NDM2L塑壳断路器
- 格式:pdf
- 大小:3.58 MB
- 文档页数:20
低压电器元件各品牌产品线对比以及市场划分市场生产厂家ABB品牌ABB微断S250S\S260 ;S9微断漏电GS250S GS260 DS9浪涌保护器OVR配电箱ACM\ACP\ACFEA9F全金属;xx家I塑料\II全金属SimboxMB/Simbox 63全金属塑壳S1系列;Tmax(1-6)系列塑壳漏电S1系列智能塑壳Tmax(4-6)TMD接触器A\AF\AL;UA;ESB热继电器TA;E..DU万能式断路器Emax双电源DPT/SE;DPT/TE/DPT63-250均为CB级OTM-C-DPC级ATS\ATSN CB隔离开关E200xxS1西门子SchneiderEasy9:EA9ANEasy9:EA9REA9A45;C65:C65NEA9C;VigiC65ELE;DPDPNN vigi5SJ/5SYM(C\D\N)常规MY经济型N(C\D)高分断3EA9L; C65:PRD STNS NSENS NSENS NSELCLRMT MTEEA9ADSIEMENS5SD743VL 3VT3VL 3VT3VL 3VT3TF3UA3WL\3WT无5TE8惠州海格HagerAD\BD\CD;U系列SPVU;VT;VL;VF;H(E\D\H\N)系H(E\D\H\N)系列VS,5个系列列NDP1A;NDP2;NDP1TIX1无H(E\D\H\N)系列ESEPHWHC电机;HP电磁,均为PC级NDQ1、NDQ2,CB级;NDQ3 PC级电磁;NDQ5PC级电机TIQ1、TIQ3 CB级;TIQ2PC级电磁RMQ1、RMQ3 CB级;RMT1PC级电机CA1 CB级;CAP1 PC级电磁GQ1B;GQ1隔离电机HSQ1 CB;HSQ6 PCEYQ3 CB级BMQ1、BMQ1W CB级;BMQ3 PC级SQ40\SQ40E-63 CB级;SQP PC级电磁;SQG PC级电机PC级电磁TSQ1 CBNZ1B、NZ8、NZ1BR CB级;NZ2 PC级SBS2++上海良信NaderTCL上联NDM1/NDB1C;NDB1NDML;NDB1CL;NDB1L;、NDB2LTIB1RMC1;RMC1BTIB1LRMC1L;RMC1BLNDU1NDM2LNDM6NDC1;NDC2;NDK1;N DJ1TIC1;TIC3;TIK1'TIJ1B;RMK;RMKC25-95;NDR1NDW1NDG1S2+无锡TCL xx人民TIU1无TIM1;TIM2RMM1TIM1L;TIM2LRMM1L无RMM2TIR1TTIW1RMW1;RMW2TIG1RMC1GS2常熟开关xx人民日月固xxxxGEYER明CH1GM63;GMN20G65;GPN,HSM8ECK;ESBM;BMNCH1LGM63L;GMN20LVG65;GPNV,HSM8LECE;ESEBM-50L,BMN-32L无无HSU8无BMY1无无无配电xx无CM1GM;GM8-TMHSM1EGS1BMM1;SBCM1LGMLEHSL1EGS2LBMM1L;SBLCM2\CM1ZSCT KGR1HSD1PCT1 无CW1;CW2GW3,1600-6000HSW1;HSW2;HSW 6无BMW50CHG1GMG100;GNTHSM8DECIBMGGM8-E;GM8-ZGC1;GC2;GC3;GJ1HSM1Z无SBZHSC1PCC1无S2-xxxxxxxxS2--xx明日上海华通华五ZB30;ZB30-32ZB30LZU30无SM40LSM40E1、E2SC1ST1ZW1\ZW3\ZW5ZB30G上海电科S3xxxxxx正泰SEARISENTAICHNTSDX1\SDX2;SDX1N-SDX1L\SDX2L;SDX1N-32\SDX2N-32L\SDX2N-32LTSMNB1;NBH8TSMLNB1L;NB1LE 漏电占1位;NBH8LEGPU1TSY1NU6SDX2;GP无NX2;NX8SDTSM21;TSM20NM1;NM6;NM8SD(L)TSM21L;TSM20LNM1LE;NM8SLSD(Z)无NM6S;NM8S无无sdw1TSW1NA1;NA8无TSH1NH3-63;NH4-125NC1;NC2;NC8;NC9;NRE6;NRE8CJ19注:S1、S2、S3分别代表产品的高中低三档,其中S2++代表中高端产品,S2--代表中低端产品。
塑壳断路器工作原理和主要参数塑壳断路器一般适用于供电系统400V供电与低压配电系统的总进线端处接口,在地铁站被广泛运用于二级负荷小动力电源配电箱、三级负荷小动力电源配电箱、双电源切换箱、消防掌握柜以及MCC柜系统中;车辆段和区间所部分低压配电系统也使用了塑壳断路器。
地铁站低压配电系统中使用的断路器的型号一般是VL160、VL250等,表示额定电流为160A、250A。
塑壳断路器的工作原理低压断路器的主触点是靠手动操作或电动合闸的。
主触点闭合后,自由脱扣机构将主触点锁在合闸位置上。
过电流脱扣器的线圈和热脱扣器的热元件与主电路串联,欠电压脱扣器的线圈和电源并联。
当电路发生短路或严峻过载时,过电流脱扣器的衔铁吸合,使自由脱扣机构动作,主触点断开主电路。
当电路过载时,热脱扣器的热元件发热使双金属片上弯曲,推动自由脱扣机构动作,主触点断开主电路。
当电路欠电压时,欠电压脱扣器的衔铁释放,也使自由脱扣机构动作,主触点断开主电路。
当按下分励脱扣按钮时,分励脱扣器衔铁吸合,使自由脱扣机构动作,主触点断开主电路。
塑壳断路器塑壳断路器的主要参数1.额定电压断路器铭牌上的额定电压是指断路器主触头的额定电压,是保证接触器触头长期正常工作的电压值。
2.额定电流接触器铭牌上的额定电流是指路器主触头的额定电流,是保证接触器触头长期正常工作的电流值。
3.脱扣电流脱扣电流是使过电流脱扣器动作的电流设定值,当电路短路或负载严峻超载,负载电流大于脱扣电流时,断路器主触头分断。
4.过载爱护电流、时间曲线过载爱护电流、时间曲线,为反时限特性曲线,过载电流越大,热脱扣器动作的时间就越短。
5.欠电压脱扣器线圈的额定电压欠电压脱扣器线圈的额定电压肯定要等于线路额定电压。
6.分励脱扣器线圈的额定电压分励脱扣器线圈的额定电压肯定要等于掌握掌握电源电压。
7.额定极限短路分断力量Icu断路器的分断力量指标有两种:额定极限短路分断力量Icu和额定运行短路分断力量Ics。
产品规格书产品名称:塑壳断路器产品型号:NDM3Z-250日期:20141022编制审核批准张颖孙从林李生爱文件名称产品规格书文件编号NDT500536产品型号及名称NDM3Z-250塑壳断路器版次第3版实施日期20141022 修订记录版次修订内容修订日期修订人员0 新增20130924 张颖1 1.去除(DC1000V)J4接线方式、修正通电操作性能:3000次2.新增附件内容20140301 孙从林2 1、增加自由接线产品2、更改海拔高度3、增加相间隔板放置位置20140916 朱乾坤3 增加扭矩值20141022 朱乾坤1、适用范围与用途NDM3Z系列塑料外壳式直流断路器(以下简称断路器),适用于额定工作直流电压1000V及以下,额定工作电流至800A的直流系统中。
断路器具有过载、短路、欠压等保护功能。
能保护线路和电源设备免受过压和过流造成的损坏。
广泛应用于电力发电、输变电、新能源、通讯、建筑等领域。
2、产品图片3级串 4级串3、规格型号说明ND M 3 Z -□□ / □□□□□接线方式(4P)(注1)断路器额定电流(注2)附件代号(见表1)脱扣器形式代号(注3)极数(2、3、4)操作方式(注4)壳架等级电流直流代号设计序号塑料外壳式断路器Nader牌低压电器注1:4P产品接线方式J1、J2、J3、自由接线(见DC1000V接线图),3P产品如需自由接线请备注;注2:额定电流为: 125A、140A、160A、180A、200A、225A、250A;注3:脱扣器形式代号;0:无脱扣器2:仅有瞬时脱扣器3:复式脱扣器表1:附件代号对照表:4、主要技术参数1)电气特性▲额定绝缘电压Ui:1000V额定工作电压Ue:DC500V(两极串) ,DC 750V(三极串), DC 1000V(四极串)▲壳架等级额定电流Inm:250A▲额定极限短路分断电流Icu:DC750V、DC1000V:40 KA,DC500V :35kA▲额定运行短路分断电流Ics:DC750V、DC1000V:25 KA,DC500V: 35kA▲辅助触点额定工作电流: 0.3A▲辅助触点约定发热电流: 3A2)操作性能▲通电:3000次▲不通电:7000次3)接线能力:额定电流 A 125/140 160 180/200/225 250导线截面积 mm250 70 95 1204)辅助触头①辅助触头及其组合②辅助触头接线图③辅助触头电流参数④辅助触头的电寿命⑤辅助触头的接通和分断能力5)报警触头①报警触头及其组合②报警触头接线图断路器正常合分时,触头不动作,只有在自由脱扣(或故障跳闸)后,触头方改变原始状态,及常开变闭合,常闭变打开,待断路器再扣后,触头恢复原来位置。
文件名称产品型号NDM5(Z、E)-630 系列塑壳断路器使用说明书上海良信电器股份有限公司NDM5-630塑料外壳式断路器(以下简称断路器),额定绝缘电压为1000V,适用于交流50Hz/60Hz,额定工作电压AC400V/415V、AC500V、AC690V、AC1000V(3P),额定工作电流400A、500A、630A 的电路中,用来分配电能,同时对线路及电源设备的过载、短路、欠电压(带欠压脱扣器的)起保护作用,也可以对电动机的不频繁启动、制动、过载、短路等起保护作用。
NDM5E-630塑料外壳式断路器(以下简称断路器),额定绝缘电压为1000V,适用于交流50Hz/60Hz,额定工作电压AC400V/415V、AC500V、AC690V,额定工作电流630A的电路中,用来分配电能,同时对线路及电源设备的过载、短路、欠电压(带欠压脱扣器的)起保护作用。
NDM5Z-630塑料外壳式断路器(以下简称断路器), 额定绝缘电压为1200V,适用于额定工作电压DC600V(4P并联)、DC750V(2P 或3P串联或4P并联)、DC1000V(4P串联)、DC1200V(4P串联),额定工作电流400A、500A、630A*、1250A(1250A为并联接线)的电路中,用来分配电能,同时对线路及电源设备的过载、短路、欠电压(带欠压脱扣器的)起保护作用。
具有隔离功能,其相应符号为:。
符合标准:IEC 60947-2、GB/T 14048.2。
2 型号说明注:产品类型代号:交流热磁式:无代号;直流热磁式-Z;电子式-E;极数:2:2极;3:3极;4:4极4A:N极不带过流保护,N极始终接通;4B:N极不带过流保护,N极与其他三极一起合分(N极先合后分);4C:N极带过流保护,N极与其他三极一起合分(N极先合后分);4D:N极带过流保护,N极始终接通。
脱扣器代号:TMD:交流热磁配电脱扣器;TMM交流热磁电动机脱扣器;TMDC:直流热磁配电脱扣器;ETB:电子脱扣器;ETC:智能脱扣器安装方式:固定式:无代号;插入式:“P”;抽出式:“W”;图1)表3工作环境要求-35℃~+70℃;24-40周围空气温度为+403P和4P产品(注:双极并联连接排需客户自配)2P产品4P并联产品图48.1.2 板前加长扩展接线产品外形尺寸(见图5)2P产品3P产品4P产品图5时,欠电压脱扣器能保证断路器可靠闭合。
上海良信电器股份有限公司 Shanghai Liangxin Electrical Co., Ltd.NDM2系列塑壳断路器 NDM2 Series MCCB产品说明书 Product Manual(IPD-ENG-DEV-T32 A0 2019-11-05)编制 日期 审核 日期 会签日期批准日期王虎彭浩然 尹宏雨2020.10.20 2020.10.20 2020.10.20胡琪2020.10.20修订记录版本修订原因/内容实施日期编制人审核人批准人3 更新项目3技术参数,详见表格1Update the technical patameters of project 3,seetable 1 for details20200725王虎Wang Hu彭浩然PengHaoran胡琪Hu Qi4 更新海拔降容系数Change the altitude derating factor20201020王虎Wang Hu彭浩然PengHaoran胡琪Hu Qi目录1.适用范围与用途/ Application scope (4)2.型号说明/ Model and implication (4)3.技术参数/ Main technical parameters (7)4.工作环境/ Stand working conditions (9)5.接线方式(接线图)/ Wiring Method (11)6.产品外形及安装尺寸/ Shape dimension & Dimension (12)7.安装方式/ Mounting Method (17)8.附件说明书/ Accessory (18)9.使用和维护/ Application & Maintenance (20)10.注意事项/ Notices (22)11.订货须知/ Accessory list and installation (24)1.适用范围与用途/ Application scopeNDM2系列塑料外壳式断路器(以下简称断路器),是本公司采用国际先进设计,制造技术研制、开发的新型断路器之一,按照其额定极限短路分断能力(Icu)的高低,分为C型,L型,M型,H型四类。
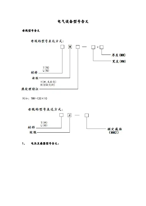
电气设备型号含义母线型号含义例如:TMY-120×101、电压互感器型号含义:2、电流互感器型号含义:5、交流接触器的型号及含义以CJ系列接触器为例,型号含义如下:6、热继电器型号含义:以JR系列热继电器为例,型号含义如下:7、中间继电器型号含义:断路器型号含义B型:无感或微感电路C型:照明配电电路D型:工业配电系统短路及过载保护可做隔离开关使用低压断路器旧称低压自动开关或空气开关。
它既能带负电荷通断电路,又能在短路、过负荷和低电压(或失压)时自动跳闸,其功能与高压断路器类似当线路上出现短路故障时,其过流脱扣器动作,使开关跳闸;如出现过负荷,其串联在一次线路的加热电阻丝加热,使双金属片弯曲,也使开关跳闸;当线路电压严重下降或电压消失时,其失压脱扣器动作,同样使开关跳闸;如果按下按钮脱扣按钮,使分励脱扣器通电或使失压脱扣器失压,则可使开关远距离跳闸。
低压断路器按灭弧介质分类,有空气断路器和真空断路器等;按用途分类,有配电用断路器、电动机保护用断路器、照明用断路器和漏电保护断路器等。
配电用低压断路器按保护性能分,有非选择型和选择型两类。
非选择型断路器,一般为瞬时动作,只作短路保护用;也有的为长延时动作,只作过负荷保护用。
选择型断路器,有两段保护、三段保护和智能化保护。
两段保护为瞬时或短延时与长延时两段。
三段保护为瞬时、短延时与长延时特性三段。
其中瞬时和短延时特性适于短路保护,而长延时特性适于过负荷保护。
而智能化保护,其脱扣器由微机控制,保护功能更多,选择性更好,这种断路器称为智能型断路器。
DZ5系列塑料外壳式断路器适用于交流50hz、380v、额定电流自0.15至50a的电路中。
保护电动机用断路器用来保护电动机的过载和短路,配电用断路器在配电网络中用来分配电能和作线路及电源设备的过载和短路保护之用,亦可分别作为电动机不频繁起动及线路的不频繁转换之用。
DZ10系列塑壳断路器适用于交流50hz、380v或直流220v及以下的配电线路中用来分配电能和保线路及电源设备的过载、欠电压和短路,以及在正常工作条件下不频繁分断和接通线路之用。
报告编号:20AAX0101Y14-10837-A01国家强制性产品认证试验报告■新申请□变更□监督□复审□其他:申请编号:20AAX0101Y14-10837-A01(任务编号)产品名称:塑料外壳式断路器型号:NDM3AE-630L,NDM3AE-630M检测机构:上海电器设备检测所有限公司产品名称:塑料外壳式断路器 型 号: NDM3AE-630L, NDM3AE-630M 商 标:Nader,良信 样品数量:16台 样品来源:工厂送样 收样日期:2020-04-14,2020-09-10完成日期:2020-09-27委托人:上海良信电器股份有限公司 委托人地址:上海市浦东新区申江南路2000号生产者:上海良信电器股份有限公司 生产者地址:上海市浦东新区申江南路2000号生产企业:上海良信电器股份有限公司 生产企业地址:上海市浦东新区申江南路2000号试验结论:依据GB/T 14048.2-2008检验合格本申请认证单元所覆盖的产品型号规格及相关情况说明:型号:NDM3AE-630L,NDM3AE-630MUimp :8kV ; Ui :800V ;Ue :AC380/400/415V ;In :630A(400A,450A,500A,550A,600A,630A 可调); Ics=Icu :50kA(L 型),65kA(M 型); Icw :8kA/1s过电流脱扣器类型:电子式; 使用类别:B ; 极数: 3P ; 适用于隔离;适用频率: 50/60Hz ;配用的辅助触头(F1-22L/M3AE-400): 1NO1NC,2NO2NC ; Ith: 5A ;AC-15: Ue/Ie: AC250V/5A主检: 日期:2020.10.09(检测机构名称、盖章)2020年10月09日审核:日期:2020.10.09签发: 日期:2020.10.09备注:此自我声明与V2020CQC012030-520464同时申请, 且产品一致。
序号厂家名称万能式断路器塑壳式断路器塑壳漏电断路器小型断路器小型漏电断路器备注1施耐德MT06、MT08Compact NS、CompactNSXVigi Compact NS、VigiCompact NSXC65、C120Vigi C65、Vigi C120国外品牌2ABB Emax、Megamax、X1Isomax S、Tmax Isomax S+RC、Tmax+RC S DS、GS国外品牌3西门子3WL、3WT3VL、3VT3VL+RCD、4VT+RCD5SJ、5SY5SU、5SM国外品牌4金钟穆勒(伊顿)IZM BZM、LZM、NZM NZM-XFI E、Xpole PFIM国外品牌5日本三菱AE NF NV BH-D6、BH-DN BV-DN国外品牌6现代重工HiAN HiB HiELCB H H□BL国外品牌7常熟开关厂CW1、CW2、CW3、CW3V CM1、CM2、CM3、CM5CM1L、CM2L CH1、CH2CH1L、CH2L国内品牌8上海人民电器厂RMW1、RMW2RMM1、RMM2、RMM3RMM1L、RMM2L RMC1、RMC2RMC2L国内品牌9浙江正泰NA1、NA8NM1、NM6、NM7、NM8NM1LE、NM8L NB1、NBH8NB1L、NBH8LE、NL1LE国内品牌10浙江德力西CDW1、CDW7SE、DZ5、CDM1、CDM2DZ15LE、CDM1LE DZ47、CDB1、CDB2、CDB7CDL7、DZ47LE、CDB7LE国内品牌11人民电器RDW1、RDW2RDM2、RDM10、RDM67RDM10L、RDM1L RDX65、RDX6RDX65LE、RDX6LE国内品牌12浙江天正TGW45、THW2TGM1、TGM53、THM2TGM1L、TGM53L、THM2L THB1、DZ47TGM30L、DZ47LE国内品牌13杭州之江HSW1、HSW2、HSW6HSM1、HSM3HSL1HSM8、HSM8N HSM8L、HSM8NL国内品牌14天津百利TW30、TW40TM30TM30L TM31TM31L国内品牌15上海诺雅克Ex9A Ex9M Ex9ML Ex9B、Ex9BM、Ex9PN Ex9LE、Ex9PLE国内品牌16上海良信NDW1、NDW2NDM2NDM2L NDB1C、NDM1NDB2LE、NDB1CL国内品牌17上海精益HA1、HA2、HA3HM3、HM60HM3-R HB45HB45L国内品牌18上海华通XHTW1XHTM1XHTM1L XHTM8XHTM8L国内品牌19江苏凯隆CKW55、CKW60、CKW65CKM33CKM33L CKB60CKB60L国内品牌20江苏凯帆KFW2KFM2KFM2L KFB1KFB1L国内品牌21江苏法泰FTW1、FTW2FTM1、FTM2FTM2L FTB2、FTB3、FTM8、FTM9FTB2LE、FTB3LE国内品牌22贵州长征MA40MB30MB30L MB1MB1L国内品牌23天水二一三GSW1GSM1GSL1GSB2、DZX2、DZX4GSB2L国内品牌24广州白云BYEW1BYEM1BYEM1LE BYEM6BYEM6LE国内品牌25河北宝凯BKW1、BKW2、BKW5BKM1、BKM2BKM1L、BKM2L BKZ45、BKZ65BKZ45L、BKZ65L国内品牌26北京人民GW3GM8-TM、GM GM□LE GM5、G65VG65国内品牌27厦门威尔圣WEW45WEM1WEM1LE WEL7WEL7L厦门地区28厦门宏美UEW5UEM5UEM5L XMBO XMBLO厦门地区29厦门联容XKW1XKM1XKM1L XKC2XKC2LE厦门地区30厦门士林BW BM N BL N BHA BHL厦门地区31厦门厦虹(尤HTCW1HTCM1HTCM1L HTCB1HTCB1L(E)厦门地区32韦伯斯特TW TS TSE SP6、SP8SPLE(D)、SP8LE(D)厦门地区国内外低压断路器产品型号对照表。