双速电动机高低速控制线路
- 格式:ppt
- 大小:57.50 KB
- 文档页数:8
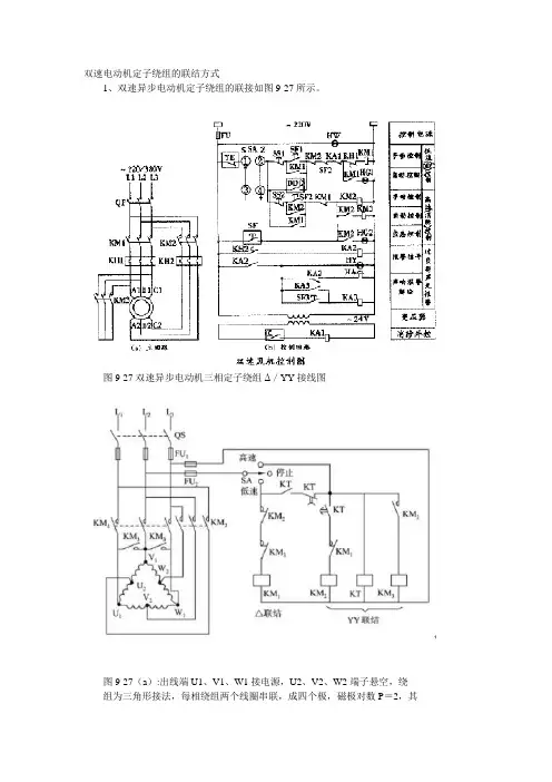
双速电动机定子绕组的联结方式1、双速异步电动机定子绕组的联接如图9-27所示。
图9-27双速异步电动机三相定子绕组Δ/YY接线图图9-27(a):出线端U1、V1、W1接电源,U2、V2、W2端子悬空,绕组为三角形接法,每相绕组两个线圈串联,成四个极,磁极对数P=2,其同步转速n=1500r/min,电动机为低速。
图9-27(b):出线端U1、V1、W1短接,而U2、V2、W2接电源,绕组为双星形联接,每相绕组两个线圈并联,成两个极,磁极对数P=1,同步转速n=3000r/min,电动机为高速。
二、接触器控制双速电动机控制线路1、高、低速控制线路如图9-28所示。
图2-26接触器--按钮控制的双速电动机高、低速控制线路2、电路组成:SB2为低速启动按钮,SB3为高速启动按钮。
主电路中,电动机绕组接成三角形,从三个顶角处引出U1、V1、W1,与KM1主触头联接;在三相绕组各自的中间抽头引出U2、V2、W2,与KM2的主触头联接;在U1、V1、W1三者之间又与KM3主触头联接。
3、线路工作过程:(1)低速运转(2)高速运转三、时间继电器控制双速电动机控制线路用时间继电器控制的双速电动机高、低速控制线路如图9-29所示。
图9-29用时间继电器控制的双速电动机高、低速控制线路“低速”挡:KM1主触点闭合,KM2、KM3主触点断开,电动机定子绕组为三角形接法;“高速”挡:KM1主触点断开,KM2、KM3主触点闭合,电动机定子绕组为双星形接法。
SA:转换开关,有三个挡位。
“中间”位为“停止”位,电动机不工作;“低速”位,KM1线圈得电动作,主触点闭合,电动机定子绕组三个出线端U1、V1、W1与电源相接,定子绕组接成三角形,低速运转;“高速”位,时间继电器KT线圈先得电,其瞬动常开触点闭合,KM1线圈得电,电动机定子绕组接成三角形低速起动。
经延时,KT延时断开的常闭触点断开,KM1线圈断电释放,KT延时闭合的常开触点闭合,KM2线圈得电。
双速和三速电动机的起动及其自动调速控制线路双速和三速电动机的起动及其自动调速控制线路简单介绍如下:一、双速异步电动机的控制一〕双星形/三角形接法的双速电动机的控制线路。
1、双速电动机的定子绕组联接双星形/三角形接法的电动机共有六个出线端,改变这六个出线端与电源的连接方式,就可以得到两种不同的转速。
双速电动机六个引出端的新符号为:U1、V1、W1、U2、V2、W2;对应的旧符号为:D1、D2、D3、D4、D5、D6。
双星形/三角形双速电动机的定子绕组接线图如图2 1301所示由图21301可知,当电动机需要低速工作时,三相电源L1、L2、L3分别接U1、V1、W1,其余三个出线端空着不接。
此时电动机接成三角形,磁极为四极,电动机的实际转速大约每分钟1450转左右;当电动机需要高速运转时,三相电源分别接在U2、V2、W2三个出线端上,其余三个出线端短接。
磁极为二极,电动机转速为每分钟2900转左右。
2、双星形/三角形接法的双速电动机的控制线路双星形/三角形接法的双速电动机的控制线路如图21302所示。
双星形/三角形接法的双速电动机的控制线路与前面介绍的可逆控制线路根本一样。
所以图21302略去了接线图,对其原理也不作详细分析,只对其中比拟特殊的地方,作几点说明如下。
1〕在SB2常开按钮两端并联两个串联的常开触头KM2、KM3的目的是:使接触器KM2、KM3同时完好地工作,这两个接触器,其中如有一个接触器没有闭合,那么另一个接触器将因为不能自锁而断开。
2〕前面介绍的几种可逆控制线路,略加改动后均可用于:双星形/三角形接法的双速电动机,以及后面将要介绍的双三角形/星形,双星形/双星形接法的双速电动机。
有兴趣的读者,可自行试验。
3〕接线完毕并检查无误后,两种速度应分别试车,如果两种速度的旋转方向不一致,可将KM1或KM2中的任意两根电源线,进展对调既可。
这个过程一般称为“调相〞。
4〕图21302以及后面其余多速电动机的控制线路中,热继电器只画出一个。
双速电机接线图一、双速电动机简介双速电动机属于异步电动机变极调速,是通过改变定子绕组的连接方法达到改变定子旋转磁场磁极对数,从而改变电动机的转速。
根据公式;n1=60f/p可知异步电动机的同步转速与磁极对数成反比,磁极对数增加一倍,同步转速n1下降至原转速的一半,电动机额定转速n也将下降近似一半,所以改变磁极对数可以达到改变电动机转速的目的。
这种调速方法是有级的,不能平滑调速,而且只适用于鼠笼式电动机。
此图介绍的是最常见的单绕组双速电动机,转速比等于磁极倍数比,如2极/4极、4级/8极,从定子绕组△接法变为YY接法,磁极对数从p=2变为p=1。
∴转速比=2/1=2二、控制电路分析1、合上空气开关QF引入三相电源2、按下起动按钮SB2,交流接触器KM1线圈回路通电并自锁,KM1主触头闭合,为电动机引进三相电源,L1接U1、L2接V1、L3接W1;U2、V2、W2悬空。
电动机在△接法下运行,此时电动机p=2、n1=1500转/分。
3、若想转为高速运转,则按SB3按钮,SB3的常闭触点断开使接触器KM1线圈断电,KM1主触头断开使U1、V1、W1与三相电源L1、L2、L3脱离。
其辅助常闭触头恢复为闭合,为KM2线圈回路通电准备。
同时接触器KM2线圈回路通电并自锁,其常开触点闭合,将定子绕组三个首端U1、V1、W1连在一起,并把三相电源L1、L2、L3引入接U2、V2、W2,此时电动机在YY接法下运行,这时电动机p=1,n1=3000转/分。
KM2的辅助常开触点断开,防KM1误动。
4、FR1、FR2分别为电动机△运行和YY运行的过载保护元件。
5、此控制回路中SB2的常开触点与KM1线圈串联,SB2的常闭触点与KM2线圈串联,同样SB3按钮的常闭触点与KM1线圈串联,SB3的常开于KM2线圈串联,这种控制就是按钮的互锁控制,保证△与YY两种接法不可能同时出现,同时KM2辅助常闭触点接入KM1线圈回路,KM1辅助常闭触点接入KM2线圈回路,也形成互锁控制。
电机调速原理及控制线路图解图1一、双速电机(鼠笼式三相交流异步电动机)1、双速电机的变极方法U1V1W1端接电源,U2V2W2开路,电动机为△接法(低速);U1V1W1端短接,U2V2W2端接电源为YY接法(高速)注意,变极时,调换相序,以保证变极调速以后,电动机转动方向不变。
图22、主电路: KM1主触点构成△接的低速接法。
KM2、KM3用于将U1V1W1端短接,并在U2V2W2端通入三相交流电源,构成YY接的高速接法。
3、控制电路图a电路中,按钮SB1实现低速起动和运行。
按钮SB2使KM2、KM3线圈通电自锁,用于实现YY变速起动和运行。
图b 电路在高速运行时,先低速起动,后高速(YY)运行,以减少启动电流。
双速电机控制电路图B分析1、选择开关SA合向高速→时间继电器KT线圈通电延时→KM1线圈通电,电动机M作低速启动。
KT延时时间到→KM1线圈断电复位→KM2、KM3线圈通电→电动机M作YY接法高速运行。
2、选择开关SA合向低速→KM1线圈通电,电动机M作低速转动。
3、选择开关SA合向0位时,电动机停止运行。
(二)、三速电机控制图41、变极原理三速电机定子有2套绕组,1套可作为△接法和YY接法的双速绕组,另1套为Y型接法的中速绕组。
2、主电路KM1主触点(4个)构成低速连接,其中W1U3接到W1点。
KM2主触点构成中速Y连接,此时U3W1断开以避免交流。
KM3、KM4主触点构成高建双星形连接(KM3构成Y点)控制电路SB1用于KM1的起停控制,SB2用于KM2的起停控制,SB3用于KM3和KM4的起停控制。
电机。
双速电动机控制电路工作原理
双速电动机控制电路是一种常见的电动机控制系统,它可以实现
对电动机的速度进行调整,使得电动机能够适应不同的工作环境。
该
电路的工作原理比较复杂,需要经过多步进行解释。
首先,双速电动机控制电路包括一个控制器和一个双速电动机。
控制器是电路的核心部分,它通过改变电动机的电源电压和频率来控
制电动机的运转。
而双速电动机则是一种可以在不同工作频率下工作
的电动机,它可以实现高速和低速两种工作状态。
在实际工作中,双速电动机控制电路经过以下几个步骤进行工作:第一步,控制器接收来自运行平台的控制信号,包括电压和频率。
这些信号会被送入控制器的中央处理器进行处理,从而控制电动机的
转速。
第二步,控制器会根据不同的工作环境,选择合适的电源电压和
频率来控制电动机的转速。
在低速工作状态下,控制器会降低电源电
压和频率,从而使电动机工作更加稳定。
第三步,控制器还可以对电动机的转速进行监测和控制。
如果电
动机出现故障或运行不稳定,控制器会及时调整电源电压和频率,以
确保电动机的正常运转。
第四步,双速电动机在工作过程中,还需要进行冷却和保护。
控
制器会监测电动机的温度和电流,一旦超过了预设的安全限制,就会
采取措施进行保护。
总之,双速电动机控制电路是一种广泛应用于各种工业和民用设
备中的电路系统。
它具有速度调节范围广、工作稳定、能耗低等优点,可以有效地提高设备的运行效率和使用寿命。
同时,该电路系统也需
要专业人员进行安装和调试,以确保设备的安全可靠运行。
双速电机控制电路原理嘿,朋友!你有没有想过电机就像一个神奇的小怪兽,有时候慢悠悠地干活,有时候又风风火火地快速运转呢?这就是双速电机的魅力啦。
今天我就来给你好好讲讲双速电机控制电路原理,这可真是个超级有趣的事儿呢!咱们先来说说双速电机是个啥。
你可以把双速电机想象成一个有着两种性格的小伙伴。
一种性格是沉稳缓慢的,就像乌龟在慢慢爬;另一种性格是急性子,就像小兔子在蹦跶。
双速电机在不同的工作需求下,能够切换速度,这可太厉害了!那它是怎么做到的呢?这就全靠控制电路啦。
这个控制电路就像是双速电机的大脑,指挥着电机什么时候该快,什么时候该慢。
双速电机控制电路一般有两种基本的变速方式哦。
一种是通过改变电机的磁极对数来实现变速。
这怎么理解呢?就好比是一群小伙伴在玩接力赛,如果把小伙伴分成更多的小组,那传递接力棒的速度就会慢一些;如果把小伙伴分成更少的小组,那速度就会快起来。
在电机里呢,磁极对数多的时候,电机的转速就慢;磁极对数少的时候,电机的转速就快。
那控制电路在这个过程中是怎么发挥作用的呢?这时候就需要一些电气元件来帮忙啦。
比如说接触器。
接触器就像是一个个小开关,但是这个小开关可聪明着呢。
当我们想要电机以低速运行的时候,接触器就会按照预定的线路连接,让电机的绕组形成一种适合低速运转的连接方式,就好像是给电机穿上了一套适合慢慢走的装备。
我有个朋友,他刚开始接触双速电机控制电路的时候,那叫一个头疼。
他就问我:“这一堆线路和元件,就像一团乱麻,怎么才能理清啊?”我就跟他说:“你别把它看成乱麻,你就把它当成一个大拼图。
每一个元件都是一块拼图,只要你找到它们正确的位置,就能拼出一幅完美的画面。
”再来说说另一种变速方式,通过改变电机的电源频率来实现变速。
这个就有点像我们听音乐的时候调快或者调慢节奏一样。
电源频率高,电机就像打了鸡血一样转得飞快;电源频率低,电机就慢悠悠地晃悠。
在这种变速方式的控制电路里,会有一些专门的变频器。
任务五 双速异步电动机的控制线路统非常重要,双速风机的应用也相当广泛.由于地下室受地下条件和空间的限制,在满足风量及风压等参数的条件下,消防的排烟系统和平时的通风换气是可以合用的,也即是同一风机及同一风管,在一般情况下,风机低速运行作为通风换气作用,当发生火灾时,风机立刻变为高速运行,作为消防排烟风机使用。
现某公司要求设计人员在1个工作日内完成该系统控制线路的设计、并由施工部门在3个工作日内根据图纸进行布线安装,调试完毕后投入使用。
2.掌握接触器控制双速异步电动机控制线路的构成、工作原理及特点。
3. 掌握时间继电器控制双速异步电动机控制线路的构成、工作原理及特点.4.能识别和选用元器件,进行外观检查器件的好坏,核查其型号与规格是否符合任务书要求。
掌握常见低压电器的图形符号、文字符号、组成结构;控制器件的动作过程、控制原理。
5.能识读电气原理图,正确分析工作原理和过程.6.能识读安装图、接线图,明确安装要求,确定元器件、电动机等安装位置,确保正确连接线路.按图纸、工艺要求、安全规范和设备要求,安装元器件,按图接线,实现控制线路的正确连接.7.能正确使用仪表进行测试检查,验证电路安装的正确性,并能修正装接的错误点。
按照安全操作规程正确通电试车。
8. 客观地进行考核评价,选出优秀的安装方案和优秀协作团队。
9.按照实训室管理规定,整理工具,清理施工现场。
学习情境一 双速电动机控制线路的认识明确工作内容、工时和工艺等要求。
2. 能掌握双速电机定子绕组的连接方法.3.能识读自动控制高低速控制线路的电气控制原理图,并分析工作原理。
知识准备一、双速异步电动机控制线路工作原理1. 动作流程2。
电路原理图图6-1-1 手动控制高低速线路原理图线路工作原理分析:线路中用接触器KM1把绕组接成三角形,用接触器KM2,KM3把绕组接成双星形,运行中两种接法不能同时接通,因此,在电动机低速-高速控制回路中用了按钮接触器双重联锁控制,既保证了低速与高速控制回路只能单独通电的可靠性,又能很方便地进行速度转换,控制方式灵活,线路可靠性好.但在生产实际中,一些生产机械是不允许进行高速起动的,而需要在低速起动后才能进入高速运转,因此必须对手动控制线路加以改进,通过采用时间继电器来控制双速电动机的低速启动及高速运转.如图6—1—2所示.图6—1—2 自动控制高低速线路原理图线路工作原理简述:合上电源开关QS.低速起动运转:按下SB1SB1常闭先分断SB1常开后闭合KM1线圈得电KM1自锁触头闭合KM1主触头闭合KM1常闭触头分断电动机接成低速启动运转高速运转:按下SB2KT线圈得电KT-2、KT-3未动作KT-1瞬间闭合自锁经KT整定时间KT-2先分断KT-3后闭合KM1线圈失电KM2、KM3线圈得电KM1触头复位电动机M接成YY形高速运转KT线圈失电停转时,按下SB3即可实现。
双速电动机变速控制电路按时间原那么组成的双速感应电动机控制电路双速电动机是变极调速中最常见的一种形式,它是通过改变电动机定子绕组接线来改变极对数,从而改变电动机运行速度,其中定子绕组△形接线对应低速,而YY形接线对应高速。
电路如下列图:[看图思路]由电工学原理可知,电动机的转速与电动机的磁极对数有关,改变电动机的磁极对数即可改变其转速。
对于笼形感应电动机来讲,可通过改变定子绕组的连接,即可改变定子绕组中电流流动的方向,形成不同的磁极对数,来改变电动机的转速。
双速电动机的定子绕组的每相由两个线圈连接而成, 线圈之 间有导线引出,如图〔a 〕所示,也就是说,定子绕组有 6个引出端,即U1〔 W2、V1〔 U2〕、W1 〔V2〕、U3 V3、W3图〔b 〕、〔 c 〕为A /YY 〔4极/2极〕定子绕组接线示意图。
〔a 〕嶷组形式(b) △接祛Li Lj Lj (c) ¥Y 接法一高速其中〔b〕表示三相定子绕组按△形〔U1、VI、W1接电源L1、L2、L3,而接线端U3 V3、W3悬空〕,此时每相绕组中的线圈①、② 串联,电流方向如图〔b〕中虚线箭头所示,此时电动机以4极运行,为低速。
假设将电动机定子绕组的3个接线端子U3 V3、W3接三相交流电源,而将另外3个引线U1、VI、W1连接在一起,那么原来三相定子绕组的△形接线变为YY形接线,如图〔c〕所示,WjR6 o b Li L J L JYY接法一高速此时每相绕组中的线圈①、②并联,电流方向如图中的实线箭头所示,于是电动机以2极高速运行。
两种接线方式交换使磁极对数减少一半,其转速增加一倍。
必须注意,从一种接法改为另一种接法时,为了保证旋转方向不变,应把电源相序反过来,如图〔c〕所示。
R>-<? C g Ao o o Li Li L±(c) YY接法一高速在电机控制原理图中,KM1为电动机定子绕组△形接法连接接触器,KM2 KM3为定子绕组YY运转的控制电路。
双速电动机高低速控制幻灯片双速电动机是一种可通过控制实现两种不同速度转动的电动机。
在实际工程中,双速电动机具有非常广泛的应用。
例如,风机、水泵等设备的负载需求随着不同的工作状态而变化,需要通过控制双速电动机的转速来满足不同的需求。
本幻灯片将介绍双速电动机的高低速控制方法以及常用的控制器。
1. 电切换法电切换法是一种常用的双速电动机控制方法。
该方法通过电磁触点的闭合和断开,切换电动机的电源接线方式来实现高低速转动。
具体来说,当电磁触点闭合时,电动机启动后接线方式发生改变,电动机就会从低速转变为高速状态。
反之,当电磁触点断开时,电动机从高速转换为低速状态。
2. 变频调速法变频调速法是一种先进的电动机调速控制技术。
该技术通过改变电动机的供电频率,控制电动机的转速。
变频调速法不仅实现了高低速之间无级调整,而且还具有良好的调速精度和能效,广泛应用于传动负载变化范围广泛的设备。
3. 电子变压器法电子变压器法是通过控制晶闸管的导通和断开来改变电动机的供电电压,从而实现电动机的高低速控制。
该方法具有调速精度高、速度响应快、无噪音等优点,但由于其构造复杂,成本较高。
二、常用的双速电动机控制器1. AC1和AC2控制器AC1和AC2控制器是一种电切换控制器,通常用于单相和三相交流电机。
AC1控制器可实现剩磁自锁功能,电机停止时能在任意位置自动锁定,而AC2控制器则无此功能。
变频器是一种广泛应用于交流电机控制中的调速器。
其核心部件是功率电子器件,可实现无级调速控制。
变频器具有良好的调速精度、能量效率高、噪音小等优点,并且可承受大负载变化范围。
电子变压器控制器是一种电压控制型调速器。
由于会产生大量电磁干扰,通常用于没有要求磁场质量的负载。
其控制精度高,具有快速、平滑的速度响应,但成本较高。
总之,双速电动机的高低速控制方法和常用控制器有很多,根据具体的应用需求和负载特性选择不同的调速方式和器件,才能实现最佳的调速效果。
双速电机自动控制线路的逻辑设计方法概论
双速电机自动控制线路的逻辑设计方法是指在双速电机的控制系统中,通过使用适当
的逻辑设计方法,来实现对双速电机的自动控制。
下面将介绍双速电机自动控制线路的逻
辑设计方法的概论。
双速电机自动控制线路的逻辑设计方法需要确定双速电机的控制目标。
双速电机通常
具有两个速度档位,最常见的是高速和低速。
确定双速电机的控制目标是非常重要的,它
将决定整个逻辑设计的方向。
双速电机自动控制线路的逻辑设计方法需要确定双速电机的输入信号和输出信号。
输
入信号通常包括启动信号、停止信号、变速信号等,而输出信号通常包括电机运行状态指
示信号、速度指示信号等。
通过确定输入信号和输出信号,可以明确双速电机控制系统的
工作方式和控制结果。
双速电机自动控制线路的逻辑设计方法需要进行仿真和优化。
通过仿真可以验证逻辑
设计的正确性和稳定性,通过优化可以提高双速电机的性能和效率。
在仿真和优化过程中,可以对控制逻辑进行修改和调整,直到达到预期的控制效果。
双速电机自动控制线路的逻辑设计方法包括确定控制目标、确定输入信号和输出信号、确定控制逻辑,以及进行仿真和优化。
这些方法的应用可以实现对双速电机的自动控制,
提高双速电机的性能和效率。