7.双速电动机低速启动高速运行控制电路
- 格式:ppt
- 大小:866.00 KB
- 文档页数:14
双速和三速电动机的起动及其自动调速控制线路双速和三速电动机的起动及其自动调速控制线路简单介绍如下:一、双速异步电动机的控制一〕双星形/三角形接法的双速电动机的控制线路。
1、双速电动机的定子绕组联接双星形/三角形接法的电动机共有六个出线端,改变这六个出线端与电源的连接方式,就可以得到两种不同的转速。
双速电动机六个引出端的新符号为:U1、V1、W1、U2、V2、W2;对应的旧符号为:D1、D2、D3、D4、D5、D6。
双星形/三角形双速电动机的定子绕组接线图如图2 1301所示由图21301可知,当电动机需要低速工作时,三相电源L1、L2、L3分别接U1、V1、W1,其余三个出线端空着不接。
此时电动机接成三角形,磁极为四极,电动机的实际转速大约每分钟1450转左右;当电动机需要高速运转时,三相电源分别接在U2、V2、W2三个出线端上,其余三个出线端短接。
磁极为二极,电动机转速为每分钟2900转左右。
2、双星形/三角形接法的双速电动机的控制线路双星形/三角形接法的双速电动机的控制线路如图21302所示。
双星形/三角形接法的双速电动机的控制线路与前面介绍的可逆控制线路根本一样。
所以图21302略去了接线图,对其原理也不作详细分析,只对其中比拟特殊的地方,作几点说明如下。
1〕在SB2常开按钮两端并联两个串联的常开触头KM2、KM3的目的是:使接触器KM2、KM3同时完好地工作,这两个接触器,其中如有一个接触器没有闭合,那么另一个接触器将因为不能自锁而断开。
2〕前面介绍的几种可逆控制线路,略加改动后均可用于:双星形/三角形接法的双速电动机,以及后面将要介绍的双三角形/星形,双星形/双星形接法的双速电动机。
有兴趣的读者,可自行试验。
3〕接线完毕并检查无误后,两种速度应分别试车,如果两种速度的旋转方向不一致,可将KM1或KM2中的任意两根电源线,进展对调既可。
这个过程一般称为“调相〞。
4〕图21302以及后面其余多速电动机的控制线路中,热继电器只画出一个。
双速电机控制原理图一、双速电动机简介双速电动机属于异步电动机变极调速,是通过改变定子绕组的连接方法达到改变定子旋转磁场磁极对数,从而改变电动机的转速。
根据公式;n1=60f/p可知异步电动机的同步转速与磁极对数成反比,磁极对数增加一倍,同步转速n1下降至原转速的一半,电动机额定转速n也将下降近似一半,所以改变磁极对数可以达到改变电动机转速的目的。
这种调速方法是有级的,不能平滑调速,而且只适用于鼠笼式电动机。
此图介绍的是最常见的单绕组双速电动机,转速比等于磁极倍数比,如2极/4极、4级/8极,从定子绕组△接法变为YY接法,磁极对数从p=2变为p=1。
∴转速比=2/1=2二、控制电路分析1、合上空气开关QF引入三相电源2、按下起动按钮SB2,交流接触器KM1线圈回路通电并自锁,KM1主触头闭合,为电动机引进三相电源,L1接U1、L2接V1、L 3接W1;U2、V2、W2悬空。
电动机在△接法下运行,此时电动机p=2、n1=1500转/分。
3、若想转为高速运转,则按SB3按钮,SB3的常闭触点断开使接触器KM1线圈断电,KM1主触头断开使U1、V1、W1与三相电源L1、L2、L3脱离。
其辅助常闭触头恢复为闭合,为KM2线圈回路通电准备。
同时接触器KM2线圈回路通电并自锁,其常开触点闭合,将定子绕组三个首端U1、V1、W1连在一起,并把三相电源L 1、L2、L3引入接U2、V2、W2,此时电动机在YY接法下运行,这时电动机p=1,n1=3000转/分。
KM2的辅助常开触点断开,防KM1误动。
4、FR1、FR2分别为电动机△运行和YY运行的过载保护元件。
5、此控制回路中SB2的常开触点与KM1线圈串联,SB2的常闭触点与KM2线圈串联,同样SB3按钮的常闭触点与KM1线圈串联,SB3的常开于KM2线圈串联,这种控制就是按钮的互锁控制,保证△与YY两种接法不可能同时出现,同时KM2辅助常闭触点接入KM1线圈回路,KM1辅助常闭触点接入KM2线圈回路,也形成互锁控制。
双速电机的启--停--运行--变速及其应用一、前言各个行业都会用到双速电机,如高层建筑的地下车库(低速用于排除汽车尾气,高速用于火灾的排烟)、某些炉窑的鼓风机(加温、恒温需要不同的送风量)和机械行业的机床主轴变速等。
重新绘制的主电路如图1所示;控制电路如图2所示。
图 2图 1控制电路构成要点:1. SB11、SB12—低速启/停按钮,实现星-角启动。
2. SB21、SB22—高速启/停按钮,实现星-角-双星启动。
3. KM1、KM32接通是Y起动;4. KM1、KM31接通是△(低速)运行;5. KM2、KM31、KM32接通是双Y(高速)运行。
6. 整定KT2延时断开的时间,要比KM1的延时闭合来得长些。
二、控制电路的工作情况一、双速电机的低速启动过程:为了便于叙述,将主电路和控制原理简化成如图3的形式,这是常用的星-角启动电路。
1. 按SB1,KM32的线圈将通过KM31(3-4)和KT1(4-5)的常闭触点得电,其主触点闭合,实现主电路的封星。
2. KM32(3-11)接通,KM1得电,其主电路接通,电机实现星启动;KM1(2-11)接通自锁,虽松开SB1按钮,KM32的线圈仍能通过KM1(2-11)和KM32(3-11)两触点保持在得电状态。
3. KM32得电的同时,KT1也得电,星启动开始计时,其整定时间(约10s)到,KT1(4-5) 常闭触点断开,KM32线圈失电。
4. KT1(12-13) 常开触延时闭合,当KM32(11-12) 常闭触点恢复闭合时KM31线圈得电而动作,其主触点接通主电路,电机在角接条件下继续启动至稳定速度。
5. KM32(3-11)断开,使KT1断电而退出工作。
6. KM31(12-13)接通自锁;KM31(3-4) 断开KM32的线回路,避免误按下SB1使KM32的线圈得电,接通主电路,造成短路事故。
7. 双速电机低速的星-角启动至此结束。
二、双速电机的高速启动过程:启动过程分两种情况,主电路如图 3图1、控制原理如图2所示。
双速电机控制电路工作原理哎呀,这双速电机控制电路工作原理啊,说起来还真是挺有意思的。
你们知道不,我以前教学生的时候,有个学生就跟我探讨这个问题,那会儿我一拍脑袋,哎呀,这事儿得好好讲讲。
首先啊,咱们得先说说双速电机是什么。
双速电机嘛,顾名思义,就是能跑两个速度的电机。
它和普通电机不一样,不是单一的,而是有两个定子绕组,通过改变绕组的连接方式,就能实现速度的变换。
那它的工作原理呢,咱们得先从电机的结构说起。
电机里头有两个线圈,一个叫主线圈,一个叫副线圈。
正常情况下,咱们只连接主线圈,这时候电机就按照一个速度转。
如果咱们把主线圈和副线圈并联起来,电机速度就提高啦;如果咱们串联起来,那速度就降低啦。
这原理说起来简单,但实际上有点儿复杂。
你们知道不,电机的转速和电压、频率是有关系的。
咱们改变电压和频率,就能改变电机的转速。
所以,双速电机控制电路,就是通过控制电压和频率来实现的。
记得有一次,有个学生问我:“刘老师,那这个电路到底是怎么控制电压和频率的呢?”我跟他讲:“哎呀,这事儿还得从电源说起。
”然后我就开始巴拉巴拉讲起电源的变换、控制器的原理,他听得是云里雾里。
我说:“你想象一下,电源就像一条大河,咱们得在河里搭起一个个水坝,通过调节水坝的大小,控制水流的速度。
这个控制电路,就是这样一个水坝。
”学生听得眼睛都瞪圆了:“哇,刘老师,您这比喻太形象了!”我说:“那是,我教学生嘛,就得让学生听得懂,记得住。
”咱们再说说控制电路的组成。
一般来说,双速电机控制电路主要由接触器、控制器、变压器和电机组成。
接触器负责通断电路,控制器控制电压和频率,变压器实现电压变换,电机嘛,就是实际的执行机构。
有一次,有个学生问我:“刘老师,那这个控制器到底是个啥玩意儿?”我说:“哎呀,这个控制器啊,就像是电机的‘大脑’。
”然后我就开始给他讲控制器的作用、原理,他听得是津津有味。
我说:“这个控制器,就像是一个人,得学会应变。
当电机需要高速度时,它就指挥电源加大电压;当电机需要低速度时,它就降低电压。
双速电机控制原理图一、双速电动机简介双速电动机属于异步电动机变极调速,是通过改变定子绕组的连接方法达到改变定子旋转磁场磁极对从而改变电动机的转速。
文档收集自网络,仅用于个人学习根据感应电机同步转速公式为:n1=60f/p; p为磁极对数可知异步电动机的同步转速与磁极对数成反比,简单来讲就是磁极对数增加一倍,同步转速n1下降至原转速的一半,电动机额定转速n也将下降近似一半,所以改变磁极对数可以达到改变电动机转速的目的。
这种调速方法是有级的,不能平滑调速,而且只适用于鼠笼式电动机。
文档收集自网络,仅用于个人学习此图介绍的是最常见的单绕组双速电动机,转速比等于磁极倍数比,如2极/4极、4级/8极,从定子绕组△接法变为YY接法,磁极对数从p=2变为p=1。
文档收集自网络,仅用于个人学习∴转速比=2/1=2二、控制电路分析1、合上空气开关QF引入三相电源2、按下起动按钮SB2,交流接触器KM1线圈回路通电并自锁,KM1主触头闭合,为电动机引进三相电源,L1接U1、L2接V1、L3接W1;U2、V2、W2悬空。
电动机在△接法下运行,此时电动机p=2、n1=1500转/分。
文档收集自网络,仅用于个人学习3、若想转为高速运转,则按SB3按钮,SB3的常闭触点断开使接触器KM1线圈断电,KM1主触头断开使U1、V1、W1与三相电源L1、L2、L3脱离。
其辅助常闭触头恢复为闭合,为KM2线圈回路通电准备。
同时接触器KM2线圈回路通电并自锁,其常开触点闭合,将定子绕组三个首端U1、V1、W1连在一起,并把三相电源L1、L2、L3引入接U2、V2、W2,此时电动机在YY接法下运行,这时电动机p=1,n1=3000转/分。
KM2的辅助常开触点断开,防KM1误动。
文档收集自网络,仅用于个人学习4、FR1、FR2分别为电动机△运行和YY运行的过载保护元件。
5、此控制回路中SB2的常开触点与KM1线圈串联,SB2的常闭触点与KM2线圈串联,同样SB3按钮的常闭触点与KM1线圈串联,SB3的常开于KM2线圈串联,这种控制就是按钮的互锁控制,保证△与YY两种接法不可能同时出现,同时KM2辅助常闭触点接入KM1线圈回路,KM1辅助常闭触点接入KM2线圈回路,也形成互锁控制。
双速电动机控制电路图
双速异步电动机改变转速可采用改变绕组的接线方法来实现。
如下图所示的电路接线图中,KM1为电动机三角形连接接触器,KM2、KM3为双星形连接接触器,SB2为低速起动按钮,SB3为高速起动按钮。
合上电源开关Q,按下起动按钮SB2,接通接触器线圈KM1电源,同时切断接触器KM2、KM3的电源,接触器KM1得电并自锁,使电动机定子绕组接成三角形,按低速起动运转。
双速异步电动机启动控制电路图
如需电动机高速运转,可按下按钮SB3,
KM1的线圈断电释放,主触点断开,自锁触点断开,互锁触点闭合。
当SB3按到底时,SB3的常开触点闭合,接触器KM2、KM3线圈同时得电,经KM2、KM3常开触点串联组成的自锁电路自锁,KM2、KM3主触点闭合,将电动机定子绕组接成双星形,以髙速度运转。
本电路可直接按下SB3,使定子绕组接成双星形,以高速度运转。
按下SB1电动机停止旋转。
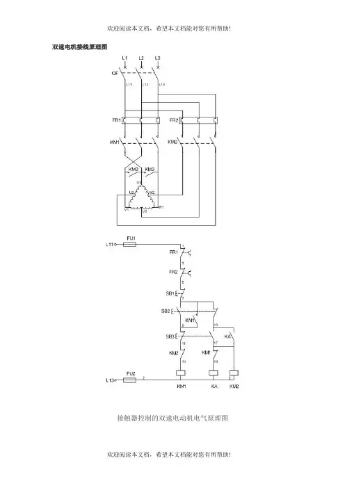
双速电机接线原理图接触器控制的双速电动机电气原理图一、双速电动机简介双速电动机属于异步电动机变极调速,是通过改变定子绕组的连接方法达到改变定子旋转磁场磁极对数,从而改变电动机的转速。
根据公式;n1=60f/p可知异步电动机的同步转速与磁极对数成反比,磁极对数增加一倍,同步转速n1下降至原转速的一半,电动机额定转速n也将下降近似一半,所以改变磁极对数可以达到改变电动机转速的目的。
这种调速方法是有级的,不能平滑调速,而且只适用于鼠笼式电动机。
此图介绍的是最常见的单绕组双速电动机,转速比等于磁极倍数比,如2极/4极、4级/8极,从定子绕组△接法变为YY接法,磁极对数从p=2变为p=1。
∴转速比=2/1=2二、控制电路分析1、合上空气开关QF引入三相电源2、按下起动按钮SB2,交流接触器KM1线圈回路通电并自锁,KM1主触头闭合,为电动机引进三相电源,L1接U1、L2接V1、L3接W1;U2、V2、W2悬空。
电动机在△接法下运行,此时电动机p=2、n1=1500转/分。
3、若想转为高速运转,则按SB3按钮,SB3的常闭触点断开使接触器KM1线圈断电,KM1主触头断开使U1、V1、W1与三相电源L1、L2、L3脱离。
其辅助常闭触头恢复为闭合,为KM2线圈回路通电准备。
同时接触器KM2线圈回路通电并自锁,其常开触点闭合,将定子绕组三个首端U1、V1、W1连在一起,并把三相电源L1、L2、L3引入接U2、V2、W2,此时电动机在YY接法下运行,这时电动机p=1,n1=3000转/分。
KM2的辅助常开触点断开,防KM1误动。
4、FR1、FR2分别为电动机△运行和YY运行的过载保护元件。
5、此控制回路中SB2的常开触点与KM1线圈串联,SB2的常闭触点与KM2线圈串联,同样SB3按钮的常闭触点与KM1线圈串联,SB3的常开于KM2线圈串联,这种控制就是按钮的互锁控制,保证△与YY两种接法不可能同时出现,同时KM2辅助常闭触点接入KM1线圈回路,KM1辅助常闭触点接入KM2线圈回路,也形成互锁控制。
时间继电器控制双速电动机自动加速控制
电路图解
图是时间继电器控制的双速电动机自动加速控制电路图。
双速电动机在机床,诸如车床、铣床等中都有较多应用。
双速电动机是由改变定子绕组的磁极对数来改变其转速的。
如图主电路所示,若将出线端1、2、3接电源,4、5、6悬空。
每相绕组中两线圈串联,有四个极对数,低速运行;如将出线端1、2、3短接,4、5、6接电源,每相绕组中两线圈并联,极对数减半,有两个极对数,高速运行。
起动时,按起动按纽SB2,KT2立即得电、KM1、KA1得电自保,电动机低速起动;KA1得电后,KT2失电并开始计时;当延时时间到,KM1失电,KM2得电,电动机高速运行;自动完成加速控制双速电动机的加速控制。
图时间继电器控制双速电动机自动加速控制电路。
双速电机接线图一、双速电动机简介双速电动机属于异步电动机变极调速,是通过改变定子绕组的连接方法达到改变定子旋转磁场磁极对数,从而改变电动机的转速。
根据公式;n1=60f/p可知异步电动机的同步转速与磁极对数成反比,磁极对数增加一倍,同步转速n1下降至原转速的一半,电动机额定转速n也将下降近似一半,所以改变磁极对数可以达到改变电动机转速的目的。
这种调速方法是有级的,不能平滑调速,而且只适用于鼠笼式电动机。
此图介绍的是最常见的单绕组双速电动机,转速比等于磁极倍数比,如2极/4极、4级/8极,从定子绕组△接法变为YY接法,磁极对数从p=2变为p=1。
∴转速比=2/1=2二、控制电路分析1、合上空气开关QF引入三相电源2、按下起动按钮SB2,交流接触器KM1线圈回路通电并自锁,KM1主触头闭合,为电动机引进三相电源,L1接U1、L2接V1、L3接W1;U2、V2、W2悬空。
电动机在△接法下运行,此时电动机p=2、n1=1500转/分。
3、若想转为高速运转,则按SB3按钮,SB3的常闭触点断开使接触器KM1线圈断电,KM1主触头断开使U1、V1、W1与三相电源L1、L2、L3脱离。
其辅助常闭触头恢复为闭合,为KM2线圈回路通电准备。
同时接触器KM2线圈回路通电并自锁,其常开触点闭合,将定子绕组三个首端U1、V1、W1连在一起,并把三相电源L1、L2、L3引入接U2、V2、W2,此时电动机在YY接法下运行,这时电动机p=1,n1=3000转/分。
KM2的辅助常开触点断开,防KM1误动。
4、FR1、FR2分别为电动机△运行和YY运行的过载保护元件。
5、此控制回路中SB2的常开触点与KM1线圈串联,SB2的常闭触点与KM2线圈串联,同样SB3按钮的常闭触点与KM1线圈串联,SB3的常开于KM2线圈串联,这种控制就是按钮的互锁控制,保证△与YY两种接法不可能同时出现,同时KM2辅助常闭触点接入KM1线圈回路,KM1辅助常闭触点接入KM2线圈回路,也形成互锁控制。