电能表接线相量图
- 格式:doc
- 大小:371.50 KB
- 文档页数:8
三相三线两元件电能表48种接线功率对照(b).相量图图2-—1用户计费电能表20202020202020ABCφφ(a).接线图解:此接线的相量图,如图2—1(b)所示。
从相量图2—1(b)可看出,电能表第I元件所加电压为通过电流为,与的夹角为φ′I=30°-φ;第II元件所加为,通过电流为,与的夹角为φ′II=150°+φ,所以可列出如下计量有功功率表达式。
第I元件计量功率为:P′I=U AC I Acosφ′I=UI cos(30°-φ)第II元件计量功率为:P′II=U BC I Ccosφ′II=UI cos(150°+φ)= - UI cos(30°-φ)电能表计量出的功率为:P′= P′I+ P′II= UI cos(30°-φ) - UI cos(30°-φ)=0实际三相负荷所消耗的有功功率为P=UIcosφ,电能表计量出的功率为0,电能表不转,P=UIconφ计量功率。
(b).相量图(a).接线图图2—2用户计费电能表202020202020ABCu ABu ABu ABφφ解:此接线的相量图,如图2—2(b)所示。
从相量图2—2(b)可看出,电能表第I元件所加电压为通过电流为,与的夹角为φ′I=150°-φ;第II元件所加为,通过电流为,与的夹角为φ′II=90°-φ,所以可列出如下计量有功功率表达式。
第I元件计量功率为:P′I=U AC I Ccosφ′I=UI cos(150°-φ)第II元件计量功率为:P′II=U BC I Acosφ′II=UI cos(90°-φ)电能表计量出的功率为:P′= P′I+ P′II= UI cos(150°-φ)+ UI cos(90°-φ)=- UI cos (30°+φ)+UIsinφ= UI()实际三相负荷所消耗的有功功率为P=Uiconφ,电能表计量出的功率为UI(),应按εP== ==计量功率。
上网电能表1432发电电能表1432A
N A N 电网侧分布式电源
用户负荷
N
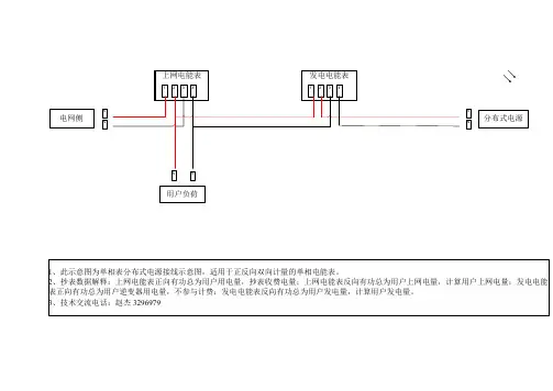
A 1、此示意图为单相表分布式电源接线示意图,适用于正反向双向计量的单相电能表。
2、抄表数据解释:上网电能表正向有功总为用户用电量,抄表收费电量;上网电能表反向有功总为用户上网电量,计算用户上网电量;发电电能表正向有功总为用户逆变器用电量,不参与计费;发电电能表反向有功总为用户发电量,计算用户发电量。
3、技术交流电话:赵杰 3296979
上网电能表
1764391110发电电能表17643911
10A N C B A
N C
B
电网侧分布式电源
用户负荷
N
C B A 1、此示意图为三相表分布式电源接线示意图。
2、抄表数据解释:上网电能表正向有功总(代码00010000)为用户用电量,抄表收费电量;上网电能表反向有功总(代码00020000)为用户上网电量,计算用户上网电量;发电电能表正向有功总(代码00010000)为用户逆变器用电量,不参与计费;发电电能表反向有功总(代码00020000)为用户发电量,计算用户发电量。
3、若为单相电用户,可以只用其中一相。
4、技术交流电话:赵杰 3296979。
28. 交流有功电能表和交流无功电能表的接线方式。
答:电能表接线的基本原则是:电流元件串接在火线中,电压元件并接在电源侧,电流元件电流与电压元件电流必须从同名端引入。
具体地对交流有功电能表而言:1)单相表(DD ):单相有功电能表原理接线图、相量图和实际接线图如下图所示单相有功表实际接线时,四个端口:1、2接火,3、4接零,1进2出,3进4出。
2)三相三线有功电能表(DS )原理接线图和实际接线图如下图所示三相三线有功表实际接线时,1、2接A 相,3、4接B 相,5、6接C 相,单数进双数出。
3)三相四线有功电能表(DT )原理接线图和实际接线图如下图所示三相四线有功表实际接线时:1、2接A 相,3、4接B 相,5、6接C 相,7、8接零线,单数进双数出。
对交流无功电能表(DX)而言:1)由于正弦型无功电能表自身消耗功率大,工作特性较差,制造成本较高,准确度难以提高,所以目前较少采用。
2)跨相90°型无功电能表跨相90°型无功电能表原理接线图和相量图如下:注意:按跨相90°原理制成的三元件三相无功电能表,只在完全对称或简单不对称的三相四线电路和三相三线电路中才能实现正确计量,否则要产生原理性线路附加误差。
3)两元件60°型无功电能表两元件60°型无功电能表原理接线图和相量图如下:注意:两元件60°型无功电能表不能用于测量三相四线电路中的无功电能,否则,要产生线路附加误差。
由于这种电能表一般只用于完全对称,或简单不对称的三相三线电路中测量无功电能,因此,把两元件60°型无功电能表称为三相三线无功电能表。
4)三元件60°型无功电能表三元件60°型无功电能表原理接线图和相量图如下注意:只要三相电压对称,不论负载是否对称,三元件60°型无功电能表能够正确计量三相四线电路的无功电能。
强调:以上单相表、三相有功表和无功表的接线分析均不经互感器接入的,若须经互感器接入时,应注意互感器的减极性问题。
说明:1. θ是施加在每一个功率测量元件上的电压与电流之间的电位差,滞后时为正。
2. 对于非真无功功率表,例如三(二)元件跨相90︒无功表、二元件人工中点(60︒)无功表等,进行分元件试验时,每个元件实际上是有功功率测量元件,而非无功功率测量元件,因而无法按照sinθ的设定值(1L、0.5L、0.5C、0等)进行试验,例如,当进行sinϕ=1的试验时,测量元件理应指示最大值,而实际上指零,因为它是有功测量元件。
所以应按有功功率分元件试验的方法进行,即用cosθ代替sinθ。
3. 对于非真无功功率表,有些用户习惯用表3所示的分元件试验方法,这也是一种有功功率分元件试验方法,只是对功率因数性质(感性或容性)的设定有所不同,使分元件试验时电压与电流之间的相位关系与无功表正常工作状态(合成)时的相位关系相同或相近,这种试验方法有明显的实用性,但导致功率因数性质颠倒,例如将θ = -60︒视为0.5L,将θ = 60︒视为0.5C,缺乏逻辑性。
4. 表2和表3所示分元件试验方法虽然不同,但都可评价每个元件的相位误差特性,因而都是有效的。
编写人:雷惠博2000.8.30功率电能四象限测量示意图说明:Array1.测量平面的竖轴为电压相量U,电流相量在四象限内变化,电流相量与电压相量之间的相位差为ϕ,沿顺时针方向(滞后)为正。
2.“ϕ”所在圆周内的标志值为ϕ;“sinϕ”所在圆周内的标志值为无功功率因数sinϕ;“cosϕ”所在圆周内的标志值为有功功率因数cosϕ。
3.对于无功功率电能测量,测量平面的Ⅰ象限为正感性(+L),Ⅱ象限为正容性(+C),Ⅲ象限为负感性(-L),Ⅳ象限为负容性(-C)。
4. 对于有功功率电能测量,测量平面的Ⅰ象限为正感性(+L),Ⅱ象限为负容性(-C),Ⅲ象限为负感性(-L),Ⅳ象限为正容性(+C)。
编写人:雷惠博2000.8.31。
单相、三相电能表常见接线图电能表介绍电能表,是用来测量电能的仪表,又称电度表,火表,千瓦小时表。
电能表按其使用的电路可分为直流电能表和交流电能表。
其中,直流电能表是针对直流屏、太阳能供电、电信基站、地铁等应用场合而设计的,该系列仪表可测量直流系统中的电压、电流、功率、正向与反向电能。
既可用于本地显示,又能与工控设备、计算机连接,组成测控系统。
仪表可具有RS-485通讯接口,采用Modbus-RTU协议.直流电能表家用较少,因为主要用于测量电能,如果是进行一些小制作,需要显示电压电流,那就可以直接买电压表或电流表。
下图是某款直流电能表应用的一些场合:某直流电能表的一些使用场合某款直流电能表表头的实物接线图家庭应用更多的还是交流电能表,按其相线可分为单相电能表、三相三线电能表和三相四线电能表。
下面是某款智能家用单相表的注解图:电能表按照安装接线方式可分为:直接接人式和间接接入式(经互感器接入)。
单相电表的直接接入方式单相表直接接入的接线方式又分为跳入式接线和顺入式接线,在对电度表进行接线之前,需要用万用表辨认电能表接线方式:第一步,将万用表打在RX100档,测试万用表电阻档准确性,并进行调零操作;第二步,将两表笔接触电度表1、2接线柱,如果阻值较小,近乎于零,则1、3是进线端,电能表为跳入式接线;如果测得的阻值较大,约为1000Ω,则1、2为进线端,电度表为顺入式接线;单相表的接线盒一般有接线图,上图为直接接入跳入式接线,在接线盒从左到右有4个孔,进户相线经空气开关后接至电表的1孔,零线接第3孔;2孔线、4孔线分别为电源相线和零线的出线应接至负荷;外壳为金属的应接至接地端子。
互感器上图中用到了互感器,为了便于初学者了解,我们这里先插入一段关于它们的内容,互感器又称为仪用变压器,是电流互感器和电压互感器的统称。
能将高电压变成低电压、大电流变成小电流,用于量测或保护系统。
其功能主要是将高电压或大电流按比例变换成标准低电压(100V)或标准小电流(5A或1A,均指额定值),以便实现测量仪表、保护设备及自动控制设备的标准化、小型化。
三相电能表现场校验仪各项接口示意图
见窃电方式
△缺相法△欠压法△欠流法
△移相法△K1、K2反接法△破坏电表法
附录二:被测输入输出接口示意图
此图为面对面板方向
附录三:标准脉冲接口示意图
此图为面对面板方向
附录四:三相三线计量接线判断
情况一:A、C相电流正确
情况二:A相电流反向
情况三:C相电流反向
情况四:A、C相电流全反向
情况五:A、C相电流相间接错,极性正确
情况六:A、C相电流相间接错,且A相反向
情况七:A、C相电流相间接错,且C相反向
情况八:A、C相电流相间接错,且都反向
以上所提供的48种接线矢量图中只有第一种情况是正常的接线,其他图都有不同的问题。
在每幅图的下侧给出了判定结果,包括电压接线结果和电流的接线结果,同时还标注了相序的正确与否。
三相四线相位表查错误接线方法与步骤(完全根据个人的经验总结,肯定有不完善甚至不正确的地方,仅供参考)第一步:测各元件电压目的:判断各元件电压数值是否有异常, 57V为正常(不带电压互感器时220V为正常),且三相电压数值相接近为正常。
如果有某相为0,说明该相电压断线。
U1n= V U2n = V U3n = V测量U1n接线图如下:测量U2n、U3n方法与上面图类似,移动红线到第二、第三元件电压端,零线不动。
注意档位第二步:测量各元件对参考点Ua的电压目的:测出对参考点电压为0的该相确定为A相U1a = V U2a = V U3a = V测量U1a方法如下图:U2a、U3a测量方法与上类似,移动红线到第二、第三元件电压端,接参考点的连线不动。
注意档位第三步:测量三个元件的相电流目的:判断各元件电流是否正常,正常是三相相电流相接近,如果有某相为0,说明该相电流开路或短路。
I1= A I2= A I3= A测量I1的方法如下图:测量其它相与上图类似,移动黑线到第二、第三元件电流进线端。
注意档位第四步:测量第一元件电压与各元件电流的相位角目的:根据测出的角度来画相量图及功率表达式<U1I1 = 度<U1I2 = 度<U1I3 = 度测量<U1I1的方法如下图:测量第一元件电压与其它相电流的相位角相类似,电压线可以不动,逐相移动钳子到第二元件、第三元件电流进线端。
注意档位第五步:测量第一元件与第二元件电压间的相位角目的:用来判断接线是正相序还是逆相序,一般来说测出的角度为120为正相序,240度为逆相序。
(其它情况如为300度则为正相序,但B相反接。
如为60度,则为逆相序,B相反接,有点难,一般不会来这种)。
<U1 U2 = 度测量方法如下图:注意档位第六步:根据测量数据进行分析(一)分析各元件对应的电压相序1、根据第二步:对测量参考点电压为0的该相定为A相2、根据第五步:U1U2=120度为正相序,U1U2=240度则为逆相序3、标示出各元件对应的电压相序:例1:如第1元件(U1)对参考点电压为0V,那么第1元件为A相,而且U1U2=120度,可以确为正相序,标示如下:1 2 3A B C例2:如第1元件(U1)对参考点电压为0V,那么第1元件为A相,而且U1U2=240度,可以确为逆相序,标示如下:1 2 3A C B例3:如第3元件(U3)对参考点电压为0V,那么第3元件为A相,而且U1U2=240度,可以确为逆相序,标示如下:1 2 3C B A例4:如第2元件(U2)对参考点电压为0V,那么第3元件为A相,而且U1U2=240度,可以确为逆相序,标示如下:1 2 3B A C例5:如第2元件(U2)对参考点电压为0V,那么第2元件为A相,而且U1U2=120度,可以确为逆相序,标示如下:1 2 3C A B方法:第几元件对参考点电压为0,那么第几元件就标A。
U
1.单相计量有功负荷直接入方式。
N
2.低压压计量有功电能直接入方式。
N
3.低压计量有功电能分相接线方式。
U
V
W
5.非有效接地系统高压计量有功及感性无功电能分相接线方式。
U
V
W
6.非有效接地系统高压计量有功及感性,容性无功电能分相接线方式
高压计量有功,无功,感性,容性联合接线方式
1、U AB(I A)、COS (30°+φ)
2、U CA(-I A)、COS (30°-φ)
U CB(I C)、COS (30°-φ) U BA(-I C)、COS (90°-φ) U AB U A
UA
I A -I C
U CB U C
I C -I A B
U C U B
U CA U BA
3、U BC(-I C)、COS (30°-φ)
4、U BC(I A)、COS (90°-φ)
U AC(I A)、COS (30°-φ) U AC(-I C)、COS (30°+φ)
U AC U AC
U A U A
I A I A
-I C
-I C U BC U BC U C U B U C U B
5、U AB(I C)、COS (90°-φ)
6、U AB(-I A)、COS (150°-φ)
U CB(-I A)、COS (90°-φ) U CB(I C)、COS (30°-φ)
U AB U AB
U A U A
U CB
I C U CB I C
U C U B U C U B -I A -I A
电能表接线、电压与电流组合方式
六种正转、相量图
1、U BC(-I A)、COS (90°+φ)
2、U BC(I A)、COS (90°-φ)
U AC(-I C)、COS (30°+φ) U AC(I C)、COS (150°-φ)
U AC U AC
U A U A I A
-I C U AC
I C U AC
U C U B
-I A U C U B
3、U CA(I C)、COS (30°+φ)
4、U BA(I A)、COS (150°-φ)
U BA(-I A)、COS (30°+φ) U CA(-I C)、COS (150°-φ)
U A U A
I A
-I C
I C
U C-I A U B U C U B
U CA U BA U CA U BA
5、U CA(-I A)、COS (30°-φ)
6、U CA(I A)、COS (150°+φ)
U BA(I C)、COS (90°+φ) U BA(-I C)、COS (90°-φ)
U A U A
I A
-I C
I C
U C U B U C-I A U B
U CA U BA U CA U BA
电能表接线、电压与电流组合方式
六种转向不定、相量图
1、U CA(I A)、COS (150°+φ)
2、U BC(I C)、COS (150°+φ)
U BA(I C)、COS (90°+φ) U AC(-I A)、COS (150°+φ)
U A U AC
I A
U A
I C
U C U B I C U BC
U C-I A U B
U CA U BA
3、U BC(-I A)、COS (90°+φ)
4、U AB(-I A)、COS (150°-φ)
U AC(I C)、COS (150°-φ) U CB(-I C)、COS (150°+φ)
U AC U AB
U A U A
-I C
I C U BC U CB
U C U B U C U B
-I A -I A
5、U AB(-I C)、COS (90°+φ)
6、U AB(I A)、COS (30°+φ)
U CB(I A)、COS (90°+φ) U CB(-I C)、COS (150°+φ) U AB U AB
U A
U A I A
I A
-I C -I C
U CB U CB
U C U B
U C U B
电能表接线、电压与电流组合方式
六种反转、相量图
1、U CA(-I C)、COS (150°-φ)
2、U CA(I C)、COS (30°+φ)
U BA(-I A)、COS (30°+φ) U BA(I A)、COS (150°-φ)
U A U A
I A
-I C
I C
U C-I A U B U C U B U CA U BA U CA U BA
3、U BC(I C)、COS (150°+φ)
4、U BC(-I C)、COS (30°-φ)
U AC(I A)、COS (30°-φ) U AC(-I A)、COS (150°+φ)
U BC U BC
U A U A
I A
-I C
U BC U BC
I C
U C U B U C-I A U B
5、U AB(I C)、COS (90°-φ)
6、U AB(-I C)、COS (90°+φ)
U CB(I A)、COS (90°+φ) U CB(-I A)、COS (90°-φ) U AB U AB
U A U A
I A
-I C
U CB U CB
I C
U C U B U C-I A U B
电能表接线、电压与电流组合方式
六种不转、相量图。