能量回馈电子负载原理
- 格式:pdf
- 大小:1.85 MB
- 文档页数:6
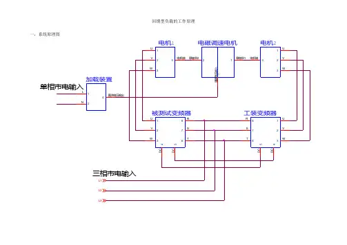
回馈型负载的工作原理一,系统原理图
二,原理说明:
电机1,电机2和电磁调速电机构成回馈机组,调整加载装置的输出直流电压可以改变电磁调速电机两个轴之间的耦合程度,也就是改变了电机
1 和电机
2 轴之间的耦合强度,进而调整了电机1和电机2 之间的机械能量传递。
要求设定被测变频器的输出频率高于工装变频器的输出频率,这样电机1 工作在电动状态,电机2 工作在发电状态,电机2 发出的电能通过工装变频器转换为变频器直流母线上的直流电能,通过并联的直流母线电缆传送给被测变频器,这样一来,被测变频器从电网上吸取的电能就减少了,可以节省测试时的电能消耗。
DZF 系列节能回馈型电子负载--------------------------------------------------------------------------------一、概述:各类AC/DC,DC/DC电源装置(通信/电力用高频开关电源模块,各种工业用大中型整流器)/UPS电源/变频电源等的老化和测试;各种容量的蓄电池组(包括潜艇用高压大容量蓄电池组)的放电测试;各种直流发电机组/柴油发电机组/变频机组等的试验;各种电工产品(例如漏电保护器等) 的老化和试验都需要一个负载消耗能量,通常使用的是电阻负载和能耗型电子负载,大量的能量都以发热的方式被消耗,这不但极大的浪费了能源,而且给环境和操作带来了极大的麻烦和困难.DZF系列节能型(能量回馈型)电子负载采用最先进的电能回馈逆变技术和进口模块设计制造,它能够高效率(80%以上)的将直流电能逆变后返回电网进行再利用,从而节约大量的电能,而且由于DZF电子负载效率高,本身发热消耗很少,没有电阻负载和能耗型电子负载的无法避免的大量发热问题,从而不但完全可以省去通风散热装置的投资,而且大大改善生产环境.DZF系列节能型(能量回馈型)电子负载采用最先进的大规模芯片技术,全数字化设计,不但可靠性极好,而且功能强大,调节使用极其方便,各种诊断保护功能齐全,从而保证了装置的安全可靠运行.DZF系列节能型(能量回馈型)电子负载具有恒流/恒压/恒内阻/恒功率工作模式,以满足各种老化和试验对象的需要.DZF系列节能型(能量回馈型)电子负载既可以作为电子负载使用(放电),又可以作为直流电源使用(充电),一机两用。
如既可以作为放电机使用,又可以作为充电机使用.DZF系列节能型(能量回馈型)电子负载具有自动程序控制功能,我们可以根据需要设定各种放电(或充电)程式,装置将自动按设定完成整个工作过程.DZF系列节能型(能量回馈型)电子负载具有短路试验功能.DZF系列节能型(能量回馈型)电子负载使用极其方便:只要将输入端接到三相交流动力电源,输出接到被试或被老化对象即可.DZF系列节能型(能量回馈型)电子负载量程范围大,电流可以在2000A内选择不同的量程.DZF系列节能型(能量回馈型)电子负载既可以适合直流应用,也可以在增加附件的情况下,适用于交流应用,例如UPS电源的试验和老化,变频器的老化和测试,漏电保护器的试验和老化等.(DZF-J 交流型电子负载)二、技术性能:1. 电压范围: 0-400VDC。
电子负载原理
电子负载是一种电子测试仪器,它可以模拟真实的负载情况,使用电流和电压来测试被测试设备的性能和稳定性。
电子负载的原理是利用功电晶体技术,通过对电流和电压进行控制,使其按照用户定义的负载曲线进行工作。
电子负载主要由电源和负载部分组成。
负载部分由一个或多个电力晶体管组成,通过控制其输入电压和电流,可以模拟各种负载情况。
而电源部分则提供所需的电能,以确保负载正常工作。
在电子负载的工作原理中,关键的几个参数是电流、电压和功率。
电子负载可以根据用户的需要,对这些参数进行调节和控制。
通过改变负载电流,可以测试被测设备在不同负载条件下的工作性能。
而改变负载电压,可以测试其稳定性和适应能力。
电子负载的主要应用领域是电源和电池测试,以及电子设备和组件的性能评估。
在电源测试中,电子负载可以模拟各种负载情况,从而评估电源的输出性能和效果。
在电池测试中,电子负载可以模拟真实的负载条件,对电池的容量和工作时间进行测试和评估。
在电子设备和组件的测试中,电子负载可以对其工作性能和稳定性进行验证。
总之,电子负载是一种重要的电子测试仪器,通过模拟真实的负载情况,可以对被测设备的性能和稳定性进行评估。
其工作原理是利用功电晶体技术,通过控制电流和电压来模拟负载条
件,并通过调节这些参数来控制负载情况。
电子负载主要应用于电源和电池测试,以及电子设备和组件的性能评估。
能量回馈型电子负载的原理介绍党三磊,丘东元,张波(华南理工大学电力学院广州510640)Study on the Theory of Energy Recycling Electronic LoadDANG Sanlei, QIU Dongyuan(Electric Power College, South China University of Technology, Guangzhou 510640, China)摘要:能量回馈型电子负载是一种用于各种电源出厂试验的能够模拟实际电阻负载特性的新型电力电子装置。
它能够实现对所模拟电阻值的无级调节,并能够实现电能的再生利用,具有节能、体积小、重量轻、节省安装空间、试验性能优良等优点。
本文简要描述了交直流电子负载的结构、原理和控制方式,并对主要影响系统性能的PWM整流器的工作原理和控制方法进行了重点分析。
关键字:电子负载,能量回馈,PWM整流器ABSTRACT:The energy recycling electronic load is a new type power electronics instrument that can run with the same function as resistors in the all kinds of power source burn-in test. It can be regarded as a resistor whose value can change smoothly. The device saves energy by feeding burn-in test power back to the utility system. It is lighter, smaller and has a better performance in the test than the normal electronic load. This paper describes the structure, principle and control strategy of AC and DC energy recycling electronic load briefly. The principle and control strategy of the PWM rectifier are studied in-depth.KEYWORDS: electronic load, energy recycling, PWM rectifier1引言电子负载是指能模拟真实负载某些特性的电子设备,它不仅可模拟不同数值的电阻、电感、电容及它们的组合,而且可模拟非线性负载的某些特性。
能量回馈电子负载原理
能量回馈电子负载原理是指在电路中,在大部分情况下只有负载在吸收电源的电能,而不能向电源返回电能。
但是,在一些特殊的电路中,负载可以将电能回馈给电源,使得电源的能量被循环利用。
这个电路中的负载就被称为能量回馈电子负载。
能量回馈电子负载原理主要指开关电源等的回馈电路,用户可以将其称之为反向电流。
在某些情况下,回馈电路是必须的,如某些充电器、锂电池电源、LED等。
因为在这些设备中,回馈电路播放了变换、保护等重要作用。
能量回馈电子负载原理中,需要注意的一个重要问题是负载不会向线路电源供电,而是通过回馈电路,将能量转移回电源侧。
这种回馈电路可以说是一个特殊的电源回路,因为电源在这种电路中是不工作的。
负载所做的工作仅仅是利用回馈电路给电源传递能量,而不是从电源中获取电能。
能量回馈电子负载的原理非常简单,具体的电路设计可以根据需要进行调整,因此具有很强的灵活性。
所以,在实际应用中,它被广泛应用于各个领域,如家用电器、汽车、航空航天、电动工具等。
在电子负载的应用中,能量回馈负载可以显著提高电子负载的效率,并增加使用时间。
同时,由于电子负载本身的结构和性质都不同,因此回馈电路的参数和配置也存在很大的差异。
一定要根据实际应用情况进行分析和选择,以达到最佳的效果。
总之,能量回馈电子负载原理虽然比较简单,但在实际应用中却具有广泛的应用前景。
未来,它将为各个领域的电子设备提供更加高效、稳定的能源供应,成为推动电子设备科技创新和发展的关键因素。
能量回馈原理
能量回馈原理主要是将运动中负载上的机械能(位能、动能)通过能量回馈装置变换成电能(再生电能)并回送给交流电网,供附近其它用电设备使用,使电机拖动系统在单位时间消耗电网电能下降,从而达到节约电能的目的。
具体来说,能量回馈的原理是通过自动检测变频器的直流母线电压,将变频器的直流环节的直流电压逆变成与电网电压同频同相的交流电压,经多重噪声滤波环节后连接到交流电网,从而达到能量回馈电网的效果。
能量回馈技术常用于变频调速系统中,特别是大惯量、拖动性的变频调速系统中。
这种技术能够将电机减速过程中所产生的再生电能回馈到电网,同时协助系统实现快速制动功能。
在实际应用中,能量回馈技术能够提高设备的运行效率,降低能耗,同时还可以减少机房温度,节省机房空调的耗电量。
因此,能量回馈技术在节能减排、提高能源利用效率等方面具有重要意义。
以上内容仅供参考,如需更多专业信息,建议查阅相关文献或咨询相关学者。
IDI7101能馈型交流电子负载概述交流电源在研发生产过程中或产品出厂前都需要进行负载试验以检验电源的电气性能和输出能力。
交流电子负载是指能模拟真实负载某些特性的电子设备,它不仅可模拟不同数值的电阻、电感、电容及它们的组合,而且对于非线性负载的某些特性也可模拟。
电子负载通过控制输入电流达到模拟各种负载的目的,具有调节方便、通用性强、精度高、稳定性好等优点,是电源试验测试用负载的发展方向。
交流电源在研发生产过程中或产品出厂前都需要进行负载试验以检验电源的电气性能和输出能力。
目前,电源试验和性能检测一般都是通过无源负载进行的。
无源负载包括阻性负载、感性负载、容性负载以及阻感容混合负载等。
无源负载在电源试验中,有功电能均通过阻性负载消耗,能耗大、发热量大、稳定性差,并且还存在负载调节不便等缺点。
交流电子负载是指能模拟真实负载某些特性的电子设备,它不仅可模拟不同数值的电阻、电感、电容及它们的组合,而且对于非线性负载的某些特性也可模拟。
电子负载通过控制输入电流达到模拟各种负载的目的,具有调节方便、通用性强、精度高、稳定性好等优点,是电源试验测试用负载的发展方向。
交流电子负载又分为能量消耗型和能量回馈型两类,由于输入电流受控,两者均具有电子负载模拟功能强、控制精度高的优点。
但能量消耗型电子负载从电源吸收的有功电能仍须通过电阻消耗,而能量回馈电网型电子负载与它的区别在于:一方面,它从被试电源吸收的电能可最大量的为被试电源循环使用,损耗仅仅是变流器的开关损耗和线路损耗,从而最大限度地节约了电能;另一方面,由于所采用的PWM变流器工作在开关状态,与一般工作在放大状态的电子负载相比它可很容易地实现大功率应用的要求,因而具有更广阔的应用领域。
青岛仪迪电子公司研发的能馈型电子负载IDI7101主要应用于110V、220V电力电源老化测试及总体测试。
设备自动适应220V和110V电力电源的老化。
高频PWM技术,能够将老化测试过程中92%以上电能循环利用,节能高效、安全稳定。
变频器能量回馈原理二、变频器的工作原理变频器是一种通过变换直流电源的电压和频率,从而控制交流电动机运转的电力电子装置。
其实现的基本原理是将变压器的输入端接入交流电源,输出端接入整流电路,经过滤波后得到一定大小、直流电压稳定的直流电源;再将直流电源通过逆变器变换为与所需电机转速相关的交流电源,经过输出滤波后能够输出至电机,实现对电机的控制。
由于变频器工作时需要不断的转换电压和频率,因此变频器还会带来一些问题。
变频器工程实践中常常会在电网中引入谐波电流,给电力系统带来一定程度的干扰和损害;由于逆变器内部存在寄生电容等元件,变频器的效率往往不高,会浪费大量的能量。
三、能量回馈技术的基本思路能量回馈技术的基本思路是,在变频器使用的过程中,不仅要将直流电源转变成交流电源,控制电机运转,还要在电机运行时将电机的动能转化为电能,形成闭环式的交流电源管理。
具体来说,就是在电机运行时,将电压向逆变器反馈,使逆变器的输出电压降低,从而减少能量的浪费,提高变频器的效率。
四、能量回馈技术的实现方式能量回馈技术目前实现的方式有很多,其中比较典型的方法是基于电容反接和带电阀的实现方式。
这里简单介绍一下这两种实现方式。
1.电容反接电容反接法是一种通过在逆变器输出端串联电容来实现电机能量回馈的技术方法。
通过在逆变器输出端串联一个电容,当电机在运行时产生的电动势将电容器充电,导致电容器电压上升;而当电机的转速降低或者停止时,电容器中的电能可以通过电容器释放电能的方式,回馈给逆变器内部。
由于电容反接法并不需要额外的电子器件,因此成本比较低。
2.带电阀带电阀法是一种通过在逆变器输出端安装负载使得逆变器向电源网络回馈电能的技术方法。
其核心原理是当电机发生回馈时,负载电阻开始发热,从而导致回馈电能的损耗,这种损耗可以通过一个带电阀来减少。
其优点在于能够实现比较高的效率。
五、结论能量回馈技术在变频器的应用中具有很好的前景。
通过引入能量回馈技术,在变频器的工作中回馈电机的回馈电能,能够提高电机的效率,减少能量浪费,同时也可以减小变频器对电网的干扰,在电力系统中发挥着重要的作用。
回馈式负载工作原理一、概述回馈式负载(feedback load)是指系统输出信号的一部分被引入到系统输入端,从而控制系统的工作状态和性能的一种负载工作原理。
在这种工作原理下,系统会通过收集输出信号并将其与期望输入信号进行比较,然后根据比较结果进行调整和修正,以实现系统的稳定性和工作效果的优化。
回馈式负载的工作原理适用于各种控制系统和电子设备中,例如自动控制系统、放大电路、稳压电源等。
通过引入回馈,系统能够自动校正和调节自身的运行状态,使得输出信号更接近预期的目标值,并且对于外界环境的干扰更具有鲁棒性。
二、回馈式负载的基本原理回馈式负载的基本原理是通过将输出信号的一部分引入到输入端,形成一个反馈回路。
这样,系统就可以根据输出信号与期望输入信号之间的差异来自动调整和修正系统的工作状态。
2.1 正反馈和负反馈回馈式负载可以分为正反馈和负反馈两种方式。
正反馈将输出信号的一部分再次引入到输入端,加强原始信号,使得系统变得不稳定。
而负反馈将输出信号的一部分引入到输入端,通过反向调节来稳定系统工作。
2.2 回馈路径和比例在回馈式负载中,回馈路径将输出信号引入到系统的输入端。
通过合理设置回馈路径的比例,可以控制系统的稳定性和工作品质。
不同的系统和应用场景可能需要不同的回馈路径和比例设置,以满足特定的要求。
2.3 控制系统的示意图下图是一个控制系统的示意图,用于说明回馈式负载的基本原理和结构。
_______ _______| | | |--> | 系统 |--f---> | 输出 ||_______| <------- |_______|↑ ↑ ↑ ↑| | | || | ⇓ || | h |⇓ | ⇓⇓_______ _______| | | |<-- | 输入 | <------ | 比较器||_______| |_______|上述图中,系统是通过将输出信号的一部分(f)引入到比较器中,与期望输入信号进行比较,然后将比较结果传递给系统进行调整和修正的。
电子负载原理范文电子负载(Electronic Load)是一种用于模拟负载特性的电子测试仪器,主要用于测试电源、电池和电子设备的性能。
通过电子负载可以模拟不同的负载条件,以便进行功率、电流、电压和电阻等参数的测试和调试。
本文将介绍电子负载的基本原理和工作原理。
电子负载的基本原理是通过转换电能为其他形式的能量来模拟负载条件。
这通常通过使用大功率功率晶体管(MOSFET)来实现。
MOSFET是一种具有高开关速度和高功率处理能力的半导体器件。
在电子负载中,MOSFET被用作电压控制电流源(VCCS),通过控制门极电压来调节负载电流。
在工作原理方面,电子负载通过将负载电流流经电阻,将测量电流转换为电压进行测量。
然后,通过反馈控制,调整负载电流,使其等于预设值。
这样,电子负载能够模拟不同的负载条件,并根据实际需求提供所需的电流和电压。
电子负载通常由以下几个关键组件组成:1.电压调节电路:用于调节负载电流的基准电压,通过调整输入电压来控制负载电流。
2.测量电路:用于测量负载电流和电压的电路,通常使用电流传感器和电压测量电路。
3.控制电路:用于实现负载电流的反馈控制,保持负载电流恒定。
4.MOSFET驱动电路:用于控制MOSFET,以实现对负载电流的控制。
5.冷却系统:用于散热,保证电子负载正常工作。
电子负载一般具有以下特点和应用:1.宽工作范围:电子负载通常具有广阔的负载范围,可在几毫安至几百安的范围内工作,以满足不同设备和电源的测试需求。
2.高精度:电子负载通常具有高精度的电流和电压测量功能,能够提供准确的测试结果。
3.高可靠性:电子负载通常具有较高的可靠性和稳定性,能够长时间稳定工作。
4.自动化控制:电子负载通常具有自动化控制功能,可以通过计算机和软件进行远程控制和数据采集。
5.应用广泛:电子负载广泛应用于电源、电池、LED灯、电机、电子设备和充电器等的测试和调试,可以帮助工程师评估产品性能和故障排除。
电子负载的原理及应用1. 电子负载的概述电子负载是一种用于模拟负载,对电源进行电流和功率测试的设备。
它可以模拟不同电流和功率条件下的负载,以便测试和评估电源的性能。
电子负载主要用于电源供应器、电池、太阳能电池和燃料电池等设备的研发、生产和测试。
本文将介绍电子负载的工作原理以及在各个领域的应用。
2. 电子负载的工作原理电子负载通过将电流通过一个可编程的负载模型来消耗电源的电能。
负载模型可以模拟不同的负载条件,如恒定电流、恒定功率、恒定电阻等。
电子负载通常包括一个电流测量电路和一个控制电路。
电流测量电路用于测量通过负载的电流,控制电路用于控制负载模型的电流或功率。
通过改变负载模型的参数,可以模拟不同的电流和功率条件。
3. 电子负载的应用3.1 电源供应器测试电子负载被广泛应用于电源供应器的测试和评估。
电源供应器是一种将电能转换为其他形式能量的设备,在各种电子设备中都有广泛的应用。
使用电子负载可以模拟各种负载条件,以测试电源供应器在不同负载下的性能稳定性和效率。
3.2 电池测试电子负载在电池的测试和评估中也发挥着重要的作用。
电池是储存能量的设备,广泛应用于各种便携式设备和电动车辆中。
使用电子负载可以模拟各种电流和功率条件,以测试电池在不同负载下的容量、效率和循环寿命等性能。
3.3 太阳能电池测试太阳能电池是将太阳能转化为电能的设备,在太阳能光伏发电系统中有着重要的地位。
使用电子负载可以模拟太阳能电池在不同光照条件下的负载特性,以评估太阳能电池的效率和稳定性。
3.4 燃料电池测试燃料电池是一种将燃料的化学能转化为电能的设备,在可再生能源和电动交通等领域有广泛应用。
使用电子负载可以模拟燃料电池在不同负载条件下的工作特性,以评估燃料电池的效率和稳定性。
4. 总结电子负载是一种重要的测试设备,可以模拟不同负载条件下的电流和功率,用于电源供应器、电池、太阳能电池和燃料电池等设备的研发、生产和测试。
通过电子负载的测试,可以评估这些设备的性能稳定性、效率和循环寿命等指标。
电子负载原理电子负载是一种用于测试和模拟电源负载的仪器,它可以调节并吸收输入电源的功率,起到负载作用。
它被广泛应用于电子设备测试、电源开发以及其他电力电子应用中。
本文将介绍电子负载的原理及其工作机制。
一、电子负载的基本原理电子负载的基本原理是通过调节其内部电路的状态来模拟负载对电源的要求,并通过测量电流和电压来确定电源的性能。
在实际应用中,电子负载通常由负载模块和控制模块组成。
1. 负载模块负载模块是电子负载的核心部件,主要由功率开关、电流采样电路、电压采样电路和模拟输入控制电路等组成。
负载模块能够根据输入电源的要求,调节自身的负载状态,从而实现对电源的模拟。
2. 控制模块控制模块主要负责对负载模块进行控制和参数调节。
它通常由数字信号处理器(DSP)或微控制器(MCU)等芯片实现,通过与负载模块进行通信,实现对电子负载的控制和监测。
二、电子负载的工作机制电子负载的工作机制大致分为两个过程,即负载调节和参数测量。
1. 负载调节负载调节是指根据外部输入信号或用户设置的参数,通过控制模块对负载模块进行调节,以达到模拟负载对电源的需求。
在负载调节过程中,控制模块会输出控制信号,通过负载模块内部的功率开关和控制电路来调节负载的电流和电压。
2. 参数测量参数测量是指测量电子负载在特定条件下输出的电流、电压等参数,并通过控制模块将这些参数反馈给用户。
参数测量可以实时监测电源的性能,并根据需求进行调整。
三、电子负载的应用电子负载在电源开发、电子设备测试和电力电子应用中具有广泛的应用。
1. 电源开发在电源开发中,电子负载能够模拟实际负载对电源的要求,从而测试电源的输出功率、效率和稳定性等性能指标。
通过与负载模块的交互,可以对电源进行评估和改进,确保其满足实际应用的需求。
2. 电子设备测试电子负载可以用于测试各类电子设备的性能,如电源适配器、锂电池、太阳能电池板等。
通过在实际工作条件下模拟负载,可以评估设备的性能指标,发现潜在问题并进行优化。
能量回馈式可编程电子负载概述各种电源类产品:如稳压电源、UPS、消防应急电源、直流电源、充电器、发电机等,出厂前均需要进行负载老化与试验。
传统的方法是采用电阻进行能耗放电,这一方面会消耗大量的电能,另一方面会大大增加输配电设备的容量,同时释放的热量会增加空调的负担。
在电源老化、测试过程中通常采用特定的非线性负载,如三线制整流器、四线制整流器等,同时其功率因数也有特定要求。
在有源电力滤波器及无功补偿设备的检验、测试、老化过程中,不仅有上述要求,同时还需可设定的三相有功不平衡、无功功率,谐波次数、幅值、相位可编程特性。
华天HTFPL系列能量回馈式可编程电子负载由负载模拟单元、能量回馈单元和可编程人机界面组成,可模拟多种类型的负载,具有精度高、编程灵活、安全可靠、高效节能、维护简单、扩容方便等优点。
系统构成整机采用模组结构,采用交直交的背靠背双向可调逆变技术,由多个负载、回馈对并联构成,负载单元四线制接入电网、回馈单元三线制接入电网,二者的直流母线正负分别相连。
人机界面通过RS485总线集中监控管理负载单元、回馈单元,模拟小电流负载时,可运行一个负载回馈对,模拟大电流负载时,可运行多个负载回馈对。
每个负载回馈对又可以单独调节输出电流的大小,以达到精确输出的要求。
常见的负载类型已经预存于每个负载单元的控制模块中,通过人机界面可以一键加载。
人机界面具有编程功能,可以自定义任意电流波形,同时,预存了多种负载模版,编程既简单又快速。
负载阶跃时,由光纤信号同步各负载单元,同步特性好。
系统构成框图工作原理人机界面与负载单元的控制器通信,指定其加载某种预存的负载电流波形数据,或者下发编程的电流波形数据,控制器中的高速数字信号处理器(DSP)对数据进行处理,得到指令电流,并通过电流跟踪控制电路和驱动电路,以脉宽调制(PWM)信号形式向负载电流发生电路送出驱动脉冲,驱动IGBT或IPM功率模块,生成负载电流,实现各种负载类型的模拟。
回馈式负载工作原理一、引言回馈式负载是电子电路中常见的一种负载方式。
它通过反馈电路将部分输出信号重新输入到输入端,从而调节输出信号的幅度和频率,使其稳定工作在指定的工作状态。
回馈式负载具有稳定性好、精度高、响应速度快等优点,在各种电子设备中得到广泛应用。
二、回馈式负载的基本结构回馈式负载由两部分组成:放大器和反馈电路。
放大器是指将输入信号放大并输出的电路,反馈电路则是将部分输出信号重新输入到输入端,以控制放大器输出信号的幅度和频率。
三、回馈式负载的工作原理1. 放大器部分放大器通常由一个或多个晶体管或集成电路组成。
当输入信号进入放大器时,放大器将其放大,并向外输出一个更强的信号。
2. 反馈电路部分反馈电路通常由一个或多个元件组成,如电阻、电容等。
它将一部分输出信号重新引入到输入端,并与原始输入信号相加后再次进入放大器。
3. 工作原理当反馈信号与原始输入信号相加后,它们会形成一个新的信号,并进入放大器。
这个新的信号将被再次放大并输出,同时又会进入反馈电路,不断地循环。
通过反馈电路的调节作用,可以使输出信号稳定在指定的幅度和频率范围内。
当输出信号偏离指定范围时,反馈电路会自动调整输出信号的幅度和频率,使其重新回到指定范围内。
四、回馈式负载的优点1. 稳定性好:由于反馈电路的调节作用,回馈式负载可以使输出信号保持在指定范围内,从而保证了系统稳定性。
2. 精度高:由于反馈电路可以精确地控制输出信号的幅度和频率,在一些需要高精度控制的应用中得到广泛应用。
3. 响应速度快:由于反馈电路可以快速调节输出信号的幅度和频率,在一些需要快速响应的应用中得到广泛应用。
五、回馈式负载的应用1. 无线通讯系统:在无线通讯系统中,回馈式负载常常被用来控制射频功率放大器(PA)输出功率的稳定性和精度。
2. 电源控制系统:在电源控制系统中,回馈式负载常常被用来控制输出电压和电流的稳定性和精度。
3. 测试仪器:在测试仪器中,回馈式负载常常被用来控制信号发生器输出信号的稳定性和精度。
单相馈能式电子负载电路原理分析
1.恒流源:恒流源是单相反馈能式电子负载电路的核心部件,其作用
是根据输入的电流信号,产生稳定的恒定电流输出。
恒流源通常由一个电
压源、一个比较器和一个功率二极管组成。
比较器的输入端连接外部调节
电压信号,内部设定一个恒定电流基准值,当输入电流信号与基准值不同时,比较器就会调节功率二极管的工作状态,使输出电流保持恒定。
2.比较器:比较器是用来比较输入电流信号与设定基准电流值的大小,根据比较结果来控制功率二极管的导通与截止。
当输入电流大于设定基准
电流值时,比较器输出一个高电平信号,使功率二极管导通;当输入电流
小于基准电流值时,比较器输出低电平信号,使功率二极管截止。
3.比例积分控制器:比例积分控制器是用来对比较器的输出信号进行
处理,调节电流源的输出,使输出电流与设定的目标电流值尽可能接近。
比例控制器通常根据输入电压信号与基准电流值的差值来控制功率二极管
的导通时间,以实现恒定电流输出。
积分控制器则用来消除比例控制器的
误差,使输出电流更加稳定。
4.功率二极管:功率二极管是用来调节恒流源输出电流的关键部件,
根据比较器的信号控制导通与截止,从而实现恒流输出。
功率二极管在导
通状态下,流过大电流,将电能转化成热能散掉;在截止状态下,消耗很
小功率。
综上所述,单相反馈能式电子负载电路是通过恒流源、比较器、比例
积分控制器和功率二极管等部件的协调工作,实现对输入电流信号的处理
和调节,以达到稳定输出电流的目的。
其优点在于高精度、高性能、稳定
可靠,可广泛应用于各种电源设备的测试及工业控制领域。
电子负载原理电子负载是一种用于模拟负载电阻的设备,通常用于测试和验证电源电压和电流的能力。
电子负载可用于各种应用领域,如电池测试、电源测试、太阳能和风能系统测试、电动车测试等。
电子负载的原理基于欧姆定律,即电流是电压和电阻之比。
电子负载通常具有可调的电阻范围,并可在各种电流和电压范围内模拟负载。
电子负载的基本原理是通过控制其内部的电阻来模拟负载,并可以精确地调节电流和电压。
电子负载通常由模拟负载电路和控制回路组成。
模拟负载电路由一组可调的电阻和开关组成,用于模拟不同的负载。
控制回路负责接收并解析输入的控制信号,然后控制电子负载的负载特性。
电子负载通常具有以下特性:1.调节范围广:电子负载可以在很大范围内调节电流和电压,以满足不同应用的需求。
2.高精度:电子负载可以提供高精度的电流和电压测量,并具有非常低的温漂。
3.快速响应:电子负载可以快速响应输入的变化,以满足测试和应用的实时需求。
4.多种保护功能:电子负载通常具有过电流、过功率、过温等多种保护功能,以确保设备和被测电源的安全。
5.远程控制:电子负载通常具有远程控制接口,可以通过计算机或其他设备进行远程控制和监测。
电子负载在各种应用中起着重要的作用。
例如,在电池测试中,通过模拟负载电流和电压的变化,可以测量电池的容量和性能。
在电源测试中,可以通过模拟不同的负载来验证电源的稳定性和调整性。
在太阳能和风能系统测试中,电子负载可以模拟负载特性,以评估系统的性能和效率。
在电动车测试中,可以使用电子负载模拟各种道路条件下的负载,以评估电动车的性能和续航能力。
总之,电子负载是一种重要的测试设备,可用于模拟各种负载条件,并评估电源和能源系统的性能。
它的原理基于欧姆定律,并具有广泛的调节范围、高精度、快速响应和多种保护功能。
电子负载在电池测试、电源测试、太阳能和风能系统测试、电动车测试等领域都有广泛应用。
单相馈能式电子负载电路原理分析作者:孙青秀来源:《科技风》2020年第22期摘要:馈能式电子负载主要通过电力电子器件来控制电压或电流的,从而得到了对任意负载的模拟。
待测试验电源在电源测试过程中释放的电能,最终以单位功率因数返回于电网中,从而实现能源的再生利用。
本文介绍了单相馈能式电子负载的电路结构,并对其两级PWM整流器的运行原理进行了重点分析。
关键词:馈能式电子负载;功率因数;PWM整流器中图分类号:TM714Principle Analysis for Singlephase Energy Feedback Electronic LoadSun QingxiuShaanxi Railway InstituteShanxiWeinan714000Abstract:The energy feedback electronic load can be controlled by the voltage or current through power electronic device,so that the simulation of any load is obtained.The electrical energy of the measured power supply is finally fed back to the power grid with a unit power factor,thereby realizing energy regeneration.This paper introduces the structure of a singlephase energy feedback electronic load,and analyzes the operating principle of its twostage PWM rectifier.Key words:Energy feedback electronic load;power factor;PWM rectifier为了避免在使用传统电阻、电容、电感及其组合的负载时难以修改参数、精度差以及能源浪费等问题[1,2],馈能式电子负载应运而生。