1吨串联中频炉原理技术与分析
- 格式:doc
- 大小:344.41 KB
- 文档页数:10
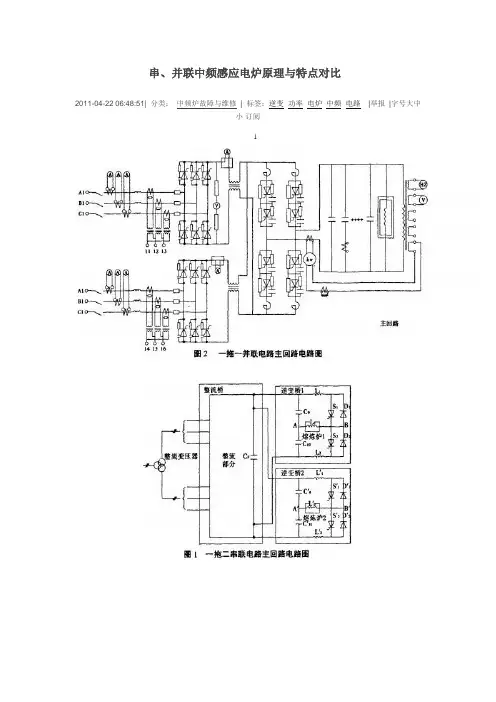
串、并联中频感应电炉原理与特点对比2011-04-22 06:48:51| 分类:中频炉故障与维修| 标签:逆变功率电炉中频电路|举报|字号大中小订阅11.1 串联逆变中频感应熔炼炉图1为串联逆变中频感应熔炼炉(以下简称串联电路)主回路电路图。
该种供电方式是l台电源可以同时向2台电炉馈电熔炼,亦可以1台炉子熔炼,另1台保温。
以苏州振吴电炉有限公司生产的一拖二串联电路中频感应电炉为例,由图1可知,逆变部分是由2个半桥式逆变电路相串联。
这种串联电路在使用过程中,整流电路一直处于全导通状态,所以功率因数不小于0.95(整流输出电压Ud恒定不变),串联电路功率输出是通过调节逆变导通角大小来控制的。
这里所指的功率因数是:C0S&=P/S式中:P有功功率。
S视在功率.& 书——电路中电压与电流之间相位差。
有功功率反映了交流电在电阻性负载上做功的大小或转变为其他形式能量(如热能、机械能、光能)的效率,以图1所示的一拖二串联电路为例,逆变桥1(10t炉子)和逆变桥2(30 t炉子)各给一个10V的给定输出电压.两个给定输出电压通常以一个乘法器集成块相互控制,在工作时:1)当逆变桥l给定输出电压1V时.逆变桥l输出功率为额定功率的10%,此时逆变桥2给定输出电压最大能达到9 V。
逆变桥2输出功率为额定功率的90%。
2)当逆变桥l给定输出电压10 V时,逆变桥1输出功率为额定功率的100%,此时逆变桥2输出功率为额定功率0。
3)当逆变桥l给定输出电压6V时,逆变桥l输出功率为额定功率的60%,此时逆变桥2给定输出电压最大能达到4V,逆变桥2输出功率为额定功率的40%;以此类推,逆变桥1(10 t炉体)和逆变桥2(30t炉体)两炉体功率任意分配。
4)当逆变桥l给定输出电压3 V时,逆变桥1输出功率为额定功率的30%,此时逆变桥2也可以停用。
1.2并联电路中频感应电炉图2为并联电路中频感应电炉主回路电路图,逆变部分为并联电路。
串联中频炉原理__串联中频炉注意事项__串联中频炉厂家介绍今天小编心情很郁闷,有点辛苦,不管怎么样和你们一交流还是挺开心的,我们都知道串联中频炉厂家有很多,但是很多人不清楚串联中频炉注意事项,和串联中频炉厂家介绍的相关问题。
串联中频炉主要由整流电源变压器、母线、低压隔离开关柜、单供电中频电源、动力控制箱、串联中频炉炉体、液压泵站、倾炉操作台、水冷电缆、冷却水分配器、坩埚模、水冷却系统等组成。
一起来认识一下串联中频炉吧!【串联中频炉工作原理】串联中频炉根据电磁感应的基本原理,把三相工频交流电整流后变成直流电,再将直流电变为可调节的中频电流,供给由电容和感应线圈组成的负载(线圈和电容可并联,也可串联),在串联中频炉感应圈中产生高密度的磁力线,并切割感应圈里盛放的金属材料,在金属材料中产生很大的涡流。
这种串联中频炉涡流同样具有中频电流的一些性质,即,金属自身的自由电子在有电阻的金属体里流动要产生热量。
例如,把一根金属圆柱体放在有交变中频电流的感应圈里,金属圆柱体没有与感应线圈直接接触,串联中频炉通电线圈本身温度已很低,可是圆柱体表面被加热到发红,甚至熔化,而且这种发红和熔化的速度只要调节频率大小和电流的强弱就能实现。
如果圆柱体放在线圈中心,那么圆柱体周边的温度是一样的,圆柱体加热和熔化也没有产生有害气体、强光污染环境。
【串联中频炉注意事项】一、串联中频炉水资源短缺,长期使用串联中频炉的过程中,可能会在冷却水管水垢或阻塞电容到由电力电容器过热和燃烧所造成的水系统碎片。
因此,应注意在对冷却水流量电电容的观察过程中支付的,如果排放不正常,你应该使用适当的措施;二、串联中频炉电气接地阴极电容,如果使用电炉法,电绝缘电容有坏的情况发生接地故障电容器阴极导致电容器情况下,如果发生这种情况,需要对电容柜绝缘重新处理;三、串联中频炉电压过高,中频炉在这一进程的长期使用,如果高频传输电炉,电容量高于额定电压(额定电压750V及以下电力电容器,1200V及其他共同标准),将导致电力电容器击穿电压。
中频炉结构节能原理分析作者:杨靖来源:《中国科技博览》2018年第16期[摘要]目前能源的利用方式成为人们关注的热点,节能环保的意义越来越突出。
中频谐振式感应炉技术已经相当成熟。
随着我国电力供应环境的改善及环保要求的提高,发展和扩大感应加热的规模,改变铸造行业耗能高的现状符合当前形势。
随着感应加热装置功率的进一步提高,如何节能的问题将更加突出,由于中频谐振电炉用户多,因此对其节能的研究具有很大的意义。
[关键词]中频炉节能熔炼中图分类号:S955 文献标识码:A 文章编号:1009-914X(2018)16-0291-011 中频炉主电路节能原理分析1.1 逆变主电路对比分析我们知道,中频感应电炉中,根据逆变线路感应圈负载和补偿电容的连接方式,可分为串联逆变和并联逆变两种中频感应电源。
虽然我国并联谐振中频电炉占据着工业熔炼设备很大比例,但是已经投入使用的串联谐振电炉的运行情况显示,串联感应电炉系统具有节能优势。
并联逆变电源,工频电压经整流得到的可调直流电压,经电抗器Z,滤波后,进入单相桥式并联逆变器,其作用有三:使直流电流连续,纹波小;限制中频电流进入工频电网,起隔离中频交流的作用;逆变失败时,限制故障电流,电抗器近似认为是恒流源。
串联逆变电源,工频电压经整流得到的直流电流,经电容Cj滤波后,进入单相半桥桥式串联逆变器。
电容Cy除了滤波,还为中频电流提供旁路,为此C,的容量必须足够大,可近似认为逆变器的直流电源为恒压源。
1.2 根据谐振方式不同的节能分析在并联谐振时,由电源输入的电流很小,电感和电容上的电流却很大,均为为电源输入电流的Q倍,而电压都等于逆变器的输出电压。
在串联谐振中,电容和电感两端的电压相等,均为逆变输出电压的Q倍,流过电感和电容的电流等于逆变器的输出电流。
由于我们在串联谐振电源中采取脉宽调制的方法,在中频感应电炉的逆变电压允许的范围内,串联谐振的感应圈电压相对比较高。
所以根据谐振电炉谐振方式的不同,在输出功率相同的条件下,串联谐振式中频电炉的感应圈电流损耗比较小。
绿色节能型1吨一拖二中频炉框图原理及参数配置1吨一拖二中频炉可实现同时熔炼,也可一台中频炉熔炼,另一台中频炉可控制所需温度进行浇铸或保温,也可一台熔炼另一台停炉检修。
一拖二中频炉的工作原理运行方式采用一拖二中频炉,一拖二即一套整流电源带动二套逆变装置运行,也可以任何一套逆变装置单独运行,供电给A炉或B炉,双供电一拖二功能,特别适用于中小铸件大批量连续生产运行,任意一台电炉高功率熔化作业,另一台炉体可保温或将冷料预热,功率按需任意分配,二台中频电炉的使用功率总和恒定不变,即总功率P总=PA+PB两台电炉连续交替熔化和保温浇铸,同时运行,可使电源始终在满功率下运行,以此提高电炉的熔化生产率,图3为一拖二中频炉框图。
图3一拖二中频炉方块示意图串联逆变电源工作时,整流始终在全导通情况下工作,改变逆变回路输出功率是靠控制逆变触发脉冲频率来实现。
且负载电流为正弦波,所以串联逆变电源不会有高次谐波严重污染电网,且功率因数高。
而并联逆变不可能实现一拖二自动调功运行,因为并联逆变电源调功只能靠调节整流桥输出电压来实现,当并联逆变整流桥工作在低电压,整流导通角很小状态下,设备的功率因数将会很低,且并联逆变负载电流为方波,将会严重污染电网。
如果靠调节逆变反压角来调功,调功范围是很窄的,因此并联逆变电源是无法实现一拖二运行的。
1吨一拖二中频炉成套设备组成序号名称型号(规格)数量备注1图纸资料含电子版3套所用设备及配套设施2中频电源柜1200kw1套带图形显示器和温度检测系统、漏炉报警装置、主电路空气开关,滤波柜、整流柜、柜内连接铜排、整流和逆变元器件等3补偿电容器柜4炉体GW1-6002套钢壳炉体、磁轭、感应线圈、水冷线圈等5液压站双机双泵1套储油箱,各种阀门和双电机和油泵等6倾炉操作台1台操作台壳体和多路手动操作阀等7漏炉报警装置2套8水冷电缆2套铜胶线和胶管接头一体化设计。
9坩埚模2只10连接电缆和铜排电源柜到电容柜间2套中频电源输出的大规格双水冷铜排11水分配器2套12低压动力箱组合柜水系统控制合用1台水路、油路系统的控制柜壳体、内部的各个分路空气开关、继电器和热保护继电器,显示仪表和按钮等13计量装置电能计量1套提供专业电能计量检测证书14耐火胶泥1吨15专用筑炉工具1套16随机工具1套检修维护用17铁水测温装置1套提供专业测温检测证书1吨一拖二中频炉主要技术参数:1吨一拖二中频炉技术参数序号项目单位1t中频炉参数0.75t中频炉参数一电炉参数1额定容量t2×12×0.752最大容量t2×1.22×0.93感应圈内经φmm7006204感应圈高度mm8507505额定工作温度℃170017006变压器容量KVA140010007变压器一次电压KV668变压器二次电压V3803809额定功率kw120080010线圈电压V20001500 11额定工作频率Hz500500 12电源变换效率%979713启动成功率%100100 14整流器6脉冲6脉冲15逆变器串联逆变串联逆变二综合参数1设备功率因数≥0.95≥0.952熔化率(升温到1650℃)min80min80min3熔化电耗(升温到1650℃)KW.h/t<550<5804工作噪音db≤75≤75三液压系统1液压站容量L2002002工作压力MPa10103液压介质46#抗磨液压油46#抗磨液压油四冷却水系统1流量M3/h30302供水压力MPa0.25~0.50.25~0.53进水温度℃5~355~354出水温度℃35~5535~55五漏炉报警装置2套2套作者:康忠波永鑫电炉城站长。
串联谐振中频电炉原理_串联谐振中频电炉特点大家之前都在聊中频电炉,是不是对中频电炉非常了解呢,今天不妨大家一起来交流一下,互相学习一下经验,弥补一下自己的不足,那我就先来提一个问题,大家是否知道串联谐振中频电炉电路特点,还有就是串联谐振中频电炉原理有哪些具体应用,这个问题不好回答吧,既然大家都不知道,那今天就给大家科普一下串联谐振中频电炉原理,不知道的小伙伴可要仔细阅读哦!那么下文就开始介绍串联谐振中频电炉电路特点了。
【串联谐振中频电炉原理】串联谐振中频电炉电路特点所谓串联谐振是指回路中LC串联,两者阻抗之和刚好为0,所以整个回路呈纯电阻性,整个回路阻抗变小,电流将变大。
在电力系统中可能会造成过电压,所以在电力系统中也较电压谐振【串联谐振中频电炉控制板详解】串联谐振中频电炉电路特点整流控制电路简单,只是在一般三相晶闸管半控桥式整流电路用触发器的基础上,加一斜波发生器构成。
斜波发生器是代替触发器的移相角设定功能。
每次起动时,斜波发生器输出到触发器的电压会按预定的速率,由零逐渐升高,终稳定在某一值。
因此,串联谐振中频电炉原理相应的触发脉冲的控制角会从变大逐渐减小,终稳定在0°,使晶闸管全导通,从而实现软起动。
在正常停止时,情况则相反,串联谐振中频电炉电路特点斜波发生器的输出电压由恒定值逐渐降至零,晶闸管从全导通状态逐渐过渡到截止。
因故障停止时,则采取封锁触发脉冲的方法,使晶闸管快速截止。
逆变控制电路如图1-7-3所示.其工作波形示于图1-7-4。
在t=t0时刻触发KS1,方波环节把经电流互感器CT1检出的电流信号变成方波。
方波的作用有二:一是方波的后沿作为延时环节的延时起点:二是方渡使计数器复位。
方波结束,延时环节开始延时,计数器开始计数。
延时一td后,双稳环节输出端q3变成“1”,打开了图中上一个脉冲形成环节的门,串联谐振中频电炉原理允许计数器的溢出脉冲通过。
计数器的计数值是固定的(例如1024),计数值到,其输出端qs成“1”,经脉冲形成环节,生成固定宽度的脉冲,再经脉冲功放去触发晶闸管KS2。
中频炉电源原理及特点(1)IGBT中频电源是一种选用串联谐振式的中频感应熔炼炉,它的逆变器件为一种新式IGBT模块(绝缘栅双极型晶体管,德国出产),它首要用于熔炼通常碳素钢、合金钢、铸钢、有色金属。
它具有熔化速度快、节能、高次谐波污染低一级长处。
(2)IGBT中频电源为一种恒功率输出电源,加少数料即可到达满功率输出,并且一直坚持不变,所以熔化速度快;因逆变有些选用串联谐振,且逆变电压高,一切IGBT中频比通常可控硅中频节能;IGBT中频选用调频调功,整流有些选用全桥整流,电感和电容滤波,且一向作业在500V,所以IGBT中频发作高次谐波小,对电网发作污染工低。
中频炉(3)节能型IGBT晶体管中频电源比传统可控硅中频电源可节能15%-25%,节能的首要缘由有以下几下方面:A、逆变电压高,电流小,线路损耗小,此有些可节能15%左右,节能型IGBT 晶体管中频电源逆变电压为2800V,而传统可控硅中频电源逆变电压仅为750V,电流小了近4倍,线路损耗大大下降。
B、功率因数高,功率因数一直大于0.98,无功损耗小,此有些比可控硅中频电源节能3%-5%。
因为节能型IGBT晶体管中频电源选用了半可控整流方法,整流有些不调可控硅导通角,所以整个作业进程功率因数一直大于0.98,无功率损耗小。
C、炉品热丢失小,因为节能型IGBT晶体管中频电源比平等功率可控硅中频电源一炉可快15分钟左右,15分钟的时刻内炉口丢失的热量可占整个进程的3%,所以此有些比可控硅中频可节能3%左右。
(4)高次谐波搅扰:高次谐波首要来自整流有些调压时可控硅发作的毛刺电压,会严峻污染电网,致使其他设备无法正常作业,而节能型IGBT晶体管中频电源的整流有些选用半可控整流方法,直流电压一直作业在最高,不调导通角,所以它不会发作高次谐波,不会污染电网、变压器,开关不发热,不会搅扰工厂内其他电子设备运转。
(5)恒功率输出:可控硅中频电源选用调压调功,而节能型IGBT晶体管中频电源选用调频调功,它不受炉料多少和炉衬厚薄的影响,在整个熔炼进程中坚持恒功率输出,尤其是出产不锈钢、铜、铝等不导磁物质时,更显现它的优越性,熔化速度快,炉料元素烧损少,下降铸造本钱。
中频炉工作总结
中频炉是一种常用的热处理设备,广泛应用于金属材料的加热、熔化和热处理
等工艺过程中。
作为中频炉操作人员,我们需要对中频炉的工作原理和操作流程有深入的了解,以确保设备的安全稳定运行。
在工作中,我们需要严格遵守操作规程,保持设备的良好状态,确保生产过程的顺利进行。
首先,中频炉的工作原理是通过电磁感应加热金属材料。
在工作过程中,我们
需要注意设备的电气安全,确保设备接地良好,避免发生漏电和触电事故。
同时,我们需要定期检查设备的电气元件和线路,确保设备处于良好的工作状态。
其次,中频炉的操作流程需要严格遵守。
在启动设备时,我们需要按照操作规
程逐步操作,确保设备的安全启动和稳定运行。
在加热和熔化金属材料时,我们需要根据工艺要求调整设备的工作参数,确保金属材料的加热温度和熔化速度达到要求。
在热处理过程中,我们需要根据工艺要求控制加热时间和温度,确保金属材料的热处理效果达到要求。
最后,中频炉的日常维护工作也是非常重要的。
我们需要定期对设备进行保养
和维护,清洁设备表面和内部,及时更换易损件,确保设备的正常运行。
同时,我们需要做好设备的安全防护工作,加强设备的安全意识,避免发生意外事故。
总的来说,作为中频炉操作人员,我们需要深入了解设备的工作原理和操作流程,严格遵守操作规程,确保设备的安全稳定运行。
在工作中,我们需要时刻关注设备的运行状态,及时发现和解决设备的故障问题,确保生产过程的顺利进行。
通过不断的学习和实践,我们可以不断提高自己的操作技能,为中频炉的安全稳定运行贡献自己的力量。
1吨中频炉主要介绍一.1吨中频炉设备组成中频主机柜一台,外型1900mmX900mmX1400mm;电容柜一台,外型1500㎜X700㎜X700㎜;1吨中频熔炼炉二台,外型1400mmX1400mmX1300mm;倾炉控制箱一个,200㎜X300㎜X400㎜;减速机二台,支架二个;坩埚模一个;水冷电缆二条;每套中频设备重量:约4500公斤。
每套中频设备总体积:约14立方米。
二.1吨中频炉技术参数:设备型号:KGPS600-0.8额定输入电压: 380V;输入电源频率:50HZ;输入电源相数:3相;额定输入电流:960A(建议用320m㎡铜芯电缆);额定输出功率:600KW额定输出频率:0.8KHZ±20%;额定输出电压: 1500V输出相数:1相;电炉额定容量:1吨;熔化率:1.0吨/小时;冷却水耗量:15吨/小时;供电电源(推荐):700KV A1吨中频炉性能说明1-2 主控板:(波峰焊-恒功率线路)主控板采用美国进口的芯片集成电路。
●整流触发器不须任何调整,可靠性高,有相序自适应电路。
●逆变采用扫频式零压启动,具有重载启动功能。
●频率跟踪电路采用平均值取样方案,提高了逆变的抗干扰能力。
●逆变电路还加有逆变角自动调节电路,可以自动调节负载阻抗的匹配。
1-3 保护与控制:本主控板内部功能包括●整流移相触发、●三相相序自适应、●逆变触发、●逆变引前角锁定、●逆变重复启动、●过流保护、●过压保护、●缺相保护、●水压欠压保护、●控制板欠压保护等。
1-5 外接电源线:外接工频电源线从中频电源柜顶部进入,各个机柜及炉体要求就近接地线。
1-7 调功方式:中频电源柜面板上装有调功旋钮。
整机输出功率任意可调。
1-8 主电路铜排:电源柜内主电路用高纯紫铜板连接,紧固点完全用不锈钢。
1-9 柜壳颜色:乳白与中蓝。
2、熔炼炉炉体结构2-1 炉壳为铝合金结构。
2-2 感应线圈采用经过退火处理的方型无氧高纯铜管绕制,经酸洗、皂化、烘烤、浸漆、干燥等主要工序制作,并经过5倍于常规压力的水压(2MPa)检测完成。
1吨串联中频炉注意事项_1吨串联中频炉如何省电说道中频炉,大家可能不知道,但是中频炉能熔练生铁,普通钢、不锈钢,是铸造车间的主要设备,1吨串联中频炉工作的稳定性、可靠性及安全性是流水作业的铸造生产线正常和稳定工作的保证。
但是在使用时一定要遵守1吨串联中频炉注意事项,不然容易发生不可控的事件,虽然1吨串联中频炉生产效率高,但是也要知道1吨串联中频炉如何省电,只有这样才能节省成本,所以一定要认真了解1吨串联中频炉注意事项。
【1吨串联中频炉注意事项】(1)1吨串联中频炉注意事项中频感应电炉应采用专用整流变压器,提高供电电压,并限制变压器的空载运行。
(2)规范安装,缩短高压、变压器、中频电源、电炉之间连线,选用纯度较高的T2铜材或无氧铜,特别是感应线圈和水冷电缆,增大其截面积可以有效降低电流热损耗。
(3)1吨串联中频炉注意事项根据铸造工艺选择合适容量和频率中频电炉,增大功率密度以提高熔化效率,降低附加损耗。
(4)优先选择中频电源为串联逆变带磁轭带液压的钢壳炉。
炉体外壳连接处在操作过程防止金属接触形成短路。
(5)制定合理铸造工艺,从造型、选料、熔化、浇注、热处理、清理等规范工艺操作,科学管理,以降低能耗。
(6)1吨串联中频炉注意事项加强设备管理和维护,减少故障率,保障生产顺利进行。
(7)经常检查各导电系统的连接部分接触是否良好,特别是水冷电缆与感应线圈连接处的螺钉是否紧固,绝缘台、绝缘靴须每年检验一次。
(8)在熔炼过程中严禁断电停水,熔炼过程中应随时注意出水温度和水压,使水压保持在0.1~0.3MPa,出水温度保持在55°以下。
【1吨串联中频炉寿命判断方法】因为中频电炉炉衬材料价格比较昂贵,并且筑炉时间也比较长等因素,所以电炉炉衬使用时间能延长一次也是值得去争取的。
1吨串联中频炉如何省电然而有的时候为了多使用一次很可能发生炉衬被铁液穿透,后果很严重甚至危及设备和人身的安全。
这就要求我们准确判断炉衬的寿命。
中频电炉工作原理
中频电炉是一种常用的加热设备,其工作原理是利用电磁感应将电能转化为热能。
中频电炉由电源系统、变流系统、电极系统和炉体组成。
电源系统提供高频电源,其频率一般为400Hz至10000Hz,电源
的特点是输出的电压较高,电流较小。
变流系统通过将高频电源转变为中频电流,并通过电极输送到炉内。
电极系统将中频电流引入到炉内,一般采用钢制的电极。
炉体部分是放置物料和产生加热的空间,通常采用导电材料制成。
当中频电源接通后,电源系统会将电能转换为高频电源,并传输到变流系统。
变流系统将高频电源转变为中频电流,并通过电极输送到炉内。
中频电流通过电极进入炉内后会产生电磁感应。
由于炉体是导电材料制成,炉内会产生强烈的交变电磁场。
物料的导电性能会导致电流在物料内部产生涡流。
这些涡流会在物料内部产生摩擦和阻力,将电能转化为热能,实现加热。
中频电炉采用电磁感应加热的方式,具有加热速度快、能效高、加热均匀等特点。
这种加热方式适用于各种材料的加热,尤其适用于金属材料的熔炼和加热加工。
1吨中频感应加热炉技术参数大全1吨中频感应加热炉是中频炉,根据逆变谐振的不同分为普通1吨中频炉和1吨串联中频炉而1吨串联中频炉又分为单台1吨串联中频炉和1吨一拖二中频炉,1吨中频感应加热炉由中频电源、2台1吨钢壳或者铝壳中频炉,钢壳中频炉有装磁轭。
根据倾炉的不同,要求用户自行选配液压倾炉或者机械倾炉。
选配普通6脉冲整流变压器或者12脉冲整流变压器、选配全套水冷却系统。
一、普通经典线路1吨并联中频炉1吨中频炉由600KW中频电源选配KGPS中频电源或12脉中频电源,负载采用并联谐振。
12脉中频电源消除了5、7高次谐波,大大减少了电网的谐波干扰。
普通经典线路1吨并联中频炉技术参数设备配置设备型号GWT-1/600 技术指标(6脉)技术指标(12脉)中频电源额定功率600KW 频率1000Hz 600KW频率1000Hz中频电源进相电压3*660V 6*660V中频电源整流形式3相6脉整流6相12脉整流中频电源启动方式零电压启动或者扫频启动扫频启动启动成功率100%(含重载)100%(含重载)额定电压2800V 2800V额定容量1T 1T额定温度1600℃1600℃配中频电源规格KGPS-1/600中频电源KGPS-1/600中频电源配中频炉规格GW-1钢壳或者铝壳中频炉GW-1钢壳或者铝壳中频炉熔化率 1 T/H 1 T/H直流电流680A 680A交流电流555 A 555 A功率因数≥0.85 ≥0.85倾炉方式:选配减速机或者液压选配减速机或者液压水冷电缆两根两根价格二、进步线路超级快速节能型串联线路1吨串联中频炉1、单台1吨串联中频炉单台1吨串联中频炉是串联逆变中频电炉,是串联逆变熔炼炉,由600KW中频电源采用KGPS 中频电源或12脉中频电源选配,1吨串联逆变中频炉是最节能的中频炉型:功率因数高于0.95。
效率高。
负载始终满功率输出,有效的缩短熔炼时间。
进步线路1吨串联中频炉技术参数设备配置串联中频炉型号:GWT-1T/600KW 6脉整流电源铝壳炉体三相进线660v中等配置12脉整流电源铝壳炉体三相进线660v高等配置12脉整流电源钢壳炉体三相进线660v超高配置设备额定功率600kw 600kw 600kw进相电压3*660V 6*660V 6*660V电炉额定电压3000V 3000V 3000V熔化率约1.1T/H 约1.2T/H 约1.3T/H 额定容量1T 1T 1T额定温度1800℃1800℃1800℃中频电源整流形式3相6脉整流6相12脉整流6相12脉整流直流电流680A 680A 680A交流电流555 A 555 A 555 A功率因数≥0.95 ≥0.95 ≥0.95倾炉方式:选配减速机或者液压选配减速机或者液压选配减速机或者液压配电源规格KGPS-1/600 KGPS-1/600 KGPS-1/600快速中频电源一套(内配滤波电容器)6脉中频电源一套(内配滤波电容器)12脉中频电源一套(内配滤波电容器)12脉中频电源补偿电容柜一套一套一套炉子铝壳炉铝壳炉钢壳机构炉体(含磁轭)减速机二台二台液压水冷电缆两根两根两根坩埚膜一只一只一只价格2、进步线路1吨一拖二中频炉1吨一拖二中频炉是1吨串联逆变中频电炉,配两台中频炉炉体则可以两台炉可同时熔炼,也可以一台中频炉熔炼,另一台中频炉可控制所需温度进行浇铸或保温。
中频电炉的工作原理
中频电炉是一种用于熔炼金属的设备,其工作原理是利用感应加热原理。
中频电炉由电源系统、电磁感应系统和水冷系统组成。
在工作时,先通过电源系统将三相交流电转换为中频交流电。
然后,中频电流通过电磁感应系统产生磁场。
金属料放置在感应线圈中,当通电时,感应线圈内会产生一个变化的磁场。
根据法拉第电磁感应定律,当金属料处于变化的磁场中时,会在内部产生涡流。
涡流产生的阻力会使金属料内部产生热量。
由于金属的电阻率较大,热量会在金属内部传导并逐渐将整个金属加热。
这样,金属料就会逐渐熔化。
为了防止设备过热损坏,中频电炉通常会配备水冷系统,用来冷却电磁线圈和其他高温部件,以保持设备的正常工作温度。
总之,中频电炉的工作原理是通过感应加热,利用变化的磁场在金属内部产生阻力,使金属加热熔化。
1吨一拖二中频炉维护保养_1吨一拖二中频炉故障分析大家可能都听过中频炉,中频炉广泛用于有色金属的熔炼、加热,是铸造车间的主要设备,有了中频炉,生产力能提高至少一个层次,虽然听过中频炉,但是有没有听过1吨一拖二中频炉呢,今天我们就来聊一聊1吨一拖二中频炉维护保养,还有1吨一拖二中频炉故障分析,只要了解了这个1吨一拖二中频炉维护保养知识,就能对1吨一拖二中频炉故障分析透彻,有了问题自己就能解决。
接下来借给大姐详细讲解一下。
【1吨一拖二中频炉简介】一台中频电源带两个炉子同时工作,功率任意分配,一台熔炼炉一台保温炉,不间断熔炼,需要时,可在准确温度下保温,升温,调质等,很大限度提高生产量,可对1吨一拖二中频炉维护保养。
【1吨一拖二中频炉】1吨一拖二中频炉采用串联逆变控制系统是双供电双整流串联逆变中频炉。
12脉中频电源分别向两台电炉供电,中频电源的功率可以在两台炉体之间任意分配使用,使一台炉体熔炼,另一台炉体保温。
设备启动成功率达百分之100,谐波污染小,比并联逆变中频炉更节能,从而改善了电网环境,为使用单位节约制造成本,获得可观经济效益提供了有力保障。
该中频炉主要应用于铸钢、合金钢、不锈钢的冶炼等不同场合1吨一拖二中频炉维护保养要适度。
双供电双整流串联逆变中频炉(1吨一拖二中频炉)串联型1吨一拖二中频炉其工作的频率范围为1KHZ,电源输出功率500KW—10000KW。
所有器件都安装在封闭的柜子内。
进线电源为380V、575V、660V、950V 等6相(12脉冲),50HZ。
一拖二中频炉主要技术参数:型号进线电压V进线电流A直流电压V直流电流A 中频电压V 中频频率HZ 中频功率KWKGPS-SZ-250KW 380V/三相408A 500V 500A 1200V100HZ-500HZ 250KWKGPS-SZ-500KW 816A 1000A 500KW KGPS-SZ-800KW1305A1600A800KWKGPS-SZ-1000KW 380V/六相816A 1000V 1000A 2400V 100HZ-400HZ 1000KWKGPS-SZ-1500KW 1220A1500A1500KWKGPS-SZ-2000KW1630A2000A2000KW KGPS-SZ-2500KW2040A2500A2500KWKGPS-SZ-3000KW480V/六相1960A1250A2400A2900V100HZ-300HZ3000KWKGPS-SZ-3500KW2280A2800A3500KW KGPS-SZ-4000KW2610A3200A4000KW KGPS-SZ-4500KW2940A3600A4500KWKGPS-SZ-5000KW575V/六相2720A1500V3330A3400A100HZ-250HZ5000KWKGPS-SZ-6000KW3260A4000A6000KWKGPS-SZ-8000KW4350A5330A8000KWKGPS-SZ-4500KW620V/六相5100A1600A6250A3600V100HZ-200HZ10000KWKGPS-SZ-4500KW7650A9370A15000KW【1吨一拖二中频炉故障分析】1、开机,设备不能正常起动1吨一拖二中频炉故障分析故障现象:起动时直流电流大,直流电压和中频电压低,设备声音沉闷。
1吨一拖二中频炉的特点国内外中频炉主要有二种类型,并联逆变中频炉和串联逆变中频炉二类,过去由于我国不能生产高压谐振电热电容和大功率高压可控硅,所以普遍生产并联中频炉,现在由于近年大功率可控硅元器件在技术上已有所突破,所以一些电炉制厂商都研发制作串联型一拖二中频炉。
简介:1吨一拖二中频炉系统,用于铸钢件、铸铁件的生产,由一套中频电源和两台1吨无芯钢壳中频炉以及系统正常运行所需的辅助设备组成。
一台串联谐振双输出电源带二只电炉可同时工作(俗称一拖二),即输出功率可以在两个炉体之间无级任意分配,可同时对两个炉体进行送电, 一个保温, 一个熔炼,或者两个炉体同时熔炼。
一、一拖二中频炉的3种工作模式:1、一套炉体熔炼生产,另一套炉体备用2、一套炉体熔炼生产,另一套炉体同时保温3、两套炉体同时熔炼生产二、设备的主要工艺参数:1、一拖二中频炉主要技术参数序号型号名称1吨炉主要参数1变压器额定功率≥800K VA1进线电压660V±5%2电源额定功率≥800KW(一套供电系统、功率位置任意分配)3中频频率≥300HZ4熔化温度1600℃5额定容量1t6最大容量≥1.1t7整流、逆变形式串联8熔化率(化钢水)1t/h9熔化耗电量(热炉、钢水)550KW.h/t±5%(1600℃)10熔化耗电量(热炉、铁水)525KW.h/t±5%(1500℃)11功率因数≥0.9512供电形式实现双供电(熔化、保温或烘炉同时进行)13炉型一拖二即一套电源两个炉体14噪音85dB15起动成功率100%一套1吨一拖二中频炉成套供货范围及报价序号名称型号及备注数量价格112脉中频电源(整流柜1套)(两套逆变柜)单机设计功率600KW 两台总功率800KW 一台熔炼600KW一台保温200kw 两台炉同时熔炼功率400kw1套2谐振电容器组包含在逆变柜中2套3漏炉报警装置(选配)2套1T熔炼炉体2套4炉体钢壳(包括:油缸、铁芯、支架、感应线圈等)5坩埚模1只6水冷电缆水冷电缆侧出线2套7液压站系统1套8倾炉操纵台(选配)1套合计一拖二中频炉的优点:1、一拖二中频炉采用串联谐振电路,炉子的电效率大大高于并联逆变电炉,具有一拖二功能,一台电源可同时向两台电炉供电,功率按需任意分配,高效,快速,节电。
中频炉工作原理中频炉是一种用于加热金属材料的设备,它采用中频电磁感应加热原理,广泛应用于钢铁、有色金属和合金等材料的熔炼、加热和保温处理。
中频炉工作原理的核心是利用电磁感应加热使金属材料产生热量,从而达到加热的目的。
下面我们将详细介绍中频炉的工作原理。
首先,中频炉由电源系统、感应线圈系统、炉体和控制系统组成。
电源系统将三相交流电源通过整流装置转换成中频交流电源,然后输入到感应线圈系统中。
感应线圈系统由铜管制成,通过电流产生电磁感应,使金属材料内部产生涡流,从而产生热量。
炉体是容纳金属材料的部分,通常由耐高温材料制成,能够承受高温和电磁场的作用。
控制系统用于控制电源系统的工作状态,以及监测和调节炉内温度和加热时间等参数。
其次,中频炉工作原理的核心是电磁感应加热。
当中频交流电源输入到感应线圈系统中时,会产生交变磁场,金属材料在这个交变磁场中会产生涡流。
涡流是一种环流,会在金属材料内部产生热量。
由于涡流是在金属材料内部产生的,因此加热效率非常高,能够快速、均匀地加热金属材料。
同时,由于涡流是由电磁感应产生的,因此加热过程中金属材料本身并不直接接触任何加热元件,从而避免了传统加热方式中可能出现的污染和氧化问题。
另外,中频炉工作原理还涉及到炉内温度的控制。
通过控制系统监测炉内温度,并根据设定的加热曲线和工艺要求调节电源系统的工作状态,从而实现对金属材料的精准加热。
在炉内温度达到设定值后,可以通过控制电源系统的工作时间来实现保温处理,从而满足不同工艺要求。
综上所述,中频炉工作原理是基于电磁感应加热的原理,通过电磁感应产生涡流,从而实现对金属材料的快速、均匀加热。
同时,通过控制系统实现对加热温度和时间的精准控制,满足不同工艺要求。
中频炉在金属材料加热领域具有广泛的应用前景,是一种高效、节能的加热设备。
图解中频炉工作原理-CAL-FENGHAI.-(YICAI)-Company One1图解中频炉工作原理中频炉采用中频电源进行感应加热,熔炼保温,中频电炉主要用于熔炼碳钢,合金钢,种钢,也可用于铜,铝等有色金属的熔炼和提温。
设备体积小,重量轻,率高,耗电少,熔化升温快,炉温易控制,生产率高。
中频炉般是在工厂铸造及热处理中使用,中频炉现在已经逐步替代了燃煤炉、燃气炉、燃油炉及普通电阻炉,成为了工厂铸造及热处理的新宠。
一、中频炉工作原理中频炉通过可控硅的整流逆变产生中频电源,送到炉体线圈上,炉体(线圈)中间产生中频电磁场,从而使炉体内的金属产生涡流,涡流再使金属产生大量的热能使得金属熔化。
中频炉主要由电源、感应圈及感应圈内用耐火材料筑成的坩埚组成。
坩埚内盛有金属炉料,相当于变压器的副绕组,当感应圈接通交流电源时,在感应圈内产生交变磁场,其磁力线切割坩埚中的金属炉料,在炉料中就产生了感应电动势,由于炉料本身形成闭合回路,此副绕组的点是仅有匝而且是闭合的。
所以在炉料中同时产生感应电流,感应电流通过炉料时,对炉料进行加热促使其熔化。
中频炉也是种电磁炉,工作过程如下:先是通过个逆变电源,把三相交流电整流(用晶闸管)变成单相直流电,然后由逆变桥逆变成种500-1000Hz的中频脉冲交流电,再通过炉胆内的铜圈形成磁场,磁场使圈内的钢材产生涡流,涡流流过被加热的钢材,产生热量,从而达到熔炼钢材的目的。
中频电炉般频率为800-20000Hz。
二、中频炉工作原理图解本机的主电路框图如图所示。
整流器采用三相桥式控整流电路,逆变器采用单相桥式逆变电路,负载为并联谐振形式,直流滤波环节为大电感滤波,以满足并联逆变器的输入要求。
交——直——交变换器1、三相桥式控整流电路三相桥式控整流电路的输出电压为:Ud=2.34U2cosa (1)其中,Ud——输出直流电压平均值U2———电网相电压a ——触发移相角整流触发电路采用数字集成电路构成,所采用芯片的型号、功能及有关说明如表所示。
1吨串联中频炉原理技术与分析(1吨串联可控硅中频炉原理技术与分析)1吨串联中频炉是串联逆变中频电炉,是中频炉感应加热炉,如果配一台中频炉炉体熔炼称为单台1吨串联中频炉。
串联逆变中频炉电源工作原理
串联逆变电源为电压源供电,串联逆变电源主回路原理图所示。
1吨串联中频炉逆变电源原理说明
电源由三相桥式整流桥和可控硅半桥逆变电路组成,运行时整流桥可控硅全导通,满电压工作。
逆变器主电路由二组可控硅桥臂和二组谐振电容器及电炉线圈组成,半桥逆变电路适用于大功率低频率恒压源逆变器。
逆变桥臂上两个SCR交替导通,任何一只SCR导通一定要在串联负载电流过零之后,即大于SCR关闭时间TOT之后,触发导通,如图5,6所示逆变器负载波形图,当SCR电
流过零后,与其并联的反向二极管导通,其反向压降把SCR关闭,之后另一臂SCR才能触发导通,逆变器的输出工作频率为300—400Hz,
工作频率越高,输出功率越大。
图5为逆变器触发脉冲和负载波形图,把可控硅视为理想开关,瞬时导通和关断,电感L和电阻R串联,等效于炉体的负载,触发脉冲频率略低于负载谐振频率f。
半桥逆变器工作电流流动路经的描述逆变运行时,电流通过逆变器和炉体线圈L的路径,逆变器的工作波形如图7所示,逆变工作前恒定直流电压Ud为电容C1、C2均分,各充电至1/2Ud,均为上正下负电压,当t=to时SCRl被触发导通,电容C1电荷通过SCRl-Lf-Rf -C1下端放电,另一路是使C2充电,+Ud由CF上端-SCRl-Lf-Rf-C2-CF下端,这二路都是同一谐振电路的一部份,由于C1=C2,因而两路的工作频率相同,等于C=C1+C2,Lf-Rf
组成的谐振频率。
当t=t1时C1放电结束,C1电压为零,C2上电压必定充电到Ud,因为CF两端电压恒定,其值等于C1和C2电压之和,此时流过负载线圈的电流为最大,I=I1+I2,由于在炉体线圈中储蓄的磁场能量作用下,继续维持上述两路电流流动,使电容C1反向充电,下正上负,而C2则从Ud值继续升高,直到t=t2时,磁场能量降至零,线圈Lf电流I=0,这时C1上反压和C2上正向电压都达到最大值,到此流过炉体线圈的电流为半个正弦波周期。
图6 逆变器电流流向图
图7 半桥逆变器工作波形
接着住C1,C2电容电压的作用下,形成两路和前述两路路径基本相同,只是DI代替SCRl 通过电流,而电流方向与前完全相反,此电流仍按正弦波规律变化,直到t=t4时,C1正向充电到1/2Ud,C2电压也恢复到1/2Ud,炉体线圈电流又降至零,至此通过炉体负载的电流完成一个正弦波周期,当放电电流通过二极管D1时,其反向压降使SCRl关断,如果在大于可控硅SCRl TOT关断时间,及时将SCR2触发导通,电流14通过C1-Rf-Lf-SCR2-CF下端,对C1充电,炉体线圈从电源吸取的电能,其电流与放电电流方向一致,触发SCRl的时间越接近TOT,炉体线圈输出的功率就越大,如果SCR2一直不能通,上述放电电流将形成炉体感应器电流的负半周,当电流到达零时,C1和C2上的电压将相等,等于1/2Ud。
负载在SCRl或SCR2导通期间,从电源获取电能,在D1,D2导通期间,电容中的电能又反馈到电源,显然D1是在SCRl电流过零到SCR2导通期间导通。
D1导通时间一定要大于SCRl的关断时间TOT,SCR2导通后,SCR2便接过D1中的电流,使D1自行关断,D2的工作过程与D1相同,只不过用来使SCR2关断。
1。
采用串联谐振电路的1吨串联中频炉的炉子的电效率大大高于并联逆变电炉,具有一拖二功能,一台电源可同时向两台电炉供电,功率按需任意分配,高效,快速,节电。
2。
控制系统电路板及各种传感器均按装在屏蔽室内,与高压大电流铜排和功率器件隔离,避免强电磁场干扰,电路板工作在封闭清洁环境中,提高了电路板的使用寿命,控制系统稳定可靠,炉前工操作简便,,在任何负载情况下,包括满炉料,冻炉起动成功率均为100%。
3。
整流桥采用可控硅,是为了实现软起动和逆变故障时作为电子开关,快速切断直流供电,电炉运行时,不用它调压,而在全开通状态下工作,因而有高的供电功率因数,从而减小供电容量,全丌通状态工作对供电网的干扰减到最小限度。
1吨串联中频炉优点:1吨串联逆变中频炉整流分为单整流电源(6脉中频电源),双整流电源(12脉中频电源)供串联逆变运行。
是串联逆变晶闸管中频电源的技术,逆变谐振电路为串联谐振。
采用可控硅全控整流电路,中频电炉采用串联谐振电压反馈式的控制方式,输出功率的大小是靠调节逆变器触发频率来控制的,不需调节整流可控硅的导通角度来调节功率,致使整流可控硅始终处于全开放状态,故功率因数始终大于0.95,谐波含量小,整流输出电压恒定不变,波形好,因此设备的运行效率高,可以节约10~20%电能,节能效果明显。
完全能达到国家GB/T14549-93的用电标准要求。
整流采用12脉可控硅中频电源供电,不含5、7次谐波分量,按照谐波分析,12脉整流电源产生的谐波影响大大小于6脉普通KGPS中频电源。
控制系统全数字化,起动成功率达到100%.
1吨串联炼炉技术参数
并联与串联谐振逆变比较
1吨串联中频炉运行采用一体化结构,占地少,可以减少高压变压器容量一半,大大减少变电室投资。
所有电器部件和匹配电容都装在机柜内,形成一体化电源,便于按装。
图1 1 可靠的高压安全隔离措施
6.有安全保护措施,电炉谐振回路电压很高,谐振电容和炉体线圈电压可达2500V以上,由于供电采用专用高压变压器,绕组为△/Y,二次Y中点不接地(浮地),这样振荡元件和高压电路铜排对地没有相对高压电位,对操作人员
保证安全。
1吨串联中频炉工作模式:
一套炉体熔炼生产,另一套炉体备用
1、整流变压器(选配)
整流变压器用于将一次高压电降到适合中频电源的输入电压,采用专用的高阻抗油浸自冷式整流变压器,S11型高效能三相油浸式配电变压器630KVA,这种整流变压器一般都采用Y/d11,Y0连接组方式,二次输出为两组,其中一组输出为Y型连接,另一组输出为d11型连接,这样这两组输出的相位就会互相差30°,即形成了12脉波的整流方
式。
这种整流方式和六脉波整流相比可以有效的抑制5次和7次谐波,能减小谐波分量对电网的干扰,所以在大型电炉中均采用这种整流变压器。
12脉波整流电源变压器的参数:
注:在变压器的高压侧应有无载调压开关,电压在-10%,-5%,0,+5%,+10%五档调节。
2单台1吨串联中频炉水冷设备,
根据自身情况也可自行购买或者自建冷却水池省去HRBL-60T封闭式循环冷却塔。
可以在生产现场筑水池,通过水泵使水循环对中频炉进行冷却,也可选用整套组合型冷却设备。
建议采用HRBL-50或THRBL-60T封闭式循环冷却塔,能大量节约生产场地占地面积。
循环水冷却参数如下表:。