三台电机顺序启动逆向停止控制电路图及工作原理
- 格式:docx
- 大小:29.51 KB
- 文档页数:2
三台电机顺序启动逆向停止控制电路图及工作原理文件编码(GHTU-UITID-GGBKT-POIU-WUUI-8968)三台电机顺序启动逆向停止控制电路图及工作原理工作过程分析:一、启动过程:1)按下启动按钮SB1,KM1线圈得电吸合,通过其常开触点KM1和KT4延断触点实现自锁,时间继电器KT1得电,开始计时;2) KT1计时时间到,其延闭触点KT1闭合,KM2线圈德电吸合,并通过常开触点KM2、KT3延断触点实现自锁;同时,KM2常闭触点分断,断开时间继电器KT1,其延闭触点KT1立即复位,时间继电器KT2得电,开始计时;3) KT2计时时间到,其延闭触点KT2闭合,KM3线圈得电吸合,并通过常开触点KM3、KA常闭触点实现自锁;同时,KM3常闭触点分断,断开时间继电器KT2,其延闭触点KT2立即复位;4)启动过程完毕。
二、停止过程:1)停止过程:KM1、KM2、KM3启动完成,其常开触点KM1、KM2、KM3闭合,此时按下停止按钮SB2,中间继电器KA得电吸合,常开触点闭合,KA 的常闭触点分断,解除KM3自锁,KM3线圈失电分断;同时KM3常闭触点复位,中间继电器KA通过KM1常开触点闭合、KA常开触点闭合实现自锁; 时间继电器KT3得电开始计时;2) KT3计时时间到,其延断触点KT3分断,解除KM2自锁,KM2线圈失电分断;同时KT3其延闭触点闭合启动KT4,时间继电器KT4得电开始计时;3) KT3计时时间到, 其延断触点KT4分断,解除KM1自锁,KM1线圈失电分断;4) KM1常开触点分断,解除中间继电器KA自锁, 线圈失电分断; 同时断开时间继电器KT3, 其延闭触点KT3、延断触点KT3立即复位;其延闭触点KT3复位断开时间继电器KT4,延断触点KT4立即复位。
5)停止过程完毕。
三、SB3为紧急停止按钮。
三台电机顺序启动逆向停止控制电路图及工作原理
工作过程分析:
一、启动过程:
1 按下启动按钮SB1,KM1线圈得电吸合,通过其常开触点KM1
和KT4延断触点实现自锁,时间继电器KT1得电,开始计时;
2 KT1计时时间到,其延闭触点KT1闭合,KM2线圈德电吸合,
并通过常开触点KM2、KT3延断触点实现自锁;同时,KM2常闭触点分断,断开时间继电器KT1,其延闭触点KT1立即复位,时间继电器KT2得电,开始计时;
3 KT2计时时间到,其延闭触点KT2闭合,KM3线圈得电吸合,
并通过常开触点KM3、KA常闭触点实现自锁;同时,KM3
常闭触点分断,断开时间继电器KT2,其延闭触点KT2立即复位;
4 启动过程完毕.
二、停止过程:
1 停止过程:KM1、KM2、KM3启动完成,其常开触点KM1、
KM2、KM3闭合,此时按下停止按钮SB2,中间继电器KA得电吸合,常开触点闭合,KA的常闭触点分断,解除KM3自锁,KM3线圈失电分断;同时KM3常闭触点复位,中间继电器KA通过KM1常开触点闭合、KA常开触点闭合实现自锁; 时间继电器KT3得电开始计时;
2 KT3计时时间到,其延断触点KT3分断,解除KM2自锁,
KM2线圈失电分断;同时KT3其延闭触点闭合启动KT4, 时间继电器KT4得电开始计时;
3 KT3计时时间到, 其延断触点KT4分断,解除KM1自锁,
KM1线圈失电分断;
4 KM1常开触点分断,解除中间继电器KA自锁, 线圈失电
分断; 同时断开时间继电器KT3, 其延闭触点KT3、延断触点KT3立即复位;其延闭触点KT3复位断开时间继电器KT4,延断触点KT4立即复位.
5 停止过程完毕.
三、SB3为紧急停止按钮.。
电动机顺序控制电路的工作原理和接线方法1.工作原理步骤1:供电源为电动机提供电源。
步骤2:通过控制电路中的接触器和按钮,对电动机进行启动、停止和反转控制信号的处理。
步骤3:控制电路中的接触器根据按钮的状态,打开或关闭电动机电路的不同路径,从而实现电动机的正转、反转和停止。
步骤4:电动机电路中的热继电器和热继电器控制回路进行保护和监控,以确保电动机运行的安全性。
2.接线方法方法一:电磁式接线方法该方法适用于正、反转运行的接线控制。
以下以三个电动机为例进行说明。
步骤1:将电动机连接到三个接触器KM1、KM2、KM3的主线路上。
步骤2:在控制电路中,将电动机的启动按钮、停止按钮和反转按钮通过控制接线柱与控制电路连接。
步骤3:通过控制按钮对接触器KM1、KM2、KM3的控制回路进行控制。
步骤4:根据不同控制按钮的状态,通过接触器的连接和断开,实现电动机正转、反转和停止的控制。
方法二:电子式接线方法该方法适用于多个电动机顺序控制的情况。
以下以三个电动机为例进行说明。
步骤1:将电动机的起动器(启动器)和控制信号通过PLC(可编程逻辑控制器)进行连接。
步骤2:编程PLC,定义电动机的启动、停止和反转信号,并设置一定的时间延迟。
步骤3:通过PLC对电动机进行顺序控制,实现多个电动机的按照一定的顺序进行启动、停止和反转。
3.总结电动机顺序控制电路的工作原理是通过控制电路中的接触器和按钮来对电动机进行启动、停止和反转控制信号的处理,而接线方法是根据电动机的数目和运行方式不同,选择不同的接线方案来实现电动机的顺序控制。
在实际应用中,可以根据具体需求和设备情况选择不同的接线方法,以实现对电动机的方便、可靠的控制和操作。
工作过程分析:
一、启动过程:
∙按下启动按钮,线圈得电吸合,通过其常开触点和延断触点实现自锁,时间继电器得电,开始计时。
∙计时时间到,其延闭触点闭合,线圈德电吸合,并通过常开触点、延断触点实现自锁。
同时,常闭触点分断,断开时间继电器,其延闭触点立即复位,时间继电器得电,开始计时。
∙计时时间到,其延闭触点闭合,线圈得电吸合,并通过常开触点、常闭触点实现自锁。
同时,常闭触点分断,断开时间继电器,其延闭触点立即复位。
∙启动过程完毕。
∙停止过程:
∙停止过程:、、启动完成,其常开触点、、闭合,此时按下
停止按钮,中间继电器得电吸合,常开触点闭合,的常闭触点分断,解除自锁,线圈失电分断;同时常闭触点复位,中间继电器通过常开触点闭合、常开触点闭合实现自锁; 时间继电器得电开始计时。
∙计时时间到,其延断触点分断,解除自锁,线圈失电分断。
同时其延闭触点闭合启动,时间继电器得电开始计时;
∙计时时间到, 其延断触点分断,解除自锁,线圈失电分断; ∙常开触点分断,解除中间继电器自锁, 线圈失电分断; 同时断开时间继电器, 其延闭触点、延断触点立即复位。
其延闭触点复位断开时间继电器,延断触点立即复位。
∙停止过程完毕。
三、为紧急停止按钮。
建工
1 / 1 三台电机顺序启动逆向停止控制电路图及工作原理 工作过程分析:
一、启动过程:
) 按下启动按钮,线圈得电吸合,通过其常开触点
和延断触点实现自锁,时间继电器得电,开始计时。
) 计时时间到,其延闭触点闭合,线圈德电吸合,
并通过常开触点、延断触点实现自锁。
同时,常闭触点分断,断开时间继电器,其延闭触点立即复位,时间继电器得电,开始计时。
) 计时时间到,其延闭触点闭合,线圈得电吸合,
并通过常开触点、常闭触点实现自锁。
同时,
常闭触点分断,断开时间继电器,其延闭触点立即复位。
) 启动过程完毕。
二、 停止过程:
) 停止过程:、、启动完成,其常开触点、
、闭合,此时按下停止按钮,中间继电器得电吸合,常开触点闭合,的常闭触点分断,解除自锁,线圈失电分断;同时常闭触点复位,中间继电器通过常开触点闭合、常开触点闭合实现自锁; 时间继电器得电开始计时。
) 计时时间到,其延断触点分断,解除自锁,
线圈失电分断。
同时其延闭触点闭合启动, 时间继电器得电开始计时;
) 计时时间到, 其延断触点分断,解除自锁,
线圈失电分断;
) 常开触点分断,解除中间继电器自锁, 线圈失电
分断; 同时断开时间继电器, 其延闭触点、延断触点立即复位。
其延闭触点复位断开时间继电器,延断触点立即复位。
) 停止过程完毕。
三、为紧急停止按钮。
电工培训教案——三台电机顺序起动逆序停止控制线路教学目标:1.理解三台电机顺序起动逆序停止的基本原理和控制线路;2.能够设计和搭建三台电机顺序起动逆序停止的控制线路;3.能够根据不同的实际情况进行控制线路的调整和优化。
教学重点:1.三台电机顺序起动的控制原理;2.三台电机逆序停止的控制原理;3.控制线路的设计和搭建。
教学难点:1.控制线路的设计和搭建;2.根据不同的实际情况进行控制线路的调整和优化。
教学内容:一、三台电机顺序起动的控制原理1.顺序起动是指将多台电动机按照一定的顺序依次启动。
2.控制线路主要由电动机主接触器、辅助接触器、时间继电器、启动按钮和停止按钮等组成。
通过合理的接线和控制逻辑,实现电机的顺序起动。
二、三台电机逆序停止的控制原理1.逆序停止是指将多台电动机按照一定的逆序依次停止。
2.控制线路主要由电动机主接触器、辅助接触器、时间继电器、启动按钮和停止按钮等组成。
通过合理的接线和控制逻辑,实现电机的逆序停止。
三、控制线路的设计和搭建1.根据实际需要确定所需的电动机数量和顺序起动、逆序停止的顺序。
2.根据电动机的额定电压、额定功率和控制线路的电压和容量要求,选择合适的接触器、继电器和按钮。
3.根据三台电机的顺序起动和逆序停止的控制逻辑,设计和搭建控制线路。
4.在搭建过程中,要注意电路的接线正确、可靠,排除可能的故障因素。
四、控制线路的调整和优化1.根据实际使用过程中的反馈和需求,对控制线路进行调整和优化。
如根据启动电流、停止时间等参数进行合理的设置。
2.结合电机的实际工作状态和负载条件,对控制线路进行优化。
如增加过载保护、故障诊断等功能。
教学过程:一、引入问题1.请同学们思考一下,如果我们有三台电机,需要按照一定顺序依次启动和停止,应该如何设计控制线路呢?二、讲解顺序起动的控制原理和控制线路1.讲解顺序起动的基本原理和控制线路的组成;2.示范如何根据实际情况设计和搭建顺序起动的控制线路;3.学生跟随老师一起进行实操,搭建顺序起动的控制线路。
三台电动机顺序启动工作原理三台电动机顺序启动的工作原理是指在其中一工业生产系统中,为了满足生产需求,需要将三台电动机按顺序启动来完成任务。
这种启动方式可提高电动机的稳定性和运行效率,在以下文中将详细说明三台电动机顺序启动的工作原理。
首先,我们需要了解三台电动机的启动步骤。
首先是第一台电动机的启动。
当工业生产系统需要启动时,启动信号将发送到第一台电动机的控制器中。
控制器将接收到的启动信号转换为电动机的启动命令,并向电动机发送启动信号。
电动机根据接收到的启动信号,通过电流的流动,使其转子开始旋转,从而实现电动机的启动。
在第一台电动机启动后,第二台电动机将开始启动。
当第一台电动机达到预设的速度之后,其控制器将发送启动信号到第二台电动机的控制器中。
第二台电动机的控制器接收到启动信号后,将启动命令发送给第二台电动机。
第二台电动机根据接收到的启动命令,开始电流的流动,使其转子开始旋转,实现电动机的启动。
最后,当第二台电动机启动后,第三台电动机将开始启动。
当第二台电动机达到预设速度之后,其控制器将发送启动信号到第三台电动机的控制器中。
第三台电动机的控制器接收到启动信号后,将启动命令发送给第三台电动机。
第三台电动机根据接收到的启动命令,开始电流的流动,使其转子开始旋转,实现电动机的启动。
总结起来,三台电动机顺序启动的工作原理是通过控制器接收启动信号,并将其转换为电动机的启动命令,从而使电动机在一定的时间间隔内按顺序启动。
这种顺序启动的方式可以确保电动机之间的协调工作,提高整个生产系统的运行效率和稳定性。
顺序启动的优点之一是可以减少系统在启动过程中的冲击和损坏风险。
由于每台电动机在前一台电动机达到预设速度之后才开始启动,所以可以避免同时启动多台电动机导致的冲击和电网负荷过大的问题。
此外,顺序启动还可以减少电动机启动时的能量消耗,提高能源利用效率。
然而,顺序启动也存在一些不足之处。
首先,顺序启动的时间间隔需要进行精确控制,以确保每台电动机启动的时机准确无误。
如何实现ABC三台电机一键顺序启动和一键逆序停止的控制?如何实现ABC三台电机一键顺序启动和一键逆序停止的控制?答;下图就是三台电机一键顺序启动和一键逆序停止电路图。
本电路具有顺序启动、逆序停止控制,逆序启动、逆序停止控制,任意启动、任意停止控制三种控制功能。
(1)顺序启动、顺序停止控制时,选择开关SA1 (1-41)、SA2 (1-43)全部断开。
顺序启动时,按下第一台电动机M1启动按钮SB2 (3-5),交流接触器KM1线圈得及合且KM1辅助常开触点(3-9)闭合自锁,KM1三相主触点闭合,第一台电动机M1 得电启动运转。
与此同时,KM1的一组辅助常开触点(21-23)闭合,为第二台电动机 M2动控制交流接触器KM2线圈回路提供准备条件; KM1的另一组辅助常开触点(25-27) 闭合将,将第二台电动机M2停止按钮SB3(1-15) 回路给短接起来,限制其停止操作,为顺序停止提供准备条件。
当电动机M1启动运转后,方可对第二台电动机M2控制回路进行启动操作。
按下第二台电动机M2启动按钮SB4 (15-17),交流接触器KM2线圈得电,吸合且KM2辅助常开触点(15-23)闭合自锁,KM2三相主触点闭合,第二台电动机M2得电启动运转。
与此同时KM2的其它四组辅助常开触点(7-9、3-11、33-35、37-39)均闭合。
其中,常开触点(7-9)闭合,在顺序启动、顺序停时无用;常开触占(3-11)闭合,在顺序启动、顺序停止时无用;常开触点(33-35)闭合,为第三台电动机M3启动控制交流接触器KM3线圈回路提供准备条件;常开触点(37-39) 闭合,将第三台电动机M3停止按钮SB5(1-29) 回路给短接起来,限制其停止操作,为顺序停止提供准备条件。
当电动机M2启动运转后,方可对第三台电动机M3控制回路进行启动操作。
按下第三台电动机M3启动按钮SB6 (29-31),交流接触器KM3线圈得电吸合且KM3辅助常开触点(29-35)闭合自锁,KM3三相主触点闭合,第三台电动机M3得电启动运转。
三台电机顺序启动逆向停止控制电路图及工作原理精选文档TTMS system office room 【TTMS16H-TTMS2A-TTMS8Q8-三台电机顺序启动逆向停止控制电路图及工作原理工作过程分析:一、启动过程:1)按下启动按钮SB1,KM1线圈得电吸合,通过其常开触点KM1和KT4延断触点实现自锁,时间继电器KT1得电,开始计时;2) KT1计时时间到,其延闭触点KT1闭合,KM2线圈德电吸合,并通过常开触点KM2、KT3延断触点实现自锁;同时,KM2常闭触点分断,断开时间继电器KT1,其延闭触点KT1立即复位,时间继电器KT2得电,开始计时;3) KT2计时时间到,其延闭触点KT2闭合,KM3线圈得电吸合,并通过常开触点KM3、KA常闭触点实现自锁;同时,KM3常闭触点分断,断开时间继电器KT2,其延闭触点KT2立即复位;4)启动过程完毕。
二、停止过程:1)停止过程:KM1、KM2、KM3启动完成,其常开触点KM1、KM2、KM3闭合,此时按下停止按钮SB2,中间继电器KA得电吸合,常开触点闭合,KA的常闭触点分断,解除KM3自锁,KM3线圈失电分断;同时KM3常闭触点复位,中间继电器KA通过KM1常开触点闭合、KA常开触点闭合实现自锁; 时间继电器KT3得电开始计时;2) KT3计时时间到,其延断触点KT3分断,解除KM2自锁,KM2线圈失电分断;同时KT3其延闭触点闭合启动KT4,时间继电器KT4得电开始计时;3) KT3计时时间到, 其延断触点KT4分断,解除KM1自锁,KM1线圈失电分断;4) KM1常开触点分断,解除中间继电器KA自锁, 线圈失电分断; 同时断开时间继电器KT3, 其延闭触点KT3、延断触点KT3立即复位;其延闭触点KT3复位断开时间继电器KT4,延断触点KT4立即复位。
5)停止过程完毕。
三、SB3为紧急停止按钮。
今天看书又遇到一个问题了,用一个按钮控制三台电机的顺序启动逆序停止,即按一下,电机按Y0,Y1,Y2顺序启动,再按一下,电机按Y2,Y1,Y0 逆序停止。
下面是书上给的梯形图。
这图看着觉得不对,我就用电脑仿真了一下,
这是我仿真的截图,不知道是不是软件的原因还是怎么,运行时发生了错误,但我实在看不懂。
大家看看怎么原因,这里还有疑问就是怎么Y5,Y6 那些没有用到的触点也会导通??还有就是这个程序还没有按启动按钮X0时,程序就已经自己在运行了?不知道吧里有没有人买了和我一样的书,(李金城的书)发现里面有很多错误的地方,难道我买的是盗版。
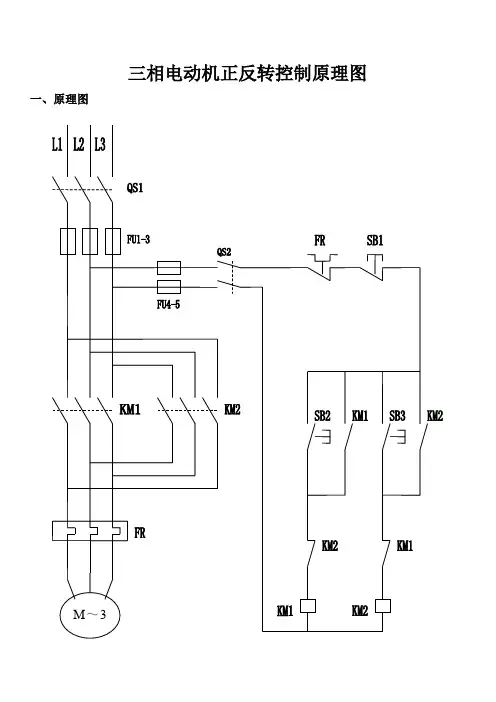
三相电动机正反转控制原理图一、原理图
二、说明
LI、L2、L3分别为主回路的三根相线380V, QS1主回路空气开关断路器,FU1-3主回路熔断器,FU4—5控制回路熔断器,QS2控制回路断路器,SB1、SB2、SB3控制按钮,KM1、KM2接触器,FR热继电器,M三相电动机。
当按下按钮SB2时电流经过SB2、KM2的常闭触点到接触器KM1,接触器KM1得电动作,KMI的常开触点自锁电动机M正传开始工作,按下SB1接触器KM1失电,电动机停止工作。
按下按钮SB3时电流经过SB3、KM1的常闭触点到接触器KM2,接触器KM2得电动作,KM2的常开触点自锁电动机M反传开始工作,按下SB1接触器KM2失电,电动机停止工作。
1、名称QS-组合开关;FU1\FU2\FU3-主回路熔断器;FU4-控制回路熔断器;KM1\KM2\KM3-交流接触器;FR1\FR2\FR3\FR4 -热继电器;SB3-停止按钮;SB11\SB21\SB31-启动按钮;SB12\SB22\SB32-停止按钮2、主回路原理顺启动只可按既定顺序进行启动,逆序停止只可按照逆序方式进行停止操作。
按下SB11按钮,KM1线圈得电吸合并自锁,KM1主触头吸合M1电机转动;按下SB21按钮,KM2线圈得电吸合并自锁,KM2主触头吸合M2电机转动;按下SB31按钮,KM3线圈得电吸合并自锁,KM3主触头吸合M3电机转动;按下SB32按钮,KM3线圈失电,KM3主触点分断电机M3停止运行;按下SB22按钮,KM2线圈失电,KM2主触点分断电机M2停止运行;按下SB12按钮,KM1线圈失电,KM1主触点分断电机M1停止运行。
3、控制回路工作原理合适空气开关QS按下SB11,线圈KM1得电吸合,KM1自锁触头闭合自锁,KM1主触头闭合,电机M1运行;按下SB21,KM2得电吸合,KM2自锁触头闭合自锁,同时KM2联锁触头闭合KM1,KM2联锁触头闭合KM3,KM2主触头闭合,M2电机运行;按下SB31按钮,KM3线圈得电吸合,KM3自锁触头闭合自锁,同时KM3联锁触头闭合KM2,KM3主触头闭合,M3电机运行。
按下SB32按钮,KM3失电,KM3自锁触头断开自锁,KM3联锁触头断开联锁KM2,KM3主触头分断,M3电机停止运行;按下SB22按钮,KM2失电,KM2自锁触头分断自锁,KM2联锁触头分断KM1\KM3,KM2主触头分断,M2电机停止运行;按下SB12按钮,KM1失电,KM1自锁触头分断自锁,KM1主触头分断,M1电机停止运行。
4、电动机选型电源开关100A,交流接触器:380V/60A,控制回路按钮:6A;主回路导线截面积25mm2;控制回路导线截面积:1.5 mm2。
工作过程分析:
一、启动过程:
1)按下启动按钮SB1,KM1线圈得电吸合,通过其常开触点KM1和KT4延断触点实现自锁,时间继电器KT1得电,开始计时;2)KT1计时时间到,其延闭触点KT1闭合,KM2线圈德电吸合,并通过常开触点KM2、KT3延断触点实现自锁;同时,KM2常闭触点分断,断开时间继电器KT1,其延闭触点KT1立即复位,时间继电器KT2得电,开始计时;
3)KT2计时时间到,其延闭触点KT2闭合,KM3线圈得电吸合,并通过常开触点KM3、KA常闭触点实现自锁;同时,KM3常
闭触点分断,断开时间继电器KT2,其延闭触点KT2立即复位;4)启动过程完毕。
二、停止过程:
1)停止过程:KM1、KM2、KM3启动完成,其常开触点KM1、KM2、KM3闭合,此时按下停止按钮SB2,中间继电器
KA得电吸合,常开触点闭合,KA的常闭触点分断,解除
KM3自锁,KM3线圈失电分断;同时KM3常闭触点复位,
中间继电器KA通过KM1常开触点闭合、KA常开触点闭
合实现自锁; 时间继电器KT3得电开始计时;
2)KT3计时时间到,其延断触点KT3分断,解除KM2自锁,KM2线圈失电分断;同时KT3其延闭触点闭合启动KT4,
时间继电器KT4得电开始计时;
3)KT3计时时间到, 其延断触点KT4分断,解除KM1自锁,KM1线圈失电分断;
4)KM1常开触点分断,解除中间继电器KA自锁, 线圈失电分断; 同时断开时间继电器KT3, 其延闭触点KT3、延断
触点KT3立即复位;其延闭触点KT3复位断开时间继电
器KT4,延断触点KT4立即复位。
5)停止过程完毕。
三、SB3为紧急停止按钮。