电机正反转联动控制电路图
- 格式:doc
- 大小:136.50 KB
- 文档页数:5
双重联锁(按钮、接触器)正反转控制电路原理图电机双重联锁正反转控制一、线路的运用场合Array正反转控制运用生产机械要求运动部件能向正反两个方向运动的场合。
如机床工作台电机的前进与后退控制;万能铣床主轴的正反转控制;圈板机的辊子的正反转;电梯、起重机的上升与下降控制等场所。
二、控制原理分析(1)、控制功能分析:怎样才能实现正反转控制?为什么要实现联锁?电机要实现正反转控制:将其电源的相序中任意两相对调即可(简称换相),通常是V相不变,将U相与W相对调,为了保证两个接触器动作时能够可靠调换电动机的相序,接线时应使接触器的上口接线保持一致,在接触器的下口调相。
由于将两相相序对调,故须确保2个KM线圈不能同时得电,否则会发生严重的相间短路故障,因此必须采取联锁。
为安全起见,常采用按钮联锁(机械)和接触器联锁(电气)的双重联锁正反转控制线路(如原理图所示);使用了(机械)按钮联锁,即使同时按下正反转按钮,调相用的两接触器也不可能同时得电,机械上避免了相间短路。
另外,由于应用的(电气)接触器间的联锁,所以只要其中一个接触器得电,其长闭触点(串接在对方线圈的控制线路中)就不会闭合,这样在机械、电气双重联锁的应用下,电机的供电系统不可能相间短路,有效地保护的电机,同时也避免在调相时相间短路造成事故,烧坏接触器。
(2)、工作原理分析:A、正转控制:按下SB1常闭触头先断开(对KM2实现联锁)SB1常开触头闭合KM1线圈得电KM1电机M启动连续正转工作KM1KM1联锁触头断开(对KM2实现联锁)B、反转控制:M失电,停止正转SB2按下线圈得电SB2KM2电机M启动连续反转工作KM2主触头闭合KM2联锁触头断开(对KM1实现联锁)C、停止控制:按下SB3,整个控制电路失电,接触器各触头复位,电机M失电停转;三、双重联锁正反转控制线路的优点接触器联锁正反转控制线路虽工作安全可靠但操作不方便;而按钮联锁正反转控制线路虽操作方便但容易产生电源两相短路故障。
电动机正反转接线图及原理
电机的正反转原理图分为主回路跟控制回路,其根本远离是改变电源的两个相序实现电动机的正反转,控制回路主要是控制两个接触器的通断,实现两个接触器的主触点完成电动机的正转和反转,主要接线图如下:
主回路是使用工业380伏电压,用熔断器FU进行线路的保护,用热继电器进行过载保护,通过KM1和KM2两个接触器的主触点来改变电源的相序,实现电动机M的正反转,具体如图所示,当按下SB2,KM1线圈得电,KM1常开点闭合,KM1常开主触点闭合,电机正转,而右侧KM1的常闭触电断开,此时的KM2线圈是不得电的,KM2不能吸合,此时KM1和Km2是互锁,防止在KM1动作时候KM2动作造成相间短路。
同理当按下SB3时候,KM2线圈得电,KM2的常开触点闭合,KM2的常闭触点断开,KM2的常开主触点接通,KM1的常开主触点回复,电机实现反转!这是最基础的电机正反转线路,希望大家能会!。
电机正反转控制电路及实际接线图Last updated on the afternoon of January 3, 2021三相异步电动机正反转控制电路图原理及plc接线与编程在图1是三相异步正反转控制的电路和控制,图2与3是功能与它相同的控制系统的外部接线图和梯形图,其中,KM1和KM2分别是控制正转运行和反转运行的.在梯形图中,用两个起保停电路来分别控制电动机的正转和反转。
按下正转启动按钮SB2,X0变ON,其常开触点接通,Y0的线圈“得电”并自保。
使KM1的线圈通电,开始正转运行。
按下停止按钮SB1,X2变ON,其常闭触点断开,使Y0线圈“失电”,电动机停止运行。
在梯形图中,将Y0与Y1的常闭触电分别与对方的线圈串联,可以保证他们不会同时为ON,因此KM1和KM2的线圈不会同时通电,这种安全措施在继电器电路中称为“互锁”。
除此之外,为了方便操作和保证Y0和Y1不会同时为ON,在梯形图中还设置了“按钮互锁”,即将反转启动按钮X1的常闭点与控制正转的Y0的线圈串联,将正转启动按钮X0的常闭触点与控制反转的Y1的线圈串联。
设Y0为ON,电动机正转,这是如果想改为反转运行,可以不安停止按钮SB1,直接安反转启动按钮SB3,X1变为ON,它的常闭触点断开,使Y0线圈“失电”,同时X1的敞开触点接通,使Y1的线圈“得电”,点击正转变为反转。
在梯形图中的互锁和按钮联锁电路只能保证输出模块中的与Y0和Y1对应的硬件继电器的常开触点心不会同时接通。
由于切换过程中电感的延时作用,可能会出现一个触点还未断弧,另一个却已合上的现象,从而造成瞬间短路故障。
可以用正反转切换时的延时来解决这一问题,但是这一方案会增大编程的工作量,也不能解决不述的接触触点故障引起的短路事故。
如果因主电路电流过大或者接触器质量不好,某一接触器的主触点被断电时产生的电弧熔焊而被粘结,其线圈断电后主触点仍然是接通的,这时如果另一个接触器的线圈通电,仍将造成三相短路事故。
双重联锁(按钮、接触器)正反转控制电路原理图电机双重联锁正反转控制一、线路的运用场合Array正反转控制运用生产机械要求运动部件能向正反两个方向运动的场合。
如机床工作台电机的前进与后退控制;万能铣床主轴的正反转控制;圈板机的辊子的正反转;电梯、起重机的上升与下降控制等场所。
二、控制原理分析(1)、控制功能分析:怎样才能实现正反转控制?为什么要实现联锁?电机要实现正反转控制:将其电源的相序中任意两相对调即可(简称换相),通常是V相不变,将U相与W相对调,为了保证两个接触器动作时能够可靠调换电动机的相序,接线时应使接触器的上口接线保持一致,在接触器的下口调相。
由于将两相相序对调,故须确保2个KM线圈不能同时得电,否则会发生严重的相间短路故障,因此必须采取联锁。
为安全起见,常采用按钮联锁(机械)和接触器联锁(电气)的双重联锁正反转控制线路(如原理图所示);使用了(机械)按钮联锁,即使同时按下正反转按钮,调相用的两接触器也不可能同时得电,机械上避免了相间短路。
另外,由于应用的(电气)接触器间的联锁,所以只要其中一个接触器得电,其长闭触点(串接在对方线圈的控制线路中)就不会闭合,这样在机械、电气双重联锁的应用下,电机的供电系统不可能相间短路,有效地保护的电机,同时也避免在调相时相间短路造成事故,烧坏接触器。
(2)、工作原理分析:A、正转控制:按下SB1常闭触头先断开(对KM2实现联锁)SB1常开触头闭合KM1线圈得电KM1电机M启动连续正转工作KM1KM1联锁触头断开(对KM2实现联锁)B、反转控制:M失电,停止正转SB2按下线圈得电SB2KM2电机M启动连续反转工作KM2主触头闭合KM2联锁触头断开(对KM1实现联锁)C、停止控制:按下SB3,整个控制电路失电,接触器各触头复位,电机M失电停转;三、双重联锁正反转控制线路的优点接触器联锁正反转控制线路虽工作安全可靠但操作不方便;而按钮联锁正反转控制线路虽操作方便但容易产生电源两相短路故障。
在图1是三相异步电动机正反转控制的电路和继电器控制电路图,图2与3是功能与它相同的PLC控制系统的外部接线图和梯形图,其中,KM1和KM2分别是控制正转运行和反转运行的交流接触器.在梯形图中,用两个起保停电路来分别控制电动机的正转和反转。
按下正转启动按钮SB2,X0变ON,其常开触点接通,Y0的线圈“得电”并自保。
使KM1的线圈通电,电机开始正转运行。
按下停止按钮SB1,X2变ON,其常闭触点断开,使Y0线圈“失电”,电动机停止运行。
在梯形图中,将Y0与Y1的常闭触电分别与对方的线圈串联,可以保证他们不会同时为ON,因此KM1和KM2的线圈不会同时通电,这种安全措施在继电器电路中称为“互锁”。
除此之外,为了方便操作和保证Y0和Y1不会同时为ON,在梯形图中还设置了“按钮互锁”,即将反转启动按钮X1的常闭点与控制正转的Y0的线圈串联,将正转启动按钮X0的常闭触点与控制反转的Y1的线圈串联。
设Y0为ON,电动机正转,这是如果想改为反转运行,可以不安停止按钮SB1,直接安反转启动按钮SB3,X1变为ON,它的常闭触点断开,使Y0线圈“失电”,同时X1的敞开触点接通,使Y1的线圈“得电”,点击正转变为反转。
在梯形图中的互锁和按钮联锁电路只能保证输出模块中的与Y0和Y1对应的硬件继电器的常开触点心不会同时接通。
由于切换过程中电感的延时作用,可能会出现一个触点还未断弧,另一个却已合上的现象,从而造成瞬间短路故障。
可以用正反转切换时的延时来解决这一问题,但是这一方案会增大编程的工作量,也不能解决不述的接触触点故障引起的电源短路事故。
如果因主电路电流过大或者接触器质量不好,某一接触器的主触点被断电时产生的电弧熔焊而被粘结,其线圈断电后主触点仍然是接通的,这时如果另一个接触器的线圈通电,仍将造成三相电源短路事故。
为了防止出现这种情况,应在PLC外部设置KM1和KM2的辅助常闭触点组成的硬件互锁电路(见图2),假设KM1的主触点被电弧熔焊,这时它与KM2线圈串联的辅助常闭触点处于断开状态,因此KM2的线圈不可能得电。
电机双重联锁正反转控制
图三、双重联锁(按钮、接触器)正反转控制电路原理图
一、元器件清单
变压器、交流断路器、接触式继电器、热过载继电器、按钮开关、三相交流电动机、导线若干
QS
L1 L2 L3
U11
V11
W11
FU1
FR
3~
PE
M
U
V
W
U12
U13
V12
V13
W13
W13
KM1
KM2
FU2
1
2
3
FR
SB3
KM2
KM1
KM1
KM2
KM1
KM2
SB1
SB2
4
5
6
7
8
9
紧急停止
二、工作原理分析:
A、正转控制:
按下SB1 SB1常闭触头先断开(对KM2实现联锁)
SB1常开触头闭合KM1线圈得电
KM1自锁触头闭合(实现自锁)电机M启动连续正转工作
KM1主触头闭合
KM1联锁触头断开(对KM2实现联锁)
B、反转控制:
KM1自锁触头断开(解除自锁)电机M失电,停止正转SB2常闭触头断开KM1线圈失电KM1主触头断开
按下SB2 KM1联锁触头闭合KM2线圈得电
SB2常开触头闭合
KM2自锁触头闭合(实现自锁)电机M启动连续反转工作
KM2主触头闭合
KM2联锁触头断开(对KM1实现联锁)
C、停止控制:
按下SB3,整个控制电路失电,接触器各触头复位,电机M失电停转;。
电机双重联锁正反转控制
图三、双重联锁(按钮、接触器)正反转控制电路原理图
QS
L1 L2 L3
U11
V11
W11
FU1
FR
3~
PE
M
U
V
W
U12
U13
V12
V13
W13
W13
KM1
KM2
FU2
1
2
3
FR
SB3
KM2
KM1
KM1
KM2
KM1
KM2
SB1
SB2
4
5
6
7
8
9
紧急停止
一、元器件清单
变压器、交流断路器、接触式继电器、热过载继电器、按钮开关、三相交流电动机、导线若干
二、工作原理分析:
A、正转控制:
按下SB1 SB1常闭触头先断开(对KM2实现联锁)
SB1常开触头闭合KM1线圈得电
KM1自锁触头闭合(实现自锁)电机M启动连续正转工作
KM1主触头闭合
KM1联锁触头断开(对KM2实现联锁)
B、反转控制:
KM1自锁触头断开(解除自锁)M失电,停止正转SB2KM1线圈失电KM1主触头断开
按下SB2 KM1联锁触头闭合KM2线圈得电
SB2
KM2自锁触头闭合(实现自锁)电机M启动连续反转工作
KM2主触头闭合
KM2联锁触头断开(对KM1实现联锁)
C、停止控制:
按下SB3,整个控制电路失电,接触器各触头复位,电机M失电停转;。
7种正反转控制线路图,双手奉上,不求别的,好不好你要说个话1.按钮连锁的正反转控制线路线路如图所示,它采用了复合按钮,按钮互锁连接。
当电动机正做正向运行时,按下反转按钮SB3,首先是使接在正转控制线路中的SB3的常闭触点断开,于是,正转接触器KM1的线圈断电释放,触点全部复原,电动机断电但做惯性运行,紧接着SB3的常开触点闭合,使反转接触器KM2的线圈获电动作,电动机立即反转启动。
这既保证了正反转接触器KM1和KM2不会同时通电,又可不按停止按钮而直接按反转按钮进行反转启动。
同样,由反转运行转换成正转运行,也只需直接按正转按钮。
这种线路的优点是操作方便,缺点是如正转接触器主触点发生熔焊分断不开时,直接按反转按钮进行换向,会产生短路事故。
按钮互锁2.接触器连锁的正反转控制线路下图所示为接触器连锁正反转控制线路。
图中果用了两个接触器,即正转用的接触器KM1和反转用的接触器KM2.由于接触器的主触点接线的相序不同,所以当两个接触器分别工作时,电动机的旋转方向相反线路要求接触器不能同时通电。
为此,在正转与反转控制线路中分别串联了KM2 和KM1的常闭触点,以保证KM1 和KM2不会同时通电。
接触器连锁正反转控制线路3.按钮、接触器复合连锁的正反转控制线路下图所示是按钮、接触器复合连锁的正反转控制线路,它集中了按钮连锁、接触器连锁的优点,即当正转时,不用按停止按钮即可反转,还可避免接触器主触点发生熔焊分断不开时,造成短路事故。
按钮、接触器复合连锁的正反转控制线路4,具有三重互锁保护的正反转控制线路通常正反转启动线路均采用双重互锁保护,即,按钮互锁,交流接触器常闭触点互锁。
本线路具有三重互锁保护,即:按钮互锁,交流接触器常团触点互锁,失电延时时间继电器街电延时闭合的常团触点互锁。
该线路互锁程度极高,具三有重互锁保护作用,如图所示。
正转启动时,按下正转启动按钮SB2,此时SB2常闭触点断开反转交流接触器KM2线圈回路,起到互锁保护作用,同时SB2常开触点闭合,交流接触器KMI失电延时时间络电器KT1线圈同时得电吸台。
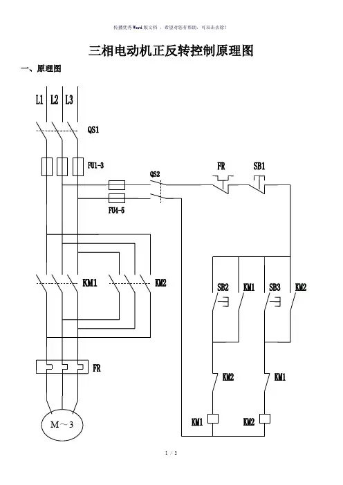
三相电动机正反转控制原理图一、原理图
1 / 2
二、说明
LI、L2、L3分别为主回路的三根相线380V, QS1主回路空气开关断路器,FU1-3主回路熔断器,FU4-5控制回路熔断器,QS2控制回路断路器,SB1、SB2、SB3控制按钮,KM1、KM2接触器,FR热继电器,M三相电动机。
当按下按钮SB2时电流经过SB2、KM2的常闭触点到接触器KM1,接触器 KM1得电动作,KMI的常开触点自锁电动机M正传开始工作,按下SB1接触器KM1失电,电动机停止工作。
按下按钮SB3时电流经过SB3、KM1的常闭触点到接触器KM2,接触器 KM2得电动作,KM2的常开触点自锁电动机M反传开始工作,按下SB1接触器KM2失电,电动机停止工作。
-----精心整理,希望对您有所帮助!。
三相异步电动机正反转控制电路图原理及plc接线与编程在图1是三相异步电动机正反转控制的电路和继电器控制电路图,图2与3是功能与它相同的PLC控制系统的外部接线图和梯形图,其中,KM1和KM2分别是控制正转运行和反转运行的交流接触器.在梯形图中,用两个起保停电路来分别控制电动机的正转和反转。
按下正转启动按钮SB2,X0变ON,其常开触点接通,Y0的线圈“得电”并自保。
使KM1的线圈通电,电机开始正转运行。
按下停止按钮SB1,X2变ON,其常闭触点断开,使Y0线圈“失电”,电动机停止运行。
在梯形图中,将Y0与Y1的常闭触电分别与对方的线圈串联,可以保证他们不会同时为ON,因此KM1和KM2的线圈不会同时通电,这种安全措施在继电器电路中称为“互锁”。
除此之外,为了方便操作和保证Y0和Y1不会同时为ON,在梯形图中还设置了“按钮互锁”,即将反转启动按钮X1的常闭点与控制正转的Y0的线圈串联,将正转启动按钮X0的常闭触点与控制反转的Y1的线圈串联。
设Y0为ON,电动机正转,这是如果想改为反转运行,可以不安停止按钮SB1,直接安反转启动按钮SB3,X1变为ON,它的常闭触点断开,使Y0线圈“失电”,同时X1的敞开触点接通,使Y1的线圈“得电”,点击正转变为反转。
在梯形图中的互锁和按钮联锁电路只能保证输出模块中的与Y0和Y1对应的硬件继电器的常开触点心不会同时接通。
由于切换过程中电感的延时作用,可能会出现一个触点还未断弧,另一个却已合上的现象,从而造成瞬间短路故障。
可以用正反转切换时的延时来解决这一问题,但是这一方案会增大编程的工作量,也不能解决不述的接触触点故障引起的电源短路事故。
如果因主电路电流过大或者接触器质量不好,某一接触器的主触点被断电时产生的电弧熔焊而被粘结,其线圈断电后主触点仍然是接通的,这时如果另一个接触器的线圈通电,仍将造成三相电源短路事故。
为了防止出现这种情况,应在PLC外部设置KM1和KM2的辅助常闭触点组成的硬件互锁电路(见图2),假设KM1的主触点被电弧熔焊,这时它与KM2线圈串联的辅助常闭触点处于断开状态,因此KM2的线圈不可能得电。
按钮联锁正反转控制线路
图2—12 按钮联锁正反转控制电路图
图2-12 按钮联锁正反转控制电路图接触器联锁正反转控制线路
双重联锁正反转控制线路元件安装图
元件明细表
1、线路的运用场合:
正反转控制运用生产机械要求运动部件能向正反两个方向运动的场合。
如机床工作台电机的前进与后退控制;万能铣床主轴的正反转控制;电梯、起重机的上升与下降控制等场所。
2、控制原理分析
(1)、控制功能分析:A、怎样才能实现正反转控制?
B、为什么要实现联锁?
这两个问题是本控制线路的核心所在,务必要透彻地理解,否则只会接线安装,那只是知其然而不知其所以然。
另外,问题的提出,一方面让学生学会去思考,另一方面也培养学生发现问题、分析问题的能力。
教学中,计划先让学生温书预习(5分钟)、寻找答案,再集中讲解。
先提问抽查,让学生能各抒己见、充分发挥,最后再总结归纳,解答所提出的问题,进一步统一全班思路。
答案如下:
A、电机要实现正反转控制:将其电源的相序中任意两相对调即可(简称换相),通常是V相不变,将U相与W 相对调。
B、由于将两相相序对调,故须确保2个KM线圈不能同时得电,否则会发生严重的相间短路故障,因此必须采取联锁。
为安全起见,常采用按钮联锁和接触器联锁的双重联锁正反转控制线路(如原理图所示)
(2)、工作原理分析
C、停止控制:
按下SB3,整个控制电路失电,接触器各触头复位,电机M失电停转
(3)双重联锁正反转控制线路的优点:
接触器联锁正反转控制线路虽工作安全可靠但操作不方便;而按钮联锁正反转控制线路虽操作方便但容易产生电源两相短路故障。
双重联锁正反
转控制线路则兼有两种联锁控制线路的优点,操作方便,工作安全可靠。
3、怎样正确使用控制按钮?
控制按钮按用途和触头的结构不同分停止(常闭按钮)、起动按钮(常开按钮)和复合按钮(常开和常闭组合按钮)。
按钮的颜色有红、绿、黑等,一般红色表示“停止”,绿色表示“起动”。
接线时红色按钮作停止用,绿色或黑色表示起动或通电。
三、注意事项
1、按钮使用规定:红色:SB3停止控制;绿色:SB1正转控制;黑色:SB2反转控制。
2、主电路必须换相(即V相不变,U相与W相对换),才能实现正反转控制。