交流接触器简单接线图
- 格式:doc
- 大小:12.00 KB
- 文档页数:1
交流接触器的原理、选择和接法交流接触器是广泛用作电力的开断和控制电路。
它利用主接点来开闭电路,用辅助接点来执行控制指令。
主接点一般只有常开接点,而辅助接点常有两对具有常开和常闭功能的接点,小型的接触器也经常作为中间继电器配合主电路使用。
交流接触器的接点,由银钨合金制成,具有良好的导电性和耐高温烧蚀性。
交流接触器主要有四部分组成:(1) 电磁系统,包括吸引线圈、动铁芯和静铁芯;(2)触头系统,包括三副主触头和两个常开、两个常闭辅助触头,它和动铁芯是连在一起互相联动的;(3)灭弧装置,一般容量较大的交流接触器都设有灭弧装置,以便迅速切断电弧,免于烧坏主触头;(4)绝缘外壳及附件,各种弹簧、传动机构、短路环、接线柱等。
工作原理: 信息请登陆:输配电设备网当线圈通电时,静铁芯产生电磁吸力,将动铁芯吸合,由于触头系统是与动铁芯联动的,因此动铁芯带动三条动触片同时运行,触点闭合,从而接通电源。
当线圈断电时,吸力消失, 动铁芯联动部分依靠弹簧的反作用力而分离,使主触头断开,切断电源。
交流接触器的选择:(1)持续运行的设备。
接触器按67-75%算.即100A的交流接触器,只能控制最大额定电流是67-75A以下的设备。
(2)间断运行的设备。
接触器按80%算.即100A的交流接触器,只能控制最大额定电流是80A以下的设备。
信息请登陆:输配电设备网(3)反复短时工作的设备。
接触器按116-120%算。
即100A的交流接触器,只能控制最大额定电流是116-120A以下的设备。
还要考虑工作环境和接触器的结构形式。
还要说明的一点是:由于市场竞争激烈,国内有些厂家为降低成本,已经在偷工减料,比如:在线圈的制作减小线径甚至少绕匝数,在触头上用不符合国标的材料或厚度和截面都不够。
这种情况不仅体现在接触器上,在其他如短路器等产品上也是如此。
造成在实际使用中,标的是100A 的接触器或短路器,其实际负载量只能在80A甚至更低,故障率很高。
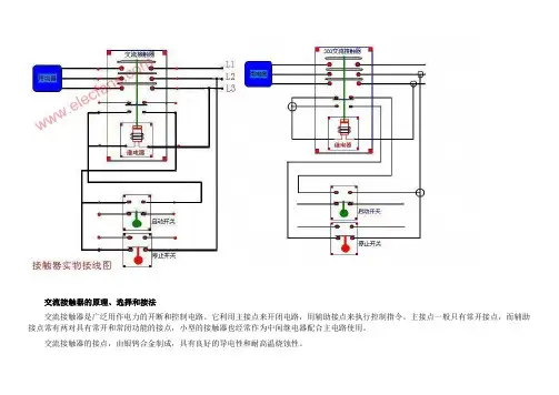
图片:图片:交流接触器实物接线图交流接触器接线图电动机可逆运行控制电路的调试1、检查主回路路的接线是否正确,为了保证两个接触器动作时能够可靠调换电动机的相序,接线时应使接触器的上口接线保持一致,在接触器的下口调相。
2、检查接线无误后,通电试验,通电试验时为防止意外,应先将电动机的接线断开。
故障现象预处理;1、不启动;原因之一,检查控制保险FU是否断路,热继电器FR接点是否用错或接触不良,SB1按钮的常闭接点是否不良。
原因之二按纽互锁的接线有误。
2、起动时接触器“叭哒”就不吸了;这是因为接触器的常闭接点互锁接线有错,将互锁接点接成了自己锁自己了,起动时常闭接点是通的接触器线圈的电吸合,接触器吸合后常闭接点又断开,接触器线圈又断电释放,释放常闭接点又接通接触器又吸合,接点又断开,所以会出现“叭哒”接触器不吸合的现象。
3、不能够自锁一抬手接触器就断开,这是因为自锁接点接线有误。
电动机可逆运行控制电路为了使电动机能够正转和反转,可采用两只接触器KM1、KM2换接电动机三相电源的相序,但两个接触器不能吸合,如果同时吸合将造成电源的短路事故,为了防止这种事故,在电路中应采取可靠的互锁,上图为采用按钮和接触器双重互锁的电动机正、反两方向运行的控制电路。
线路分析如下:一、正向启动:1、合上空气开关QF接通三相电源2、按下正向启动按钮SB3,KM1通电吸合并自锁,主触头闭合接通电动机,电动机这时的相序是L1、L 2、L3,即正向运行。
二、反向启动:1、合上空气开关QF接通三相电源2、按下反向启动按钮SB2,KM2通电吸合并通过辅助触点自锁,常开主触头闭合换接了电动机三相的电源相序,这时电动机的相序是L3、L2、L1,即反向运行。
三、互锁环节:具有禁止功能在线路中起安全保护作用1、接触器互锁:KM1线圈回路串入KM2的常闭辅助触点,KM2线圈回路串入KM1的常闭触点。
当正转接触器KM1线圈通电动作后,KM1的辅助常闭触点断开了KM2线圈回路,若使KM1得电吸合,必须先使KM2断电释放,其辅助常闭触头复位,这就防止了KM1、KM2同时吸合造成相间短路,这一线路环节称为互锁环节。
交流接触器各接线端子作用图解------------------------------------------
常规L1、L2、L3为A相、B相、C相电源进线;
常规T1、T2、T3为A相、B相、C相电源出线;
A1、A2为接触器线圈两端;有两个A2是厂家为方便接线,A2有两个接线点,是一样
的,接线时可以A1、A2接在接触器一侧,也可以接在接触器两侧;
13NO、14NO为常闭接点;
科普一下:
NC和NO都是辅助触点,NC是常闭点,NO是常开点。
NO和NC 的触点编号是有规律的。
11和12是一对常闭点,13和14是一对常开点,21和22是一对常闭点,23和24是一对
常开点,以此类推,所有带2的点都是常闭点,所有带4的点都是常开点。
偶数是端子,奇数是普通端子。
接触器分为主触点和辅助触点。
主触头的上口连接电源,下口连接负载。
A1和A2是接触器的线圈,220V线圈的接一零一火,380V线圈的接两个火线。
辅触点是用来自锁和互锁的。
NO、NC分别表示常开和常闭。
还有的直接是数字表示
常闭的有:11 12、21 22、31 32、41 42常开的有:13 14、23 24、33 34、43 44。
交流接触器简单接法
先从简单电路开始学
1)先接一个开关点动控制接接触器
2)再加个自锁
3)再加个停止开关
一步比一步深的学小电路,和起来就组成大电路了
简单的接法接电路的顺序接,主电路:从空开下出线三根接接触器上的L1,出线接T1,再到电机.控制电路,看你的接触器线圈的电压是多少,选择控制电压,后面再说.现在你用两根线分别接在停止按钮的两端,这两根线,一条做个记号为1先不管,另一根做记号2接到启动接钮的一边,启动按钮的另一边做个记号3接到接触器线圈A2接线瑞子上,再从A1的接线端子上引一根线做记号4出来先不管也放着.下面来接接触器上自锁线,你从记号2的线上引一条出来接到接触器的13 NO的接线端子上,这个记号也是2,在用一根线把接触器A2和接触器的14NO连起来就算完成了.现在看你接触器的线圈电压是多少,有22 0,的,把记号1和4分别接在接触器的合适电源上火线和零线(或都是正极和负极)1接火线或者正极,4接零或者负极并且在1 的线内接上保险就算完成了.下面就试机了,先从接触器上断开到电机的电源,打上开关,开关几次看看接触器的动作是不是正常,正常就把电机接上就可以了,电机转向不对把电机电源线随意两根调一下就行了。
交流接触器实物接线图电动机可逆运行控制电路的调试1、检查主回路路的接线是否正确,为了保证两个接触器动作时能够可靠调换电动机的相序,接线时应使接触器的上口接线保持一致,在接触器的下口调相。
2、检查接线无误后,通电试验,通电试验时为防止意外,应先将电动机的接线断开。
故障现象预处理;1、不启动;原因之一,检查控制保险FU是否断路,热继电器FR接点是否用错或接触不良,SB1按钮的常闭接点是否不良。
原因之二按纽互锁的接线有误。
2、起动时接触器“叭哒”就不吸了;这是因为接触器的常闭接点互锁接线有错,将互锁接点接成了自己锁自己了,起动时常闭接点是通的接触器线圈的电吸合,接触器吸合后常闭接点又断开,接触器线圈又断电释放,释放常闭接点又接通接触器又吸合,接点又断开,所以会出现“叭哒”接触器不吸合的现象。
3、不能够自锁一抬手接触器就断开,这是因为自锁接点接线有误。
电动机可逆运行控制电路为了使电动机能够正转和反转,可采用两只接触器KM1、KM2换接电动机三相电源的相序,但两个接触器不能吸合,如果同时吸合将造成电源的短路事故,为了防止这种事故,在电路中应采取可靠的互锁,上图为采用按钮和接触器双重互锁的电动机正、反两方向运行的控制电路。
线路分析如下:一、正向启动:1、合上空气开关QF接通三相电源2、按下正向启动按钮SB3,KM1通电吸合并自锁,主触头闭合接通电动机,电动机这时的相序是L1、L2、L3,即正向运行。
二、反向启动:1、合上空气开关QF接通三相电源2、按下反向启动按钮SB2,KM2通电吸合并通过辅助触点自锁,常开主触头闭合换接了电动机三相的电源相序,这时电动机的相序是L3、L2、L1,即反向运行。
三、互锁环节:具有禁止功能在线路中起安全保护作用1、接触器互锁:KM1线圈回路串入KM2的常闭辅助触点,KM2线圈回路串入KM1的常闭触点。
当正转接触器KM1线圈通电动作后,KM1的辅助常闭触点断开了KM2线圈回路,若使KM1得电吸合,必须先使KM2断电释放,其辅助常闭触头复位,这就防止了KM1、KM2同时吸合造成相间短路,这一线路环节称为互锁环节。
交流接触器实物接线图及说明Prepared on 24 November 2020描述:交流接触器实物接线图图片:描述:交流接触器实物接线图图片:交流接触器实物接线图交流接触器接线图电动机可逆运行控制电路的调试1、检查主回路路的接线是否正确,为了保证两个接触器动作时能够可靠调换电动机的相序,接线时应使接触器的上口接线保持一致,在接触器的下口调相。
2、检查接线无误后,通电试验,通电试验时为防止意外,应先将电动机的接线断开。
故障现象预处理;1、不启动;原因之一,检查控制保险FU是否断路,热继电器FR接点是否用错或接触不良,SB1按钮的常闭接点是否不良。
原因之二按纽互锁的接线有误。
2、起动时接触器“叭哒”就不吸了;这是因为接触器的常闭接点互锁接线有错,将互锁接点接成了自己锁自己了,起动时常闭接点是通的接触器线圈的电吸合,接触器吸合后常闭接点又断开,接触器线圈又断电释放,释放常闭接点又接通接触器又吸合,接点又断开,所以会出现“叭哒”接触器不吸合的现象。
3、不能够自锁一抬手接触器就断开,这是因为自锁接点接线有误。
电动机可逆运行控制电路为了使电动机能够正转和反转,可采用两只接触器KM1、KM2换接电动机三相电源的相序,但两个接触器不能吸合,如果同时吸合将造成电源的短路事故,为了防止这种事故,在电路中应采取可靠的互锁,上图为采用按钮和接触器双重互锁的电动机正、反两方向运行的控制电路。
线路分析如下:一、正向启动:1、合上空气开关QF接通三相电源2、按下正向启动按钮SB3,KM1通电吸合并自锁,主触头闭合接通电动机,电动机这时的相序是L1、L2、L3,即正向运行。
二、反向启动:1、合上空气开关QF接通三相电源2、按下反向启动按钮SB2,KM2通电吸合并通过辅助触点自锁,常开主触头闭合换接了电动机三相的电源相序,这时电动机的相序是L3、L2、L1,即反向运行。
三、互锁环节:具有禁止功能在线路中起安全保护作用1、接触器互锁:KM1线圈回路串入KM2的常闭辅助触点,KM2线圈回路串入KM1的常闭触点。