CHINT正泰CJ40系列交流接触器
- 格式:pdf
- 大小:2.37 MB
- 文档页数:3
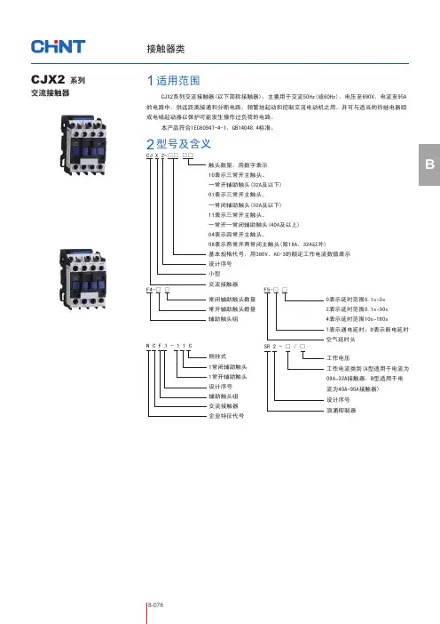
BCJX2系列交流接触器(以下简称接触器),主要用于交流50Hz(或60Hz),电压至690V,电流至95A 的电路中,供远距离接通和分断电路、频繁地起动和控制交流电动机之用,并可与适当的热继电器组成电磁起动器以保护可能发生操作过负荷的电路。
本产品符合IEC60947-4-1,GB14048.4标准。
CJX2交流接触器CJ X 2-□□ □□触头数量,用数字表示 10表示三常开主触头、 一常开辅助触头(32A及以下) 01表示三常开主触头、 一常闭辅助触头(32A及以下) 11表示三常开主触头、一常开一常闭辅助触头(40A及以上) 04表示四常开主触头、08表示两常开两常闭主触头(除18A、32A以外)基本规格代号,用380V、AC-3的额定工作电流数值表示 设计序号 小型 交流接触器 F4-□ □常闭辅助触头数量 常开辅助触头数量 辅助触头组F5-□ □0表示延时范围0.1s3s ~ 2表示延时范围0.1s 30s ~ 4表示延时范围10s 180s ~ T表示通电延时;D表示断电延时 空气延时头适用范围1型号及含义2系列侧挂式1常闭辅助触头1常开辅助触头设计序号辅助触头组交流接触器企业特征代号N C F 1-11C工作电压工作电流类别(A型适用于电流为09A 32A接触器,B型适用于电~流为40A 95A接触器)~设计序号浪涌抑制器SR 2 - □ / □3.1 周围空气温度为:-5℃+40℃,24小时内其平均值不超过+35℃。
~3.2 海拔高度:不超过2000m。
3.3 大气条件:最高温度+40℃时,空气的相对湿度不超过50%;在较低温度下可以允许有较高的相对湿度,例如20℃时达90%。
对由于温度变化偶 尔产生的凝露应采取特殊的措施。
3.4 污染等级:3级。
3.5 安装类别:Ⅲ类。
3.6 安装条件:安装面与垂直面倾斜度不大于±5°。
3.7 冲击振动:产品应安装和使用在无显著摇动、冲击和振动的地方。
CJ40系列交流接触器技术参数用途CJ40系列交流接触器主要用于交流50Hz或60Hz,额定电压至660V或1140V,电流至1000A的电力系统中接通和分断电器,并与适当的热继电器或电子保护装置组合成电动机超动器,以保护可能发生的电路过载。
特点强吹弧触头系统;栅片式塑料灭弧罩;体积小,结构紧凑飞弧距离小正常工作条件.海拔不超过2000m;周围空气相对温度在最高温度为+40℃且24小时平均值不超过+35℃;周围空气温度下限-5℃;空气相对湿度在最高温度为+40℃时不超过90%,由于温度变化在产品上发生凝露的情况必须采取措旋;安装类别(过电压)为III类;安装面与垂直面的角度不大于+50,组成矿用起动的接触器倾斜度不大于150,250A以下规格的接触器允许在安装面内旋转900安装。
型号说明CJ 40-□□□CJ:交流接触器 40:设计代号□:基本规格代号用380V.AC-3的le表示□:矿用接触器用字母K表示,节能型用J表示□:辅助代号注:辅助规格代号共由五部分组成,根据需要按下列顺序选用:a 第一部分用字母"Y"表示一般型,可以不写出。
"N"表示可逆型;b 第二部分用1位数字表示电路极数:3、4,分别表示3极4极,3可以不写出;c 第三部分用2位数字表示最高额定工作电压:"06"表示660V,可以不写出,"11"表示1140V;d 第四部分表示额定控制电压,用字母"AC"表示交流,"DC"表示直流,字母后用额定控制电源电压的数值表示,但"AC380"可以不写出;e 第五部分用字母"F"和2位数字表示辅助触头种类及数量,前一位数字表示常开辅助触头对数,后一位数字表示常闭辅助接触头对数,但F42可以不写出。
技术数据辅助触头外形安装尺寸。
额定工作电流Ie:6A~630A 额定工作电压Ue:220V~690V额定绝缘电压:690V(NXC-06M~100)、1000V(NXC-120~630)极数:3P、4P(仅NXC-06M~12M)线圈控制方式:AC(NXC-06(M)~225)、DC(NXC-06M~12M)、 AC/DC(NXC-265~630)安装方式:NXC-06M~100卡轨和螺钉安装、NXC-120~630螺钉安装● ● ● ● ● ● 概述适用范围● ● 全新的NXC系列交流接触器,外观新颖,结构紧凑。
主要用于频繁地起动和控制 交流电动机,远距离接通和分断电路,并可与适当的热过载继电器组成电磁起动器。
符合标准:GB 14048.1/IEC 60947-1、GB 14048.4/IEC 60947-4-1、GB 14048.5/ IEC 60947-5-1、GB 21518。
主要参数工作条件和安装条件型号说明型号举例:NXC-12 220V 50Hz表示接触器在AC-3使用类别下,主电路电压为380V/400V时,其额定工作电流为12A的交流接触器,每个接触器本体均自带1常开和1常闭的辅助触头,线圈控制电压为220V交流,频率50Hz。
/N:可逆接触器06、09、1216、18、22、25、32、38、40、50、6575、85、100120、160、185225、265、330400、500、630、NXC系列交流接触器24V、36V、48V、110V、127V、220V、380V、415V (AC:06A~225A ;AC/DC:265A~630A)50Hz、60Hz、50/60HzNXC系列迷你型3极交流接触器NXC系列迷你型4极交流接触器50Hz、60Hz、50/60Hz/Z:直流控制线圈/N:可逆接触器06M 09M 12M10:一常开01:一常闭交流:24V、36V、48V、110V、127V、220V、380V、415V 直流:24V、 48V、 110V、 220V/22:二常开二常闭主触头/4:四常开主触头/Z:直流控制线圈/N:可逆接触器06M 09M12M交流:24V、36V、48V、110V、127V、220V、380V、415V、直流:24V、 48V、110V、 220V50Hz、60Hz、50/60Hz注:06A-100A规格产品自带1常开加1常闭辅助触头;120A-630A规格产品自带2常开加2常闭辅助触头。
ZCK 智能复合开关Z CK系列智能复合开关是一种智能化的新型控制执行部件,主要针对可控硅和交流接触器在低压补偿应用方面存在的不足而精心研制开发的新一代低压电容复合开关(或称同步开关)。
本产品适用于对低压无功补偿电容的通断控制。
当接到外部控制信号后,通过逻辑判断,自动寻找过零点,实现电压过零投入和电流过零点切除,无涌流。
采用磁保持继电器,无可控硅并联,只在投切瞬间耗电,触点不烧结,功耗低,无谐波注入。
同时具有电压异常保护,缺相保护,故障自诊断,运行指示等功能。
开关性能优于同类产品,尤其是在产品可靠性方面获得极大提高。
符合标准:GB/T29312-2012、GB 18048.4Z C K -□-□-□□(□)默认为+12VDC直流控制信号RS485为通讯控制,AC220V/380V为交流控制信号S表示紧凑型产品, Y t表示一体式产品额定电流(A)额定电压(V)电容器接法:△-三相共补Y-单相分补智能复合开关企业代号主要型号配置表:备注: 1、新增AC220V/380V交流型复合开关,可以直接替代电容切换接触器CJ19;2、可特殊订做纯可控硅模块TSC智能低压动态无功调节器,如TSC--400-60A△电力电子及其它电器类正泰-智慧能源解决方案提供商 l 674 3.1 额定工作电压:共补380VAC±20%/分补220VAC±20%3.2 控制电容容量:三相≤50kvar,△型接法;单相≤15kvar,Y型接法3.3 额定电流:100A、60A、32A3.4 投入涌流倍数:≤3.0Ic3.5 功耗:<1.5W3.6 开关使用寿命:>20万次3.7 接触压降:≤100mV3.8 开关耐压:≥2500V3.9 动作响应时间:≤100mS3.10 每次接通与关断间隔:≥1S3.11 连续两次接通间隔时间:普通型≥120S,紧凑型≥0.5S,一体式≥5S4.1 过零投切:智能复合开关的基本工作原理是通过过零检测与逻辑判断,实现电压过零导通和电流过零切断。
CJX2-0901 CJX2-0901 CJX2-1201 CJX2-1210 CJX2-1801 CJX2-1810 CJX2-2501 CJX2-251 0 CJX2-3201 CJX2-3210 CJX2-4011 CJX2-5011 CJX2-6511 CJX2-8011 CJX2-9511交流接触器触点家用交流接触器一、适用范围CJX2-0901(LC1-0901)系列交流接触器(以下简称接触器)适用于交流50Hz或60Hz,电压至660V、电流95A的电路中,供远距离接通与分断电路及频繁起动、控制交流电动机,接触器还可组装积木式辅助触头组、空气延时头、机械联锁机构等附件,组成延时接触器、可逆接触器、星三角起动器,并且可以和热继电器直接插接安装组成电磁起动器。
本产品按 IEC60947-4-1、GB14048.4及JB/T7435 等标准设计、制造与检验。
注:3P:三对常开主触头,NO:一对常开辅助触头,NC:一对常闭辅助触头。
辅助触头的含空气延时头的型号含义三、主要技术参数表2接触器可与表3、表4中任一个附件组装辅助触头组使用类别额定工作电压 (V )额定工作电流(A )控制容量约定发热电流A寿命接通分断AC-15 380 0.95 3600VA 360VA10同主触头DC-13 220 0.15 33W 33W表3空气延时头表4三、主要技术3.3负载能力(见表6)3.4线圈参数(见表7)四、外形尺寸与安装尺寸?注:为了更方便用户对现有设备电器维修及更新,本公司特别设计了用CJX2系列交流接触器替代CJ10系列交流接触器的过渡安装板。
具体替代的规格型号及性能见表8表1六、工作条件和安装条件△周围空气温度-5℃~+40℃;△安装地点海拔不超过2000m;△最高温度为+40℃时,空气的相对湿度不超过50%,在较低温度下允许有较高的相对湿度,例如20℃时达到90%;对由于温度变化偶尔产生的凝露应采取特殊的措施;△污染等级为“污染等级3”;△安装类别为“安装类别Ⅲ”;△除用螺钉安装外,还可采用35mm、75mm标准卡轨安装。
CJ20系列交流接触器快速选型表
说明:当辅助触头常开触头数为4、常闭触头数为2时,选用辅助触头时代码、辅助触头常开触头数、常闭触头数省略
CJ20系列交流接触器技术数据和性能
CJ20系列交流接触器技术数据和性能
CJ20系列交流接触器可配用的辅助触头
CJ40系列交流接触器快速选型表
说明:当辅助触头常开触头数为4、常闭触头数为2时,选用辅助触头时代号、辅助触头常开触头数、常闭触头数省略
CJ40系列交流接触器技术数据和性能
CJ40系列交流接触器技术数据和性能
CJ40系列交流接触器可配用的辅助触头。
CJ40-63交流接触器ANSYS详细求解步骤本次所计算的交流接触器为正泰的CJ40-63型号接触器,线圈电压为交流380V,主触头电压为660V,线圈匝数为2800匝。
1、点击Main Menu>Preference,出现图1所示界面。
选择其中Magnetic-Node选项图12、参数化建模(1)设置参数点击Utility Menu>Parameters>Scalar parameters,出现如图2所示界面,在对话框中输入如下参数:A=20 B=25 C=20 D=5 E=20 F=30 G=10 H=20 I=30输入完成所有数据后点击“Close”关闭对话框。
图2(2)创建体点击Main Menu>Preprocessor>Modeling>Creat>Volumes>Block>By Dimensions,出现图3所示界面,分别创建:X1 X2 Y1 Y2 Z1 Z2BLOCK1, 0 A+B+C -F D+E I/2 -I/2 BLOCK2, 0 A+B+C 0 D I/2 -I/2 BLOCK3, A A+B D D+G I/2 -I/2 BLOCK4, A A+B 0 -H I/2 -I/2每次创建一个体后按Apply,输完全部体后按OK。
图3(3)创建如图4所示模型点击Main Menu> Preprocessor>Modeling>Operate>Booleans>Sbtract>VOlums,出现图5所示界面,在图5中的输入“1”,点击OK,再分别选中体2、体3、体4,点击OK,完成体删除操作。
操作完成后图形如图7图6 图7(4)创建倒角1)创建倒角面点击Main Menu> Preprocessor>Modeling>Creat>Area fillet,出现图8所示界面,分别选中模型中要创建倒角的两个面,之后点击OK。
CJX2-0901CJX2-0901CJX2-1201CJX2-1210CJX2-1801CJX2-1810CJX2-2501CJX2-2510CJX2-3201CJX2-3210CJX2-4011CJX2-5011CJX2-6511CJX2-8011C J X2-9511交流接触器触点家用交流接触器一、适用范围CJX2-0901(LC1-0901)系列交流接触器(以下简称接触器)适用于交流50Hz或60Hz,电压至660V、电流95A的电路中,供远距离接通与分断电路及频繁起动、控制交流电动机,接触器还可组装积木式辅助触头组、空气延时头、机械联锁机构等附件,组成延时接触器、可逆接触器、星三角起动器,并且可以和热继电器直接插接安装组成电磁起动器。
本产品按IEC60947-4-1、GB14048.4及JB/T7435等标准设计、制造与检验。
注:3P:三对常开主触头,NO:一对常开辅助触头,NC:一对常闭辅助触头。
辅助触头的含空气延时头的型号含义三、主要技术参数表2接触器可与表3、表4中任一个附件组装 辅助触头组使用类别额定工作电压(V ) 额定工作电流(A )控制容量约定发热电流A寿命接通 分断 AC-15 380 0.95 3600VA 360VA 10同主触头DC-13 2200.1533W33W表3空气延时头表43.3负载能力(见表6)3.4线圈参数(见表7)四、外形尺寸与安装尺寸注:为了更方便用户对现有设备电器维修及更新,本公司特别设计了用CJX2系列交流接触器替代CJ10系列交流接触器的过渡安装板。
具体替代的规格型号及性能见表8表1六、工作条件和安装条件△周围空气温度-5℃~+40℃;△安装地点海拔不超过2000m;△最高温度为+40℃时,空气的相对湿度不超过50%,在较低温度下允许有较高的相对湿度,例如20℃时达到90%;对由于温度变化偶尔产生的凝露应采取特殊的措施;△污染等级为“污染等级3”;△安装类别为“安装类别Ⅲ”;△除用螺钉安装外,还可采用35mm、75mm标准卡轨安装。