CJX2交流接触器选型手册
- 格式:pdf
- 大小:1.11 MB
- 文档页数:9
BCJX2系列交流接触器(以下简称接触器),主要用于交流50Hz(或60Hz),电压至690V,电流至95A 的电路中,供远距离接通和分断电路、频繁地起动和控制交流电动机之用,并可与适当的热继电器组成电磁起动器以保护可能发生操作过负荷的电路。
本产品符合IEC60947-4-1,GB14048.4标准。
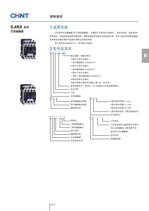
CJX2交流接触器CJ X 2-□□ □□触头数量,用数字表示 10表示三常开主触头、 一常开辅助触头(32A及以下) 01表示三常开主触头、 一常闭辅助触头(32A及以下) 11表示三常开主触头、一常开一常闭辅助触头(40A及以上) 04表示四常开主触头、08表示两常开两常闭主触头(除18A、32A以外)基本规格代号,用380V、AC-3的额定工作电流数值表示 设计序号 小型 交流接触器 F4-□ □常闭辅助触头数量 常开辅助触头数量 辅助触头组F5-□ □0表示延时范围0.1s3s ~ 2表示延时范围0.1s 30s ~ 4表示延时范围10s 180s ~ T表示通电延时;D表示断电延时 空气延时头适用范围1型号及含义2系列侧挂式1常闭辅助触头1常开辅助触头设计序号辅助触头组交流接触器企业特征代号N C F 1-11C工作电压工作电流类别(A型适用于电流为09A 32A接触器,B型适用于电~流为40A 95A接触器)~设计序号浪涌抑制器SR 2 - □ / □3.1 周围空气温度为:-5℃+40℃,24小时内其平均值不超过+35℃。
~3.2 海拔高度:不超过2000m。
3.3 大气条件:最高温度+40℃时,空气的相对湿度不超过50%;在较低温度下可以允许有较高的相对湿度,例如20℃时达90%。
对由于温度变化偶 尔产生的凝露应采取特殊的措施。
3.4 污染等级:3级。
3.5 安装类别:Ⅲ类。
3.6 安装条件:安装面与垂直面倾斜度不大于±5°。
3.7 冲击振动:产品应安装和使用在无显著摇动、冲击和振动的地方。
220V CJX2F -115交接触器LC1-F115 380V一、CJX2-F115交接触器用途与规格 CJX2-F115、CJX2-F150、CJX2-F185、CJX2-F225、CJX2-F265、CJX2-F330、CJX2-F400、CJX2-F500、CJX2-F630、CJX2-F780 、CJX2-F800、CJX2-F1250(LC1-F115、LC1-F150、LC1-F185、LC1-F225、LC1-F265、LC1-F330、LC1-F400、LC1-F500、LC1-F630、LC1-F780 、LC1-F800、LC1-F1250)C JX2F -150(LC1-F150)系列交流接触器(以下简称接触器)适用于交流50Hz 或60Hz ,额定电压至1000V ,额定电流至1250A 以下的电力线路电路中,供远距离接通与分断电路及频繁起动、控制交流电动机。
接触器还可与辅助头组,空气延时头,机械联锁机构等附件,组成延时接触器、机械联锁接触器、星三角起动器。
并且可与适合的热继电器组成磁力起动器,以保护可能发生操作过负荷的电路中。
产品符合GB14048.4标准。
二、产品优点●产品符合IEC 、NFC 、VDE 、BS 等一些先进国家的标准及中国GB14048-4标准。
能在世界任何国家和地区及相对恶劣环境中使用●技术经济指达到当代世界先进水平,具有体积小、重量轻、能耗低、寿命长、能派生、互换维修方便●产品在通电吸合及断电释放过程中的动作可靠性,在当代同类用途产品中处于领先地位。
三:型号及含义一些常见的型号有:CJX2-F115、CJX2-F150、CJX2-F185、CJX2-F225、CJX2-F265、CJX2-F330、CJX2-F400、CJX2-F500、CJX2-F630、CJX2-F780 、CJX2-F800、CJX2-F1250(LC1-F115、LC1-F150、LC1-F185、LC1-F225、LC1-F265、LC1-F330、LC1-F400、LC1-F500、LC1-F630、LC1-F780 、LC1-F800、LC1-F1250)接触器可与表3、表4中任一个附件组装空气延时头表4四、主要技术参数4.1电寿命曲线(见图1)接触器115-780A注:重为三级接触器的重量4.3线圈参数线圈电源控制电压Us(V):AC24、48、110、220、380,DC24、110、220;五、使用环境与安装条件1、海拔高度不超过2000米;2、周围环境温度:-5~+40℃;3、空气相对湿度:在+40℃时不超过50%,较低温度下可以有较高的相对湿度;+25℃时不超过90%,并考虑因温度变化发生在产品表面的凝露;4、大气条件:没有会引起爆炸危险的介质,也没有腐蚀金属和破坏绝缘的气体和导电尘埃;在没有雨雪侵袭和太阳直射的地方;5、安装类别为“安装类别Ⅲ”。
北京办事处地址:北京市丰台区枫竹苑一区(未来假日花园)18-10 邮编:100076天津办公点地址:天津市西青区凯安道凯信佳园9-3-401邮编:300100沈阳办公点地址:辽宁省沈阳市于洪区细河南路碧桂园银河城钻石郡148-3邮编:110000长沙办公点地址:湖南长沙市芙蓉区万象企业公馆5栋2709邮编:410000郑州办公点地址:河南郑州金水区青年路145号6号楼17层1706号邮编:450000武汉办公点地址:湖北武汉市江汉区新华路186号福星国际商会大厦2516、2517室邮编:430000温州办公点地址:浙江省乐清市柳市镇德力西工业园邮编:325604成都办公点地址:成都市金牛区人民北路二段118号金牛万达广场甲级C座 16楼1603号邮编:610000南京办公点地址:江苏省南京市秦淮区洪武路23号隆盛大厦1505、1506室邮编:210000重庆办公点地址:重庆市九龙坡区渝洲路4号18-9号邮编:400039广州办事处地址:广州市荔湾区南岸路63号城启大厦1905室 邮编:510160南宁办公点地址:南宁市西乡塘区北大路中梦泽园小区岳阳阁5单元202室邮编:530003昆明办公点地址:昆明市西山区棕树营街道办事处土堆村碧鸡名城C地块9幢2802室邮编:650000贵阳办公点地址:贵阳市观山湖区石林东路中天帝景传说B区B4栋1单元1302室西安办事处地址:陕西西安市莲湖区大庆路三号蔚蓝国际A705 邮编:710082新疆办公点地址:新疆乌鲁木齐市米东区米东南路红光雅居D区6号楼3单元602室邮编:830000青岛办公点地址:青岛市城阳区正阳路177号15号楼2单元903室邮编:214000福建办公点地址:福州市晋安区东二环泰禾广场7号楼1117单元邮编:350024济南办公点地址:山东省济南市历下区工业南路55号未来城商务中心13#楼608室邮编:250000杭州办公点地址:杭州市江干区蓝桥景苑11幢2单元1002室邮编:310016南昌办公点地址:江西南昌市西湖区广场东路恒茂国际华城23幢2907邮编:330002深圳办公点地址:深圳市龙华新区民丰路1号碧水龙庭7栋4单元14D 邮编:518109兰州办公点地址:兰州市城关区瑞德摩尔万国港E座2208邮编:730020电话:153****1522合肥办公点地址:安徽省合肥市瑶海区武里山路五里山天街3A-1402室邮编:230000吉林办公点地址:吉林省长春市经开区浦东路与深圳街交汇处虹湾国际A座706室邮编:130031黑龙江办公点地址:黑龙江省哈尔滨市道外区润达国际D座2单807室邮编:150050石家庄办公点地址:石家庄市裕华区华兴生活小区41-1-102邮编:050011太原办公点地址:山西太原市万柏林区西矿街70号红星小区五单元1402邮编:030024石家庄物流地址:河北省石家庄市元氏县殷村石武铁路东国达物流园内电话:155****1257辽宁物流地址:沈阳市苏家屯区雪莲街188号(雪莲街与四环路交叉口)华翔东北亚贸城 D1 德力西陕西物流地址:陕西省西安市六村堡丰产路西段陕西商储物流园南区B1号德力西仓库山东物流地址:山东省临沂市经济技术开发区翔宇路23号华派克物流园内 重庆物流地址:重庆市江津区珞璜工业园B区重庆西部诚通物流有限公司5号库成都物流地址:四川省成都市青白江区国际集装箱物流园区德汇路9号4栋4-4号广东物流地址:广东省佛山市南海区里水镇怡和二路银裕木业制品厂直入100米河南物流地址:河南省郑州市经济开发区国际物流园喜达路宇培物流园(礼通路)东北W4-A区4B 58-59号湖北物流地址:湖北省武汉市东西湖区临空港大道23号捷利物流园3号库温州物流地址:浙江省乐清市柳市镇德力西高科技生态工业园新疆物流地址:乌鲁木齐市友谊路230号(新疆诚通国际物流园内德力西仓库)芜湖物流地址:安徽省芜湖市芜湖县新芜经济开发区朝阳路德力西物流中心工业控制系列产品样本CJX2v交流接触器JR2v热过载继电器CJX2H交流接触器JR2H热过载继电器CDC19v切换电容接触器CDS2v电磁启动器JZC4v接触器式继电器CJX2H 265~630电子式线圈,精准吸合CJX2H 265~630较同类产品体积减小20%~40%,节省柜内空间CDS2v电磁启动器产品范围传承经典技术平台,自主创新,在领航者的基础上再次升级,再次领导国产接触器产品升级迭代。
CJX2(LC2)系列交流接触器
一、适用范围
CJX2(LC2)系列交流接触器适用于交流50Hz或
60Hz,额定绝缘电压690~1000V,在AC-3使用类别下额定工作电压为380V,额定工作电流至9 5A 的电力系统中,供远距离接通和分断电路,频繁地起动和控制交流电动机之用。
并可与适当的热继电器或电子式保护装置组合成电磁起动器以保护可能发生过载的电路。
二、结构特征
CJX2(LC2)系列交流接触器具有体积小、重量轻、寿命长、功耗小,可按要求组合派生,可配置积木式辅助触头组,空气延时头,机械联锁机构等附件,组成延时接触器,机械联锁接触器,星三角起动器,并且可以和热继电器直接插接安装组成电磁起动器。
产品除螺钉安装外,还可用3 5mm(75mm)标准卡轨安装。
技术参数:
CJX2(LC1) 系列交流接触器适用交流50或60赫兹,额定电压为660V,额定电流95A电力系统中,作接通和分断电路、频繁的起动和控制交流电动机之用。
可同辅助触头用、延时继电器和机器联锁机构等附件、组件组装成延时接触器、星三角起动器,并且可以和热继电器直接插接安装组成电磁起动器。
根据IEC158-1,VDE0660 & BS5452生产。
CJX2系列交流接触器(以下简称接触器)主要用于交流50Hz或60Hz,额定工作电压至660V,额定工作电流至95A 的电路中,供远距离接通与分断电路之用,并可与热继电器直接插接组成电磁起动器,以保护可能发生操作过负荷的电路。
接触器还可组装积木式辅助触头组、空气延时头、机械联锁机构等附件,组成延时接触器、可逆接触器、星三角起动器。
本产品按 IEC60947-4-1、GB14048.4及JB/T7435 等标准设计、制造与检验。
1 适用范围2 型号及其含义数字10表示接触器32A及以下,触头为3P+NO;数字01表示接触器32A 以下,触头为3P+NC;及数字11表示接触器40A 以上,触头为3P+NO+NC;及数字04表示接触器25A 以下,触头为4P;及数字08表示接触器25A 以下,主触头为2P+2R 及P为主动合触头,R为主动断触头(NO-动合辅助触头,NC-动断辅助触头)额定工作电流设计序号小型交流接触器CJX2- 3 正常工 作条件和安装条件3.1 周围空气温度为: -5℃~+40℃,24 小时内其平均值不超过 +35℃。
3.2 海拔:不超过2 000 m 。
3.3 大气条件:在+40℃时大气相对湿度不超过50%,在较低温度下可以有较高的相对湿度,最湿月的月平均最低温度不超过+25℃,该月的月平均最大相对湿度不超过90%,并考虑因温度变化发生在产品上的凝露。
3.4 污染等级:3级。
3.5 安装类别:Ⅲ类。
3.6 安装条件:安装面与垂直面倾斜度不大于5。
3.7 冲击振动:产品应安装和使用在无显著摇动,冲击和振动的地方。
4 技术参数4.1 接触器主要技术数据见表1。
4.2 接触器线圈主要技术数据见表2。
4.3 F4( LA1-D) 系列辅助触头组及LA2-D、LA3-D系列空气延时头的技术参数见表3及表4。
型 号C J X 2-09C J X 2-C J X 2-C J X 2-C J X 2-C J X 2-1218253240C J X 2-C J X 2-C J X 2-C J X 2-50638095操作频率电寿命主触头机械寿命 次/hA C -4 万次A C -3 万次A C -3 次/hA C -4 次/h机械寿命 万次根2软线带冷压端头 m m2软线不带冷压端头 m m2单根硬线 m m质 量 k g接线端子300 150 2 400 1 200 3 600300 300 150 150 150 150 1 200 1 200 1 200 1 200 1 200 2 400 2002 000121212121212121212122.5410 16 252.5466 16 6 10 6 10 16 6 2510 16 2516 256 50 35 50 50 3550 4464466 1025 -102550 50 ----160150 1 200 1506000.320.35 0.49 0.551.07 1.10 1.441.44 1.070.32 电寿命20-1520-715-715-710-777-620 7-57-51 000表1 主要技术数据额定绝缘电压 V约定发热电流(≤40℃时)A380V 额定工作电流 A控制单相电动机容量 k WA C -3时控制三相鼠笼型电动机容量 k W接通最大电流 A断开最大电流 AA C -1(≤40℃时)A 主触头6602525 32 40 50 60 8012 13 10 7 5 4 0.4 0.5 7.515 18.5 15 15 7.57.57.51.5 1.5 504032 25 2580801.5 18.5 15 4 443 5.5 1122302.2 3240 50 900 453731.1 3.7 800 450 300 18.5 115.5 5.5 2.23022115.51.1 37372.2 60802525 326395125 4518 0.75 550 250 12545454545300 900 900 800 450 550 250 250 250 800 0.75 125 12520163.722 253033995.5 80250 175 85 120 180 400 480 500 630 640 700400 85 175 200-----660V 500V 440V 660V 440V 380V220V 220V 110V A C -4A C -3型 号C J X 2-09C J X 2-C J X 2-C J X 2-C J X 2-C J X 2-1218253240C J X 2-C J X 2-C J X 2-C J X 2-506380951 0001 1001 2001 0001 1001 2001 0001 1001 201 000660 10 0.5~5 3表3 F4(LA1-D)系列辅助触头组技术数据型号触头组合对额定绝 约定发缘电压 热电流V A电寿命 百万次机械寿命万次最高操作频率次/s可接通最小负 荷接线端可连接导线1~2根软 线或硬 线,其 截面为 1.5~22.5mm 6V X 10m AF4-11 NO+NCF4-20 2NOF4-02 2NCF4-22 2NO+2NCF4-40 4NOF4-04 4NCF4-31 3NO+1NCF4-13 1NO+3NC表4 LA2-D、LA3-D系列空气延时头技术数据型 号延时范围 电寿命次s次V A%%对额定绝缘电压约定发热电流延时特点延时触头组合延时稳定性误差*延时重复误差线可接线接端连导可接通最小负荷高作率最操频机械寿命次/s通电延时断电延时LA2-D20LA2-D22LA2-D24LA3-D20LA3-D22LA3-D240.1~30.1~3010~1800.1~30.1~3010~180660 1 0±5 *±30 ±25 0.5~65X 10 2.5X 6103NO +NC 软成线载为根线硬其面1~21.5~22.5mm ,6V X 10m A温度误差%℃产品型号额定控制电源电压U s (A .C .) V 吸合电压50/60H z V释放电压50/60H z VC J X 2 -09C J X 2C J X 2C J X 2C J X 2C J X 2C J X 2C J X 2C J X 2C J X 2-12 -18 -25 -32 -40 -50 -63 -80 -9536、110、220、380(0.85~1.1)U s(0.2~0.7)U s吸合V A 保持V A功率W 吸合V A保持V A接 通线圈功率功率因数断 开吸合时间 ms释放时间 ms最高操作频率12~2215~244~12 5~190.80.33~43~41.8~2.71.8~2.76~106~106~106~106~100.60.320~268~1220~356~203 500次/小时7070 70200811 2080 808 811808 8 118 11115115110 110 20020020020020202020200202002002002002020202060H z50H z 表2 线圈参数1.8~2.7图6 CJX2-09、12图7 CJX2-18图9 CJX2-32图8 CJX2-25图10 CJX2-40、50、63图11 CJX2-80、95565 接触器的外形及安装尺寸(见图6~图12)6*延时稳定性误差:经过2.5×10次动作后的延时平均值/开始时的整定值误差。
交流接触器(CJX2系列)使用说明书
1.适用范围:
CJX2系列交流接触器适用于交流50Hz(60Hz)额定工作电压至660V,在AC-3使用类别下额定工作电压为380V额定工作电流至95A的电力系统中,供远距离接通和分断电路,频繁地起动和控制交流电动机之用。
并可与适当的热继电器或电子式保护装置组合成电磁起动器以保护可能发生过载电路。
2.型号及含义:
型号及含义如下:
3.结构特征:
CJX2系列交流接触器具有体积小、重量、寿命长功耗小,可按要求组合派生,可配置积本式辅助头组、空气延时头、机械联锁机构等附件,组成延时接触器、机械联锁接触器、星三角起动器,并且可以和热继电器直接插接安装组成电磁起动器。
产品除螺钉安装外,还可用35mm(75mm)标准卡轨安装。
4.主要技术参数:
表 CJX2系列交流接触器技术参数
5.外形及安装尺寸:
外形及安装尺寸见图1、图2
图1 交流接触器的外形及安装尺寸(一)
图2 交流接触器的外形及安装尺寸(二)。
电动机如何选用热继电器和接触器电动机接触器热元件的选择:口决:电动机选接流,两倍额电流求;电动机选热件,一点二五额流算;一倍额流来整定,过载保护有保证。
说明:一般交流接触器的额定电流按电动机额定电流的1.3~2倍选择,口决中取最大值。
电动机过负荷保护采用热继电器时,继电器的额定电流通常不小于电动机额定电流的1.1~1.25倍,整定值按电动机1倍电流整定。
转贴:热继电器的选用方法为使热继电器能真正起到保护作用,必须要正确选用热继电器。
过去大家都习惯按电动机额定电流来选用热继电器,实际上这样是不够确当的,如果保护一台重载起动的电动机,只按电动机额定电流选用,那么电动机在起动时热继电器就要脱扣,造成误动作。
因此在选用热继电器时,要考虑几个基本条件。
(一)电动机的容量和电压是选择热继电器的主要依据。
(二)按电动机所带负载性质来选用;例如是轻载还是重载,是长期工作还是短期工作等等。
(三)电动机的起动时间及起动电流倍数,是选用热继电器的重要依据。
如果负载惯性居大起动时间长,所选用的热继电器的整定电流应比电动机额定电流稍高,才能达到正确保护。
如果出厂的整定电流与选用值有差距,可用调节凸轮调到合适值。
(四)我国目前生产的热继电器,基本上适用于轻载起动长期工作,或间断长期工作的电动机保护。
对反复短时工作的电动机的保护,只有一定的适应性,而对密集起动正反转工作,及转子反接制动的电动机,则不能起到充分保护作用,在选用热继电器时必须注意这一点。
例1 有一台电压380伏20千瓦电动机,拖动脱水离心机,用补偿器降压起动,起动电流为额定电流的2.5(40x2.5=100安),起动时间为40秒然后进入满载运行。
试问热继电器如何选择?刻度电流如何整定?解:由热继电器特性知,当刻度电流倍数为2.5倍时,动作时间小于2分钟。
根据给定的条件电动机起动电流为100安,起动时间40秒,所以应将电流调到40安,电动机在40秒内起动,热继电器不会动作。
E 电动控制与保护CJX2四极CJX1CJ40CDC10CDC1CJ20产品描述交流接触器主要用于交流50或60Hz,额定工作电压最高至1000V的电路中,供远距离接通和分断电路、频繁起动和控制交流电动机等负载。
可与适当的热过载继电器或电子保护装置组成电动机起动器以保护可能发生操作过负荷的电路符合标准符合 GB/T 14048.4和IEC 60947-4-1标准E 电动机控制与保护E1 通用型交流接触器CJX2简易包装CJX2产品不变,包装简易,组装方便!专为OEM 客户及成套商打造,切实满足客户需求!简易包装描述:5只一盒,一盒中含一个塑料包装袋,一份说明书与合格证;安装控制柜中CJX2时,大大减少繁琐的拆包装工作;包装厚实,有效降低途损。
订货编码:以盒为单位订货,详见选型指南电流规格:9-32A ;线圈电压:220V 、380VCJX2 交流接触器注:极数3极为常规极数,在型号中不表示,对于CJX2定货编码中的“*”可由线圈电压代码来表示电动控制与保护E 电动控制与保护E通电延时0.1-3SSK4 200.1-30S SK4 2210-180SSK4 24CJX2-09-32无有FR632HX FR632H CJX2-40-95无FR695HX 有FR695HCJX2-40-9536V220V 380VX2 95 C X2 95 M X2 95 Q■ F4辅助触头■ SK4空气延时头■ 机械互锁装置E 电动控制与保护E 电动控制与保护■FS浪涌抑制器■ CJX2-09~32■ CJX2-40~95注: C 1max-为接触器+F4 C 2max-为接触器+SK4E 电动控制与保护E 电动控制与保护或接线图■ CJX2-09~32■ CJX2-40~95注:极数3极为常规极数,在型号中不表示,对于CJX2-N型号中的“*”可由线圈电压代码来表示E 电动控制与保护E 电动控制与保护电动控制与保护E 电动控制与保护E 通电延时0.1-3SSK4 200.1-30S SK4 2210-180S SK4 24CJX2-09-32机械互锁不带电气互锁FR632HXCJX2-40-95FR695HX■ 辅助触头■ SK4空气延时头■ 机械互锁装置E 电动控制与保护E 电动控制与保护注:极数3极为常规极数,在型号中不表示4P 产品无自带辅助触头,可通过加装F4顶辅助触头实现扩充对于CJX2-Z 订货编码中的 * 可由线圈电压代码来表示注:C1max ——接触器 + F4;C2max ——接触器 + SK4■ 接线图■ CJX2-4004~9504■ CJX2-4008~95081L13L25L37L42T14T26T38T4R3R4R1R21234CJX2-4004~9504CJX2-0908~25081R1R2R33R442CJX2-4008~95081R1R2R333L25L37L42T14T26T38T4R442R3R4R1R21234E 电动控制与保护E 电动控制与保护44F4 0413F4 1322F4 2231F4 3140F4 40顶端PC38PC65PC95CJX2-Z 09~38A CJX2-Z 40~65A CJX2-Z 80~95A■ 辅助触头■ SK4空气延时头■ PC透明防尘盖通电延时0.1-3SSK4 200.1-30S SK4 2210-180S SK4 24E 电动控制与保护E 电动控制与保护注:极数3极为常规极数,在型号中不表示,对于CJX1定货编码中的“*”可由线圈电压代码来表示注: 只有CJX1-9~32A可提供直流线圈产品■ 接线图R3R1131R1R2R33R4421R1R2R33R442R3R113CJX2-0910Z~3810Z CJX2-0904Z~9504Z■ CJX2-09Z~38Z■ CJX2-40Z~95ZCJX2-0908Z~2508Z CJX2-0901Z~3801Z CJX2-4011Z~9511ZE 电动控制与保护E 电动控制与保护注:1. CJX1-85~140A 控制电源电压交流无127V ;2. CJX1-110~475A 控制电源电压交流无24V ;■ CJX1-9~22■ CJX1-32B~38注:1. CJX1-09~22A 控制电源电压交流另有12V 、440V 、660V2. CJX1-32BA 控制电源电压交流无24V 、48V ,直流无12V3. CJX1-38A 控制电源电压交流无48V 、127V4. CJX1-75A 控制电源电压交流无127VE 电动控制与保护E 电动控制与保护■ CJX1-45~140■ CJX1-9Z~32BZCJX1-9~22CJX1-32B,38■ CJX1-170~475■ 接线图E 电动控制与保护E 电动控制与保护注1:对于CDC1定货代码中的“*”可由线圈电压代码来表示注2:以上为常规产品,用户可根据需要在CDC1-9~30顶端叠加四只CA7-10或CA7-01,在CDC-37~85配装CA9-20或CA9-11四只,在CDC1-105~370配装CA11-20或CA11-11四只E 电动控制与保护E 电动控制与保护辅助触头组接触器采用螺钉并加上垫圈和弹簧垫圈安装。
CJX系列交流接触器适用于交流50Hz(60Hz)额定工作电压至660V,在AC-3使用类别下额定工作电压为380V额定工作电流至95A的电力系统中,供远距离接通和分断电路,频繁地起动和控制交流电动机之用。
并可与适当的热继电器或电子式保护装置组合成电磁起动器以保护可能发生过载电路。
一、适用范围CJX2系列交流接触器(以下简称接触器)适用于交流50Hz或60Hz,电压至660V、电流至95A的电路中,供远距离接通与分断电路、频繁起动、控制交流电动机,接触器还可组装成积木式辅助触头组、空气延时头、机械联锁机构等附件,组成延时接触器、可逆接触器、星三角起动器,并可与适当的产品符合IEC60947-4-1和GB14048.4标准。
二、型号及其含义三、正常工作条件和安装条件3.1 周围空气温度为:-5℃~+40℃。
24小时内其平均值不超过+35℃;3.2 海拔高度:不超过2000m;3.3 大气条件:在+40℃时空气相对湿度不超过50%,在较低温度下可以有较高的相对湿度,最湿月的月平均最低温度不起过+25℃,该月的月平均最大相对湿度不超过90%,并考虑因温度变化发生在产品上的凝露。
3.4 污染等级:3级;3.5 安装类别:Ⅲ类;3.6 安装条件:安装面与垂直面倾斜度不大于±5°;3.7 冲击振动:产品应安装和使用在无显著摇动、冲击和振动的地方。
四、主要参数及技术性能4.1 接触器可与表1、表2中任一个附件组装辅助触头组表1型号触头数量F4-02 2NCF4-11 1NO+1NCF4-20 2NOF4-22 2NO+2NCF4-40 4NOF4-04 4NCF4-13 1NO+3NCF4-31 3NO+1NC空气延时头表2型号延时范围延时触头数量LA2-D20 0.1s~3s 1NO+1NCLA2-D22 0.1s~30s 1NO+1NCLA2-D24 10s~180s 1NO+1NCLA3-D20 0.1s~3s 1NO+1NCLA3-D22 0.1s~30s 1NO+1NCLA3-D24 10s~180s 1NO+1NC4.2 接触器的主要参数及技术性能指标(见表3) 表3型号CJX2-09CJX2-12CJX2-18CJX2-25CJX2-32CJX2-40CJX2-50CJX2-63CJX2-80CJX2-95额定工作电流(A) 380VAC-3 9 12 18 25 32 40 50 63 80 95AC-4 3.5 5 7.7 8.5 12 18.5 24 28 37 44 660VAC-3 6.6 8.9 12 18 21 34 39 42 49 49AC-4 1.5 2 3.8 4.4 7.5 9 12 14 17.3 21.3约定发热电流(A) 20 20 32 40 50 60 80 80 110 110 约定发热电压(V) 660 660 660 660 660 660 660 660 660 660可控三相鼠笼电动机功率220V 2.2 3 3 5.5 7.5 11 15 18.5 22 25 380V 4 5.5 5.5 11 15 18.5 22 30 37 45(AC-3)kW 660V 5.5 7.5 7.5 15 18.5 30 37 37 45 45操作频率(次/ h) 电寿命AC-3 1200 1200 1200 1200 600 600 600 600 600 600AC-4 300 300 300 300 300 300 300 300 300 300 机械寿命3600 3600 3600 3600 3600 3600 3600 3600 3600 3600电寿命(万次) AC-3 100 100 100 100 80 60 60 60 60 60 AC-4 20 20 20 20 20 15 15 15 10 10机械寿命(万次) 1000 1000 1000 1000 800 800 800 800 600 600配用熔断器型号RT16-20RT16-20RT16-32RT16-40RT16-50RT16-63RT16-80RT16-80RT16-100RT16-125冷压端头软线带冷压端头根1~2 1~2 1~2 1 2 1 2 1 2 1 2 1 2 1 2 1 2软线不带冷压端头硬线mm22.5 2.5 4 4 4 4 410101616161650 2550 254 4 610610616102516251650 3550 354 4 6 6 6 6 6101025-25-50 - 50 -线圈功率50Hz吸合(VA)70 70 70110110200200200200 200 保持(VA)8 8 8 11 11 20 20 20 20 20功率(W)1.8~2.71.8~2.71.8~2.73~4 3~46~16~16~16~10 6~10动作范围吸合电压为:85%~110%Us;释放电压为20%~75%Us辅助触头基本参数AC-15:360VA DC-13:33W Ith:10A五、结构特点可以采用积木式安装方式加装辅助触头组、空气延时头(其延时范围见表6)、热继电器等附件,组合成多种派生产品。
CJX2-F 系列交流接触器一、用途CJX2-F 系列交流接触器(以下简称接触器)适用于交流50Hz(或60Hz)额定工作电压1000V ,电流115-630A 的电路中。
供远距离和分断线路及电动机频繁起动控制交流电动机。
接触器还可与适当的热过载继电器组合成电磁起动器,以保护可能发生操作过负荷的电路。
二、规格、技术参数 □型号及含义湿热带产品:TH 系列代号额定工作电流(见表1) 设计序号 小型交流接触器□规格 表1□技术参数:见表2 三、工作条件和安装条件 Δ周围空气温度:-5℃+40℃Δ海拔高度不超过2000mΔ大气条件:大气相对湿度在周围温度为+40℃时不超过50%,在较低湿度下可以有较高的相对湿度,最湿月的月平均最低温度不超过+25℃,同时该月的平均最大相对湿度不超过90%,并考虑因温度变化发生在产品表面上的凝露;Δ产品应安装使用在无显著摇动冲击和振动的地方;Δ安装方式:螺钉安装Δ安装类别为“安装类别为Ⅲ”;Δ污染等级为“污染等级为3”。
□技术参数表2三、外形尺寸、安装尺寸与接线□CJX2-115F~300F外形尺寸与安装尺寸(见图1及表3)注:fmin为更换线圈所需空间,kmin为最小电气距离,以下相同。
□CJX2-400 F、500F外形尺寸与安装尺寸(见图2、表4及表5)表5□CJX2-630 F外形尺寸、安装尺寸(见图3及表6)图3□接线图(见图4)四、使用注意事项在使用过程中,接触器的银触点经过一定次数的接通和分断操作后,银触点表面呈现烧毛或发黑现象,这不影响使用,不要锉平磨光,否则降低银触点的使用寿命。
若烧毛比较严重,影响接触时,可用油光锉轻轻锉光,在银触头磨损到露出接触板之前仍可正常使用。
五、订货须知□在订货时注明下列事项Δ接触器的全型号及名称Δ控制线圈的电压及频率Δ订货数量例如:CJX2-630 F 交流接触器220V 50Hz 20台□产品的线圈为易损部件可以单独订货,按表8写明线圈电压规格代号及数量。