工作票办理流程图1
- 格式:docx
- 大小:25.59 KB
- 文档页数:1
附件一工作票执行程序流程图对外单位安全技术措施交底附件二工作票样表(一)1、___________ 作业区___________ 班组工作票签发人______________ 编号 ________________2、工作负责人_____________ 现场监护人_________________ 工作人数______________ 人3、工作内容______________________________________________________________________4、工作期限计划________ 年—月—日________ 时—分至—月—日____________ 时—分批准______________ 至_____________ 工作票批准人__________________5、运行人员必须采取的措施:6、上述措施已全部执行,从_____________ 年 _____ 月____ 日时________ 分许可开始工作。
工作许可人__________________ 工作负责人 ___________________ 。
7、检修作业危险辨识及预控:8、工作票延期:有效期延长到工作票批准人_________________工作许可人 ______________ ,工作负责人 __________________ 。
9、工作负责人自____________ 年_____ 月日_______ 时 ____ 分,变更为__________________担任工作负责人;工作票签发人_____________________ ,工作许可人__________________ 。
10、工作终结:工作人员已全部撤离,现场已清理完毕。
全部工作于____________ 年_____ 月___ 日时________ 分结束。
工作负责人________________ ,工作验收人_______________ 。
工作票开具流程
附:高危作业许可证审批权限及有效期一览表。
施工单位接收工作,明确工作负责人,填写相应工作票。
工作负责人根据工作内容,填写相应的工作票,并填写相应的安全措施,如需能量隔离,则需要工作负责人填写相应能量隔离证明。
工作负责人找相应专工审核相应的工作内容和安全措施,并对能量隔离证明进行填写,由专工进行签发工作票。
中控室运行人员接收工作票,先审核工作内容和相应安全措施,如安措有补充则相应补充,然后对工作票进行盖章并登记。
中控室运行人员现场做相应安措,并与工作负责人确认。
施工结束,经检查合格后,工作负责人到中控室进行终结工作票。
判断有无高危作业
有
工作负责人填写相关的高危许可证,开具安全分析表。
生产人员做好配合工作,如气体检测、脚手架验收等工作。
工作负责人依据《高危作业许可证审批权限及有效期一览表》规定,向相应审核人申请,进行审核、签字 。
无
施工。
施工进行时工作负责人及监护人携
票不得离开现场。
审核通过
工作负责人依据《高危作业许可证审批权限及有效期一览表》规定,向相应批准人申请,进行审核、签字 。
审核通过
否
否
是
是。
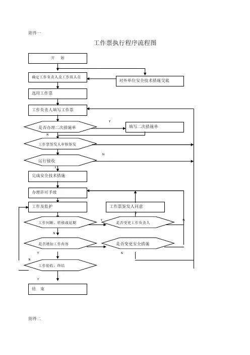
附件一
工作票执行程序流程图
附件二
工作票样表(一)
1、作业区班组工作票签发人编号
2、工作负责人现场监护人工作人数人
3、工作内容
4、工作期限计划年月日时分至月日时分
批准至工作票批准人
6、上述措施已全部执行,从年月日时分许可开始工作。
工作许可人工作负责人。
8、工作票延期:有效期延长到工作票批准人,工作许可人,工作负责人。
9、工作负责人自年月日时分,变更为
担任工作负责人;工作票签发人,工作许可人。
10、工作终结:工作人员已全部撤离,现场已清理完毕。
全部工作于年月
日时分结束。
工作负责人,工作验收人。
附件三工作票样表(二)
零星检修、维护作业工作票
检修单位检修时间
工作区域
工作内容
工作负责人工作监护人工作人数人
运行现场将以上措施已执行,具备条件从年月日时分许可作业,运行许可人,工作负责人。
工作终结:全部工作于年月日时分结束,设备及安全措施已恢复至开工前状态,工作人员已全部撤离,材料、工具、场地已清理完毕。
工作负责人签名:工作验收签名:.
附件四
工作票样表(三)
作业区___________ 编号:___________
附件五
标准化操作票样本。
附录1:工作票执行程序及要求附录2操作票执行程序及要求附录3:工作票(三票合一)编号:第页共页附页:张工作票签发人:于年月日时分审核并签发本票,并已向工作负责人详细交待工作票签发人:于年月日时分审核并签发本票,并已向工作负责人详细交待工作负责人:于年月日时分接受工作任务并已接受工作票签发人详细交待值班负责人:年月日时分编号:第页共页附页:张附录4:电气第一种工作票编号#####1、部门: 班组附页张工作负责人(监护人):2、工作班人员(不包括工作负责人):共人3、工作内容:4、工作地点(设备双重名称):5、计划工作时间:自年月日时分至月日时分6、工作范围示意图(红笔注明带电部位)由签发人绘制7、安全措施:(内容较多时该项可加附页)、工作票签发人签名:年月日时分工作票签发人签名:签发日期年月日时分9、收到工作票时间:年月日时分。
主值班员签名:工作负责人签名:10、批准工作结束时间:年月日时分值长:值班负责人:工作许可人:11、上述运行必须采取的安全措施(包括补充部分)已全部正确执行,已经工作许可人和工作负责人共同现场确认完毕。
从年月日时分许可工作。
工作许可人:工作负责人:12、工作开工前,工作负责人已将分工情况、安全措施布置情况、危险点及安全注意事项、保留的带电部分向全体工作班成员交待清楚。
全体工作班成员接受交待确认签名:13、工作负责人变更:自年月日时分原工作负责人离去,变更为:担任工作负责人。
工作票签发人:工作许可人:原、现工作负责人对工作任务、安全措施、危险点及安全注意事项、保留的带电部分已全部进行交接。
原工作负责人:现工作负责人:14、工作班成员变更(增添、离去人员姓名,变更日期及时间)(新增工作班成员必须按本票第12项要求接受工作负责人相关交待,并确认签名):工作负责人:15、工作票延期:有效期延长到年月日时分。
值长:工作许可人:工作负责人:16、检修设备需试运,工作票押回:束。
工作负责人:工作许可人:(在“结束日期时间”处盖“已执行”章)18、工作票终结:工作票接地线____组、接地刀闸____组,已拆除接地线_ 组编号为,拉开接地刀闸__ _组,编号为;保留接地线___组编号为,保留接地刀闸____组编号为。
广东塔牌集团惠州龙门分公司工作票办理执行程序第一条、何种情况下需办理工作票机电设备检修、技改或进入设备内部进行检查均需办理工作票。
第二条、办理工作票的程序1、工作负责人领票并填写好相关内容(参加人员、检修项目、计划检修期限、采取的安全措施);2、找工作票签发人批示;3、找工作票许可人批示;4、找电工办理断电工作并挂上检修牌;5、组织人员进行检修。
第三条、检修项目断电要求1、中控室值班主任在许可工作票后,按工作票内容通知值班电工班长拉下全部需停机设备的一次电源并分别挂检修牌(如高压系统拉闸停电、需工作负责人送工作票给值班电工班长查阅,值班电工班长在工作票上应签名);2、工作负责人将全部需停机设备现场打至锁定位置后挂检修工作牌;3、检修工作牌上应标明责任人名字及联系电话。
第四条、项目检修完毕,设备需要进行试机的程序1、拆除临时遮拦、接地线和标示牌(含检修牌),恢复常设遮拦;2、全体工作人员撤离工作地点;3、工作负责人向中控室值班主任提出试机申请;4、工作负责人和中控室值班主任指定的巡检工全面检查设备无误后,由中控值班主任通知电工班长送一次电源;5、值班电工班长检查一次电源系统无误后,撤检修工作牌,送一次电源,同时向中控室值班主任报告;6、中控室值班主任通知巡检工一次电源已送出;7、在工作负责人和相关人员监护下,由巡检工启动现场按钮进行试机,共同对设备进行查验;8、如发现设备有问题检修工作需继续进行时,应重新履行工作许可手续。
第五条、什么情况下才能撤牌全部工作完毕后,工作班组应清扫、整理现场,工作负责人与现场巡检工共同检查设备状况,有无遗留物,是否清洁等,然后在工作票上填明工作终结时间,经工作负责人和中控值班主任签名(中控值班主任在签名前应与巡检工联系现场各项工作是否已做好,未做好,可拒绝签工作票)后,工作票才算终结。
第六条、如何办理项目检修的延长时间工作如不能按批准的检修期限完成,必须有工作负责人向中控室值班主任办理工作延期手续,但延期手续只能补办一次。
运行人员办理工作票的流程一、工作票的接收运行值班人员接到工作票后,工作许可人应及时审查工作票全部内容,必要时填好补充安全措施,如果安全措施不全或不正确应将工作票驳回给检修。
确认无问题后转工作流。
工作票接收时间及接票人姓名自动生成。
工作票转到值长处。
二、值长许可终结时间值长接到工作票后,审查工作票全部内容,如果安全措施不全或不正确应将工作票驳回给检修。
确认无问题后填写终结许可时间,转工作流。
工作票转到工作许可人处。
三、安全措施的布置工作许可人在工作票回来后,将工作票号填上,保存。
打印工作票。
同时根据工作票计划开工时间表、安全措施内容、机组启停计划和值长意见,由运行班长(或值长)安排运行人员执行工作票所列安全措施。
落实一项安全措施,在该项后面打勾,检修自理的填写“检修自理”。
运行人员根据工作票的要求填写操作票,依据操作票布置现场安全措施。
四、工作许可检修工作开始前,工作许可人会同工作负责人共同到现场对照工作票逐项检查,确认所列安全措施完善和正确执行。
工作许可人向工作负责人详细交待哪些设备带电、有压力、高温、爆炸和触电危险等注意事项,工作负责人确认后,许可人签上许可时间后双方签名完成工作票许可手续。
工作票1份由负责人持有,另1份收存在运行人员处。
在电脑上转工作流,工作票转到检修处。
五、工作延期工作票的有效期以值长批准的工作期限为准。
工作若不能按批准工期完成时,工作负责人必须提前2h向运行值班负责人(或值长)申明理由,办理申请延期手续。
延期手续只能办理一次,如需再延期,应重新签发新的工作票,并注明原因。
六、设备试运对需要经过试运检验检修施工质量后方能交工的工作,或工作中间需要启动检修设备时,由工作负责人提出设备试运申请。
工作负责人在试运前应将工作班成员全部撤至安全地点,然后将所持工作票交回工作许可人,如果设备试运会影响其他工作组安全措施范围的变动,工作许可人还应同时联系相关工作组的工作负责人同意,并收回全部相关的工作票,工作班成员全部撤离后方可变动安全措施,履行试运许可手续,开始试运。
工作票办理流程Company number:【0089WT-8898YT-W8CCB-BUUT-202108】附录1:工作票执行程序及要求附录2操作票执行程序及要求附录3:工作票(三票合一)编号:第页共页附工作票签发人:于年月日时分审核并签发本票,并已向工作负责人详细交待工作票签发人:于年月日时分审核并签发本票,并已向工作负责人详细交待工作负责人:于年月日时分接受工作任务并已接受工作票签发人详细交待值班负责人:年月日时分编号:第页共页附附录4:电气第一种工作票编号#####1、部门: 班组附页张工作负责人(监护人):2、工作班人员(不包括工作负责人):共人3、工作内容:4、工作地点(设备双重名称):5、计划工作时间:自年月日时分至月日时分6、工作范围示意图(红笔注明带电部位)由签发人绘制7、安全措施:(内容较多时该项可加附页)、工作票签发人签名:年月日时工作票签发人签名:签发日期年月日时分9、收到工作票时间:年月日时分。
主值班员签名:工作负责人签名:10、批准工作结束时间:年月日时分值长:值班负责人:工作许可人:11、上述运行必须采取的安全措施(包括补充部分)已全部正确执行,已经工作许可人和工作负责人共同现场确认完毕。
从年月日时分许可工作。
工作许可人:工作负责人:12、工作开工前,工作负责人已将分工情况、安全措施布置情况、危险点及安全注意事项、保留的带电部分向全体工作班成员交待清楚。
全体工作班成员接受交待确认签名:13、工作负责人变更:自年月日时分原工作负责人离去,变更为:担任工作负责人。
工作票签发人:工作许可人:原、现工作负责人对工作任务、安全措施、危险点及安全注意事项、保留的带电部分已全部进行交接。
原工作负责人:现工作负责人:14、工作班成员变更(增添、离去人员姓名,变更日期及时间)(新增工作班成员必须按本票第12项要求接受工作负责人相关交待,并确认签名):工作负责人:15、工作票延期:有效期延长到年月日时分。
附录1:工作票执行程序及要求附录2操作票执行程序及要求附录3:工作票(三票合一)编号:第页共页工作票签发人:于年月日时分审核并签发本票,并已向工作负责人详细交待工作票签发人:于年月日时分审核并签发本票,并已向工作负责人详细交待工作负责人:于年月日时分接受工作任务并已接受工作票签发人详细交待值班负责人:年月日时分附录4:电气第一种工作票编号#####1、部门: 班组附页张工作负责人(监护人):2、工作班人员(不包括工作负责人):共人3、工作内容:4、工作地点(设备双重名称):5、计划工作时间:自年月日时分至月日时分6、工作范围示意图(红笔注明带电部位)由签发人绘制7、安全措施:(内容较多时该项可加附页)年月日时分工作票签发人签名:签发日期年月日时分9、收到工作票时间:年月日时分。
主值班员签名:工作负责人签名:10、批准工作结束时间:年月日时分值长:值班负责人:工作许可人:11、上述运行必须采取的安全措施(包括补充部分)已全部正确执行,已经工作许可人和工作负责人共同现场确认完毕。
从年月日时分许可工作。
工作许可人:工作负责人:12、工作开工前,工作负责人已将分工情况、安全措施布置情况、危险点及安全注意事项、保留的带电部分向全体工作班成员交待清楚。
全体工作班成员接受交待确认签名:13、工作负责人变更:自年月日时分原工作负责人离去,变更为:担任工作负责人。
工作票签发人:工作许可人:原、现工作负责人对工作任务、安全措施、危险点及安全注意事项、保留的带电部分已全部进行交接。
原工作负责人:现工作负责人:14、工作班成员变更(增添、离去人员姓名,变更日期及时间)(新增工作班成员必须按本票第12项要求接受工作负责人相关交待,并确认签名):工作负责人:15、工作票延期:有效期延长到年月日时分。
值长:工作许可人:工作负责人:16、检修设备需试运,工作票押回:日时分结束。
工作负责人:工作许可人:(在“结束日期时间”处盖“已执行”章)18、工作票终结:工作票接地线____组、接地刀闸____组,已拆除接地线_ 组编号为,拉开接地刀闸__ _组,编号为;保留接地线___组编号为,保留接地刀闸____组编号为。
动火工作票流程一、一级动火工作票办理流程1、动火工作负责人开票。
2、动火工作票签发人签发。
3、保卫部门负责人签字。
4、安监部门负责人签字。
5、企业负责人签字。
6、动火工作检修负责人签字。
7、运行许可人签字,此时运行许可人要在“数据”框里填写安全措施,点击“+”号,并进行逐条填写。
8、消防监护人签字。
9、自动生成票号,打印工作票(由运行打印动火工作票)。
10、化学检测人手动签字,并手动填写“允许动火时间”。
11、动火工作负责人、动火部门负责人、保卫部门负责人、安监部门负责人、动火执行人、企业负责人依次序手动签名。
12、发出动火工作票。
13、动火工作结束后,由动火执行人填写“结束动火时间”并手动签名,然后动火工作负责人和消防监护人依次签字,并填写“备注”栏。
14、由运行人员进行回填动火工作票,并填写“备注”信息及措施落实人,盖“已终结”章。
(注:回填时需要化学检测人“工号和密码”,其他人不需要)二、二级动火工作票办理流程1、动火工作负责人开票。
2、动火工作票签发人签发。
3、保卫部门负责人签字。
4、安监部门负责人签字。
5、动火部门负责人签字。
6、动火工作检修负责人签字。
7、运行许可人签字,此时运行许可人要在“数据”框里填写安全措施,点击“+”号,并进行逐条填写。
8、消防监护人签字。
9、自动生成票号,打印工作票(由运行打印动火工作票)。
10、化学检测人手动签字,并手动填写“允许动火时间”(注:在不需化学化验的动火工作时,化学检测人可不签名,并由消防监护人填写允许动火时间)。
11、动火工作负责人、保卫部门负责人、安监部门负责人、动火执行人依次序手动签名。
(注:企业负责人可不填写)12、发出动火工作票。
13、动火工作结束后,由动火执行人填写“结束动火时间”并手动签名,然后动火工作负责人和消防监护人依次签字,并填写“备注”栏。
14、由运行人员进行回填动火工作票,并填写“备注”信息及措施落实人,回填时化学检测人和企业负责人在纸票上未填写的,在对话框内可不填该项,并盖“已终结”章。