旋流分离器 数据表
- 格式:doc
- 大小:309.50 KB
- 文档页数:10
毕业论文(设计)题目名称:旋流式液气分离器的设计题目类型:毕业设计学生姓名:狄磊院(系):机械工程学院专业班级:装备10901班指导教师:张琴辅导教师:时间:至目录毕业论文(设计)任务书 (Ⅰ)开题报告 (Ⅱ)指导教师审查意见 (Ⅲ)评阅教师评语 (Ⅳ)答辩会议记录 (Ⅴ)中文摘要 (Ⅵ)外文摘要 (Ⅶ)1 绪论 (7)选择旋流式液气分离器的意义 (7)国内外现状和进展趋势 (7)国外现状和进展趋势 (7)国内现状和进展趋势 (9)2 方案论证 (9)旋流式液气分离方案的可行性 (9)旋流式分离器的结构及工作原理 (10)3 分离器的整体设计 (11)旋流器的直径和长度的计算 (11)分离器结构设计 (13)分离器整体结构设计 (13)脱气结构 (15)钻井液入口的尺寸 (15)旋流器的结构设计 (15)外筒体的设计 (17)接口管设计 (18)外部结构 (21)4、要紧零部件的设计及校核计算 (22)筒体和封头的壁厚计算 (22)外容器筒体、封头壁厚计算 (22)旋流器筒体封头壁厚计算 (24)人孔 (25)人孔选择 (25)人孔补强 (26)支座 (26)分离器的总质量 (26)支座的选用及安装要求 (28)5 分离器的安装 (28)焊接 (28)安装顺序 (29)6 壳体的有限元分析 (32)7 总结 (35)参考文献 (37)致谢 (39)附录一 (40)附录二 (43)旋流式液气分离器的设计学生:狄磊,长江大学机械工程学院指导教师:张琴,长江大学机械工程学院【摘要】旋流分离器,是一种利用离心沉降原理将非均相混合物中具有不同密度的相分离的机械分离设备。
在具有密度差的混合物以必然的方式及速度从入口进入旋流分离器后,在离心力场的作用下,密度大的相被甩向周围,并顺着壁面向下运动,作为底流排出;密度小的相向中间迁移,并向上运动,最后作为溢流排出。
如此就达到了分离的目的。
旋流分离技术可用于液液分离、气液分离、固液分离、气固分离等。
旋流分离机理报告一、水力旋流器的结构及原理1.1固-液分离水力旋流器基本结构用于固-液分离的水力旋流器的基本结构如图1-1所示。
第I部分是旋流体,也是主体部分,通常是由上部的圆柱段与下部的圆锥段组成。
圆柱段称为旋流腔,液体从切向入口进入旋流腔内产生高速旋转的液流。
旋流腔的直径D是水力旋流器的主直径,直径D的大小不但决定了水力旋流器的处理能力,而且也是确定其它参数的重要依据。
旋流体长度L是旋流腔长度L1和圆锥段长度L2两段之和。
圆锥段的锥角为θ,其大小影响水力旋流器分离固体颗粒的能力。
第II部分是水力旋流器入口,其直径用Di表示。
它在旋流腔的切向与旋流腔。
根据入口管数量不同,有单入口、双入口和三个以上多入口之分;入口形式主要有涡线型、弧线型、渐开线型等,其目的都是为了减少入口处液流的冲击,使液流容易在旋流腔内形成高速旋转的涡流,并具有稳定的流场。
入口横截面形式主要有圆形和矩形等。
当截面为非圆形状时,其入口直径Di则是指其当量直径。
第III部分是水力旋流器溢流管,即低浓度液体介质出口(固体含量低)它位于旋流腔顶部的中心处,其内径用Du表示。
溢流管伸入旋流腔的长度用Lu表示,其大小在不同的设计中也不一样,有的设计中令其为零,即溢流管与旋流腔顶部平齐,不伸入旋流腔内。
通常情况下应将其伸入旋流腔内,以降低短路流对旋流器分离效率的影响。
第IV部分是水力旋流器的底流管,即高浓度液体介质出口(固体含量高)。
它位于圆锥段的下方,其内径用Dd表示,与圆锥段小端直径相等。
旋流体、溢流管和底流管位于同一轴线上,在制造上有较高的同轴度要求,以满足水力旋流器的分离性能需要。
有的固液分离水力旋流器根据实际情况不设置底流管。
在上述结构参数之中,主直径D和圆锥角θ两个参数最为重要。
这是因为入口直径Di、溢流管直径Du和底流管直径Dd均与D成一定的比例关系,针对不同应用的设计所选用的比例关系也不同,而旋流体长度L是由D和θ决定的。
4.1 旋风器的结构参数旋风器结构尺寸一般以筒体直径D1(m)为定性尺寸给出各部位的无因次比值,旋风器在筒体直径D1确定之后,可以按照无因次结构比值K D2、K D3、K D4、K H1、K H2、K H、K a、K b、K S确定其他部位尺寸,参见图1。
即:K D2=D2/ D1 K D2=D3/ D1 K D4=D4/ D1 K D2=D2/ D1 K H1= H1/ D1 K H2= H2/ D1K a=a/ D1 K b= b/ D1 K S= s/ D1 K H= H/ D1 = K H1+ K H2- K S其中D1筒体直径、D2芯管进口直径、D3芯管出口直径、D4锥体下部直径(排灰口直径),m;H芯管进口截面到锥体排灰口的距离(或称分离区高度)、H1筒体高度、H2锥体高度,m;a进口宽度、b进口高度、s芯管插入深度,m。
表1中列出了部分旋风器的结构参数[1-4]。
常见旋风器的结构尺寸表1型号K D2K D3K D4K H1K H2K a K b K S Ducon-SDC 0.55 0.55 0.24 0.90 1.52 0.225 0.434 1.33 Ducon-SDM 0.535 0.535 0.24 0.90 1.52 0.234 0.593 1.33 ЦH0.59 0.59 0.35 1.50 1.50 0.20 0.60 1.20ЦK0.546 0.546 0.293 0.60 1.33 0.213 0.387 1.00CLG 0.55 0.55 0.17 1.00 2.50 0.23 0.44 0.70CZT 0.50 0.50 0.30 0.917 2.80 0.179 0.717 0.677XLK 0.50 0.50 0.165 2.00 3.00 0.26 1.00 1.10XLT/A 0.60 0.60 2.62 2.00 0.26 0.66 1.50XLP/A 0.60 0.60 0.18 2.90 1.30 0.26 0.780 0.734XLP/B 0.60 0.60 0.43 1.70 2.30 0.30 0.60 0.46XCZ 0.50 0.50 0.40 0.92 2.75 0.18 0.72 0.72XCX 0.50 0.50 0.25 1.20 2.85 0.24 0.24 0.90XCY 0.50 0.65 0.40 0.90 2.75 0.18 0.72 0.82XCD 0.50 0.50 0.25 1.10 2.50 0.286 0.80 0.80 Stirmand(h) 0.50 0.50 0.40 1.50 2.50 0.20 0.50 0.50 Swift 0.40 0.40 0.40 1.40 2.50 0.21 0.44 0.50 井伊谷钢一0.50 0.50 0.40 1.00 2.00 0.30 0.60 0.70 Leith-Licht 0.50 0.50 0.375 3.00 2.00 0.16 0.44 1.25Friedland 0.69 0.69 0.40 2.00 2.00 0.25 0.50 0.62 Strn 0.50 0.50 0.40 1.25 0.75 0.20 0.45 0.62XCY-Ⅱ0.50 0.65 0.40 2.70 2.70 0.09/2 0.72 0.824.2 旋风器进口速度和筒体截面标称速度旋风器进口速度v0(m/s)指气流L(m3/h)由旋风器进口进入时的速度,筒体截面标称速度v A( m/s)是指气流量L与旋风器筒体截面面积的比值,即(1)4.3 阻力计算(2)式中ΔP--旋风器阻力,Pa;P d--气流动压;P d0、P dA--分别为对应于进口截面和筒体面的气流动压,Pa;ρ--气体密度,kg/m3。
旋流分离器结构筛选方法初探 寇 杰(石油大学储运与建筑工程学院) 刘春生(大庆油田井下工程地质研究所) 王祝生(邹藏输油管理处)
摘要建成了一套室内实验装置,在 此基础上,摸索出一种室内模拟制备油田 合油污水的方法,并进行了最流分离器结 构筛选的正吏实验方案设计和实验。实验 结果表明,正交实验方法可以用于最流分 离器的蛄构筛选。 主题词旋流分离器实验结构筛 选压降粒级效率 1.实验流程 没计的旋流分离器实验装置由油水乳状液制作和 注人系统、清水供应系统、加热系统、数据采集系统和取 样系统等几个基本部分组成.其实验流程见文献[1]。 2.室内含油污水的制备 油田含油污水中,油滴的粒径大小和分布规律是 影响旋流分离器分离性能的重要因素。油田含油污水 的粒径范围在几微米至几十微米之间。如何在室内制 备含油荇承模拟液,是旋流分离器实验的首要问题。 经过一系列实验,摸索出一种可行的含油污承 制备方法。在油罐中用OP一10水包油型乳化剂配 制含油浓度为5 ~10 的水包油乳状液,通过柱 塞泵注入清水管路,并经静态混合器混合均匀形成 含油污水后进A旋流分离器 乳化剂浓度在3~ 300mg/I 之间,搅拌器转速940rpm,搅拌40rnin 后,即可在旋流分离器人口形成粒度分布稳定的含 油污水 乳化剂浓度愈大,由旋流分离器人口取样 装置采集液样时测得的油滴的中径D(V,0 5)越 小;柱塞泵冲程越长,液样中含油浓度越高。在上述 乳化剂添加范围内,可配制/9(V,0.5)为6~50,urn 的模拟液.该粒度范周基本上覆盖了油田含油污水 的粒度范围,且重复陆较好,能满足旋流分离器实验 的要求。 3.实验方案及结果 本次实验的旋流分离器的人口段、收缩段、分离 段、出口段不变,可变的结构首先是溢流口结构.有 3种:①平头+溢流孔;②紊流屏蔽罩一溢流搡测 管;③紊流屏蔽罩十溢流孔。其次是人口段长度,也 有两种:53ram和51ram;还有就是底流口结构,有 两种:缩径扩张型和线性扩张型。 旋流分离器结构组合的垒组合次数为1 2次,实 验次数较多,需要花费大量的人力、物力,还要用相 当长的时间,有时时间过长,条件改变,还会使实验 失效。因此,应当在不影响实验效果的前提下,尽可 能地减少实验次数。基于这一原因,决定采用正交 实验设计 把溢流口结构称A.3种型式分别为1、 2、3;人口段长度为B,两种长度为1、2;底流口结构 称c,两种型式为1、2,采用混合水平正交法进行筛 选,其组合顺序见表1。 表1旋流分离器结构筛选混合水平正交表 组奇 结 搀 顺序 溢流口结构A ^口段长度B 底流口结构C
摘要本次毕业设计对分离器的各重要零部件的重要尺寸进行了详细的计算,并进行了强度分析,同时采用三维建模的方式对各个分零部件进行了设计。
在总结前人的设计经验的同时提出了自己的设计理念改进了部分设计特点使我们设计的气液旋流器旋流式分离器更加趋于完善,可分离气泡小,分离的效率也较高,同时分离器所占用的空间体积相对较小,维修量小,工作稳定。
旋流式分离器具有这些特点,气液旋流器的工作特点具有实用性和可靠性,并具有广阔的前景。
关键词:旋流分离器;气液分离;优化;三维建模AbstractAn important dimension of the graduation design of separator of all major components are calculated in detail, and analyzes the strength, at the same time, the various sub components are designed using three-dimensional modeling method. The gas-liquid cyclone cyclone separator in summarizing the previous experience in the design and proposes own design idea the design features improved enable us to design a more perfect, separation bubble is small, the separation efficiency is higher, at the same time separator space occupied by volume is relatively small, small amount of repair, stable work. The cycloneseparator has these characteristics, working characteristics of gas-liquid cyclone has practicability and reliability, it has broad prospect.Keywords: cyclone separator; separation; optimization; 3D modeling目录第1章概述 ........................................................................... 错误!未定义书签。
【word】各种旋风分离器流量与结构尺寸关系探讨各种旋风分离器流量与结构尺寸关系探讨石油化工应用PETROCHEMICALINOUsTRYAPPUCATION第27卷第1期2008年2月29各种旋风分离器流量与结构尺寸关系探讨夏正兵,袁惠新(江苏工业学院分离工程研究所,江苏常州213016)摘要:旋风分离器是一种成本低,效率高,可靠性高的颗粒和液滴捕集设备,它的可靠性在于没有运动部件,而且能在非常恶劣的操作环境下运行.旋风分离器被广泛的用于轻工业和重工业既可以设计成分级器;又可以设计成分离器.本文通过分析不同的旋风分离器模型,得到结构尺寸与流量之间的关系.关键词:旋风分离器;分离效率;流量中图分类号:TQ051.84文献标识码:A文章编号:1673-5285(2008)01—0029—03 本文主要是分析不同旋风分离器结构尺寸变化对其气体流量大小的影响,即研究Q=D,Oi,Oo,L】.总的来看,其影响因素表现在两个方面,第一是尺寸的变化影响了旋风分离器体积或者截面积的变化,使得在同样流速下体积流量的变化;其次是结构尺寸的变化同时也引起旋风分离器的压力损失的变化,同样多的能量输入下,压力损失大的分离器气体流速就会变小,从而流量减小.1理论推导旋风分离器工程上常常用下面的经验公式来估算其压力损失?:.?【告】?2一该式中:k常数,一般取k=20~40;矩形进风1:3的长度;——矩形进风1:3的宽度;D.——排气孔直径;,一分离腔总长度;.p——进料密度.流速和人1:3面积存在有关系式:Q=A式中:A为气体人1:3面积.统一使用圆形入1:3截面,则:孚所以:=其中人1:3管直径,可以表示为:=HxB收稿日期:2007—10—25作者简介:夏正兵(1982一),男,籍贯:江苏建湖,硕士,已发表文章近5 篇,研究方向:分离技术与环保设备.(2)(3)(4)石油化工应用2008年式中:B——矩形入口截面的宽度;H——矩形入口截面的高度.通常情况下H=2B.(5)因此,式(1)可变化为:rQ2pi-71”2.2,p-ff?,p’丽2?【】:——一2??qT2雨知2【告】?后?手【】.则有:一D2Qi=?告?鲁?【】.DDLDJ一旋风分离器典型结构有:表1旋风分离器结构比例(6)按照压力降Ap=1200Pa,系数取k=35,空气密度p=1.205kg/m.计算可得:(1)流量与旋风分离器直径的关系:有:璧?告??.?告?.【】D2(7)DDLDJ一=6.684?告??【】.按照表1中数据,代入不同旋流器结构比例,则Rietema旋流器Qf=0.952DBradley旋流器Q=0.288D=Mozley旋流器Q=0.3637D(2)流量与旋风分离器气体入口管直径的关系: Rietema旋流器Qi=0.543D-.-2Bradley旋流器Qi=0.346D--LM.zley旋流器Ql=0.3778鲁(3)流量与旋风分离器气体出口管直径的关系Rietema旋流器Ql=0.4478D--g~Bradley旋流器Qi=0.230D--g~M.zley旋流器QI=0.272D--g~2结果与讨论由上节得到的关系式拟合曲线可得:广/./.d譬..;.00.10.20.30.t0.S60.70.80.9直径D/m图l旋风分离器流量与直径的关系765矗32l000000n一*\糍蝶夏正兵等各种旋风分离器流量与结构尺寸关系探讨31 O.350.30.250.20.t5l仉O5O/r,?_??00.10.20.30.40.50.6入口管结构尺寸图2旋风分离器流量与入口结构尺寸的关系0,25乏0.2.?婚龋0.t壤O.O5O0020.40.6出舒站构R图3旋风分离器流量与出口管结构尺寸的关系3结论由图表可以看出:(1)流量和直径之间存在一个二次曲线的关系,随着直径的增加,处理量增大幅度越快;(2)流量与气体进出口管直径都是线性的关系,随着尺寸比例的增大处理量也相应增加,其中Rietema旋流器曲线的斜率最大;(3)参与比较的三种旋风分离器在相同的结构尺寸变量下,Rietema旋流器处理量最大,Mozley旋流器次之,Bradley旋流器处理量最小;(4)综合比较下,Rietema旋流器在处理量方面的性能要优于其它两种旋风分离器.参考文献:[1]袁惠新,冯矗.分离工程[M].北京:中国石化出版社[2]ACHeumann,LEJonathan.旋风分离器——原理,设计和工程应用[M].北京:化学工业出版社,2004.Investigation0therelationshiplnvestlnmerel0betweenphysical一一dimensionandflowthroughanalysesdifferentgas?—-cyclonesXIAZhengbing,YUANHuixin(InstituteofSeparationEngineering,JiangsuPolytechnicUniversity,Chang zhou,Jiangsu213016,China)Abstract:Thecycloneseparatorisoneofthemostefficientandrobustdustandm istcollectorsavailableforthecost.Itsrobustnessislargelytheresultofitslackofmovingpartsandabilitytowit hstandharshoperatingenvironments.Cy—clonesareappliedinbothheavyandlightindustrialapplicationsandmaybedes ignedaseitherclassifiersorsepara—tors.Thistextgotarelationbetweenphysicaldimensionandflowthroughanaly sesdifferentGas—cyclonesmodels.Keywords:gas—-cyclone;separationefficiency;flow一?暑\裁曝。
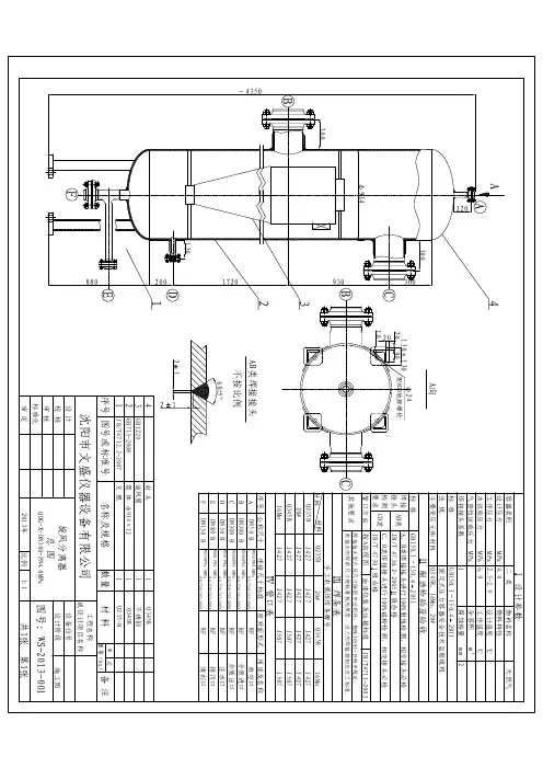
江汉石油管理局勘察设计研究院设计证书编号:A142001005 勘察证书编号:170003-kj数据表项目号:BD13008文件号:DDS-0000ME02CADD号:DDS-0000ME02-000.DOC 延川南煤层气田5亿方产能建设地面工程一期工程旋流分离器设计阶段:初设日期:2013.06第 1 页共10页0 版旋流分离器数据表编制校对审核审定江汉石油管理局勘察设计研究院数据表项目号:BD13008文件号:DDS-0000ME02CADD号:DDS-0000ME02-000.DOC第 9 页共 10 页 0 版旋风分离器数据单江汉石油管理局勘察设计研究院数据表项目号:BD13008文件号:DDS-0000ME02CADD号:DDS-0000ME02-000.DOC第 9 页共 10 页 0 版目录第一部分工程概况 (13)第二部分现场条件 (13)1安装场所 (13)2安装环境条件 (13)第三部分数据表 (13)江汉石油管理局勘察设计研究院数据表项目号:BD13008文件号:DDS-0000ME02CADD号:DDS-0000ME02-000.DOC第 9 页共 10 页 0 版第一部分工程概况本工程中包含的旋风分离器如下:1)集气中心脱水站PN1.6MpaDN600旋风分离器2台2)1#集气站PN1.0MpaDN900旋风分离器3台2)3#集气站PN1.0MpaDN900旋风分离器1台第二部分现场条件1 安装场所室外。
2 安装环境条件清管器收发装置安装地点的有关数据见表2-1。
表2-1 收发装置安装地点的有关数据站场名称环境参数1#集气站集气中心脱水站所处地海拔(m)月平均最高气温(℃)29 29月平均最低气温(℃)-6 -6月平均最低气温的最低值(℃)极端最高气温(℃)极端最低气温(℃)年均降水量(mm)600 600平均相对湿度(%)最大冻土深(m) 0.8 0.8基本雪压(kPa/ m2)地震烈度7 7场地土类别江汉石油管理局勘察设计研究院数据表项目号:BD13008文件号:DDS-0000ME02CADD号:DDS-0000ME02-000.DOC第 9 页共 10 页 0 版第三部分数据表概述安装地点:集气中心脱水站数量:(套)2设备名称:PN1.6MpaDN600旋风分离器设备编号:D-0102A/B相关技术文件《旋风分离器技术规格书》SPE-0000ME02设计规范见:技术规格书涂漆标准见:技术规格书设计参数工作压力 1.0 MPag 操作温度0-30 ℃设计压力 1.6 MPag 设计温度50℃水压试验压力 2.0 MPag 处理介质煤层气焊接接头系数 0.85 腐蚀裕量 3 mm 法兰密封面型式法兰压力等级单台处理量* (Nkm3/d)工况1:50X104操作压力(MPag)工况1:0.9 工况2:35X104工况2:0.9 工况3:20X104工况3:0.9除净粒度按技术规格书容器压降正常工况:<0.02 MPa分离效率按技术规格书恶劣工况:< MPa 容器结构型式立式(见附图)规定值:< MPa支撑类型□√支腿□裙座焊后热处理(PWHT)□√是□否起重吊耳□有□无分离器净重质量 kg 壳体厚度 mm涂漆□√是□否封头厚度 mm材质序号说明材质序号说明材质1 筒体Q345R 8 支腿及底板Q235B2 封头Q345R 9 支腿垫板Q345R3 进/出口接管16Mn 10 其它接管4 进/出口法兰16MnⅡ11 其它法兰5 铭牌12 起重吊耳6 螺柱/螺母13 吊耳垫板7 垫片14 旋风子壳体所用材料及对接接头应进行-××℃夏比V型缺口冲击试验,三个试样平均值:≥XXJ;单个试样最低值:≥XXJA、B类焊接接头射线检测检测比例: 20% ,合格级别:ⅢA、B类焊接接头超声检测检测比例: % ,合格级别:其它试验及检测要求: 见规范和技术规格书热处理后焊缝硬度检测: 焊缝中心的外表面硬度不大于240HV10江汉石油管理局勘察设计研究院数据表项目号:BD13008文件号:DDS-0000ME02CADD号:DDS-0000ME02-000.DOC第 9 页共 10 页 0 版接管说明编号名称尺寸数量法兰型式压力等级MPa密封面型式伸出长度相接工艺管线规格材质a 进气口DN250 1 WN 1.6 RFb 出气口DN250 1 WN 1.6 RFc 清扫口DN80 1 WN 1.6 RFd 排污口DN50 1 WN 1.6 RFe 手孔DN150 1 WN 1.6 RFf 放空口 DN50 1 WN 1.6 RFg 压力表口 DN20 1 SW 1.6 RF注:1.所有法兰应配对(含螺柱、螺母和垫片),法兰应符合HG20617标准的规定,紧固件应符合HG20634标准的规定,垫片应符合HG20631标准的规定;2.所有接管端面应是水平或垂直的;3.此数据单空白处由投标商填写;4.未尽事项,双方协商,业主决定。
江汉石油管理局勘察设计研究院数据表项目号:BD13008文件号:DDS-0000ME02CADD号:DDS-0000ME02-000.DOC第 9 页共 10 页 0 版概述安装地点:1#集气站数量:(套)3设备名称:PN1.0MpaDN900旋风分离器设备编号:D-2101A/B/C相关技术文件《旋风分离器技术规格书》SPE-0000ME02设计规范见:技术规格书涂漆标准见:技术规格书设计参数工作压力 0.08 MPag 操作温度0-30 ℃设计压力 1.0 MPag 设计温度50℃水压试验压力 2.0 MPag 处理介质煤层气焊接接头系数 1.25 腐蚀裕量 3 mm 法兰密封面型式法兰压力等级单台处理量* (Nkm3/d)工况1:30X104操作压力(MPag)工况1:0.08 工况2:25X104工况2:0.10 工况3:15X104工况3:0.15除净粒度按技术规格书容器压降正常工况:<0.02 MPa分离效率按技术规格书恶劣工况:< MPa 容器结构型式立式(见附图)规定值:< MPa支撑类型□√支腿□裙座焊后热处理(PWHT)□√是□否起重吊耳□有□无分离器净重质量 kg 壳体厚度 mm涂漆□√是□否封头厚度 mm材质序号说明材质序号说明材质1 筒体Q345R 8 支腿及底板Q235B2 封头Q345R 9 支腿垫板Q345R3 进/出口接管16Mn 10 其它接管4 进/出口法兰16MnⅡ11 其它法兰5 铭牌12 起重吊耳6 螺柱/螺母13 吊耳垫板7 垫片14 旋风子壳体所用材料及对接接头应进行-××℃夏比V型缺口冲击试验,三个试样平均值:≥XXJ;单个试样最低值:≥XXJA、B类焊接接头射线检测检测比例: 20% ,合格级别:ⅢA、B类焊接接头超声检测检测比例: % ,合格级别:其它试验及检测要求: 见规范和技术规格书热处理后焊缝硬度检测: 焊缝中心的外表面硬度不大于240HV10江汉石油管理局勘察设计研究院数据表项目号:BD13008文件号:DDS-0000ME02CADD号:DDS-0000ME02-000.DOC第 9 页共 10 页 0 版接管说明编号名称尺寸数量法兰型式压力等级MPa密封面型式伸出长度相接工艺管线规格材质a 进气口DN400 1 WN 1.6 RFb 出气口DN400 1 WN 1.6 RFc 清扫口DN80 1 WN 1.6 RFd 排污口DN50 1 WN 1.6 RFe 手孔DN150 1 WN 1.6 RFf 放空口 DN50 1 WN 1.6 RFg 压力表口 DN50 1 SW 1.6 RF注:1.所有法兰应配对(含螺柱、螺母和垫片),法兰应符合HG20617标准的规定,紧固件应符合HG20634标准的规定,垫片应符合HG20631标准的规定;2.所有接管端面应是水平或垂直的;3.此数据单空白处由投标商填写;4.未尽事项,双方协商,业主决定。
江汉石油管理局勘察设计研究院数据表项目号:BD13008文件号:DDS-0000ME02CADD号:DDS-0000ME02-000.DOC第 9 页共 10 页 0 版概述安装地点:3#集气站数量:(套)1设备名称:PN1.0MpaDN900旋风分离器设备编号:D-2301A相关技术文件《旋风分离器技术规格书》SPE-0000ME02设计规范见:技术规格书涂漆标准见:技术规格书设计参数工作压力 0.08 MPag 操作温度0-30 ℃设计压力 1.0 MPag 设计温度50℃水压试验压力 2.0 MPag 处理介质煤层气焊接接头系数 1.25 腐蚀裕量 3 mm 法兰密封面型式法兰压力等级单台处理量* (Nkm3/d)工况1:30X104操作压力(MPag)工况1:0.08 工况2:20 X104工况2:0.10 工况3:10 X104工况3:0.15除净粒度按技术规格书容器压降正常工况:<0.02 MPa分离效率按技术规格书恶劣工况:< MPa 容器结构型式立式(见附图)规定值:< MPa支撑类型□√支腿□裙座焊后热处理(PWHT)□√是□否起重吊耳□有□无分离器净重质量 kg 壳体厚度 mm涂漆□√是□否封头厚度 mm材质序号说明材质序号说明材质1 筒体Q345R 8 支腿及底板Q235B2 封头Q345R 9 支腿垫板Q345R3 进/出口接管16Mn 10 其它接管4 进/出口法兰16MnⅡ11 其它法兰5 铭牌12 起重吊耳6 螺柱/螺母13 吊耳垫板7 垫片14 旋风子壳体所用材料及对接接头应进行-××℃夏比V型缺口冲击试验,三个试样平均值:≥XXJ;单个试样最低值:≥XXJA、B类焊接接头射线检测检测比例: 20% ,合格级别:ⅢA、B类焊接接头超声检测检测比例: % ,合格级别:其它试验及检测要求: 见规范和技术规格书热处理后焊缝硬度检测: 焊缝中心的外表面硬度不大于240HV10江汉石油管理局 勘察设计研究院数据表项目号: BD13008文件号:DDS-0000ME02CADD 号:DDS-0000ME02-000.DOC第 9 页 共 10 页 0 版注:1.所有法兰应配对(含螺柱、螺母和垫片),法兰应符合HG20617标准的规定,紧固件应符合 HG20634标准的规定,垫片应符合HG20631标准的规定; 2.所有接管端面应是水平或垂直的; 3.此数据单空白处由投标商填写;4.未尽事项,双方协商,业主决定。
接 管 说 明编号 名称 尺寸 数 量 法兰 型式 压力等级 MPa 密封面 型式 伸出 长度 相接工艺管线 规格 材质 a 进气口 DN400 1 WN 1.6 RF b 出气口 DN400 1 WN 1.6 RF c 清扫口 DN80 1 WN 1.6 RFd 排污口 DN50 1 WN 1.6 RFe 手孔 DN150 1 WN 1.6 RFf 放空口DN501 WN 1.6 RF g压力表口 DN501SW1.6RF。