双速电机控制原理图及文字解析
- 格式:doc
- 大小:138.50 KB
- 文档页数:3
双速电机操纵原理图一、双速电动机双速电动机属于异步电动机变极调速,是通过改变定子绕组的连接方式达到改变定子旋转磁场磁极对数,从而改变电动机的转速。
依照公式;n1=60f/p可知异步电动机的同步转速与磁极对数成反比,磁极对数增加一倍,同步转速n1下降至原转速的一半,电动机额定转速n也将下降近似一半,因此改变磁极对数能够达到改变电动机转速的目的。
这种调速方式是有级的,不能滑腻调速,而且只适用于鼠笼式电动机。
此图介绍的是最多见的单绕组双速电动机,转速比等于磁极倍数比,如2极/4极、4级/8极,从定子绕组△接法变成YY接法,磁极对数从p=2变成p=1,从而实现变速。
∴转速比=2/1=2二、操纵电路分析一、合上空气开关QF引入三相电源二、按下起动按钮SB2,交流接触器KM1线圈回路通电并自锁,KM1主触头闭合,为电动机引进三相电源,L1接U一、L2接V一、L3接W1;U二、V二、W2悬空。
电动机在△接法下运行,现在电动机p=二、n1=1500转/分。
3、假假想转为高速运转,那么按SB3按钮,SB3的常闭触点断开使接触器KM1线圈断电,KM1主触头断开使U一、V一、W1与三相电源L一、L二、L3离开。
其辅助常闭触头恢复为闭合,为KM2线圈回路通电预备。
同时接触器KM2线圈回路通电并自锁,其常开触点闭合,将定子绕组三个首端U一、V一、W1连在一路,并把三相电源L一、L二、L3引入接U二、V二、W2,现在电动机在YY接法下运行,这时电动机p=1,n1=3000转/分。
KM2的辅助常开触点断开,防KM1误动。
4、FR一、FR2别离为电动机△运行和YY运行的过载爱惜元件。
五、此操纵回路中SB2的常开触点与KM1线圈串联,SB2的常闭触点与KM2线圈串联,一样SB3按钮的常闭触点与KM1线圈串联,SB3的常开于KM2线圈串联,这种操纵确实是按钮的互锁操纵,保证△与YY两种接法不可能同时显现,同时KM2辅助常闭触点接入KM1线圈回路,KM1辅助常闭触点接入KM2线圈回路,也形成互锁操纵。
双速电动机利用接触器控制的电气原理图一、双速电动机简介双速电动机属于异步电动机变极调速,是通过改变定子绕组的连接方法达到改变定子旋转磁场磁极对数,从而改变电动机的转速。
根据公式;n1=60f/p可知异步电动机的同步转速与磁极对数成反比,磁极对数增加一倍,同步转速n1下降至原转速的一半,电动机额定转速n也将下降近似一半,所以改变磁极对数可以达到改变电动机转速的目的。
这种调速方法是有级的,不能平滑调速,而且只适用于鼠笼式电动机。
此图介绍的是最常见的单绕组双速电动机,转速比等于磁极倍数比,如2极/4极、4级/8极,从定子绕组△接法变为YY接法,磁极对数从p=2变为p=1。
∴转速比=2/1=2接触器控制的双速电动机电气原理图二、控制电路分析1、合上空气开关QF引入三相电源2、按下起动按钮SB2,交流接触器KM1线圈回路通电并自锁,KM1主触头闭合,为电动机引进三相电源,L1接U1、L2接V1、L3接W1;U2、V2、W2悬空。
电动机在△接法下运行,此时电动机p=2、n1=1500转/分。
3、若想转为高速运转,则按SB3按钮,SB3的常闭触点断开使接触器KM1线圈断电,KM1主触头断开使U1、V1、W1与三相电源L1、L2、L3脱离。
其辅助常闭触头恢复为闭合,为KM2线圈回路通电准备。
同时接触器KM2线圈回路通电并自锁,其常开触点闭合,将定子绕组三个首端U1、V1、W1连在一起,并把三相电源L1、L2、L3引入接U2、V2、W2,此时电动机在YY接法下运行,这时电动机p=1,n1=3000转/分。
KM2的辅助常开触点断开,防KM1误动。
4、FR1、FR2分别为电动机△运行和YY运行的过载保护元件。
5、此控制回路中SB2的常开触点与KM1线圈串联,SB2的常闭触点与KM2线圈串联,同样SB3按钮的常闭触点与KM1线圈串联,SB3的常开于KM2线圈串联,这种控制就是按钮的互锁控制,保证△与YY两种接法不可能同时出现,同时KM2辅助常闭触点接入KM1线圈回路,KM1辅助常闭触点接入KM2线圈回路,也形成互锁控制。
双速电动机的变极调速原理_高低速控制线路原理图解_自动控
制网
一、双速电动机的变极调速原理
双速电动机在车床、铣床、镗床等中都有较多应用。
笼型双速电动机是由改变定子绕组的磁极对数来改变其转速的。
由异步电动机的同步转速公式n0=60f1/p知,如果电动机的磁极对数p减少一半,旋转磁场的转速n0便提高一倍,转子的转速n差不多也提高一倍。
改变p的方法是把定子每相绕组分成两半,然后进行两种接法。
如图所示,将出线端D1、D2、D3接电源,D4、D5、D6端悬空,则绕组为△接法,每相绕组中两个线圈串联,形成四个极,电动机为低速;当出线端D1、D2、D3短接,而D4、D5、D6接电源,则绕组为双星形,每相绕组中两个线圈并联,形成两个极,电动机为高速。
二、高低速控制线路
图三种双速电动机高低速控制线路
图中接触器KM1动作为低速,KM2动作为高速。
图(a)右上用开关S实现高、低速控制;图(a)右下用复合按钮SB2和SB3来实现高、低速控制。
采用复合按钮连锁,可使高低速直接转换,而不必经过停止按钮。
这两种方式均用于小功率电动机。
图(b)右用开关S转换高低速。
接触器KM1动作时,电动机为低速运行状态;接触器KM2和KM动作时,电动机为高速运行状态。
当开关S绊倒高速时,由时间继电器的两个触点首先接通低速,经延时后自动切换到高速,以便限制启动电流。
此控制方式适用于较大容量的电动机。
电机调速原理及控制线路图解图1一、双速电机(鼠笼式三相交流异步电动机)1、双速电机的变极方法U1V1W1端接电源,U2V2W2开路,电动机为△接法(低速);U1V1W1端短接,U2V2W2端接电源为YY接法(高速)注意,变极时,调换相序,以保证变极调速以后,电动机转动方向不变。
图22、主电路: KM1主触点构成△接的低速接法。
KM2、KM3用于将U1V1W1端短接,并在U2V2W2端通入三相交流电源,构成YY接的高速接法。
3、控制电路图a电路中,按钮SB1实现低速起动和运行。
按钮SB2使KM2、KM3线圈通电自锁,用于实现YY变速起动和运行。
图b 电路在高速运行时,先低速起动,后高速(YY)运行,以减少启动电流。
双速电机控制电路图B分析1、选择开关SA合向高速→时间继电器KT线圈通电延时→KM1线圈通电,电动机M作低速启动。
KT延时时间到→KM1线圈断电复位→KM2、KM3线圈通电→电动机M作YY接法高速运行。
2、选择开关SA合向低速→KM1线圈通电,电动机M作低速转动。
3、选择开关SA合向0位时,电动机停止运行。
(二)、三速电机控制图41、变极原理三速电机定子有2套绕组,1套可作为△接法和YY接法的双速绕组,另1套为Y型接法的中速绕组。
2、主电路KM1主触点(4个)构成低速连接,其中W1U3接到W1点。
KM2主触点构成中速Y连接,此时U3W1断开以避免交流。
KM3、KM4主触点构成高建双星形连接(KM3构成Y点)控制电路SB1用于KM1的起停控制,SB2用于KM2的起停控制,SB3用于KM3和KM4的起停控制。
电机。
接触器控制的双速电动机电气原理图一、双速电动机简介双速电动机属于异步电动机变极调速,是通过改变定子绕组的连接方法达到改变定子旋转磁场磁极对数,从而改变电动机的转速。
根据公式;n1=60f/p可知异步电动机的同步转速与磁极对数成反比,磁极对数增加一倍,同步转速n1下降至原转速的一半,电动机额定转速n也将下降近似一半,所以改变磁极对数可以达到改变电动机转速的目的。
这种调速方法是有级的,不能平滑调速,而且只适用于鼠笼式电动机。
此图介绍的是最常见的单绕组双速电动机,转速比等于磁极倍数比,如2极/4极、4级/8极,从定子绕组△接法变为YY接法,磁极对数从p=2变为p=1。
∴转速比=2/1=2二、控制电路分析1、合上空气开关QF引入三相电源2、按下起动按钮SB2,交流接触器KM1线圈回路通电并自锁,KM1主触头闭合,为电动机引进三相电源,L1接U1、L2接V1、L3接W1;U2、V2、W2悬空。
电动机在△接法下运行,此时电动机p=2、n1=1500转/分。
3、若想转为高速运转,则按SB3按钮,SB3的常闭触点断开使接触器KM1线圈断电,KM1主触头断开使U1、V1、W1与三相电源L1、L2、L3脱离。
其辅助常闭触头恢复为闭合,为KM2线圈回路通电准备。
同时接触器KM2线圈回路通电并自锁,其常开触点闭合,将定子绕组三个首端U1、V1、W1连在一起,并把三相电源L1、L2、L3引入接U2、V2、W2,此时电动机在YY接法下运行,这时电动机p=1,n1=3000转/分。
KM2的辅助常开触点断开,防KM1误动。
4、FR1、FR2分别为电动机△运行和YY运行的过载保护元件。
5、此控制回路中SB2的常开触点与KM1线圈串联,SB2的常闭触点与KM2线圈串联,同样SB3按钮的常闭触点与KM1线圈串联,SB3的常开于KM2线圈串联,这种控制就是按钮的互锁控制,保证△与YY两种接法不可能同时出现,同时KM2辅助常闭触点接入KM1线圈回路,KM1辅助常闭触点接入KM2线圈回路,也形成互锁控制。
双速电机的原理及控制方式双速电机就是有两种速度的电机,常说的△/YY启动电路。
通过改变电机线圈绕组的极对数来改变电机转速。
常用电机极数有4级(2极对数),2极(1极对数)。
电机的同步转速=频率×时间(秒)/极对数4极电机的转速是一分钟1500转,2极电机的转速为一分钟3000转,去掉转差率为电机转子的实际转速。
双速电机线圈△/YY当双速电机线圈绕组△接法时(左图),U1、V1、W1端供入三相电源时,为低速运转。
当帮U1、V1、W1端短接在一起,提起来抖一抖电机线圈绕组就变成了YY接法(右图),U2、V2、W2端供入三相电源,高速运行,YY接法转速是△接法的两倍。
双速电机主电路接线双速电机主电路KM1接触器给双速电机U1、V1、W1供电,电机△低速运行,KM1吸合。
KM2接触器给双速电机U、V2、W2端供电。
KM3接触器主触点的下桩头接入电机的U1、V1、W1,接触器主触点的上桩头使用短接线连接在一起。
当KM3吸合时,U1、V1、W1端短接在一起。
电机YY高速运行时,KM2、KM3吸合。
双速电机控制电路手动切换手动切换高低速采用手动切换电路,按下SB1为低速运行,按下SB2为高速运行。
帮KM2、KM3看成一个接触器时,△/YY控制电路其实就是一个正反转电路。
采用接触器按钮双重互锁电路。
当按下SB1,KM1吸合电机低速运行,低速运行时按下SB2,KM1停止,KM2、KM3吸合电机YY高速运行。
当然高速运行时也可以直接切换成低速运行。
低速能直接转换成高速,得益于接触器辅助触点、按钮触点动作时,常闭触点先断开,常开触点后闭合,他们虽然感觉是同时动作的,实际上它们是有先后顺序的。
这一点在接触器、继电器控制电路非常重要。
自动切换通电延时时间继电器自动切换SA为转换开关,当转换开关切换到1时,电路为低速运行,KM1接触器吸合。
当转换开关切换到2时,电机为高速运行。
电机并不是直接高速运行,先低速再高速。
双速电机工作原理图
双速电机工作原理图如下所示:
[图片描述]
双速电机是一种具有两个速度模式的电动机。
它通常由一对电磁铁产生的磁场驱动。
该电机由一个定子和一个转子组成。
在低速模式下,电流通过定子线圈,产生一个旋转磁场。
这个旋转磁场将转子带动起来,并使其以低速旋转。
在高速模式下,通过改变电流的通路,使得磁场的分布发生变化。
这种变化会导致转子的旋转速度增加,从而实现高速运转。
双速电机工作原理图中还包括了电源和控制电路,用于控制电机的速度切换和调节。
需要注意的是,由于没有标题,以上只是对双速电机工作原理的简单描述,具体的细节和原理需要根据实际情况来进行了解和学习。
双速电机接线原理图接触器控制的双速电动机电气原理图一、双速电动机简介双速电动机属于异步电动机变极调速,是通过改变定子绕组的连接方法达到改变定子旋转磁场磁极对数,从而改变电动机的转速。
根据公式;n1=60f/p可知异步电动机的同步转速与磁极对数成反比,磁极对数增加一倍,同步转速n1下降至原转速的一半,电动机额定转速n也将下降近似一半,所以改变磁极对数可以达到改变电动机转速的目的。
这种调速方法是有级的,不能平滑调速,而且只适用于鼠笼式电动机。
此图介绍的是最常见的单绕组双速电动机,转速比等于磁极倍数比,如2极/4极、4级/8极,从定子绕组△接法变为YY接法,磁极对数从p=2变为p=1。
∴转速比=2/1=2二、控制电路分析1、合上空气开关QF引入三相电源2、按下起动按钮SB2,交流接触器KM1线圈回路通电并自锁,KM1主触头闭合,为电动机引进三相电源,L1接U1、L2接V1、L3接W1;U2、V2、W2悬空。
电动机在△接法下运行,此时电动机p=2、n1=1500转/分。
3、若想转为高速运转,则按SB3按钮,SB3的常闭触点断开使接触器KM1线圈断电,KM1主触头断开使U1、V1、W1与三相电源L1、L2、L3脱离。
其辅助常闭触头恢复为闭合,为KM2线圈回路通电准备。
同时接触器KM2线圈回路通电并自锁,其常开触点闭合,将定子绕组三个首端U1、V1、W1连在一起,并把三相电源L1、L2、L3引入接U2、V2、W2,此时电动机在YY接法下运行,这时电动机p=1,n1=3000转/分。
KM2的辅助常开触点断开,防KM1误动。
4、FR1、FR2分别为电动机△运行和YY运行的过载保护元件。
5、此控制回路中SB2的常开触点与KM1线圈串联,SB2的常闭触点与KM2线圈串联,同样SB3按钮的常闭触点与KM1线圈串联,SB3的常开于KM2线圈串联,这种控制就是按钮的互锁控制,保证△与YY两种接法不可能同时出现,同时KM2辅助常闭触点接入KM1线圈回路,KM1辅助常闭触点接入KM2线圈回路,也形成互锁控制。
双速电动机自动变速控制原理图、调速理论基础接触器控制双速电动机的控制线路用按钮和接触器控制双速电动机的电路如图21-5所示。
其中SB1、KM1控制电动机低速运转;SB2、KM2、KM3控制电动机高速运转。
图21-5接触器控制双速电动机的电路图线路工作原理如下:先合上电源开关QS。
△形低速启动运转:控制原理停转时,按下SB3即可实现。
3)时间继电器控制双速电动机的控制线路用按钮和时间继电器控制双速电动机低速启动高速运转的电路图如图21-6所示。
时间继电器KT控制电动机△启动时间和△一YY的自动换接运转。
图21-6按钮和时间继电器控制双速电动机自动控制电路图线路工作原理如下:先合上电源开关Qs。
△形低速启动运转:控制原理停止时,按下SB3即可。
若电动机只需高速运转时,可直接按下SB2,则电动机△形低速启动后,自动变成YY形高速运。
1.交流异步电动机的双速控制原理由三相异步电动机的转速公式n=(1–S)60f1/p可知,改变异步电动机磁极对数P,可实现电动机调速。
(1)变极调速在电源频率f1不变的条件下,改变电动机的极对数p,电动机的同步转速n1,就会变化,极对数增加一倍,同步转速就降低一半,电动机的转速也几乎下降一半,从而实现转速的调节。
要改变电动机的极数,当然可以在定子铁心槽内嵌放两套不同极数的三相绕组,从制造的角度看,这种方法很不经济。
通常是利用改变定子绕组接法来改变极数,这种电机称为多速电机。
1)变极原理下面以4极变2极为例,说明定子绕组的变极原理。
图21-1画出了4极电机U 相绕组的两个线圈,每个线圈代表U相绕组的一半,称为半相绕组。
两个半相绕组顺向串联(头尾相接)时,根据线圈中的电流方向,可以看出定子绕组产生4极磁场,即2p=4,磁场方向如图21-1(a)中的虚线或图3.1(b)中的×、⊙所示。
图21-2绕组变极原理图(2p=2)。
双速电机接线原理图接触器控制得双速电动机电气原理图一、双速电动机简介双速电动机属于异步电动机变极调速,就是通过改变定子绕组得连接方法达到改变定子旋转磁场磁极对数,从而改变电动机得转速。
根据公式;n1=60f/p可知异步电动机得同步转速与磁极对数成反比,磁极对数增加一倍,同步转速n1下降至原转速得一半,电动机额定转速n也将下降近似一半,所以改变磁极对数可以达到改变电动机转速得目得。
这种调速方法就是有级得,不能平滑调速,而且只适用于鼠笼式电动机。
此图介绍得就是最常见得单绕组双速电动机,转速比等于磁极倍数比,如2极/4极、4级/8极,从定子绕组△接法变为YY接法,磁极对数从p=2变为p=1。
∴转速比=2/1=2二、控制电路分析1、合上空气开关QF引入三相电源2、按下起动按钮SB2,交流接触器KM1线圈回路通电并自锁,KM1主触头闭合,为电动机引进三相电源,L1接U1、L2接V1、L3接W1;U2、V2、W2悬空。
电动机在△接法下运行,此时电动机p=2、n1=1500转/分。
3、若想转为高速运转,则按SB3按钮,SB3得常闭触点断开使接触器KM1线圈断电,KM1主触头断开使U1、V1、W1与三相电源L1、L2、L3脱离。
其辅助常闭触头恢复为闭合,为KM2线圈回路通电准备。
同时接触器KM2线圈回路通电并自锁,其常开触点闭合,将定子绕组三个首端U1、V1、W1连在一起,并把三相电源L1、L2、L3引入接U2、V2、W2,此时电动机在YY接法下运行,这时电动机p=1,n1=3000转/分。
KM2得辅助常开触点断开,防KM1误动。
4、FR1、FR2分别为电动机△运行与YY运行得过载保护元件。
5、此控制回路中SB2得常开触点与KM1线圈串联,SB2得常闭触点与KM 2线圈串联,同样SB3按钮得常闭触点与KM1线圈串联,SB3得常开于KM2线圈串联,这种控制就就是按钮得互锁控制,保证△与YY两种接法不可能同时出现,同时KM2辅助常闭触点接入KM1线圈回路,KM1辅助常闭触点接入KM2线圈回路,也形成互锁控制。
双速电动机利用接触器控制的电气原理图一、双速电动机简介双速电动机属于异步电动机变极调速,是通过改变定子绕组的连接方法达到改变定子旋转磁场磁极对数,从而改变电动机的转速。
根据公式;n1=60f/p可知异步电动机的同步转速与磁极对数成反比,磁极对数增加一倍,同步转速n1下降至原转速的一半,电动机额定转速n也将下降近似一半,所以改变磁极对数可以达到改变电动机转速的目的。
这种调速方法是有级的,不能平滑调速,而且只适用于鼠笼式电动机。
此图介绍的是最常见的单绕组双速电动机,转速比等于磁极倍数比,如2极/4极、4级/8极,从定子绕组△接法变为YY接法,磁极对数从p=2变为p=1。
∴转速比=2/1=2接触器控制的双速电动机电气原理图二、控制电路分析1、合上空气开关QF引入三相电源2、按下起动按钮SB2,交流接触器KM1线圈回路通电并自锁,KM1主触头闭合,为电动机引进三相电源,L1接U1、L2接V1、L3接W1;U2、V2、W2悬空。
电动机在△接法下运行,此时电动机p=2、n1=1500转/分。
3、若想转为高速运转,则按SB3按钮,SB3的常闭触点断开使接触器KM1线圈断电,KM1主触头断开使U1、V1、W1与三相电源L1、L2、L3脱离。
其辅助常闭触头恢复为闭合,为KM2线圈回路通电准备。
同时接触器KM2线圈回路通电并自锁,其常开触点闭合,将定子绕组三个首端U1、V1、W1连在一起,并把三相电源L1、L2、L3引入接U2、V2、W2,此时电动机在YY接法下运行,这时电动机p=1,n1=3000转/分。
KM2的辅助常开触点断开,防KM1误动。
4、FR1、FR2分别为电动机△运行和YY运行的过载保护元件。
5、此控制回路中SB2的常开触点与KM1线圈串联,SB2的常闭触点与KM2线圈串联,同样SB3按钮的常闭触点与KM1线圈串联,SB3的常开于KM2线圈串联,这种控制就是按钮的互锁控制,保证△与YY两种接法不可能同时出现,同时KM2辅助常闭触点接入KM1线圈回路,KM1辅助常闭触点接入KM2线圈回路,也形成互锁控制。
双速电机接线原理图接触器控制的双速电动机电气原理图一、双速电动机简介双速电动机属于异步电动机变极调速,是通过改变定子绕组的连接方法达到改变定子旋转磁场磁极对数,从而改变电动机的转速。
根据公式;n1=60f/p可知异步电动机的同步转速与磁极对数成反比,磁极对数增加一倍,同步转速n1下降至原转速的一半,电动机额定转速n也将下降近似一半,所以改变磁极对数可以达到改变电动机转速的目的。
这种调速方法是有级的,不能平滑调速,而且只适用于鼠笼式电动机。
此图介绍的是最常见的单绕组双速电动机,转速比等于磁极倍数比,如2极/4极、4级/8极,从定子绕组△接法变为YY接法,磁极对数从p=2变为p=1。
∴转速比=2/1=2二、控制电路分析1、合上空气开关QF引入三相电源2、按下起动按钮SB2,交流接触器KM1线圈回路通电并自锁,KM1主触头闭合,为电动机引进三相电源,L1接U1、L2接V1、L3接W1;U2、V2、W2悬空。
电动机在△接法下运行,此时电动机p=2、n1=1500转/分。
3、若想转为高速运转,则按SB3按钮,SB3的常闭触点断开使接触器KM1线圈断电,KM1主触头断开使U1、V1、W1与三相电源L1、L2、L3脱离。
其辅助常闭触头恢复为闭合,为KM2线圈回路通电准备。
同时接触器KM2线圈回路通电并自锁,其常开触点闭合,将定子绕组三个首端U1、V1、W1连在一起,并把三相电源L1、L2、L3引入接U2、V2、W2,此时电动机在YY接法下运行,这时电动机p=1,n1=3000转/分。
KM2的辅助常开触点断开,防KM1误动。
4、FR1、FR2分别为电动机△运行和YY运行的过载保护元件。
5、此控制回路中SB2的常开触点与KM1线圈串联,SB2的常闭触点与KM2线圈串联,同样SB3按钮的常闭触点与KM1线圈串联,SB3的常开于KM2线圈串联,这种控制就是按钮的互锁控制,保证△与YY两种接法不可能同时出现,同时KM2辅助常闭触点接入KM1线圈回路,KM1辅助常闭触点接入KM2线圈回路,也形成互锁控制。
双速电动机凹凸速把握线路电气原理图解- 电动机图1双速电动机主电路接线方式如图为三种独立的双速电动机凹凸速把握线路,为简化,图中主电路省略了组合开关、熔断器、热继电器等电器,并将电动机表示为定子的三相绕组及其出线端的形式。
上述的六个出线端的接线方式可以通过图(a)(b)或(c)中的主电路所示的接触器方案实现。
12 图2双速电动机凹凸速把握线路(a)(b)图(a)和(b)左侧的第一个主电路连接方式中,当KML线圈得电后,其常闭主触点先断开(图2中的绿色圈显现),之后三个常开主触点再闭合(图2中的深蓝色圈显现),D1、D2、D3接三相电源,由于KMH主触点断开,因此D4,、D5、D6悬空,电机低速运转。
当KML 线圈失电、KMH线圈得电后,KML三个常开主触点(图2中的深蓝色圈显现)断开,两个常闭主触点(图2中的绿色圈显现)闭合,将D1、D2、D3短接,继而KMH的三个常开主触点(图2中的橙色圈显现)闭合,使D4、D5、D6接通三相电源,电机高速运行。
可见,第一个主电路连接方式中,凹凸速切换把握就是对KML和KMH继电器的得失电切换把握。
图(c)左侧的其次个主电路连接方式中,KML线圈得电,其主触点(图2中的深蓝色圈显现)闭合,而KM、KMH的线圈失电,主触点(图2中的橙色圈显现)断开时,可以使D1、D2、D3接三相电源,D4,、D5、D6悬空,电机低速运转。
当KML线圈失电,其主触点(图2中的深蓝色圈显现)断开,而KM、KMH的线圈得电,其主触点(图2中的橙色圈显现)闭合时,可以使D1、D2、D3短接, D4、D5、D6接通三相电源,电机高速运行。
图(a)把握线路中,用切换开关S实现凹凸速把握;图(b)把握线路用复合按钮SB2和SB3来实现凹凸速把握。
接受复合按钮连锁,可使凹凸速直接转换,而不必经过停止按钮。
(c)图把握线路用切换开关S转换凹凸速。
当开关S打到高速档时,由时间继电器的两个触点首先接通低速,经延时后自动切换到高速,以便限制起动电流。
双速电动机操控电路图及接线图触摸器操控的双速电动机电气原理图一、双速电动机双速电动机归于异步电动机变极调速,是经过改动定子绕组的联接办法抵达改动定子旋转磁场磁极对数,然后改动电动机的转速。
依据公式;n1=60f/p可知异步电动机的同步转速与磁极对数成反比,磁极对数添加一倍,同步转速n1降低至原转速的一半,电动机额外转速n也将降低近似一半,所以改动磁极对数能够抵达改动电动机转速的意图。
这种调速办法是有级的,不能滑润调速,并且只适用于鼠笼式电动机。
此图介绍的是最多见的单绕组双速电动机,转速比等于磁极倍数比,如2极/4极、4级/8极,从定子绕组△接法变为YY 接法,磁极对数从p=2变为p=1。
∴转速比=2/1=2二、操控电路剖析1、合上空气开关QF引进三相电源2、按下起动按钮SB2,沟通触摸器KM1线圈回路通电并自锁,KM1主触头闭合,为电动机引进三相电源,L1接U1、L2接V1、L3接W1;U2、V2、W2悬空。
电动机在△接法下作业,此刻电动机p=2、n1=1500转/分。
3、若想转为高速作业,则按SB3按钮,SB3的常闭触点断开使触摸器KM1线圈断电,KM1主触头断开使U1、V1、W1与三相电源L1、L2、L3脱离。
其辅佐常闭触头康复为闭合,为KM2线圈回路通电预备。
一同触摸器KM2线圈回路通电并自锁,其常开触点闭合,将定子绕组三个首端U1、V1、W1连在一同,并把三相电源L1、L2、L3引进接U2、V2、W2,此刻电动机在YY接法下作业,这时电动机p=1,n1=3000转/分。
KM2的辅佐常开触点断开,防KM1误动。
4、FR1、FR2别离为电动机△作业和YY作业的过载维护元件。
5、此操控回路中SB2的常开触点与KM1线圈串联,SB2的常闭触点与KM2线圈串联,相同SB3按钮的常闭触点与KM1线圈串联,SB3的常开于KM2线圈串联,这种操控便是按钮的互锁操控,确保△与YY 两种接法不或许一同呈现,一同KM2辅佐常闭触点接入KM1线圈回路,KM1辅佐常闭触点接入KM2线圈回路,也构成互锁操控。
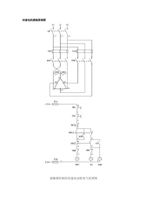
双速电机控制原理图
一、双速电动机简介
双速电动机属于异步电动机变极调速,是通过改变定子绕组的连接方法达到改变定子旋转磁场磁极对数,从而改变电动机的转速。
根据公式;n1=60f/p可知异步电动机的同步转速与磁极对数成反比,磁极对数增加一倍,同步转速n1下降至原转速的一半,电动机额定转速n也将下降近似一半,所以改变磁极对数可以达到改变电动机转速的目的。
这种调速方法是有级的,不能平滑调速,而且只适
用于鼠笼式电动机。
此图介绍的是最常见的单绕组双速电动机,转速比等于磁极倍数比,如2极/4极、4级/8极,从定子绕组△接法变为YY接法,
磁极对数从p=2变为p=1。
∴转速比=2/1=2
二、控制电路分析
1、合上空气开关QF引入三相电源
2、按下起动按钮SB2,交流接触器KM1线圈回路通电并自锁,KM1主触头闭合,为电动机引进三相电源,L1接U1、L2接V1、L 3接W1;U2、V2、W2悬空。
电动机在△接法下运行,此时电动机
p=2、n1=1500转/分。
3、若想转为高速运转,则按SB3按钮,SB3的常闭触点断开使接触器KM1线圈断电,KM1主触头断开使U1、V1、W1与三相电源L1、L2、L3脱离。
其辅助常闭触头恢复为闭合,为KM2线圈回路通电准备。
同时接触器KM2线圈回路通电并自锁,其常开触点闭合,将定子绕组三个首端U1、V1、W1连在一起,并把三相电源L 1、L2、L3引入接U2、V2、W2,此时电动机在YY接法下运行,这时电动机p=1,n1=3000转/分。
KM2的辅助常开触点断开,
防KM1误动。
4、FR1、FR2分别为电动机△运行和YY运行的过载保护元件。
5、此控制回路中SB2的常开触点与KM1线圈串联,SB2的常闭触点与KM2线圈串联,同样SB3按钮的常闭触点与KM1线圈串联,SB3的常开于KM2线圈串联,这种控制就是按钮的互锁控制,
保证△与YY两种接法不可能同时出现,同时KM2辅助常闭触点接入KM1线圈回路,KM1辅助常闭触点接入KM2线圈回路,也形成
互锁控制。
三、定子接线图如下
低速时绕组的接法高速时绕组的接法。