接触器控制的双速电动机电气原理图文档
- 格式:doc
- 大小:98.00 KB
- 文档页数:6
(建筑电气工程)接触器控制的双速电动机电气原理图自制各种PLC编程电缆前言随着可编程序控制器(PLC)在工业控制领域的广泛应用,PLC编程成了电气工程技术人员必须掌握的专业技能。
可编程序控制器的品牌众多,欧、美、日、韩及台湾的PLC 纷纷抢滩大陆,在给使用者提供了多种选择的同时,也给使用者带来了小小麻烦。
由于不同品牌PLC的编程电缆互不通用,买壹根原装电缆往往上千元。
对于以学习为主要目的以及经常碰到不同品牌PLC的技术人员来说,如果能够有办法花较低的代价自制壹根编程电缆,无疑为他们提供了方便。
PLC虽然品牌众多,但各种品牌的PLC其编程接口不外乎几种型式,在PLC随机提供的技术手册里壹般也都会提供编程口的引脚定义,这就为自制编程线提供了可能。
下面我就PLC编程口的几种串行通信接口标准和物理结构,详细说明如何DIY壹根适用的编程电缆。
二.PLC编程口的型式编程电缆壹端和PC的COM口相连,另壹端和PLC的编程口相连,PC端的COM 口均为RS232C接口,DB-9针形插头。
而PLC的编程口按接口标准壹般可分为三种,即RS232、RS485、RS422。
按物理结构可分为五种,即八针圆口(DIN-8),九针D形口(DB-9),二十五针D形口(DB-25),RJ11口以及专用接口,其中以前俩种居多,各接口引脚排列如图壹所示。
图壹为了做好编程电缆,首先要大概了解壹下这三种串行通信接口标准。
RS-232、RS-422和RS-485是三种串行数据接口标准,接口标准只对接口的电气特性做出规定,而不涉及接插件、电缆或协议,所以同样壹种接口标准能够有不同的物理结构,如DB-9、DB-25等。
RS-232是PC机和通信工业中应用最广泛的壹种串行接口,RS-232C总线标准设有25条信号线,包括壹个主通道和壹个辅助通道。
多数情况下只使用主通道,常用九条信号线(九针D形口),各引脚定义如表壹所示。
对于壹般双工通信,仅需几条信号线就可实现,如发送数据线TXD和接收数据线RXD以及逻辑地线GND,RS232C只能点对点通讯,传输距离短,共模抑制能力差。
双速电动机接线图双速电动机的定子绕组的联接方式常有两种:一种是绕组从三角形改成双星形,如下图(a)所示的连接方式转换成如图(c)所示的连接方式,另一种是绕组从单星形改成双星形,如图(b)所示的连接方式转换成如图(c)所示的连接方式,这两种接法都能使电动机产生的磁极对数减少一半即电动机的转速提高一倍。
双速电动机的定子绕组的接线图下图是双速电动机三角形变双星形的控制原理图,当按下起动按钮SB2,主电路接触器KMl的主触头闭合,电动机三角形连接,电动机以低速运转;同时KA的常开触头闭合使时间继电器线圈带电,经过一段时间(时间继电器的整定时间),KMl的主触头断开,KM2、KM3的主触头闭合,电动机的定子绕组由三角形变双星形,电动机以高速运转。
双速电动机的控制原理图线路工作原理分析:变极调速的优点是设备简单,运行可靠,既可适用于恒转矩调速(Y/YY),也可适用于近似恒功率调速(△/YY)。
其缺点是转速只能成倍变化,为有极调速。
Y/YY变极调速应用于起重电葫芦、运输传送带等;△/YY变极调速应用于各种机床的粗加工和精加工。
双速电动机的最常用接线方式有两种:1.绕组从单星形改接成双星形,如下图(左)所示。
当用这种接线方式时,电动机由Y接改为YY连接,每相的绕组均由串联改为并联,这样使磁极对数较少了一般。
利用这种换接法,电动机在变极调速后,其额定转矩基本上保持不变,所以适合与拖动恒转矩性质的负载,力图起重机和皮带传输机等。
2.绕组从三角形改成双星形(Y形),如上图(右)所示三角形改为双星形,也使磁极对数减小一半,而得到调速效果。
这种变极调速后,电动机的额定功率基本上不变,但是额定转矩几乎要减小一半,所以这种接法适合用于拖动恒功率性质的负载,如各种金属切削机床。
当利用磁极对数的变换对三相异步电动机进行调速时,由于改接后绕组旋转磁场的旋转方向不会改变,在改变极数时,应把接到电动机进线端子上的电源的相序变一下。
如果定子上装有两套独立的三相绕组,其中一套绕组可以用以上换接法产生两种磁极对数,那么就可以得到三种同步转速,例如750/100/1500转/分,或1000/1500/3000转/分,这种电动机称为三速电动机。
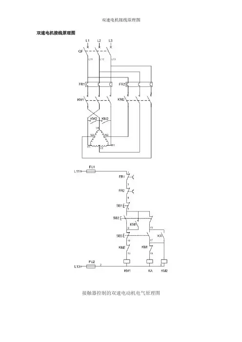
双速电机控制原理图一、双速电动机简介双速电动机属于异步电动机变极调速,是通过改变定子绕组的连接方法达到改变定子旋转磁场磁极对数,从而改变电动机的转速。
根据公式;n1=60f/p可知异步电动机的同步转速与磁极对数成反比,磁极对数增加一倍,同步转速n1下降至原转速的一半,电动机额定转速n也将下降近似一半,所以改变磁极对数可以达到改变电动机转速的目的。
这种调速方法是有级的,不能平滑调速,而且只适用于鼠笼式电动机。
此图介绍的是最常见的单绕组双速电动机,转速比等于磁极倍数比,如2极/4极、4级/8极,从定子绕组△接法变为YY接法,磁极对数从p=2变为p=1。
∴转速比=2/1=2二、控制电路分析1、合上空气开关QF引入三相电源2、按下起动按钮SB2,交流接触器KM1线圈回路通电并自锁,KM1主触头闭合,为电动机引进三相电源,L1接U1、L2接V1、L 3接W1;U2、V2、W2悬空。
电动机在△接法下运行,此时电动机p=2、n1=1500转/分。
3、若想转为高速运转,则按SB3按钮,SB3的常闭触点断开使接触器KM1线圈断电,KM1主触头断开使U1、V1、W1与三相电源L1、L2、L3脱离。
其辅助常闭触头恢复为闭合,为KM2线圈回路通电准备。
同时接触器KM2线圈回路通电并自锁,其常开触点闭合,将定子绕组三个首端U1、V1、W1连在一起,并把三相电源L 1、L2、L3引入接U2、V2、W2,此时电动机在YY接法下运行,这时电动机p=1,n1=3000转/分。
KM2的辅助常开触点断开,防KM1误动。
4、FR1、FR2分别为电动机△运行和YY运行的过载保护元件。
5、此控制回路中SB2的常开触点与KM1线圈串联,SB2的常闭触点与KM2线圈串联,同样SB3按钮的常闭触点与KM1线圈串联,SB3的常开于KM2线圈串联,这种控制就是按钮的互锁控制,保证△与YY两种接法不可能同时出现,同时KM2辅助常闭触点接入KM1线圈回路,KM1辅助常闭触点接入KM2线圈回路,也形成互锁控制。
双速电动机电气原理一、双速电动机简介双速电动机属于异步电动机变极调速,是通过改变定子绕组的连接方法达到改变定子旋转磁场磁极对数,从而改变电动机的转速。
根据公式;n1=60f/p可知异步电动机的同步转速与磁极对数成反比,磁极对数增加一倍,同步转速n1下降至原转速的一半,电动机额定转速n也将下降近似一半,所以改变磁极对数可以达到改变电动机转速的目的。
这种调速方法是有级的,不能平滑调速,而且只适用于鼠笼式电动机。
此图介绍的是最常见的单绕组双速电动机,转速比等于磁极倍数比,如2极/4极、4级/8极,从定子绕组△接法变为YY接法,磁极对数从p=2变为p=1。
转速比=2/1=2二、控制电路分析1、合上空气开关QF引入三相电源2、按下起动按钮SB2,交流接触器KM1线圈回路通电并自锁,KM1主触头闭合,为电动机引进三相电源,L1接U1、L2接V1、L3接W1;U2、V2、W2悬空。
电动机在△接法下运行,此时电动机p=2、n1=1500转/分。
3、若想转为高速运转,则按SB3按钮,SB3的常闭触点断开使接触器KM1线圈断电,KM1主触头断开使U1、V1、W1与三相电源L1、L2、L3脱离。
其辅助常闭触点恢复为闭合,为KM2线圈回路通电准备。
同时接触器KM2线圈回路通电并自锁,其常开触点闭合,将定子绕组三个首端U1、V1、W1连在一起,并把三相电源L1、L2、L3引入接U2、V2、W2,此时电动机在YY接法下运行,这时电动机p=1,n1=3000转/分。
KM2的辅助常开触点断开,防止KM1误动作。
4、FR1、FR2分别为电动机△运行和YY运行的过载保护元件。
5、此控制回路中SB2的常开触点与KM1的线圈串联,SB2的常闭触点与KM2线圈串联,同样SB3按钮的常闭触点与KM1线圈串联,SB3的常开于KM2的线圈串联,这种控制就是按钮的互锁控制,保证△与YY两种接法不可能同时出现,同时KM2的辅助常闭触点接入KM1线圈回路,KM1辅助常闭触点接入KM2线圈回路,也形成互锁控制。
双速电机接线原理图之马矢奏春创作接触器控制的双速电动机电气原理图一、双速电动机简介双速电动机属于异步电动机变极调速,是通过改变定子绕组的连接方法达到改变定子旋转磁场磁极对数,从而改变电动机的转速。
根据公式;n1=60f/p可知异步电动机的同步转速与磁极对数成反比,磁极对数增加一倍,同步转速n1下降至原转速的一半,电动机额定转速n也将下降近似一半,所以改变磁极对数可以达到改变电动机转速的目的。
这种调速方法是有级的,不克不及平滑调速,而且只适用于鼠笼式电动机。
此图介绍的是最罕见的单绕组双速电动机,转速比等于磁极倍数比,如2极/4极、4级/8极,从定子绕组△接法变成YY 接法,磁极对数从p=2变成p=1。
∴转速比=2/1=2二、控制电路分析1、合上空气开关QF引入三相电源2、按下起动按钮SB2,交流接触器KM1线圈回路通电并自锁,KM1主触头闭合,为电动机引进三相电源,L1接U1、L2接V1、L3接W1;U2、V2、W2悬空。
电动机在△接法下运行,此时电动机p=2、n1=1500转/分。
3、若想转为高速运转,则按SB3按钮,SB3的常闭触点断开使接触器KM1线圈断电,KM1主触头断开使U1、V1、W1与三相电源L1、L2、L3脱离。
其辅助常闭触头恢复为闭合,为KM2线圈回路通电准备。
同时接触器KM2线圈回路通电并自锁,其常开触点闭合,将定子绕组三个首端U1、V1、W1连在一起,并把三相电源L1、L2、L3引入接U2、V2、W2,此时电动机在YY接法下运行,这时电动机p=1,n1=3000转/分。
KM2的辅助常开触点断开,防KM1误动。
4、FR1、FR2分别为电动机△运行和YY运行的过载呵护元件。
5、此控制回路中SB2的常开触点与KM1线圈串联,SB2的常闭触点与KM2线圈串联,同样SB3按钮的常闭触点与KM1线圈串联,SB3的常开于KM2线圈串联,这种控制就是按钮的互锁控制,包管△与YY两种接法不成能同时出现,同时KM2辅助常闭触点接入KM1线圈回路,KM1辅助常闭触点接入KM2线圈回路,也形成互锁控制。
双速机电接线原理图之勘阻及广创作接触器控制的双速电念头电气原理图一、双速电念头简介双速电念头属于异步电念头变极调速, 是通过改变定子绕组的连接方法到达改变定子旋转磁场磁极对数, 从而改变电念头的转速.根据公式;n1=60f/p可知异步电念头的同步转速与磁极对数成反比, 磁极对数增加一倍, 同步转速n1下降至原转速的一半, 电念头额定转速n也将下降近似一半, 所以改变磁极对数可以到达改变电念头转速的目的.这种调速方法是有级的, 不能平滑调速, 而且只适用于鼠笼式电念头.此图介绍的是最罕见的单绕组双速电念头, 转速比即是磁极倍数比, 如2极/4极、4级/8极, 从定子绕组△接法酿成YY 接法, 磁极对数从p=2酿成p=1.∴转速比=2/1=2二、控制电路分析1、合上空气开关QF引入三相电源2、按下起动按钮SB2, 交流接触器KM1线圈回路通电并自锁, KM1主触头闭合, 为电念头引进三相电源, L1接U1、L2接V1、L3接W1;U2、V2、W2悬空.电念头在△接法下运行, 此时电念头p=2、n1=1500转/分.3、若想转为高速运转, 则按SB3按钮, SB3的常闭触点断开使接触器KM1线圈断电, KM1主触头断开使U1、V1、W1与三相电源L1、L2、L3脱离.其辅助常闭触头恢复为闭合, 为KM2线圈回路通电准备.同时接触器KM2线圈回路通电并自锁, 其常开触点闭合, 将定子绕组三个首端U1、V1、W1连在一起, 并把三相电源L1、L2、L3引入接U2、V2、W2, 此时电念头在YY接法下运行, 这时电念头p=1, n1=3000转/分.KM2的辅助常开触点断开, 防KM1误动.4、FR1、FR2分别为电念头△运行和YY运行的过载呵护元件.5、此控制回路中SB2的常开触点与KM1线圈串连, SB2的常闭触点与KM2线圈串连, 同样SB3按钮的常闭触点与KM1线圈串连, SB3的常开于KM2线圈串连, 这种控制就是按钮的互锁控制, 保证△与YY两种接法不成能同时呈现, 同时KM2辅助常闭触点接入KM1线圈回路, KM1辅助常闭触点接入KM2线圈回路,也形成互锁控制.三、定子接线图如下低速时绕组的接法高速时绕组的接法。
双速电机接线原理图接触器控制的双速电动机电气原理图一、双速电动机简介双速电动机属于异步电动机变极调速,就是通过改变定子绕组的连接方法达到改变定子旋转磁场磁极对数,从而改变电动机的转速。
根据公式;n1=60f/p可知异步电动机的同步转速与磁极对数成反比,磁极对数增加一倍,同步转速n1下降至原转速的一半,电动机额定转速n也将下降近似一半,所以改变磁极对数可以达到改变电动机转速的目的。
这种调速方法就是有级的,不能平滑调速,而且只适用于鼠笼式电动机。
此图介绍的就是最常见的单绕组双速电动机,转速比等于磁极倍数比,如2极/4极、4级/8极,从定子绕组△接法变为YY接法,磁极对数从p=2变为p=1。
∴转速比=2/1=2二、控制电路分析1、合上空气开关QF引入三相电源2、按下起动按钮SB2,交流接触器KM1线圈回路通电并自锁,KM1主触头闭合,为电动机引进三相电源,L1接U1、L2接V1、L3接W1;U2、V2、W2悬空。
电动机在△接法下运行,此时电动机p=2、n1=1500转/分。
3、若想转为高速运转,则按SB3按钮,SB3的常闭触点断开使接触器KM1线圈断电,KM1主触头断开使U1、V1、W1与三相电源L1、L2、L3脱离。
其辅助常闭触头恢复为闭合,为KM2线圈回路通电准备。
同时接触器KM2线圈回路通电并自锁,其常开触点闭合,将定子绕组三个首端U1、V1、W1连在一起,并把三相电源L1、L2、L3引入接U2、V2、W2,此时电动机在YY接法下运行,这时电动机p=1,n1=3000转/分。
KM2的辅助常开触点断开,防KM1误动。
4、FR1、FR2分别为电动机△运行与YY运行的过载保护元件。
5、此控制回路中SB2的常开触点与KM1线圈串联,SB2的常闭触点与KM2线圈串联,同样SB3按钮的常闭触点与KM1线圈串联,SB3的常开于KM2线圈串联,这种控制就就是按钮的互锁控制,保证△与YY两种接法不可能同时出现,同时KM2辅助常闭触点接入KM1线圈回路,KM1辅助常闭触点接入KM2线圈回路,也形成互锁控制。
双速电动机利用接触器控制的电气原理图一、双速电动机简介双速电动机属于异步电动机变极调速,是通过改变定子绕组的连接方法达到改变定子旋转磁场磁极对数,从而改变电动机的转速。
依照公式;n1=60f/p可知异步电动机的同步转速与磁极对数成反比,磁极对数增加一倍,同步转速n1下降至原转速的一半,电动机额定转速n也将下降近似一半,因此改变磁极对数能够达到改变电动机转速的目的。
这种调速方法是有级的,不能平滑调速,而且只适用于鼠笼式电动机。
此图介绍的是最常见的单绕组双速电动机,转速比等于磁极倍数比,如2极/4极、4级/8极,从定子绕组△接法变为YY接法,磁极对数从p=2变为p=1。
∴转速比=2/1=2接触器操纵的双速电动机电气原理图二、操纵电路分析1、合上空气开关QF引入三相电源2、按下起动按钮SB2,交流接触器KM1线圈回路通电并自锁,KM1主触头闭合,为电动机引进三相电源,L1接U1、L2接V1、L3接W1;U2、V2、W2悬空。
电动机在△接法下运行,现在电动机p=2、n1=1500转/分。
3、假设想转为高速运转,那么按SB3按钮,SB3的常闭触点断开使接触器KM1线圈断电,KM1主触头断开使U1、V1、W1与三相电源L1、L2、L3脱离。
其辅助常闭触头复原为闭合,为KM2线圈回路通电预备。
同时接触器KM2线圈回路通电并自锁,其常开触点闭合,将定子绕组三个首端U1、V1、W1连在一起,并把三相电源L1、L2、L3引入接U2、V2、W2,现在电动机在YY接法下运行,这时电动机p=1,n1=3000转/分。
KM2的辅助常开触点断开,防KM1误动。
4、FR1、FR2分别为电动机△运行和YY运行的过载爱护元件。
5、此操纵回路中SB2的常开触点与KM1线圈串联,SB2的常闭触点与KM2线圈串联,同样SB3按钮的常闭触点与KM1线圈串联,SB3的常开于KM2线圈串联,这种操纵确实是按钮的互锁操纵,保证△与YY两种接法不可能同时显现,同时KM2辅助常闭触点接入KM1线圈回路,KM1辅助常闭触点接入KM2线圈回路,也形成互锁操纵。
双速电机接线原理图L2111 LT7 L13接触器控制的双速电动机电气原理图、双速电动机简介双速电动机属于异步电动机变极调速,是通过改变定子绕组的连接方法达到改变定子旋转磁场磁极对数,从而改变电动机的转速。
根据公式;n1=60f/p 可知异步电动机的同步转速与磁极对数成反比,磁极对数增加一倍,同步转速n1 下降至原转速的一半,电动机额定转速n 也将下降近似一半,所以改变磁极对数可以达到改变电动机转速的目的。
这种调速方法是有级的,不能平滑调速,而且只适用于鼠笼式电动机。
此图介绍的是最常见的单绕组双速电动机,转速比等于磁极倍数比,如2极/ 4极、4级/ 8极,从定子绕组△接法变为丫丫接法,磁极对数从p = 2变为p=1。
•••转速比=2/1= 2二、控制电路分析1 、合上空气开关QF 引入三相电源2、按下起动按钮SB2,交流接触器KM1线圈回路通电并自锁,KM1主触头闭合,为电动机引进三相电源,L1接U1、L2接VI、L3接W1;U2 V2、W2悬空。
电动机在△接法下运行,此时电动机p=2、n1 = 1500转/分。
3、若想转为高速运转,则按SB3按钮,SB3的常闭触点断开使接触器KM1 线圈断电,KM1主触头断开使U1、VI、W1与三相电源L1、L2、L3脱离。
其辅助常闭触头恢复为闭合,为KM2线圈回路通电准备。
同时接触器KM2线圈回路通电并自锁,其常开触点闭合,将定子绕组三个首端U1、VI、W1连在一起,并把三相电源L1、L2、L3引入接U2 V2、W2此时电动机在丫丫接法下运行,这时电动机p=1,n1 = 3000转/分。
KM2的辅助常开触点断开,防KM1误动。
4、FR1、FR2分别为电动机△运行和丫丫运行的过载保护元件。
5、此控制回路中SB2的常开触点与KM1线圈串联,SB2的常闭触点与KM2线圈串联,同样SB3按钮的常闭触点与KM1线圈串联,SB3的常开于KM2线圈串联,这种控制就是按钮的互锁控制,保证△与丫丫两种接法不可能同时出现,同时KM2i助常闭触点接入KM1线圈回路,KM11助常闭触点接入KM2线圈回路, 也形成互锁控制。
双速电动机控制电路图
双速异步电动机改变转速可采用改变绕组的接线方法来实现。
如下图所示的电路接线图中,KM1为电动机三角形连接接触器,KM2、KM3为双星形连接接触器,SB2为低速起动按钮,SB3为高速起动按钮。
合上电源开关Q,按下起动按钮SB2,接通接触器线圈KM1电源,同时切断接触器KM2、KM3的电源,接触器KM1得电并自锁,使电动机定子绕组接成三角形,按低速起动运转。
双速异步电动机启动控制电路图
如需电动机高速运转,可按下按钮SB3,
KM1的线圈断电释放,主触点断开,自锁触点断开,互锁触点闭合。
当SB3按到底时,SB3的常开触点闭合,接触器KM2、KM3线圈同时得电,经KM2、KM3常开触点串联组成的自锁电路自锁,KM2、KM3主触点闭合,将电动机定子绕组接成双星形,以髙速度运转。
本电路可直接按下SB3,使定子绕组接成双星形,以高速度运转。
按下SB1电动机停止旋转。
双速电机接线道理图接触器掌握的双速电念头电气道理图一.双速电念头简介双速电念头属于异步电念头变极调速,是经由过程转变定子绕组的衔接办法达到转变定子扭转磁场磁极对数,从而转变电念头的转速.依据公式;n1=60f/p可知异步电念头的同步转速与磁极对数成反比,磁极对数增长一倍,同步转速n1降低至原转速的一半,电念头额定转速n也将降低近似一半,所以转变磁极对数可以达到转变电念头转速的目标.这种调速办法是有级的,不克不及腻滑调速,并且只实用于鼠笼式电念头.此图介绍的是最罕有的单绕组双速电念头,转速比等于磁极倍数比,如2极/4极.4级/8极,从定子绕组△接法变成YY接法,磁极对数从p=2变成p=1.∴转速比=2/1=2二.掌握电路剖析1.合上空气开关QF引入三相电源2.按下起动按钮SB2,交换接触器KM1线圈回路通电并自锁,KM1主触头闭合,为电念头引进三相电源,L1接U1.L2接V1.L3接W1;U2.V2.W2悬空.电念头在△接法下运行,此时电念头p=2.n1=1500转/分.3.若想转为高速运转,则按SB3按钮,SB3的常闭触点断开使接触器KM1线圈断电,KM1主触头断开使U1.V1.W1与三相电源L1.L2.L3离开.其帮助常闭触头恢复为闭合,为KM2线圈回路通电预备.同时接触器KM2线圈回路通电并自锁,其常开触点闭合,将定子绕组三个首端U1.V1.W1连在一路,并把三相电源L1.L2.L3引入接U2.V2.W2,此时电念头在YY接法下运行,这时电念头p=1,n1=3000转/分.KM2的帮助常开触点断开,防KM1误动.4.FR1.FR2分离为电念头△运行和YY运行的过载呵护元件.5.此掌握回路中SB2的常开触点与KM1线圈串联,SB2的常闭触点与KM2线圈串联,同样SB3按钮的常闭触点与KM1线圈串联,SB3的常开于KM2线圈串联,这种掌握就是按钮的互锁掌握,包管△与YY两种接法不成能同时消失,同时KM2帮助常闭触点接入KM1线圈回路,KM1帮助常闭触点接入KM2线圈回路,也形成互锁掌握.三.定子接线图如下低速时绕组的接法高速时绕组的接法。
双速电机接线原理图之勘阻及广创作接触器控制的双速电动机电气原理图一、双速电动机简介双速电动机属于异步电动机变极调速,是通过改变定子绕组的连接方法达到改变定子旋转磁场磁极对数,从而改变电动机的转速。
根据公式;n1=60f/p可知异步电动机的同步转速与磁极对数成反比,磁极对数增加一倍,同步转速n1下降至原转速的一半,电动机额定转速n也将下降近似一半,所以改变磁极对数可以达到改变电动机转速的目的。
这种调速方法是有级的,不克不及平滑调速,而且只适用于鼠笼式电动机。
此图介绍的是最罕见的单绕组双速电动机,转速比等于磁极倍数比,如2极/4极、4级/8极,从定子绕组△接法变成YY 接法,磁极对数从p=2变成p=1。
∴转速比=2/1=2二、控制电路分析1、合上空气开关QF引入三相电源2、按下起动按钮SB2,交流接触器KM1线圈回路通电并自锁,KM1主触头闭合,为电动机引进三相电源,L1接U1、L2接V1、L3接W1;U2、V2、W2悬空。
电动机在△接法下运行,此时电动机p=2、n1=1500转/分。
3、若想转为高速运转,则按SB3按钮,SB3的常闭触点断开使接触器KM1线圈断电,KM1主触头断开使U1、V1、W1与三相电源L1、L2、L3脱离。
其辅助常闭触头恢复为闭合,为KM2线圈回路通电准备。
同时接触器KM2线圈回路通电并自锁,其常开触点闭合,将定子绕组三个首端U1、V1、W1连在一起,并把三相电源L1、L2、L3引入接U2、V2、W2,此时电动机在YY接法下运行,这时电动机p=1,n1=3000转/分。
KM2的辅助常开触点断开,防KM1误动。
4、FR1、FR2分别为电动机△运行和YY运行的过载呵护元件。
5、此控制回路中SB2的常开触点与KM1线圈串联,SB2的常闭触点与KM2线圈串联,同样SB3按钮的常闭触点与KM1线圈串联,SB3的常开于KM2线圈串联,这种控制就是按钮的互锁控制,包管△与YY两种接法不成能同时出现,同时KM2辅助常闭触点接入KM1线圈回路,KM1辅助常闭触点接入KM2线圈回路,也形成互锁控制。
接触器控制双速电动机控制电路图接触器控制双速电动机控制电路图用按钮和接触器控制双速电动机的电路如图21-5所示。
其中SB1、KM1控制电动机低速运转;SB2、KM2、KM3控制电动机高速运转。
图21-5接触器控制双速电动机的电路图线路工作原理如下:先合上电源开关QS。
△ 形低速启动运转:控制原理停转时,按下SB3即可实现。
3)时间继电器控制双速电动机的控制线路用按钮和时间继电器控制双速电动机低速启动高速运转的电路图如图21-6所示。
时间继电器KT控制电动机△启动时间和△一YY的自动换接运转。
图21-6按钮和时间继电器控制双速电动机自动控制电路图线路工作原理如下:先合上电源开关Qs。
△ 形低速启动运转:控制原理停止时,按下SB3即可。
若电动机只需高速运转时,可直接按下SB2,则电动机△形低速启动后,自动变成YY形高速运。
1.交流异步电动机的双速控制原理由三相异步电动机的转速公式n=(1–S)60f1/p可知,改变异步电动机磁极对数P,可实现电动机调速。
(1)变极调速在电源频率f1不变的条件下,改变电动机的极对数p,电动机的同步转速n1,就会变化,极对数增加一倍,同步转速就降低一半,电动机的转速也几乎下降一半,从而实现转速的调节。
要改变电动机的极数,当然可以在定子铁心槽内嵌放两套不同极数的三相绕组,从制造的角度看,这种方法很不经济。
通常是利用改变定子绕组接法来改变极数,这种电机称为多速电机。
1)变极原理下面以4极变2极为例,说明定子绕组的变极原理。
图21-1画出了4极电机U相绕组的两个线圈,每个线圈代表U相绕组的一半,称为半相绕组。
两个半相绕组顺向串联(头尾相接)时,根据线圈中的电流方向,可以看出定子绕组产生4极磁场,即2p=4,磁场方向如图21-1(a)中的虚线或图3.1(b)中的×、⊙所示。
图21-2绕组变极原理图(2p=2)。
双速电机接线原理图之宇文皓月创作接触器控制的双速电动机电气原理图一、双速电动机简介双速电动机属于异步电动机变极调速,是通过改变定子绕组的连接方法达到改变定子旋转磁场磁极对数,从而改变电动机的转速。
根据公式;n1=60f/p可知异步电动机的同步转速与磁极对数成反比,磁极对数增加一倍,同步转速n1下降至原转速的一半,电动机额定转速n也将下降近似一半,所以改变磁极对数可以达到改变电动机转速的目的。
这种调速方法是有级的,不克不及平滑调速,而且只适用于鼠笼式电动机。
此图介绍的是最罕见的单绕组双速电动机,转速比等于磁极倍数比,如2极/4极、4级/8极,从定子绕组△接法变成YY接法,磁极对数从p=2变成p=1。
∴转速比=2/1=2二、控制电路分析1、合上空气开关QF引入三相电源2、按下起动按钮SB2,交流接触器KM1线圈回路通电并自锁,KM1主触头闭合,为电动机引进三相电源,L1接U1、L2接V1、L3接W1;U2、V2、W2悬空。
电动机在△接法下运行,此时电动机p=2、n1=1500转/分。
3、若想转为高速运转,则按SB3按钮,SB3的常闭触点断开使接触器KM1线圈断电,KM1主触头断开使U1、V1、W1与三相电源L1、L2、L3脱离。
其辅助常闭触头恢复为闭合,为KM2线圈回路通电准备。
同时接触器KM2线圈回路通电并自锁,其常开触点闭合,将定子绕组三个首端U1、V1、W1连在一起,并把三相电源L1、L2、L3引入接U2、V2、W2,此时电动机在YY接法下运行,这时电动机p=1,n1=3000转/分。
KM2的辅助常开触点断开,防KM1误动。
4、FR1、FR2分别为电动机△运行和YY运行的过载呵护元件。
5、此控制回路中SB2的常开触点与KM1线圈串联,SB2的常闭触点与KM2线圈串联,同样SB3按钮的常闭触点与KM1线圈串联,SB3的常开于KM2线圈串联,这种控制就是按钮的互锁控制,包管△与YY两种接法不成能同时出现,同时KM2辅助常闭触点接入KM1线圈回路,KM1辅助常闭触点接入KM2线圈回路,也形成互锁控制。
(建筑电气工程)接触器控制的双速电动机电气原理图自制各种PLC编程电缆前言随着可编程序控制器(PLC)在工业控制领域的广泛应用,PLC编程成了电气工程技术人员必须掌握的专业技能。
可编程序控制器的品牌众多,欧、美、日、韩及台湾的PLC 纷纷抢滩大陆,在给使用者提供了多种选择的同时,也给使用者带来了小小麻烦。
由于不同品牌PLC的编程电缆互不通用,买壹根原装电缆往往上千元。
对于以学习为主要目的以及经常碰到不同品牌PLC的技术人员来说,如果能够有办法花较低的代价自制壹根编程电缆,无疑为他们提供了方便。
PLC虽然品牌众多,但各种品牌的PLC其编程接口不外乎几种型式,在PLC随机提供的技术手册里壹般也都会提供编程口的引脚定义,这就为自制编程线提供了可能。
下面我就PLC编程口的几种串行通信接口标准和物理结构,详细说明如何DIY壹根适用的编程电缆。
二.PLC编程口的型式编程电缆壹端和PC的COM口相连,另壹端和PLC的编程口相连,PC端的COM 口均为RS232C接口,DB-9针形插头。
而PLC的编程口按接口标准壹般可分为三种,即RS232、RS485、RS422。
按物理结构可分为五种,即八针圆口(DIN-8),九针D形口(DB-9),二十五针D形口(DB-25),RJ11口以及专用接口,其中以前俩种居多,各接口引脚排列如图壹所示。
图壹为了做好编程电缆,首先要大概了解壹下这三种串行通信接口标准。
RS-232、RS-422和RS-485是三种串行数据接口标准,接口标准只对接口的电气特性做出规定,而不涉及接插件、电缆或协议,所以同样壹种接口标准能够有不同的物理结构,如DB-9、DB-25等。
RS-232是PC机和通信工业中应用最广泛的壹种串行接口,RS-232C总线标准设有25条信号线,包括壹个主通道和壹个辅助通道。
多数情况下只使用主通道,常用九条信号线(九针D形口),各引脚定义如表壹所示。
对于壹般双工通信,仅需几条信号线就可实现,如发送数据线TXD和接收数据线RXD以及逻辑地线GND,RS232C只能点对点通讯,传输距离短,共模抑制能力差。
接触器控制的双速电动机电气原理图一、双速风机简介双速电动机属于异步电动机变极调速,是通过改变定子绕组的连接方法达到改变定子旋转磁场磁极对数,从而改变电动机的转速。
根据公式;n1=60f/p可知异步电动机的同步转速与磁极对数成反比,磁极对数增加一倍,同步转速n1下降至原转速的一半,电动机额定转速n也将下降近似一半,所以改变磁极对数可以达到改变电动机转速的目的。
这种调速方法是有级的,不能平滑调速,而且只适用于鼠笼式电动机。
此图介绍的是最常见的单绕组双速电动机,转速比等于磁极倍数比,如2极/4极、4级/8极,从定子绕组△接法变为YY接法,磁极对数从p=2变为p=1。
∴转速比=2/1=2二、控制电路分析1、合上空气开关QF引入三相电源2、按下起动按钮SB2,交流接触器KM1线圈回路通电并自锁,KM1主触头闭合,为电动机引进三相电源,L1接U1、L2接V1、L3接W1;U2、V2、W2悬空。
电动机在△接法下运行,此时电动机p=2、n1=1500转/分。
3、若想转为高速运转,则按SB3按钮,SB3的常闭触点断开使接触器KM1线圈断电,KM1主触头断开使U1、V1、W1与三相电源L1、L2、L3脱离。
其辅助常闭触头恢复为闭合,为KM2线圈回路通电准备。
同时接触器KM2线圈回路通电并自锁,其常开触点闭合,将定子绕组三个首端U1、V1、W1连在一起,并把三相电源L1、L2、L3引入接U2、V2、W2,此时电动机在YY接法下运行,这时电动机p=1,n1=3000转/分。
KM2的辅助常开触点断开,防KM1误动。
4、FR1、FR2分别为电动机△运行和YY运行的过载保护元件。
5、此控制回路中SB2的常开触点与KM1线圈串联,SB2的常闭触点与KM2线圈串联,同样SB3按钮的常闭触点与KM1线圈串联,SB3的常开于KM2线圈串联,这种控制就是按钮的互锁控制,保证△与YY两种接法不可能同时出现,同时KM2辅助常闭触点接入KM1线圈回路,KM1辅助常闭触点接入KM2线圈回路,也形成互锁控制。
自制各种PLC编程电缆
前言
随着可编程序控制器(PLC)在工业控制领域的广泛应用,PLC编程成了电气工程技术人员必须掌握的专业技能。
可编程序控制器的品牌众多,欧、美、日、韩及台湾的PLC纷纷抢滩大陆,在给使用者提供了多种选择的同时,也给使用者带来了小小麻烦。
由于不同品牌PLC的编程电缆互不通用,买一根原装电缆往往上千元。
对于以学习为主要目的以及经常碰到不同品牌PLC的技术人员来说,如果能够有办法花较低的代价自制一根编程电缆,无疑为他们提供了方便。
PLC虽然品牌众多,但各种品牌的PLC其编程接口不外乎几种型式,在PLC随机提供的技术手册里一般也都会提供编程口的引脚定义,这就为自制编程线提供了可能。
下面我就PLC编程口的几种串行通信接口标准和物理结构,详细说明如何DIY一根适用的编程电缆。
二.PLC编程口的型式
编程电缆一端与PC的COM口相连,另一端与PLC的编程口相连,PC端的COM 口均为RS232C接口,DB-9针形插头。
而PLC的编程口按接口标准一般可分为三种,即RS232、RS485、RS422 。
按物理结构可分为五种,即八针圆口(DIN-8),九针D形口(DB-9),二十五针D形口(DB-25),RJ11口以及专用接口,其中以前两种居多,各接口引脚排列如图一所示。
图一
为了做好编程电缆,首先要大概了解一下这三种串行通信接口标准。
RS-232、RS-422与RS-485是三种串行数据接口标准,接口标准只对接口的电气特性做出规定,而不涉及接插件、电缆或协议,所以同样一种接口标准可以有不同的物理结构,如DB-9 、DB-25等。
RS-232是PC机与通信工业中应用最广泛的一种串行接口,RS-232C总线标准设有25条信号线,包括一个主通道和一个辅助通道。
多数情况下只使用主通道,常用九条信号线(九针D形口),各引脚定义如表一所示。
对于一般双工通信,仅需几条信号线就可实现,如发送数据线TXD 和接收数据线RXD以及逻辑地线GND,RS232C只能点对点通讯,传输距离短,共模抑制能力差。
RS-485采用平衡发送和差分接收,因此具有抑制共模干扰的能力。
它使用一对双绞线,将其中一根定义为A(TXD-/RXD-),另一根定义为B(TXD+/RXD+),不需要数字地线。
速率在100kbps及以下时通信距离达1200米以上。
RS-485 可以联网构成分布式系统,其允许最多并联32台驱动器和32台接收器。
RS-485只能实现半双工通信。
RS-232接口引脚定义
25 针9 针缩写描述
2 3 TXD 发送数据
3 2 RXD 接收数据
4 7 RTS 请求发送
5 8 CTS 允许发送
6 6 DSR 通讯设备准备好
7 5 GND 信号地
8 1 CD 载波检测
20 4 DTR 数据终端准备好
22 9 RI 响铃指示器
表一
RS-422接口标准主要是为克服RS-232接口标准的通讯距离短和传输速率慢而建立
的。
RS-422标准是一种以平衡方式传输的标准,使用二对双绞线,每个信号以两根信号线来传输,即发送数据TXD+ 、TXD- ,接收数据RXD+ 、RXD- ,逻辑电平是由两条传输线之间的电位差来决定的,由于采用了双线传输,大大增强了抗共模干扰的能力,因此最大数据速率可达10MbPs(传送15m时)。
若传输速率降到90kbPs时,则最大距离可达1200m,可实现全双工通信。
三.编程电缆的制作
各厂家的编程电缆的作用就是将PLC端的RS485、RS422格式的数据转换为PC端的RS232C格式的数据,PLC端如果是RS232则只要按规则直接连接即可。
因此要自制PLC 编程电缆,就必须将PLC端的RS485、RS422转换为PC机能够识别的RS232C,PC才能与PLC通信,完成下载、上传、监控等工作,这就涉及到一个接口标准转换的问题。
实现接口转换有几种方法:一是用简易的电平转换电路,但一种电路只能针对一种PLC,且功能不全,性能也不太可靠,甚至可能会损坏PC机的串口;二是用专用的接口转换IC ,但业余实现起来比较复杂,不适合自制。
这里我们使用一种成品通讯接口转换器,可以实现RS232/RS485/RS422的转换,由于是专用的通讯接口转换器,使用起来很方便且性能可靠,价格也比较低。
该类产品市场上比较多,以四川德阳四星电子的产品SC-485C接口转换器为例,该转换器用于RS232到RS485/RS422的通讯转换,体积小巧,只有两个DB-9插头大小,采用串口窃电技术,不需外接电源。
SC-485C的结构及引脚定义如图二所示。
RS232端为DB-9的孔座,可以直接插在PC机的COM口上,RS485/RS422端为DB-9的针座,RS485时使用3脚和8脚, RS422时用3脚、8脚、1脚和7脚。
利用该接口转换器制作编程电缆如图三所示。
左侧为SC-485C接口转换器,右侧从上而下分别为DIN-8、RJ11、DB-9和DB25插头的编程电缆,电缆靠近接口转换器一边的插头均为DB-9孔型插头,另一头均为针插头,分别对应不同物理结构的PLC编程口。
图二
图三
接线时根据PLC端是RS485还是RS422选择对应的引脚,按照“发送接接收,接收接发送,正接正,负接负”的规律连接,SC-485C接口转换器与PLC RS485、RS422接口接线图和PC 与PLC RS232接口接线见图四。
图四
做好一根编程电缆,除了要进行RS232/RS485/RS422之间的接口转换外,还必须了解PLC编程口各引脚的定义,因为即使是采用同一种接口标准,不同厂家的PLC其引脚分布也是不相同的。
表二提供了几种主流PLC的引脚定义,供自制时参考。
未列举的PLC可以查找随机的技术手册,也可以到网上找一个通用型人机界面(HMI)的说明书,在HMI与各厂家PLC联机的连线说明中可以找到市场上绝大多数PLC的引脚定义。
部份PLC编程口引脚定义
PLC型号接口标准接口外形引脚定义
S7-200 RS485 DB-9 3B/8A
TIWDO/NEZA RS485 DIN-8 1A/2B
LG MASTER K系列RS232 DB-9 2RXD/3TXD/5GND
FX2N/FX0N RS422 DIN-8 1RXD-/2RXD+/4TXD-/7TXD+
OMRON CH200HS RS232 DB-9 2TXD/3RXD/7GND/4RTS/5CTS ABB COMLI(SLA VE MODE)RS232 6TXD/7RXD/5GND
KOYO DIRECT DL RS232 RJ11 4TXD/3RXD/1GND
表二
四、结束语
一种原装电缆只能在一种PLC上使用,而一只接口转换器配上不同接插件可以组合成一套编程电缆,几乎可以在任何品牌的PLC上使用。
接口转换器和接插件在通信市场都能买到,而且价格便宜,总成本仅需原装电缆价格的十分之一左右,制作也非常简便。
自制的编程电缆可以在PC与PLC之间可以完成程序上传、下载、在线监控等功能,在功能和可靠性上比起原装电缆来可以说是毫不逊色。
上世纪九十年代走向实用化的现场总线控制系统,正以迅猛的势头快速发展,是目前世界上最新型的控制系统。
现场总线控制系统是目前自动化技术中的一个热点,正受到国内外自动
化设备制造商与用户越来越强烈的关注。
现场总线控制系统的出现,将给自动化领域带来又一次革命,其深度和广度将超过历史的任何一次,从而开创自动化的新纪元。
在有些行业,FCS是由PLC发展而来的;而在另一些行业,FCS又是由DCS发展而来的,所以FCS与PLC及DCS之间有着千丝万缕的联系,又存在着本质的差异。
本文试就PLC、DCS、FCS三大控制系统的特点和差异作一分析,指出它们之间的渊源及发展方向。