黑白电视机电路图
- 格式:doc
- 大小:3.20 MB
- 文档页数:7
黑白电视机原理、安装与调试(10春用)项目一黑白电视机原理(双基部分)1929年世界上第一台电视机诞生、就以她为强盛的生命力飞速发展、由于技术不断进步、产品日新月异、新款层出不穷、从而组成了一个庞大的电视世家。
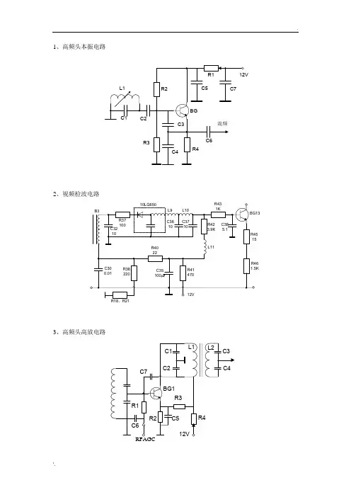
知识一、黑白电视机方框图1、一般黑白电视机方框图2、µPC三片机方框图附:①黑白电视机(µPC三片机)电路原理图②、IC各脚功能3、黑白电视机由两大系统组成。
系信号系统由等组成;光栅形成系统由电路组成。
知识二、电视机元器件识别与基本技能(一)、电视机元器件识别1、黑白显象管的构造注:①、黑白显像管的管脚判别方法。
对于七脚管,①脚与⑦脚之间的间隔较大,将“间隔”朝下,面对管脚,“间隔”左边第一脚即为①脚,从①脚起顺时针数即为①、②…⑦脚;对于八脚管,①脚与⑧脚之间有突耳(也称定位键),将“突耳”朝下面对管脚,“突耳”左边第一脚即为①脚,从①脚起顺时钟数即为①、③、…②、测试阴极发射电子能力。
阴极发射电子束电流的大小,对显像管的亮度和图像清晰度起着极为重要作用,也是决定显像管寿命的一个重要指标,所以希望阴极发射电子能力越强越好,或者说阴极的活性度越大越好。
2、行输出变压器SQ-352机中采用BSH-14系列一体化行输出变压器,其外形图见下图(a)所示。
一体化行输出的骨架和壳体采用阻燃的工程塑料,绝缘性能和机械强度均很好,耐热且不易老化,故障率相对分立式行输出变压器少些。
3、声表面波滤波器4、行偏转线圈SQ-352机中偏转线圈的型号为QPH20-90-N4A4,其外形图见下图(a)所示,其他偏转线圈外形如下图(b)所示。
该型号的行偏转线圈的电感为380μH,用万用表R×1Ω挡测其直流电阻应小于1Ω,行、场偏转线圈间的阻值为∞。
5、陶瓷滤波器所示SQ-352黑白电视机中陶瓷滤波器的型号为LT6.5M01,其外形图如下图(左)所示。
对陶瓷滤波器的检测,可用万用表进行粗略检测。