锅炉控制系统基础原理图,框图和经过流程图
- 格式:doc
- 大小:869.52 KB
- 文档页数:8
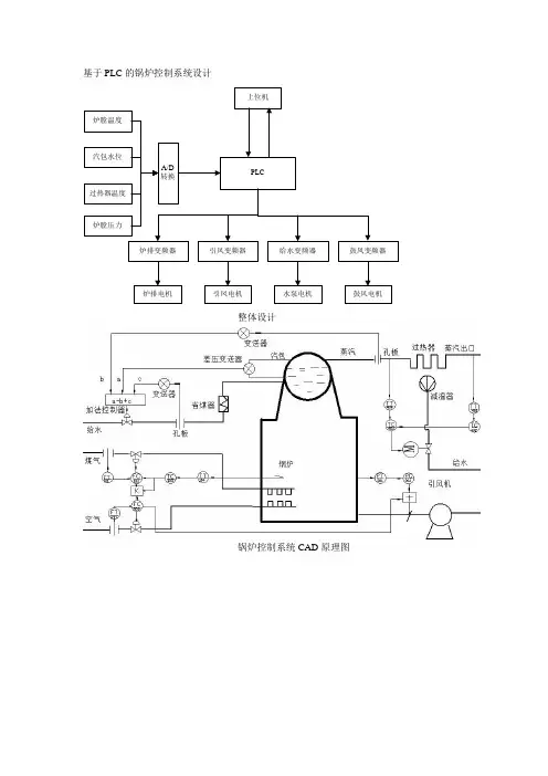
基于PLC的锅炉控制系统设计
上位机
PLC
炉排变频器引风变频器给水变频器鼓风变频器
炉排电机鼓风电机
水泵电机
引凤电机
A/D
转换
炉膛压力
过热器温度
汽包水位
炉膛温度
整体设计
锅炉控制系统CAD原理图
实际
测量
温度与流量的串级控制,煤粉流量与空气流量比值控制组成的炉膛温度控制系统
汽包水位的三冲量控制系统
炉膛负压前馈-反馈控制系统
过热器出口蒸汽温度串级控制系统
锅炉系统流程图设计
炉膛温度控制PLC程序流程图
汽包三冲量PLC程序流程图设计
炉膛负压PLC编程流程图设计
上下位机通信PLC编程流程设计。
过程控制仪表课程设计题目锅炉汽包水位控制系统指导教师高飞燕班级自动化071学号20074460107学生姓名丁滔滔2011年1月5号附录:仪表配接图 (20)锅炉汽包水位控制系统1.系统简介:控制系统一般由以下几部分组成图1 自动控制系统简易图锅炉水位系统如下图:图2 单冲量控制系统原理图及方框图其单位阶跃响应图如下:图3 蒸汽流量干扰下水位阶跃曲线通过电容式液位计将检测来的液位信号变送给成标准信号,再输送给控制器,调节器再通过执行机构和阀来控制进水量,从而达到自动控制锅炉水位。
2.锅炉控制系统:2.1锅炉:锅炉是火力发电厂中主要设备之一。
它的作用是使燃料在炉膛中燃烧放热,井将热量传给工质,以产生一定压力和温度的蒸汽,供汽轮发电机组发电。
电厂锅炉与其他行业所用锅炉相比,具有容量大、参数高、结构复杂、自动化程度高等特点。
2.2过热器和再热器:蒸汽过热器是锅炉的重要组成部分,它的作用是将饱和蒸汽加热成为具有一定温度的过热蒸汽,并要求在锅炉负荷或其他工况变动时,保证过热气温的波动处在允许范围内。
提高蒸汽初压和初温可提高电厂循环热效率,但蒸汽初温的进一步提高受到金属材料耐热性能的限制。
蒸汽初压的提高随可提高循环热效率,但过热蒸汽压力的进一步提高受到汽轮机排气湿度的限制,因此为了提高循环热效率及降低排气湿度,可采用再热器。
通常,再热蒸汽压力为过热蒸汽压力的20%左右,再热蒸汽温度与过热蒸汽温度相近。
过热器和再热器内流动的为高温蒸汽,其传热性能差,而且过热器和再热器又位于高烟温区,所以管壁温度较高。
如何使过热器和再热器管能长期安全工作是过热器和再热器设计和运行中的重要问题。
在过热器和再热器的设计及运行中,应注意下列问题:⑴运行中应保持汽温的稳定,汽温波动不应超过±(5~10)℃。
⑵过热器和再热器要有可靠的调温手段,使运行工况在一定范围内变化时能维持额定的汽温。
⑶尽量防止和减少平行管子之间的偏差。
2.3省煤器和空气预热器:省煤器和空气预热器通常布置在锅炉对流烟道的尾部,进入这些受热面的烟气温度已较低,因此常把这两个受热面称为尾部受热面或低温受热面。
燃气锅炉控制原理图燃气锅炉是一种常见的供暖设备,其控制原理由下述几个基本部分组成。
1. 燃气供应系统:燃气供应系统包括天然气或液化石油气的主管道、压力调节阀、安全阀等。
主管道将燃气输送到锅炉燃烧室,而压力调节阀和安全阀可确保燃气供应的稳定和安全。
2. 燃烧室:在燃烧室内,燃气与空气混合并被点火燃烧。
为了保证燃气的充分燃烧,燃烧室内通常设置有燃气喷嘴、风扇和点火系统。
燃气喷嘴负责将燃气喷入燃烧室,风扇则将大量空气吹入燃烧室以与燃气混合,而点火系统则通过电极产生火花点燃混合气体。
3. 温度控制系统:燃气锅炉的温度控制系统能够根据设定的温度要求,控制燃气供应和燃烧效率。
该系统通常包括温度传感器、温度控制器和执行器。
温度传感器负责监测燃气锅炉的温度,将温度信号传递给温度控制器。
温度控制器根据设定的温度值和实际温度值进行比较,并通过执行器控制燃气供应量,以保持锅炉温度在设定范围内。
4. 水位控制系统:燃气锅炉的水位控制系统负责监测锅炉内的水位,并控制给水量以维持适当的水位。
该系统通常包括水位传感器、水位控制器和电磁阀。
水位传感器监测锅炉内的水位变化,并将水位信号传递给水位控制器。
水位控制器根据实际水位和设定的水位值进行比较,并通过控制电磁阀的开启和关闭来调整给水量,以维持锅炉内的水位稳定。
5. 安全保护系统:燃气锅炉还配备有多个安全保护装置,以保障设备和使用者的安全。
这些安全装置包括过热保护器、超高温保护器、燃气漏气报警器、烟道堵塞报警器等。
当锅炉温度超过安全限值、燃气泄漏或烟道堵塞时,安全保护系统能够及时发出警报并停止燃气供应,以防止事故的发生。
燃气锅炉控制原理图的各个部分相互协调,以实现安全、高效的供暖过程。
这些部分通过传感器、控制器和执行器之间的信息传递和互动,使燃气锅炉能够在设定的温度范围内稳定运行,并保证供暖系统的安全性和可靠性。
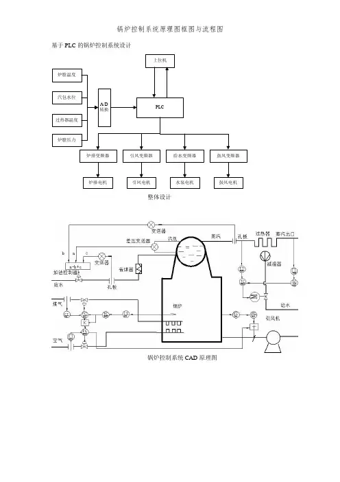
基于PLC 的锅炉控制系统设计
上位机
PLC
炉排变频器引风变频器给水变频器鼓风变频器
炉排电机鼓风电机
水泵电机引凤电机A/D 转换
炉膛压力
过热器温度
汽包水位
炉膛温度
整体设计
锅炉控制系统CAD 原理图
实际
测量
温度和流量的串级控制,煤粉流量和空气流量比值控制组成的炉膛温度控制系统
汽包水位的三冲量控制系统
炉膛负压前馈-反馈控制系统
过热器出口蒸汽温度串级控制系统
锅炉系统流程图设计
炉膛温度控制PLC程序流程图
汽包三冲量PLC程序流程图设计
炉膛负压PLC编程流程图设计
上下位机通信PLC编程流程设计。
锅炉控制系统原理图框
图和流程图
Coca-cola standardization office【ZZ5AB-ZZSYT-ZZ2C-ZZ682T-ZZT18】
基于PLC 的锅炉控制系统设计
上位机
PLC
炉排变频器引风变频器给水变频器鼓风变频器
炉排电机鼓风电机
水泵电机引凤电机A/D 转换
炉膛压力
过热器温度
汽包水位
炉膛温度
整体设计
锅炉控制系统CAD 原理图
实际
测量
温度和流量的串级控制,煤粉流量和空气流量比值控制组成的炉膛温度控制系统
汽包水位的三冲量控制系统
炉膛负压前馈-反馈控制系统
过热器出口蒸汽温度串级控制系统
锅炉系统流程图设计
炉膛温度控制PLC程序流程图
汽包三冲量PLC程序流程图设计
炉膛负压PLC编程流程图设计
上下位机通信PLC编程流程设计。
蒸汽锅炉的工作原理示意图(详解)卧式蒸汽锅炉原理图蒸汽锅炉工作原理,加热设备(燃烧器)释放热量,先通过辐射传热被水冷壁吸收,水冷壁的水沸腾汽化,产生大量蒸汽进入汽包进行汽水分离(直流炉除外),分离出的饱和蒸汽进入过热器,通过辐射、对流方式继续吸收炉膛顶部和水平烟道、尾部烟道的烟气热量,并使过热蒸汽达到所要求的工作温度。
发电用锅炉通常还设置有再热器,是用来加热经过高压缸做功后的蒸汽的,再热器出来的再热蒸汽再去中、低压缸继续做功发电。
通俗来讲,蒸汽锅炉是吸收燃料燃烧的热能而使水变成一定参数(如压力、温度等)的蒸汽的设备。
锅炉分为锅和炉两部分,锅是用来装水的金属容器,炉是燃料燃烧的部分,锅内的水吸收炉内燃料燃烧的热量而转变为蒸汽,基本原理与烧开水差不多,锅相当于水壶,炉相当于灶。
立式蒸汽锅炉原理图锅炉的工作原理锅炉是一种能量转换设备,向锅炉输入的能量有燃料中的化学能、电能、高温烟气的热能等形式,而经过锅炉转换,向外输出具有一定热能的蒸汽、高温水或有机热载体。
多用于火电站、船舶、机车和工矿企业。
锅炉的主要工作原理是一种利用燃料燃烧后释放的热能或工业生产中的余热传递给容器内的水,使水达到所需要的温度或一定压力蒸汽的热力设备。
锅炉在“锅”与“炉”两部分同时进行,水进入锅炉以后,在汽水系统中锅炉受热面将吸收的热量传递给水,使水加热成一定温度和压力的热水或生成蒸汽,被引出应用。
在燃烧设备部分,燃料燃烧不断放出热量,燃烧产生的高温烟气通过热的传播,将热量传递给锅炉受热面,而本身温度逐渐降低,最后由烟囱排出。
蒸汽锅炉的分类:一、按燃料分为:1、燃煤锅炉,2、燃油锅炉,3、燃气锅炉,4、电加热锅炉,5、原子能锅炉,6、余热锅炉等等,其中前4种最多,最常见,燃煤锅炉的运行成本最低,但是占地面积大,环境污染大,要求的操作人员多;燃油燃气锅炉自动化程度较高,运行成本比燃煤要高,占地面积较小,要求操作人员较少;电加热锅炉我没操作过,但是应该运行成本是最高的,但是锅炉占地面积小,环保最好;其他的锅炉就不介绍了,因为本人不懂。
基于PLC 的锅炉控制系统设计
上位机
PLC
炉排变频器引风变频器给水变频器鼓风变频器
炉排电机鼓风电机
水泵电机引凤电机A/D 转换
炉膛压力
过热器温度
汽包水位
炉膛温度
整体设计
锅炉控制系统CAD 原理图
实际
测量
温度和流量的串级控制,煤粉流量和空气流量比值控制组成的炉膛温度控制系统
汽包水位的三冲量控制系统
炉膛负压前馈-反馈控制系统
过热器出口蒸汽温度串级控制系统
锅炉系统流程图设计
炉膛温度控制PLC程序流程图
汽包三冲量PLC程序流程图设计
炉膛负压PLC编程流程图设计
上下位机通信PLC编程流程设计。
基于PLC的锅炉控制系统设计
上位机
PLC
炉排变频器引风变频器给水变频器鼓风变频器
炉排电机鼓风电机
水泵电机
引凤电机
A/D
转换
炉膛压力
过热器温度
汽包水位
炉膛温度
整体设计
锅炉控制系统CAD原理图
实际
测量
温度和流量的串级控制,煤粉流量和空气流量比值控制组成的炉膛温度控制系统
汽包水位的三冲量控制系统
炉膛负压前馈-反馈控制系统
过热器出口蒸汽温度串级控制系统
锅炉系统流程图设计
炉膛温度控制PLC程序流程图
汽包三冲量PLC程序流程图设计
炉膛负压PLC编程流程图设计
上下位机通信PLC编程流程设计。