BAT54S 打标KL4肖特基二极管选型手册
- 格式:pdf
- 大小:608.88 KB
- 文档页数:3
/hirelIRHiRel Schottky Diodes and Ultra-Fast Rectifiers Product Selection Guide2IntroductionThe latest rectifier products are now available from the world’s most reliable source of power semiconductors. Whether your requirement is in the output rectification, circuit isolation, or free-wheeling design application, these new series of Schottky and high voltage ultra-fast recovery rectifiers are intended to provide the high circuit eff iciency, excellent dynamic performance and unparalleled reliability our customers are accustomed to with our products. The products are available in a choice of her-metic packages with years of excellent reliability records.IRHiRel Schottky Diodes and Ultra-Fast Rectifiers are off ered with the following screening and QCI levels based on the DoD Department of Logistics (DLA) MIL-PRF-19500:1. Commercial off the shelf (COTS) with no QCI 2. Source Control Drawing (SCD)3. IRHiRel’s Qualified IR List (QIRL) with TX, TXV and S level equivalent to MIL-PRF-19500 screenings, manufactured and testedon the same production line with the same flow as MIL-PRF-19500 DLA approved line. QIRL part numbers have SCX, SCV, SCS suff ix respectively.4. DLA approved Qualified Product List (QPL) with TX, TXV, and S level screenings to MIL-PRF-19500 sold under military partnumber starting with JAN under DLA approved slash sheet.+12/15V Output-12/15V Output-1.8-5V Output 12/15V RTNRTNContentSchottky DiodesSingle Device4Common Cathode5Ultra-Fast DiodesSingle DeviceCommon Cathode67Ultra-fast Diodes NomenclatureFredHB HC HI HF HJ HY SchottkyScreening level SCX = TX Level SCV = TXV Level SCS = Space LevelScreening level SCX = TX Level SCV = TXV Level SCS = Space LevelS No Suffix A B No Suffix C J D Circuit designator No Suffix = Single DieC = Common Cathode Configuration J = Common Anode ConfigurationD = Doubler Configuration Eyelet designator(Applies only to TO-257AA package)C = Ceramic Eyelets G = Glass EyeletsEyelet designator(Applies only to TO-257AA package)C = Ceramic Eyelets G = Glass EyeletsLead optionA = Lead Form Down*B = Lead Form UpC = Lead Trimmed (clipped)* Lead attach if package is on SMD Lead optionA = Lead Form Down*B = Lead Form UpC = Lead Trimmed (clipped)D = Carrier (applies only to SMD-1 and SMD-2)* Lead attach if package is on SMDVoltage rating 030 = 30V 045 = 45V 060 = 60V 100 = 100V 150 = 150V20 = 200V 60 = 600V 120 = 1200VE G I K L LI Y YI = D2Schottky Diodes NomenclatureHF30C C CSCX 60HB APublished byInfineon Technologies Americas Corp.El Segundo, California - U.S.A© 2016 Infineon Technologies Americas Corp.All rights reserved.Order number: B119-I0354-V1-7600-NA-EC-P Date: 08 / 2016Please note!THIS DOCUMENT IS FOR INFORMATION PURPOSES ONLY AND ANY INFORMATION GIVEN HEREIN SHALL IN NO EVENT BE REGARDED AS A WARRANTY, GUARANTEE OR DESCRIPTION OF ANY FUNCTIONALITY, CONDITIONS AND/OR QUALITY OF OUR PRODUCTS OR ANY SUITABILITY FOR A PARTICULAR PURPOSE. WITH REGARD TO THE TECHNICAL SPECIFICATIONS OF OUR PRODUCTS, WE KINDLY ASK YOU TO REFER TO THE RELEVANT PRODUCT DATA SHEETS PROVIDED BY US. OUR CUSTOMERS AND THEIR TECHNICAL DEPARTMENTS ARE REQUIRED TO EVALUATE THE SUITABILITY OF OUR PRODUCTS FOR THE INTENDED APPLICATION.WE RESERVE THE RIGHT TO CHANGE THIS DOCUMENT AND/OR THE INFORMATION GIVEN HEREIN AT ANY TIME.Additional information For f urther in f ormation on technologies, our products, the application o f our products, delivery terms and conditions and/or prices, please contact your nearest Infineon Technologies office ().WarningsDue to technical requirements, our products may contain dangerous substances. For information on the types in question, please contact your nearest Infineon Technologies office.Except as otherwise explicitly approved by us in a written document signed by authorized representatives o f In f ineon Technologies, our products may not be used in any li f e- endangering applications, including but not limited to medical, nuclear, military, lif e-critical or any other applications where a ailure of the product or any consequences of the use thereof can result in personal injury.Service hotlineInfineon offers its toll-free 0800/4001 service hotline as one central number, available 24/7 in English, Mandarin and German.›Germany ....................0800 951 951 951 (German/English) ›China, mainland .......4001 200 951 (Mandarin/English) ›India ..........................000 800 4402 951 (English)›USA ............................1-866 951 9519 (English/German)›Other countries .........00* 800 951 951 951 (English/German)›Direct access .............+49 89 234-0 (interconnection fee, German/English)* P lease note: Some countries may require you to dial a code other than “00” to access this international number. Please visit /service for your country!Where to buyInfineon distribution partners and sales offices: /WhereToBuyMore information:/hirelMobile Product CatalogMobile app for iOS and Android.。
关于肖特基二极管、型号的命名、字母含义、解释肖特基二极管的命名:肖特基二极管是以其发明人肖特基博士(Schottky)命名的,完整的叫法是:肖特基整流二极管(Schottky Rectifier Diode缩写成SR),也有人叫做:肖特基势垒二极管(Schottky Barrier Diode缩写成SBD)的简称。
肖特基:Schottky整流:RectifierSR:即为肖特基整流二极管Schottky Rectifier Diode:肖特基整二极管,简称:SR,比如:SR107,SR10100CT......肖特基:Schottky势垒:BarrierSB:即为肖特基势垒二极管肖特基二极管也称肖特基势垒二极管(简称SBD),国内厂家也有叫做“SB1045CT、SR10100、SL....、BL....Schottky Barrier Diode:肖特基势垒二极管,简称:SB,比如:SB107,SB1045CT......Schottky Barrier Diode:也有简写为:SBD来命名产品型号前缀的。
但SBD不是利用P型半导体与N型半导体接触形成PN结原理制作的,而是利用金属与半导体接触形成的金属-半导体结原理制作的。
因此,SBD也称为金属-半导体(接触)二极管或表面势垒二极管,它是一种热载流子二极管。
关于肖特基MBR系列为什么国际通用常见的肖特基二极管都以“MBR”字头命名?因为最早是世界著名半导体公司-摩托罗拉半导体命名的产品型号M:是以最早MOTOROLA的命名,取MB:Bridge 桥;Barrier:势垒R:Rectifier,整流器 “MBR”意为整流器件SCHOTTKY:肖特基 SCHOTTKY RECTIFIER DIODES:肖特基整流二极管。
例如:MBR10200CTM:MOTOROLA 缩写MB:Barrier缩写BR:Rectifier 缩写R10:电流10A200:电压200VC:表示TO-220AB封装,常指半塑封。
[常用肖特基二极管参数]肖特基二极管原理和常用参数和检测方法篇一: 肖特基二极管原理和常用参数和检测方法肖特基二极管原理肖特基势垒二极管SBD是近年来间世的低功耗、大电流、超高速半导体器件。
,正向导通压降仅0.4V左右,而整流电流却可达到几千安培。
这些优良特性是快恢复二极管所无法比拟的。
中、小功率肖特基整流二极管大多采用封装形式。
基本原理是:在金属和半导体的接触面上,形成肖特基势垒来阻挡反向电压。
肖特基与PN结的整流作用原理有根本性的差异。
其耐压程度只有40V左右。
其特长是:开关速度非常快:反向恢复时间特别地短。
因此,能制作开关二极和低压大电流整流二极管。
肖特基二极管肖特基二极管可以用来制作太阳能电池或发光二极管。
肖特基二极管利用金属与半导体接触所形成的势垒对电流进行控制。
它的主要特点是具有较低的正向压降;另外它是多子参与导电,这就比少子器件有更快的反应速度。
肖特基二极管常用在门电路中作为三极管集电极的箝位二极管,以防止三极管因进入饱和状态而降低开关速度肖特基二极管是贵金属A为正极,以N型半导体B为负极,利用二者接触面上形成的势垒具有整流特性而制成的金属-半导体器件。
因为N型半导体中存在着大量的电子,贵金属中仅有极少量的自由电子,所以电子便从浓度高的B中向浓度低的A中扩散。
显然,金属A中没有空穴,也就不存在空穴自A向B的扩散运动。
随着电子不断从B扩散到A,B表面电子浓度表面逐渐降低,表面电中性被破坏,于是就形成势垒,其电场方向为B→A。
但在该电场作用之下,A中的电子也会产生从A→B的漂移运动,从而消弱了由于扩散运动而形成的电场。
另外使用ZC 25-3型兆欧表和500型万用表的250VDC档测出,内部两管的反向击穿电压VBR依次为140V、135V。
查手册,B82-004的最高反向工作电压VBR=40V。
表明留有较高的安全系数。
篇二: 肖特基二极管的作用肖特基二极管的工作原理肖特基二极管是一种热载流子二极管。
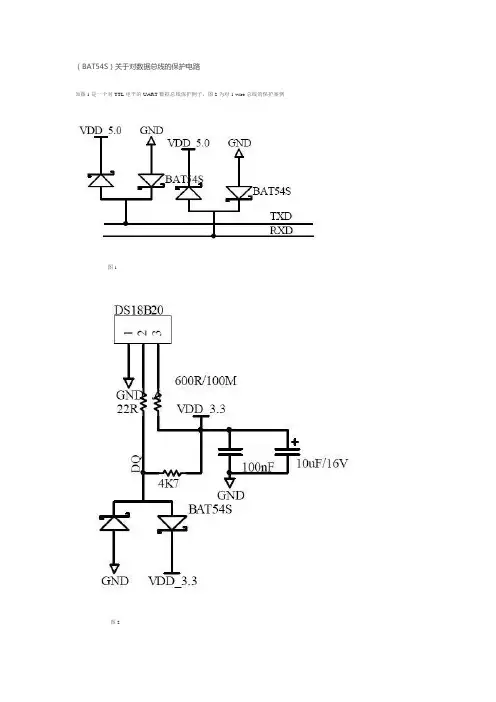
(BAT54S)关于对数据总线的保护电路如图1是一个对TTL电平的UART数据总线保护例子,图2为对1-wire总线的保护案例图1图2BAT54S是肖特基二极管,肖特基二极管是以其发明人肖特基博士(Schottky)命名的,SBD是肖特基势垒二极管(SchottkyBarrierDiode,缩写成SBD)的简称。
SBD不是利用P型半导体与N型半导体接触形成PN结原理制作的,而是利用金属与半导体接触形成的金属-半导体结原理制作的。
因此,SBD也称为金属-半导体(接触)二极管或表面势垒二极管,它是一种热载流子二极管。
优缺点是近年来问世的低功耗、大电流、超高速半导体器件。
其反向恢复时间极短(可以小到几纳秒),正向导通压降仅0.4V左右,而整流电流却可达到几千毫安。
这些优良特性是快恢复二极管所无法比拟的。
中、小功率肖特基整流二极管大多采用封装形式。
SBD具有开关频率高和正向压降低等优点,但其反向击穿电压比较低,大多不高于60V,最高仅约100V,以致于限制了其应用范围。
像在开关电源(SMPS)和功率因数校正(PFC)电路中功率开关器件的续流二极管、变压器次级用100V以上的高频整流二极管、RCD缓冲器电路中用600V~1.2kV的高速二极管以及PFC升压用600V二极管等,只有使用快速恢复外延二极管(FRED)和超快速恢复二极管(UFRD)。
目前UFRD的反向恢复时间Trr也在20ns以上,根本不能满足像空间站等领域用1MHz~3MHz的SMPS需要。
即使是硬开关为100kHz的SMPS,由于UFRD的导通损耗和开关损耗均较大,壳温很高,需用较大的散热器,从而使SMPS体积和重量增加,不符合小型化和轻薄化的发展趋势。
因此,发展100V 以上的高压SBD,一直是人们研究的课题和关注的热点。
近几年,SBD已取得了突破性的进展,150V和200V的高压SBD已经上市,使用新型材料制作的超过1kV的SBD也研制成功,从而为其应用注入了新的生机与活力。
(BAT54S)关于对数据总线的保护电路如图1是一个对TTL电平的UART数据总线保护例子,图2为对1-wire总线的保护案例图1图2BAT54S是肖特基二极管,肖特基二极管是以其发明人肖特基博士(Schottky)命名的,SBD 是肖特基势垒二极管(SchottkyBarrierDiode,缩写成SBD)的简称。
SBD不是利用P型半导体与N型半导体接触形成PN结原理制作的,而是利用金属与半导体接触形成的金属-半导体结原理制作的。
因此,SBD也称为金属-半导体(接触)二极管或表面势垒二极管,它是一种热载流子二极管。
优缺点是近年来问世的低功耗、大电流、超高速半导体器件。
其反向恢复时间极短(可以小到几纳秒),正向导通压降仅0.4V左右,而整流电流却可达到几千毫安。
这些优良特性是快恢复二极管所无法比拟的。
中、小功率肖特基整流二极管大多采用封装形式。
SBD具有开关频率高和正向压降低等优点,但其反向击穿电压比较低,大多不高于60V,最高仅约100V,以致于限制了其应用范围。
像在开关电源(SMPS)和功率因数校正(PFC)电路中功率开关器件的续流二极管、变压器次级用100V以上的高频整流二极管、RCD缓冲器电路中用600V~1.2kV的高速二极管以及PFC升压用600V二极管等,只有使用快速恢复外延二极管(FRED)和超快速恢复二极管(UFRD)。
目前UFRD的反向恢复时间Trr 也在20ns以上,根本不能满足像空间站等领域用1MHz~3MHz的SMPS需要。
即使是硬开关为100kHz的SMPS,由于UFRD的导通损耗和开关损耗均较大,壳温很高,需用较大的散热器,从而使SMPS体积和重量增加,不符合小型化和轻薄化的发展趋势。
因此,发展100V以上的高压SBD,一直是人们研究的课题和关注的热点。
近几年,SBD已取得了突破性的进展,150V和200V的高压SBD已经上市,使用新型材料制作的超过1kV的SBD 也研制成功,从而为其应用注入了新的生机与活力。
肖特基二极管型号大全及选择
通过市场调查,不难发现采购到假冒翻新的二极管时有发生. 一些不法商家利用翻新件充当全新器件;或通过更改印字,以小芯片充当大芯片卖等等. ..后果很严重,有时甚至是危及生命安全. 最近充电宝事件,已广泛引起人们的关注和担心! 在这里,凌讯电子愿意为您解决困扰. 教您如何检验元器件的好坏!以肖特基二极管为例:
(一)看外观:
1. 印字: 现在肖特基二极管都是激光印字, 具有无毒,环保,字体清晰,永不磨损的特点. 油印的翻新机率大,有毒,不环保.建议不用.
2. 脚位: 标准器件脚长,都是有一定标准的.请参考资料. 如果脚偏短,有可能是二次打磨.建议不用.
3. 镀锡: 目前肖特基二极管分两种: 亮脚(国产较多)和粉脚(国外较多)各有优势. 亮脚上锡快,储存时间长; 粉脚上锡非常快,但易氧化.如果外观已氧化,建议不用.
(二)测试:
1. 芯片: 防止以小充大.尺寸是直观表现.
2. 参数: 正规厂家都是会提供参数的. 测试参数的准确性是非常重要的.是一个产品好坏的直观体现.。
肖特基二极管整流一、什么是肖特基二极管肖特基二极管(Schottky diode)是一种特殊的二极管,由石墨和金属接触而成。
它具有非常低的回复时间、低电压损耗以及高工作频率的特性,常被用于高速开关、功率整流、电压转换等领域。
二、肖特基二极管的原理肖特基二极管的原理是基于肖特基效应。
当金属与半导体接触时,由于金属与半导体之间的势垒形成,电子会从金属转移到半导体中。
由于金属的电子云密度远高于半导体,电子从金属转移到半导体时不会留下空穴,因此没有复合电流。
这使得肖特基二极管的正向压降(正向偏置时的电压降)相对较低,导通电阻小,自带电压小于标准PN结二极管。
三、肖特基二极管的特点肖特基二极管具有以下特点:1.低电压损耗:由于肖特基二极管没有耗散在扩散区的电流,因此在正向导通时具有较低的电压降,使得能量损耗减少。
2.快速开关速度:由于肖特基二极管的结容量小,载流子注入和抽取速度快,具有较快的开关速度。
3.高工作频率:由于其快速开关速度,肖特基二极管适用于高频率应用,能够满足高速交换要求。
4.低反向漏电流:由于肖特基二极管没有扩散区,只有冲击离子化的反向电流,因此反向漏电流小。
5.温度特性好:肖特基二极管的反向特性稳定,温度变化对其性能影响较小。
四、肖特基二极管的应用1.功率整流器:由于肖特基二极管的低电压损耗和快速开关速度,可以用于功率整流电路,提高整流效率和功率因数。
2.电压倍增器:肖特基二极管可以用于电压倍增电路,实现输入电压的倍增。
3.开关电源:肖特基二极管的快速开关特性和高工作频率使其成为开关电源中的重要元件。
4.频率多重器:由于肖特基二极管的高工作频率,可以用于频率多重器,将输入信号的频率倍增。
5.调制解调器:肖特基二极管可以用于调制解调器中的整流和检波。
6.高频放大器:由于肖特基二极管的低噪声和高频特性,适用于高频放大器。
五、肖特基二极管的选型和应用注意事项选用肖特基二极管时,需要考虑以下因素:1.导通电压降:根据具体应用需求选择合适的导通电压降,以确保电路正常工作。
肖特基二极管手册肖特基二极管手册是一本介绍肖特基二极管的基础知识、特点、应用等方面的工具书,对于电子工程师和研究人员来说,是一本必不可少的参考书。
以下是本文对肖特基二极管手册内容进行的简要介绍。
第一部分:基础知识在这一部分中,手册介绍了肖特基二极管的基本原理,即该器件利用了金属-半导体接触的本质非对称性质,实现了非常优秀的整流效果。
手册中详细描述了金属-半导体界面的特殊结构和电学性质,以及该结构所带来的整流特性。
同时,肖特基二极管与传统的 P-N 结二极管相比,有着极高的速度和响应时间,以及低的噪声水平。
手册详细分析了这些特殊的性质,并且提供了实验数据和例子,以便读者更好地理解这些特点。
第二部分:特点和规格这一部分介绍了肖特基二极管的主要特征和规格参数。
手册详细解释了器件的最大可承受电压、额定电流和最大功率等特点,同时还介绍了其内部的各种特殊设计。
手册提供了非常详细和全面的指导和介绍,帮助读者了解如何选择和应用不同类型的肖特基二极管。
第三部分:应用在应用部分,手册介绍了肖特基二极管的实际应用和使用场景。
以 DC/DC 变换器、交流/直流转换器、折叠、调制和开关电源等器件为例,手册提供了一些不同应用领域的例子,说明了如何在特定的应用中选择和使用肖特基二极管。
同时,手册还介绍了一些实验和测试技术,以便读者更好地理解和掌握器件的特性和表现。
手册提供了多种实验方案和测试数据,帮助读者进行自己的实验和测试。
总结肖特基二极管手册是一本权威、全面、实用的工具书。
其中包含了肖特基二极管的基本知识、主要特点和规格、应用和实验方案等方面的信息,是一本值得电子工程师和研究人员深入阅读和掌握的参考书。
二极管选型规范(仅供参考)1、二极管发展状态及选型原则1.1 二极管产品行业发展状态(1)信号二极管的发展趋势:1)表贴化:小信号二极管插件封装基本淘汰,全部都是表贴封装2)小型化:SOT23向SOT323、SOT523、SOD52、SOD923、0402封装演进3)平引脚:翼型引脚和弯角引脚向平引脚切换,散热和通流性能更优另外,小型化发展还有两种趋势,即CSP(Chip ScalePackage)封装和QFN(Quad Flat No-lead Packge)封装。
2者相比较而言,由于CSP封装是芯片级封装,与QFN相比具有如下几个优点:1)具有小的寄生参数,对于RF 应用有更优异的表现2)高的封装可靠性,能支持至少3次加工返工3)由于封装较小,更加能节约PCB面积(2)功率二极管的发展趋势:SMX封装:通流能力增强:SMA通流能力达到2A;SMB通流能力到达4A;SMC通流能力达到5A;引脚优化:弯引角演进为直引脚,散热机器稳定性更强DPAK/D2PAK:对于200-400V整流二极管需求,可以选用此类封装器件高度扁平化,另外可以选用SMPC封装,通流能力更强。
TO-220/TO-247:对于600V以上的二极管需求,主流推荐选用TO-220/TO-247封装插件封装:目前功率二极管推荐以TO-22和TO-247封装为优选封装1.2 选用原则二极管物料分类表1 二极管分类二极管类型用途应用场景PIN二极管调频调相。
开关射频电路变容二极管调频,高配电路匹配调制解调电路快恢复二极管整流、续流AC-AC、AC-DC整流二极管整流AC-DC肖特基二极管整流、续流、开关AC-AC、AC-DC开关二极管开关开关电路桥堆整流AC-DC稳压管稳压稳压电路瞬态抑制二极管/晶闸管瞬态电压保护、ESD保保护电路护PIN二极管微波开关利用PIN管在直流正-反偏压下呈现近似导通或断开的阻抗特性,实现了控制微波信号通道转换作用. PIN 二极管的直流伏安特性和PN结二极管是一样的,但是在微波频段却有根本的差别。
BAT54WSchottky Barrier DiodeThese Schottky barrier diodes are designed for high speed switching applications, circuit protection, and voltage clamping. Extremely low forward voltage reduces conduction loss. Miniature surface mount package is excellent for hand held and portable applications where space is limited.Features•Extremely Fast Switching Speed•Extremely Low Forward V oltage − 0.35 V (Typ) @ I F = 10 mAdc •NSV Prefix for Automotive and Other Applications Requiring Unique Site and Control Change Requirements; AEC −Q101Qualified and PPAP Capable•These Devices are Pb −Free, Halogen Free/BFR Free and are RoHS Compliant*MAXIMUM RATINGS (T J = 125°C unless otherwise noted)RatingSymbol ValueUnit Reverse VoltageV R 30V Forward Power Dissipation @ T A = 25°CDerate above 25°C P F2001.6mW mW/°CForward Current (DC)I F 200 MaxmA Non −Repetitive Peak Forward Current,t p < 10 msecI FSM600mARepetitive Peak Forward Current Pulse Wave = 1 sec, Duty Cycle = 66%I FRM300mAThermal Resistance, Junction −to −Ambient 10 mm 2 pad, 1 oz. Cu 100 mm 2 pad, 1 oz. Cu R qJA285216°C/WJunction Temperature T J −55 to 125°C Storage Temperature RangeT stg−55 to +150°CStresses exceeding those listed in the Maximum Ratings table may damage the device. If any of these limits are exceeded, device functionality should not be assumed, damage may occur and reliability may be affected.*For additional information on our Pb −Free strategy and soldering details, please download the ON Semiconductor Soldering and Mounting Techniques Reference Manual, SOLDERRM/D.3130 VOLTSCHOTTKY BARRIER DETECTOR AND SWITCHINGDIODE†For information on tape and reel specifications,including part orientation and tape sizes, please refer to our T ape and Reel Packaging Specifications Brochure, BRD8011/D.Device Package Shipping †ORDERING INFORMATIONBAT54WT1G SOT −323(Pb −Free)3,000 / Tape & Reel SOT −323CASE 419STYLE 2MARKING DIAGRAMB4M G GB4= Device Code M = Date Code*G= Pb −Free Package(Note: Microdot may be in either location)*Date Code orientation may vary depending up-on manufacturing location.1NSVBAT54WT1GSOT −323(Pb −Free)3,000 / Tape & ReelELECTRICAL CHARACTERISTICS (T A = 25°C unless otherwise noted)CharacteristicSymbol Min Typ Max Unit Reverse Breakdown Voltage (I R = 10 m A)V (BR)R 30−−V Total Capacitance(V R = 1.0 V, f = 1.0 MHz)C T −7.610pF Reverse Leakage (V R = 25 V)I R −0.5 2.0m Adc Forward Voltage (I F = 0.1 mA)(I F = 1.0 mA)(IF = 10 mA)(I F = 30 mA)(I F = 100 mA)V F−−−−−0.220.290.350.410.520.240.320.400.500.80VReverse Recovery Time(I F = I R = 10 mAdc, I R(REC) = 1.0 mAdc, Figure 1)t rr−−5.0nsNotes: 1. A 2.0 k W variable resistor adjusted for a Forward Current (I F ) of 10 mA.2. Input pulse is adjusted so I R(peak) is equal to 10 mA.3. t p » t rrV Rt r10%90%I I OUTPUT PULSE(I F = I R = 10 mA; measuredat i R(REC) = 1 mA)INPUT SIGNALFigure 1. Recovery Time Equivalent Test CircuitC T , T O T A L C A P A C I T A N C E (p F )100V F , FORWARD VOLTAGE (VOLTS)101.00.110V R , REVERSE VOLTAGE (VOLTS)1.00.10.010.001V R , REVERSE VOLTAGE (VOLTS)5101530Figure 2. Forward VoltageFigure 3. Leakage CurrentFigure 4. Total Capacitance10010002520I R , R E V E R S E C U R R E N T (m A )I F , F O R W A R D C U R R E N T (m A )14121086420SC −70 (SOT −323)CASE 419ISSUE PDATE 07 OCT 2021SCALE 4:1STYLE 3:PIN 1.BASE2.EMITTER3.COLLECTOR STYLE 4:PIN 1.CATHODE2.CATHODE3.ANODE STYLE 2:PIN 1.ANODE2.N.C.3.CATHODE STYLE 1:CANCELLEDSTYLE 5:PIN 1.ANODE 2.ANODE 3.CATHODE STYLE 6:PIN 1.EMITTER 2.BASE3.COLLECTORSTYLE 7:PIN 1.BASE 2.EMITTER 3.COLLECTORSTYLE 8:PIN 1.GATE 2.SOURCE 3.DRAINSTYLE 9:PIN 1.ANODE 2.CATHODE3.CATHODE-ANODESTYLE 10:PIN 1.CATHODE 2.ANODE3.ANODE-CATHODEXX M G G XX = Specific Device Code M = Date CodeG= Pb −Free PackageGENERICMARKING DIAGRAM1STYLE 11:PIN 1.CATHODE2.CATHODE3.CATHODE*This information is generic. Please refer to device data sheet for actual part marking.Pb −Free indicator, “G” or microdot “G ”, may or may not be present. Some products maynot follow the Generic Marking.MECHANICAL CASE OUTLINEPACKAGE DIMENSIONSPUBLICATION ORDERING INFORMATIONTECHNICAL SUPPORTNorth American Technical Support:Voice Mail: 1 800−282−9855 Toll Free USA/Canada Phone: 011 421 33 790 2910LITERATURE FULFILLMENT :Email Requests to:*******************onsemi Website: Europe, Middle East and Africa Technical Support:Phone: 00421 33 790 2910For additional information, please contact your local Sales Representative。
[常用肖特基二极管参数]常用肖特基二极管参数篇一: 常用肖特基二极管参数型号制造商封装If/A Vrrm/V 最大Vf/V1SS294 TOS SC-59 0.1 40 0.60BA T15-099 INF SOT143 0.11 4 0.32BA T54APSSOT23 0.20 30 0.5010MQ060NIRSMA0.77 90 0.6510MQ100NIRSMA0.77 100 0.9610BQ015 IRSMB1.00 15 0.34SS12GSDO2141.00 20 0.50MBRS130L T3ON-1.00 30 0.3910BQ040 IRSMB1.00 40 0.53RB060L-40 ROHMPMDS 1.00 40 0.55 RB160L-40 ROHMPMDS 1.00 40 0.55 SS14GSDO2141.00 40 0.50MBRS140T3 ON-1.00 40 0.6010BQ060 IRSMB1.00 60 0.57SS16GSDO2141.00 60 0.7510BQ100 IRSMB1.00 100 0.78 MBRS1100T3ON-1.00 100 0.7510MQ040NIRSMA1.10 40 0.5115MQ040NIRSMA1.70 40 0.55PBYR245CT PSSOT223 2.00 45 0.45 30BQ015 IRSMC3.00 15 0.3530BQ040 IRSMC3.00 40 0.5130BQ060 IRSMC3.00 60 0.5830BQ100 IRSMC3.00 100 0.79 STPS340USTM SOD6 3.00 40 0.84 MBRS340T3 ON-3.00 40 0.52RB051L-40 ROHMPMDS 3.00 40 0.45 MBRS360T3 ON-3.00 60 0.7030WQ04FNIRDPAK 3.30 40 0.6230WQ06FNIRDPAK 3.30 60 0.7030WQ10FNIRDPAK 3.30 100 0.91 30WQ03FNIRDPAK 3.50 30 0.52 50WQ03FNIRDPAK 5.50 30 0.53 50WQ06FNIRDPAK 5.50 60 0.576CWQ06FNIRDPAK 6.60 60 0.586CWQ10FNIRDPAK pr6.60 100 0.81 1N5817ON轴向1.00 20 0.751N5818ON轴向1.00 30 0.55SB130 GS轴向1.00 30 0.501N5819ON轴向1.00 40 0.60MBR150ON轴向1.00 50 1.00MBR160ON轴向1.00 60 1.00 11DQ10IR轴向1.10 100 0.85 11DQ04IR轴向1.10 40 0.5511DQ05IR轴向1.10 50 0.5811DQ06IR轴向1.10 60 0.58 MBRS340TR IRSMC3.00 40 0.43 1N5820ON轴向3.00 20 0.851N5821ON轴向3.00 30 0.381N5822ON轴向3.00 40 0.52 MBR360ON轴向3.00 60 1.00 SS32GSDO2143.00 20 3.00SS34GSDO2143.00 40 0.5031DQ10IRDO2013.30 100 0.85 SB530 GS轴向5.00 30 0.57 SB540 GSDO2015.00 40 0.57 50SQ080 IR轴向5.00 80 0.66 50SQ100 IR轴向5.00 100 0.66 MBR735GSTO2207.50 35 0.84 MBR745GSTO2207.50 45 0.84 MBR745IRTO2207.50 45 0.84 80SQ040 IR轴向8.00 40 0.53 STQ080IRTO2208.00 80 0.728TQ100TO2208.00 100 0.7280SQ040 IR轴向8.00 40 0.5380SQ035 IRDO204AR8.00 35 0.53 HFA16PA60CIRTO247CT8.00 600 1.70 95SQ015 轴向9.00 15 0.3190SQ040 轴向9.00 40 0.4810TQ045 TO22010.00 45 0.57MBR1035 GSTO22010.00 35 0.84 MBR1045 ONTO22010.00 45 0.84 STPS1045F ONISO220 10.00 45 0.64 MBR2060CT ONTO22010.00 60 0.85MBR1060 ONTO22010.00 60 0.95 PBYR10100 PSTO22010.00 100 0.70 10TQ040 IRTO22010.00 40 0.57 MBR1045 IRTO22010.00 45 0.8410CTQ150-1IRD2pak10.00 150 0.73 40L15CTSIRD2pak10.00 150 0.4185CNQ015A IRD6180.00 15 0.32 150K40A IRD08150.00 400 1.3312CTQ040 IRTO220 12.00 45 0.73 MBR1545CTIRTO220 pr15.00 45 0.72 MBR1660GSTO220 16.00 60 0.7516CTQ080 IRTO220 pr16.00 80 0.72 16CTQ100 IRTO220 pr16.00 100 0.72 16CTQ100-1 IRD2Pak 16.00 100 0.72 18TQ045ONTO220 18.00 45 0.60 HFA16PB120 IRTO247 16.00 1200 3.00 MBR1645IRTO220AC 16.00 45 0.63 19CTQ015 IRTO220 19.00 15 0.3620CTQ045 IRTO220 pr20.00 45 0.64 20TQ045IRTO220 20.00 45 0.57MBR2045CTIRTO220 pr20.00 45 0.84 MBR2090CTIRTO220 pr20.00 90 0.80MBR20100CT IRTO220 pr20.00 100 0.80 MBR20100CT-1IRTO262 20.00 100 0.80 MBR2080CTIRTO220AB 20.00 80 0.85 MBR2545CTIRTO220AB 30.00 45 0.82 MBR3045WTIRTO247 30.00 4532CTQ030 IRTO220 pr30.00 30 0.4932CTQ303-1 IRD2Pak 30.00 30 0.4930CPQ060 IRTO220 pr30.00 60 0.6230CPQ080IRTO247AC 30.00 80 0.8630CPQ100IRTO247 pr30.00 100 0.8630CPQ150 IRTO247 pr30.00 150 1.0040CPQ040 IRTO247 pr40.00 40 0.49 40CPQ045 IRTO247 pr40.00 45 0.49 40CPQ050 IRTO247AA 40.00 50 0.53 40CPQ100 IRTO247 pr40.00 100 0.77 40L15CTIRTO220AB 40.00 15 0.53 47CTQ020 IRTO220 40.00 20 0.34 48CTQ060 IRTO220 40.00 60 0.58 40L15CWIRTO247 40.00 15 0.5242CTQ030 IRTO220 40.00 30 0.38 40CTQ045 IRTO220 40.00 45 0.68 40L45CWIRTO247 40.00 45 0.7040CPQ060 ONTO247 40.00 60 0.68 MBR4045WTIRTO247 40.00 45 0.59 MBR4060WTIRTO247 40.00 60 0.77 43CTQ100 IRTO220 40.00 100 0.98 52CPQ030 IRTO247 50.00 30 0.38 MBR6045WTIRTO247pr 60.00 45 0.73 STPS6045CPIONTOP3I 60.00 45 0.84 65PQ015IRTO247 65.00 15 0.5072CPQ030 IRTO247AC 70.00 30 0.51 85CNQ015 IRD61 80.00 15 0.3283CNQ100 IRD61 80.00 100 0.6780CPQ020 IRTO247 80.00 20 0.3282CNQ030AIRD61 80.00 30 0.3782CNQ045AIRD61 80.00 45 0.4783CNQ100AIRD61 80.00 100 0.67120NQ045IRHALFPAK 120.00 45 0.52 125NQ015 IRD67 120.00 15 0.33122NQ030 IRD67 120.00 30 0.41STPS16045TVONISOTOP 160.00 45 0.95 182NQ030 IRD67 180.00 30 0.41200CNQ040IRTO244AB 200.00 40 0.54 200CNQ045IRTO244AB 200.00 45 0.54200CNQ030IRTO244AB 200.00 30 0.48 STPS24045TVONISOTOP 240.00 45 0.91 203CMQ080IRTO244 200.00 80 1.03 240NQ045 IRHALFPAK 240.00 45 0.55 301CNQ045IRTO244 300.00 45 0.59 403CNQ100IRTO244AB 400.00 100 0.83 440CNQ030IRTO244AB 440.00 30 0.41 肖特基二极管肖特基二极管肖特基整流二极管型号额定IA VRRM V向峰值电压浪涌电流IFSM A反向恢复时间ns SB0200.6202010SB0300.6302010SB0400.64020101N581712025101N581813025101N58191402510SB1201204010SB1301304010SB1401404010SB150150405SB160160405 SR1201204020 SR1301304020 SR1401404020 SR1501504020 SR1601604020 SR1801804020 SR1A011004020 SB2202205020 SB2302305020 SB2402405020SB2502505020 SB2602605020 SR2202205010 SR2302305010 SR2402405010 SR2502505010 SR2602605010 SR2802805010 SR2A021005010 1N58203208020 1N582133080201N58223408020 SB3203208020 SB3303308020 SB3403408020 SB3503508010 SB3603608010 SR3203208020 SR3303308020 SR3403408020 SR3503508020 SR3603608020SR3803808020 SR3A031008020 SB52052015050 SB53053015050 SB54054015050 SB55055015025 SB56056015025 SR52052015050 SR53053015050 SR54054015050 SR55055015025SR56056015025SR58058015025SR5A0510015025篇二: 肖特基二极管原理和常用参数和检测方法肖特基二极管原理肖特基势垒二极管SBD是近年来间世的低功耗、大电流、超高速半导体器件。
扬州扬杰肖特基二极管选型手册【实用版】目录1.扬州扬杰肖特基二极管选型手册概述2.扬州扬杰肖特基二极管的特点3.扬州扬杰肖特基二极管的选型方法4.扬州扬杰肖特基二极管的应用领域5.扬州扬杰肖特基二极管的未来发展前景正文一、扬州扬杰肖特基二极管选型手册概述扬州扬杰电子科技有限公司是一家专业研发、生产和销售半导体元器件的高新技术企业。
公司主要产品有肖特基二极管、MOSFET 等,广泛应用于工业控制、通信设备、电源设备等多个领域。
扬州扬杰肖特基二极管选型手册旨在为客户提供详细的选型指导,帮助客户快速准确地选择合适的肖特基二极管产品。
二、扬州扬杰肖特基二极管的特点扬州扬杰肖特基二极管具有以下特点:1.高效率:扬州扬杰肖特基二极管具有较低的正向电压降,从而提高了整机的工作效率。
2.高速度:扬州扬杰肖特基二极管具有较快的开关速度,可以满足高速开关电源等应用场景的需求。
3.高可靠性:扬州扬杰肖特基二极管采用优质的材料和先进的生产工艺,具有较高的可靠性和稳定性。
4.多种封装形式:扬州扬杰肖特基二极管提供多种封装形式,如 SMD、DIP 等,满足不同客户的需求。
三、扬州扬杰肖特基二极管的选型方法在选择扬州扬杰肖特基二极管时,需要考虑以下几个方面:1.确定电压和电流参数:根据整机的工作电压和电流选择合适参数的肖特基二极管。
2.选择合适的封装形式:根据实际应用场景和 PCB 设计要求选择合适的封装形式。
3.考虑环境温度:根据实际应用环境的温度选择具有合适温度范围的肖特基二极管。
4.参考扬州扬杰肖特基二极管选型手册:结合手册中的技术参数和选型建议,进行综合分析,选择合适的产品。
四、扬州扬杰肖特基二极管的应用领域扬州扬杰肖特基二极管广泛应用于以下领域:1.工业控制:如变频器、逆变器等设备。
2.通信设备:如基站电源、光纤收发器等设备。
3.电源设备:如开关电源、UPS 等设备。
4.照明设备:如 LED 驱动器等设备。
5.家电产品:如电视机、洗衣机等家用电器。