变频器常用光耦驱动PC923和PC929详解
- 格式:doc
- 大小:37.00 KB
- 文档页数:2
变频器电路常用IC引脚功能图文档来源为:从网络收集整理.word版本可编辑.欢迎下载支持.变频器电路常用IC引脚功能图说明:从应用的维修的角度,掌握一些IC器件的引脚功能,便于测量部分引脚的电压(电平)状态,判断IC是否处于正常工作状态就够了。
IC内部,具体是个什么电路,是来不及也无须去管它的。
比如单片机电路,重点检测供电、复位、晶振、控制信号、输入信号几个端子的电压(电平)状态,就可以了。
对于数字(包括光耦合器)电路,一般情况下,知道器件引脚功能,便可根据输入、输出端的逻辑关系,测量判断IC的好坏了。
而模拟电路,在变频器电路中,一半是用于处理开关量信号的,如电压比较器等,检测判断上,同数字电路是一样方便的。
部分处理模拟信号的模拟电路,可据动、静态电压的明显变化,测其好坏,也不是太难的事。
因而,只要知晓两点,1:IC是个什么类型的芯片,数字或模拟电路?2:引脚功能,该脚为输入、输出或供电脚?便能实施测量了。
将变频器常用IC引脚功能图,集中附录于后,就不必花费大量时间再去查阅相关的手册了。
一、CPU(微控制器)芯片及外围IC电路引脚功能图:1、CPU芯片-MB90F562B 贴片封装64引脚,应用广泛:2、CPU芯片-S87C196MH贴片封装80引脚,应用广泛:3、CPU芯片-MN18992MDY-6 塑封双列直插,64引脚,用于松下早期DV551、DV561机型:4、CPU芯片-HD37F 贴片封装80引脚,应用广泛:5、存储器引脚功能图:93C56 24C04A 93C666、RS485通讯模块引脚功能图:ADM485 SN75179B二、常用运算放大器引脚功能图:LF347四运放电路 LM324四运放电路 LM339四运放(开路集电极输出)LF353 双运放电路 LM393 双运放(开路集电极输出) TL072四运放电路运算放大器多用于电流、电压检测电路,用于处理模拟信号和将模拟信号转换为开关量信号——报警、停机保护信号。
详析OC报警及报警屏蔽方法(pc929)详析OC报警及报警屏蔽方法——OC信号特性、来源、错误的报警及报警屏蔽方法我们先看一下OC故障的生成机制,再进而找到屏蔽OC故障的方法。
OC信号的特性:由PC929内部的IGBT保护电路的电路特性可知,IGBT保护电路可等效为2输入端与门电路,逻辑关系式为AB=Y。
在A、B端两路输入信号均为高电平时,输出端Y端为高电平时,输出OC信号。
OC信号的生成条件:1)驱动IC处于脉冲传输状态,有正常脉冲信号输入,输入端11脚也有正常脉冲信号输出;2)OC故障检测信号输入端9脚同时为高电平。
满足内部IGBT保护电路的OC信号输出动作条件,从8脚输出OC信号。
查看大图图1 屏蔽OC故障报警示意图OC信号的“瞬态”特性:PC929的输出OC信号,经光耦合器进行光电转换和隔离后,传输至MCU主板电路,MCU接受OC信号后,判断IGBT 出现严重过载故障,故停止脉冲信号的传输,同时在操作显示面板给出OC故障报警(显示OC或SC故障代码);随后,PC929内部IGBT保护电路因A端信号为低电平,AB=Y的逻辑关系不再成立,OC信号随之消失。
这说明PC929输出的OC信号是一个“瞬态信号”,不是在故障发生后一直“保持住”的。
当变频器实施OC报警、停机保护动作后,我们在驱动电路(参见图5-14)PC929的8脚或PC2的输出端4脚,并不能检测到OC信号——OC信号输出时(PC1的8脚)表现为-9V*低电平和(PC2的4脚)0V低电平,此时驱动IC的报警过程“实际上”已经结束。
变频器说明书以对OC故障的注释:过电流,变频器输出电流超额定值的200%;变频器输出侧(负载)短路;功率模块短路。
但一般对驱动电路异常所致的OC故障、电流互感器检测电路异常误报OC故障,未予提示。
通常,OC报警的信号来源有两个:1)驱动IC报警,一般起动过程中,检测到IGBT的严重过流(过电流为额定工作电流1.5~2倍以上)状态时,输出OC信号;2)电流检测电路(指系由输出电流互感器采样的电流信号)报出的OC信号。
变频器维修之驱动IC的分类和脱离主回路试机的一些办法(2011/03/22 12:13)一、各类驱动IC的区别:变频器驱动电路的核心元器件是驱动IC,常用型号有TLP250、A3120、PC923、PC929、A316J等。
驱动IC实质上是光耦器件的一种,采用光耦器件的目的,一是实现对耦输入、输出侧不同供电回路的隔离,二是输出侧有一定的功率驱动能力,是兼有电气隔离和功率放大两种作用的。
普通四线端光耦器件,如PC817等,内部电路由一只输入发光二极管与输出光敏三极管构成,在输入侧有了输入电流(典型应用值5—10mA)通路后,输出侧三极管产生被激发光电子而导通。
主要有开关量信号的传输,如变频器的数字信号控制端子,多采用此类光电耦合器。
作为驱动IC的光耦器件,在结构上比PC817稍微复杂一些,输出级多由射极输出到补放大器构成,如TLP250、A3120、PC923等,输出级由V1、V2两级射极互补电路组成。
V1导通将VCC正供电电压经输出6、7脚加到IGBT的栅射结上,提供IGBT开通的驱动电流。
如果把IGBT的栅射结看作是一只电容的话,则V1导通提供了IGBT栅射结电容的充电电流,令其开通;而V2的导通,则将输出6、7脚拉为GND地电平或负供电电压,提供所驱动IGBT栅射结电容的电荷泄放通道,令其快速截止。
工作中V1、V2两管交替导通,实施对IGBT的开通与截止控制。
需要说明的是,对此驱动电路的供电往往采用+15V、-7.5V的正负双电源,以增强其控制能力。
作为驱动IC的光耦器件,在结构上比PC817稍微复杂一些,输出级多由射极输出到补放大器构成,如TLP250、A3120、PC923等,输出级由V1、V2两级射极互补电路组成。
V1导通将VCC正供电电压经输出6、7脚加到IGBT的栅射结上,提供IGBT开通的驱动电流。
如果把IGBT的栅射结看作是一只电容的话,则V1导通提供了IGBT栅射结电容的充电电流,令其开通;而V2的导通,则将输出6、7脚拉为GND地电平或负供电电压,提供所驱动IGBT栅射结电容的电荷泄放通道,令其快速截止。
变频器驱动电路常用的几种驱动IC变频器驱动电路中常用IC,共有为数不多的几种。
可以设想一下,变频器电路的通用电路,必定是主电路(包括三相整流电路和三相逆变电路)和驱动电路,即便是型号的功率级别不同的变频器,驱动电路却往往采用了同一型号的驱动IC,甚至于驱动电路的结构和布局,是非常类似的和接近的。
早期的和小功率的变频器机种,经常采用TLP250、A3120(HCPL3120)驱动IC,内部电路简单,不含IGBT保护电路;以后被大量广泛采用的是PC923、PC929的组合驱动电路,往往上三臂IGBT采用PC923驱动,而下三臂IGBT则采用PC929驱动。
PC929内含IGBT检测保护电路等;智能化程度比较高的专用驱动芯片A316J,也在大量机型中被采用。
通过熟悉驱动IC的引脚功能和掌握相关的检测方法,达到对驱动电路进行故障判断与检测的能力,以及能对不同型号的驱动IC应急进行代换与修复。
一、TLP250和HCPL3120驱动IC:8 Vcc 7 Vo 6 Vo5 GND8 Vcc7 Vo6 Vo5 GND8 Vcc7 Vo6 NcTLP250 HCPL3120/ J312 HCNW3120图1 三种驱动IC的功能电路图TLP250:输入IF电流阀值5mA,电源电压10∽35V,输出电流±0.5A,隔离电压2500V,开通/关断时间(t PLH/ t PHL)0.5μs。
可直接驱动50A1200V的IGBT模块,在小功率变频器驱动电路中,和早期变频器产品中被普遍采用。
HCNW3120(A3120):与HCPL3120、HCPLJ312内部电路结构相同,只是因选材和工艺的不同,后者的电隔离能力低于前者。
输入IF电流阀值2.5mA,电源电压15∽30V,输出电流±2A,隔离电压1414V,可直接驱动150A/1200V的IGBT模块。
三种驱动IC的引脚功能基本一致,小功率机型中可用TLP250直接代换另两种HCNW3120和HCPL3120,大多数情况下TLP350、HCNW3120可以互换,虽然它们的个别参数和内部电路有所差异,如TPL250的电流输出能力较低,但在变频器中功率机型中,驱动IC往往有后置放大器,对驱动IC的电流输出能力就不是太挑剔了。
一、驱动电路(由PC923、PC929组合)的构成和电路原理:图4。
9 由PC923、929构成的驱动电路上图为东元7200MA变频器U相的驱动电路图。
15kW以下的驱动电路,则由PC923、PC929经栅极电阻直接驱动IGBT,中、大功率变频器,则由后置放大器将驱动IC输出的驱动脉冲进行电流放大后,再输入IGBT的G、E极。
驱动电路的电源电路,是故障检测的一个重要环节。
不但要求其输出电压范围满足正常要求,而且要求其具有足够的电流(功率)输出能力——带负载能力。
每一相的上、下IGBT驱动电路,因IGBT的触发回路不存在共电位点,驱动电路也需要相互隔离的供电电源。
由开关电源电路中的开关变压器N1绕组输出的交流电压,经整流滤波成直流电压后,又由R68、ZD1(10V稳压管)简单稳压电路处理成正18V和负10V两路电源,供给驱动电路。
电源的OV(零电位点)线接入了IGBT和E极,驱动IC的7、8脚则接入了28V的电源电压。
光电耦合器的输入、输入侧应有独立的供电电源,以形成输入电流和输出电流的通路。
PC2的2、3脚输入电流为+5V*提供。
此处供电标记为+5V*,是为了和开关电源电路输出的+5V相区分。
+5V*供电电路见下图图4。
10。
该电路可看作一简单的动态恒流源电路,R179为稳压管ZD7的限流电阻,稳压管的击穿电压值为3。
5V左右。
基极电流回路中稳压电路的接入,使流过Q8发射结的Ib维持一恒定值,进而使动态Ic也近似为恒定值。
忽略Q8的导能压降,电路的静态输出电压为+5V,但动态输出电压值取决于所接负载电路的“动态电阻值”,而动态输出电流总是接近于恒定的,这就使得驱动电路内部发光二极管能维持一个较为恒定的光通量,从而使传输脉冲信号的“陡峭度”比较理想,使传输特性大为改善。
图4.10 驱动光耦输入侧供电电路由CPU主板来的脉冲信号,经R66加到PC2的3脚,在输入信号低电平期间,PC2形成由+5V*、PC2的2、3脚内部发光二极管、信号源电路到地的输入电流通路,PC2内部输出电路的V1三极管导通,PC2的6脚输出高电平信号(18V峰值),经R65为驱动后置放大电路的Q10提供正向偏流,Q10的导通将正供电电压经栅极电阻R91引入到IGBT的G极,IGBT开通;在输入信号的高电平期间,PC2的3脚也为+5V高电平,因而无输入电流通路,PC2内部输出电路的V2三极管导通,6脚转为负压输出(10V峰值),也经R65为驱动后置放大电路的Q11提供了正向偏流,Q11的导通将供电的负10V电压——IGBT的截止电压经栅极电阻R91引入到IGBT的G极,IGBT关断。
变频器维修之PC923、PC929驱动电路的检修对逆变功率电路的修复是在确认CPU主板和驱动电路正常的前提下进行的,否则对IGBT模块的盲目更换不但毫无意义,而且可能会造成直接的经济损失;对驱动电路的修复是在CPU主板能正常输出六路脉冲信号的前提下进行的,否则对驱动电路的修复不但无意义,而且给检测带来了一定的难度。
CPU主板的正常,为我们修复各种故障,提供了有效的监控和提示的作用,使我们能根据操作显示面板上故障代码的提示,有针对性地检查故障电路。
但变频器完善的各种检测和保护功能,在变频器正常运行时是非常必要的,在我们进行局部电路故障的维修时——总得使机器脱离开整机连接的状态,来进行检修吧,会引发相关保护电路的起控,而使变频器进入故障锁定状态,停止了对比如对六路脉冲信号的输出,使我们无法(或比较困难)检测该信号通路如驱动电路是否能正常地对CPU电路来的六路脉冲信号进行传输和放大。
驱动电路的工作状态的正常,只有一个标准:能正常地传输和放大六路驱动脉冲。
输出的六路驱动脉冲具有符合要求的电压幅度和电流供给能力。
静态(待机)下的工作点检测,往往不能得出准确的结论。
得想法让电路处于动态工作中,一是采取相应措施,屏蔽掉变频器的相关故障检测功能,二是用某种方法验证驱动电路的输出能力,确认驱动电路输出的六路逆变脉冲信号,是完全符合要求的,于是对驱动电路的修复才能画上一个圆满的句号。
对驱动电路的检修,一定程度上决定了整机检修的成败。
故障变频器无论表现出何种故障,最后的修复总是表现驱动电路六路驱动脉冲的正常输出!六路脉冲输出信号都有,但有缺陷,轻者机器不能正常工作,重者将有可能使逆变模块损坏,对驱动电路的检修,小心不为过!一、驱动电路(由PC923、PC929组合)的构成和电路原理:上图为东元7200MA变频器 U相的驱动电路图。
15kW以下的驱动电路,则由PC923、PC929经栅极电阻直接驱动IGBT,中、大功率变频器,则由后置放大器将驱动IC输出的驱动脉冲进行电流放大后,再输入IGBT的G、E极。
ZL_XLBHPCS-923系列断路器失灵起动及辅助保护装置技术和使用说明书南瑞继保电气有限公司版权所有本说明书和产品今后可能会有小的改动,请注意核对实际产品与说明书的版本是否相符。
更多产品信息,请访问互联网:目录1.概述 (5)1.1应用范围 (5)1.2保护配置 (5)1.3装置特点 (5)2.技术参数 (6)2.1机械及环境参数 (6)2.2额定电气参数 (6)2.3主要技术指标 (6)3.软件工作原理 (8)3.1保护程序结构 (8)3.2正常运行程序 (8)3.3起动元件 (8)3.4失灵起动 (9)3.5过流保护 (9)3.6三相不一致保护 (9)3.7充电保护 (10)3.8跳闸逻辑 (10)3.9工作逻辑方框图 (10)4.硬件构成 (12)4.1装置硬件框图 (12)4.2机械结构与安装 (14)4.3面板布置图 (14)4.4背板布置图 (15)4.5输入输出定义 (15)4.6各插件简要说明 (17)5.定值内容及整定说明 (24)5.1装置参数及整定说明 (24)5.2系统定值 (24)5.3压板定值 (27)5.3压板定值....................................................................................................................... 错误!未定义书签。
6.使用说明 (29)6.1指示灯说明 (29)6.2液晶显示说明 (29)6.3命令菜单使用说明 (31)6.4装置的运行说明 (34)7.调试大纲 (36)7.1试验注意事项 (36)7.2交流回路校验 (36)7.3输入接点检查 (36)7.4整组试验 (36)7.5输出接点检查 (38)7.6打印动作报告 (38)1.概述1.1 应用范围PCS-923为由微机实现的数字式断路器失灵起动及辅助保护装置,也可作为母联或分段开关的电流保护。
ZL_XLBHPCS-923系列断路器失灵起动及辅助保护装置技术和使用说明书南瑞继保电气有限公司版权所有本说明书和产品今后可能会有小的改动,请注意核对实际产品与说明书的版本是否相符。
更多产品信息,请访问互联网:目录1.概述 (5)1.1应用范围 (5)1.2保护配置 (5)1.3装置特点 (5)2.技术参数 (6)2.1机械及环境参数 (6)2.2额定电气参数 (6)2.3主要技术指标 (6)3.软件工作原理 (8)3.1保护程序结构 (8)3.2正常运行程序 (8)3.3起动元件 (8)3.4失灵起动 (9)3.5过流保护 (9)3.6三相不一致保护 (9)3.7充电保护 (10)3.8跳闸逻辑 (10)3.9工作逻辑方框图 (10)4.硬件构成 (12)4.1装置硬件框图 (12)4.2机械结构与安装 (14)4.3面板布置图 (14)4.4背板布置图 (15)4.5输入输出定义 (15)4.6各插件简要说明 (17)5.定值内容及整定说明 (24)5.1装置参数及整定说明 (24)5.2系统定值 (24)5.3压板定值 (27)5.3压板定值....................................................................................................................... 错误!未定义书签。
6.使用说明 (29)6.1指示灯说明 (29)6.2液晶显示说明 (29)6.3命令菜单使用说明 (31)6.4装置的运行说明 (34)7.调试大纲 (36)7.1试验注意事项 (36)7.2交流回路校验 (36)7.3输入接点检查 (36)7.4整组试验 (36)7.5输出接点检查 (38)7.6打印动作报告 (38)1.概述1.1 应用范围PCS-923为由微机实现的数字式断路器失灵起动及辅助保护装置,也可作为母联或分段开关的电流保护。
STARPOWER SEMICONDUCTOR LTD.光耦PC929在系统应用中的介绍编写:陈浩审阅:Norman Day前言:IGBT 驱动系统设计中一般要求驱动信号和模块端的线路进行隔离,以符合安规需求,同时起到保护控制侧的目的。
因为系统的应用中必然会出现一些异常的工况,所以驱动的设计中也必须要考虑IGBT 的保护,进而产生了一些结合保护功能的驱动光耦,在我司的应用文章《IGBT 在系统中的短路及其保护》已经概括的介绍了几种常见的IGBT 专用型驱动光耦,本文特别针对光耦PC929的特性以及在设计应用时的注意事项做进一步的介绍。
简介:一般用于驱动并隔离一二次侧的设计主要有脉冲变压器和光耦两种方式。
使用光耦相对于使用脉冲变压器的主要优势是:1.体积小;2.无最大脉宽限制;3.光传输比磁场传输更不易受磁场的干扰;4.正负电压值无需对称的限制,5.有较低的dv/dt ,操作更安全。
可针对模块的特性设计。
其主要缺点为光耦需要提供独立电源供电,同时有较敏感的温度特性,驱动能力较弱。
本文介绍的PC929芯片是一种典型的IGBT 专用型驱动电路芯片,增加了利用检测IGBT 的Vce 电压的方式来达到过电流保护的功能。
正常工作状态下,允许驱动电流峰值最大为0.4A ;最快响应时间可达到0.5us ;隔离电压高达4kV ,适用于中小电流IGBT 模块的驱动。
芯片内部管脚说明:PC929内部原理示意图如图一所示。
从图 1可以看出,PC929可分为输入侧(图一中的下半边)和输出侧(图一中的上半边)二部分,输入和输出之间通过光电二极管的传输进行隔离。
脚 1和脚 2内部短路状态,与脚 3组成PC929的输入端光电二极管的电源供电管脚。
当脚3的电压值比脚1、脚2高并促使内部二极管顺向导通时,2011—05—20STARPOWER SEMICONDUCTOR LTD.PC929输入侧的光耦驱动动作。
图1 PC929数据手册上内部原理示意图PC929为了保证光耦输入和输出的分离,受内部布局和管脚的限制,故使用DIP14的封装,但是一次侧输入部分只需要驱动光耦的脚1、脚2和脚3之间的光电二极管,因此脚4、脚5、脚6和脚7均空管脚,内部为相互短路。
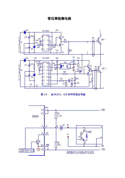
管压降检测电路
U
N
图4.9 由PC923、929构成的驱动电路
图4.11 IGBT管压降检测等效电路图
如果把IGBT看作一只开关的话,则在正向激励脉冲作用期间,这只开关是闭合状态的,b点电压也为0V,钳位二极管D1正向导通,将a点电压钳位为0V,PC929的9脚因输入低电平信号,IGBT保护电路不起控,驱动电路正常传输脉冲信号;当IGBT开路性损坏或检修中脱开主电路后,同样在正向激励脉冲作用期间,D1反偏截止(在与主电路连接状态下)或因脱开主电路呈开路状态,则a点电压则上升为R1与R2对+18V和-10V的分压值,从两只电阻的阻值可看出,a点电压上升为近17V,PC929的9脚内部IGBT保护电路起控,Q3导通,由8脚输出OC信号,经光耦器件输入CPU,CPU报出OC故障,并停止了脉冲信号的输出。
如果单纯将OC信号切断,如将图4.9中的PC4开路或短接PC2的1、2脚,以中断OC信号的输出,固然可以令CPU不停止脉冲信号的输出,但PC929中IGBT保护电路还处于起控状态,PC929仍无法正常输出驱动脉冲信号。
正确的做法是:短接上图b、c点,即将D1的负极与OV供电引出线短接,人为造成“IGBT 的正常导通状态”,“糊弄”一下IBGT管压降检测电路,使之在激励脉冲作用期间,能一直检测到IGBT的“正常状态”,内部保护电路不起控。
在检修所有变频器的驱动电路板时,只要驱动电路本身有IBGT(管压降检测)保护电路,我们都可以找出上图电路中的b、c点并予以短接,就可以将驱动电路OC故障的报警功能屏蔽掉,对驱动电路进行脉冲传输状态的检查了。
变频器常用光耦驱动PC923和PC929详解在变频器驱动芯片中,PC923与PC929算是比较常见的了。
在知名品牌如台安变频器,安川变频器,富士变频器中都有使用到。
两者可谓是黄金搭档。
本文将对这两个驱动芯片的原理和应用进行详细的剖析!图2 配对应用的驱动IC:PC923(8引脚)、PC929(14引脚)PC923用于上三臂IGBT管的驱动,PC929则用于驱动下三臂IGBT管,同时承担对IGBT导通管压降的检测,对IBGT实施过流保护和输出OC报警信号的任务。
PC929与普通驱动IC的不同,在于内部含有IGBT保护电路和OC信号输出电路,将驱动和保护集于一体。
PC923的相关参数:输入IF电流5∽20mA,电源电压15∽35V,输出峰值电流±0.4A,隔离电压5000V,开通/关断时间0.5μs。
可直接驱动50A/1200V以下的IGBT模块。
PC923的电路结构同TLP250等相近,但输出引脚不一样。
5、8脚之间可接入限流电阻,限制输出电流以保护内部V1、V2三极管。
常规应用,是将5、8脚短接,接入供电电源的正极。
如果将输出侧引线改动一下,也可以与TLP520、3120等互为代换。
它的上电检测方法也同于TLP250,在此不予赘述。
PC929的相关参数与PC923相接近,在电路结构上要复杂的多。
1、2脚为内部发光二极管阴极,3脚为发光管阳极,1、3脚构成了信号输入端。
4、5、6、7脚为空端子。
输入信号经内部光电耦合器、放大器隔离处理后经接口电路输入到推挽式输出电路。
10、14脚为输出侧供电负极,13脚为输出侧供电正端,12脚为输出级供电端,一般应用中将13、12脚短接。
11脚为驱动信号输出端,经栅极电阻接IGBT或后置功率放大电路。
PC929的9脚为IGBT管压降信号检测脚,9、10脚经外电路并联于IGBT的C、E极上。
IGBT在额定电流下的正常管压降仅为3V左右。
异常管压降的产生表明了IGBT运行在过流状态下。
几种用于IGBT驱动的集成芯片2. 1 TLP250( TOSHIBA公司生产)在一般较低性能的三相电压源逆变器中 , 各种与电流相关的性能控制 , 通过检测直流母线上流入逆变桥的直流电流即可 , 如变频器中的自动转矩补偿 . 转差率补偿等 . 同时 , 这一检测结果也可以用来完成对逆变单元中 IGBT实现过流保护等功能 . 因此在这种逆变器中 , 对 IGBT驱动电路的要求相对比较简单 , 成本也比较低 . 这种类型的驱动芯片主要有东芝公司生产的 TLP250, 夏普公司生产的 PC923等等 . 这里主要针对 TLP250做一介绍 .TLP250包含一个 GaAlAs光发射二极管和一个集成光探测器 , 8脚双列封装结构 . 适合于 IGBT或电力MOSFET栅极驱动电路 . 图 2为 TLP250的内部结构简图 , 表1给出了其工作时的真值表 .TLP250的典型特征如下:1)输入阈值电流(IF): 5 mA(最大) ;2)电源电流(ICC): 11 mA(最大) ;3)电源电压(VCC): 10~ 35 V;4)输出电流(IO):± 0.5 A(最小) ;5)开关时光(tPLH /tPHL):0.5 μ s(最大) ;6)隔离电压:2500 Vpms(最小).表2给出了TLP250的开关特征,表3给出了TLP250的推举工作前提.注:使用 TLP250时应在管脚 8和 5间连接一个 0.1 μ F的陶瓷电容来稳定高增益线性放大器的工作 , 提供的旁路作用掉效会损坏开关性能 , 电容和光耦之间的引线长度不应超过 1 cm.图 3和图 4给出了 TLP250的两种典型的应用电路 .在图 4中 , TR1和 TR2的选取与用于 IGBT驱动的栅极电阻有直接的关系 , 例如 , 电源电压为24V时 ,TR1和 TR2的Icmax≥ 24/Rg.图 5给出了 TLP250驱动 IGBT时 ,1 200 V/200 A的 IGBT上电流的试验波形(50 A/10 μ s) . 可以看出 , 因为TLP250不具备过流呵护功效 ,当 IGBT过流时, 经由过程掌握旌旗灯号关断 IGBT, IGBT中电流的下降很陡 , 且有一个反向的冲击 . 这将会产生很大的 di/dt和开关损耗 , 而且对控制电路的过流保护功能要求很高 .TLP250使用特点:1) TLP250输出电流较小 , 对较大功率 IGBT实施驱动时 , 需要外加功率放大电路 .2)由于流过 IGBT的电流是通过其它电路检测来完成的 , 而且仅仅检测流过 IGBT的电流 , 这就有可能对于 IGBT的使用效率产生一定的影响 , 比如 IGBT在安全工作区时 , 有时出现的提前保护等 .3)要求控制电路和检测电路对于电流信号的响应要快 , 一般由过电流发生到 IGBT可靠关断应在 10 μ s以内完成 .4)当过电流发生时 , TLP250得到控制器发出的关断信号 , 对 IGBT的栅极施加一负电压 , 使 IGBT硬关断 . 这种主电路的 dv/dt比正常开关状态下大了许多 , 造成了施加于 IGBT两端的电压升高很多 , 有时就可能造成IGBT的击穿 .2.2 EXB8..Series( FUJI ELECTRIC公司临盆)跟着有些电气装备对三相逆变器输出机能请求的进步及逆变器本身的原因,在现有的很多逆变器中,把逆变单元 IGBT的驱动与呵护和主电路电流的检测分别由不同的电路来完成 . 这种驱动方式既提高了逆变器的性能 , 又提高了 IGBT的工作效率 , 使 IGBT更好地在安全工作区工作 . 这类芯片有富士公司的 EXB8..Series. 夏普公司的 PC929等 . 在这里 , 我们主要针对 EXB8..Series做一介绍 .EXB8..Series集成芯片是一种专用于 IGBT的集驱动 . 保护等功能于一体的复合集成电路 . 广泛用于逆变器和电机驱动用变频器 . 伺服电机驱动 . UPS. 感应加热和电焊设备等工业领域 . 具有以下的特点: 1)不同的系列(标准系列可用于达到 10 kHz开关频率工作的 IGBT, 高速系列可用于达到 40 kHz开关频率工作的 IGBT) .2)内置的光耦可隔离高达 2 500 V/min的电压 .3)单电源的供电电压使其应用起来更为方便 .4)内置的过流保护功能使得 IGBT能够更加安然地工作 .5)具有过流检测输出信号 .6)单列直插式封装使得其具有高密度的安装方式 .常用的 EXB8..Series 主要有:标准系列的 EXB850和EXB851, 高速系列的 EXB840和 EXB841. 其主要应用场合如表 4所示 .注: 1)标准系列:驱动电路中的信号延迟≤ 4 μ s 2)高速系列:驱动电路中的信号延迟≤ 1.5 μ s图 6给出了 EXB8..Series的功能方框图 .表 5给出了 EXB8..Series的电气特性 .表6给出了EXB8..Series工作时的推举工作前提 .表 6 EXB8..Series工作时的推举工作条件图 7给出了 EXB8..Series的典范运用电路 .EXB8..Series运用不合的型号 ,可以达到驱动电流高达 400 A,电压高达1200 V的各类型号的IGBT.因为驱动电路的旌旗灯号延迟时光分为两种:尺度型(EXB850.EXB851)≤ 4μs,高速型( EXB840. EXB841)≤1 μ s, 所以标准型的 IC实用于频率高达 10 kHz的开关操作 , 而高速型的 IC适用于频率高达 40 kHz的开关操作 .在应用电路的设计中, 应留意以下几个方面的问题:—— IGBT栅射极驱动电路接线必须小于 1 m;—— IGBT栅射极驱动电路接线应为双绞线 ;——如想在IGB集电极产生大的电压尖脉冲,那么增长 IGBT栅极串联电阻( Rg)即可 ;——应用电路中的电容 C1和 C2取值相同 , 对于EXB850和 EXB840来说 , 取值为33 μ F, 对于 EXB851和 EXB841来说 , 取值为47 μ F. 该电容用来吸收由电源接线阻抗而引起的供电电压变化 . 它不是电源滤波器电容 .EXB8..Series的使用特点:1) EXB8..Series的驱动芯片是通过检测 IGBT在导通过程中的饱和压降 Uce来实施对 IGBT的过电流保护的 . 对于 IGBT的过电流处理完全由驱动芯片自身完成 , 对于电机驱动用的三相逆变器实现无跳闸控制有较大的帮助 .2) EXB8..Series的驱动芯片对 IGBT过电流保护的处理采用了软关断方式 , 因此主电路的 dv/dt比硬关断时小了许多 , 这对 IGBT的使用较为有利 , 是值得重视的一个优点 .3) EXB8..Series驱动芯片内集成了功率放大电路 ,这在一定程度上提高了驱动电路的抗干扰能力 .4) EXB8..Series的驱动芯片最大只能驱动 1 200V /300 A的 IGBT, 并且它本身并不提倡外加功率放大电路 , 另外 , 从图 7中可以看出 , 该类芯片为单电源供电 , IGBT的关断负电压信号是由芯片内部产生的- 5 V 信号 , 容易受到外部的干扰 . 因此对于 300 A以上的IGBT或者 IGBT并联时 , 就需要考虑别的驱动芯片 , 比如三菱公司的 M57962L等 .图 8给出了 EXB841驱动 IGBT时 , 过电流情况下的实验波形 . 可以看出, 正如前面介绍过的, 由于EXB8..Series芯片内部具备过流保护功能 , 当 IGBT过流时 , 采用了软关断方式关断 IGBT, 所以 IGBT中电流是一个较缓的斜坡下降 , 这样一来 , IGBT关断时的 di/dt明显减少 , 这在一定程度上减小了对控制电路的过流保护性能的要求 .2. 3 M579..Series( MITSUBISHI公司生产)M579..Series是日本三菱公司为 IGBT驱动提供的一种 IC系列 , 表 7给出了这种系列的几种芯片的基本应用特性(其中有*者为芯片内部含有 Booster电路) .在 M579..Series中 , 以 M57962L为例做出一般的解释 . 随着逆变器功率的增大和结构的复杂 , 驱动信号的抗干扰能力显得尤为重要 , 比较有效的办法就是提高驱动信号关断 IGBT时的负电压 , M57962L的负电源是外加的(这点和 EXB8..Series不同) , 所以实现起来比较方便 . 它的功能框图和图 6所示的 EXB8..Series功能框图极为类似 , 在此不再赘述 . 图 9给出了 M57962L在驱动大功率 IGBT模块时的典型电路图 . 在这种电路中 , NPN 和 PNP构成的电压提升电路选用快速晶体管(tf≤ 200 ns) , 并且要有足够的电流增益以承载需要的电流 .在使用 M57962L驱动大功率 IGBT模块时 , 应注意以下三个方面的问题:1)驱动芯片的最大输出电流峰值受栅极电阻Rg的最小值限制 , 例如 , 对于 M57962L来说 , Rg的允许值在 5 Ω 左右 , 这个值对于大功率的 IGBT来说高了一些 , 且当 Rg较高时 , 会引起 IGBT的开关上升时间 td(on). 下降时间 td(off)以及开关损耗的增大 , 在较高开关频率( 5 kHz以上)应用时 , 这些附加损耗是不可接受的 .2)即便是这些附加损耗和较慢的开关时间可以被接受 , 驱动电路的功耗也必须考虑 , 当开关频率高到一定程度时(高于 14 kHz) , 会引起驱动芯片过热 .3)驱动电路缓慢的关断会使大功率 IGBT模块的开关效率降低 , 这是因为大功率 IGBT模块的栅极寄生电容相对比较大 , 而驱动电路的输出阻抗不够低 . 还有 , 驱动电路缓慢的关断还会使大功率 IGBT模块需要较大的吸收电容 .以上这三种限制可能会产生严重的后果 , 但通过附加的 Booster电路都可以加以克服 , 如图 9所示 .从图 10( a)可以看出 , 在 IGBT过流信号输出以后 , 门极电压会以一个缓慢的斜率下降 . 图 10( b)及图10( c)给出了 IGBT短路时的软关断过程(集电极-发射极之间的电压 uCE和集电极电流 iC的软关断波形)0 引言跟着电力电子技巧朝着大功率.高频化.模块化成长,绝缘栅双极品体管(IGBT)已广泛运用于开关电源.变频器.电机掌握以及请求快速.低损耗的范畴中.IGBT是复合全控型电压驱动式电力电子器件,兼有MOSFET和GTR的长处:输入阻抗高,驱动功率小,通态压降小,工作频率高和动态响应快.今朝,市场上500~3000V,800~l800A的IGBT,因其耐高压.功率大的特征,已成为大功率开关电源等电力电子装配的首选功率器件.1 驱动呵护电路的原则因为是电压掌握型器件,是以只要掌握ICBT的栅极电压就可以使其开通或关断,并且开通时保持比较低的通态压降.研讨标明,IGBT的安然工作区和开关特征随驱动电路的转变而变更.是以,为了包管IGBT靠得住工作,驱动呵护电路至关重要.IGBT驱动呵护电路的原则如下.(1)动态驱动才能强,能为栅极供给具有峻峭前后沿的驱动脉冲;(2)开通时能供给适合的正向栅极电压(12~15V),关断时可以供给足够的反向关断栅极电压(一5V);(3)尽可能少的输入输出延迟时光,以进步工作效力;(4)足够高的输入输出电气隔离特征,使旌旗灯号电路与栅极驱动电路绝缘;(5)消失短路.过流的情形下,具有敏锐的呵护才能.今朝,在现实运用中,广泛运用驱动与呵护功效合为一体的IGBT专用的驱动模块.2 集成驱动模块为懂得决IGBT的靠得住驱动问题,世界上各厂家丌发出了浩瀚的IGBT集成驱动模块.如日本富士公司的EXB系列,三菱电机公司的M57系列,三社电机公司的GH系列,美国国际整流器公司的TR系列,Unitrode公司的UC37系列以及国产的HL系列.以下是几种典范的集成驱动模块.2.1 EXB841模块的剖析EX841高速驱动模块为15脚单列直插式构造,采取高隔离电压光耦合器作为旌旗灯号隔离,内部构造图如图l所示,其工作频率可达40 kHz,可以驱动400 M600 V以内及300 A/l200 V的IGBT管,其隔离电压可达2500AC/min,工作电源为自力电源20±1V,内部含有一5V稳压电路,为ICBT的栅极供给+15V的驱动电压,关断时供给一5V的偏置电压,使其靠得住关断.当脚15和脚14有10 mA电流畅过时,脚3输出高电平而使IGBT在1μs内导通;而当脚15和脚14无电流畅过时,脚3输出低电平使IGBT关断;若ICBT导通时因推却短路电流而退出饱和,Vce敏捷上升,脚6悬空,脚3电位在短路后约3.5μs后才开端软降.EXB841典范运用图如图2所示,电容C1.C2用于接收高频噪音.当脚3输出脉冲的同时,经由过程快速二极管D1检测IGBT的C—E间的电压.当Vce>7V时,过流呵护电流掌握运算放大器,使其输出软关断旌旗灯号,在10μs内将脚3输出电平降为O.因EXB841无过流自锁功效,所以外加过流呵护电路,一旦产生过流,可经由过程外接光耦TLP521将过流呵护旌旗灯号输出,经由必定延时,以防止误动作和包管进行软关断,然后由触发器锁定,实现呵护.缺点:EXB84l过流呵护阀值过高,Vce>7V时动作,此时已弘远于饱和压降;消失呵护肓区;在实现止常关断时仅能供给一5V偏压,在开关频率较高.负载过大时,关断就显得不成靠;无过流呵护自锁功效,在短路呵护时其栅压的软关断进程被输入的关断旌旗灯号所打断.2.2 M57962L模块的剖析M57962AL是一种14脚单列直捕式构造的厚膜驱动模块,其内部构造图如图3所示.它由光耦合器.接口电路.检测电路.准时复位电路以及门关断电路构成,驱动功率大,町以驱动600A/600V及400A/l200V等系列IGBT模块.M5796AL具有高速的输入输出隔离,绝缘电压也可达到AC 2500V/min;输入电平与TTL电平兼容,适于单片机掌握;内部有准时逻辑短路呵护电路,同时具有延时呵护特征;采取双电源供电方法,相对于EXB84l来说,固然多运用一个电源.但IGBT可以更靠得住地通断.典范运用图如图4所示.当驱动旌旗灯号经由过程脚14和脚13时,经由高速光耦隔离,由M57962AL内置接口电路传输至功率放大极,在M57962AL的脚5产生+15V开栅和一10V关栅电压,驱动IGBT通断.当脚1检测到电压为7V时,模块认定电路短路,立刻经由过程光耦输出关断旌旗灯号,使脚5输出低电平,从而将IGBT的G—E两头置于负向偏置,靠得住关断.同时,输出误差旌旗灯号使故障输出端(脚8)为低电平,从而驱动外接的呵护电路工作.延时2~3s后,若检测到脚13为高电平,则M57962AL恢复工作.稳压管DZ1用于防止D1击穿而破坏M57962AL,Rg为限流电阻,DZ2和DZ3起限幅感化,以确保靠得住通断.比较:与EXB841比拟,M57962AL须要双电源(+15V,一1OV)供电,外周电路庞杂.而恰是因为M57962AL可输出一10V的偏压,使得IGBT靠得住地关断;别的,M57962AL具有过流呵护主动闭锁功效,并且软关断时光可外部调节,而EXB84l的软关断时光无法调节.所以M57962AL较EXB841更安然.靠得住.2.3 HL402模块的剖析HL402是17脚单列直插式构造,内置有静电屏障层的高速光耦合器实现旌旗灯号隔离,抗干扰才能强,响应速度快,隔离电压高.它具有对IGBT进行降栅压.软关断双重呵护功效,在软关断及降栅压的同时能输出报警旌旗灯号,实现封锁脉冲或分断主回路的呵护.它输出驱动电压幅值高,正向驱动电压可达15~17V,负向偏置电压可达10~12V,因而可用来直接驱动容量为400A/600V及300A/1200V以下的IGBT.HL402构造图如图5所示.图5中,VL1为带静电屏障的光耦合器,它用来实现与输入旌旗灯号的隔离.因为它具有静电屏障,因而明显进步了HL402抗共模干扰的才能.图5中U1为脉冲放大器,S1.S2实现驱动脉冲功率放大,U2为降栅压比较器,正常情形下因为脚9输入的IGBT集电极电压VCE不高于U2的基准电压VREF,U2不翻转,S3不导通,故从脚17和脚16输入的驱动脉冲旌旗灯号经S2整形后不被封锁.该驱动脉冲经S2.S2放大后供给应IGBT使其导通或关断,一旦IGBT退饱和,则脚9输入集电极电压给IGBT使其导通或关断,并且脚9输入的集电极电压采样旌旗灯号VCE高于U2的基准电压VREF,比较器U2翻转输出高电平,使S3导通,由稳压管DZ2将驱动器输出的栅极电压VGE下降到10V.此时,软关断准时器U3在降栅压比较器U2翻传达到设定的时光后,输出正电压使S4导通,将栅极电压软关断降到IGBT的栅射极门限电压,给IGBT供给一个负的驱动电压,包管IGBT靠得住关断.HL402典范运用图如图6所示.在现实电路中,C1.C2.C3.C4需尽可能地接近H1402的脚2.脚l.脚4装配.为了防止高频耦合及电磁干扰,由HL402输出到被驱动IGBT栅射极的引线须要采取双绞线或同轴电缆屏障线,其引线长度不超出1m.脚9和脚13接至IGBT集电极的引线必须离开走,不得与栅极和发射极引线绞合,以免引起交叉干扰.光耦合器L1可输入脉冲封锁旌旗灯号,当L1导通时,HLA02输出脉冲立刻被封锁至-10V.光耦合器L2供给软关断报警旌旗灯号,它在躯动器软关断的同时导通光耦合器L3,供给降栅压报警旌旗灯号.运用中,经由过程调剂电容器C5.C6.C7的值,可以将呵护波形中的降栅压延迟时光.降栅压时光.软关断斜率时光调剂至适合的值.在高频运用时,为了防止IGBT受到多次过电流冲击,可在光耦合器L2输出数次或1次报警旌旗灯号后,将输入脚16和脚17间的旌旗灯号封锁.小结:以上三者中,M57962AL和HL402都采取陶瓷基片黑色包装,EXB841采取覆铜板黄色包装,因为陶瓷基片的散热机能和频率特征比覆铜板好,HL402的负载才能和散热机能最好,加之合理的计划设计,在三者中的工作频率最高,呵护功效最全,而EXB841和M57962AL都没有降栅压呵护功效.别的,HL402和M57962AL供给负偏压的稳压管,放于外部,既有灵巧性又进步了靠得住性,而EXB841的稳压管在内部,经常因稳压管的破坏而掉效.是以,HL402凭借其优胜的机能可以填补别的两者的缺点.2.4 GH-039模块的剖析GH-039采取单列直插式12脚封装,功耗低.工作中发烧很小,可以高密度运用它采取单电源工作,内置高速光耦合器,带有软关断过流呵护电路,过流呵护除闭锁自身输出外,还给出供用户运用的同步输出端.它可以用来直接驱动300A/600V以下的IGBT模块.其内部构造图如图7所示,工作道理与EXB和M57系列模块相相似,这里不再赘述.而与EXB系列和M57系列的模块不合的是该模块已含有呵护后发送报警或动作旌旗灯号的光耦合器,所以运用中不须要像EXB和M57系列的模块外接光耦合器,因而加倍便利,其机能比EXB和M57系列的模块在呵护机能上加倍优胜;在靠得住性方面,因为GH-039是单电源供电,不克不及供给负偏压,从而导致ICBT不克不及靠得住地关断.与HL402比拟,CH-039呵护功效还不完美,它也同EXB841和M57962AL一样无降栅压呵护.是以,GH-039驱动模块也是出缺点的.GH-039典范接线图如图8所示.工作电源VCC为26V;为了保持电压稳固,滤波电容器应尽可能接近GH一039模块装配和运用,且其电容值不克不及小于10μF,并应选用高质量的电容;串入GH-039脚12与ICBT集电极之间的二极管D1,应选超快速恢复二极管,并且要包管其反向耐压不低于ICBT的集电极与栅极之间的额定电压;为防止所衔接的过流呵护端子光电隔离器的误动作,应在D1与GH一039的脚12之间串入100Ω的电阻;接于脚lO与脚12之间的D2选用超快速恢复二极管,其反向耐压可以低于IGBT的集射极间耐压.2.5 其他驱动器(1)IR系列驱动器 IR系列驱动器主如果为驱动桥臂电路而设计的,该芯片具有14脚,DIP封装.它具有过流呵护和欠压呵护功效,特殊是它具有自举浮动电源大大简化了驱动电源的设计,只用一路电源即可驱动多个功率器件.其缺点是本身不克不及产生负偏压,当用于驱动桥式电路时,因为米勒效应的感化,在开通与关断时刻,轻易在栅极上产生干扰,造成桥臂短路;别的IR系列驱动器采取了不隔离的驱动方法,在主电路的功率器件破坏时,高压可能直接串入驱动器件,致使驱动模块及前极电路破坏.(2)UC37系列驱动器该系列驱动器一般由UC3726和UC3727两片芯片配对运用,其工作频率较高,但在两芯片之间需增长脉冲变压器,给电路的运用和设计带来便利,是以该系列驱动器在我同并未得到推广.3 结语经由过程以上剖析比较,可得到如下结论.(1)以上6个系列的驱动器均能实现对IGBT的驱动与呵护;(2)EXB84l外周电路简略,仅需单电源供电,是最早进入我国市场的ICBT 驱动模块,技巧成熟,运用广泛;(3)EXB841与M57962AL在IGBT关断时代均能在栅极上施加负电压,进一步包管了IGBT的靠得住关断;(4)EXB841.M57962AL.GH一039和HL402都是自身带有对IGBT进行退饱和及过流呵护功效的ICBT驱动模块,且都是经由过程检测IGBT集射极间的电压来完成呵护功效的.但EXB841.M57962AL.GH一039在ICBT消失退饱和或过流时,仅可进行软关断的呵护.而HL402不单能进行软关断呵护,还可进行降栅压呵护.是以,HL402是四者中呵护功效最强,呵护功效设计最合理和呵护机能运用最便利的IGBT驱动器;(5)驱动雷同个数的IGBT功率开关时,IR系列所需工作电源起码,但不具有负偏压,轻易造成桥臂短路,实用于小功率驱动场合.。
SC故障是安川变频器较常见的故障。
IGBT模块损坏,这是引起SC故障报警的原因之一。
此外驱动电路损坏也容易导致SC故障报警。
安川在驱动电路的设计上,上桥使用了驱动光耦PC923,这是专用于驱动IGBT模块的带有放大电路的一款光耦,安川的下桥驱动电路则是采用了光耦PC929,这是一款内部带有放大电路,及检测电路的光耦。
此外电机抖动,三相电流,电压不平衡,有频率显示却无电压输出,这些现象都有可能是IGBT模块损坏。
IGBT模块损坏的原因有多种,首先是外部负载发生故障而导致IGBT模块的损坏如负载发生短路,堵转等。
其次驱动电路老化也有可能导致驱动波形失真,或驱动电压波动太大而导致IGBT损坏,从而导致SC故障报警。
艾驰商城是国内最专业的MRO工业品网购平台,正品现货、优势价格、迅捷配送,是一站式采购的工业品商城!具有 10年工业用品电子商务领域研究,以强大的信息通道建设的优势,以及依托线下贸易交易市场在工业用品行业上游供应链的整合能力,为广大的用户提供了传感器、图尔克传感器、变频器、断路器、继电器、PLC、工控机、仪器仪表、气缸、五金工具、伺服电机、劳保用品等一系列自动化的工控产品。
如需进一步了解相关仪器仪表产品的选型,报价,采购,参数,图片,批发等信息,请关注艾驰商城。
安川变频器的常见故障1 开关电源损坏开关电源损坏是众多变频器最常见的故障,通常是由于开关电源的负载发生短路造成的,在众多变频器的开关电源线路设计上,安川变频器因该说是比较成功的。
616G3采用了两级的开关电源,有点类似于富士G5,先由第一级开关电源将直流母线侧500多伏的直流电压转变成300多伏的直流电压。
然后再通过高频脉冲变压器的次级线圈输出5V、12V、24V等较低电压供变频器的控制板,驱动电路,检测电路等做电源使用。
在第二级开关电源的设计上安川变频器使用了一个叫做TL431的可控稳压器件来调整开关管的占空比,从而达到稳定输出电压的目的。
前几期我们谈到的LG变频器也使用了类似的控制方式。
用作开关管的QM5HL-24以及TL431都是较容易损坏的器件。
此外当我们在使用中如若听到刺耳的尖叫声,这是由脉冲变压器发出的,很有可能开关电源输出侧有短路现象。
我们可以从输出侧查找故障。
此外当发生无显示,控制端子无电压,DC12V,24V风扇不运转等现象时我们首先应该考虑是否开关电源损坏了。
2 SC故障SC故障是安川变频器较常见的故障。
IGBT模块损坏,这是引起SC故障报警的原因之一。
此外驱动电路损坏也容易导致SC故障报警。
安川在驱动电路的设计上,上桥使用了驱动光耦PC923,这是专用于驱动IGBT模块的带有放大电路的一款光耦,安川的下桥驱动电路则是采用了光耦PC929,这是一款部带有放大电路,及检测电路的光耦。
此外电机抖动,三相电流,电压不平衡,有频率显示却无电压输出,这些现象都有可能是IGBT模块损坏。
IGBT模块损坏的原因有多种,首先是外部负载发生故障而导致IGBT模块的损坏如负载发生短路,堵转等。
其次驱动电路老化也有可能导致驱动波形失真,或驱动电压波动太大而导致IGBT损坏,从而导致SC 故障报警。
3 OH—过热过热是平时会碰到的一个故障。
当遇到这种情况时,首先会想到散热风扇是否运转,观察机器外部就会看到风扇是否运转,此外对于30kW以上的机器在机器部也带有一个散热风扇,此风扇的损坏也会导致OH的报警。
变频器常用光耦驱动PC923和PC929详解在变频器驱动芯片中,PC923与PC929算是比较常见的了。
在知名品牌如台安变频器,安川变频器,富士变频器中都有使用到。
两者可谓是黄金搭档。
本文将对这两个驱动芯片的原理和应用进行详细的剖析!
图2 配对应用的驱动IC:PC923(8引脚)、PC929(14引脚)
PC923用于上三臂IGBT管的驱动,PC929则用于驱动下三臂IGBT管,同时承担对IGBT导通管压降的检测,对IBGT实施过流保护和输出OC报警信号的任务。
PC929与普通驱动IC的不同,在于内部含有IGBT保护电路和OC信号输出电路,将驱动和保护集于一体。
PC923的相关参数:输入IF电流5∽20mA,电源电压15∽35V,输出峰值电流±0.4A,隔离电压5000V,开通/关断时间0.5μs。
可直接驱动50A/1200V以下的IGBT模块。
PC923的电路结构同TLP250等相近,但输出引脚不一样。
5、8脚之间可接入限流电阻,限制输出电流以保护内部V1、V2三极管。
常规应用,是将5、8脚短接,接入供电电源的正极。
如果将输出侧引线改动一下,也可以与TLP520、3120等互为代换。
它的上电检测方法也同于TLP250,在此不予赘述。
PC929的相关参数与PC923相接近,在电路结构上要复杂的多。
1、2脚为内部发光二极管阴极,3脚为发光管阳极,1、3脚构成了信号输入端。
4、5、6、7脚为空端子。
输入信号经内部光电耦合器、放大器隔离处理后经接口电路输入到推挽式输出电路。
10、14脚为输出侧供电负极,13脚为输出侧供电正端,12脚为输出级供电端,一般应用中将13、12脚短接。
11脚为驱动信号输出端,经栅极电阻接IGBT或后置功率放大电路。
PC929的9脚为IGBT管压降信号检测脚,9、10脚经外电路并联于IGBT的C、E极上。
IGBT在额定电流下的正常管压降仅为3V左右。
异常管压降的产生表明了IGBT运行在过流状态下。
PC929的8脚为IGBT
管子的OC(过载、过流、短路)信号输出脚,由外接光耦合器将故障信号返回给CPU。
图3 PC923、PC929与后置放大器构成的U相驱动电路
PC929内部IGBT保护电路的动作过程:在正常状态下,2、3脚输入脉冲信号电流,11脚相继产生+15V和-7.5V的输出驱动电压信号。
此时PC929的8(FS)脚一直为高电平状态;当所驱动的IGBT管子流过异常电流时,IGBT的导通管压降迅速上升,使9脚电压达到故障报警阀值(7V),PC929内部的IGBT保护电路工作,11脚输出的正向激励电压降低,使IGBT的导通电流下降,同时控制8脚内部的三极管Q3导通,输出一个低电平的OC故障信号,经外接光耦送入CPU,CPU据过流情况实施保护停机。
在单独维修电源/驱动板的上电检测中,因PC929的9、10脚与IGBT模块脱离,一接受运行信号,8脚即报出OC故障信号,11脚输出脉冲电压也被内部IGBT保护电路所嵌制,致使无法测出PC929的工作状态。
需采取相应措施,解除PC929的管压降检测功能,强制电路正常工作,达到方便检测的目的。
解除PC929的管压降检测功能的具体做法是:将PC929的9脚和10脚短接。
这样即使启动变频器来测试输出波形,也不会报OC故障了。