第10章 继电接触器控制系统例题
- 格式:pps
- 大小:745.00 KB
- 文档页数:32
中央空调热水回收工程电气控制设计
系统概述:
系统设1#、2#水库,用以存积空调冷却水。
正常工作时使用一个水库A,泵M1将水从A中泵至中央空调换热器,冷却水流经换热器加热后返回水库。
水库水温随之上升,当温度达到设定值时,温度开关动作,控制系统通过开、关特定阀门切换使用B水库,将B水库水泵至换热器。
与此同时,打开A水库放水阀,将A水库中热水放出给用户使用,当热水放完时,A水库下液位开关动作,关闭A库放水阀,随后打开M2及A库进水阀,将冷水泵至A水库,当A 水库水满后,A水库上液位开关动作,停止向A水库注水并等待B水库水温达到设定值。
控制对象:
循环水泵M1;冷水注入水泵M2;
1#水库循环放水阀Q6;1#水库循环进水阀Q1;1#水库冷水注入阀Q2;1#水库热水放水阀Q5;2#水库循环放水阀Q8;2#水库循环进水阀Q3;2#水库冷水注入阀Q4;2#水库热水放水阀Q7;
1#水库上液位开关WK1;1#水库下液位开关WK2;2#水库上液位开关WK3;
2#水库下液位开关WK4;
1#水库温度开关TK1;2#水库温度开关TK2;
控制逻辑:
控制逻辑图如图1。
作业要求:
通过继电接触控制完成系统的控制,要求使用器件尽可能少,有必要的保护措施。
要求给出除系统现有元件外所有元件的型号,要求提供电线直径。
作业以纸质形式上交。
图1:控制逻辑图
冷水
图2:控制系统示意图。
电气控制技术练习题及答案(继电接触控制逻辑基础)一、名词解释:(每题5分)1、低压电器:(B)是指在交流额定电压1200V,直流额定电压1500V及以下的电路中起通断、保护、控制或调节作用的电器。
2、主令电器:(B)自动控制系统中用于发送控制指令的电器。
3、熔断器:(B)是一种简单的短路或严重过载保护电器,其主体是低熔点金属丝或金属薄片制成的熔体。
4、时间继电器:(B)一种触头延时接通或断开的控制电器。
5、电气原理图(B)电气原理图是用来表示电路各电气元器件中导电部件的连接关系和工作原理的电路图6、联锁(C)“联锁”电路实质上是两个禁止电路的组合。
K1动作就禁止了K2的得电,K2动作就禁止了K1的得电。
7、自锁电路:(C)自锁电路是利用输出信号本身联锁来保持输出的动作。
8、零压保护(B)为了防止电网失电后恢复供电时电动机自行起动的保护叫做零压保护。
9、欠压保护(B)在电源电压降到允许值以下时,为了防止控制电路和电动机工作不正常,需要采取措施切断电源,这就是欠压保护。
10、星形接法:(A)三个绕组,每一端接三相电压的一相,另一端接在一起。
11、三角形接法:(C)三个绕组首尾相连,在三个联接端分别接三相电压。
12、减压起动(A)在电动机容量较大时,将电源电压降低接入电动机的定子绕组,起动电动机的方法。
13、主电路:(A)主电路是从电源到电动机或线路末端的电路,是强电流通过的电路,14、辅助电路;(B)辅助电路是小电流通过电路15、速度继电器:(C)以转速为输入量的非电信号检测电器,它能在被测转速升或降至某一预定设定的值时输出开关信号。
16、继电器:(C)继电器是一种控制元件,利用各种物理量的变化,将电量或非电量信号转化为电磁力(有触头式)或使输出状态发生阶跃变化(无触头式)17、热继电器:(C)是利用电流的热效应原理来工作的保护电器。
18、交流继电器:(C)吸引线圈电流为交流的继电器。
19、全压起动:(C)在电动机容量较小时,将电动机的定子绕组直接接入电源,在额定电压下起动。
继电器-接触器控制电路8.1 从接触器的结构特征上如何区分交流接触器与直流接触器?为什么?直流接触器与交流接触器相比,直流接触器的铁心比较小,线圈也比较小,交流电磁铁的铁心是用硅钢片叠柳而成的.线圈做成有支架式,形式较扁.因为直流电磁铁不存在电涡流的现象.8.2 为什么交流电弧比直流电弧容易熄灭?因为交流是成正旋变化的,当触点断开时总会有某一时刻电流为零,此时电流熄灭.而直流电一直存在,所以与交流电相比电弧不易熄灭.8.3 若交流电器的线圈误接入同电压的直流电源,或直流电器的线圈误接入同电压的交流电源,会发生什么问题?若交流电器的线圈误接入同电压的直流电源,会因为交流线圈的电阻太小儿流过很大的电流使线圈损坏. 直流电器的线圈误接入同电压的交流电源,触点会频繁的通短,造成设备的不能正常运行.8.4 交流接触器动作太频繁时为什么会过热?因为交流接触启动的瞬间,由于铁心气隙大,电抗小,电流可达到15倍的工作电流,所以线圈会过热.8.5 在交流接触器铁心上安装短路环为什么会减少振动和噪声?在线圈中通有交变电流时,再铁心中产生的磁通是与电流同频率变化的,当电流频率为50HZ时磁通每秒有100次通过零,这样所产生的吸力也为零,动铁心有离开趋势,但还未离开,磁通有很快上来,动铁心有被吸会,造成振动.和噪声,因此要安装短路环.8.6 两个相同的110V交流接触器线圈能否串联接于220V的交流电源上运行?为什么?若是直流接触器情况又如何?为什么?两个相同的110V交流接触器线圈不能串联接于220V 的交流电源上运行,因为在接通电路的瞬间,两各衔铁不能同时工作,先吸合的线圈电感就增大,感抗大线圈的端电压就大,另一个端电压就小,时间长了,有可能把线圈烧毁.若是直流接触器,则可以.8.7 电磁继电器与接触器的区别主要是什么?接触器是在外界输入信号下能够自动接通断开负载主回路.继电器主要是传递信号,根据输入的信号到达不同的控制目的.8.8 电动机中的短路保护、过电流保护和长期过载(热)保护有何区别?电动机中的短路保护是指电源线的电线发生短路,防止电动机过大的电枢电路而损坏.自动切断电源的保护动作.过电流保护是指当电动机发生严重过载时,保护电动机不超过最大许可电流.长期过载保护是指电动机的短时过载保护是可以的,但长期过载时电动机就要发热,防止电动机的温升超过电动机的最高绝缘温度.8.9 过电流继电器与热继电器有何区别?各有什么用途?过电流继电器是电流过大就断开电源,它用于防止电动机短路或严重过载. 热继电器是温度升高到一定值才动作.用于过载时间不常的场合.8.10为什么热继电器不能做短路保护而只能作长期过载保护?而熔断器则相反,为什么?因为热继电器的发热元件达到一定温度时才动作,如果短路热继电器不能马上动作,这样就会造成电动机的损坏.而熔短期,电源一旦短路立即动作,切断电源.8.11自动空气断路器有什么功能和特点?功能和特点是具有熔断器能直接断开主回路的特点,又具有过电流继电器动作准确性高,容易复位,不会造成单相运行等优点.可以做过电流脱扣器,也可以作长期过载保护的热脱扣器.8.12时间继电器的四个延时触点符号各代表什么意思?8.13机电传动装置的电器控制线路有哪几种?各有何用途?电器控制线路原理图的绘制原则主要有哪些?电器控制线路有1:启动控制线路及保护装置.2正反转控制线路.3:多电动机的连锁控制线路.4:电动控制线路.5:多点控制线路.6:顺序控制线路.7:多速异步电动机的基本控制线路.8:电磁铁.电磁离合器的基本控制线路.电器控制线路原理图的绘制原则主要有1:应满足生产工艺所提出的要求.2:线路简单,布局合理,电器元件选择正确并得到充分.3操作,维修方便4设有各种保护和防止发生故障的环节.5能长期准确,稳定,可靠的工作.8.14为什么电动机要设有零电压和欠电压保护?零电压和欠电压保护的作用是防止当电源暂时供电或电压降低时而可能发生的不容许的故障.,8.15在装有电器控制的机床上,电动机由于过载而自动停车后,若立即按钮则不能开车,这可能是什么原因?有可能熔短器烧毁,使电路断电.或者是热继电器的感应部分还未降温,热继电器的触点还处于断开状态.8.16要求三台电动机1M、2M、3M按一定顺序启动:即1M启动后,2M才能启动;2M启动后3M才能启动;停车时则同时停。
继电器—-——---接触器控制系统电路设计1、要求画出主电路和控制电路原理图,设计二台电动机M1,M2电气控制电路,使其满足以下条件:1)M1要求正反转控制,以及正向点动控制2)M1启动后,M2才能启动。
3)停车时,M1停止后M2才能停止.两台电动机均有短路和长期过载保护.2、设计两台电动机M1、M2电气控制电路,使其满足以下工作条件:1)M1可正反向点动控制;2)M1先启动,经过t秒后M2自动启动;3)停车时,M2停止后,M1才允许停止。
要求:画出主电路和控制电路原理图,两台电机均有短路和长期过载保护。
3、有两台电动机M1、M2,请设计主电路和控制电路。
要求如下:1)M1电动机既能点动,又能长动;2)在M1电动机启动之前,M2电动机不能启动。
3)M2电动机能够在两个地方进行启动。
4)当按下停止按钮时,两台电动机均停止。
5)要有短路保护和过载保护。
4、为两台异步电动机设计一个控制回路,要有主电路图和控制电路图,要求如下:1)两台电动机互不影响的独立操作2)能同时控制两台电动机的启动和停止3)当一台电动机发生过载时,两台电动机均停止。
5、机床由两台三相鼠笼式异步电动机M1与M2拖动,其电气控制要求如下:1)M1采用星—三角降压启动2)M1启动经20秒后方允许M2直接启动3)M2停车后方允许M1停车4)M1,M2的启动,停止均要求两地操作5)设置必要的电气保护.6、某机床的主轴和液压泵分别由两台笼型异步电动机M1、M2来拖动,设计控制线路,其要求如下:1)主轴电动机M1启动后液压泵电动机M2才能启动;2)主轴电动机M1能正反转,且能单独停车;3)设计必要的保护环节。
7、用时间继电器控制水泵开1分钟停30秒,自动循环,有过载及短路保护。
8、机床由三台三相鼠笼式异步电动机拖动,其电气控制要求如下:1)顺序启动;2)逆序停止;3)有必要的保护环节。
9、某工厂需要安装一台电动机,这台电动机需要实现正转10分钟—-停10分钟——反转10分钟-—再停10分钟-—再正转,如此循环工作2小时。
第10章继电接触器控制系统
一、重点难点分析
本章的重点是:低压控制电器和保护电器的应用。
难点是:控制电路图的设计
二、典型例题分析
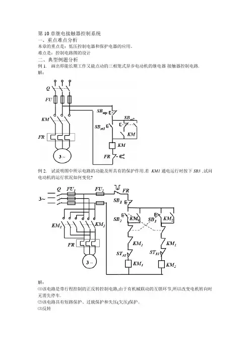
例1. 画出即能长期工作又能点动的三相笼式异步电动机的继电器-接触器控制电路.
解:
例2. 试说明图中所示电路的功能及所具有的保护作用.若KM1通电运行时按下SB3 ,试问电动机的运行状况如何变化?
解:
⑴该电路是带行程控制的正反转控制电路,由于有机械联动的互锁环节,所以改变电机转向时无需先停车.
⑵该电路具有短路保护、过载保护和失压(欠压)保护。
⑶反转
三、基本习题解答
1. 下列电路能否控制电机起停?
答案:
2. 两条皮带运输机分别由两台笼式电动机拖动,用一套起停按钮控制它们的起停,为了避免物体堆积在运输机上,要求电动机按下述顺序启动和停止:启动时,M1启动后, M2才随之启动;停止时,M2停止后, M1才随之停止.
答案:
3. 试画出能分别在两地控制同一台电机起停的控制电路
答案:
SBst2 , SBstp2 为乙地按钮。
继电器接触器控制电路概念题1. 在电动机的继电器接触器控制电路中,零压保护的功能是( )。
(a) 防止电源电压降低烧坏电动机(b)防止停电后再恢复供电时电动机自行起动(c) 实现短路保护2. 在电动机的继电器接触器控制电路中,热继电器的功能是实现( )。
(a)短路保护(b)零压保护(c)过载保护3. 在三相异步电动机的正反转控制电路中,正转接触器与反转接触器间的互锁环节功能是( )。
(a)防止电动机同时正转和反转(b)防止误操作时电源短路(c)实现电动机过载保护4. 在电动机的继电器接触器控制电路中,自锁环节的功能是( )。
(a) 具有零压保护(b)保证起动后持续运行(c)兼有点动功能5. 为使某工作台在固定的区间作往复运动,并能防止其冲出滑道,应当采用( )。
(a)时间控制(b)速度控制和终端保护(c) 行程控制和终端保护6. 在电动机的继电器接触器控制电路中,热继电器的正确连接方法应当是( )。
(a)热继电器的发热元件串接在主电路内,而把它的动合触点与接触器的线圈串联接在控制电路内(b) 热继电器的发热元件串联接在主电路内,而把它的动断触点与接触器的线圈串联接在控制电路内(c) 热继电器的发热元件并接在主电路内,而把它的动断触点与接触器的线圈并联接在控制电路内7. 在继电器接触器控制电路中,自锁环节触点的正确连接方法是( )。
(a) 接触器的动合辅助触点与起动按钮并联(b) 接触器的动合辅助触点与起动按钮串联(c) 接触器的动断辅助触点与起动按钮并联[1.b 2. c 3 b 4. b 5.c 6. b 7. a ]8. 在三相异步电动机的正反转控制电路中,正转接触器KM1和反转接触器KM2之间的互锁作用是由( )连接方法实现的。
(a) KM1 的线圈与KM2的动断辅助触点串联,KM2的线圈与KM1 的动断辅助触点串联(b) KM1 的线圈与KM2的动合触点串联,KM2的线圈与KM1 动合触点串联(c) KM1 的线圈与KM2的动断触点并联,KM2的线圈与KM1 动断触点并联9. 在机床电力拖动中要求油泵电动机起动后主轴电动机才能起动。
原位终点前进后退AST aST bKM R SB R KM FFRKM FSB 1KM F SB F KM RKM RST aST bST b主电路为电机的正反转电路,分析此电路实现的功能。
例1KMRSBRKM FSB 1KM F SB FKM RKM RST abST b(1)A 在原位时:A 在原位,压下ST a KM R 线圈断电电机不能反转按下SB FKM F 线圈通电,并自锁电机正转带动A 前进起动后只能前进,不能后退。
KM RSB RKM FSB 1KM F SB FKM RKM RST abST b(2)A 前进到终点时:立即后退,退回到原位自动停。
A 到达终点,压下ST b 常闭触点断开KM F 线圈断电电机反转带动A 后退常开触点闭合KM R 线圈通电A 后退到原位压下ST aKM R 线圈断电电机停转A 停在原位(3)A 在途中时:可停车;再起动时,既可前进也可后退。
KMRSB RKM FSB 1KM F SB FKM RKM RST abST bA 在途中,按下SB 1线圈都断电电机停车A 停在途中。
再起动时,因A 在途中:ST a 和ST b 均不受压;按下SB FA 前进按下SB RA 后退(4)A 在途中时,若暂时停电,复电时,A 不会自行运动。
A 在运行途中,如果停电⇒线圈要断电⇒各触点恢复常态⇒再通电时,A 不会自行运动。
KM RSB RKM FSB 1KM F SB FKM RKM RST abST b(5)A 在途中若受阻,在一定时间内电机应自行断电而停车。
A 在运行途中若受阻,电机出现过载或堵转现象,其电流很大,会使主电路中的热元件FR 发热,控制电路中的常闭辅助触点FR 断开,使接触器线圈断电,电机停车。
KM RSB RKM FSB 1KM F SB FKM RKM RST abST b过载保护时间控制A B KM 2Q FRM 3~CFUS KM 1控制要求:照明灯先亮;电动机延时自行起动。
SB 2KM 2SB 1FRKTKTKM 2KM 1KM 1控制电路控制过程:起动:按下SB 1KM 1线圈通电并自锁(照明灯亮)KT 线圈通电延长一段时间KM 2线圈通电并自锁(电机起动)例2A B KM 2Q FRM 3~CFUS KM 1SB 2KM 2SB 1FRKTKTKM 2KM 1KM 1控制电路停车:按下SB 2KM 1线圈断电(照明灯灭)(电机停车)KT 线圈断电KM 2线圈断电鼠笼式异步电动机的Y -∆起动控制。
要求:按下起动按钮后,定子绕组自动连接成Y 形与三相电源相连—Y 起动;经过一段时间后(转速接近额定转速,起动完成),定子绕组自动改接成∆形与三相电源相连—∆运行。
延时实现:用时间继电器实现延时。
例3KM 2-∆KM 1FUQFR∆Z BYX C A主电路KM 3闭合,电机接成Y 形;KM2闭合,电机接成∆形。
KM 3-Y电机绕组BYYA XCZ AXB YC Z∆运行KM 1通电并自锁按下SB 2控制过程:KM 1断电Y 起动Y ⇒∆转换Y -∆起动控制电路KM 2KTKM 3KM 1KM 2KM 2KTKM 3KM 1SB 1SB 2KM 1FRKTKT 通电KM 2断电KM 3通电延时KM 3断电KM 2通电KM 1通电两台电机的顺序控制。
要求:实现:用时间继电器实现延时。
M1起动后,M2延时自行起动。
主电路:KM1有电,M1转动,KM2有电,M2转动FU KM2FR2FUA B CKM1FR1QM13~M23~例4KM1通电KT 通电按下SB2KM2断电延时M1起动KT 断电KM2通电KM1SB1SB2KT FRKM1KM2KM2KM2KT控制电路(M2起动)实现M1起动后M2延时起动的顺序控制,是否可以使用如下电路?KM1SB1SB2KTFRKM1KM2KM2KT不可以!继电器、接触器的线圈有各自的额定值,线圈不能串联。
KM1通电KT 通电按下SB2KM2断电延时M1起动KT 断电KM2通电(M2起动)电动机能耗制动的控制电路A B KM1QFRM3~CFUKM2+_USB1SB2FR KTKTKM1KM1控制电路KM1KM2起动:按下SB2KM1通电KT通电KM2断电(电机起动)例5A B KM1QFRM3~CFUKM2+_USB1SB2FR KTKTKM1KM1控制电路KM1KM2制动:按下SB1KM1断电KT断电KM2通电(制动开始)延时KM2断电(制动结束)运料小车的控制设计一个运料小车控制电路,同时满足以下要求:1. 小车启动后,前进到A 地。
然后做以下往复运动:到A 地后停2分钟等待装料,然后自动走向B 。
到B 地后停2分钟等待卸料,然后自动走向A 。
2. 有过载和短路保护。
3. 小车可停在任意位置。
正程逆程电机BA控制电路综合举例例6KTa 、KTb 为两个时间继电器STa 、STb 为A 、B 两端的行程开关主电路M 3~A B CKMF FUQFRKMR控制电路KMFFRKMRSBF SB1KMFSTaSTa KTaSTbKTbKMR KMRKMFSTbKTaKTb SBRKMFFRKMRSBF SB1KMF STaSTa KTaSTbKTbKMR KMRKMFSTbKTaKTb SBR 动作过程小车位于B 处:按下SBF ⇒KMF 线圈通电⇒小车向A 处运动。
⇒到达A 处时⇒撞下STa延时2minKMR 线圈通电⇒小车向B 处运动⇒到达B 处时⇒撞下STb ⇒KMF 线圈断电KTa 线圈通电⇒KMR 线圈断电KTb 线圈通电延时2minKMF 通电⇒小车向A 处运动该电路的缺点:小车在两端点不能停车。
KMFFRKMRSBF SB1KMF STaSTa KTa STbKTbKMR KMRKMFSTbKTa KTb SBR该电路的特点:实现小车的往复运动,在两端点停车2分钟。
加中间继电器(KA )实现任意位置停车的要求FRKMF KMF SBFKMRSTaSTa KTaSTbKTbKMR KTaKMRKMFSTbKTb SB1SB2SBRKAKA工作台位置控制起动后工作台控制要求:(1) 运动部件A从1到2(2)运动部件B从3到4(3)运动部件A从2回到1(4)运动部件B从4回到3自动循环B M1AM2ST3ST4ST2ST11234例7控制电路(1)根据动作顺序设计控制电路。
(2)检查有无互锁。
(3)检查能否正确启动、停车。
设计步骤:KMARST3KMAFFRST4KMBR ST2KMBFKMBRKMARST4KMAFST1KMAR KMBFST1KMBR ST3KMBFKMAFSB1SB2KMAR ST2ST3该电路有何问题?小车若在1、2、3、4规定的位置时,不能正常停车。
KMAFFRST4KMBRST2KMBFKMBR KMARST4KMAF ST1KMAR KMBFST1KMBRST3KMBFKMAFSB1SB2KMAR ST2ST3电路的改进方法同前:KAFRST4KMBR ST2KMBFKMBRKMAF ST4KMAFST1KMARKMBFST1KMBR ST3KMBFKMAFKAKMAF SB2KMAR ST2ST3SB1KASB3加中间继电器(KA )KMFFRKMRSB2SB1KMFST2ST2KTKMRKMFST1KTKMR原位终点前进后退AST1ST2运动部件A 由电动机M 拖动原位和终点各设置行程开关ST1和ST2,主电路是电机正反转电路(1)简述控制过程。
(2)电路对A 实现何种控制?(3)电路的保护措施?例8KMFFRKMRSB2SB1KMFST2ST2KTKMRKMFST1KTKMR 控制过程:A 在原位时:按下SB2KMF 通电KT 断电KMR 断电(A 前进)A 前进到终点压下ST2KMF 断电KT 通电KMR 断电(A 停在终点)延时KMR 通电(A 后退)A 后退到原位压下ST1KMF 断电KT 断电KMR 断电(A 停在原位)SB2KMFST2KTKMRKMFST1KTKMR(2)电路对A 实现何种控制?a 、A 在原位只能前进不能后退。
b 、A 前进到终点停留一会儿再后退,后退到原位停止。
c 、A 在中途可以停下,重新起动时,只能前进。
d 、中途停电时,复电后不能自行启动。
e 、A 在运行时受阻,可以自动停下。
SB2KMFST2KTKMRKMFST1KTKMR(3)电路有哪些保护措施?由何种电器实现?短路保护:熔断器FU 过载保护:热继电器FR欠压保护:交流接触器KM 限位保护:行程开关ST直流电动机的启动和制动控制他励电机电枢串电阻降压起动及能耗制动KM1SB1KM1SB2FRKM3KM2控制电路主电路特点:在主电路中接入直流接触器。
M KM1R SR BKM2KM3KM1KM4+_U+_U f主电路KM4FR例9控制过程:起动:按下SB2 ⇒KM1通电并自锁(电机串连R S 起动)n 达到一定值KM4通电(电机全电压运行)KM4线圈与电枢并联,KM4上的电压是电枢反电动势。
n k E E Φ=:Φ不变,n ↑⇒E ↑当n 达到一定值,KM4动作。
M KM1R SR BKM2KM3KM1KM4主电路KM4FR KM1SB1KM1SB2FRKM3KM2KM1SB1KM1SB2FRKM3KM2制动:按下SB1 ⇒KM1断电⇒(n 、E 不突变)KM3通电⇒KM2通电(接入R B 进行能耗制动)n 、E 减小到一定值KM3断电KM4断电KM2断电(制动结束)M KM1R SR BKM2KM3KM1KM4主电路KM4FR。