3842开关电源常见故障的分析 及维修
- 格式:pdf
- 大小:178.47 KB
- 文档页数:9
用万用表维修开关电源常见故障及判断方法:
下面以采用3842电源控制芯片的电源电路为例,介绍电源电路常见故障的维修:
1、故障现象为三无,连一点响声都没有。
首先我们用观察法,检查保险丝是否熔断。
(1)保险丝熔断
a、若保险丝已断,且严重发黑,说明电路存在着严重的短路,造成电流过大而熔断保险丝,这时不应该直接更换保险管,开机。
检修方法:数字万用表用二极管档(指针式用RX100档)对负载部分的主要元件进行在路测量,如整流滤波中的整流二极管击穿,C907高压滤波电容击穿或严重漏电,电源开关管、行管、B+管、消磁线圈与消磁电阻。
b、保险已熔断,玻璃管不发黑能看清里面的断丝,这是保险丝的容量过小,在开机瞬间消磁电流大而熔断。
只要换一只相同容量规格的延迟式保险丝即可使机器恢复正常。
这种情况发生并不多。
彩显UC3842电源常见故障的快速检修技巧& X2 Z3 _% [+ Y' r 在大多数彩色显示器中,均采用以UC3842为振荡电路的他激式开关电源。
现将该电路常见故障作简要说明,以供维修时参考。
首先将显示器与主机连接好,加电后开机,若显示器电源指示灯不亮或闪烁,则均有可能为电源故障,应首先检查电源,可按以下几种情况讨论。
: K5 H5 K+ O6 j) V8 P U/ l一、保险丝烧断6 `' E! |9 m; T& R& L3 t. d( g/ u该故障一般发生在开关变压器初级之前,常见的故障如下。
9 ?4 I, P( r Q; a" V" |& b. m1、整流桥某一臂反向电阻较小或短路。
1 i. n; {. b' D9 b/ w! e5 G. I. z2、 150U F/400V滤波电容漏电或击穿。
一般能发现电容爆裂或漏液。
' V: @" Q) A5 z;z$ M9 T i2 T3、场效应管击穿。
测电源场效应管D、S极短路,同时能发现UC3842爆裂,场管的s极电阻(一般为0.39Ω)和G极电阻(一般为22Ω)烧裂或烧黑。
有的在场效应管的G极与地之间接一稳压二极管,这时也会被击穿。
: w& A3 a) q" Q N7 f! c7 N4、并联在场效应管D、S极上的电容(一般为470PF/1KV)击穿短路。
一般能发现该电容爆裂。
故障还有可能损坏场效应S极电阻(0.39Ω)和UC3842集成电路。
5 c+ v, Q5 \4 X4 r1 B/ r$ C# ?5、消磁电阻烧坏短路。
将消磁电阻取下后摇晃几下可听到“咔咔”声。
只要测整流桥各臂无短路或反向电阻变小,场效应管D、S极之间无短路,150uF/400V滤波电容无漏液爆裂短路现象,就可断定是消磁电阻损坏。
1 ?6 s% P) }% b6 q* E6 F' A: h2 u二、保险丝未断,但电源无输出( a3 @7 f! j- }此故障可能为电源本身故障,也可能是负载出现故障,可分以下几种情况讨论。
3842开关电源常见故障的分析及维修3842开关电源是以美国Unitorde公司生产的一种性能优良的电流控制型脉宽调制芯片UC3842(KA3842)为主控芯片,IGBT(绝缘栅双极场效应晶体管)为“开”“关”器件,配合LM324(四运放)或LM358(双运放)及光电耦合器(PC817)作为输出负载反馈器件,以及TL431(高精密并联稳压器),高频变压器为主要元件所组成的脉冲宽度调制(PulseWidthModulation,缩写为PWM)式开关电源。
3842各脚功能:1. 误差放大输出(输出补偿)3.4伏2. 误差放大器反相输入端(电压反馈)2.4伏3. 电流感应放大器同相输入端(电流检测)0.1伏4. 内接振荡器外接rc(定时)元件1.9伏5. 接地0伏6. 驱动信号输出端 2伏7. 电源供电端、欠压保护端17伏8. 5伏基准电压输出5伏1.2开关电源的工作原理220V的交流电经交流滤波电路滤除外来的杂波信号,同时也防止电源本身产生的高频杂波对电网的干扰。
再经二极管桥式整流电路和滤波电路,整流滤波后得到约300V的直流电,送给功率变换电路进行功率转换。
功率变换电路中的开关功率管(IGBT)就在脉冲宽度调制(PWM)控制器(UC3842)输出的脉冲控制信号和驱动下,工作在“开”“关”状态,从而将300V直流电切换成宽度可变的高频脉冲电压。
把高频脉冲电压送给高频变压器,高频变压器的次级(二次侧)就会感应出一定的高频脉冲交流电,并送给高频整流滤波电路进行整流,滤波。
经高频整流滤波后便可得到我们所需的各种直流电压。
输出电压下降或上升时,由取样电路将取样信号通过光电耦合器(PC817),送入控制电路,经过其内部调制,由控制电路的输出端将变宽的或变窄的驱动脉冲送到开关功率管的栅极(G极),使变换电路产生的高频脉冲方波也随之变宽或变窄,由此改变输出电压平均值的大小,从而使直流电压基本稳定在所须的电压值上。
UC3842开关高频开关电源电路的保护障碍分析UC3842开关高频开关电源电路的保护障碍分析用UC3842做的开关高频开关电源的典型电路见图1。
过载和短路保护,一般是通过在开关管的源极串一个电阻(R4),把电流信号送到3842的第3脚来实现保护。
当高频开关电源过载时,3842保护动作,使占空比减小,输出电压降低,3842的供电电压Vaux也跟着降低,当低到3842不能工作时,整个电路关闭,然后靠R1、R2开始下一次启动过程。
这被称为“打嗝”式(hiccup)保护。
在这种保护状态下,高频开关电源只工作几个开关周期,然后进入很长时间(几百ms到几s)的启动过程,平均功率很低,即使长时间输出短路也不会导致高频开关电源的损坏。
由于漏感等原因,有的开关高频开关电源在每个开关周期有很大的开关尖峰,即使在占空比很小时,辅助电压Vaux也不能降到足够低,所以一般在辅助高频开关电源的整流二极管上串一个电阻(R3),它和C1形成RC滤波,滤掉开通瞬间的尖峰。
仔细调整这个电阻的数值,一般都可以达到满意的保护。
使用这个电路,必须注意选取比较低的辅助电压Vaux,对3842一般为13~15V,使电路容易保护。
图1是使用最广泛的电路,然而它的保护电路仍有几个问题: 1、在批量生产时,由于元器件的差异,总会有一些高频开关电源不能很好保护,这时需要个别调整R3的数值,给生产造成麻烦;2、在输出电压较低时,如3.3V、5V,由于输出电流大,过载时输出电压下降不大,也很难调整R3到一个理想的数值;3、在正激应用时,辅助电压Vaux虽然也跟随输出变化,但跟输入电压HV的关系更大,也很难调整R3到一个理想的数值。
这时如果采用辅助电路来实现保护关断,会达到更好的效果。
辅助关断电路的实现原理:在过载或短路时,输出电压降低,电压反馈的光耦不再导通,辅助关断电路当检测到光耦不再导通时,延迟一段时间就动作,关闭高频开关电源。
3842开关电源不起振维修技巧以3842开关电源不起振维修技巧为题,本文将针对3842开关电源不起振的故障原因进行分析,并提供相应的维修技巧。
一、故障原因分析3842开关电源不起振的原因有很多,常见的故障原因包括:1. 输入电压异常:检查输入电压是否稳定,是否达到开关电源的工作要求。
2. 错误的电路连接:检查电路连接是否正确,是否有错误的焊接或短路现象。
3. 功率管损坏:检查功率管是否损坏,如短路、开路等情况。
4. 控制芯片故障:检查控制芯片是否正常工作,如是否受损或失效。
5. 反馈电路故障:检查反馈电路是否正常工作,如反馈电阻是否正确、电容是否损坏等。
二、维修技巧针对以上故障原因,可以采取以下维修技巧进行排查和修复:1. 检查输入电压:使用万用表或示波器测量输入电压,确保其稳定在开关电源的要求范围内。
如果输入电压异常,需要检查供电电路,如变压器、滤波电容等是否正常工作。
2. 检查电路连接:仔细检查电路连接,特别是焊接点是否牢固、电路连接是否正确。
使用万用表或示波器测量各个连接点的电压和电流,找出异常的连接点,修复焊接错误或短路现象。
3. 检查功率管:使用万用表测量功率管的导通情况,确保其正常工作。
如果功率管损坏,需要更换新的功率管,并确保安装正确。
4. 检查控制芯片:使用万用表或示波器测量控制芯片的工作情况,检查其输入和输出是否正常。
如果控制芯片受损或失效,需要更换新的控制芯片,并重新设置参数。
5. 检查反馈电路:使用万用表或示波器测量反馈电路的工作情况,检查反馈电阻和电容是否正常工作。
如果反馈电路异常,需要修复或更换反馈电阻和电容。
三、维修注意事项在进行维修过程中,需要注意以下事项:1. 安全第一:在进行维修时,确保断开电源并放电,避免触电或短路导致的危险。
2. 调试参数:在更换或修复相关元件后,需要重新设置开关电源的参数,确保其工作在正常范围内。
3. 观察指示灯:开关电源通常会有指示灯显示其工作状态,观察指示灯的亮灭情况可以初步判断故障原因。
3842开关电源不起振维修技巧3842开关电源是一种常用的电源模块,它具有高效、稳定的特点,被广泛应用于各种电子设备中。
然而,在使用过程中,我们有时会遇到开关电源不起振的情况。
本文将介绍一些常见的维修技巧,帮助大家解决3842开关电源不起振的问题。
一、检查输入电源我们需要检查输入电源是否正常。
可以使用万用表或者示波器等工具来检测输入电压是否稳定,是否符合开关电源的要求。
同时,还要检查输入电源的连接是否牢固,插头是否松动,以及输入端是否存在短路等情况。
如果发现问题,及时排除故障即可。
二、检查输出负载如果输入电源正常,但开关电源仍然不起振,那么我们需要检查输出负载。
首先,可以尝试断开输出负载,观察开关电源是否能够正常起振。
如果能够正常起振,说明输出负载存在问题,需要进一步检查负载电路、负载电阻等。
如果无法起振,说明问题可能出现在其他地方。
三、检查反馈电路开关电源的工作原理是通过反馈电路来调节输出电压。
因此,反馈电路的故障也可能导致开关电源不起振。
我们可以检查反馈电路的连接是否正常,电阻、电容等元件是否损坏,以及反馈信号是否正确等。
如果发现问题,及时更换或修复故障元件。
四、检查开关管、变压器等开关电源中的开关管和变压器也是常见的故障点。
我们可以使用万用表等工具检测开关管是否损坏,是否存在短路等情况。
同时,还需要检查变压器的绕组是否正常,是否存在短路或开路等问题。
如果发现故障,需要及时更换相应的元件。
五、检查控制电路我们还需要检查开关电源的控制电路。
控制电路通常由主控芯片、驱动电路等组成,如果其中任何一个部分出现问题,都可能导致开关电源不起振。
我们可以检查主控芯片的引脚连接是否正常,是否存在短路或开路等情况。
同时,还需要检查驱动电路的工作状态是否正常,是否存在故障等问题。
如有问题,及时修复或更换故障元件。
当我们遇到3842开关电源不起振的情况时,可以按照以上步骤逐一排查故障原因。
通过检查输入电源、输出负载、反馈电路、开关管、变压器和控制电路等部分,定位故障点并进行修复,最终恢复开关电源的正常工作。
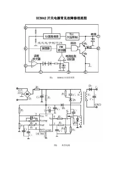
UC3842开关电源常见故障修理流程图1 UC3842内部原理图图2 典型电路图3 常见的改进型误差放大电路电路故障一保险丝断且MOS管击穿1.检测保险丝,检测MOS是否击穿,检查全波整流二极管是否击穿;2.拆离开关管,排除其他击穿原件后,保险丝使用100W灯泡代替,上电检测UC3842电源输入脚(7脚)电压,若电压从16V-12V之间来回变化,表明IC没坏;3.检查MOS管的限流电阻(0.1-1欧)是否开路,检查UC3842到MOS管G极的限流电阻是否开路;检查误差放大电路的电阻是否开路;检查过流检测电路是否存在开路;4.上电观察电路是否启震,若怀疑启动电路有问题,或MOS管驱动及回路有问题,可通过断电时刻立即检查全波整流后的电压。
若电压立即降低,表明启动电路基本正常,若电压缓慢降低表明启动电路不正常。
重点排除2与3点提及的问题;5.通常情况下,在负载电流10mA左右时,即使接入100W的灯泡,电路也能正常工作了。
若不能正常工作,更换光藕,检测初极其他电阻、二极管等;负载过大时,通常保险丝使用100W灯泡次及输出电压可能不稳;6.经5后电路还不正常,检查次极,断开相关负载,检查整流二极管,滤波电容等是否击穿。
7.可以6脚接一个30-36V稳压二极管,防止MOS管G-D极击穿后,直接把UC3842打坏;8.接上MOS管后,一定要确保S极至地之间的限流电流没有开路,否则很容易因为高压通过过流检测电路后将IC击穿。
故障二保险丝正常且MOS管未击穿这种故障通常都是启动电阻损坏造成的,这类故障基本好解决。
1.检查启动电压是否正常,若正常,通过7脚电压判断IC是否损坏;2.判断驱动电路限流电阻是否开路;3.检查MOS管S极限流电阻是否开路,全波整流电路等,4.检查过流保护电路是否存在开路。
UC3842开关电源的保护电路障碍分析
用UC3842做的开关电源的典型电路见图1.过载和短路保护,一般是通过在开关管的源极串一个电阻(R4),把电流信号送到3842的第3脚来实现保护。
当电源过载时,3842保护动作,使占空比减小,输出电压降低,3842的供电电压Vaux也跟着降低,当低到3842不能工作时,整个电路关闭,然后靠R1、R2 开始下一次启动过程.这被称为打嗝式(hiccup)保护。
在这种保护状态下,电源只工作几个开关周期,然后进入很长时间(几百ms 到几s)的启动过程,平均功率很低,即使长时间输出短路也不会导致电源的损坏. 由于漏感等原因,有的开关电源在每个开关周期有很大的开关尖峰,即使在占空
比很小时,辅助电压Vaux也不能降到足够低,所以一般在辅助电源的整流二极管上串一个电阻(R3),它和C1形成RC滤波,滤掉开通瞬间的尖峰.仔细调整这个电阻的数值,一般都可以达到满意的保护.使用这个电路,必须注意选取比较低的辅助电压Vaux,对3842一般为13~15V,使电路容易保护。
图1是使用最广泛的电路,然而它的保护电路仍有几个问题:
1、在批量生产时,由于元器件的差异,总会有一些电源不能很好保护,这时需要个别调整R3的数值,给生产造成麻烦;
2、在输出电压较低时,如3.3V、5V,由于输出电流大,过载时输出电压下降不大,也很难调整R3到一个理想的数值;
3、在正激应用时,辅助电压Vaux虽然也跟随输出变化,但跟输入电压HV 的关系更大,也很难调整R3到一个理想的数值。
这时如果采用辅助电路来实现保护关断,会达到更好的效果.辅助关断电
路的实现原理:在过载或短路时,输出电压降低,电压反馈的光耦不再导通,辅助关。
开关电源故障分析与维修UC3843控制芯片介绍UC3842是电流模式八脚单端PWIVI控制芯片,其内部电路框图如图所示,主要由基准电压发生器、欠电压保护电路、振荡器、PWM闭锁保护、推挽放大电路、误差放大器及电流比较器等电路组成。
该控制芯片与外围振荡定时器件、开关管、开关变压器可构成功能完善的他励式开关电源。
UC3842是UC384×系列中的一种,它是一种电流模式类开关电源控制电路.此类开关电源控制电路采用了电压和电流两种负反馈控制信号进行稳压控制。
电压控制信号,即通常所说的误差(电压)取样信号.电流控制信号是在开关管源极(或发射极)接人取样电阻,对开关管源极(或发射极)的电流进行取样而得到的,开关管电流取样信号送入UC3842,既参与稳压控制又具有过电流保护功能。
因为电流取样是在开关管的每个开关周期内都要进行的,因此这种控制又称为逐周(期)控制。
UC384×主要包括UC3842、UC3843、UC3844、UC3845等芯片,它们的功能基本一致,不同的是:①集成电路的启动电压(7脚)和启动后的最低工作电压(即欠电压保护动作电压)不同;②输出驱动脉冲占空比不同;③允许工作环境温度不同。
另外,集成电路型号末尾字母不同还表示封装形式不同.对于采用UC3843的电源,当其损坏后,可考虑用易购的UC3842进行代换.但由于UC3842的启动电压不得低于16V,因此,代换后应使UC3842的启动电压达到16V以上,否则,电源将不能启动。
UC3842是UC384×系列中的一种,它是一种电流模式类开关电源控制电路。
UC384×系列芯片的主要不同点与UC384×系列类似的还有UC388×系列,其中,UC3882与UC3842、UC3883与UC3843、UC3884与UC3844、UC3885与UC3845相对应。
主要区别是第6脚驱动脉冲占空比最大值略有不同.另外,还有一些采用了KA384×/KA388×,此类芯片与UC384×/UC388×的相应类型完全一致。
3842开关电源常见故障的分析及维修3842开关电源是以美国Unitorde公司生产的一种性能优良的电流控制型脉宽调制芯片UC3842(KA3842)为主控芯片,IGBT(绝缘栅双极场效应晶体管)为“开”“关”器件,配合LM324(四运放)或LM358(双运放)及光电耦合器(PC817)作为输出负载反馈器件,以及TL431(高精密并联稳压器),高频变压器为主要元件所组成的脉冲宽度调制(PulseWidthModulation,缩写为PWM)式开关电源。
3842各脚功能:1. 误差放大输出(输出补偿)3.4伏2. 误差放大器反相输入端(电压反馈)2.4伏3. 电流感应放大器同相输入端(电流检测)0.1伏4. 内接振荡器外接rc(定时)元件1.9伏5. 接地0伏6. 驱动信号输出端 2伏7. 电源供电端、欠压保护端17伏8. 5伏基准电压输出5伏1.2开关电源的工作原理220V的交流电经交流滤波电路滤除外来的杂波信号,同时也防止电源本身产生的高频杂波对电网的干扰。
再经二极管桥式整流电路和滤波电路,整流滤波后得到约300V的直流电,送给功率变换电路进行功率转换。
功率变换电路中的开关功率管(IGBT)就在脉冲宽度调制(PWM)控制器(UC3842)输出的脉冲控制信号和驱动下,工作在“开”“关”状态,从而将300V直流电切换成宽度可变的高频脉冲电压。
把高频脉冲电压送给高频变压器,高频变压器的次级(二次侧)就会感应出一定的高频脉冲交流电,并送给高频整流滤波电路进行整流,滤波。
经高频整流滤波后便可得到我们所需的各种直流电压。
输出电压下降或上升时,由取样电路将取样信号通过光电耦合器(PC817),送入控制电路,经过其内部调制,由控制电路的输出端将变宽的或变窄的驱动脉冲送到开关功率管的栅极(G极),使变换电路产生的高频脉冲方波也随之变宽或变窄,由此改变输出电压平均值的大小,从而使直流电压基本稳定在所须的电压值上。
3842开关电源维修技巧开关电源是现代电子设备中常见的电源类型之一,它具有高效率、稳定性好等优点,因此在各种电子设备中得到广泛应用。
然而,由于使用环境、元器件老化等原因,开关电源也会出现故障。
本文将介绍一些常见的3842开关电源维修技巧,帮助读者解决开关电源故障问题。
一、开关电源无输出当3842开关电源无输出时,首先需要检查输入电压是否正常。
可以使用万用表测量输入电压,确保其在额定范围内。
如果输入电压正常,那么可能是开关电源内部元器件损坏导致的。
这时可以逐一检查开关管、变压器、滤波电容等元器件,查找可能存在的故障点。
如果发现元器件损坏,需要及时更换。
二、开关电源输出电压不稳定当3842开关电源输出电压不稳定时,可能是反馈电路出现问题。
可以检查反馈电路中的电阻、电容是否正常,是否存在松动或焊接不良的情况。
另外,也可以检查输出电压调节电路,确保其工作正常。
如果以上检查都没有问题,那么可能是开关管损坏导致的。
这时需要更换开关管,并重新调试开关电源。
三、开关电源工作温度过高当3842开关电源工作温度过高时,可能是散热不良导致的。
可以检查散热器是否清洁,散热风扇是否正常工作。
另外,也可以检查开关电源内部的散热元件,如散热片、散热胶等,确保其正常工作。
如果散热问题得到解决,但温度仍然过高,那么可能是开关管损坏导致的。
这时需要更换开关管,并重新调试开关电源。
四、开关电源启动困难当3842开关电源启动困难时,可能是启动电路出现问题。
可以检查启动电路中的电阻、电容是否正常,是否存在松动或焊接不良的情况。
另外,也可以检查启动电路的供电电压是否正常。
如果以上检查都没有问题,那么可能是开关管损坏导致的。
这时需要更换开关管,并重新调试开关电源。
维修开关电源时,需要注意安全问题。
在操作过程中,应断开电源,并确保电容器中的电荷已经放电完毕。
另外,还应注意防止静电对电子元器件的损坏,使用合适的防静电措施。
3842开关电源维修需要综合运用电子技术知识和实际操作经验。
3842开关电源带载能力差维修方法嘿,朋友们!咱今天就来聊聊 3842 开关电源带载能力差的维修那点事儿。
你说这开关电源啊,就像咱家里的老黄牛,平时勤勤恳恳工作,可要是哪天它带载能力差了,那可就麻烦咯!就好比你本来指望它能挑起千斤重担,结果它哼哼唧唧使不上劲,这多让人着急呀!那遇到这种情况咱咋办呢?首先得好好检查检查是不是那些关键的元器件出了问题。
比如说那个滤波电容,它要是不行了,就像人的心脏不好一样,能有力气干活才怪呢!还有那些电阻啥的,是不是阻值变了呀,这就跟人走路腿瘸了似的,能顺顺当当才怪呢!然后呢,看看反馈电路有没有问题。
这就好比是给电源的一个指示信号,要是这个信号乱七八糟的,电源它能知道该使多大劲吗?咱得把这个环节好好捋一捋。
还有啊,芯片 3842 本身也得好好瞅瞅。
它可是电源的大脑呀!要是它这儿出了岔子,那不就跟人脑子糊涂了一样嘛,还怎么干活呀!看看它的供电电压正不正常,周边的元件有没有损坏的。
再就是变压器啦,这可是个关键部件呢!它要是有问题,那带载能力肯定好不了呀。
就像拉车的马,要是马没力气,车还能跑得快吗?咱维修的时候可不能马虎,得像侦探一样,一点点排查,找出问题的根源所在。
这可不是个轻松的活儿,但咱要是修好了,那成就感可别提有多棒啦!就好像医生治好了一个重病患者一样,心里那叫一个美呀!你想想,经过咱的精心维修,这开关电源又能生龙活虎地工作啦,多让人高兴呀!它又能扛起该扛的担子,为咱的设备正常运行保驾护航。
所以呀,遇到 3842 开关电源带载能力差别慌,咱一步一步来,肯定能让它恢复如初。
咱可不能小瞧了自己的能力呀,只要用心,啥问题咱解决不了呢?对不对!这维修的过程虽然可能会有点麻烦,但咱修好后的那种满足感,可是啥都比不上的哟!所以,加油吧,朋友们,和这些小毛病斗智斗勇,让咱的开关电源重新焕发光彩!。
3842开关电源不起振维修技巧3842开关电源是一种常见的电子设备,用于将输入电源转换为稳定的输出电压。
然而,有时候这种开关电源可能会出现不起振的问题,导致无法正常工作。
本文将介绍一些关于3842开关电源不起振的维修技巧,帮助读者解决这个问题。
当3842开关电源不起振时,我们需要进行一些基本的检查。
首先检查电源输入端的电压是否正常,确保其在额定范围内。
然后检查输出端的各个电压是否正常,确保其稳定在所需的数值范围内。
如果这些基本的检查都正常,那么我们可以继续进行下一步的维修工作。
一种常见的原因是3842开关电源的反馈电路出现问题。
在开关电源中,反馈电路起着监测输出电压的作用,一旦输出电压过高或过低,反馈电路将调整开关管的工作状态,以保持输出电压稳定。
如果反馈电路损坏或连接不正确,就会导致开关电源无法起振。
因此,我们可以检查反馈电路的连接是否正确,是否有损坏的元件,如电容或电阻。
如果发现问题,可以更换相应的元件或重新连接电路,以修复开关电源。
3842开关电源的保护电路也可能导致不起振的问题。
保护电路是为了防止过流、过压、过温等情况发生而设计的。
如果保护电路触发,开关电源将停止工作,以保护电路和负载。
但有时候保护电路可能出现故障,误判了正常的工作状态,导致开关电源无法起振。
因此,我们可以检查保护电路的元件是否正常,是否有短路或开路现象。
如果发现问题,可以更换相应的元件或调整保护电路的参数,以修复开关电源。
3842开关电源的负载也可能影响其起振情况。
如果负载电流过大或发生突变,可能会导致开关电源无法起振。
因此,我们可以检查负载的电流是否正常,是否有异常情况发生。
如果负载电流过大,可以考虑增大开关电源的输出功率或调整负载的电流需求,以适应实际情况。
如果以上的方法都没有解决问题,我们可以考虑使用示波器来进一步分析开关电源的工作状态。
通过观察开关管的驱动信号和输出电压的波形,我们可以判断是否存在异常情况,从而进一步确定问题所在。
非常详细的3842开关电源维修讲解3842开关电源是一种常见的电源设计,广泛应用于各种电子设备中。
它具有高效率、稳定性好、体积小等优点,因此备受青睐。
然而,由于各种原因,3842开关电源在使用过程中可能会出现一些故障。
本文将从维修的角度,详细讲解3842开关电源的常见问题及解决方法。
我们需要了解3842开关电源的基本工作原理。
3842开关电源的核心是一个PWM控制器,它通过控制开关管的导通和关断来实现对输出电压的调节。
在正常工作时,PWM控制器会不断检测输出电压,一旦发现电压异常,就会采取相应的措施来保证电源的稳定性。
在实际维修工作中,常见的故障包括输出电压过高、过低,输出电流不稳定或无输出等。
下面我们将针对这些问题进行详细讲解。
首先是输出电压过高的问题。
当我们检测到这个故障时,首先要检查输出电压反馈电路是否正常工作。
可以通过测量反馈电路中的电压来判断,如果电压偏高,可能是反馈电阻的值变大或失效,需要更换;如果电压偏低,可能是反馈电阻的值变小或失效,同样需要更换。
另外,还需要检查输出电容是否损坏,如果损坏,也需要更换。
接下来是输出电压过低的问题。
这种情况下,首先要检查输出电容是否损坏或连接不良,如果是,需要更换或重新连接。
另外,还需要检查反馈电路是否正常工作,可以通过测量反馈电路中的电压来判断。
如果电压偏高,可能是反馈电阻的值变小或失效,需要更换;如果电压偏低,可能是反馈电阻的值变大或失效,同样需要更换。
还可能出现输出电流不稳定的问题。
这种情况下,首先要检查开关管是否工作正常。
可以通过测量开关管的导通和关断时间来判断。
如果时间偏长,可能是开关管老化或损坏,需要更换;如果时间偏短,可能是开关管损坏或接触不良,同样需要更换或重新连接。
另外,还需要检查滤波电容是否损坏,如果损坏,也需要更换。
最后是无输出的问题。
这种情况下,首先要检查输入电源是否正常工作。
可以通过测量输入电源的电压和电流来判断。
如果电压和电流都为零,可能是输入电源故障,需要修复或更换;如果电压或电流为零,可能是输入电源线路接触不良,需要重新连接。
3842电源的原理维修及检测方法一、工作原理:1.输入电压稳压控制:3842芯片通过内置的误差放大器检测输出电压,并和一个内部参考电压进行比较,从而产生一个误差电压信号。
这个误差电压信号通过控制芯片的PWM控制器进行处理,最终调整开关管的导通时间,以稳定输出电压。
2.开关控制:3842芯片通过PWM控制器控制开关管的导通和关断,并根据输入电压和输出负载的变化,调整开关管的导通时间,以保持输出电压稳定。
二、维修方法:1.检查输入电压:首先检查输入电压是否正常。
使用万用表在电源的输入端和接地处进行测量,确保输入电压在额定范围内。
如果输入电压异常,可能是输入线路或电源开关有故障,需要及时修复。
2.检查输出电压:使用万用表在电源的输出端和接地处进行测量,确保输出电压在额定范围内。
如果输出电压异常,可能是负载过大或开关管有故障,需要检查负载并替换故障的开关管。
3.检查正常工作电流:用电流表在电源的输出端和接地处进行测量,确保电源在正常工作状态下的输出电流不超过额定电流。
如果输出电流异常,可能是负载过大或输入电压不稳定,需要检查负载和输入电压是否正常。
4.检查开关管驱动电路:使用示波器在开关管的驱动端和接地处进行测量,检查开关管的驱动信号是否正常。
如果驱动信号异常,可能是PWM控制器或误差放大器有故障,需要检查并替换故障的芯片。
5.替换故障元件:如果以上检查后仍然无法修复电源故障,可能是一些元件损坏,如开关管、滤波电容等。
此时需要逐一检查和替换有故障的元件,直到故障解决为止。
三、检测方法:1.输入电压检测:使用万用表在电源的输入端和接地处进行测量,记录下输入电压。
正常工作情况下,输入电压应该在额定范围内。
2.输出电压检测:使用万用表在电源的输出端和接地处进行测量,记录下输出电压。
正常工作情况下,输出电压应该在额定范围内。
3.正常工作电流检测:用电流表在电源的输出端和接地处进行测量,记录下正常工作状态下的输出电流。
UC3842组成的开关电源维修经验UC3842芯片作为小功率开关电源的PWM脉宽调制芯片,在进行开关电源维修过程中,经常会遇到由于故障引起的uc3842/uc3844不能正常工作,现将电源不能起振或轻微起振(测量输出端电压低),但没有正常工作(表现为8Pin无5V)可能的原因作如下总结:1、首先检查7Pin所连接的电解电容(或者反馈线圈所连接的电解电容),查看其容量是否符合要求,如该电容容量明显减小,更换后应该不起振的故障就能恢复;如该电容正常,进行下一步检查。
2、在电路板上单独给uc3842/uc3844的7Pin加16V电压,测量其8Pin是否有5V,如果测量8Pin有5V电压存在,则说明此芯片没有问题;如没有5V电压,须将uc3842/uc3844拆下来单独加电16V至7Pin,测量8Pin是否有5V,如果仍然没有5V,则可证明芯片已经损坏;如果测量8Pin有5V存在,则应该是与8Pin相连接的外围元器件与地之间有短路存在。
此步骤主要是检测c3842/uc3844芯片本身是否损坏,如果芯片没有损坏,基本可以排除故障出在初级部分,可以进行下一步检查。
(附:检测uc3842/uc3844芯片损坏与否的另一种方法为:在检测完芯片外围元器件(或更换完外围损坏的元器件)后,先不装电源开关管,加输入电测uc3842/uc3844的7Pin电压,若电压在10—17V间波动,其余各脚分别也有电压波动,则说明电路已起振,uc3842基本正常,若7脚电压低,其余管脚无电压或电压不波动,则uc3842/uc3844已损坏。
)3、检查次级侧,推测应该是次级由于输出过载或短路,导致电流增大,进而反映到初级侧使uc3842/uc3844芯片的3Pin实现保护,这就需要对次级侧实现过流保护功能的电子元器件进行逐一测量,直至查出故障。
现将uc3842/uc3844芯片正常工作时主要引脚电压列于下面:1Pin:1."5V昨天一同行送来一西门子75KW的驱动板电源,主诉为电源有尖叫声,开关管发烫,而次极电压“正常”。
3842开关电源常见故障的分析及维修3842开关电源是以美国Unitorde公司生产的一种性能优良的电流控制型脉宽调制芯片UC3842(KA3842)为主控芯片,IGBT(绝缘栅双极场效应晶体管)为“开”“关”器件,配合LM324(四运放)或LM358(双运放)及光电耦合器(PC817)作为输出负载反馈器件,以及TL431(高精密并联稳压器),高频变压器为主要元件所组成的脉冲宽度调制(PulseWidthModulation,缩写为PWM)式开关电源。
3842各脚功能:1. 误差放大输出(输出补偿)3.4伏2. 误差放大器反相输入端 (电压反馈)2.4伏3. 电流感应放大器同相输入端 (电流检测)0.1伏4. 内接振荡器外接rc(定时)元件 1.9伏5. 接地0伏6. 驱动信号输出端 2伏7. 电源供电端、欠压保护端 17伏8. 5伏基准电压输出 5伏1.2开关电源的工作原理220V的交流电经交流滤波电路滤除外来的杂波信号,同时也防止电源本身产生的高频杂波对电网的干扰。
再经二极管桥式整流电路和滤波电路,整流滤波后得到约300V的直流电,送给功率变换电路进行功率转换。
功率变换电路中的开关功率管(IGBT)就在脉冲宽度调制(PWM)控制器(UC3842)输出的脉冲控制信号和驱动下,工作在“开”“关”状态,从而将300V直流电切换成宽度可变的高频脉冲电压。
把高频脉冲电压送给高频变压器,高频变压器的次级(二次侧)就会感应出一定的高频脉冲交流电,并送给高频整流滤波电路进行整流,滤波。
经高频整流滤波后便可得到我们所需的各种直流电压。
输出电压下降或上升时,由取样电路将取样信号通过光电耦合器(PC817),送入控制电路,经过其内部调制,由控制电路的输出端将变宽的或变窄的驱动脉冲送到开关功率管的栅极(G极),使变换电路产生的高频脉冲方波也随之变宽或变窄,由此改变输出电压平均值的大小,从而使直流电压基本稳定在所须的电压值上。
开关电源的电路原理图如下:开关电源电路原理图一. 开关电源的常见故障分析及维修2.1开关电源的常见故障分析及维修由于开关电源的输入部分工作在高压,大电流的状态下,故障率最高,如高压大电流整流二极管,滤波电容,开关功率管等较易损坏。
其次就是输出整流部分的整流二极管,保护二极管,滤波电容,限流电阻等较易损坏;再就是脉宽调制控制器的反馈部分和保护部分。
下面就对开关电源常见故障产生的原因作一分析及如何排除这些故障的维修方法。
一. 保险丝熔断一般情况下,保险丝熔断说明开关电源的内部电路存在短路或过流的故障。
由于开关电源工作在高电压,大电流的状态下,直流滤波和变换振荡电路在高压状态工作时间太长,电压变化相对大。
电网电压的波动,浪涌都会引起电源内电流瞬间增大而使保险丝熔断。
重点应检查电源输入端的整流二极管,高压滤波电解电容,开关功率管,UC3842本身及外围元器件等。
检查一下这些元器件有无击穿,开路,损坏,烧焦,炸裂等现象。
维修方法:首先仔细查看电路板上面的各个元件,看是否在这些元件的外表有没有被烧糊, 有没有电解液溢出,闻一闻有没有异味。
经看,闻之后,再用万用表进行检查。
首先测量一下电源输入端的电阻值,若小于200K,则说明后端有局部短路现象,然后分别测量四只整流二极管正,反向电阻和两个限流电阻的阻值,看其有无短路或烧坏;然后再测量一下电源滤波电容是否能进行正常充放电,再就测量一下开关功率管是否击穿损坏,以及UC3842本身,及周围元件是否击穿,烧坏等。
需要说明的一点是:因是在路测量,有可能会使测量结果有误,造成误判。
因此必要时可把元器件焊下来再进行测量。
如果仍然没有上述情况则测量一下输入电源线及输出电源线是否内部短路。
一般情况下,熔断器熔断故障,整流二极管,电源滤波电容,开关功率管,UC3842是易损件,损坏的概率可达95%以上,一般着重检查一下这些元器件,就可很容易排除此类故障。
二. 无直流电压输出或电压输出不稳定如果保险丝是完好的,在有负载的情况下,各级直流电压无输出。
这种情况主要是以下原因造成的:电源中出现开路,短路现象,过压,过流保护电路出现故障,振荡电路没有工作,电源负载过重,高频整流滤波电路中整流二极管被击穿,滤波电容漏电等。
维修方法:首先,用万用表测量一下高频变压器次级的各个元器件是否有损坏。
在排除了高频整流二极管击穿、负载短路的情况后,然后在测量各输出端的直流电压,如果这时输出仍为零,则可以肯定是电源的控制电路出了故障。
控制电路的两部分是集成开关电源控制器和过压保护电路。
最后用万用表静态测量高频滤波电路中整流二极管及低压滤波电容是否损坏。
如果确实相关的元件损坏,在更换好新的完好的元件后,开机测试,一般故障即可排除。
需要说明的是:电源输出线断线或开焊,虚焊也会造成这种故障。
在维修时应注意这一点。
三. 电源负载能力差电源负载能力差是一个常见的故障,一般都是出现在老式或是工作时间长的电源中,主要原因是各元器件老化,开关管的工作不稳定,没有及时进行散热等。
此外还有稳压二极管发热漏电,整流二极管损坏等。
维修方法:用万用表着重检查一下稳压二极管,高压滤波电容,限流电阻有无变质等再仔细检查一下电路板上的所有焊点是否开焊,虚接等。
把开焊的焊点重新焊牢,更换变质的元器件,一般故障即可排除。
四. 无直流电压输出,但保险丝完好这种现象说明开关电源未工作,或者工作后进入了保护状态。
维修方法:首先应判断一下开关电源的主控芯片UC3842是否处在工作状态或已经损坏。
判断方法是这样的:加电测UC3842的第7脚对地电压,若测第8脚有+5V电压,1,2,4,6脚也有不同的电压,则说明电路已起振,UC3842基本正常;若7脚电压低,其余管脚无电压或不波动,则UC3842已损坏。
UC3842芯片损坏最常见的是6,7脚对地击穿,5,7脚对地击穿和1,7脚对地击穿。
如果这几只脚都为击穿,而开关电源还是不能正常启动,则UC3842必坏,应直接更换。
若判断芯片未坏,则就着重检查开关功率管的栅极(G极)的限流电阻是否开焊,虚接,变值,变质以及开关功率管本身是否性能不良。
除此之外,电源输出线也有可能断线或接触不良也会造成这种故障。
因此在维修时也应注意检查一下。
五.有直流电压输出,但输出电压过高这种故障往往来自于稳压取样和稳压控制电路出现故障所致。
在开关电源中,直流输出、取样电阻、误差取样放大器(如LM324,LM358等)、光耦合器(PC817)、电源控制芯片(UC3842)等电路共同构成了一个闭合的控制环路,任何一处出问题都会导致输出电压升高。
维修方法:由于开关电源中有过压保护电路,输出电压过高首先会使过压保护电路动作。
因此对于这种故障的维修,我们可以通过断开过压保护电路,使过压保护电路不起作用,在这时,测量开机瞬间的电源主电压。
如果测量值比正常值高出IV以上,说明输出电压过高。
我们应着重检查取样电阻是否变值或损坏,精密稳压放大器(TL431)或光耦合器(PC817)性能不良,变质或损坏;其中精密稳压放大器(TL431)极易损坏,我们可用下述方法对精密稳压放大器(TL431)作出好坏的判别:将TL431的参考端(Ref)与它的阴极(Cathode)相连,串10k的电阻,接入5V电压,若阳极(Anode)与阴极之间为2.5V,并且等待片刻还仍然为2.5V,则为好管,否则为坏管。
六.有直流电压输出,但输出直流电压过低对于这种故障现象,根据维修经验可知,除稳压控制电路会引起输出电压过低外,还有一些原因会引起输出电压过低,主要有以下几点:1.开关电源负载有短路故障。
此时,应断开开关电源电路的所有负载,以区分是开关电源电路还是负载电路有故障。
若断开负载电路电压输出正常,说明是负载过重;若仍不正常,说明开关电源电路有故障。
2.输出电压端整流二极管、滤波电容失效等,可以通过代换法进行判断。
3.开关功率管的性能下降,必然导致开关管不能正常导通,使电源的内阻增加,带负载能力下降。
4.开关功率管的源极(S极),通常接一个阻值很小,但功率很大的电阻,作为过流保护检测电阻,此电阻的阻值一般在0.2到0.8之间。
此电阻如变值或开焊,接触不良也会造成输出电压过低的故障。
5.高频变压器不良,不但造成输出电压下降,还会造成开关功率管激励不足从而屡损开关管。
6. 高压直流滤波电容不良,造成电源带负载能力差,一接负载输出电压便下降。
7.电源输出线接触不良,有一定的接触电阻,造成输出电压过低。
8.电网电压是否过低。
虽然开关电源在低压下仍然可以输出额定的电压值,但当电网电压低于开关电源的最低电压限定值时,也会使输出电压过低。
维修方法:对于这种故障我们可以根据以上故障原因,来逐一进行排查。
但在实际维修时,可根据实际情况来进行排查,不一定要逐一排查。
首先用万用表检查一下高压直流滤波电容是否变质,容量是否下降,能否正常充放电。
如无以上现象,则测量一下开关功率管的栅极(G极)的限流电阻以及源极(S极)的过流保护检测电阻是否变值,变质或开焊,接触不良。
经判别后,若无问题,我们就检查一下高频变压器的铁芯是否完好无损。
因在日常生活使用中,不可避免的重摔或重幢,使高频变压器的铁芯损坏。
使高频变压器的磁通量,磁感应强度,以及磁路等都会受到很大的影响,造成传输的效率,能量将会大打折扣。
由于高频变压器为了减小涡流,增大高频交流电的传输效率,它的铁芯是用软磁铁氧体制作而成的。
这种磁性材料具有高的导磁率,但质脆,易碎。
因此它的损坏率也是很高的。
因此在维修时千万不要忘了检查此处,以免走弯路。
除此之外还有可能就是输出滤波电容容量降低,甚至失容或开焊,虚接;电源输出限流电阻变值或虚接,电源输出线虚接等。
在实际维修时,这些因素都不要放过,都应检查一下,以保证万无一失。
七. 散热风扇不转这种故障原因主要是由于控制风扇的三极管(8550或8050)损坏,或者风扇本身损坏或风叶被杂物卡住。
但有些开关电源中采用的是智能散热,对于采用这种方式散热的开关电源,热敏电阻损坏的概率是很大的。
维修方法:首先用万用表测量一下控制风扇的三极管是否损坏,若测得此管未损坏那就有可能是风扇本身损坏。
可以把风扇从电路板上拔下来,另外接上一个12V的直流电(注意正负极),看是否转动,并看有无异物卡住。
若摆动几下风扇的电线,风扇就转动,则说明电线内部有断线或接头接触不良。
若仍不转动,则风扇必坏。
对于采用智能散热的开关电源来说,除按上述检查外,还应检查一下热敏电阻是否不良或损坏,开焊等。
但要注意此热敏电阻为负温度系数的热敏电阻,更换时应注意。
检修实例实例一.YG-WY-H型电动三轮车智能充电器有电压输出,但充不进去电 根据此故障现象,初步判断电源输入整流电路部分可能有故障,也有可能是输出电源插头与充电插座接触不良所致。