上汽大众帕萨特GP返修电路图-带手动调节的空调器
- 格式:pdf
- 大小:663.89 KB
- 文档页数:6
第6节舒适系统电路图1、驾驶员侧车门控制单元、电动摇窗机开关、车内中央闭锁开关(1-14)电路图E39-后电动摇窗机锁止开关E40-左前电动摇窗机开关E53-左前电动摇窗机开关(驾驶员控制)E55-右后电动摇窗机开关(驾驶员控制)E81-右前电动摇窗机开关(驾驶员控制)E150-车内中央闭锁开关(驾驶员控制)J386-驾驶员侧车门控制单元L53-摇窗机开关指示灯泡S37-电动摇窗机保险丝,在8位置继电器架上T10L-10针插头,黑色,在左A柱处(2号位)T16b-16针插头T29a-29针插头V147-驾驶员侧电动摇窗机马达W3 -连接线(30a线),在后线束内502 -螺栓连接点(30A号火线),在继电器板上2、驾驶员侧车门控制单元、闭锁单元、左前闭锁“安全”警告灯(15-28)电路图F220-驾驶员侧的闭锁控制单元K133-中央闭锁系统(带安全功能)的警告指示灯T8c-8针插头,黑色,在驾驶员侧的闭锁单元上W31-左前门灯T10 L-10针插头,黑色,在左A柱处(2号位)44A -左A柱接地点R14 -连接线,在驾驶员侧车门线束内W29 -CAN总线的A线(高位),在底盘线束内W30 -CAN总线的B线(低位),在底盘线束内86 -接地连接线,在后线束内205 -接地连接线,在驾驶员侧车门线束内3、驾驶员侧车门控制单元、后视镜调节开关及驾驶员侧后视镜的加热器(29-42)电路图E43-后视镜调节开关E48-后视镜调节转换开关L78-后视镜调节开关照明灯E10e-10针插头,在后视镜调节开关上E10L-10针插头,黑色,在左A柱处(2号位)T12-12针插头V17-驾驶员侧后视镜调节马达V121-驾驶员侧后视镜复位马达V149-驾驶员侧后视镜调节马达Z4-驾驶员侧后侧镜加热器R27 -连接线,在驾驶员侧车门线束内W20 -连接线,(30a),在后线束内4、左后车门控制单元、闭锁单元及左右电动摇窗机(43-56)电路图E52-左后电动摇窗机开关F222-左后闭锁控制单元(图中开关处于车门打开的位置)J388-左后车门控制单元L53-摇窗机开关指示灯泡T5e-5针插头T6e-6针插头T8t-8针插头,黑色,在左B处T18a-18针插头V26-左后电动摇窗机马达W33-左后门灯57A -左B柱接地点R31 -连接线,在左后车门线束内5、右前车门控制单元、闭锁单元及右前门灯(57-70)电路图F221-右前闭锁控制单元J387-右前车门控制单元S14-14号保险丝,10A,在保险丝架上S38-38号保险丝,15A,在保险丝架上T8d-8针插头,蓝色,在右前闭锁单元上T10f-10针插头,蓝色,在左A柱处(6号位)T10w-10针插头,黑色,在右A柱处(3号位)T29b-29针插头W32-右前门灯43A -右A柱接地点500B –螺栓连接点(30c号火线),在继电器板上A32 -连接线,在仪表板线束内R29 -连接线,在右前车门线束内206 -接地连接线,在右前线束内6、右前车门控制单元、右前电动摇窗机开关及右前后视镜加热器(71-84)电路图E107-电动摇窗机开关(在右前车门上)E53-摇窗机开关指示灯泡T5f-5针插头,在电动摇窗机开关上T10w-10针插头,黑色,在右A柱处(3号位)T12a-12针插头,黑色V25-右前后视镜调节马达V122-右前后视镜复位马达V148-右前电动摇窗机马达V150-右前后视镜调节马达Z5-右前后视镜加热器R36 -连接线,在右前车门线束内7、右后车门控制单元、闭锁单元、右后电动摇窗机及右后门灯(85-98)电路图E54-右后电动摇窗机开关F223-右后闭锁控制单元J389-右后车门控制单元L53-摇窗机开关指示灯泡T5g-5针插头,在右后电动摇窗机开关上T6f-6针插头,在右后闭锁控制单元上T8u-8针插头,黑色,在右B柱处T18b –18针插头,在右后车门闭锁单元上V27-右后电动摇窗机马达W34-右后门灯75A -右B柱接地点R32 -连接线,在右车门后线束内W3 -连接线(a线),在后线束内W20 -连接线(30a号火线),在后线束内8、前车内顶灯、阅读灯及遮阳板和化妆镜照明灯(99-112)电路图F147-驾驶员侧化妆镜照明灯接触开关F148-右前化妆镜照明灯接触开关T10o –10针插头,淡绿色,在左A柱处(3号位)W-车内顶灯W11-左后阅读灯W12-右后阅读灯W14-右前化妆镜照明灯W20-驾驶员侧化妆镜照明灯R4 -连接线,在车内灯/车门接触开关线束内R6 -连接线,在车内灯线束内W36 –连接线(30a),在底盘线束内44 -左A柱接地点128 -接地连接线,在车内灯线束内9、舒适电子中央控制单元、行李箱照明灯(113-126)电路图E5-行李箱照明灯开关J285-组合仪表控制单元J393-舒适电子中央控制单元T10f-10针插头,蓝色,在左A柱处(6号位)T23-23针插头,在舒适电子中央控制单元上W3-行李箱照明灯A27 -至转速信号线,在仪表板线束内57B -左B柱处接地点W19 -连接点(行李箱照极),在后线束内W29 -(CAN1)-CAN总线的A线,在底盘线束内W30 -(CAN2)-CAN总线的B线,在底盘线束内W36 -连接线(30a),在底盘线束内46-舒适系统接地点,左侧搁脚空间接地点87 -接地连接点,在左后线束内(57B分出)196 -接地接点,在左后线束内(57B分出)10、舒适电子中央控制单元、行李箱盖闭锁装置(127-140)电路图F15-后风窗加热开关F218-行李箱盖中央闭锁开关T6c-6针插头,在左A柱处(11号位)T10f-10针插头,蓝色,在左A柱处(6号位)T10L-10针插头,黑色,在左A柱处(2号位)T10o-10针插头,淡绿色,在左A柱处(3号位)T23-23针插头,在舒适电子中央控制单元上V53-用于中央闭锁的行李箱盖马达Z1-后风窗加热器D-点火开关S6-保险丝6,5AA2 -正板连接线,在仪表板线束内A82 -风窗加热连接线,在仪表板线束内196 -接地连接点,在左后线束内(由57B分出)11、舒适电子中央控制单元、加油盖遥控开启开关(141-154)电路图D-点火开关L104-摇控闭锁开启开关的照明灯R-收放机T8-8针插头,在收放机上T1a-单针插头(安全气囊信号),棕色,左右A柱处的A位T10f-10针插头,蓝色,在左A柱处(6号位)T10o-10针插头,淡绿色,在左A柱处(3号位)V155-油箱盖开启马达E204-油箱盖开启开关A21 -连接线,在仪表板线束内A76 -至K线A117 -连接点,在底盘线束内T4 -4针插头,黄色75B -右B柱处接地点W38 -连接线(58d),在地板线束内86 -接地连接点,在左后线束内(由44A分出)197 -在右后线束内(由75B分出)第7节空调系统电路图1、新鲜空气鼓风机、空调开关、环境温度开关、空气循环控制阀(1-15)电路图E9-新鲜空气鼓风机开关E35-空调开关E184-新鲜空气和循环空气开关F38-环境温度开关(小于等于5℃)K84-空调警告灯K114-新鲜空气和循环空气开关警告灯L16-新鲜空气控制照明灯N24-带保险丝的新鲜空气鼓风机串联电阻S225-保险丝,在保险丝架上S236-保险丝,在保险丝架上T4a-4针插头,在串联电阻上T8a-8针插头,在新鲜空气和循环空气开关上T9a-9针插座,在中央电器板上,红色,接393继电器T6g-6针插头,在新鲜空气鼓风机开关上V2-新鲜空气鼓风机V154-新鲜/循环空气板定位马达A19 -连接点(58d),在仪表板线束内A36 -连接点(75a),在仪表板线束内A80 -连接点(X),在仪表板线束内135-接地连接点,在仪表板线束内(由30 分出)503 -螺钉连接点,(75x火线),在继电器板上2、空调控制单元、空调电磁离合器和环境温度传感器(16-29)电路图G17-环境温度传感器J220-发动机控制单元J285-组合仪表的控制单元J314-空调切断控制单元,在13位置继电器架上的4号位(398继电器)N25-空调电磁离合器T2a-2针插头T10k –10针插头,灰色,在左A柱处(14号位)T(16+3)-19针插头,在发动机室的控制单元防护罩内(3号位)T80-80针插头,在发动机控制单元上T32b-32针插头,绿色,在仪表板线束内A36 -连接点(75x火线),在仪表板线束内A73 -连接点(环境温度表),在仪表板线束内A79 -连接点(过热灯开关),在仪表板线束内135 -接地连接点,在仪表板线束内(由30 分出)3、锁止二极管、风扇继电器(30-43)电路图E15-后风窗加热开关J26-散热风扇继电器,在13位置继电器板上1号位上(373继电器)J28-过热/空调锁止二极管J220-发动机控制单元S14-14号保险丝,10A,在保险丝架上T6-6针插座,黑色,在右B柱边上(不挂在上面)T6h-6针插头,黑色,在后风窗加热开关上T10d-10针插头,棕色,在发动机室防护罩内的左侧(2号位)T10k-10针插头,灰色,在左A柱处(14号位)T(16+3)-19针插头,橙/红色,在发动机室防护罩内(3号位)T80-80针插头,在发动机控制单元上T9b-9针插座,在中央电器板上,棕色(空位)A32 -正极连接线(30),在仪表板线束内A64 -连接点(转速信号),在仪表板线束内A105 -连接点(转速信号)2,在仪表板线束内500B -螺栓连接点(30c号火线),在继电器板上30-接地点,在继电器板附近(左A柱)81-接地连接点,在仪表板线束内(由30 分出)135 -接地连接点,在仪表板线束内(由30 分出)4、空调压力开关、风扇热敏开关、风扇继电器和风扇(44-57)电路图F18-散热风扇热敏开关F129-空调压力开关J279-散热风扇1档速度继电器(红色)在附加继电器架上(214继电器)J280-散热风扇2档速度继电器(棕色)在附加继电器架上(370继电器)N39-散热风扇的串联电阻S42-保险丝,40A,黄色,在附加继电器架上S51-保险丝,5A,红色,在附加继电器架上T2b-2针插头,在发动机室的左前侧T4-4针插头,在发动机室的左前侧T10k-10针插头,灰色在左A柱处(14号位)V7-散热风扇32 -接地点,在继电器板边上(在A柱)127 -接地连接点,在空调压缩机线束内501c 螺栓连接点2(30B号火线),在继电器板上503 -螺栓连接点(75x火线),在继电器板上第8节收放机电路图1、收放机(1-14)电路图D-点火开关J285-组合仪表的控制单元R-收放机R11-天线R24-天线放大器S237-保险丝,20A,在保险丝架上T1-单针插头T8-8针插头,黑色,在收放机上T32a-32针插头,蓝色,在组合仪表上T32b-32针插头,绿色,在组合仪表上A21 -连接线(86s),在仪表板线束内A23 -连接线(30s),在仪表板线束内A60 -连接点(转速信号),在组合仪表线束内45 -接地连接点,在仪表板下的中央左侧501A -螺栓连接点2(30B号火线),在继电器板上R-收放机R21-左前扬声器,在左前车门上R23-右前扬声器,在右前车门上T4-4针插头,黑色,在右A柱处T4a -4针插头,黑色,在右A柱处T4b-4针插头,黑色,在右A柱处T4c-4针插头,黑色,在右A柱处T8-8针插头,黑色,在收放机上(电源)T8a-8针插头,棕色,在收放机上(输出)T8c-8针插头,黑色,在左A柱处(4号位)T8d-8针插头,黑色,左右A柱处(7号位)A19 -连接线(58d),在仪表板线束内A76 -连接线(K诊断线),在仪表板线束内R-收放机R15-左后扬声器,在左后车门上R17-右后扬声器,在右后车门上T4-4针插头,黑色,在右A柱处T4b-4针插头,黑色,在左A柱处T6f-6针插头,红色,在左B柱处T6d-6针插头,红色,在右B柱处T8a-8针插头,棕色,在收放机上(输出)T8c-8针插头,黑色,在左A柱处(4号位)T8d-8针插头,黑色,左右A柱处(7号位)附录2、中央电器板 (1)正面(2)反面 53B 30A 红色4240A 红色515A棕色3130A 绿色53A 30A 红色4、左A 柱T2a 黄色6、右T4 黄/紫色8、保险丝架S2-10A S4-5A S5-10A S6-5A S7-10A S12-10A S13-10A S14-10A S15-10A S18-10A S19-10 S20-15A S21-15A S22-5A S23-5A S24-25A S25-30A S26-30A S28-20A S29-20A S31-15A S32-20A S33-15A S34-15A S36-15A S37-20A S38-15A S39-15A S40-25A。
内容编号1、基本电路图(上海帕萨特GLI、GSI轿车)蓄电池、点火开关、发电机起动机、X触点继电器…………………….………….1/1电子防盗器、防盗器报警灯、自诊断接口、发电机冲电指示灯…………………..1/2仪表板、数字钟、里程表、灯光打开时的报警蜂鸣器等…………………………..1/3仪表板、制动系统警告灯、转向警告灯、远光指示灯、制动液位报警开关等…..1/4仪表板温度传感器、冷却液温度传感器、冷却液液位开关、燃油表传感器、CAN总线和机油状态传感器等……………………………………..1/5 手制动开关、清洗液位传感器、制动磨损信号开关等………………………………1/6 转向开关、大灯变光开关、停车灯开关、左前灯……………………………………1/7 带转向继电器的警告灯开关、右前灯…………………………………………………1/8 制动灯开关、制动灯、尾灯……………………………………………………………1/9 收放机、点烟器、仪表板通风照明……………………………………………………1/10 开关和仪表灯光控制、大灯调节、大灯调节马达……………………………………1/11 灯光开关、雾灯开关、杂物箱灯、牌照灯……………………………………………1/12 前后雾灯、倒车灯………………………………………………………………………1/13 双音喇叭及继电器………………………………………………………………………1/14 新鲜空气鼓风电机开关、鼓风机和空气循环开关、新鲜空气/循环叶板定位马达1/15 后风窗加热开关、后风窗加热器………………………………………………………1/16 雨刮器继电器、雨刮器开关、前风档玻璃清洗马达…………………………………1/17 2、ANQ发动机电路图(上海帕萨特GLI、GSI轿车)蓄电池、起动机、发电机……………………………………………………………….2/1 发动机控制单元、点火系统、发动机温度传感器和凸轮轴位置传感器(霍尔传感器)………………………………………………………………………….2/2 发动机控制单元、节气门控制部件、暴震传感器1和进气温度传感器…………….2/3 发动机控制单元、曲轴位置传感器(发动机转速传感器)和暴震传感器2………..2/4 发动机控制单元、空气质量计、燃油泵继位器和喷嘴……………………………….2/5 发动机控制单元、氧传感器、活性碳罐电磁阀、可变路径进气管控制阀和凸轮轴调节阀(可变进气门相位)……………………………………………………………..2/6 发动机控制单元、四个气缸的点火线圈、火花塞连接器和火花塞…………………..2/7 机油压力开关、燃油泵、燃油表传感器、里程表传感器、冷却液开关和机油状态传感器………………………………………………………………………………..2/8 组合仪表、声光机油压力报警器、里程表、冷却液位和温度表、燃油表…………..2/9内容编号3、ABS防抱死制动系统电路图(上海帕萨特GLI、GSI轿车)ABS控制单元、车轮转速传感器………………………………………………………..3/1 ABS控制单元、ABS液压泵、电磁阀等………………………………………………..3/2 ABS控制单元、ABS报警灯……………………………………………………………..3/3 4、安全气囊系统电路图(上海帕萨特GLI、GSI轿车)安全气囊控制单元………………………………………………………………………….4/1安全气囊控制单元、前气囊气体发生器、螺旋型电缆连接器和安全气囊报警灯…….4/2 5、舒适电子系统电路图(上海帕萨特GLI、GSI轿车)驾驶员侧车门控制单元、电动摇窗机开关、车内中央闭锁开关………………………..5/1 驾驶员侧车门控制单元、闭锁单元、左前闭锁“安全”报警灯………………………..5/2 驾驶员侧车门控制单元、后视镜调节开关及驾驶员侧后视镜的加热器………………..5/3 左后车门控制单元、闭锁单元及左后电动摇窗机………………………………………..5/4 右前车门控制单元、闭锁单元及右前门灯………………………………………………..5/5 右前车门控制单元、右前电动摇窗机开关及右前后视镜加热器………………………..5/6 右后车门控制单元、闭锁单元、左后电动摇窗机及右后门灯…………………………..5/7 前车内顶车灯、阅读灯及遮阳板和化妆镜照明灯………………………………………..5/8 舒适电子中央控制单元、行李箱照明灯…………………………………………………..5/9 舒适电子中央控制单元、行李箱盖闭锁装置……………………………………………..5/10 舒适电子中央控制单元、加油箱摇控开启开关…………………………………………..5/11 舒适电子中央控制单元、中央闭锁系统(摇控)天线…………………………………..5/12 6、收放机电路图(上海帕萨特GLI、GSI轿车)收放机、天线…………………………………………………………………………………6/1 收放机、前扬声器……………………………………………………………………………6/2 收放机、后扬声器……………………………………………………………………………6/3 收放机、CD机……….…………………………………….…………………………………6/4 7、空调系统电路图(上海帕萨特GLI轿车)新鲜空气鼓风机、空调开关、环境温度开关、空气循环控制阀…………………………..7/1 空调控制单元、空调电磁离合器和环境温度传感器…………………………………………7/2 锁止二级管、风扇继电器……………………………………………………………………..7/3 空调压力开关、风扇热敏开关、风扇继电器和风扇………………………………………..7/4内容编号8、自动空调电路图(上海帕萨特GSI轿车)自动空调控制单元、温度叶板定位电机……………………………………………………8/1 自动空调控制单元、搁脚/除霜及中央叶板定位电机、发电机控制单元控制压缩机的通断………………………………………………………………………………….8/2 自动空调控制单元、送风叶板定位电机、太阳光线穿透传感器、通风温度传感器………………………………………………………………………………..8/3 自动空调控制单元、压缩机开关、环境温度传感器、通风温度传感器…………………..8/4 自动空调控制单元、前新鲜空气鼓风机、控制电磁离合器的继电器、电磁离合器……………………………………………………………………………………..8/5 散热风扇及速度控制继电器、风扇速度调节电阻、风扇热敏开关………………………..8/6 9、AG4电子控制自动变速器电路图(上海帕萨特GSI轿车)自动变速器控制单元、起动限制和倒车灯继电器……………………………………………9/1 自动变速器控制单元、多功能开关、CCS开关和自动变速器转速传感器………………..9/2 自动变速器控制单元、电磁阀、车速传感器、变速器油温度传感器等…………………..9/3 自动变速器控制单元、强制换入低档开关…………………………………………………...9/4 自动变速器控制单元、换档操纵杆锁止电磁阀、换档操纵杆照明灯及警告灯……………9/5 10、巡航定速控制系统电路图(上海帕萨特GSI轿车)制动灯开关……………………………………………………………………………………10/1 巡航定速控制单元、巡航定速控制开关、制动踏板开关………………………………...10/2 巡航定速控制单元、真空控制单元…………..……………………………………………10/3电动座椅调节电路图(上海帕萨特GSI轿车)驾驶员侧座椅高度调节、座椅倾角调节电机及开关………………………………………..11/1 驾驶员侧座椅前后调节、座椅靠背调节电机及开关……………………………………….11/2 左前座椅调节机电及开关………………………………………………………….……….11/3内容编号12、AWL发动机电路图(上海帕萨特1.8T轿车)蓄电池、起动机和发动机…………………………………………………………………..12/1 发动机控制单元凸轮轴调节阀(可变进气门相位)他凸轮轴调节阀继电器…………..12/2 发动机控制单元、发电机温度传感器、凸轮位置传感器(霍尔传感器)和CAN(L)总线……….…………………………………………………………………..12/3 发动机控制单元、增压压力传感器、加速踏板位置传感器和CAN(H)总线………...12/4 发动机控制单元、节气门控制部件、增压压力限制电磁阀、增压空气再循环阀和进气温度传感器……………………………………..…………………………..12/5 发动机控制单元、爆震传感器和曲轴位置传感器(发动机转速传感器)……..………..12/6 发动机控制单元、喷嘴…..…………………………………………………………………..12/7 发动机控制单元、点火线圈、火花塞连接器和火花塞……………………………………..12/8 发动机控制单元、空气质量计和催化净化器前的氧化传感器……………………………..12/9 发动机控制单元、催化净化器后的氧化传感器和活性碳罐电磁阀……………………..12/10 发动机控制单元、燃油泵、燃油表传感器和里程表传感器……………………………..12/11 机油压力开关、机油状态传感器、冷却液位传感器和里程表传感器…………………..12/12 组合仪表、声光机油压力报警器、里程表、冷却液位和温度表、燃油表……………..12/13 13、AG5电子控制自动变速器电路图(上海帕萨特1.8T轿车)自动变速箱控制单元、起动限制继电器……………………………………………………13/1 自动变速箱控制单元、多功能开关、CAN总线……………………………………………13/2 自动变速箱控制单元、变速器转速传感器、变速箱倒档开关…………………………….13/3 自动变速箱控制单元、电磁阀、车速传感器1、变速器油和温度传感器………………..13/4 自动变速箱控制单元、换档操纵杆锁止电磁阀和换档操纵杆照明灯及警告灯………….13/5 自动变速箱控制单元、制动踏板开关………………………………………………………13/6内容编号桑塔纳2000GSI AT中央电器继电器位置和名称……………………………………………..……………………………1/1 保险丝名称容量………………………………………………..……………………………1/2 中央电器板、保险丝架及插头布置(上海帕萨特GLI、GSI轿车)发动机控制单元防护罩内布置、中央电器板正面…………..……………………………3/1 中央电器板背面、附加继电器板……………………………..…………………………….4/1 保险丝架………………………………………………………..……………………………5/1 左A柱、左B柱……………………………………………..………………………………6/1 右A柱、右B柱……………………………………………..………………….…………...7/1 中央电器板、保险丝架及插头布置(上海帕萨特1.8T轿车)发动机控制单元防护罩内布置、中央电器板正面…………………..………………..….8/1 中央电器板背面、附加继电器板……………………………………..……………………9/1 保险丝架……………………………………………………………………………………10/1 左A柱、左B柱……………………………………………………………………………11/1 右A柱、右B柱……………………………………………………………………………12/1 组合仪表插头插脚分配……………………………………………………………………13/1 中央电器板、保险丝架及插头布置(上海帕萨特2.8V6轿车)发动机控制单元防护罩内布置、发动机控制单元防护罩内附加继电器板…………….14/1 继电器板、中央电器板正面…………………………………………………………..……15/1 中央电器背面、附加继电器板…………………………………………………………….16/1 保险丝架……………………………………………………………………………………17/1 左A柱、左B柱……………………………………………………………………………18/1 右A柱、右B柱……………………………………………………………………………19/1 前座椅底部插头布置………………………………………………………………………20/1内容编号33、组合仪表电路图组合仪表控制单元……………………………………………………………………33/1 组合仪表控制单元、数据总线的诊断接口、发电机充电指示灯…………………33/2 数据总线的诊断接口…………………………………………………………………33/3 数据总线的诊断接口…………………………………………………………………33/4 数据总线的诊断接口组合仪表控制单元、电子节气门控制故障灯………………33/5 组合仪表控制单元、转速表、车速表、里程表……………………………………33/6 组合仪表控制单元、数字钟、数字显示照明灯……………………………………33/7 组合仪表控制单元、防盗器控制单元、防盗器识读线圈、远光灯指示灯、后雾灯警告灯、防盗器报警灯………………………………………………………33/8 组合仪表控制单元、ABS警告灯、制动系统警告灯、手制动警告灯、制动片磨损报警灯、安全气囊报警灯、右侧转向指示灯…………………………33/9 组合仪表控制单元、机油压力报警器、机油液面报警灯、左侧转向指示灯…..33/10 组合仪表控制单元、冷却液温度/液位报警指示灯、燃油表、冷却液温度表、清洗液面液位警告灯…………………….………………………..33/11 组合仪表控制单元…..………………………………………………………………33/12内容编号34、空调系统电路图空调开关、环境温度开关和新鲜/循环空气板定位马达…………………………34/1新鲜空气鼓风机和新鲜空气鼓风开关…………………………………………..34/2空调切换控制单元、空调电磁离合器和过热/空调锁止二级管……………….34/3散热风扇继电器和空调压力开关……………………………………………...34/4散热风扇热敏开关、散热风扇继电器和散热风扇……………………………..34/5内容编号中央电器板、保险丝架及插头布置(上海帕萨特2.0轿车)发动机控制单元防护罩内布置、发动机控制单元防护罩内附加继电器板…………….30/1 中央电器板正面、继电器..…………………………………………………………..……31/1 中央电器背面…………………………..………………………………………………….32/1 附加继电器板、附加继电器及保险丝……………………………………………………33/1 左A柱………………………………………………………………………………………34/1 右A柱………………………………………………………………………………………35/1 左B柱、右B柱…………………………………………………………………………..36/1内容编号56、BFF发动机电路图蓄电池、起动机和发动机调压器………………………………………………...56/1 发动机控制单元、点火线圈、主继电器、火花塞和火花塞连接器…………….56/2 发动机控制单元、冷却液温度表传感器、发电机温度传感器、机油液面温度传感器和加热电阻(曲轴箱通风)……………………………….56/3 发动机控制单元、发动转速传感器和爆震传感器……………………………….56/4 发动机控制单元和节气门控制单元……………………………………………….56/5 发动机控制单元、燃油泵继电器和喷嘴………………………………………….56/6 发动机控制单元和氧传感器……………………………………………………….56/7 发动机控制单元、控制质量计、活性碳罐电磁阀和可变路径进气管控制阀….56/8 发动机控制单元、巡航定速控制设定按扭、巡航定速控制开关、制动灯开关、制动踏板开关和离合器踏板开关………………………………………………….56/9 发动机控制单元、霍尔传感器和加速器踏板位置传感器……………………….56/10 燃油表传感器、燃油泵、机油压力开关、冷却液液位传感器和里程表传感器…56/11 组合仪表控制单元冷却液温度表、燃油表、转速表机油压力报警器、电子节气门控制故障灯、数字显示照明灯和发动机舱盖接触开关…………….56/12 组合仪表控制单元、数据总线的诊断接口、里程表、发电机充电指示灯、机油压力报警灯、巡航控制报警灯、废气报警灯和点烟器照明灯……………………………56/13.内容编号14、基本电路电路图(上海帕萨特2.8V6轿车)蓄电池、X触点继电器……………………………………………………………..14/1 点火开关……………………………………………………………………………..14/2 组合仪表控制单元、制动灯开关、自诊断接口..………………………………..14/3 组合仪表控制单元、数据总线的诊断接口………………………………………..14/4 组合仪表控制单元、发电机充电指示灯、环境温度传感器……………………..14/5 组合仪表控制单元、防盗器控制单元、防盗器识读线圈、防盗器报警灯、灯光打开时报警蜂鸣器、数字显示照明灯数字钟、里程表………………………14/6 组合仪表控制单元、转速表、车速表、无光指示灯、后雾灯警告灯、转向指示灯、制动系统警告灯、制动液位报警开关………….………………………………….14/7 清洗液液位警告灯….………………………………………………………………14/8 手制动报警开关、清洗液液位传感器、杂物箱灯………………………………..14/9 转向开关、大灯变光开关、停车灯开关、左前灯………………………………..14/10 带转向继电器的警告灯开关、右前灯……………………………………………..14/11 转向灯、制动灯、尾灯、高位制动灯……………………………………………..14/12 收放机、点烟器、仪表板通风照明灯.…………………………………………..14/13 开关和仪表照明控制………………………….…………………………………..14/14 灯光开关、雾灯开关………………………………….…………………………..14/15 牌照灯、多功能开关………………………………………….…………………..14/16 喇叭、双音喇叭继电器、喇叭按钮、安全气囊螺旋型电览连接器.…………..14/17 自动空调控制单元、新鲜空气鼓风机……………………………………….…..14/18 后风窗加热开关、后风窗加热器………………………………………………….14/19 雨刮器继电器、前风窗雨刮器马达……………………………………………….14/20 雨刮器继电器、雨刮器开关、前风窗清洗泵、大灯清洗泵…………………….14/21 风窗清洗喷嘴加热电阻…………………………………………………………….14/22 15、BBG发动机电路图(上海帕萨特2.8V6轿车)蓄电池、起动机、发电机………………………………………………………….15/1 发动机控制单元、节气门控制单元、燃油泵继电器、点火线圈、火花塞、火花塞连接器………………………………………………………………………..15/2 发动机控制单元、进气温度传感器、爆震传感器…………………………………15/3 发动机控制单元、制动阻力继电器、(电子)制动真空泵、内容编号曲轴位置传感器(发动机转速传感器)………………………………………………15/4 发动机控制单元、发动机温度传感器、冷却液温度表传感器、霍尔传感器、制动助力压力传感器……………………………………………………………..15/5发动机控制单元、巡航定速控制开关、制动踏板开关…………………………15/6发动机控制单元、喷嘴……………………………………………………………15/7发动机控制单元、加速踏板位置传感器…………………………………………15/8发动机控制单元、空气质量计、活性碳罐电磁阀、可变路径进气管控制阀、凸轮轴调节阀……………………………………………………………………….15/9 发动机控制单元、氧传感器(催化净化器前)…………………………………….15/10 发动机控制单元、氧传感器(催化净化器前)…………………………………….15/11 发动机控制单元、二次空气泵继电器、二次空气泵阀、二次进气阀马达…….15/12 机油压力开关、机油液面温度传感器、发动机舱盖接触开关、冷却液液位传感器、里程表传感器……………………………………………………………………….15/13 组合仪表控制单元、燃油表传感器、燃油泵、机油液面报警灯……………….15/14 组合仪表控制单元、数据总线的诊断接口、燃油泵、里程表、转速表、冷却液温度表、发电机充电指示灯、机油压力报警器、巡航控制报警灯、电子节气门控制故障灯…….15/15 16、AG5电子控制自动变速器电路图(上海帕萨特2.8V6轿车)自动变速箱控制单元、起动限制继电器…………………………………………..16/1 自动变速箱控制单元、多功能开关、CAN总线、自诊断插座……………………16/2 自动变速箱控制单元、变速器转速传感器………………………………………..16/3 自动变速箱控制单元、温度传感器、电池阀……………………………………..16/4 自动变速箱控制单元、换档操纵杆锁止电池阀、换档操纵杆照明灯、Tiptronic开关…..16/5 自动变速箱控制单元、制动踏板开关……………………………………………….16/6 带记忆的驾驶员座椅调整控制单元…………………………………………………16/7 带记忆的驾驶员座椅调整控制单元…………………………………………………16/8 17、ABS抱死制动系统电路图(上海帕萨特2.8V6轿车)ABS控制单元、车轮转速传感器…………………………………………………….17/1 ABS控制单元、ABS液压泵、电池阀等…………………………………………….17/2 ABS控制单元、电池阀……………………………………………………………….17/3 ABS控制单元、组合仪表控制单元、ABS警告灯、前轮制动片磨损信号开关….17/4内容编号18、安全气囊系统电路图(上海帕萨特2.8V6轿车)安全气囊控制单元、侧面安全气囊气体发生器、侧面安全气囊撞击传感器…..18/1 安全气囊控制单元、安全气囊气体发生器、安全气囊螺旋型电览连接器………18/2 安全气囊控制单元、组合仪表控制单元、数据总线的诊断接口、安全气囊报警灯……….18/3 19、舒适电子系统控制电路图(上海帕萨特2.8V6轿车)驾驶员侧车门控制单元、驾驶员侧电动摇窗机开关、车内中央闭锁开关……….19/1 驾驶员侧车门控制单元、驾驶员侧的闭锁控制单元、左前门踏步灯……………19/2 驾驶员侧车门控制单元、后视镜调节/调节转换开关、车外后视镜加热开关….19/3 驾驶员侧车门控制单元、驾驶员侧后视镜调节马达、驾驶员侧后视镜的加热器19/4 驾驶员侧车门控制单元、油箱盖开启开关、油箱盖开启马达、中央锁系统(带安全功能)的警告指示灯…………………………………………………………19/5 左后控制单元、左后闭锁控制单元、左后电动摇窗机开关、左后门踏步灯…..19/6 右前门控制单元、右前闭锁控制单元、右前门踏步灯…………………………..19/7 右前门控制单元、右前后视镜调节马达、右前玻璃加热器………………………19/8 右前门控制单元、右后车门控制单元、右前电动摇窗机开关、右后电动摇窗机开关…..19/9 右前门控制单元、右后闭锁控制单元、右后门踏步灯…………………………..19/10 车内顶灯、阅读灯、化妆镜照明灯……………………………………………….19/11 舒适电子系统控制单元、行李箱照明灯、行李箱盖马达……………………….19/12 舒适电子系统控制单元、尾门/防盗锁芯接触开关报警系统/中央集控锁系统19/13 舒适电子系统控制单元…………………………………………………………….19/14 舒适电子系统控制单元、发动机舱盖接触开关、无线电远程控制天线……….19/15 20、收放机电路图(上海帕萨特2.8V6轿车)收放机、天线………………………………………………………………………..20/1 收放机、前扬声器…………………………………………………………………..20/2 收放机、后扬声器…………………………………………………………………..20/3 收放机、CD机0..…………………………………………………………………..20/4 21、车载电话电路图(上海帕萨特2.8V6轿车)收放机、X触点继电器、自诊断插座……………………………………………….21/1 车载电话控制单元、车载移动电话、收放机、电话话筒、收放机/电话天线..21/2内容编号22、Climatronic空调系统电路图(上海帕萨特2.8V6轿车)自动空调控制单元、空调电池离合器、电池离合器继电器………………….22/1自动空调控制单元、中央叶板定位电机、搁脚/除霜叶板定位电机……….22/2自动空调控制单元、新鲜空气进口通道温度传感器、太阳光线穿透传感器、中央通风温度传感器、送风叶板定位电机……………………………………..22/3自动空调控制单元、温度叶板定位电机…………………………………………22/4自动空调控制单元、环境温度传感器、搁脚处通风温度传感器、蒸发箱温度传感器………………………………………………………………….22/5 自动空调控制单元、空调压力开关……………………………………………….22/6 自动空调控制单元、新鲜空气鼓风机…………………………………………….22/7 散热风扇控制单元、Continued冷却液循环泵、右散热风扇、散热风扇热敏开关……..22/8 23、自动防眩目后视镜及雨刮传感器电路图(上海帕萨特2.8V6轿车)雨刮间隙继电器、雨量传感器………………………………………………………23/1 自动防眩目内部后视镜……………………………………………………………..23/2 24、带气体放电大灯的大灯照射范围控制电路图(上海帕萨特2.8V6轿车)大灯调节控制单元、车辆角度传感器……………………………………………..24/1 大灯调节控制单元、大灯调节马达………………………………………………..24/2 25、气体放电大灯电路图(上海帕萨特2.8V6轿车)左充电大灯控制单元、左充电大灯、左侧远光灯、左前停车灯、灯光开关…..25/1 右充电大灯控制单元、右充电大灯、右侧远光灯、右前停车灯…………………25/2 开关和仪表照明控制、牌照灯……………………………………………………..25/3 26、CAN-BUS驱动系统电路图(上海帕萨特2.8V6轿车)组合仪表控制单元、数据总线的诊断接口…………………………………………26/1 发动机控制单元、安全气囊控制单元、变速箱控制单元…………………………26/2 27、CAN-BUS舒适系统电路图(上海帕萨特2.8V6轿车)组合仪表控制单元、自诊断接口…………………………………………………….27/1 舒适电子系统控制单元、自动空调控制单元………………………………………27/2 带记忆的驾驶员座椅调整控制单元、驾驶员侧车门控制单元、左后车门控制单元………27/3 右前车门控制单元、右后车门控制单元……………………………………………27/4内容编号28、带记忆功能的电动座椅调节电路图(上海帕萨特2.8V6轿车)带记忆的驾驶员座椅调节控制单元、驾驶员座椅调节开关、驾驶员座椅记忆按钮……..28/1 带记忆的座椅调节控制单元、右前座椅调节电机………………………………..28/2 带记忆的座椅调节控制单元、驾驶员座椅靠背调节电机…………..…………..28/3 带记忆的座椅调节控制单元、驾驶员侧车门控制单元…………………………..28/4 驾驶员侧车门控制单元、驾驶员侧后视镜调节马达、驾驶员侧后视镜加热器…28/5 右前座椅侧车门控制单元、右前座椅后视镜调节马达、右前座椅后视镜加热器28/6 右前座椅调节开关、右前座椅调节电机…………………………………………..28/7 29、座椅加热电路图(上海帕萨特2.8V6轿车)驾驶员座椅加热器调整开关…………………………………………………………29/1 驾驶员座椅温度传感器、驾驶员座椅加热器……………………………………….29/2 右前座椅温度传感器、右前座椅热器调整开关…………………………………..29/3 右前座椅热器…………………………………………………………………………29/4内容编号30、组合仪表电路图-带ESP和多功能显示组合仪表(上海帕萨特V6轿车)组合仪表控制单元………………………………………………………………….30/1 组合仪表控制单元、数据总线的诊断接口、发电机充电指示灯…..………….30/2 数据总线的诊断接口……………………………………………………………….30/3 数据总线的诊断接口……………………………………………………………….30/4 数据总线的诊断接口、电子节气门控制故障灯………………………………….30/5 组合仪表控制单元、转速表、车速表、里程表………………………………….30/6 组合仪表控制单元、数字钏钟、数字显示照明灯……………………………….30/7 组合仪表控制单元、防盗器控制单元、防盗器识读线圈、远光指示灯、后雾灯警告灯、防盗器报警灯……………………………………………………30/8组合仪表控制单元、座椅安全带报警灯-报警系统、ABS警告灯、ESP报警灯、制动系统警告灯手动警告灯、制动片磨损报警灯、安全气囊报警灯右侧转向指示灯…30/9 组合仪表控制单元、机油压力报警灯、机油液面报警灯、左侧转向指示灯……30/10 组合仪表控制单元、冷却液温度表/液位报警指示灯、燃油表、冷却液温度表、清洗液液位警告灯………………………………………………………………….30/11 组合仪表控制单元、多功能显示器、多功能显示调节开关、多功能显示记忆开关……..30/12 31、CAN-bus驱动系统电路图-ESP和多功能显示组合仪表(上海帕萨特V6轿车)组合仪表控制单元、数据总线的诊断接口………………………………………..31/1 发动机控制单元、安全气囊控制单元、转向角度传感器………………………..31/2 自动变速器控制单元、带有EDL的ABS控制单元………………………………..31/3 36、行李箱插座电路图-带ESP和多功能显示组合仪表()上海帕萨特V6轿车)12V电源插座…………………………………………………………………………36/1 77、ABS/EDL/ESP电路图-带ESP和多功能显示组合仪表(上海帕萨特V6轿车)带有ESP的ABS的控制单元、ESP按扭、制动灯开关……………………………77/1 带有ESP的ABS的控制单元、ABS回油泵、ABS回油泵继电器………………….77/2 带有ESP的ABS的控制单元、车轮转速传感器……………………………………77/3 带有ESP的ABS的控制单元、制动压力传感器、侧向加速传感器和偏转率传感器……..77/4 带有ESP的ABS的控制单元、组合仪表控制单元转向角度传感器、数据总线的诊断接口、自诊断接口ABS警告灯、ESP报警灯……………………77/5内 容 编号中央电器板、保险丝架及插头布置(桑塔纳2000 轿车)继电器位置和名、继电器插座分布…………………………………………………………21/1 中央电器上保险丝名称和容量………………………………………………………………22/1 附加继电器板上保险丝名称和容量…………………………………………………………23/1 中央电器附加电器板上插头布置及插头插角分布………………………………………24/1 中央电器背面板插头和线束名称…………………………………………………………25/1 中央电器板、保险丝架及插头布置-带ESP 和多功能显示纵使仪表 (上海帕萨特V6轿车)保险丝架………………………………………………………………………………………27/1 附加继电器板…………………………………………………………………………………28/1 组合仪表插头脚分配…………………………………………………………………………29/1手动档:自LSVHH133322091860起 自动档:自LSVHJ133622093770起内容编号42、天窗电路图(上海帕萨特V6轿车)舒适电子系统控制单元…………………………………………………………….…42/1 天窗调节控制单元、天窗电机、天窗上升/下降开关、天窗调节器………….….42/2 96、停车辅助系统电路图(上海帕萨特V6轿车)停车辅助系统控制单元、蜂鸣器………………………………………………………96/1 停车辅助系统控制单元、停车辅助传感器……………………………………………96/2 停车辅助系统控制单元、组合仪表控制单元…………………………………………96/3。
第二章设备使用方法一、整车电气系统基本操作.点火开关的功能说明插入点火钥匙并将点火开关置于不同位置时,如右图所示,各档位功能如下:位置①-关闭:开关旋到至此位置时,将关闭发动机系统电源;位置②-点火:启动后发动机系统可以在此位置运行;位置③-启动:换档手柄置于档或档时,将点火开关旋至此位置约秒钟,可以启动发动机系统及充电系统。
若重新启动,需要将点火钥匙开关转到位置“①”后再启动。
.组合仪表功能说明()转速表:指示发动机转速,发动机怠速时约±;()冷却液温度表:用于指示冷却液的温度,当冷却液温度过高时,指示灯指示灯常亮或闪烁,同时仪表会发出警告声响;()燃油存储量表:用于指示燃油储量,当燃油储量过低时,指示灯点亮,同时仪表发出警告声响;()车速表:用于指示当前汽车行驶速度;()数字时钟:通过旋转仪表右下侧的调节旋钮可以调整时钟,逆时针旋转到底可以调整小时,短时间调整此旋钮可以以小时为单位调整,旋转并且保持,可以连续以小时为单位调整;顺时针旋转可以调整分钟,方法同小时调整方法;()变速器档位指示区:用于指示变速器当前档位;()多功能显示屏:通过仪表上的显示装置可显示多种信息;()里程表:上面一排指示行驶总距离,下面一排用于指示短时间行驶距离。
()安全气囊指示灯:打开点火开关至点火位置时,此灯连续闪烁约秒后熄灭,若此灯连续点亮或闪烁,说明系统存在故障;()大灯打开指示灯:该车型不具备此功能;()巡航状态指示灯:该车型不具备此功能;()制动踏板指示灯:当踩下制动踏板时此灯熄灭,此时可将档位开关移开档或档;()后雾灯指示灯:后雾灯打开时,此指示灯点亮;()电子油门指示灯:打开点火开关至点火位置时,此灯点亮,直至发动机系统启动后此灯熄灭,若此灯连需点亮,说明电子油门系统存在故障;()转向指示灯:当对应的转向指示灯打开时同步闪烁;()远光灯指示灯:当远光灯打开时,此灯点亮;()电子稳定系统指示灯:该车型不具备此功能;()指示灯:打开点火开关至点火位置时,系统进行自检,此灯点亮几秒钟后熄灭,如果常亮否则说明该系统有故障;()电子防盗装置指示灯:打开点火开关至点火位置时,若钥匙未授权,此灯将闪烁,此时系统无法启动,若钥匙已授权,即已匹配好,则此灯会熄灭;()制动系统指示灯:按下手刹状态开关,此灯熄灭,若此灯闪亮表明制动液不足;()发电机工作指示灯(或充电指示灯):发电机正常工作后此灯熄灭;()安全带未系警告灯:当车速超过25km/h时,此灯点亮,同时仪表发出警告声响;()冷却液温度冷却液液面指示灯:发动机运转一段时间后时,当冷却液温度过高或冷却液液面过低时,指示灯常亮或闪烁,同时仪表会发出警告声响;()发动机机油指示灯:发动机运转一段时间后时,当机油压力过低或润滑系统有故障时,此灯常亮或闪烁,同时仪表会发出警告声响;()车门及行李箱门开启状态指示灯:当车辆的车门或行李箱盖打开时,该灯点亮;()风窗洗涤液液面高度指示灯:当洗涤液液面过低时,此灯点亮;()制动摩擦片磨损警告灯:当制动摩擦片破损过度时,此灯点亮;()燃油存储量指示灯:当燃油存储量过低时,此灯点亮;()排放控制系统警告灯:该车型不具备此功能。
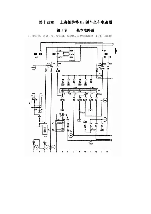
第十四章上海帕萨特B5轿车全车电路图第1节基本电路图1、蓄电池、点火开关、发电机、起动机、X触点继电器(1-14)电路图A-蓄电池B-起动机C-发电机C1-调压器J59-X触点继电器J393-舒适电子的控制单元T1-单针插头,蓝色,在发动机缸线体的右侧T10d-10针插头,棕色,在发动机室中的控制单元防护罩的左侧T10f-10针插头,蓝色,在左A柱处(6号位)T23-23针插头,舒适电子的控制单元的连接插头A2 -正极连接点(15),在仪表线束内A17 –连接线(61),在仪表线束内A21 –连接线(86S),在仪表线束内A32 –正极连接线(30)在仪表板线束内A86 –连接线(50b),在仪表板线束内500A-螺栓连接点1(30c火线),在继电器板上500B -螺栓连接点1(30c火线),在继电器板上①-接地点,蓄电池与车身②-接地点,变速器车身81-接地连接点,在仪表板线束内502-螺栓连接点3(30火线),在继电器板上2、电子防盗器、防盗器报警灯、自诊断接口、发电机充电指示灯(15-28)电路图D2-防盗器识读线圈 J220-电喷控制单元 J285-仪表板显示控制单元 J362-防止盗器控制单元 K2-发电机充电指示灯 K117-防盗器报警灯S12-保险丝12,10A ,在保险丝架上 S13-保险丝13,10A ,在保险丝架上 S15-保险丝15,10A ,在保险丝架上 S239-保险丝39,15A ,在保险丝架上 S240-保险丝40,25A ,在保险丝架上T10b-10针插头,黑色,在发动机室中的控制单元防护罩中的右侧(1号位)T10d-10针插头,棕色,在发动机室中的控制单元防护罩中的右侧(2号位)T10e-10针插头,橙色,在发动机室中的控制单元防护罩中的左侧(4号位)T16-16针插头,在换档操纵杆处,自诊断接口T (16+3)-19针插头,橙/红色,在发动机室中的控制单元防护罩中的右侧(3号位) T32a-32针插头,蓝色,在仪表板内 T32b-32针插头,绿色,在仪表板内 A1 -正极连接线(30),在仪表线束内 A2 -正极连接线(15),在仪表线束内 A76 –K 诊断连接线,在仪表板线束内 81 -接地连接点,在仪表板内3、仪表板、数字钟、里程表、灯光打开时报警蜂鸣器等(29-42)电路图C22-里程表传感器,在变速器内 H16-灯光打开时的报警蜂鸣器 J220-电喷控制单元J104-ABS 制动防打抱死系统的控制单元 J234-安全气囊的控制单元 J393-舒适电子的控制单元 L75-数字钟显示照明灯S22-保险丝22,5A ,在保险丝架上 S223-保险丝23,5A ,在保险丝架上 T3-3针插头(里程表传感器插头)T6-6针插头,黑色,左右A 柱处(不接在支架上) T10b-10针插头,黑色,在发动机室中的控制单元防护罩中的左侧(1号位)T10d-10针插头,棕色,在发动机室中的控制单元防护罩中的右侧(2号位)T10f-10针插头,蓝色,在左A 柱处(6号位) T10p-10针插头,黄色,在左A 柱处(6号位) T10n-10针插头,橙色,在左A 柱处(15号位) T23-23针插头,舒适电子的控制单元的连接插头 T23-23针插头,在舒适系统控制单元上 T25-25针插头,在ABS 控制单元上 T32a-32针插头,蓝色,在仪表板内 T75-75针插头,在安全气囊控制单元上 T80-80针插头,在发动机控制单元上 Y2-数字钟A13 –连接线(车门接触开关),在仪表板线束内 A27 –连接线(车速信号),在仪表板线束内 A43 -连接线(58L ),在仪表板线束内 A44 -连接线(58R ),在仪表板线束内 135 接地连接点2,在仪表板线束内4、仪表板、制动系统警告灯、转向警告灯、远光指示灯、制动液位报警开关等(43-56)电路图F1-机油压力开关(高压) F34-制动液位报警开关 F120-发动机罩开关 G5-转速表 G21-车速表J285-仪表板显示控制单元 K1-远光灯指示灯 K7-手制动警告灯 K13-后雾灯警告灯 K65-左侧转向指示灯 K94-右侧转向指示灯 K106-风窗清洗液位警告灯 K118-制动系统警告灯 T6-6针插座,红色(空位)T9c-9针插座,绿色,接398继电器(中央电器板4号位) T10a-10针插头,棕色,在左A 柱处(8号位) T10b-10针插头,黑色,在发动机室中的控制单元防护罩的左侧(1号位)T10c-10针插头,紫色,在左A 柱处(17号位) T10h-10针插头,棕色,在左A 柱处(12号位) T10n-10针插头,橙色,在左A 柱处(15号位) T32a-32针插头,蓝色,在仪表板线束内 T32b-32针插头,绿色,在仪表板线束内A5 -正极连接线(右转向信号),在仪表板线束内 A6 -正极连接线(左转向信号),在仪表板线束内 A15 –连接线(手制动报警),在仪表板线束内 86 -接地连接线,在后线束内5、仪表板、环境温度传感器、冷却液温度传感器、冷却液液位开关、燃油表传感器、CAN 总线和机油状态传感器等(57-70)电路图CAN (H )-CAN 总线的高位 CAN (L )-CAN 总线的低位 F66-冷却液液位开关 G-燃油表传感器 G1-机油状态传感器 G2-冷却液温度传感器表G17-环境温度传感器,在左前保险杠上 T2a-2针插头,在发动机室的左前 T2b-2针插头,黑色,在左A 柱处T6c-6针插头,蓝色,在左A 柱(11号位) T10a-10针插头,棕色,在左A 柱处(8号位) T10b-10针插头,黑色,在发动机室中的控制单元防护罩中的左侧(1号位)T10d-10针插头,棕色,在发动机室中的控制单元防护罩中的左侧(2号位)T10k-10针插头,灰色,在左A 柱处(14号位) A72 –连接线(燃油状态),在仪表线束内 A73 –连接线(环境温度),在仪表板线束内 A74 –连接线(冷却温度),在仪表线束内 A75 –连接线(冷却液位),在仪表线束内 131 –接地连接点,在发动机线束内(由接地点12 分出)135 –连地连接点,在发动机线束内(由接地点30分出)269 –接地连接线,在后线束内6、手制动开关、清洗液位传感器、制动片磨损信号开关等(71-84)电路图F9-手制动报警开关 G33-清洗液位传感器 T6-6针插座,红色(空位)T10g-10针插头,灰色,在右A 柱处(11号位) T10s-10针插头,粉红色,在左A 柱处(10号位) T10t-10针插头,红色,在左A 柱处(9号位) Fz1-左侧制动片磨损信号开关 Fz2-右侧制动片磨损信号开关A115 –连接线(手制动报警),在仪表板线束内 44D –接地点,在左A 柱处 44C –接地点,在左A 柱处 57B –接地点,在左后柱75B –接地点,在左后柱81–接地连接点,在仪表板线束内(由30 分出) 87 –接地连接点,在后线束内(由57B 分出) 196 –接地连接点,在后线束内(由57B 分出) 197 –接地连接点,在后线束内(由75B 分出)269 –接地连接点,在后线束内7、转向开关、大灯变光开关、停车灯开关、左前灯(85-98)电路图E2-转向开关 E4-大灯变光开关 E19-停车灯开关 M1-左前停车灯 M5-左前转向灯 M18-左侧面转向灯 M29-左侧近光灯 M30-左侧远光灯S19-保险丝19,10A 在保险丝架上 T5b-5针插头,黑色,在左大灯内T10s-10针插头,粉红色,在左A 柱处(10号位) T10t-10针插头,红色,在左A 柱处(9号位) T12-12针插头,在转向柱右侧处 A95 –连接线1(56a ),在仪表板线束内 44B –接地点,在左A 柱处179 –接地连接点,在左大灯线束内(由44B 分出)8、带转向继电器的警告灯开关、右前灯(99-112)电路图E3-警告灯开关 J1-转向继电器K6-警告灯开关的报警灯 L35-警告灯开关的照明灯 M3-右前停车灯 M7-右前转向灯 M19-右前侧转向灯 M31-右近光灯 M32-右远光灯 S18-保险丝18,10A ,在保险丝架上 T5a-5针插头,黑色,在右大灯内T6b-6针插头,粉红色,在右A 柱处(8号位) T7a-7针插头,在警告灯开关上 43B –接地点,在右A 柱处30–接地点,在仪表板下,在左A 柱处81–接地连接点,在仪表板线束内(由30 分出) 176 –接地连接点,在大灯线束内(由43B 分出)9、制动灯开关、制动灯、尾灯(113-126)电路图F-制动灯开关 M6-左后转向灯 M8-右后转向灯 M21-左制动灯和尾灯 M22-右制动灯和尾灯 M25-高位制动灯 T6a-6针插头,在左尾灯处 T6b-6针插头,在右尾灯处 T6c-6针插头,蓝色,在左A 柱处(11号位) T10a-10针插头,棕色,在左A 柱处(8号位)A5 -正极连接线(右转向信号),在仪表板线束内 A6 -正极连接线(左转向信号),在仪表板线束内 A89 –连接线(制动灯开关),在仪表板线束内 W1 -正极连接(54),在后线束内 63-接地点,在左尾灯架上 64-接地点,在右尾灯架上 87 –接地连接点,在后线束内(由57B 分出) 197 –接地连接点,在后线束内(由 75B 分出)10、收放机、点烟器、仪表板通风照明(127-140)电路图L28-点烟器照明灯L67-左测仪表板通风照明灯 L68-中央仪表板通风照明灯 L69-右测仪表板通风照明灯 R-收放机S233-保险丝33,15A ,在保险丝架上 S237-保险丝37,20A ,在保险丝架上 T2c-2针插头,在仪表板下右侧 T8-8针插头,在收放机上,(收放机电源插头) T10b-10针插头,黑色,在发动机室中的控制单元防护罩中的左侧(1号位)T (16+3)-19针插头,橙/红,在发动机室中的控制单元防护罩中的左侧(3号位) U1-点烟器A19 -连接线(58d ),在仪表板线束内 A23 -正极连接线(30al ),在仪表板线束内A116 -连接线2(58d ),在仪表板线束内 501A -螺柱连接点2(30B 火线),在继电器板上501B -螺柱连接点2(30B 火线),在继电器板上45 -接地点(收放机),在仪表板线束内 80 -接地连接点,在仪表线束内 81 -接地连接点,在仪表板线束内11、开关和仪表灯光控制、大灯调节、大灯调节电机(141-154)电路图E20-开关和仪表灯控制 E102-大灯调节器L54-大灯调节器照明灯S20-保险丝20,10A (15A ),在保险丝架上S21-保险丝21,10A (15A ),在保险丝架上T6d-6针插头,粉红色,在右A 柱处(8号位) T6i-6针插头,黑色,在大灯调节开关上T6k-6针插头,红色,在右A 柱处(8号位)T10s-10针插头,粉红色,在左A 柱处(10号位) T10t-10针插头,红色,在左A 柱处(9号位) V48-左大灯调节马达 V49-右大灯调节马达 A51 –连接线(56),在仪表板线束内135 -接地连接点,在仪表板线束内(由 30 分出)12、灯光开关、雾灯开关、杂物箱灯、牌照灯(155-168)电路图E1-灯光开关 E18-雾灯开关L9-灯光开关照明灯S3-保险丝3,5A ,在保险丝架上 S4-保险丝4,5A ,在保险丝架上 S236-保险丝36,15A ,在保险丝架上T2-2针插头,在行李箱盖上T10a-10针插头,棕色,在左A 柱处(8号位) W6-杂物箱灯 X-牌照灯A3 -正极连接线(58),在仪表板线束内 A80 –连接线(X ),在仪表板线束内 A88 –连接线(后雾灯),在仪表板线束内 W36 –连接线(30a 火线),在底盘线束内81-接地连接点,在仪表板线束内(由 30 分出) 196 -接地连接点,在后线束内(由57B 分出) 503 –螺钉连接点(75x 火线),在继电器板上13、前后雾灯、倒车灯(169-182)电路图F4-倒车灯开关L22、L23-左前雾灯、右前雾灯 L46-左后雾灯 M16-左倒车灯 M17-右倒车灯S231-保险丝31,15A ,在保险丝架上 T2a-2针插头 T2b-2针插头 T5a-5针插头 T5b-5针插头T6a-6针插头,在左尾灯处 T6b-6针插头,在右尾灯处T6c-6针插头,蓝色,在左A 柱处(11号位) T6k-6针插头,红色,在右A 柱处(9号位) T10a-10针插头,棕色,在左A 柱处(8号位)T10b-10针插头,黑色,在发动机室中控制单元防护罩中的左侧(1号位)T (16+3)-19针插头,橙/红色,在发动机室中控制单元防护罩中的左侧(3号位)A70 –连接线(15a ,保险丝231),在仪表板线束内 A87 –连接线(倒车灯),在仪表板线束内 A88 –连接线(后雾灯),在仪表板线束内 A118 –连接点,在仪表板线束内 63-接地点,在左尾灯架上 64-接地点,在右尾灯架上176 -接地连接点,在右大灯线束内(由43B 分出) 179 -接地连接点,在左大灯线束内(由44B 分出) T10t-10针插头,红色,在左A 柱处(9号位)T10d-10针插头,棕色,在发动机室中控制单元防护罩中的左侧(2号位)14、双音喇叭及继电器(183-196)电路图H-喇叭按钮(开关) H1-双音喇叭 J4-喇叭继电器T5c-5针插头,黄色,在右转向柱处 T6k-6针插头,红色,在左A 柱处 T10t-10针插头,红色,在左A 柱处(9号位) A72 -连接线(71),在仪表板线束内 A90 -连接线(喇叭),在仪表板线束内 49-方向盘上的接地点81 -接地连接点,在仪表线束内(由 30 分出) 176 -接地连接点,在仪表线束内(由43B 分出) 179 -接地连接点,在仪表线束内(由43B 分出)15、新鲜空气鼓风机开关、鼓风机和空气循环开关、新鲜空气/空气循环叶板定位电动机(197-210)电路图E9-新鲜空气鼓风机开关E184-新鲜空气鼓风机和空气循环开关E114-新鲜空气鼓风机和空气循环工作警告灯L16-新鲜空气调节器照明灯N24-带过热保险丝的新鲜空气鼓风机的调节电阻S2-保险丝2,5A ,在保险丝架上 S225-保险丝25,36A ,在保险丝架上 T4a-4针插头,在调节电阻上T6g-6针插头,在新鲜空气鼓风机开关上 T8a-8针插头,在新鲜空气鼓风机空气循环开关上 V2-新鲜空气鼓风机V154-新鲜空气/空气循环叶板定位马达 A36 -连接线,在仪表板线束内 81 -接地连接点,在仪表板线束内(由 30 分出) 135 -接地连接点,在仪表板线束内(由 30 分出)16、后风窗加热开关、后风窗加热器(211-224)电路图E15-后风窗加热开关J393-舒适电子系统的控制单元 K10-后风窗加热的指示灯 L39-后风窗加热开关的照明灯S224-保险丝24,25A ,在保险丝架上 S226-保险丝26,30A ,在保险丝架上 T6c-6针插头,蓝色,在左A 柱处(11号位)T6h-6针插头,黑色,在后风窗加热开关上Z T23-23针插头,舒适电子的控制单元1-后内窗加热A64 -连接线(转速信号),在仪表线线束内 A82 -连接线(后风窗加热器),在仪表板线束内 41 -接地点,在行李箱板下 81 -接地连接点,在仪表板线束内(由 30 分出)17、雨刮器继电器、前风挡雨刮器电动机(225-238)电路图E38-间隙雨刮控制J31-雨刮间隙继电器,在13位置继电器板上T6e-6针插头,黑色,在转向柱右侧处 T10c-10针插头,紫色,在左A 柱处(17号位) V-雨刮电机A49 -连接线,在仪表板线束内A60 -连接线(转速信号),在组合仪表线束内 81 -接地连接点,在仪表板线束内(由 30 分出)18、雨刮器继电器、雨刮器开关、前风挡玻璃清洗电动机(239-252)电路图E22-雨刮器开关 J31-雨刮间隙继电器,在13位置继电器板上 T8b-8针插头,在雨刮器上 T10s-10针插头,粉红色,在左A 柱处(10号位) T10t-10针插头,红色,在左A 柱处(9号位) V59-前风窗清洗泵 135-接地连接点,在仪表板线束内(由 30 分出) A49 -连接线,在仪表板线束内。
大众帕萨特领驭全自动空调电路的检修大众帕萨特领驭轿车要性能参数如表1所示。
1 全自动空调与普通空调的比较普通空调系统如桑塔纳3000志俊、捷达、卡罗拉等车空调系统,在手动开关、内循环开关控制下,在一定温度范围内(5 ℃以上)可以使压缩机的电磁离合器接合制冷。
如要加快室内制冷(或采暖)速度,可以接通内外循环翻板电磁阀N63,关闭外来新鲜空气通道。
时间太长,室内空气污浊,还可以通过鼓风机变速开关选择换气速度;通过温度旋钮改变冷风道或热风道的截面积,以调节室内温度(常在2 0~28℃范围内);还可以通过风道旋钮来选择风窗玻璃除霜/吹脚、吹胸、吹脸等,改变气流在驾驶室的流向,保持室内温度和空气清新程度。
应该说,普通空调已在很大程度上改善了驾驶员和乘客的乘车环境,有益于人们的舒适与健康,故在轿车上已经得到普及。
上述普通空调的缺点在于空调系统投入工作与否、舒适程度是否尽如人意,完全要人去手动控制;如何或多久才能达到最佳状态需要人们(主要是驾驶员)反复多次地熟悉和适应,这必然要过多地分散驾驶员的精力,不利于安全行驶。
全自动空调系统在系统处于自动(AUTO)工作状态下,完全不用人工调控,就可以保持室内温度在舒适范围内并维持在一定值。
还可以人工介入,分别设定室内左侧(驾驶员)、右侧或后侧在不同的温度范围,还可以无级调节室内鼓风机的转速,通风保持空气清新以及适当的空气湿度。
以帕萨特领驭的全自动空调为B级车代表,普通空调以桑塔纳3000 (或捷达、花冠、爱丽舍)为代表,他们的比较如表2所示。
2 全自动空调系统的组成不同档次的空调系统组成各有差异,以Passat领驭为例,主要由显示屏、空调控制单元、空调压缩机(电磁离合器)、冷凝器、膨胀阀、蒸发器、贮液干燥器等有关管路以及冷暖汽流不同方向的通路及各种风门阀板、控制电路组成,这里介绍控制电路的主要部件。
Passat领驭轿车自动空调系统的控制面板与显示屏E87如图1所示,其执行元件与传感器如图2所示。