电站锅炉系统结构及生产过程流程图
- 格式:ppt
- 大小:5.94 MB
- 文档页数:76
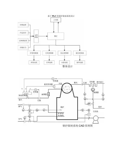
基于PLC的锅炉限制系统设计
整体设计
锅炉限制系统CAD原理图
空气流量
变送器 炉膛温度
变送器
温度和流量的串级限制,煤粉流量和空气流量比值限制组成的炉
膛温度限制系统
蒸汽流量
蒸汽流量
]交送器
水位变送
器
汽包水位的三冲量限制系
炉膛 空气流量
调节器 空气流量 调节阀 空气管道
际量
度
实测温
松典一主调节器
+ 本 _ElDJ- 副调节器 PID2
设定温/ 炉膛温度
调q 盟 煤粉流最 调节器 煤粉管道• 给水流量
变送器
炉膛负压前馈-反馈限制系统
过热器出口蒸汽温度串级限制系统
锅炉系统流程图设计
炉膛温度限制PLC程序流程图
汽包三冲量PLC程序流程图设计
炉膛负压PLC编程流程图设计
上下位机通信PLC编程流程设计。
垃圾通过相关的控制和操作后,垃圾进入焚烧炉,必须经过干燥、燃烧和燃烬三个阶段,其中的有机物在高温下完全燃烧,生成二氧化碳气体,释放热量。
但是,在实际的燃烧过程中,由于焚烧炉内的燃烧条件不可能达到理想效果,致使燃烧不完全。
严重的情况下将会产生大量的黑烟,并且从焚烧炉排出的炉渣中还含有有机可燃物。
生活垃圾焚烧的影响因素包括:生活垃圾的性质、停留时间、温度、湍流度、空气过量系数及其他因素。
其中,停留时间、温度及湍流度称为“3T”要素,是反映焚烧炉运行性能的主要指标。
针对垃圾的性质、停留时间、温度、湍流度和过量空气系数进行分析,并用于指导垃圾焚烧炉运行管理和操作。
一.生活垃圾的性质生活垃圾的热值、组成成分及外形尺寸是影响生活垃圾焚烧的主要因素。
热值越高,燃烧过程越易进行,焚烧效果也就越好。
生活垃圾组成成分的尺寸越小,单位质量或体积生活垃圾效果越好,燃烧越完全;反之,传质及传热效果较差,易发生不完全燃烧。
进厂垃圾在贮坑内停留一定的时间,通过自然压缩及部分发酵作用,以提高进炉垃圾的热值,改善垃圾的焚烧效果,同时亦是垃圾焚烧好坏的关键所在。
合理贮存让垃圾充分发酵和干燥进厂生活垃圾并不是直接送入垃圾焚烧炉,而是必须经过贮存这一道工序。
设置垃圾贮坑,一是贮存进厂垃圾,起到对垃圾数量的调节作用;二是对垃圾进行搅拌、混合、脱水等处理,起到对垃圾性质的调节作用。
另外,进厂垃圾在贮坑内停留一定的时间,通过自然压缩及部分发酵作用,可以减低垃圾的含水量,以提高进炉垃圾的热值,改善垃圾的焚烧效果。
生活垃圾在贮坑内停留时间为3~5天较为合适,气温低和湿度大的可以适当延长停留时间。
二.停留时间停留时间有两方面的含义:一是生活垃圾在焚烧炉内的停留时间,它是指生活垃圾从进炉开始到焚烧结束,炉渣从炉中排出所需的时间;二是生活垃圾焚烧烟气在炉中的停留时间,它是指生活垃圾焚烧产生的烟气从生活垃圾中逸出到排出二燃室所需的时间。
实际操作过程中,生活垃圾在炉中的停留时间必须大于理论上干燥、热分解及燃烧所需的总时间。
锅炉设备及汽水流程锅炉设备介绍:1、钢结构:整个锅炉设备全部由钢结构支撑,悬吊在大板梁上,由于整个受热面系统的热胀冷缩,因此将水冷壁、过热器、再热器、省煤器等受热面设备通过吊挂装置全部悬挂在大板梁上,以保证整个锅炉能向上向下自然膨胀。
钢结构:一般材质为Q235A或Q235B,它是由几根大的钢柱和梁,还有斜撑构成。
钢结构设备到货为散件,钢结构到现场后由现场组合安装,钢结构的连接方式有焊接和螺栓连接,螺栓一般采用高强度螺栓。
采用螺栓连接的钢结构,在安装调整初期,要求每一层安装时需用临时普通螺栓初紧固,待调整和验收完毕,才能用高强度螺栓紧固,在钢架验收时候要对高强度螺栓的紧固度进行检查。
锅炉基础锅炉钢结构安装锅炉钢结构锅炉钢结构高强螺栓锅炉大板梁锅炉钢架锅炉钢架地面准备锅炉钢结构(注意剪力槽钢,与土建对应必须留有足够的剪力槽)锅炉吊挂装置,受热面设备全部吊挂在大板梁上2、水冷壁:炉膛四周由膜式管道密封组成,形成一个方体中空炉膛,由刚性梁连接形成方形整体,通过吊挂装置悬吊在大板梁上,保证向上和向下受热自然膨胀,前后左右膨胀由导向装置限制;接受炉膛火焰的直接辐射传热,水在水冷壁里经过加热至水沸腾,形成水与蒸汽的混合体,产生饱和蒸汽,最上端由上集箱连接,上端通过上集箱与锅筒连通,最下端由下集箱连接,最下端与下降管连通,同时也与锅筒连通。
水冷壁:一般材质为20G。
为保证炉膛燃烧后的热量能完全被水冷壁管内的水吸收,因此必须将炉膛密封起来,在安装水冷壁时候将管屏与管屏之间密封焊接起来保证密封形成密闭炉膛。
在水冷壁的外面为了防止热量损失及防止烫伤所以在水冷壁的外面设置了保温棉及耐火砖,保证热量损失。
查水冷壁地面组合水冷壁地面组合检查后吊装锅炉水冷壁安装水冷壁对口焊接锅炉水冷壁焊接及刚性梁安装下部水冷壁及水冷壁刚性梁水冷壁上集箱安装3、锅筒(汽包):圆筒形的筒体,通过吊挂装置悬挂安装在大板梁上,在炉膛的上部,与省煤器、过热器、水冷壁直接连通,在锅筒里起着汽水分离、沉淀、保证自然循环的压头、加药、排污等作用。