电气原理图及电子电路
- 格式:docx
- 大小:158.89 KB
- 文档页数:43
电路1简单电感量测量装置在电子制作和设计,经常会用到不同参数的电感线圈,这些线圈的电感量不像电阻那么容易测量,有些数字万用表虽有电感测量挡,但测量范围很有限。
该电路以谐振方法测量电感值,测量下限可达10nH,测量范围很宽,能满足正常情况下的电感量测量,电路结构简单,工作可靠稳定,适合于爱好者制作。
一、电路工作原理电路原理如图1(a)所示。
图1简单电感测量装置电路图该电路的核心器件是集成压控振荡器芯片MC1648,利用其压控特性在输出3脚产生频值,测量精度极高。
率信号,可间接测量待测电感LXBB809是变容二极管,图中电位器VR1对+15V进行分压,调节该电位器可获得不同的电压输出,该电压通过R1加到变容二极管BB809上可获得不同的电容量。
测量被测电感L X 时,只需将L X接到图中A、B两点中,然后调节电位器VR1使电路谐振,在MC1648的3脚会输出一定频率的振荡信号,用频率计测量C点的频率值,就可通过计算得出L值。
X 电路谐振频率:f0=1/2π所以L X=1/4π2f02CLxC式中谐振频率f0即为MC1648的3脚输出频率值,C是电位器VR1调定的变容二极管的电容值,可见要计算L X的值还需先知道C值。
为此需要对电位器VR1刻度与变容二极管的对应值作出校准。
为了校准变容二极管与电位器之间的电容量,我们要再自制一个标准的方形RF(射频)电感线圈L0。
如图6—7(b)所示,该标准线圈电感量为0.44µH。
校准时,将RF线圈L0接在图(a)的A、B两端,调节电位器VR1至不同的刻度位置,在C点可测量出相对应的测量值,再根据上面谐振公式可算出变容二极管在电位器VR1刻度盘不同刻度的电容量。
附表给出了实测取样对应关系。
附表振荡频率(MHz)98766253433834二、元器件选择集成电路IC可选择Motoroia公司的VCO(压控振荡器)芯片。
VR1选择多圈高精度电位器。
其它元器件按电路图所示选择即可。
D DCCB BA A微控器外围接线图X3X14X7X2X8GMQX16X15X14X13X12X11X10X17KSX KXX KXH1KSH1X5Y4OX1X4Y4O Y30Y1O Y2O X7X6X5X4X3X2X1X8M6OY6OY5O X6X9X18M5O M1O X1524V+A121A1X20X19M模拟量输入模拟量公共端CAN +CAN -MOD +MOD -Y2O 外呼通讯口内选通讯口门区上限位下限位下强换1上强换1应急运行信号抱闸监测消防反馈Y1O CBZCZC抱闸主输出MCTC-MCB-A+M4O A2A1A1A2X18抱闸开关M1O M4O MOD +MOD -CAN -CAN +M2O M3O M2O A112(D110-)XF1XF224V +设 计校 对处数更改文件号审 核日 期2012.12.29图样标记S 重量比例共 20 页第 3 页签 字日期标记检修检修上行检修下行KFJ AFX AFS KDJADXADSX11818828X10817X9X12X13CDY1L12T1急仃JMS3L24T2门锁CZC2122主输出反馈2122CBZ2221CBZ1X16KXH2KSH2X17下强换2上强换2C N 9C N 1C N 3C N 7CBZ1A2A1R CR CARDARD/2ARD/1118当用ARD 电源时F5-20=27,F8-10=1;机房消防联动线F5-19=11X19CDY 5354X21X22X23X24COM 24V24V-CAN2+CAN2-GND C N 4并联线X24机房超载,F5-24设46,F5-36设0货梯时增加吴伟国施卫玉刘万兵恒达富士电梯有限公司DDCCBBAA轿顶板外围接线图AMAI BM 门指令公共端1A24V +CAN -AI2MCTC -CTB -B轿厢自动照明电源CAN +COMCN524V 前门机信号输入公共线设 计校 对处数更改文件号审 核日 期2012.12.29图样标记S重量比例共 20 页第 4 页签 字日期标记CN2CN4轿厢自动照明电源CN6ML5L624V +AIM2至模拟量称重装置B1 开门指令1B2 关门指令1B3 门锁CM 门指令公共端2C1 开门指令2C2 关门指令2C3 门锁DM 到站钟公共端D1 上到站钟D2 下到站钟前门机开门信号输出前门机关门信号输出后门机关门信号输出后门机开门信号输出后门机信号输入公共线到站钟电源输入上到站钟输出下到站钟输出注:如到站钟不分上/下时请短接D1/D2至机房通信线24V +MOD -MOD +COMCN1至轿内显示板X1X3 X2X4CN3P24 X5P24 X6 X7 X8OX3XKM1前门开门位OX4XKM2后门开门限位OX5XGM1前门关门限位OX6XGM2后门关门限位OX1KGM1前门光幕OX2KGM2后门光幕OX8KCZ超载KMZ 满载24V +24V +CAN -CAN +COM24V +MOD -MOD +COMCN7CN8至前操纵箱指令板至后操纵箱指令板吴伟国施卫玉刘万兵恒达富士电梯有限公司12345678DDCCBBA A处数更改文件号签 字日期标记L5L7E1E2E3E4E6E7OX2OX4L8A11GA11EOX7PE24V+24VGOX5OX6照明开关风扇开关急停开关警铃按钮电话按钮0V对讲机按钮喇叭话筒6V 123456987101112AMP-480708C1插座CNA+CNA-123456987101112AMP-480708C3插座C2插座123456987101112AMP-480708至轿顶C1-1C1-2C1-3C1-4C1-5C1-6C1-7C1-8C1-9C1-10C1-11C1-12C2-1C2-2C2-3C2-4C2-5C2-6C2-7C2-8C2-9C2-10C2-11C2-12插件号插件针号代号线号功能说明C1-1C1-2C1-3C1-4C1-5C1-6C1-7C1-8C1-9C1-10C1-11C1-12C2-1C2-2C2-3C2-4C2-5C2-6C2-7C2-8C2-9C2-10C2-11C2-121234567891011121234567891011L5L7L8A11G A11E E2E3E4E1E6E7OX5OX6OX7OX8BM B1B2满载开关后门关门到位前门关门到位警铃开关对讲机系统轿内急停风扇照明公共线C1C2OX1OX3OX8BMB1B2C3-1C3-2C3-3C3-4C3-5C3-6C3-7C3-8CMC1C2DMD1D2C3-9C3-10C3-11OX1OX2OX3OX4前门光幕后门光幕前门开门到位后门开门到位超载开关前门指令公共端前门开门信号前门关门信号C3-1C3-2C3-3C3-4C3-5C3-6C3-7C3-8C3-9C3-10C3-11C3-121234567891011D1D224VG 24V+CAN+CAN-PE串行通信信号C3CM C1C2DM 上到站钟下到站钟到站钟公共端通信电源后门指令公共端后门开门信号后门关门信号MCTC -CTB -BOX2OX4OX724V+24VGOX5OX6CNA+CNA-OX1OX3OX8BMB1B2CMC1C2DMD1D224V +MOD -MOD +COMCN1至轿内显示板24V +MOD -MOD +COMCN3CN4CN2CN8至轿内指令板AAMCN5黑色(24V -)黄色红色到站钟恒达富士电梯有限公司DDCCBBA A井道安全电缆插件设 计校 对处数更改文件号审 核图样标记S 重量比例签 字日期标记PE12PE 118Tn PEn 层门锁支线*4M12PETn-1T1PE12PEJM T1PEn -1层门锁支线*4M1层门锁支线*4M中间层门锁支线1234567891011L5N K35K36A12A E5E2E3PEA116底坑缓冲器开关12A11GA12A 涨紧轮开关底坑五方通话123456987101112AMP-480708FBM1井道电缆 RO1插件针号 图纸代号电缆 线号功能说明技术要求FBM1--1FBM1--2FBM1--3FBM1--4FBM1--6FBM1--5FBM1--12FBM1--11FBM1--9FBM1--7L5N #1A12A A116118JM E5E2E3PE 220VAC安全回路厅门锁回路接地线1.圆电缆两端必需有此圆电缆的代号标识,且标识是永久性的。
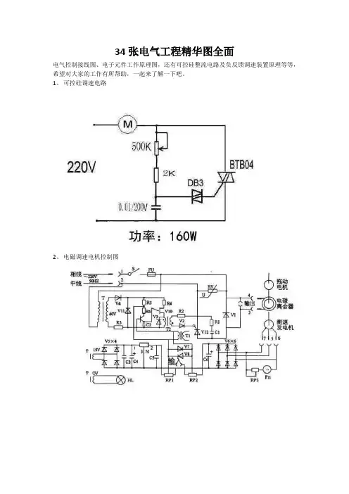
34张电气工程精华图全面
电气控制接线图、电子元件工作原理图,还有可控硅整流电路及负反馈调速装置原理等等,希望对大家的工作有所帮助,一起来了解一下吧。
1、可控硅调速电路
2、电磁调速电机控制图
3、三相四线电度表互感器接线
4、能耗制动
5、顺序制动,逆序停止
6、锅炉水位探测装置
7、电机正反转控制电路
8、电葫芦吊机电路
9、单相电机接线图
10、带点动的正反转启动电路
11、红外线防盗报警器
12、双电容单相电机接线图
13、自动循环往复控制线路
14、定子电路串电阻降压启动控制线
15、按启动钮延时运行电路
16、星形- 三角形启动控制线路
17、单向反接制动的控制线路
18、具有反接制动电阻的可逆运行反接制动的控制线路
19、以时间原则控制的单向能耗制动线路
20、以速度原则控制的单向能耗制动控制线路
21、电动机可逆运行的能耗制动控制线路
22、双速电动机改变极对数的原理
23、双速电动机调速控制线路
24、使用变频器的异步电动机可逆调速系统控制线路
25、正确连接电器的触点
26、线圈的链接
27、继电器开关逻辑函数
28、三相半波整流电路图
29、三相全波整流电路图
30、三相全波6脉冲整流原理图
31、六相12脉冲整流原理图
32、负载两端的电压
在一个周期中,每个二极管只有三分之一的时候导通(导通角为120度)。
负载两端的电压为线电压。
33、直流调速原理功能图。
逆变触发电路图:脉冲及时序板原理图:IGBT逆变电焊机工作原理及输出特性本机采用三相交流380V电压经三相桥式整流、滤波后供给以新型IGBT为功率开关器件的逆变器进行变频(20KC)处理后,由中频变压器降压,再经整流输出可供焊接所需的电源,通过集成电路构成的逻辑控制电路对电压、电流信号的反馈进行处理,实现整机闭环控制,采用脉宽调制PWM为核心的控制技术,从而获得快速脉宽调制的恒流特性和优异的焊接工艺效果。
DC/AC逆变器的制作-------------------------------------------------------------------------------- 江苏电子网QQ:99296827这里介绍的逆变器(见图)主要由MOS 场效应管,普通电源变压器构成。
其输出功率取决于MOS 场效应管和电源变压器的功率,免除了烦琐的变压器绕制,适合电子爱好者业余制作中采用。
下面介绍该逆变器的工作原理及制作过程。
--拓普电子1.电路图2.工作原理这里我们将详细介绍这个逆变器的工作原理。
方波信号发生器(见图3)图3这里采用六反相器CD4069构成方波信号发生器。
电路中R1是补偿电阻,用于改善由于电源电压的变化而引起的振荡频率不稳。
电路的振荡是通过电容C1充放电完成的。
其振荡频率为f=1/2.2RC。
图示电路的最大频率为:fmax=1/2.2×3.3×103×2.2×10-6=62.6Hz;最小频率fmin=1/2.2×4.3×103×2.2×10-6=48.0Hz。
由于元件的误差,实际值会略有差异。
其它多余的反相器,输入端接地避免影响其它电路。
场效应管驱动电路。
图4由于方波信号发生器输出的振荡信号电压最大振幅为0~5V,为充分驱动电源开关电路,这里用TR1、TR2将振荡信号电压放大至0~12V。
如图4所示。
电气原理图及电子电路1. 电气原理图1.1 什么是电气原理图电气原理图是用符号和线路连接来表示电气组件与元器件之间关系的图形化表示。
在电气工程、电子工程、通信工程等领域中广泛应用。
电气原理图通常用于设计、分析和维护电子电路。
1.2 电气原理图符号电气原理图中使用了许多标准化的符号来表示不同的电子元件。
这些符号是为了方便理解与绘制而设计的。
下面是一些常见的电子元件符号示例:•电源符号:用于表示电源,通常用平行的直线表示。
•电阻符号:用于表示电阻,通常用矩形框表示。
•电容符号:用于表示电容,通常用两个平行线表示。
•电感符号:用于表示电感,通常用一个卷曲的线圈表示。
•晶体管符号:用于表示晶体管,通常用三角形和箭头表示。
除了这些基本符号,还有许多其他的元器件符号,如二极管、开关、继电器等。
1.3 电气原理图线路连接电气原理图中的线路连接表示了不同元器件之间的电气连接关系。
•直线连接:用直线表示逻辑流动或信号路径。
•点连接:用点表示两个不同电压节点连接。
•弧线连接:用弧线表示连接在一起的元器件之间的相互作用。
通过这些线路连接,可以清晰地表示出电子电路中不同元器件之间的关系。
2. 电子电路2.1 什么是电子电路电子电路是由电子元器件和电气原理图组成的系统。
它是将电子元器件按照一定的连接方式组合在一起,实现特定功能的电路。
2.2 电子电路的分类根据电子电路的功能和特性,可以将其分为几个主要的分类。
•模拟电路:模拟电路处理连续变化的信号,通常使用模拟电压和电流来表示。
•数字电路:数字电路处理离散的信号,通常使用二进制代码表示。
•混合电路:混合电路同时处理模拟信号和数字信号。
2.3 电子电路的设计电子电路的设计是实现特定功能的关键步骤。
它要求设计人员了解电子元器件的特性、电气原理图的绘制方法以及电路的运行原理。
电子电路的设计过程通常包括以下几个步骤:1.确定设计需求和规范。
2.选择合适的电子元器件。
3.绘制电气原理图。
桥式整流电路图及工作原理介绍桥式整流电路如图1所示,图(a)、(b)、(c)是桥式整流电路的三种不同画法。
由电源变压器、四只整流二极管D1~4 和负载电阻RL组成。
四只整流二极管接成电桥形式,故称桥式整流。
图1 桥式整流电路图桥式整流电路的工作原理如图2所示。
在u2的正半周,D1、D3导通,D2、D4截止,电流由TR次级上端经D1→ RL →D3回到TR 次级下端,在负载RL上得到一半波整流电压在u2的负半周,D1、D3截止,D2、D4导通,电流由Tr次级的下端经D2→ RL →D4 回到Tr次级上端,在负载RL 上得到另一半波整流电压。
这样就在负载RL上得到一个与全波整流相同的电压波形,其电流的计算与全波整流相同,即UL = 0.9U2IL = 0.9U2/RL流过每个二极管的平均电流为ID = IL/2 = 0.45 U2/RL每个二极管所承受的最高反向电压为什么叫硅桥,什么叫桥堆目前,小功率桥式整流电路的四只整流二极管,被接成桥路后封装成一个整流器件,称"硅桥"或"桥堆",使用方便,整流电路也常简化为图Z图1(c)的形式。
桥式整流电路克服了全波整流电路要求变压器次级有中心抽头和二极管承受反压大的缺点,但多用了两只二极管。
在半导体器件发展快,成本较低的今天,此缺点并不突出,因而桥式整流电路在实际中应用较为广泛。
二极管整流电路原理与分析半波整流二极管半波整流电路实际上利用了二极管的单向导电特性。
当输入电压处于交流电压的正半周时,二极管导通,输出电压v o=v i-v d。
当输入电压处于交流电压的负半周时,二极管截止,输出电压v o=0。
半波整流电路输入和输出电压的波形如图所示。
二极管半波整流电路对于使用直流电源的电动机等功率型的电气设备,半波整流输出的脉动电压就足够了。
但对于电子电路,这种电压则不能直接作为半导体器件的电源,还必须经过平滑(滤波)处理。
平滑处理电路实际上就是在半波整流的输出端接一个电容,在交流电压正半周时,交流电源在通过二极管向负载提供电源的同时对电容充电,在交流电压负半周时,电容通过负载电阻放电。
电气原理图、框图识图基础知识一.电气框图:1.电气框图的介绍:电气方框图是一种用方框和连线来表示电路工作原理和构成概况的电路图。
在这种图纸中,除了方框和连线,几乎就没有别的符号了。
只是简单地将电路按照功能划分为几个部分,将每一个部分描绘成一个方框,在方框中加上简单的文字说明,在方框间用连线(有时用带箭头的连线)说明各个方框之间的关系。
所以方框图只能用来体现电路的大致工作原理,下图所示是一个两级音频信号放大系统的方框图。
从图中可以看出,这一系统电路主要由信号源电路、第一级放大器、第二级放大器和负载电路构成。
从这一方框图也可以知道,这是一个两级放大器电路。
2.电气框图的种类:电气方框图主要有三种:整机电路方框图、系统电路方框图和集成电路内电路方框图。
2.1 整机电路方框图整机电路方框图是表达整机电路图的方框图,也是众多方框图中最为复杂的方框图,关于整机电路方框图,主要说明下列几点。
(1)从整机电路方框图中可以了解到整机电路的组成和各部分单元电路之间的相互关系。
(2)在整机电路方框图中,通常在各个单元电路之间用带有箭头的连线进行连接,通过图中的这些箭头方向,还可以了解到信号在整机各单元电路之间的传输途径等。
(3)有些机器的整机电路方框图比较复杂,有的用一张方框图表示整机电路结构情况,有的则将整机电路方框图分成几张。
(4)并不是所有的整机电路在图册资料中都给出整机电路的方框图,但是同类型的整机电路其整机电路方框图基本上是相似的,所以利用这一点,可以借助于其他整机电路方框图了解同类型整机电路组成等情况。
(5)整机电路方框图不仅是分析整机电路工作原理的有用资料,更是故障检修中逻辑推理、建立正确检修思路的依据。
2.2 系统电路方框图一个整机电路通常由许多系统电路构成,系统电路方框图就是用方框图形式来表示系统电路的组成等情况,它是整机电路方框图下一级的方框图,往往系统方框图比整机电路方框图更加详细。
图2所示是组合音响中的收音电路系统方框图。
三极管原理我以NPN三极管为例为你说明三极管的原理:首先三极管是由两个P-N结够成,NPN三极管就是两头是N型,中间是P型。
N端为电子端,P端为空穴端在制造三极管时,要把发射区的N型半导体电子浓度做的很大,基区P型半导体做的很薄,当基极的电压大于发射极电压(硅管要大0.7V,锗管要大0.3V)而小于集电极电压时,这时发射区的电子进入基区,进行复合,形成IE;但由于发射区的电子浓度很大,基区又很薄,电子就会穿过反向偏置的集电结到集电区的N型半导体里,形成IC;基区的空穴被复合后,基极的电压又会进行补给,形成IB。
晶体三极管具有放大、开关、振荡、混频、频率变换等作用,通常晶体三极管可以处理的功率至几百W,频率至几百MHz左右。
这样的晶体三极管是在一个本征半导体中由三层n型半导体和p型半导体构成的。
本章学习晶体三极管所具有的NPN型和PNP型结构以有晶体三极管的命名方法,并且从称为基极、集电极、发射极的三个电极中流过的电流值来研究晶体三极管中电流的流动方法和作用。
然后,为了能够正确地作用晶体三极管,对晶体三极管的最大额定值、晶体三极管上施加的电压和电流的关系等进行分析。
2.1 晶体三极管是P型和N型半导体和有机组合2.1.1 晶体三极管的各种各样形状和名称晶体三极管有三只脚,有的金属壳相当于其中一只脚。
如图2.1所示,对应于不同的用途,有各种各样形状的三极管。
另外,晶体三极管的名称根据JIS C 7012,按图2.3所示那样决定。
从晶体三极管的名称,我们可以了解其大致的用途和结构。
2.1.2 晶体三极管的结构和电路符号晶体三极管按结构粗分有npn型和pnp型两种类型。
Npn型如图2.2(a)所示,两端是n型半导体,中间是p型半导体。
Pnp 型如同图(b)所示,两端是p型半导体,中间是n型半导体。
在图2.2(a)、(b)中,被夹在中间的p型以及n型半导体部分,宽度只有数微米程度,非常的薄,这一部分称为基区(base:B)。
电气原理图及接线图识读方法VS画图技巧2016-11-11 07:30识图方法电气图纸一般可分为两大类,一类为电力电气图,它主要是表述电能的传输、分配和转换,如电网电气图、电厂电气控制图等。
另一类为电子电气图,它主要表述电子信息的传递、处理;如电视机电气原理图。
本文主要谈电力电气图的识读。
电力电气图分一次回路图、二次回路图。
一次回路图表示一次电气设备(主设备)连接顺序。
一次电气设备主要包括发电机、变压器、断路器、电动机、电抗器、电力电缆、电力母线、输电线等。
为对一次设备及其电路进行控制、测量、保护而设计安装的各类电气设备,如测量仪表、控制开关、继电器、信号装置、自动装置等称二次设备。
表示二次设备之间连接顺序的电气图称二次回路图。
一、电气图的种类电气图主要有系统原理图、电路原理图、安装接线图。
1.系统原理图(方框图)用较简单的符号或带有文字的方框,简单明了地表示电路系统的最基本结构和组成,直观表述电路中最基本的构成单元和主要特征及相互间关系。
2.电路原理图电路原理图又分为集中式、展开式两种。
集中式电路图中各元器件等均以整体形式集中画出,说明元件的结构原理和工作原理。
识读时需清楚了解图中继电器相关线圈、触点属于什么回路,在什么情况下动作,动作后各相关部分触点发生什么样变化。
展开式电路图在表明各元件、继电器动作原理、动作顺序方面,较集中式电路图有其独特的优点。
展开式电路图按元件的线圈、触点划分为各自独立的交流电流、交流电压、直流信号等回路.凡属于同一元件或继电器的电流、电压线圈及触点采用相同的文字。
展开式电路图中对每个独立回路,交流按U、V、W相序;直流按继电器动作顺序依次排列。
识读展开式电路图时,对照每一回路右侧的文字说明,先交流后直流,由上而下,由左至右逐行识读。
集中式、展开式电路图互相补充、互相对照来识读更易理解。
3.安装接线图安装接线图是以电路原理为依据绘制而成,是现场维修中不可缺少的重要资料。
电气原理图展开图与接线图的区别引言在电气工程中,电气原理图和展开图以及接线图是常用的工具,用于描述和传达电路的信息。
尽管这些图纸的目的是相似的,但它们在表示电路的方式和提供的信息方面存在差异。
本文将介绍电气原理图展开图和接线图的区别,以帮助读者更好地理解这两种图纸的特点和用途。
电气原理图电气原理图是一种用于表示电路的图纸,它致力于展示电路中各个元件之间的连接和关系。
电气原理图通过使用符号和线条来表示电路元件,并使用箭头来表示电流的流向。
这种图纸通常用于电路设计、维修和故障排除等领域。
电气原理图准确地展示了电路中各个部分的连接方式,并提供了详细的元件布局和连接信息。
它包含了电路中所有元件的符号和引脚,并利用线条来表示元件之间的导线和连接。
这种图纸通常包含了电气工程师需要理解和分析电路的全部信息,并且在设计和维修过程中起到重要的指导作用。
展开图展开图是一种以展开形式展示电路的图纸,它着重于展示和描述复杂电路中的关键部分和连接。
展开图可以是整个电路的展开,也可以是其中特定部分的展开。
这种图纸常用于电路生产过程中,其中需要将电路印刷于PCB板上。
展开图广泛应用于电子设备制造过程中,特别是在设计和组装复杂电路板时。
通过展开图,工程师可以清楚地了解电路板上元件之间的连接,从而更好地设计和安装电路。
展开图通常包含了更多的细节信息,例如元件的位置、引脚布局和连接方式。
接线图接线图是一种用于表示电路元件之间连接方式的简化图纸。
它通过使用直线和箭头来表示电路中的连接,并用简化的符号表示各个元件。
接线图常用于电路安装和布线过程中,它为电工提供了电路安装的指导和参考。
接线图是一种更加简明和直观的图纸形式,着重于元件之间的物理连接。
它消除了电气原理图中的复杂符号和细节信息,以更简化的方式展示电路的布局和连接。
接线图通常在安装电器设备时使用,例如家庭、办公室和工业领域的电气设备。
区别总结在电气工程中,电气原理图展开图和接线图是常用的工具,它们在表达电路信息和提供指导方面有所不同。
电气原理图名词解释
电气原理图是一种具有视觉表示功能的制图,它使用象征性的图形,代表电路元件或电子件和它们之间的关系,来描述电路工作原理。
它是电子设计工程师在详细设计电路时的重要设计语言,也是电路原
理的展示方式。
电气原理图中的元件主要用简化的符号表示,而不像电气绘图中
那样提供实物配置信息,元件的实际外形。
电气原理图中的连接表达
的是元件的逻辑关系或电路的功能关系,而不是实际的物理位置。
电气原理图主要用于描述电路结构,最新的自动制图工具可以将
电气原理图转换成电气绘图以确定元件位置,介绍电子件和连接点的
实际位置。
电气原理图有多种类型,包括双节点图、内部节点图、直流分析
图和时间域分析图等。
电气原理图通常结合着文字原理说明,也可以
简单地用一些文字标签来简要描述电路的功能。
电气原理图的种类与应用1. 什么是电气原理图电气原理图是一种用于表示电路原理的图形化表示方法。
它通过使用符号和线条来表示电子元件和它们之间的相互连接,从而清晰地展示电路的构成和功能。
在电气工程中,电气原理图是非常重要的工具,能够帮助工程师理解电路的运作原理,进行故障排查和设计新的电路。
2. 电气原理图的种类2.1 简化原理图简化原理图是最基本的电气原理图类型之一,它使用简化的符号和线条来表示电子元件和它们之间的连接。
它不考虑元件的实际形状和尺寸,只关注元件之间的逻辑关系和功能。
简化原理图通常用于初期的概念设计和基础学习。
2.2 网络原理图网络原理图是一种用于表示电路网络的特殊类型的电气原理图。
它使用节点和支路的概念来表示复杂的电路网络,更加清晰地展示电路的分支和连接关系。
网络原理图常用于电路分析和设计,可帮助工程师更好地理解电路的结构和性能。
2.3 控制原理图控制原理图是用于表示电气控制系统的一种电气原理图。
它主要用于描述控制器和被控对象之间的逻辑关系和控制信号流动。
控制原理图通常包括传感器、执行器、控制器等元件,能够清晰地展示控制系统的工作原理和信号传递路径。
2.4 电力原理图电力原理图是用于表示电力系统的电气原理图。
它主要用于描述电力发电、输送和分配的过程。
电力原理图通常包括发电机、变压器、开关设备等元件,能够帮助工程师理解电力系统的结构和运行方式。
2.5 电子原理图电子原理图是用于表示电子电路的电气原理图。
它主要用于描述电子元件(如二极管、晶体管等)和它们之间的电路连接。
电子原理图常用于电子产品的设计和维修,是电子工程师必备的工具之一。
3. 电气原理图的应用电气原理图广泛应用于电气工程领域的各个方面,下面列举了几个常见的应用场景:•电路设计:电气原理图是电路设计的基础,能够帮助工程师理清电路的结构和功能,并进行仿真和优化。
•电路分析:电气原理图可用于电路分析,通过分析电路的逻辑关系和信号流动,找出电路中的问题并进行修复。
电气原理图及接线图识读方法VS画图技巧2016-11-11 07:30识图方法电气图纸一般可分为两大类,一类为电力电气图,它主要是表述电能的传输、分配和转换,如电网电气图、电厂电气控制图等。
另一类为电子电气图,它主要表述电子信息的传递、处理;如电视机电气原理图。
本文主要谈电力电气图的识读。
电力电气图分一次回路图、二次回路图。
一次回路图表示一次电气设备(主设备)连接顺序。
一次电气设备主要包括发电机、变压器、断路器、电动机、电抗器、电力电缆、电力母线、输电线等。
为对一次设备及其电路进行控制、测量、保护而设计安装的各类电气设备,如测量仪表、控制开关、继电器、信号装置、自动装置等称二次设备。
表示二次设备之间连接顺序的电气图称二次回路图。
一、电气图的种类电气图主要有系统原理图、电路原理图、安装接线图。
1.系统原理图(方框图)用较简单的符号或带有文字的方框,简单明了地表示电路系统的最基本结构和组成,直观表述电路中最基本的构成单元和主要特征及相互间关系。
2.电路原理图电路原理图又分为集中式、展开式两种。
集中式电路图中各元器件等均以整体形式集中画出,说明元件的结构原理和工作原理。
识读时需清楚了解图中继电器相关线圈、触点属于什么回路,在什么情况下动作,动作后各相关部分触点发生什么样变化。
展开式电路图在表明各元件、继电器动作原理、动作顺序方面,较集中式电路图有其独特的优点。
展开式电路图按元件的线圈、触点划分为各自独立的交流电流、交流电压、直流信号等回路.凡属于同一元件或继电器的电流、电压线圈及触点采用相同的文字。
展开式电路图中对每个独立回路,交流按U、V、W相序;直流按继电器动作顺序依次排列。
识读展开式电路图时,对照每一回路右侧的文字说明,先交流后直流,由上而下,由左至右逐行识读。
集中式、展开式电路图互相补充、互相对照来识读更易理解。
3.安装接线图安装接线图是以电路原理为依据绘制而成,是现场维修中不可缺少的重要资料。
安装图中各元件图形、位置及相互间连接关系与元件的实际形状、实际安装位置及实际连接关系相一致。
图中连接关系采用相对标号法来表示。
二、识读电气图须知1.学习掌握一定的电子、电工技术基本知识,了解各类电气设备的性能、工作原理,并清楚有关触点动作前后状态的变化关系。
2.对常用常见的典型电路,如过流、欠压、过负荷、控制、信号电路的工作原理和动作顺序有一定的了解。
3.熟悉国家统一规定的电力设备的图形符号、文字符号、数字符号、回路编号规定通则及相关的国标。
了解常见常用的外围电气图形符号、文字符号、数字符号、回路编号及国际电工委员会(IEC)规定的通用符号和物理量符号(相关资料附后)。
4.了解绘制二次回路图的基本方法。
电气图中一次回路用粗实线,二次回路用细实线画出。
一次回路画在图纸左侧,二次回路画在图纸右侧。
由上而下先画交流回路,再画直流回路。
同一电器中不同部分(如线圈、触点)不画在一起时用同一文字符号标注。
对接在不同回路中的相同电器,在相同文字符号后面标注数字来区别。
5.电路中开关、触点位置均在"平常状态"绘制。
所谓"平常状态"是指开关、继电器线圈在没有电流通过及无任何外力作用时触点的状态。
通常说的动合、动断触点都指开关电器在线圈无电、无外力作用时它们是断开或闭合的,一旦通电或有外力作用时触点状态随之改变。
三、识读电气图方法1.仔细阅读设备说明书、操作手册,了解设备动作方式、顺序,有关设备元件在电路中的作用。
2.对照图纸和图纸说明大体了解电气系统的结构,并结合主标题的内容对整个图纸所表述的电路类型、性质、作用有较明确认识。
3.识读系统原理图要先看图纸说明。
结合说明内容看图纸,进而了解整个电路系统的大概状况,组成元件动作顺序及控制方式,为识读详细电路原理图作好必要准备。
4.识读集中式、展开式电路图要本着先看一次电路,再看二次电路,先交流后直流的顺序,由上而下,由左至右逐步顺序渐进的原则,看各个回路,并对各回路设备元件的状况及对主要电路的控制,进行全面分析,从而了解整个电气系统的工作原理。
5.识读安装接线图要对照电气原理图,先一次回路,再二次回路顺序识读。
识读安装接线图要结合电路原理图详细了解其端子标志意义、回路符号。
对一次电路要从电源端顺次识读,了解线路连接和走向.直至用电设备端。
对二次回路要从电源一端识读直至电源另一端。
接线图中所有相同线号的导线.原则上都可以连接在一起。
四、常用电气图形符号表2—1 部分常用电气图形符号和文字符号的新旧对照表一、图形符号图形符号通常用于图样或其他文件,用以表示一个设备或概念的图形、标记或字符。
图形符号含有符号要素、一般符号和限定符号。
常用图形符号见表2—1。
1.符号要素它是一种具有确定意义的简单图形,必须同其他图形结合才构成一个设备或概念的完整符号。
如常开主触电的符号就由接触器触点功能符号和常开触点符号组合而成。
2.一般符号用以表示一类产品和此类产品特征的一种简单的符号。
如电动机可用一个圆圈表示。
3.限定符号是一种加在其他符号上提供附加信息的符号。
运用图形符号绘制电气图时应注意:①符号尺寸大小、线条粗细依国家标准可放大与缩小,但在同一张图样中,统一符号的尺寸应保持一致,各符号之间及符号本身比例应保持不变。
②标准中示出的符号方位,在不改变符号含义的前提下,可根据图面布置的需要旋转,或成镜像位置,但是文字和指示方向不得到置。
③大多数符号都可以附加上补充说明标记。
④对标准中没有规定的符号,可选取GB4728《电气图常用图形符号》中给定的符号要素、一般符号和限定符号,按其中规定的原则进行组合。
二、文字符号文字符号用于电气技术领域中技术文件的编制,也可以标注在电气设备、装置和元器件上或近旁,以表示电气设备、装置和元器件的名称、功能、状态和特性。
文字符号分为基本文字符号和辅助文字符号,常用文字符号见表2—1。
1.基本文字符号基本文字符号有单字母符号与双字母符号两种。
单字母符号按拉丁字母顺序将各种电气设备、装置和元器件划分为23大类,每一类用一个专用单字母符号表示,如“C”表示电容器类,“R”表示电阻器类等。
双字母符号由一个表示种类的单字母符号与另一个字母组成,且以单字母符号在前,另一个字母在后的次序排列,如“F”表示保护器件类,则“FU”表示为熔断器,“FR”表示为热继电器。
2.辅助文字符号辅助文字符号用来表示电气设备、装置和元器件以及电路的功能、状态和特征。
如“L”表示限制,“RD”表示红色等。
辅助文字符号也可以放在表示种类的单字母符号之后组成双字母符号,如“YB”表示,“SP”表示等。
辅助字母还可以单独使用,如“ON”表示接通,“M”表示中间线,“PE”表示保护接地等。
三、接线端子标记1.三相交流电路引入线采用L1、L2、L3、N、PE标记,直流系统的正、负线分别用L+、L―标记。
2.分级三相交流电源主电路采用三相文字代号U、V、W的前面加上阿拉伯数字1、2、3等来标记。
如1U、1V、1W、2U、2V、2W 等。
3.各电动机分支电路各接点标记采用三相文字代号后面加数字来表示,数字中的个位数表示电动机代号,十位数字表示该支路各结点的代号,从上到下按数值大小顺序标记。
如U11表示M1电动机的第一相的第一个节点代号,U21表示M1电动机的第一相的第二个节点代号,以此类推。
4.三相电动机定子绕组首端分别用U1、V1、W1标记,绕组尾端分别用U2、V2、W2标记,电动机绕组中间抽头分别用U3、V3、W3标记。
5.控制电路采用阿拉伯数字编号。
标注方法按“等电位”原则进行,在垂直绘制的电路中,标号顺序一般按自上而下、从左至右的规律编号。
凡是被线圈、触点等元件所间隔的接线端点,都应标以不同的线号。
五、常用基本文字符号一、电气设备常用文字符号(二)设备、装置和元、器件种类名称举例基本文字符号测量设备试验设备指示器件记录器件积算测量器件信号发生器P电流表PA (脉冲)计数器PC 电度表PJ 记录仪表PS 时钟操作时间表PT 电压表PV电力电路的开关器件Q 断路器QF电动机保护开关QM隔离开关QS电阻器电阻器变阻器R 电位器RP测量分流器RS热敏电阻器RT压敏电阻器RV控制、记忆、信号电路的开关器件选择器拨号接触器连接级机电式有或无传感器(单级数字S传感器)控制开关SA选择开关按钮开关SB液体标高传感器SL压力传感器SP位置传感器(包括接近传感器)SQ转速传感器SR温度传感器ST变压器T 电流互感器TA控制电路电源用变压器TC电力变压器TM 磁稳压器TS 电压互感器TV调制器变换器鉴频器解调器变频器编码器变流器逆变器整流器电报译码器U电子管晶体管气体放电管二极管晶体管晶闸管V电子管VE 控制电路用电源的整流器VC传输通导波导天线导线电缆母线波导波导定向耦合器偶极天线抛物面天线W端子插头插座连接插头和插座接线柱电缆封端和接头焊接端子板X连接片XB 测试插孔XJ插头XP插座XS端子板XT电气操作的机械器件气阀Y 电磁铁YA电磁制动器YB电磁离合器YC电磁吸盘YH电动阀YM电磁阀YV终端设备混合变压器电缆平衡网络压缩扩展器滤波器均衡器限幅器晶体滤波器网络电气设备常用文字符号—基本文字符号(一)辅助文字符号名称辅助文字符号名称A电流M主A模拟M中AC交流M中间线AAUT 自动MMAN手动ACC加速N中性线ADD附加OFF 断开ADJ可调ON 接通(闭合)AUX辅助OUT输出ASY异步P压力B制动P 保护BRKPE 保护接地BK黑PEN保护接地与中性线共用BL蓝PU不接地保护BW向后R记录C控制R右CW顺时针R反CCW逆时针RD红色D延时(延迟)R复位RSTD差动RES备用D数字RUN运转D降S信号DC直流ST启动S置位、定位DEC减SETE接地SAT饱和EM紧急STE步进F快速STP停止FB反馈SYN同步FW正,向前T温度GN绿T时间H高TE无噪音(防干扰)接地IN输入V真空INC增V速度IND感应V电压L左WH白L限制YE黄L低LA闭锁六、电缆线规格型号一览表一、电线电缆产品主要分为五大类:1、裸电线及裸导体制品本类产品的主要特征是:纯的导体金属,无绝缘及护套层,如钢芯铝绞线、铜铝汇流排、电力机车线等;加工工艺主要是压力加工,如熔炼、压延、拉制、绞合/紧压绞合等;产品主要用在城郊、农村、用户主线、开关柜等。
2、电力电缆本类产品主要特征是:在导体外挤(绕)包绝缘层,如架空绝缘电缆,或几芯绞合(对应电力系统的相线、零线和地线),如二芯以上架空绝缘电缆,或再增加护套层,如塑料/橡套电线电缆。
主要的工艺技术有拉制、绞合、绝缘挤出(绕包)、成缆、铠装、护层挤出等,各种产品的不同工序组合有一定区别。
产品主要用在发、配、输、变、供电线路中的强电电能传输,通过的电流大(几十安至几千安)、电压高(220V至500kV及以上)。