日产汽车点火电路
- 格式:doc
- 大小:176.00 KB
- 文档页数:6
东风日产新轩逸轿车电路图作者:黄森
来源:《汽车与驾驶维修》2013年第02期
继老款轩逸征战市场多年后,为了增强轩逸轿车的竞争力,东风日产汽车公司推出了新款轩逸轿车。
相对于老款车型而言,新轩逸轿车采用新型动力系统及传动系统,并对车身电气系统进行了升级。
为了方面广大非特约维修站维修员对该车的维修,在此对该车的部分电路图进行了整理,希望对大家有所帮助。
(1)车身控制单元相关电路图(图1)
(2)网络通信系统电路图(图2)
(3)起动系统电路图(图3)。
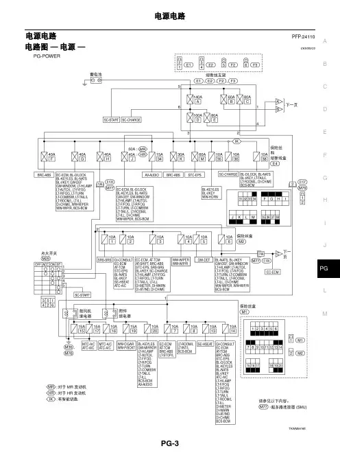
C D E F G H I J L MA B PG 电源电路PFP:24110图解CKS0016O电路图 — 电源 —CKS0016N 蓄电池电源 — 点火开关在任何位置C D E F G H I J L MA BPGC D E F G H I J L MA BPGC D E F G H I J L MA BPG附加电源 — 点火开关处于“ACC”或“ON”位置C D E F G H I J L MA B PG点火电源 — 点火开关处于“ON ”和/或“START ”位置CDEFGHIJLMABPGCDEFGHIJLMABPG保险丝CKS00153●如果保险丝已经熔断,在更换新的保险丝前,请先排除故障。
●请使用符合额定值的保险丝。
请勿使用超过额定值的保险丝。
●请勿只将保险丝部分地插入;而应将其正确地插入到保险丝座中。
●如果车辆长时间不使用,请拆下用于 “ELECTRICAL P ARTS (BA T)”的保险丝。
熔断线CKS00154通过外部目视或用手指触摸都可以检查出已熔断的熔断线。
如果无法根据其状况确定,请使用电路测试仪或测试灯检测。
注意:●如果熔断线熔断,很可能是临界电路(电源或大电流电路)短路造成的。
在这种情况下,应仔细检查并排除故障原因。
●请勿在熔断线外部包裹乙烯胶带。
特别注意:切勿使熔断线接触任何其他线束、乙烯或橡胶部件。
断电器CKS00155电流通过正温度系数热敏电阻时将产生热量。
热敏元件的温度(和电阻)会随电流的变化而变化。
过大的电流会导致热敏元件的温度升高。
当温度上升到规定值时,电阻将急剧增大,从而控制电路中的电流。
电流减小后,热敏元件的温度也随之降低。
电阻也将随之减小。
此时,电路中的电流恢复正常。
CEL083CKIH0274ESEL109WCDEFGHIJLMABIPDM E/R (发动机室智能电源分配模块)PFP:284B7CONSULT-II 诊断仪功能 (IPDM E/R)CKS000WJ主动测试注:远光前大灯每隔 1 秒重复远光和近光。
日产点火系统:图(NISSAN)日产遮光盘上大孔是判别1缸压缩上止点,4缸排气上止点燃油顺序喷射从四缸开始实现又称90˚信号。
主要使用于日产蓝鸟、SR18/SR20/U13、广州云豹遮光盘外部有360个小孔。
用来检测曲轴转角和转速相当于其他公司CKP信号。
而90˚信号相当于其他公司CMP信号。
在起动车时为同时喷射但是如果遮光盘太脏或者不平,会造成发动机加速不良严重时伴有回火。
反馈电容电阻器损坏后会造成不着车,转速表不转。
此元件安装于发动机后侧相当于丰田公司IGF反馈信号,即控制燃油又控制转速表。
1日产公司点火器内部就是一个大功率三机管,控制高压包负线间断性搭铁。
安装于发动机后端与变速器结合处,损坏后可用三菱公司代替。
2 发光二极管、光敏二极管、遮光盘三者关系:遮光盘上方安装发光二极管下方为光敏二极管,它们相对应在工作时遮光盘在转动时光线通过小孔照射光敏二极管。
光敏二极管就会倒通ECU就是根据倒通频率控制喷油器。
3 工作原理:起动时首先给电脑一个STA(起动加浓)信号控制喷油器同时喷射,使冷车容易起动。
在起动同时分电器转动内围的遮光盘开始转动产生1˚信号或90˚信号,当电脑收到此信号会通过IGT(IB)线向三机管基极供电。
控制三机管到通在三机管倒通与截止的瞬间控制高压包跳火开始着车。
着车后电脑根据遮光盘外围的转速信号控制各缸点火,同时电脑会再次收到大缺口(1缸信号)信号时控制燃油从同时喷射改变为燃油顺序喷射。
当点火成功后电脑会收到反馈信号控制再次喷油,如没收到此信号将切断燃油同时转速表也不能工作。
4 分电器各端子电压:日产风度A32、A33点火电路(V型1-2-3-4-5-6)图:1 特点:1)在日产风度A32车型中采用VQ20、VQ25、V6型发动机2)采用三个传感器:CMPS、CKPS1、CKPS2CMPS位于正时凸轮轴前侧(磁脉冲式)信号齿为1个,阻值为1200~1500Ω用来检测一缸上止点和燃油喷射转换。
EL电气系统EL变更注意事项•电路图已被更改•组合仪表已被更改•大灯已被更改•大灯变光控制器已被更改•加装了大灯清洗器欧洲车型•多功能遥控系统中增加了危险提示功能欧洲车型•NATS 日产防盗系统已被更改欧洲车型目录注意事项 (4)辅助约束系统SRS气囊和安全带张紧器...............................................4电源电路..............................................................5原理图..............................................................5电路图 电源.........................................6电瓶...................................................................13维修数据及技术参数SDS .......................13起动系统............................................................14电路图 启动 /M/T 车型........................14电路图 启动 /左舵A/T 车型................15电路图 启动 /右舵A/T 车型................16结构...............................................................17维修数据及技术参数SDS .......................19充电系统............................................................20电路图 充电 /柴油发动机及VG发动机.....................................................20电路图 充电 KA 及Z发动机........21结构...............................................................22维修数据及技术参数SDS .......................24组合开关............................................................25检查...............................................................25大灯 普通型 ............................................26电路图 大灯 /左舵车型........................26电路图 大灯 /右舵车型........................28灯泡更换........................................................30对光调整........................................................30近光灯...........................................................31大灯 昼间灯光昼间灯光系统系统 .................................32电路图 DTRL .....................................32灯泡更换.. (35)对光调整 (35)大灯 近光近光变暗照明系统变暗照明系统 ..........................36电路图 DIMDIP ..................................36灯泡更换........................................................39对光调整........................................................39大灯 大灯对光大灯对光控制控制 .................................40电路图 大灯对光 ................................40驻车灯牌照灯和尾灯......................................42电路图 尾灯 /欧洲左舵车型除外.........42电路图 尾灯 /欧洲左舵车型................44制动制动灯灯...............................................................46电路图 制动灯 ....................................46倒车灯...............................................................47电路图 倒车灯 /M/T 车型....................47电路图 倒车灯 /A/T 车型.....................49后雾灯...............................................................50电路图 后雾灯 /左舵车型....................50电路图 后雾灯 /右舵车型....................51转向转向灯灯和危险警告灯..........................................52电路图 转向灯.........................................52故障诊断........................................................54照明...................................................................55电路图 照明 /左舵车型........................55电路图 照明 /右舵车型........................57室内灯...............................................................59电路图 室内灯 ....................................59聚光灯...............................................................60电路图 聚光灯 ....................................60仪表...................................................................61系统说明.. (61)组合仪表/带转速表 (62)组合仪表/不带转速表 (63)示意图/带转速表 (64)示意图/不带转速表 (65)结构 (66)电路图仪表/汽油发动机带转速表 (67)电路图仪表/汽油发动机不带转速表 (69)电路图仪表左舵柴油发动机车型带转速表 (70)电路图仪表右舵柴油发动机车型带转速表 (72)电路图仪表/柴油发动机不带转速表 (74)诊断模式中仪表的操作和里程/行程表部件的检查 (75)故障诊断/带转速表 (76)故障诊断/不带转速表 (81)警告灯 (86)示意图/带转速表 (86)示意图/不带转速表 (87)电路图警告灯/汽油发动机带转速表 (88)电路图警告灯/汽油发动机不带转速表 (92)电路图警告灯/柴油发动机带转速表 (96)电路图警告灯/柴油发动机不带转速表 (100)A/T指示灯 (105)电路图 AT指示灯/右舵车型 (105)警钟 (106)电路图警钟/除欧洲澳大利亚及中东以外的柴油发动机 (106)电路图警钟/欧洲左舵车型 (107)电路图警钟/欧洲右舵车型 (108)前雨刮器和洗涤器 (109)电路图雨刷器/带间歇运动的地板档车型 (109)电路图雨刷器/不带间歇运动的地板档车型 (110)电路图雨刷器/不带间歇运动的右舵转向柱档车型 (114)大灯清洗器 (116)电路图大灯清洗器 (116)喇叭 (117)电路图喇叭 (117)点烟器 (118)电路图点烟器 (118)时钟 (119)电路图时钟 (119)除雾器 (120)电路图除雾器 (120)音响 (121)电路图音响/欧洲以外左舵车型 (121)电路图音响/欧洲左舵车型 (124)电路图音响/欧洲以外右舵车型 (125)电路图音响/欧洲右舵车型 (126)音响天线 (127)电动天线/电路图电动天线 (127)电动车门反光镜 (128)电路图反光镜/中东以外左舵车型 (128)电路图反光镜/中东左舵车型 (129)电路图反光镜/右舵车型 (130)加热式座椅 (131)电路图加热式座椅 (131)电动车窗 (133)示意图/不带防夹探测功能 (133)示意图/带防夹探测功能 (134)电路图车窗/不带防夹探测功能 (135)电路图车窗/带防夹探测功能 (139)故障诊断/不带防夹探测功能的欧洲车型 (143)故障诊断/带防夹探测功能的欧洲车型 (144)电动门锁/欧洲车型欧洲车型除外除外 (146)电路图门锁D/LOCK (146)电动门锁/欧洲车型 (148)电路图门锁D/LOCK (148)多功能遥控系统/欧洲车型 (150)系统说明 (150)多功能遥控系统 (151)电路图多功能MULTI (151)故障诊断 (152)ID码输入步骤 (154)遥控器电池的更换 (155)防盗报警系统 (156)电路图 DIMDIP (156)NATS 日产防盗系统 (157)EL零部件及线束插头位置................................157系统说明......................................................158系统组成......................................................159电路图 NATS /左舵车型...................160电路图 NATS /右舵柴油发动机车型..................................................161CONSULT-II 诊断仪....................................162故障诊断......................................................164如何更换NATS IMMU................................175电气部件的位置...............................................177发动机舱......................................................177乘客舱.........................................................178线束布置..........................................................180主线束.........................................................180发动机舱线束..............................................194发动机控制线束/KA 发动机. (202)发动机控制线束............................................204发动机线束...................................................208发动机线束...................................................214仪表线束.......................................................216底盘线束和尾部线束.....................................217前车门线束左侧.....................................218前车门线束右侧.....................................219后车门线束...................................................220电路图代码单元代码..................................221超多路连接器SMJ ....................................折页端口排列......................................................折页保险丝和熔断保险丝和熔断线线...............................................折页线端口排列..................................................折页控制单元..........................................................折页端口排列......................................................折页连接插头J/C .............................................折页端口排列......................................................折页辅助约束系统SRS气囊和安全带张紧器辅助约束系统SRS如气囊和安全带张紧器与安全带同时使用可以有助于减少汽车碰撞时驾驶员和前座乘客受伤的危险性和严重程度日产A33车型的SRS系统由以下部分构成组成部分根据销往国家不同而不同驾驶员气囊模块在方向盘中前座乘客气囊模块在前排乘客一侧的仪表板中安全带张紧器诊断传感器单元警告灯线束和螺旋电缆如何安全地维护该系统的有关信息请参阅维修手册的RS部分警告•为避免SRS系统失效而增加车辆碰撞时人身伤亡的危险性所有保养操作应由日产公司授权的经销商进行保包括不正确的拆卸和安装SRS系统都是否可能引起本系统的错误动作从而造成人身伤•养不当亡事故关于螺旋电缆和安全气囊的拆卸方法请参见RS部分•除本手册中说明的操作外不许使用电器测试设备对是否关SRS系统的电路进行测试SRS的配线线束可通过黄色线束接头识别ELZ 发动机电瓶Z D 发动机带有中断探测功能的电动车窗G L O W前大灯D T R L 大灯变暗后雾灯电负荷信号前大灯D T R L 大灯变暗音响充电冷却风扇电负荷信号除雾器制动开关A B S 停车灯后窗除雾器室内灯聚光灯大灯变暗大灯变光尾灯照明警钟转向灯车速传感器I M L /D L G L O W 主供电电路不可检测项目自动空调仪表时钟电动天线多功能遥控P R W I R E N A T S充电喇叭主供电凸轮轴位置传感器点火信号点火系统碳罐控制电磁阀主供电电路I N J P M P A P S E C M 继电器E G R 流量控制阀I N T /V 主供电电路I N J P M P A P S E C M 继电器E G R 流量控制阀I N T /V N A T S照明开关断电器 -1断电器 -2门锁车窗点火开关自动照明单元大灯对光尾灯照明警钟尾灯点火主点火信号启动启动信号G L O W P L A D T R L 附件继电器电动车窗继电器点火继电器-1点火继电器-2F P C M音响天线点烟器前大灯清洗器除雾反光镜车窗加热座椅转向灯车速传感器I M L /D L G L O W车速传感器M T R 不可检测项目A B S 气囊充电D T R L倒档灯仪表警告灯A T 指示灯N A T SP N P 开关电负荷信号故障指示灯/数据接口加热主供电节气门位置传感器A /T 电源及油温传感器不可检测项目换档A B S 启动D T R L 大灯变暗警钟除雾车窗多功能遥控雨刷器主供电点火信号节气门位置开关氧传感器加热氧传感器加热氧传感器E C M 继电器A A C 阀N A T S燃油泵燃油泵控制模块A I R R E G阻风门断油开关阀气囊喷油嘴G L O W E G R 流量控制阀P L A F C U T冷却风扇F I C D F I 电位计空调切断手动空调自动空调暖风手动空调自动空调带自动照明系统不带自动照明系统的欧洲左舵车型除外Y D 发动机除外Y D 和Z D 发动机欧洲左舵车型Y D 发动机K A 和V G 发动机Z 和V G 发动机T D Q D 和Z D 发原理图电路图 — 电源 —电瓶供电 — 点火开关在任何位置电瓶汽油发动机TD 和QD 发动机YD 和ZD 发动机YD 发动机YD 发动机除外KA 和VG 发动机柴油发动机和VG 发动机除外带有中断探测功能的电动车窗下页保险丝和熔断线盒断电器 -2至EL-充电至至至至至至至至至至参见上页折页EL-充电EL-充电EL-车窗LC-冷却风扇EC-冷却风扇EL-喇叭EL至EL-POWER-02YD 和ZD 发动机至EC-GLOW 接前页保险丝和熔断线盒至EL-AUDIO至BR-ABS至BR-ABS至EL-H/LAMP EL-DTRL EL-DIMDIP EL-R/FOG至EC-MAIN EC-INJPMP EC-APSEC-ECMRLY EC-EGVC/V EC-INT/S EL-INATS至EC-LOAD EL-H/LAMP EL-DTRL EL-DIMDIP至EL-POWER-0405欧洲左舵车型YD 发动机TD QD 和ZD 发动机接下页照明开关接前页自动照明单元尾灯保险丝尾灯开关尾灯输出欧洲左舵车型除至带自动照明系统不带自动照明系统的欧洲左舵车型至EL-POWER-01断路器-1至EL-POWER-06保险盒参见上页折页至至至EL-TAIL/L至至至至至EL附件供电 — 点火开关在ACC或ON 位置电瓶参见EL-POWER-0102YD 发动机YD 发动机除外点火开关附件继电器保险丝盒至至至至参见上页折页电路图 — 电源 —续点火供电 — 点在火开关ON 和/或START位置点火继电器-1向上点火继电器-1电瓶参见EL-POWER-0102Z 和VG 发动机YD 发动机YD 发动机除外至EL-POWER-07点火开关下页至EL-POWER-07保险盒参见上页折页至EC-IGN EC-MAIN EC-IGN/SG至EL-H/SEAT至EL-TURN至EC-VSS EC-MIL/DL EC-GLOW AT-VSSMTR AT-NONDTC BR-ABS RS-SRSEL-CHARGE EL-DTRL EL-BACK/L EL-METEREL-WARN EL-AT/INDEL-NATS至EC-PNP/SW EC-LOAD EC-MIL/DL EC-HEATUP AT-MAIN AT-TPS AT-BA/FTS AT-NONDTC AT-SHIFT BR-ABSEL-START EL-DTRL EL-DIMDIP EL-CHIME EL-DEF至EL-WIPER向上EL电路图 — 电源 —续向上Z 发动机ZD 发动机用于欧洲车型的KA 发动机用于欧洲车型的除KA 发动机以外的ECM 控制发动机电瓶参见EL-POWER-01接前页断电器 -1电动车窗继电器保险丝盒至EC-MAIN EC-IGN/SG EC-TP/SW EC-O2S1B1EC-O2S2B1EC-O2H1B1EC-O2H2B1EC-HO2S EC-ECMRLY至EC-F/PUMP EC-FPCM EC-AIRREG至EC-CHOKE EC-FCUT EC-SWL/V至RS-SRS至EC-INJECT EC-GLOW EC-EGRC/V EC-PLA EC-FCUT至EL-车窗参见上页折页电路图 — 电源—续至EL-POWER-05点火开关至EL-启动至EL-POWER-05点火继电器-2保险丝盒至LC-COOL/F EC-COOL/F EC-FICD EC-FIPOT EC-A/CCUT HA-A/C M HA-A/C A 至HA-HEATERHA-A/C MHA-A/C A至EC-S/SIGEC-GLOWEC-PLAEL-DTRL向上电瓶EL维修数据及技术参数SDS欧洲一般地区澳大利亚YD25ZD30适用车型标准选装标准TYPE 110D26R 115D31R 容量V-AH12 - 6412 - 70电瓶参见EL-电源汽油发动机柴油发动机VG 发动机除外柴油发动机和化油器发动机点火开关启动马达电瓶参见上页折页电路图 — 启动 —/M/T 车型KA 发动机EL点火开关在ON 或START 位置电瓶参见EL-电源驻车/空档位置开关点火开关至EC-PNP/SW驻车档/空档继电器启动马达电瓶参见上页折页电瓶点火开关在ON 或START 位置电瓶参见EL-电源KA 发动机VG 发动机驻车/空档位置开关点火开关至EC-PNP/SW驻车档/空档继电器启动马达参见上页折页EL结构扭力弹簧推杆电磁开关总成调整盘盘厚度防尘盖E 型卡圈止推垫片电刷电刷弹簧后盖轴承双头螺栓后盖电刷支架电刷+轴叉磁场线圈电枢小齿轮总成小齿轮限位器限位器卡圈齿轮壳齿轮壳轴承防尘盖调整盘盘厚度扭力弹簧防尘盖齿轮壳小齿轮限位器离合器总成电磁开关总成换档杆双头螺栓限位器卡圈回位弹簧轴承挡圈小齿轮轴后盖电刷-电刷弹簧电刷+轴叉磁场线圈电枢总成N ⋅m kg-min-lbN ⋅m kg-min-lb单位mm in单位mm in高温润滑脂加注区MEL700P扭力弹簧推杆结构续卡环齿轮壳调整盘盘厚度电磁开关总成轴承电枢密封圈小齿轮总成换档杆密封圈垫圈轴承盖双头螺栓卡环盘盘小齿轮限位器限位器卡圈中央支架减速齿轮小齿轮轴总成电刷-电刷支架电刷弹簧电刷轴叉高温润滑脂加注区mminN ⋅m kg-m in-lbMEL702PEL维修数据及技术参数SDS起动机M2TS0571M3T29482DS114 - 348AS114 - 295BS13-527BMITSUBISHIHITACHI类型减速非减速减速2WD4WD2WD 4WD YD25Z24ZD30适用车型标准值标准值选装标准值系统电压v12端子电压v 11.011.511.0电流A 小于145小于60少于160*个空载转速rpm 大于3,200大于6,500大于7,000大于6,000大于3,300换向器最小直径mm in 31.4 1.23639.0 1.53535.5 1.398电刷最小长度mmin11.00.43311.50.45312.00.47211.00.433电刷弹簧张紧力N Kg Lb26.7 - 36.12.7 - 3.76.0 - 8.213.7 - 25.51.4 - 2.63.1 - 5.717.7 - 21.61.8 - 2.24.0 - 4.917.6 - 21.61.8 - 2.24.0 - 4.928.4 - 34.32.9 - 3.56.4 - 7.7轴承与电枢轴的间隙 mm in 小于0.20.008—小齿轮前缘与小齿轮限位器间的间隙mm in —0.5 - 2.00.020 - 0.0790.3 - 2.50.012 - 0.098—小齿轮伸出长度间隙mmin0.5 - 2.00.020 - 0.079—0.3 - 2.00.01 - 0.079包括磁力开关电流电路图 — 充电 —/柴油发动机及VG 发动机电瓶点火开关在ON 或START 位置参见EL-电源VG 发动机除TD 和ZD 发动机带转速表不带转速表参见上页折页发电机组合仪表充电警告灯TD 和QD 发动机除YD 发动机外TD 发动机YD 和ZD 发动机GEL368AEL电路图 — 充电 —KA 及Z 发动机电瓶点火开关在ON 或START 位置保险丝和熔断线盒参见EL-电源参见EL-电源组合仪表充电警告发电机带转速表不带转速表参见上页折页结构MEL703PSEL544V滑环制动盘挡块前轴承前盖皮带轮定子后盖二极管总成IC 电压调节器总成风扇导板定子滑环制动盘挡块前轴承前盖皮带轮后盖二极管总成IC 电压调节器总成EL结构续MEL704P后轴承制动盘轴承挡圈前轴承前盖皮带轮后盖二极管总成IC 电压调节器总成定子维修数据及技术参数SDS 发电机A5TA5271A7TA8471A5TA5372A3TB0699LR 160-745LR160-728E 类型MITSUBISHI HITACHIZ24适用车型KA24DE标准型选装型*YD25ZD30TD27QD32额定值V-A12 - 7012 - 3512 - 7012 - 9012 - 60接地极性负板空载下的最小转速当施加13.5 V电压时rpm小于1,300低于1,000热输出电流13.5 V电压时A/rpm大于14/1,300大于54/2,500大于27/2,500大于18/1,300大于51/2,500大于29/1,300大于76/2,500大于88/5,000大于27/2,500大于27/2,500大于27/2,500调节输出电压V14.1 - 14.7电刷最小长度mm in5.00.206.00.236电刷弹簧压力N g oz4.8 - 6.0487 - 61217.25 - 21.59 1.0 - 3.43102 - 350 3.60 - 12.34滑环最小外径mm in22.10.87026.0 1.024转子磁场线圈电阻Ω 2.5 - 2.9 2.7 - 3.2 2.5 - 2.9 2.1 - 2.5 2.6 2.58!带助力转向及空调的车型EL检查欧洲以外右舵车型清洗关闭雨刷器转向灯间歇清洗灯灯光及转向灯(灯光及转向灯)雨刷器关闭间歇高速清洗转向灯灯灯灯光及转向灯无间歇档或带转向柱档带地板档及间歇档雨刷器及清洗器灯喇叭照明开关雨刷及清洗器开关带转向柱档及间歇档雨刷及清洗器开关带地板档及间歇档雨刷放大器在组合开关中雨刷及清洗器开关无间歇档转向信号灯开关喇叭开关无气囊系统大灯 — 普通型 —电路图 — 大灯 —/左舵车型电瓶参见EL-电源照明开关OFF远光近光超车下页下页参见上页折页远光近光超车远光远光近光近光超车超车大灯 — 普通型 —EL接前页带转速表不带转速表远光近光左大灯组合仪表远光指示灯远光近光右大灯参见上页折页电路图 — 大灯 —/左舵车型续大灯 — 普通型 —电瓶参见EL-电源照明开关OFF近光超车远光下页下页参见上页折页近光超车远光近光超车远光近光超车远光电路图 — 大灯 —/右舵车型大灯 — 普通型 —EL电路图 — 大灯 —/右舵车型续接前页带转速表不带转速表远光近光远光近光左大灯组合仪表远光指示灯接前页右大灯大灯 — 普通型 —灯泡灯泡更换更换大灯是半封闭光柱式的使用可更换的卤素灯泡更换灯泡可在发动机舱内进行不必拆卸大灯本身•只能握住灯泡的塑料座千万不要碰玻璃外壳1断开电瓶电缆2从灯泡后部断开线束插头3拉出橡胶盖4推动并提起固定销使其松开5小心地拆下大灯灯泡拆卸时不要摇晃灯泡6按照拆卸的相反顺序进行安装注意不要让大灯反光罩中长时间没有灯泡如果灰尘水分烟雾等进入大灯内可能会影响大灯的性能应在拆下大灯反光罩中的灯泡后立即安装新的灯泡对光调整进行大灯对光调整时使用对光仪对光墙或大灯测试仪对光仪应按照各自的操作手册进行正确的维护校准及使用如果没有对光仪可按照下面的步骤进行详细情况可参考本国的有关法规a 使所有的轮胎充气到正常压力b 将车辆和测试仪放在同一个水平面上c 车辆除了驾驶员外或在驾驶员位置放置同等重物是空载的冷却液发动机机油加到正常液位加满油箱注意在装有大灯对光装置的车上进行对光调节时确保对光开关置于0位推动拆下定位销推动并上提松开橡胶盖大灯对光控制开关大灯 — 普通型 —EL近光灯1打开大灯近光灯2用调整螺钉进行对光调整•首先完全拧紧调整螺钉然后通过松开螺钉来进行调整•调节大灯使主光线与车身中心线平行并对准图示的P点•左图显示了右侧行驶车辆的大灯对光方式对于左侧行驶车辆对光方式相反•图中的虚线表示大灯的中心线H大灯水平线WL两大灯中心线的距离L 5,000 mm196.85 in C65 mm2.56 in多光束型大灯非多光束型大灯H大灯水平中心线大灯前的垂直中线大灯中心高度可接受区域SEL254IGEL454AGEL453A电路图— DTRL —电瓶点火开关处于START位置点火开关在ON或START位置参见EL-电源下页组合仪表充电警告灯带转速表不带转速表参见上页折页GEL371A下页远光近光超车远光近光超车远光近光超车下页接前页汽油发动机OFF远光近光超车照明开关接前页发电机右侧对光灯输出左侧对光灯输出自动照明单元参见上页折页GEL372A下页接地尾灯输出自动照明单元带转速表不带转速表接前页至停车灯牌照灯尾灯及照明灯远光近光远光近光左大灯组合仪表远光指示灯右大灯参见上页折页EL灯泡更换灯泡更换请参见EL-30页的大灯 ─ 普通型─对光调整对光调节请参见EL-30页的大灯 ─ 普通型─电路图— DIMDIP —电瓶点火开关在ON或START位置参见EL-电源下页右侧保险丝左侧保险丝点火开关变暗灯单元参见上页折页GEL374AEL近光远光超车近光远光超车近光远光超车接前页带转速表不带转速表OFF近光远光超车照明开关组合仪表远光指示灯下页右侧对光控制左侧对光控制右侧主供电间隙变光控制单元参见上页折页接地左侧变光输出左大灯变暗灯单元远光近光远光近光左大灯右大灯接前页GEL376AEL灯泡更换灯泡更换请参见EL-30页对光调整对光调节请参见EL-30页大灯 — 大灯对光控制 —1ST2ND1ST2ND 电路图 — 大灯对光—电瓶参见EL-电源欧洲车型欧洲以外车型带自动照明系统无自动照明系统的欧洲车型OFF照明开关OFF照明开关下页尾灯保险丝尾灯开关尾灯输出自动照明单元参见上页折页大灯 — 大灯对光控制 —EL电路图 — 大灯对光 —续照明前大灯对光开关接前页左前大灯对光马达前大灯对光马达右侧参见上页折页电路图—尾灯 —/欧洲左舵车型除外电瓶参见EL-电源多光束型大灯非多光束型大灯欧洲车型及欧洲以外照明开关左舵车型欧洲以外右舵车型下页右前组合灯驻车灯左前组合灯驻车灯参见上页折页EL电路图 — 尾灯 —/欧洲左舵车型除外续接前页尾灯右后组合灯除A 型底盘或标准后车身以外的欧洲澳大利亚及中国车型除带脚踏板保险杠的车型除右侧牌照灯左侧牌照灯左后组合灯尾灯制动灯至EL-制动灯制动灯电路图—尾灯 —/欧洲左舵车型电瓶参见EL-电源带自动照明系统无自动照明系统照明开关下页右前组合灯驻车灯尾灯保险丝尾灯开关尾灯输出昼间灯光单元左前组合灯驻车灯参见上页折页EL电路图 — 尾灯 —/欧洲左舵车型续A 型底盘车型A 型底盘以外车型带脚踏板保险杠的车型除接前页尾灯制动灯尾灯制动灯右后组合灯右侧牌照灯接前页左侧牌照灯左后组合灯至EL-制动灯GEL380A电路图 — 制动制动灯灯 —电瓶参见EL-电源除A 型底盘或标准后车身以外的欧洲澳大利亚及中国车型除欧洲左舵车型除外带高位制动灯松开踩下制动灯开关至EL-制动灯高位制动灯尾灯制动灯左后组合灯尾灯制动灯右后组合灯EL电路图 — 倒车灯 —/M/T 车型除VG 发动机点火开关在ON 或START 位置参见EL-电源左舵柴油机车型左舵汽油机车型右舵车型汽油发动机柴油发动机除A 型底盘或标准后车身以外的欧洲澳大利亚及中国车型除外其它倒车灯开关右后组合灯倒车灯左后组合灯倒车灯参见上页折页电路图—倒车灯 —/M/T车型续VG发动机点火开关在ON或START位置参见EL-电源A型底盘车型除外其它倒车灯开关右后组合灯倒车灯左后组合灯倒车灯EL电路图 — 倒车灯 —/A/T 车型点火开关在ON 或START 位置参见EL-电源左舵车型右舵车型A 型底盘或标准后车身的澳大利亚及中国车型除外其它驻车/空档位置开关右后组合灯倒车灯左后组合灯倒车灯参见上页折页GEL382A电路图 — 后雾灯 —/左舵车型电瓶参见EL-电源A 型底盘车型A 型底盘以外车型带转速表不带转速表照明开关后雾灯开关组合开关后雾灯继电器组合仪表后雾灯指示灯左后组合灯后雾灯左后雾灯参见上页折页。
车身内部CDEFGHIKLM章节INTABNOP目录内部如何使用本手册 ..............................................3使用须知 ...............................................................3信息 (3)注意事项 (4)注意事项 (4)辅助约束系统 (SRS)“安全气囊”和“安全带预张紧器”的注意事项 ..................................................4断开蓄电池后转动方向盘的注意事项 .........................4在无前围上盖板盖情况下操作的注意事项 .................5拆卸蓄电池端子的注意事项 .......................................5操作注意事项 . (5)准备工作 (6)准备工作 ...............................................................6通用维修工具 . (6)卡子列表 ...............................................................7卡子列表 .. (7)症状诊断 (8)吱吱声和喀喀声故障诊断 .....................................8工作流程 .. (8)检查步骤 ....................................................................9诊断工作表 .. (12)拆卸和安装 (14)前车门饰件 (14)分解图 (14)拆卸和安装 (15)后车门饰件 ..........................................................18分解图 (18)拆卸和安装 (20)车身侧内饰 ..........................................................24分解图 ......................................................................24隔板侧饰件 .. (25)隔板侧饰件:拆卸和安装 .........................................25前柱饰件 .. (25)前柱饰件:拆卸和安装 .............................................25内侧脚踏板 .. (26)内侧脚踏板:拆卸和安装 .........................................26车身侧胶条 .................................................................27车身侧胶条:拆卸和安装 .........................................27中柱下部饰件 .............................................................27中柱下部饰件:拆卸和安装 .....................................27中柱上部饰件 .............................................................28中柱上部饰件:拆卸和安装 . (28)地板饰件 (类型 1) (30)分解图 (30)拆卸和安装 (30)地板饰件 (类型 2) (32)分解图 (32)拆卸和安装 (32)顶衬 (34)分解图 ......................................................................34拆卸和安装 (35)行李箱地板饰件 (类型 1) (37)分解图 ......................................................................37行李箱地毯 .. (38)行李箱地毯:拆卸和安装 .........................................38行李箱后板 .................................................................38行李箱后板:拆卸和安装 .........................................38行李箱侧上饰件 (39)行李箱侧上饰件:拆卸和安装 (39)行李箱侧下前饰件 (39)行李箱侧下前饰件:拆卸和安装 (39)行李箱侧下饰件 (40)行李箱侧下饰件:拆卸和安装 (40)行李箱地板饰件 (类型 2) (41)分解图 (41)行李箱地毯 (42)行李箱地毯:拆卸和安装 (42)行李箱后板 (42)行李箱后板:拆卸和安装 (42)行李箱侧上饰件 (43)行李箱侧上饰件:拆卸和安装 (43)行李箱侧下前饰件 (43)行李箱侧下前饰件:拆卸和安装 (43)行李箱侧下饰件 (44)行李箱侧下饰件:拆卸和安装 (44)后背门饰件 (45)分解图 (45)拆卸和安装 (46)< 如何使用本手册 >CDEFGHIKLMABNOP如何使用本手册使用须知信息INFOID:0000000009205240检查车辆类型,以使用本章节中的维修信息。
CDEFGHIJKLMANPO系统说明零部件零部件位置INFOID:0000000009208761发动机舱1.质量型空气流量传感器 (配备进气温度传感器)2.电子节气门控制执行器 (内置节气门位置传感器和节气门控制电机)3.EVAP 碳罐净化量控制电磁阀4.制冷剂压力传感器请参见 HAC-93, "零部件位置"。
5.冷却风扇电机6.ECM7.IPDM E/R请参见 PCS-39, "零部件位置"。
JSBIA0563ZZJSBIA0564ZZ1.PCV 阀2. 1 号喷油器3.进气门正时控制电磁阀4. 2 号喷油器5. 3 号喷油器6.爆震传感器7. 4 号喷油器8.凸轮轴位置传感器 (相位)9.发动机冷却液温度传感器10. 4 号点火线圈 (带功率晶体管)11. 3 号点火线圈 (配备功率晶体管)12. 2 号点火线圈 (配备功率晶体管)13. 1 号点火线圈 (配备功率晶体管)14.发动机机油温度传感器*15.曲轴位置传感器 (位置)A.进水口下B.发动机后右侧*:不用于发动机控制系统。
CDEFGHIJKLMAEC4NPO1.空燃比传感器 12.加热型氧传感器 2JSBIA0565ZZ部件说明INFOID:00000000092087621.燃油泵 (装备燃油液位传感器单元和燃油压力调节器)请参见 MWI-6, "零部件位置"。
2.EVAP 碳罐3.制动灯开关4.加速踏板位置传感器A.发动机舱左侧B.踏板外周JSBIA0566ZZ部件参考加速踏板位置传感器EC4-23, "加速踏板位置传感器"凸轮轴位置传感器 (相位)EC4-23, "凸轮轴位置传感器 (相位)"曲轴位置传感器 (位置)EC4-24, "曲轴位置传感器 (位置)"冷却风扇电机EC4-24, "冷却风扇"电子节气门控制执行器EC4-24, "电子节气门控制执行器"发动机冷却液温度传感器EC4-25, "发动机冷却液温度传感器"EVAP 碳罐净化量控制电磁阀EC4-25, "EVAP 碳罐净化量控制电磁阀"EPS 控制单元STC-8, "EPS 控制单元"喷油器EC4-25, "喷油器"燃油泵EC4-26, "燃油泵"空燃比传感器 1EC4-26, "空燃比传感器 1"空燃比传感器 1 加热器EC4-26, "空燃比传感器 1 加热器"CDEFGHIJKLMANPO加速踏板位置传感器INFOID:0000000009208763加速踏板位置传感器安装在加速踏板总成的上端。
K 电气系统PG供电接地和电路元件目录供电电路.............................................................2原理图............................................................. 2电路图-电源-...................................................3电瓶供电-点火开关处于任何位置-..............3附件供电-点火开关处于ACC或ON 位置-...........................................7附件供电-点火开关处于ON 和/或START 位置..........................................8保险丝...........................................................12熔断线...........................................................12断电器...........................................................12接地...................................................................13接地分配.......................................................13主线束/左舵车型.......................................14主线束/右舵车型.......................................16发动机舱线束/左舵车型............................18发动机舱线束/右舵车型............................19发动机舱线束............................................20发动机控制线束/QR25发动机车型...........21发动机控制线束/QR20发动机车型...........22发动机控制线束/柴油发动机车型..............23车身线束/左舵车型....................................24车身线束/右舵车型....................................25车身2号线束/左舵车型............................26车身2号线束/右舵车型............................27尾门分线束/后窗除雾器线束.....................28线束...................................................................29线束布置.......................................................29如何阅读线束布置图.................................29概述/左舵车型...........................................30概述/右舵车型...........................................31主线束/左舵车型.......................................32主线束/右舵车型 (34)发动机舱线束/左舵车型.............................36发动机舱线束/右舵车型.............................43发动机控制线束.........................................48车身线束/左舵车型....................................52车身线束/右舵车型....................................53车身2号线束/左舵车型.............................54车身2号线束/右舵车型.............................55室内灯线束................................................56前门线束/左舵车型....................................57前门线束/右舵车型....................................59后车门线束 ............................................... 61尾门线束................................................... 63电路图代码单元代码...............................64电气单元的位置.................................................67电气单元的位置.............................................67发动机舱....................................................68乘客舱/左舵车型........................................69乘客舱/右舵车型........................................71线束插头............................................................73说明...............................................................73线束插头锁片式..................................73线束插头滑动锁片式...........................74连接插头J/C ...............................................75端口排列........................................................75电气单元............................................................76端口排列........................................................76标准继电器.........................................................78说明...............................................................78常开型常闭型和混合型继电器................78标准继电器的型号.....................................78保险丝盒-接线盒J/B ...................................80端口排列........................................................80保险丝和熔断线盒..............................................81端口排列.. (81)ABCDEFGHIJLM供电电路供电电路PFP:00011原理图EKS004IU2W D 车型汽油发动机车型带A B S 4W D 车型电瓶柴油发动机车型断电器带氙大灯点火继电器附件继电器鼓风机马达继电器点火开关电路图-电源-EKS004IV 电瓶供电-点火开关处于任何位置-汽油发动机车型电瓶下页柴油发动机车型至SC-CHARGE保险丝和熔断线盒至PG-POWER-04至PG-POWER-06断电器至SC-CHARGE至BL-D/LOCKBL-S/LOCKBL-MULTIBL-THEFTGW-WINDOWRF-SROOF至EC-COOL/F至EC-COOL/F至EC-GLOWABCDEFGHIJPGLM澳大利亚车型2WD车型前页4WD车型澳大利亚车型除外汽油发动机车型带ABS的2WD车型柴油发动机车型带ABS的4WD车型带ABS保险丝和熔断线盒下页至EC-ETC1EC-ETC2EC-ETC3至LT-H/LAMP至EC-LOADLT-H/LAMP至EC-MAINEC-IVCEC-IGN/SGEC-MAFSEC-ECMRLYEC-EGRC/VEC-INJECTEC-EDUBL-NATS至LT-F/FOG至BRC-ABS至BRC-ABS至PG-POWER-0506至PG-POWER-0509汽油发动机车型柴油发动机车型带氙大灯保险丝和熔断线盒保险丝盒J/B前页至LT-H/AIM LT-TAIL/L LT-F/FOG LT-R/FOG LT-ILL DI-CHIME至AV-AUDIO至BL-MULTI BL-THEFT SC-CHARGE WW-HORN至EC-MAIN EC-ECM/PW EC-MAFS EC-位置EC-PHASE EC-IVC EC-IGN/SG EC-ECMRLY EC-EGRC/V BL-NATS至LT-TURN至LT-R/FOG至BRC-ABS至LT-H/LAMP至EC-LOAD LT-H/LAMPABCDEFGHIJPGLM至至PG-POWER-01南非车型南非车型除外保险丝盒J/B至WW-CIGAR至EC-LOADGW-DEF至GW-DEF至BL-D/LOCKBL-S/LOCKBL-MULTILT-ROOM/LDI-CHIME至EC-BRK/SWEC-ASC/BSEC-ASCBOFAT-NONDTCAT-SHIFTBRC-ABSLT-STOP/L至BL-D/LOCKBL-MULTIBL-THEFTGW-DEFLT-ROOM/LLT-INT/LDI-CHIME至EC-VSSEC-DLCEC-ASC/VSEC-MIL/DLAT-MAINAT-BA/FTSAT-NONDTCBL-S/LOCKBL-MULTIBL-PRWIREBL-THEFTBL-NATSGW-DEFATC-A/CLT-ROOM/LDI-METERDI-CHIMEDI-CLOCK参见以下内容-保险丝盒-接线盒J/B向上附件供电-点火开关处于ACC 或ON位置-至WW-CIGAR电瓶参见PG-POWER-02点火开关2WD 车型4WD 车型附件继电器保险丝盒J/B至GW-MIRROR参见以下内容至BL-MULTI BL-THEFT AV-AUDIO至WW-CIGAR-保险丝盒-接线盒J/B向上ABCDEFGHIJPGLMOFF ST ACCONACC附件供电-点火开关处于ON和/或START 位置电瓶参见-PG-POWER-01022WD车型4WD车型OFFACCSTONIGN1至PG-POWER-09点火继电器点火开关下页保险丝盒J/B至LT-TURN至EC-LOADGW-DEF至WW-WIPER参见以下内容至EC-DLCEC-ASC/BSEC-ASCBOFEC-MIL/DLAT-NONDTCAT-SHIFTBL-D/LOCKBL-S/LOCKBL-MULTIBL-THEFTBL-NATSGW-DEFGW-WINDOWRF-SROOFLT-ROOM/LDI-CHIME至BRC-ABS- -保险丝盒-接线盒J/B向上A/T车型前页下页保险丝盒J/B至EC-F/PUMP至AT-MAINAT-VSSATAT-BA/FTS至EC-LOADEC-A/CCUTATC-A/CMTC-A/C至WW-WIP/R至EC-F/PUMP至EC-VSSEC-MILEC-ASC/VSEC-ASCINDEC-GLOWEC-MIL/DLAT-VSSMTRAT-NONDTCBRC-ABSSRS-SRSSC-CHARGEDI-METERDI-WARNDI-CLOCK至AT-PNP/SWAT-NONDTCLT-BACK/LDI-AT/IND至EC-A/CCUTATC-A/CMTC-A/C至WW-WIP/R参见以下内容保险丝盒-接线盒J/B向上ABCDEFGHIJPGLM汽油发动机车型前页柴油发动机车型保险丝盒J/B至SRS-SRS至EC-MAIN EC-FUEL EC-INJECT EC-ECMRLY至EC-HO2S1EC-HO2S1H EC-FUEL EC-COOL/F EC-FRO2EC-PRGVLV EC-VIAS/V SC-START至SE-H/SEAT参见以下内容-保险丝盒-接线盒J/B向上电瓶参见PG-POWER-02A/T 车型OFFM/T 车型ACCST IGN2ON 点火开关至SC-START鼓风机马达继电器保险丝盒J/B至ATC-A/C MTC-A/C至EC-S/SIG参见以下内容-保险丝-接线盒J/B向上ABCDEFGHIJPGLM至 PG-POWER-06保险丝EKS004IW• 如果保险丝熔断在安装新保险丝之前应确认已经消除了引起故障的原因• 应使用额定值的保险丝切勿使用超过额定值的保险丝• 不要仅将保险丝部分地插入应将其正确地插入到保险丝座中•如果车辆长时间不使用应拆下用于电气部件电瓶的保险丝熔断线EKS004IX通过外部目视检查或用手指触摸都可以检查出已熔断的熔断线如果其状况不能确定使用电路测试仪或测试灯检查注意•如果熔断线熔断了很可能是关键电路供电电路或大电流电路短路造成的在这种情况下应仔细检查并消除引起故障的原因•切勿在熔断线外部包裹乙烯绝缘胶带重要切勿使熔断线接触任何其它的电路线束乙烯绝缘胶带或橡胶部件断电器EKS004IY电流通过正温度系数的热敏电阻时将产生热量热敏元件的温度和电阻将随着电流的变化而变化过大的电流将使热敏元件的温度升高当其温度上升到规定值时电阻将急剧增大这样就可以控制电路中的电流电流减小后将使热敏元件的温度降低这样电阻也将相应的减小电路中的电流将恢复到正常水平正常熔断熔断线断电器熔断线保险丝保险丝接地PFP:00011A 接地分配EKS004IZBCDEFGHIJLM主线束/左舵车型插头编号连接至保险丝盒-J/B 端口No.3B • 附件继电器• 点火继电器• 鼓风机马达继电器电动车窗继电器数据接口端口No.4前大灯对光开关车门后视镜遥控开关组合式闪光器单元前供电插座4WD 模式开关组合仪表端口No.47• 气囊警告灯• 燃油表• 水温表• 车速表• 转速表• 里程/行程表• 时钟组合仪表端口No.48• ABS 指示灯• 后雾灯• 转向灯• A/T 指示灯组合仪表端口No.60• 远光指示灯组合仪表端口No.66• 里程/行程表照明• 仪表照明危险警告开关气囊诊断传感器单元端口No.2车门后视镜执行器驾驶员侧电动车窗主开关车门锁芯开关驾驶员侧组合式闪光器单元左前门线束车身接地下页插头编号连接至点烟器继电器模式风门马达带自动空调空气混合门马达带自动空调进气风门马达带自动空调后窗除雾器开关端口No.2后窗除雾器开关端口No.4后窗除雾器开关端口No.6空调自动放大器带自动空调风扇开关带手动空调暖风控制板端口No.5带手动空调暖风控制板端口No.6带手动空调暖风控制板端口No.12点烟器插座• 点烟器• 照明A/T 装置端口No.2A/T 装置端口No.4A/T 装置端口No.6风扇控制放大器带自动空调CD 自动换碟器智能进入控制单元端口No.43智能进入控制单元端口No.64A/T 检查开关中东车型聚光灯天窗开关车门后视镜执行器乘客侧车门锁芯开关乘客侧前页进气单元车身接地室内灯线束右前门线束右前门线束ABCDEFGHIJPGLM主线束/右舵车型插头编号连接至保险丝盒J/B 端口No.3B • 附件继电器• 点火继电器• 鼓风机马达继电器电动车窗继电器数据接口端口No.4前大灯对光开关车门后视镜遥控开关时间控制单元南非车型组合式闪光器单元前供电插座南非车型4WD 模式开关音响单元南非车型组合仪表端口No.49• 远光指示灯组合仪表端口No.56• 里程/行程表照明• 仪表照明组合仪表端口No.60• 气囊警告灯• 燃油表• 水温表• 车速表• 转速表• 里程/行程表• 时钟组合仪表端口No.61• ABS 指示灯• 后雾灯• 转向灯• A/T 指示灯后窗除雾器开关端口No.2南非车型除外后窗除雾器开关端口No.4南非车型除外后窗除雾器开关端口No.6南非车型除外危险警告开关气囊诊断传感器单元端口No.2照明控制开关端口No.3澳大利亚车型照明控制开关端口No.5澳大利亚车型车门后视镜执行器驾驶员侧电动车窗主开关车门锁芯开关驾驶员侧前门锁执行器驾驶员侧车身接地组合式闪光器单元右前门线束下页插头编号连接至点烟器继电器多功能遥控单元南非车型前供电插座南非车型除外模式门马达带自动空调空气混合门马达带自动空调音响单元南非车型进气门马达带自动空调后窗除雾器开关端口No.2南非车型后窗除雾器开关端口No.4南非车型后窗除雾器开关端口No.6南非车型空调自动放大器带自动空调风扇开关带手动空调暖风控制板端口No.5带手动空调暖风控制板端口No.6带手动空调暖风控制板端口No.12点烟器插座• 点烟器• 照明A/T 装置端口No.2A/T 装置端口No.4A/T 装置端口No.6风扇控制放大器带自动空调CD 自动换碟机智能进入控制单元端口No.43南非车型除外智能进入控制单元端口No.64南非车型除外聚光灯天窗开关车门后视镜执行器乘客侧前门锁执行器乘客侧车门锁芯开关乘客侧进气单元车身接地室内灯线束左前门线束左前门线束左前门线束前页ABCDEFGHIJPGLM发动机舱线束/左舵车型插头编号连接至前雾灯继电器冷却风扇继电器-24WD 执行器继电器冷却风扇继电器-3后雾灯继电器右前大灯对光马达左驻车灯左前雾灯左前大灯无氙大灯右前大灯带氙大灯端口No.3左前大灯带氙大灯端口No.4插头编号连接至制动液位开关右侧转向灯右前转向灯左前转向灯左侧转向灯左HID 继电器带氙大灯右HID 继电器带氙大灯插头编号连接至前雨刮器马达右前大灯无氙大灯右前雾灯右驻车灯冷却风扇马达-1冷却风扇马达-2左前大灯对光马达发动机罩开关燃油滤清器开关左前大灯带氙大灯端口No.3左前大灯带氙大灯端口No.4组合开关端口No.17前雨刮器和洗涤器开关组合开关端口No.24后雨刮器和洗涤器开关洗涤器罐继电器盒车身接地进气道车身接地发动机舱线束/右舵车型插头编号连接至前雾灯继电器冷却风扇继电器-24WD 执行器继电器冷却风扇继电器-3后雾灯继电器前雨刮器马达右前大灯对光马达左驻车灯左前雾灯带后雾灯左前大灯组合开关端口No.17前雨刮器和洗涤器开关组合开关端口No.24后雨刮器和洗涤器开关组合开关端口No.32雾灯开关插头编号连接至制动液位开关右侧转向灯右前转向灯左前转向灯左侧转向灯插头编号连接至右前大灯右前雾灯右驻车灯冷却风扇马达-1冷却风扇马达-2左前大灯对光马达发动机罩开关选装插头南非车型左前雾灯无后雾灯发动机罩开关南非车型除外洗涤器罐车身接地进气道车身接地继电器盒ABCDEFGHIJPGLM发动机舱线束插头编号连接至发电机E插头编号连接至屏蔽线路G 传感器ABS 执行器ABS 执行器和电气单元端口No.16ABS 执行器和电气单元端口No.304WD/ABS 控制端口No.1044WD/ABS 控制端口No.1064WD/ABS 控制端口No.1084WD/ABS 控制端口No.1114WD/ABS 控制端口No.1134WD/ABS 控制端口No.115车身接地储液罐主线束车身接地左舵车型右前撑杆右舵车型左前撑杆空气滤清器发动机控制线束/QR25发动机车型插头编号连接到数据接口端口No.5NATS IMMU曲轴位置传感器位置屏蔽线路电子节气门控制执行器凸轮轴位置传感器相位加热式氧传感器1ECM 端口No.59ECM 端口No.60TCM变速箱控制模块端口No.25TCM变速箱控制模块端口No.48发动机接地主线束发动机舱线束连接到发动机接地插头编号驻车/空档位置开关带自动变速箱驻车/空档位置开关带手动变速箱点火线圈No.1带功率晶体管点火线圈No.2带功率晶体管插头编号连接到点火线圈No.3带功率晶体管点火线圈No.4带功率晶体管电容器ECM 端口No.106ECM 端口No.108ECM 端口No.115ABCDEFGHIJPGLM发动机控制线束/QR20发动机车型发动机接地主线束发动机舱线束插头编号连接到数据接口端口No.5NATS IMMU曲轴位置传感器位置屏蔽线路电子节气门控制执行器凸轮轴位置传感器相位加热式氧传感器1加热式氧传感器2ECM 端口No.59ECM 端口No.60TCM变速箱控制模块端口No.25TCM变速箱控制模块端口No.48插头编号连接到驻车/空档位置开关带自动变速箱发动机接地插头编号连接到点火线圈No.1带功率晶体管点火线圈No.2带功率晶体管点火线圈No.3带功率晶体管点火线圈No.4带功率晶体管电容器ECM 端口No.106ECM 端口No.108ECM 端口No.115发动机控制线束/柴油发动机车型控制电磁阀涡流控制阀发动机接地插头编号连接到EDU电子驱动单元ECM 端口No.A5ECM 端口No.A6驻车/空档位置PNP 开关插头编号连接到发动机接地插头编号连接到动力转向油压开关主线束数据接口端口N0.5主线束屏蔽线路加速踏板工作单元发动机舱线束NATS IMMU燃油滤清器开关右舵车型屏蔽线路质量型空气流量传感器屏蔽线路曲轴位置传感器TDC屏蔽线路凸轮轴位置传感器ECM 端口No.A7ABCDEFGHIJPGLM车身线束/左舵车型拆下地板饰板后的驾驶员侧视图车身接地朝向线束插头插头编号连接到燃油液位传感器单元和燃油泵汽油发动机车型端口No.1燃油液位传感器单元柴油发动机车型安全带搭扣开关驾驶员侧插头编号连接到加热式座椅左侧前门开关驾驶员侧后部供电插座后雾灯燃油液位传感器单元和燃油泵汽油发动机端口No.3电容器汽油发动机车型拆下左侧中柱下饰板后的观图屏蔽线路气囊诊断传感器单元端口No.44车身接地右后组合灯• 制动灯• 尾灯• 转向灯• 倒车灯插头编号连接到右后组合灯• 制动灯• 尾灯• 转向灯• 倒车灯车身线束/右舵车型拆下地板饰板后的驾驶员侧视图朝向线束插头车身接地连接到插头编号安全带搭扣开关驾驶员侧加热式座椅左侧前门开关驾驶员侧后部供电插座后雾灯加热式座椅开关右侧加热式座椅开关左侧右后组合灯• 制动灯• 尾灯• 转向灯• 倒车灯拆下右侧中柱下饰板后的视图车身接地屏蔽线路气囊诊断传感器单元端口No.40插头编号连接到左后组合灯• 制动灯• 尾灯• 转向灯• 倒车灯ABCDEFGHIJPGLM车身2号线束/左舵车型插头编号插头编号连接到连接到车身接地车身接地拆下地板饰板后的乘客侧视图朝向线束插头发动机舱线束屏蔽线路右前车轮传感器屏蔽线路左前车轮传感器加热式座椅右侧屏蔽线路左后车轮传感器发动机舱线束屏蔽线路右后车轮传感器加热式座椅开关左侧加热式座椅开关右侧拆下右侧中柱下饰板后的视图屏蔽线路气囊诊断传感器单元端口No.40车身2号线束/右舵车型连接到连接到连接到插头编号插头号码插头编号拆下地板饰板后的乘客侧视图燃油液位传感器单元和燃油泵汽油发动机车型端口No.1屏蔽线路右侧前轮传感器燃油液位传感器柴油发动机车型车身接地车身接地发动机舱线束发动机舱线束屏蔽线路左侧前轮传感器加热式座椅左侧电容器汽油发动机车型燃油液位传感器单元和燃油泵汽油发动机车型端口No.3屏蔽线路左后车轮传感器屏蔽线路右侧车轮传感器拆下左侧中柱下饰板后的视图屏蔽线路气囊诊断传感器单元端口No.44单相线束插头ABCDEFGHIJPGLM尾门分线束/后窗除雾器线束尾门线束后窗除雾器线束拆下行李舵左上饰板后的视图左侧后柱车身接地后雨刮器马达插头编号连接到牌照灯尾门线束尾门开关高位制动灯拆下行李舵右上饰板后的视图后窗除雾器-右侧后柱插头编号连接到车身接地线束PFP:00011线束布置EKS004J0如何阅读线束布置图下面的线束布置图使用了类似地图形式的网格坐标以便于确定图中插头的位置• 主线束• 发动机舱线束发动机舱• 发动机控制线束• 车身线束• 车身2号线束• 室内灯线束•车门线束如何使用参考网格1. 在插头列表中找出所需的插头编号2.找到网格中的参考坐标3.在图中找到参考坐标字母列与数字行所包容的区域4.在此区域中找到插头编号5.查看与插头相连的电路如果有插头符号下表列出了线束布置图中插头的主要符号防水型标准型插头类型阳端阴端阳端阴端• 孔位少于4个• 继电器插头• 孔位 5 - 8个• 孔位9个以上−−• 接地端等−例子ASCD 执行器插头颜色/孔位插头编号参考坐标SKIA0404EABCDEFGHIJPGLM概述/左舵车型室内灯线束尾门线束右后门线束尾门分线束前门线束乘客侧车身2号线束主线束发动机控制线束发动机舱线束左后门线束前门线束驾驶员侧车身线束发动机控制分线束线束概述/右舵车型尾门车身2号线束室内灯线束左后门线束尾门线束前门线束乘客侧主线束发动机舱线束右后门线束前门线束驾驶员侧车身线束发动机控制分线束发动机控制线束ABCDEFGHIJPGLM线束主线束/左舵车型车身接地车身接地进气单元组合式闪光器单元有关接地分配的详细信息参见接地分配修理工作结束后确保插头插好并锁住否则可能会导致E C M 检测到诊断故障代码除非按照E C 和A T 部分中故障诊断工作流程的指导否则不要断开这些插头线束保险丝盒J /B 保险丝盒J /B 电动车窗继电器断电器正温度系数数据接口点烟器继电器点火钥匙开关组合开关螺旋电缆组合开关螺旋电缆制动灯开关前大灯对光开关车门后视镜的遥控开关车身接地安全指示灯高音扬声器左侧组合式闪光器单元车内温度传感器 带自动空调前供电插座连接插头-1模式风门马达带自动空调空气混合门马达带自动空调4W D 模式开关天线放大器音响单元组合仪表组合仪表组合仪表进气门马达带自动空调进气门马达带手动空调连接插头-2后窗除雾器开关危险警告开关至至至至至至至至加速踏板位置传感器汽油发动机车型加速踏板工作单元柴油发动机车型空调自动放大器带空调空调自动放大器带空调风扇开关带手空调暖风控制面板带空调点烟器插座G 传感器自动变速箱装置气囊诊断传感器前排乘客气囊模鼓风机马达风扇电阻带手空调风扇控制放大器带空调进气温度传感器带车型进气温度传感器带车型车身接地高音扬声器右侧连接插头-3至至汽油车型汽油车型柴油车型至至至至C D 自动换碟器温度控制放大器柴车型绝对压力传感器汽车型A S C D 离合器开A S C D 制动开关智能进入控制单智能进入控制单智能进入控制单日照传感器带空调至至至至至自动变速箱检查关中车型二极管音响单元音响单元音响单元ABCDEFG H I J PG L M线束主线束/右舵车型车身接地车身接地进气单元组合式闪光器单元有关接地分配的详细信息参见接地分配修理工作结束后确保插头插好并锁住否则可能会导致E C M 检测到诊断故障代码除非按照E C 和A T 部分中故障诊断工作流程的指导否则不要断开这些插头线束保险丝盒J /B 保险丝盒J /B 电动车窗继电器断电器正温度系数数据接口防盗报警系统选装插头点烟器继电器点火钥匙开关组合开关螺旋电缆组合开关螺旋电缆制动灯开关前大灯对光开关车门后视镜遥控开关车身接地安全指示灯高音扬声器左侧时间控制单元南非车型时间控制单元南非车型组合式闪光器单元多功能遥控单元车内温度传感器带自动空调前供电插座连接插头-1模式风门马达带自动空调空气混合门马达带自动空调4W D 模式开关天线放大器音响设备音响设备南非车型音响单元南非车型组合仪表组合仪表组合仪表进气门马达带自动空调至至至至至至加速踏板位置传感器汽油发动机车型加速器工作单元柴油发动机车型至至进气门马达带手动空调连接插头-2后窗除雾器开关危险警告开关空调自动放大器带自动空调空调自动放大器带自动空调风扇开关带手动空调暖风控制面板带手动空调点烟器插座G 传感器自动变速箱装置气囊诊断传感器单元前排乘客气囊模块鼓风机马达风扇电阻带手动空调风扇控制放大器带自动空调进气温度传感器带自动空调的柴油发动机进气温度传感器 带自动空调的柴油发动机车身接地高音扬声器右侧连接插头-3汽油发动机车型汽油发动机车型柴油发动机车型至至至至至至至至日照传感器带自动空调D o n g l e 单元C D自动换碟器温度控制放大器柴油发动机车型绝对压力传感器汽油发动机车型A S C D 离合器开关A S C D 制动开关照明控制开关澳大利亚车型智能进入控制单元智能进入控制单元智能进入控制单元二极管音响单元南非以外车型音响单元南非以外车型音响单元南非以外车型ABCDEFG H I J PG L M线束发动机舱线束/左舵车型4WD 汽油发动机车型继电器盒继电器盒前有关接地分配的详细信息参见接地分配 修理工作结束后确保插头插好被锁住否则可能会导致E C M 检测到诊断故障代码除非按照E C 和A T 部分中故障诊断工作流程的指导否则不要断开这些插头车身接地车身接地车身接地车身接地继电器盒洗涤器罐进气道储液罐右前撑杆线束保险丝和熔断线盒电瓶+冷却风扇继电器-1喇叭继电器空调继电器带自动空调驻车/空档位置继电器带自动变速箱前雾灯继电器冷却风扇继电器-24W D 执行器继电器冷却风扇继电器-3节气门控制马达继电器后雾灯继电器前雨刮器传感器右侧前雨刮器马达制动液位开关右侧转向灯前洗涤器马达后洗涤器马达车身接地右前转向灯右前大灯右前雾灯右前大灯对光马达右驻车灯车身接地发电机发电机发电机空调压缩机带自动空调高音喇叭低音喇叭环境温度传感器带自动空调制冷剂压力传感器带自动空调冷却风扇马达-1冷却风扇马达-2左驻车灯左前大灯对光马达左前雾灯左前大灯左前转向灯左侧转向灯降压电阻带自动变速箱车身接地发动机罩开关车身接地左前车轮传感器至至至A B S 执行器A B S 执行器A B S 执行器继电器盒继电器盒ABCDEFG H I J PG L M线束2WD 汽油发动机车型继电器盒继电器盒前有关接地分配的详细信息参见接地分配修理工作结束后确保插头插好并锁住否则可能会导致E C M 检测到诊断故障代码除非按照E C 和A T 部分中故障诊断工作流程的指导否则不要断开这些插头车身接地洗涤器罐继电器盒车身接地车身接地车身接地进气道储液罐右前撑杆线束保险丝和熔断线盒电瓶+冷却风扇继电器-1喇叭继电器空调继电器带自动空调驻车/空档位置继电器带自动变速箱前雾灯继电器冷却风扇继电器-2冷却风扇继电器-3节气门控制马达继电器后雾灯继电器右前车轮传感器前雨刮器马达制动液位开关右侧转向灯前洗涤器马达后洗涤器马达车身接地右前转向灯右前大灯右前雾灯右前大灯对光马达右驻车灯车身接地发电机发电机发电机空调压缩机带自动空调高音喇叭低音喇叭环境温度传感器带自动空调制冷剂压力传感器带自动空调冷却风扇马达-1冷却风扇马达-2左驻车灯左前大灯对光马达左前雾灯左前大灯左前转向灯左侧转向灯左前雾灯左前大灯左前转向灯左侧转向灯降压电阻带自动变速箱车身接地发动机罩开关车身接地左前车轮传感器至至至继电器盒继电器盒A B S 执行器和电气单元ABCDEFG H I J PG L M。
日产点火系统:图(NISSAN)
日产遮光盘上大孔是判别1缸压缩上止点,4缸排气上止点燃油顺序喷射从四缸开始实现又称90˚信号。
主要使用于日产蓝鸟、SR18/SR20/U13、广州云豹遮光盘外部有360个小孔。
用来检测曲轴转角和转速相当于其他公司CKP信号。
而90˚信号相当于其他公司CMP信号。
在起动车时为同时喷射但是如果遮光盘太脏或者不平,会造成发动机加速不良严重时伴有回火。
反馈电容电阻器损坏后会造成不着车,转速表不转。
此元件安装于发动机后侧相当于丰田公司IGF反馈信号,即控制燃油又控制转速表。
1日产公司点火器内部就是一个大功率三机管,控制高压包负线间断性搭铁。
安装于发动机后端与变速器结合处,损坏后可用三菱公司代替。
2 发光二极管、光敏二极管、遮光盘三者关系:
遮光盘上方安装发光二极管下方为光敏二极管,它们相对应在工作时遮光盘在转动时光线通过小孔照射光敏二极管。
光敏二极管就会倒通ECU就是根据倒通频率控制喷油器。
3 工作原理:
起动时首先给电脑一个STA(起动加浓)信号控制喷油器同时喷射,使冷车容易起动。
在起动同时分电器转动内围的遮光盘开始转动产生1˚信号或90˚信号,当电脑收到此信号会通过IGT(IB)线向三机管基极供电。
控制三机管到通在三机管倒通与截止的瞬间控制高压包跳火开始着车。
着车后电脑根据遮光盘外围的转速信号控制各缸点火,同时电脑会再次收到大缺口(1缸信号)信号时控制燃油从同时喷射改变为燃油顺序喷射。
当点火成功后电脑会收到反馈信号控制再次喷油,如没收到此信号将切断燃油同时转速表也不能工作。
4 分电器各端子电压:
日产风度A32、A33点火电路(V型1-2-3-4-5-6)图:
1 特点:1)在日产风度A32车型中采用VQ20、VQ25、V6型发动机
2)采用三个传感器:CMPS、CKPS1、CKPS2
CMPS位于正时凸轮轴前侧(磁脉冲式)信号齿为1个,阻值为1200~1500Ω用来检测一缸上止点和燃油喷射转换。
CKPS1位于曲轴皮带轮后侧(磁脉冲式)信号齿为4个,3个为等距120˚ 第四齿与其中一齿间隔角为10˚ 。
设计此信号用来检测1/4缸上止点,阻值为500~600Ω。
CKPS2位于曲轴后端大飞轮旁边信号齿就是飞轮齿(一般为135齿),霍尔效应式传感器有三根线工作电源12v、信号线5v、ECU提供搭铁线着车后0-5v变化。
2 工作原理:
1)当key-on-STA时ECU收到CKPS信号会按程序将6缸同时喷油增加喷油量,使顺利着车。
2)着车后ECU根据收到第一缸G信号(一缸压缩上止点)和CKPS2转角信号使起动时
(400r/min以下)的同时喷射转为顺序喷射和顺序点火,如在行使中由于某种原因中断CMPS2信号。
ECU会参考CKPS10˚ 信号以分组喷油。
日产无限Q45点火电路:
电路特点:
1)采用V型8缸独立点火(1、8、4、3、6、5、7、2)
2)采用两个传感器CKPS光电式/磁脉冲式,分别位于左端凸轮轴前端。
3)两个点火模块ICM分别位于左/右侧机体的气缸盖侧。
4)CMPS信号齿为一个与CKPS安装在一起CKPS遮光盘上外圈360个孔,凸轮轴转一圈产生360个信号。
内圈有4个大、小共8个孔用来检测各缸上止点。
日产公司称之为TDC上止点信号,其中4个大孔检测1、4、6、7缸上止点较大的孔为一缸压缩上止点。
4个小孔检测2、3、5、8缸上止点称(TDC)45˚信号。
工作原理:
1)key-on-ST时只要ECCS收到任意一个45˚信号会通过IGT信号向ICM模块指令相应高压包点火,同时控制燃油同时喷射以满足起动时的供油量和点火。
2)着车后ECCS收到一个G信号为基准根据CKPS传感器45˚信号和1˚信号,精确的把起动时的同时喷射转变为燃油顺序喷射。
2)随着油门的加大发动机转速上升,ECCS根据CKPS的45˚和1˚信号精确的把燃油正时和点火正时提前控制在理论范围。
各部件分析:
1)CKPS与CMPS位于右侧凸轮轴前方的感应盘内,向外输出两个插头一个为4pin插头另一个为2pin插头。
4pin为光电/2pin为磁脉冲式插头。
2)图:
2)每个高压包上有自检信号至ECCS,当高压包出现故障后会通过信号线给ECCS反馈。
此时ECCS 存储故障码,同时点亮故障灯。
3)点火模块ICM在车中采用两套点火模块分别安装于每侧气缸上方,左右可以互换使用一个ICM 有9根线。
点火模块位于两排气缸气门室上方的防壳上,点火器有两个插头一个为5线分别是
4个缸IGT点火信号线控制4个大功率三极管。
另一个是4线插头分别来自于4个缸高压包,
高压包上有5根线3根较粗、两根细。
较粗的为搭铁、+B、高压包负线。
细的两根自检信号。
蓝鸟(SR18)发动机u12底盘采用双点火:(图)
特点:采用两套装置一个高压包控制给进气门1、2、3、4缸的火花塞点火,另一个高压包给排气门
1、2、3、4缸的火花塞跳火。
两套装置当中有一套坏了后发动机仍然工作,给点火增加能量
使缸内混和气加浓易燃烧。
注:两个高压包是同时跳火两个分火头有一定角度的(135˚)。