双速风机配电电线及元器件选择的分析(百度)
- 格式:docx
- 大小:578.09 KB
- 文档页数:8
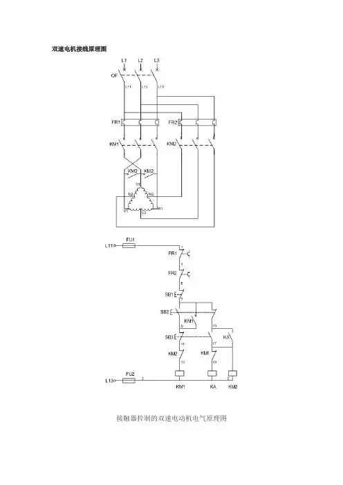
双速电机接线图及控制原理分析一、双速电机控制原理调速原理根据三相异步电动机的转速公式:n1=60f/p三相异步电动机要实现调速有多种方法,如采用变频调速(YVP变频调速电机配合变频器使用),改变励磁电流调速(使用YCT电磁调速电机配合控制器使用,可实现无极调速),也可通过改变电动机变极调速,即是通过改变定子绕组的连接方法达到改变定子旋转磁场磁极对数,从而改变电动机的转速。
根据公式;n1=60f/p可知异步电动机的同步转速与磁极对数成反比,磁极对数增加一倍,同步转速n1下降至原转速的一半,电动机额定转速n也将下降近似一半,所以改变磁极对数可以达到改变电动机转速的目的(这也是常见的2极电机同步转速为3000rpm,4极电机同步转速1500rpm,6极电机同步转速1000rpm等)。
这种调速方法是有级的,不能平滑调速,而且只适用于鼠笼式电动机,这就是双速电机的调速原理。
下图介绍的是最常见的单绕组双速电动机,转速比等于磁极倍数比,如2极/4极、4级/8极,从定子绕组△接法变为YY接法,磁极对数从p=2变为p=1。
∴转速比=2/1=2二、控制电路分析(双速电机接线图如下图)1、合上空气开关QF引入三相电源2、按下起动按钮SB2,交流接触器KM1线圈回路通电并自锁,KM1主触头闭合,为电动机引进三相电源,L1接U1、L2接V1、L3接W1;U2、V2、W2悬空。
电动机在△接法下运行,此时电动机p=2、n1=1500转/分。
3、FR1、FR2分别为电动机△运行和YY运行的过载保护元件。
4、若想转为高速运转,则按SB3按钮,SB3的常闭触点断开使接触器KM1线圈断电,KM1主触头断开使U1、V1、W1与三相电源L1、L2、L3脱离。
其辅助常闭触头恢复为闭合,为KM2线圈回路通电准备。
同时接触器KM2线圈回路通电并自锁,其常开触点闭合,将定子绕组三个首端U1、V1、W1连在一起,并把三相电源L1、L2、L3引入接U2、V2、W2,此时电动机在YY接法下运行,这时电动机p=1,n1=3000转/分。
双速电机接线图一、双速电动机简介双速电动机属于异步电动机变极调速,是通过改变定子绕组的连接方法达到改变定子旋转磁场磁极对数,从而改变电动机的转速。
根据公式;n1=60f/p可知异步电动机的同步转速与磁极对数成反比,磁极对数增加一倍,同步转速n 1下降至原转速的一半,电动机额定转速n也将下降近似一半,所以改变磁极对数可以达到改变电动机转速的目的。
这种调速方法是有级的,不能平滑调速,而且只适用于鼠笼式电动机。
此图介绍的是最常见的单绕组双速电动机,转速比等于磁极倍数比,如2极/4极、4级/8极,从定子绕组△接法变为YY接法,磁极对数从p=2变为p=1。
∴转速比=2/1=2二、控制电路分析1、合上空气开关QF引入三相电源2、按下起动按钮SB2,交流接触器KM1线圈回路通电并自锁,KM1主触头闭合,为电动机引进三相电源,L1接U1、L2接V1、L3接W1;U2、V2、W2悬空。
电动机在△接法下运行,此时电动机p=2、n1=1500转/分。
3、若想转为高速运转,则按SB3按钮,SB3的常闭触点断开使接触器KM1线圈断电,KM1主触头断开使U1、V1、W1与三相电源L1、L2、L3脱离。
其辅助常闭触头恢复为闭合,为KM2线圈回路通电准备。
同时接触器KM2线圈回路通电并自锁,其常开触点闭合,将定子绕组三个首端U1、V1、W1连在一起,并把三相电源L1、L2、L3引入接U2、V2、W2,此时电动机在YY接法下运行,这时电动机p= 1,n1=3000转/分。
KM2的辅助常开触点断开,防KM1误动。
4、FR1、FR2分别为电动机△运行和YY运行的过载保护元件。
5、此控制回路中SB2的常开触点与KM1线圈串联,SB2的常闭触点与KM2线圈串联,同样SB3按钮的常闭触点与KM1线圈串联,SB3的常开于KM2线圈串联,这种控制就是按钮的互锁控制,保证△与YY两种接法不可能同时出现,同时KM2辅助常闭触点接入KM1线圈回路,KM1辅助常闭触点接入K M2线圈回路,也形成互锁控制。
双速异步电动机的原理图及实物接线图的详细解说,继续关注
转发!
双速异步电动机的电气原理图及实物接线图的详细解说
1) 双速异步电动机的电气原理对电气原理图的详解:
一次图
端子接线图
二次图
N零线,R1、S1、T1为三相进线电源,QF为空气开关,FR1为低速运行热继电器,FR2为高速运行热继电器,KM1为低速运行接触器,KM2为高速运行接触器,KM3为封星接触器,辅助触点的型号是F4-22,3M~为三相异步电动机。
备注:电气原理图接触器线圈电压为
AC220V。
2)双速异步电动机的实物连线图:
实物接线图
下面对三速异步电动机正反转的实物连线图进行详解:下面对线的颜色进行讲解:黄色(粗)代表三相电R,绿色(粗)代表三相电S,红色(粗)代表三相电T,黑色(粗)代表零线。
下面讲解控制回路:
首先注意的是:双速电动机定子绕组从一种接法改变为另一种接法时,必须把电源相序反接,以保证电动机的旋转方向不变。
其中SB1、KM1控制电动机△接法下低速运转;SB2、KM2、KM3控制电动机Y接法下高速运转。
线路工作原理如下:先合上电源空开QF。
电机低速运行,运行指示灯LD1就会点亮;电机高速运行,运行指示灯LD2就会点亮。
不管是高速还是低速运行,只要电机超负荷运
行致使回路失电,报警灯LD3都会点亮,通知用户电机已经停止运行。
,备注:此实物连接图中选用的空开为DZ47-63型,接触器为CJX2-2510,线圈电压为AC220V,选接触器时线圈电压千万不要选错,切记切记,报警灯线圈电压为AC220V.希望本文能帮助朋友们,敬请大家交流学习,在以后的文章中将继续更多的实用电路讲解,希望朋友们能够互相学习。
双速机电接线原理图之勘阻及广创作接触器控制的双速电念头电气原理图一、双速电念头简介双速电念头属于异步电念头变极调速, 是通过改变定子绕组的连接方法到达改变定子旋转磁场磁极对数, 从而改变电念头的转速.根据公式;n1=60f/p可知异步电念头的同步转速与磁极对数成反比, 磁极对数增加一倍, 同步转速n1下降至原转速的一半, 电念头额定转速n也将下降近似一半, 所以改变磁极对数可以到达改变电念头转速的目的.这种调速方法是有级的, 不能平滑调速, 而且只适用于鼠笼式电念头.此图介绍的是最罕见的单绕组双速电念头, 转速比即是磁极倍数比, 如2极/4极、4级/8极, 从定子绕组△接法酿成YY 接法, 磁极对数从p=2酿成p=1.∴转速比=2/1=2二、控制电路分析1、合上空气开关QF引入三相电源2、按下起动按钮SB2, 交流接触器KM1线圈回路通电并自锁, KM1主触头闭合, 为电念头引进三相电源, L1接U1、L2接V1、L3接W1;U2、V2、W2悬空.电念头在△接法下运行, 此时电念头p=2、n1=1500转/分.3、若想转为高速运转, 则按SB3按钮, SB3的常闭触点断开使接触器KM1线圈断电, KM1主触头断开使U1、V1、W1与三相电源L1、L2、L3脱离.其辅助常闭触头恢复为闭合, 为KM2线圈回路通电准备.同时接触器KM2线圈回路通电并自锁, 其常开触点闭合, 将定子绕组三个首端U1、V1、W1连在一起, 并把三相电源L1、L2、L3引入接U2、V2、W2, 此时电念头在YY接法下运行, 这时电念头p=1, n1=3000转/分.KM2的辅助常开触点断开, 防KM1误动.4、FR1、FR2分别为电念头△运行和YY运行的过载呵护元件.5、此控制回路中SB2的常开触点与KM1线圈串连, SB2的常闭触点与KM2线圈串连, 同样SB3按钮的常闭触点与KM1线圈串连, SB3的常开于KM2线圈串连, 这种控制就是按钮的互锁控制, 保证△与YY两种接法不成能同时呈现, 同时KM2辅助常闭触点接入KM1线圈回路, KM1辅助常闭触点接入KM2线圈回路,也形成互锁控制.三、定子接线图如下低速时绕组的接法高速时绕组的接法。
双速风机在一般情况下低速运行,功率值低;在事故或者火灾后,需要高速运转以满足排风需求,功率值高。
根据同步转速公式N=60f/p 可知,同步转速一般为3000/1500/1000/750r/min。
电气专业在设计双速风机时,理论上应根据暖通专业提供的风机型号,查出对应的双速电机型号,明确其定子绕组的接线型式,并根据电气参数进行相应设计。
但实际设计中,暖通专业一般仅提供了功率和转速,且不少专业风机厂家样本上也没有电机的型号,从而致使电气专业选择控制原理方案有可能会选择不当。
一、标准对比
涉及双速风机的行业标准有两条,如下表所示:
表1 两标准对比
二、初步判定电机的绕组型式
根据图集16D303-2《常用风机控制电路图》,双速风机的控制原理图方案有16个,设计者可根据高低速功率比和转速(见表2),初步判定电机的绕组接线型式。
表2 不同控制原理图及其使用范围
参考文献:
双速风机变速控制分析J].孙文杰孔建飞王永凯.建筑电
气.2018(4)
三、依据标准核实
初步判定后,可根据两个标准中的功率对应关系,找到相应的功率值。
JB-T 7127-2010 表3
JB/T 8681-2013 表3。
四、总结
依照二、三,可以快速准确的确定双速风机的定子绕组型式及图集里适用的图集方案号。
1、双速风机的变速原理民用建筑设计中,暖通专业选用的双速风机配置的电动机主要为YD系列或YDT 系列三相异步电动机。
YD系列电动机有两速、三速、四速3种类型,YDT电动机有两速、三速2种类型。
这两种系列均为以变级而变速的三相交流异步电动机。
双速风机调速控制主要通过电动机出线端用接触器切换改变电动机内部定子绕组的连接方法(改变异步电动机定子绕组的接法,或者通过在定子铁心上安装不同的定子绕组),达到改变定子绕组产生的旋转磁场的磁极对数p(三相交流电动机转速公式:n = 60 f / p),从而实现双速风机风速改变。
2、两速电动机的定子绕组接法民用建筑中双速风机的核心部件为YD系列或YDT系列两速电动机。
机械行业标准JB / T 7127 - 2022《YD系列(IP54)变极多速三相异步电动机技术规范(机座号63 ~ 315)》和JB / T 8681 - 2022《YDT系列(IP54)变极多速三相异步电动机技术规范(机座号80 ~ 355)》规定了电动机的型号(包含系列号、额定功率及同步转速)。
从上述两本标准看,电动机系列号、机座号及电动机额定功率、同步转速、定子绕组接法等具有对应关系。
表1和表2分别为YD 系列和YDT系列两速电动机绕组接法,两速电动机的绕组接法主要为△/ YY、Y / YY、Y / Y这3种。
3、根据两速电动机额定功率判断定子绕组接法判断两速电动机定子绕组接法最直接的方法是根据电动机型号、系列号及同步转速等信息查阅JB / T 7127 - 2022及JB / T 8681 - 2022,从而确定两速电动机定子绕组接法。
在工程设计中,暖通专业往往只提供双速风机在低速/ 高速运行状态下的两速电动机的额定功率,多数情况下不提供风机配置的电机型号、系列号及同步转速等信息,因而无法直接用上述方法判别两速电动机定子绕组接法。
笔者对JB / T 7127 - 2022及JB / T 8681 - 2022中两速电动机的高速/ 低速额定功率的比值、转速比、定子绕组的接法进行数据统计分析和对比研究看到:YD系列电动机的高/ 低速额定功率比R大致在1.16 ~ 1.89(其中额定功率2.6 / 5 kW为特例,其R值为1.92),定子绕组均为△/ YY接法;YDT系列电动机的高/ 低速额定功率比约为1.91 ~ 3.44时,定子绕组均为Y / Y接法;YDT 系列电动机的高/ 低速额定功率比约为3.56 ~ 4.75时,定子绕组均为Y / YY 接法。
双速排烟风机的用途、接线方法和使用条件双速排烟风机可以实现高低速任意切换这个功能,相信大家都是熟知的。
然而具体深入内部,关于双速排烟风机更多的知识,你是否都会了解呢?今天就让小编来为大家普及知识,告诉大家关于双速排烟风机的相关知识,请大家仔细阅读。
1. 双速排烟风机的用途1)双速排烟风机用于高层建筑、地下建筑及地道、烘房等通风换气或高温排烟。
能在280高温条件下接连工作30分钟以上186****2909,介质温度100条件下接连运行20小时/次不损坏,是抱负的消防必备设施。
2)双速排烟风机表明常压型消防高温排烟专用风机表明中压消防高温排烟专;HTFX为消音型消防高温排烟专用风机,用户可根据实际需要选用不一样的品种;HTFW系列房顶式消防高温排烟专用风机,用户可根据实际需要选用阻燃型玻璃钢风帽或钢制风帽;HTFD 为低压型消防高温排烟专用风机。
2. 双速排烟风机的接线方法双速排烟风机接线时需求留意有关办法,通常情况下所配电机功率在4KW以下为Y接线;4KW以上为△接法。
双速风机所配双速成电机其定定子绕组为△/YY接法,调速基本原理经过改动电机定子绕组间的连接办法,使其改动极数以到达调速目的,低速作业时为△办法;高速作业时为YY方式。
风机电控箱所配的断路器、保护装置及其他电器元件,必须按风机额外容量准确合理选配。
3. 双速排烟风机的使用条件1)运送气体的品种:空气和别的不自然的、对人体无害的,对方才无腐蚀性气体,在特殊环境中,可选用防爆型混流风机;2)气体的温度:HTF-II双速高温排烟风机气体的工作温度280℃;3)气体内的杂质:气体内不允许有粘性物质,所含的尘土及硬质颗粒物不大于150mg/m3;4)双速排烟风机用于地道,地下车库,冶金等高温排烟,在失火的情况下,能迅速排烟降温,帮忙消防人员及时进入灾区救活,是消防安全是必备设备。
听了小编对双速排烟风机的介绍,大家对它的用途、接线方法和使用条件一定有了大致的了解。
v1.0 可编辑可修改风机选型使用说明(一)风机接线方法 1、单速风机接线方法:一般情况下,所配电机功率在3kW(包括3kW)以下为Y接法;3kW以上为△接法。
接线图如下: 2、双速风机接线方法:本厂双速风机所配双速电机其定子绕组为△/YY(或Y/YY)接法。
接线图如下:图1 单速风机Y与△接法图2 双速风机接线图3、双速风机控制原理:本厂双速风机所配双速电机其定子绕组为△/YY(或Y/YY)接法,调速基本原理通过改变电机定子绕组间的连接方式,使其改变极数以达到调速目的,低速工作时为△(或Y)方式,高速工作时为YY方式。
风机电控箱所配的断路器、保护装置及其他电器元件,必须按风机额定容量正确合理选配。
4、如果单独试双速风机,必须为低速为1#线端子进电,2#线端子空;高速为1#线端子串联,2#线端子进电。
严禁在调试过程中将接线端子混淆,否则电机立即烧毁。
(二)风机调试 1、风机允许全压起动或降压起动,但应注意,全压起动时的电流约为5-7倍的额定电流,降压起动转距与电压平方成正比,当电网容量不足时,应采用降压起动。
(当功率大于11kW时,且采用降压起动。
) 2、风机在试车时,应认真阅读产品说明书,检查接线方法是否同接线图相符;应认真检查供给风机电源的工作电压是不是符合要求,电源是否缺相或同相位,所配电器元件的容量是否符合要求。
3、试车时人数不少于两人,一人控制电源,一人观察风机运转情况,发现异常现象立即停机检查;首先检查旋转方向是否正确;风机开始运转后,应立即检查各相运转电流是否平衡、电流是否超过额定电流;若有不正常现象,应停机检查。
运转五分钟后,停机检查风机是否有异常现象,确认无异常现象再开机运转。
4、双速风机试车时,应先起动低速,并检查旋转方向是否正确;起动高速时必须待风机静止后再起动,以防高速反向旋转,引起开关跳闸及电机受损。
5、风机达到正常转速时,应测量风机输入电流是否正常,风机的运行电流不能超过其额定电流。
风机选型使用说明(一)风机接线方法1、单速风机接线方法:一般情况下,所配电机功率在3kW(包括3kW)以下为Y接法;3kW以上为△接法。
接线图如下:2、双速风机接线方法:本厂双速风机所配双速电机其定子绕组为△/YY(或Y/YY)接法。
接线图如下:图1 单速风机Y与△接法图2 双速风机接线图3、双速风机控制原理:本厂双速风机所配双速电机其定子绕组为△/YY(或Y/YY)接法,调速基本原理通过改变电机定子绕组间的连接方式,使其改变极数以达到调速目的,低速工作时为△(或Y)方式,高速工作时为YY方式。
风机电控箱所配的断路器、保护装置及其他电器元件,必须按风机额定容量正确合理选配。
4、如果单独试双速风机,必须为低速为1#线端子进电,2#线端子空;高速为1#线端子串联,2#线端子进电。
严禁在调试过程中将接线端子混淆,否则电机立即烧毁。
(二)风机调试1、风机允许全压起动或降压起动,但应注意,全压起动时的电流约为5-7倍的额定电流,降压起动转距与电压平方成正比,当电网容量不足时,应采用降压起动。
(当功率大于11kW时,且采用降压起动。
)2、风机在试车时,应认真阅读产品说明书,检查接线方法是否同接线图相符;应认真检查供给风机电源的工作电压是不是符合要求,电源是否缺相或同相位,所配电器元件的容量是否符合要求。
3、试车时人数不少于两人,一人控制电源,一人观察风机运转情况,发现异常现象立即停机检查;首先检查旋转方向是否正确;风机开始运转后,应立即检查各相运转电流是否平衡、电流是否超过额定电流;若有不正常现象,应停机检查。
运转五分钟后,停机检查风机是否有异常现象,确认无异常现象再开机运转。
4、双速风机试车时,应先起动低速,并检查旋转方向是否正确;起动高速时必须待风机静止后再起动,以防高速反向旋转,引起开关跳闸及电机受损。
5、风机达到正常转速时,应测量风机输入电流是否正常,风机的运行电流不能超过其额定电流。
若运行电流超过其额定电流,应检查供给的电压是否正常。
1通过“功率比”确定主接线1.1 主接线交流异步电动机设计制造时可通过对三相定子绕组的不同布放处理、巧妙地设置绕组的引出线端头数量等方法来实现不同的同步转速,进而实现“变极调速”的目的。
绕组接法有多种,如用于双速的△/YY、Y/YY、Y/Y接法,用于多速的Y/△/YY、△/Y/YY、△/△/YY/YY、Y/Y/YY接法等。
1.2 机座号与转速及功率的对应关系对电动机的主要技术条件,机械行业内有明确的标准可利用,如《YD系列(IP44)变极多速三相异步电动机技术条件(机座号80~280)》JB/T 7127-2010、《YDT 系列(IP44)变极多速三相异步电动机技术条件(机座号80~315)》JB/T 8681-2013。
表1为笔者整理的常用接法下的机座号与转速及功率的对应关系。
设计人员可以根据此表中的功率值查出接线方法,如:功率比为2.7/12的电动机,主回路为Y/YY 接线;功率比为6.5/13的电动机,主回路为Y/Y接线。
3常用变极调速的主接线及特点分析对常用的接线方式进行有针对性分析,△/YY、Y/YY接线较为常用,且二者主回路相同,容易混淆,故本文主要对这两种接法进行技术分析,对Y/Y接线进行简要说明。
为了便于比较,△/YY、Y/YY接线均以4/2极数比进行模拟分析。
3.1 △/YY接线图4 △/YY接线主回路图5 △/YY绕组端子接线图需要特别注意的是,对于倍极比变极,为了使变极后电动机的转向不变,在绕组改接时,应把接到电动机端头电源的次序进行相应改变,图5中端子接线图即体现了此要求。
其深层原因是电角度导致的:θae=(poles/2) θa,即电角度与极数成正比,以4/2极数比为例,若L1相的电角度为0,则2极时L2相、L3相的电角度分为120°、240°,4极时L2相、L3相的电角度分为240°、480°(等效于120°),因而导致磁动势的旋转方向与2极时相反,若电动机端头电源的次序不变会导致两种接线下的转向不同。
双速风机配电电线及元器件选择的分析(百度)双速风机配电电线及元器件选择的分析摘要双速风机在配电过程中若对其工作原理不够了解容易错误选择元器件及导线截面。
然而双速风机在实际应用中多为平时兼消防风机属于较为重要的用电设备。
目前使用较多的为△/YY、Y/YY、Y/Y及3Y+Y/3Y型双速风机,本文就此四种类型双速风机进行电流计元器件选择的分析。
关键词双速风机定子接线方式△/YY接法Y/YY接法Y/YY接法3Y+Y/3Y接法基尔霍夫电流定律外部接线方式1.问题提出在工程实际中会经常遇到给双速风机配电的情况,然而在很多情况下设计人员对双速风机的工作原理并不清楚,以至于对双速风机电气元器件的选择不当。
下边笔者将按照不同类型的双速风机分析其在高速、低速工作时的电流关系同种工况时相电流与线电流的关系,从而进一步分析相关元器件及电缆的选择。
2.双速风机类型及原理双速风机所配双速电机其定子绕组为△/YY、Y/YY、Y/Y及3Y+Y/3Y接法,调速基本原理通过改变电机定子绕组间的连接方式,使其改变极数或改变绕组电抗以达到调速目的,低速工作时为△(或Y)方式,高速工作时为YY、Y或3Y 方式,如下图(一)~(五)所示:高速低速共用部分导线1,2,3上的电流在低速时较大应按照低速时选择电线及相应的接触器。
从而还可以由P=UI推出低速运行时电机的功率基本上(在功率因数相同时)为高速功率的3/4倍,由此可以判断暖通专业提出的双速风机是否为△/YY绕组风机,以便依据相应的电流关系我们来选择电缆及相关元器件。
3.2 Y/YY绕组双速风机Y/YY绕组双速风机的低速△接法及高速YY接法的电流情况,如下图(七)所示:图(七)由上图可知当单星形接法时电源接通U1a,V1a,W1a此时相电流In1=ia=ib=ic=Un/Z,导线1,23上的线电流Il1=Ia=Ib=Ic=In1。
当采用双星型接法时电源接通U2a,V2a,W2a此时相电流为In2=id=ie=if=2Un/Z,线电流Il2=4Un/Z,原进线导线1,2,3上的电流由星形电路特点可知id’=ie’=if’=In2。
双速电机变速原理及接线图双速电机原理和接线图一、双速电动机简介双速电动机属于异步电动机变极调速,是通过改变定子绕组的连接方法达到改变定子旋转磁场磁极对数,从而改变电动机的转速。
双速电机(风机),平时转速低,有时风机就高速转,主要是通过以下外部控制线路的切换来改变电机线圈的绕组连接方式来实现。
1、在定子槽内嵌有两个不同极对数的共有绕组,通过外部控制线路的切换来改变电机定子绕组的接法来实现变更磁极对数;2、在定子槽内嵌有两个不同极对数的独立绕组;3、在定子槽内嵌有两个不同极对数的独立绕组,而且每个绕组又可以有不同的联接。
根据公式;n1=60f/p可知异步电动机的同步转速与磁极对数成反比,磁极对数增加一倍,同步转速n1下降至原转速的一半,电动机额定转速n也将下降近似一半,所以改变磁极对数可以达到改变电动机转速的目的。
这种调速方法是有级的,不能平滑调速,而且只适用于鼠笼式电动机。
此图介绍的是最常见的单绕组双速电动机,转速比等于磁极倍数比,如2极/4极、4级/8极,从定子绕组△接法变为Y Y接法,磁极对数从p=2变为p=1。
∴转速比=2/1=2二、控制电路分析1、合上空气开关QF引入三相电源2、按下起动按钮SB2,交流接触器KM1线圈回路通电并自锁,KM1主触头闭合,为电动机引进三相电源,L1接U1、L2接V1、L3接W1;U2、V2、W2悬空。
电动机在△接法下运行,此时电动机p=2、n1=1500转/分。
3、若想转为高速运转,则按SB3按钮,SB3的常闭触点断开使接触器KM1线圈断电,KM1主触头断开使U1、V1、W1与三相电源L1、L2、L3脱离。
其辅助常闭触头恢复为闭合,为KM2线圈回路通电准备。
同时接触器KM2线圈回路通电并自锁,其常开触点闭合,将定子绕组三个首端U1、V1、W1连在一起,并把三相电源L1、L2、L3引入接U2、V2、W2,此时电动机在YY接法下运行,这时电动机p=1,n1=3 000转/分。
双速风机原理 Last updated on the afternoon of January 3, 2021接触器控制的双速电动机电气原理图一、双速风机简介双速电动机属于异步电动机变极调速,是通过改变定子绕组的连接方法达到改变定子旋转磁场磁极对数,从而改变电动机的转速。
根据公式;n1=60f/p可知异步电动机的同步转速与磁极对数成反比,磁极对数增加一倍,同步转速n1下降至原转速的一半,电动机额定转速n也将下降近似一半,所以改变磁极对数可以达到改变电动机转速的目的。
这种调速方法是有级的,不能平滑调速,而且只适用于鼠笼式电动机。
此图介绍的是最常见的单绕组双速电动机,转速比等于磁极倍数比,如2极/4极、4级/8极,从定子绕组△接法变为YY接法,磁极对数从p=2变为p=1。
∴转速比=2/1=2二、控制电路分析1、合上空气开关QF引入三相电源2、按下起动按钮SB2,交流接触器KM1线圈回路通电并自锁,KM1主触头闭合,为电动机引进三相电源,L1接U1、L2接V1、L3接W1;U2、V2、W2悬空。
电动机在△接法下运行,此时电动机p=2、n1=1500转/分。
3、若想转为高速运转,则按SB3按钮,SB3的常闭触点断开使接触器KM1线圈断电,KM1主触头断开使U1、V1、W1与三相电源L1、L2、L3脱离。
其辅助常闭触头恢复为闭合,为KM2线圈回路通电准备。
同时接触器KM2线圈回路通电并自锁,其常开触点闭合,将定子绕组三个首端U1、V1、W1连在一起,并把三相电源L1、L2、L3引入接U2、V2、W2,此时电动机在YY接法下运行,这时电动机p=1,n1=3000转/分。
KM2的辅助常开触点断开,防KM1误动。
4、FR1、FR2分别为电动机△运行和YY运行的过载保护元件。
5、此控制回路中SB2的常开触点与KM1线圈串联,SB2的常闭触点与KM2线圈串联,同样SB3按钮的常闭触点与KM1线圈串联,SB3的常开于KM2线圈串联,这种控制就是按钮的互锁控制,保证△与YY两种接法不可能同时出现,同时KM2辅助常闭触点接入KM1线圈回路,KM1辅助常闭触点接入KM2线圈回路,也形成互锁控制。
双速风机配电电线及元器件选择的分析
摘要双速风机在配电过程中若对其工作原理不够了解容易错误选择元器件及导线截面。
然而双速风机在实际应用中多为平时兼消防风机属于较为重要的用电设备。
目前使用较多的为△/YY、Y/YY、Y/Y及3Y+Y/3Y型双速风机,本文就此四种类型双速风机进行电流计元器件选择的分析。
关键词双速风机定子接线方式△/YY接法Y/YY接法Y/YY接法3Y+Y/3Y接法
基尔霍夫电流定律外部接线方式
1.问题提出
在工程实际中会经常遇到给双速风机配电的情况,然而在很多情况下设计人员对双速风机的工作原理并不清楚,以至于对双速风机电气元器件的选择不当。
下边笔者将按照不同类型的双速风机分析其在高速、低速工作时的电流关系同种工况时相电流与线电流的关系,从而进一步分析相关元器件及电缆的选择。
2.双速风机类型及原理
双速风机所配双速电机其定子绕组为△/YY、Y/YY、Y/Y及3Y+Y/3Y接法,调速基本原理通过改变电机定子绕组间的连接方式,使其改变极数或改变绕组电抗以达到调速目的,低速工作时为△(或Y)方式,高速工作时为YY、Y或3Y方式,如下图(一)~(五)所示:
图(一)图(二)
图(三)图(四)
图(五)
3.定子绕组为△/YY双速分机分析
3.1△/YY绕组双速风机
△/YY绕组双速风机的低速△接法及高速YY接法的电流情况,如下图(六)所示:
图(六)
由上图可知当三角形接法时电源接通U1a,V1a,W1a此时相电流In1=ia=ib=ic=Ul/Z,导线1,2,3上的线电流Il1=Ia=Ib=Ic=√3In1。
当采用双星型接法时电源接通U2a,V2a,W2a此时相电流为In2=id=ie=if=2Un/Z,线电流Il2=4Un/Z原进线导线1,2,3上的电流由基尔霍夫电流定律可以推出id’=ie’=if’=In2。
其中Ul=√3Un。
由以上分析可以得出低速时线电流Il1=3Un/Z,高速时的线电流为Il2=4Un/Z。
(Ul为线电压,Un为相电压,Ul=√3Un)。
高速低速共用部分导线1,2,3上的电流在低速时较大应按照低速时选择电线及相应的接触器。
从而还可以由P=UI推出低速运行时电机的功率基本上(在功率因数相同时)为高速功率的3/4倍,由此可以判断暖通专业提出的双速风机是否为△/YY绕组风机,以便依据相应的电流关系我们来选择电缆及相关元器件。
3.2 Y/YY绕组双速风机
Y/YY绕组双速风机的低速△接法及高速YY接法的电流情况,如下图(七)所示:
图(七)
由上图可知当单星形接法时电源接通U1a,V1a,W1a此时相电流
In1=ia=ib=ic=Un/Z,导线1,23上的线电流Il1=Ia=Ib=Ic=In1。
当采用双星型接法时电源接通U2a,V2a,W2a此时相电流为In2=id=ie=if=2Un/Z,线电流Il2=4Un/Z,原进线导线1,2,3上的电流由星形电路特点可知id’=ie’=if’=In2。
(在星形电路时相电流等于线电流Id=2id=2id’)由以上分析可以得出低速时线电流Il1=Un/Z,高速时的线电流为Il2=4Un/Z。
(Ul为线电压,Un为相电压,Ul=√3Un)。
高速低速共用部分导线1,2,3上的电流在高速时较大,应按照高速时选择电线及相应的接触器。
从而还可以由P=UI推出低速运行时电机的功率基本上为高速功率的1/4倍,由此可以判断暖通专业提出的双速风机是否为Y/YY绕组风机,以便依据相应的电流关系来选择电缆及相关元器件。
3. 3 3Y+Y/3Y绕组双速风机
3Y+Y/3Y型双速风机的高速低速接线如下图(八)所示:
图(八)
此种风机接线方式Z1与Z2的关系需生产厂家提供,但由设备功率可推出Il1=Ia=Ib=Ic= P1/√3Ul cos∅,Il2=ia=ib=ic= P2/√3Ul cos∅。
此种情况下无法依据电流关系推断风机类型需向暖通专业问明风机为何种类型,(Ul为线电压)。
3. 4 Y/Y绕组双速风机
Y/Y型双速风机的高速低速接线如下图(九)所示:
图(九)
此种风机接线方式Z1与Z2的关系需生产厂家提供,但由设备功率可推出Il1=Ia=Ib=Ic= P1/√3Ul cos∅,Il2=ia=ib=ic= P2/√3Ul cos∅。
此种情况下同样无法依据电流关系推断风机类型需向暖通专业问明风机为何种类型,(Ul为线电压)。
4.风机一次外部接线分析
4.1△/YY绕组双速风机外部接线分析
△/YY绕组双速风机双速风机外部接线图如下图(十)所示:
图(十)
由上述△/YY绕组双速风机工作原理可知当在低速运行时共用导线1,2,3上电流最大,此时应按照低速时的Il1=3Un/Z=P1/√3Ul cos∅来选择(P1为低速时的功率)KM1,KM3,KH1及此部分共用导线的截面积。
高速部分的KM2,KH2及高速部分的导线应按照高速电流Il2=4Un/Z=P2/√3Ul cos∅来选择,(P2为高速时的功率)。
4.2 Y/YY绕组双速风机外部接线分析
Y/YY绕组双速风机双速风机的接线同4.1△/YY绕组双速风如上图(十)所示。
由上述Y/YY绕组双速风机工作原理可知在高速运行时共用导线部分电流最大,此时应按照高速时共用导线上的电流In2=id=ie=if=2Un/Z= P2/√3Ul cos∅(P2为高速时的功率)来选择KM3,及此部分共用导线的截面积。
由于高速时的电
流不流经KH1,所以KH1依然按照Il1=3Un/Z=P1/√3Ul cos∅来选择(P1为低速时的功率)来选择。
高速部分的KM2,KH2及高速部分的导线应按照高速电流Il2=4Un/Z=P2/√3Ul cos∅来选择。
(P2为高速时的功率)。
4.3 3Y+Y/3Y绕组双速风机外部接线分析
3Y+Y/3Y绕组双速风机的外部接线如下图(十一):
图(十一)
由上述3Y+Y/3Y绕组双速风机原理可知风机高速工作与低速工作为互不干扰的两组外部接线情况。
此时不存在KM3接触器。
因此KM1与KH1及低速部分导线应按照Il1=Ia=Ib=Ic= P1/√3Ul cos∅(P1为低速时的功率)来选择,KM2与KH2及高速部分导线应按照Il2=ia=ib=ic= P2/√3Ul cos∅(P2为高速时的功率)来选择。
(Ul为线电压)。
4.4 Y/Y绕组双速风机外部接线分析
Y/Y绕组风机外部接线同3Y+Y/3Y绕组风机如上图(十一)所示。
可以看出
Y/Y绕组双速风机与3Y+Y/3Y绕组风机相同高速工作与低速工作为互不干扰的两组外部接线情况,不存在KM3接触器。
因此KM1与KH1及低速部分导线应按照Il1=Ia=Ib=Ic= P1/√3Ul cos∅(P1为低速时的功率)来选择,KM2与KH2及高速部分导线应按照Il2=ia=ib=ic= P2/√3Ul cos∅(P2为高速时的功率)来选择。
(Ul为线电压)。
5.结束语
综上所述,在进行双速风机配电设计时应向暖通专业弄清风机的类型,进一步根据其风机原理来分析高速、低速工作时的电流关系从而正确的选择相应的导线及各个元器件。
笔者在电缆选择时考虑了高速和低速时共用进线断路器的情况,在一般情况下共用断路器导线都能满足导线热稳定的要求。
但在工程实际中应依据实际情况验证低速导线是否满足热稳定,尤其是对于△/YY、Y/YY绕组电机应校验合用部分导线的热稳定。
鉴于笔者水平有限,数据资料不够完善,以上分析仅供各位同行参考,请各位专家予以校核指正。
参考文献
[1]常用电机控制电路图中国建筑标准设计研究院
[2]电气控制技术重庆大学出版社
[3]电路原理清华大学出版社。