配电箱系统框图及接线图详解
- 格式:pdf
- 大小:157.42 KB
- 文档页数:3
说到配电箱,想必大部分电气设计人员都不陌生了。
配电箱(distribution box)顾名思义就是分配电能的箱体,里面会装有很多断路器,电是从哪里来,到哪里去,一目了然。
它的主要作用是合理的分配电能,方便对电路的开合操作。
有较高的安全防护等级,能直观地显示电路的导通状态。
配电箱具有体积小、安装简便,技术性能特殊、位置固定,配置功能独特、不受场地限制,应用比较普遍,操作稳定可靠,空间利用率高,占地少且具有环保效应的特点。
那么配电箱内具体都有哪些电气元件?配电箱图里面的文章和符号又代表什么意思呢?下面就给大家解读一下吧!希望对初学电气设计的朋友,有所帮助!首先,我们来看一下总图红色框框表示一个配电箱,里面装着电气元件,断路器等。
下面分部分解读:第一部分:此部分是配电箱的进线,表示电源的由来。
第二部分:此部分是配电箱的参数Pe设备容量,Kx需要系数,Pjs计算容量,Ijs计算电流,cosφ功率因数第三部分:此部分是主开关第四部分:此部分是电气火灾探测R圆圈处,电气火灾探测器也叫剩余电流式火灾探测器,用于探测电气线路中的漏电流大小,接于探测模块(如图中的PMC),后再连接至主机。
第五部分:此部分是分开关第六部分:RT18熔断器+DG浪涌保护,并且浪涌接地。
浪涌的作用简单直白的理解就是释放掉过电压,熔断器的作用是对浪涌损坏而发生故障进行保护,避免事故扩大。
第七部分:这部分表示的是回路数,回路1,回路2,回路3等比如:照明分支,用WL1,WL2,WL3表示第八部分:这部分表示配电箱出线回路所用的电线,线径大小,还要敷设方式。
第九部分:这部分表示要接的负载和功率。
图解低压配电柜供电线路低压配电柜供配电常采用两路电源进行供电,其中一路作为主电源,另一路则作为备用电源。
当两路电源均正常时,供电处的指示灯便会点亮;当主电源线路中出现故障时,指示灯熄灭,备用电源则继续维持配电柜工作。
低压配电柜供配电线路主要是由主配电柜供配电线路和备用配电柜供配电线路等构成的。
主配电柜供配电线路的供配电过程图2所示为主配电柜供配电线路的供配电过程。
主配电柜供配电线路中主要设有熔断器FU1/FU3、指示灯HL1/HL3、断路器QF1、按钮SB1、交流接触器KM1、电流互感器TA1及电流表PA1等,备用配电柜供配电线路中的设置与主配电柜基本相同。
主配电和备用配电均采用三相四线制供电线路,当这两路供电均正常时,指示灯HL1和HL2被点亮。
使用主配电柜时,应首先闭合总断路器QF1,接通主配电柜三相交流电源。
按下按钮SB1。
交流接触器KM1线圈得电。
交流接触器KM1线圈得电后,常开辅助触点KM1-3闭合,指示灯HL3点亮。
常闭辅助触点KM1-2断开,防止交流接触器KM2线圈得电。
常开主触点KM1-1闭合,用电设备接通三相电源。
在三相供电线路中设有电流互感器TA1,用来连接电流表PA1指示实时电流。
2.备用配电柜供配电线路的供配电过程图3~图6所示为备用配电柜供配电线路的供配电过程。
合上总断路器QF2,接通备用配电柜三相交流电源。
按下按钮SB2。
由于常闭辅助触点KM1-2断开,交流接触器KM2线圈未得电,处于备用状态。
线路分析笔记当主电源有故障时,电源指示灯HL1熄灭,KM1失电,KM1-1断开,KM1-2复位接通。
这种情况下需要启动备用电源。
常开辅助触点KM1-3复位断开,常开主触点KM1-1复位断开,切断用电设备的电源,以便对主配电柜进行检查。
线路分析笔记交流接触器KM2线圈得电后,常开辅助触点KM2-3闭合,指示灯HL4点亮。
常闭辅助触点KM2-2断开,防止交流接触器KM1线圈得电。
常开主触点KM2-1闭合,用电设备接通备用配电柜的三相电源。
配电箱系统图学习简介什么是配电箱?所有用户用电的总的一个电路分配箱.工作原理配电箱是按电气接线要求将开关设备、测量仪表、保护电器和辅助设备组装在封闭或半封闭金属柜中或屏幅上,构成低压配电装置。
正常运行时可借助手动或自动开关接通或分断电路。
故障或不正常运行时借助保护电器切断电路或报警。
借测量仪表可显示运行中的各种参数,还可对某些电气参数进行调整,对偏离正常工作状态进行提示或发出信号。
常用于各发、配、变电所中。
用途便于管理,当发生电路故障时有利于检修。
配电箱和配电柜配电盘配电凭等,是集中安装开关、仪表等设备的成套装置。
常用的配电箱有木制和铁板制两种,现在哪儿的用电量都挺大的,所以还是铁的用的比较多。
配电箱的用途:当然是方便停、送电,起到计量和判断停、送电的作用。
分类按结构特征和用途分类:(1)固定面板式开关柜,常称开关板或配电屏。
它是一种有面板遮拦的开启式开关柜,正面有防护作用,背面和侧面仍能触及带电部分,防护等级低,只能用于对供电连续性和可靠性要求较低的工矿企业,作变电室集中供电用。
(2)防护式(即封闭式)开关柜,指除安装面外,其它所有侧面都被封闭起来的一种低压开关柜。
这种柜子的开关、保护和监测控制等电气元件,均安装在一个用钢或绝缘材料制成的封闭外壳内,可靠墙或离墙安装。
柜内每条回路之间可以不加隔离措施,也可以采用接地的金属板或绝缘板进行隔离。
通常门与主开关操作有机械联锁。
另外还有防护式台型开关柜(即控制台),面板上装有控制、测量、信号等电器。
防护式开关柜主要用作工艺现场的配电装置。
(3)抽屉式开关柜。
这类开关柜采用钢板制成封闭外壳,进出线回路的电器元件都安装在可抽出的抽屉中,构成能完成某一类供电任务的功能单元。
功能单元与母线或电缆之间,用接地的金属板或塑料制成的功能板隔开,形成母线、功能单元和电缆三个区域。
每个功能单元之间也有隔离措施。
抽屉式开关柜有较高的可靠性、安全性和互换性,是比较先进的开关柜,目前生产的开关柜,多数是抽屉式开关柜。
配电箱系统图学习简介什么就是配电箱? 所有用户用电得总得一个电路分配箱、工作原理配电箱就是按电气接线要求将开关设备、测量仪表、保护电器与辅助设备组装在封闭或半封闭金属柜中或屏幅上,构成低压配电装置。
正常运行时可借助手动或自动开关接通或分断电路。
故障或不正常运行时借助保护电器切断电路或报警。
借测量仪表可显示运行中得各种参数,还可对某些电气参数进行调整,对偏离正常工作状态进行提示或发出信号。
常用于各发、配、变电所中。
用途便于管理,当发生电路故障时有利于检修。
配电箱与配电柜配电盘配电凭等,就是集中安装开关、仪表等设备得成套装置。
常用得配电箱有木制与铁板制两种,现在哪儿得用电量都挺大得,所以还就是铁得用得比较多。
配电箱得用途:当然就是方便停、送电,起到计量与判断停、送电得作用。
分类按结构特征与用途分类:(1)固定面板式开关柜,常称开关板或配电屏。
它就是一种有面板遮拦得开启式开关柜,正面有防护作用,背面与侧面仍能触及带电部分,防护等级低,只能用于对供电连续性与可靠性要求较低得工矿企业,作变电室集中供电用。
(2)防护式(即封闭式)开关柜,指除安装面外,其它所有侧面都被封闭起来得一种低压开关柜。
这种柜子得开关、保护与监测控制等电气元件,均安装在一个用钢或绝缘材料制成得封闭外壳内,可靠墙或离墙安装。
柜内每条回路之间可以不加隔离措施,也可以采用接地得金属板或绝缘板进行隔离。
通常门与主开关操作有机械联锁。
另外还有防护式台型开关柜(即控制台),面板上装有控制、测量、信号等电器。
防护式开关柜主要用作工艺现场得配电装置。
(3)抽屉式开关柜。
这类开关柜采用钢板制成封闭外壳,进出线回路得电器元件都安装在可抽出得抽屉中,构成能完成某一类供电任务得功能单元。
功能单元与母线或电缆之间,用接地得金属板或塑料制成得功能板隔开,形成母线、功能单元与电缆三个区域。
每个功能单元之间也有隔离措施。
抽屉式开关柜有较高得可靠性、安全性与互换性,就是比较先进得开关柜,目前生产得开关柜,多数就是抽屉式开关柜。
配电箱系统图学习简介什么是配电箱?所有用户用电的总的一个电路分配箱.工作原理配电箱是按电气接线要求将开关设备、测量仪表、保护电器和辅助设备组装在封闭或半封闭金属柜中或屏幅上,构成低压配电装置。
正常运行时可借助手动或自动开关接通或分断电路。
故障或不正常运行时借助保护电器切断电路或报警。
借测量仪表可显示运行中的各种参数,还可对某些电气参数进行调整,对偏离正常工作状态进行提示或发出信号。
常用于各发、配、变电所中。
用途便于管理,当发生电路故障时有利于检修。
配电箱和配电柜配电盘配电凭等,是集中安装开关、仪表等设备的成套装置。
常用的配电箱有木制和铁板制两种,现在哪儿的用电量都挺大的,所以还是铁的用的比较多。
配电箱的用途:当然是方便停、送电,起到计量和判断停、送电的作用。
分类按结构特征和用途分类:〔1〕固定面板式开关柜,常称开关板或配电屏。
它是一种有面板遮拦的开启式开关柜,正面有防护作用,反面和侧面仍能触及带电部分,防护等级低,只能用于对供电连续性和可靠性要求较低的工矿企业,作变电室集中供电用。
〔2〕防护式〔即封闭式〕开关柜,指除安装面外,其它所有侧面都被封闭起来的一种低压开关柜。
这种柜子的开关、保护和监测控制等电气元件,均安装在一个用钢或绝缘材料制成的封闭外壳内,可靠墙或离墙安装。
柜内每条回路之间可以不加隔离措施,也可以采用接地的金属板或绝缘板进行隔离。
通常门与主开关操作有机械联锁。
另外还有防护式台型开关柜〔即控制台〕,面板上装有控制、测量、信号等电器。
防护式开关柜主要用作工艺现场的配电装置。
〔3〕抽屉式开关柜。
这类开关柜采用钢板制成封闭外壳,进出线回路的电器元件都安装在可抽出的抽屉中,构成能完成某一类供电任务的功能单元。
功能单元与母线或电缆之间,用接地的金属板或塑料制成的功能板隔开,形成母线、功能单元和电缆三个区域。
每个功能单元之间也有隔离措施。
抽屉式开关柜有较高的可靠性、安全性和互换性,是比较先进的开关柜,目前生产的开关柜,多数是抽屉式开关柜。
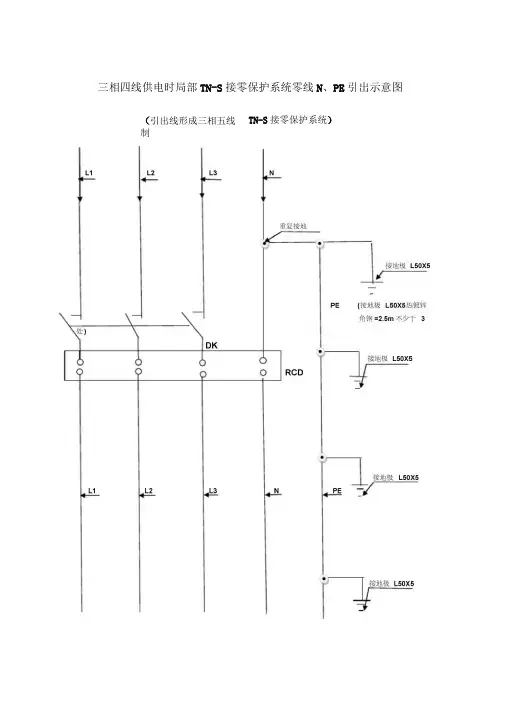
三相四线供电时局部TN-S接零保护系统零线N、PE引出示意图(引出线形成三相五线制TN-S接零保护系统)HR5-400/30裸母线DZ20L-400Z3300 YJI V^ZdOJFPO-TCYJ-01总配电箱系统接线图注:本箱由终端型箱变引入正面背面PE □TTC接地极YJ-02总配电箱系统接线图注:本箱由环网型箱变引入EJ-01分配电箱系统接线图注:本箱由环网型箱变引入EJ-02分配电箱系统接线图注:该箱由EJ-09号箱下线引入DZ20L-250/430-YJLV-3*25+2*16-WS3L30mA 0.1SPEEJ-03分配电箱系统接线图注:本箱由EJ-03号箱引入CDB2-125-BVR2*16 - WL1L.N 125A _______CDB2-125-BVR2*16-WL2L.N 125ACDB2-125-BVR2*16-WL3L.N 125ACDB2-125-BVR3*16-WL4CDB2-125-BVR3*16-WL5125ACDB2-125-BVR3*16-WL63L 125ACDB2-125-BVR3*16-WL7CDB2-125-BVR3*16-WI83L 125ACDB2-125-BVR3*16-WL93L250APE-端子排EJ-04分配电箱系统接线图注:本箱从EJ-09号电箱引入YJLV-3*240+2*120-FPC75-DB接地极3L125A计量表YJLV-3*240+2*120-FPC75-DB 裸母线N 母线加工棚 生活区一 生活区NPE 接地极EJ-05分配电箱系统接线图PE PE- 端子排Q (D C C O C) C T1 EJ-06分配电箱系统接线图注:本箱总线由EJ-04号箱引入L1.L2.L3 CBM8-100/330YJV-3*4+1*2.5-MT20DZ15LE-1004901-BVR-3*4-MT253L100AL1.L2.L3 CBM8-100/330YJV-3*4+1*2.5-MT20DZ15LE-1004901-E VR-3*4-MT25 3L100A3LL1.L2.L3 CBM8-100/330YJV-3*4+1*2.5-MT20DZ15LE-1004901-BVR-3*4-MT253L100AL1.L2.L3 CBM8-100/330YJV-3*4+1*2.5-MT20DZ15LE-1004901-BVR-3*4-MT253L100AL1.L2.L3 CBM8-100/330YJV-3*4+1*2.5-MT20DZ15LE-1004901-BVR-3*4-MT25 3L100A3LL1.L2.L3 CBM8-100/330YJV-3*4+1*2.5-MT20DZ15LE-1004901-BVR-3*4-MT253L100AL1.L2.L3 CBM8-100/330YJV-3*4+1*2.5-MT20DZ15LE-1004901-BVR-3*4-MT253L100AL1.L2.L3 CBM8-100/330YJV-3*4+1*2.5-MT20DZ15LE-1004901-BVR-3*4-MT253L100AL1.L2.L3 CBM8-100/330YJV-3*4+1*2.5-MT20DZ15LE-1004901-BVR-3*4-MT25 3L100A3LL1.L2.L3 CBM8-100/330YJV-3*4+1*2.5-MT20DZ15LE-1004901-E VR-3*4-MT253L100AL1.L2.L3 CBM8-100/330YJV-3*4+1*2.5-MT20DZ15LE-1004901-BVR-3*4-MT253L100AL1.L2.L3 CBM8-100/330YJV-3*4+1*2.5-MT20 DZ15LE-1004901-BVR-3*4-MT253L100A。
三相四线供电时局部TN-S接零保护系统零线N、PE引出示意图(引出线形成三相五线制TN—S接零保护系统)
YJ-01 总配电箱系统接线图
注:本箱由终端型箱变引入
正面
接地极背面
HR5-400/30
裸母线
DZ20L-400/3300
YJLV-3*240-2*120-TC
YJ-02 总配电箱系统接线图
注:本箱由环网型箱变引入
YJLV-3*240
EJ-01 分配电箱系统接线图注:本箱由环网型箱变引入
EJ-02 分配电箱系统接线图注:该箱由EJ-09号箱下线引入
3L
EJ-03 分配电箱系统接线图
注:本箱由EJ-03号箱引入
CDB2-125-BVR2*16 –WL1
L.N 125A
3L 125A
EJ-04 分配电箱系统接线图
注:本箱从EJ-09 号电箱引入
N—端子排
EJ-05 分配电箱系统接线图
注:本电箱为加工棚各机具开关箱分配箱,由EJ-04号箱引入
注:本箱总线由EJ-04号箱引入
SJ-01开关箱系统接线图。
配电箱系统图学习简介什么是配电箱?所有用户用电的总的一个电路分配箱.工作原理配电箱是按电气接线要求将开关设备、测量仪表、保护电器和辅助设备组装在封闭或半封闭金属柜中或屏幅上,构成低压配电装置。
正常运行时可借助手动或自动开关接通或分断电路。
故障或不正常运行时借助保护电器切断电路或报警。
借测量仪表可显示运行中的各种参数,还可对某些电气参数进行调整,对偏离正常工作状态进行提示或发出信号。
常用于各发、配、变电所中。
用途便于管理,当发生电路故障时有利于检修。
配电箱和配电柜配电盘配电凭等,是集中安装开关、仪表等设备的成套装置。
常用的配电箱有木制和铁板制两种,现在哪儿的用电量都挺大的,所以还是铁的用的比较多。
配电箱的用途:当然是方便停、送电,起到计量和判断停、送电的作用。
分类按结构特征和用途分类:(1)固定面板式开关柜,常称开关板或配电屏。
它是一种有面板遮拦的开启式开关柜,正面有防护作用,背面和侧面仍能触及带电部分,防护等级低,只能用于对供电连续性和可靠性要求较低的工矿企业,作变电室集中供电用。
(2)防护式(即封闭式)开关柜,指除安装面外,其它所有侧面都被封闭起来的一种低压开关柜。
这种柜子的开关、保护和监测控制等电气元件,均安装在一个用钢或绝缘材料制成的封闭外壳内,可靠墙或离墙安装。
柜内每条回路之间可以不加隔离措施,也可以采用接地的金属板或绝缘板进行隔离。
通常门与主开关操作有机械联锁。
另外还有防护式台型开关柜(即控制台),面板上装有控制、测量、信号等电器。
防护式开关柜主要用作工艺现场的配电装置。
(3)抽屉式开关柜。
这类开关柜采用钢板制成封闭外壳,进出线回路的电器元件都安装在可抽出的抽屉中,构成能完成某一类供电任务的功能单元。
功能单元与母线或电缆之间,用接地的金属板或塑料制成的功能板隔开,形成母线、功能单元和电缆三个区域。
每个功能单元之间也有隔离措施。
抽屉式开关柜有较高的可靠性、安全性和互换性,是比较先进的开关柜,目前生产的开关柜,多数是抽屉式开关柜。
配电箱内部结构解析(图文并茂)“配电箱”,也叫配电柜,是电动机控制中心的统称。
配电箱是按电气接线要求将开关设备、测量仪表、保护电器和辅助设备组装在封闭或半封闭金属柜中或屏幅上,构成低压配电装置。
正常运行时可借助手动或自动开关接通或分断电路。
故障或不正常运行时借助保护电器切断电路或报警。
借测量仪表可显示运行中的各种参数,还可对某些电气参数进行调整,对偏离正常工作状态进行提示或发出信号。
1配电箱的用途便于管理,当发生电路故障时有利于检修。
配电箱和配电柜配电盘配电凭等,是集中安装开关、仪表等设备的成套装置。
常用的配电箱有木制和铁板制两种,现在哪儿的用电量都挺大的,所以还是铁的用的比较多。
配电箱的用途:当然是方便停、送电,起到计量和判断停、送电的作用。
配电箱构成主要分为两部分:一是成套部件,即配电箱外壳及其相关配件。
二是电气元件及相关附件,即空气开关和其所需要的附件。
2柜内有以下各部分组成:一、断路器断路器:既开关,是配电柜的主要元器件,常用的有空气开关. 漏电开关.双电源自动转换开关。
1.空气开关:A.空气开关的概念:空气开关也就是空气断路器,在电路中作接通、分断和承载额定工作电流和短路、过载等故障电流,并能在线路和负载发生过载、短路、欠压等情况下,迅速分断电路,进行可靠的保护。
断路器的动、静触头及触杆设计型式多样,但提高断路器的分断能力是主要目的。
目前,利用一定的触头结构,限制分断时短路电流峰值的限流原理,对提高断路器的分断能力有明显的作用,而被广泛采用。
3B.空气开关的工作原理:自动空气开关也称为低压断路器,可用来接通和分断负载电路,也可用来控制不频繁起动的电动机。
它功能相当于闸刀开关、过电流继电器、失压继电器、热继电器及漏电保护器等电器部分或全部的功能总和,是低压配电网中一种重要的保护电器。
自动空气开关具有多种保护功能(过载、短路、欠电压保护等)、动作值可调、分断能力高、操作方便、安全等优点,所以目前被广泛应用。
配电箱系统图详解2017-06-02什么是配电箱?所有用户用电的总的一个电路分配箱.工作原理配电箱是按电气接线要求将开关设备、测量仪表、保护电器和辅助设备组装在封闭或半封闭金属柜中或屏幅上,构成低压配电装置。
正常运行时可借助手动或自动开关接通或分断电路。
故障或不正常运行时借助保护电器切断电路或报警。
借测量仪表可显示运行中的各种参数,还可对某些电气参数进行调整,对偏离正常工作状态进行提示或发出信号。
常用于各发、配、变电所中。
用途便于管理,当发生电路故障时有利于检修。
配电箱和配电柜配电盘配电凭等,是集中安装开关、仪表等设备的成套装置。
常用的配电箱有木制和铁板制两种,现在哪儿的用电量都挺大的,所以还是铁的用的比较多。
配电箱的用途:当然是方便停、送电,起到计量和判断停、送电的作用。
分类按结构特征和用途分类:〔1〕固定面板式开关柜,常称开关板或配电屏。
它是一种有面板遮拦的开启式开关柜,正面有防护作用,反面和侧面仍能触与带电局部,防护等级低,只能用于对供电连续性和可靠性要求较低的工矿企业,作变电室集中供电用。
〔2〕防护式〔即封闭式〕开关柜,指除安装面外,其它所有侧面都被封闭起来的一种低压开关柜。
这种柜子的开关、保护和监测控制等电气元件,均安装在一个用钢或绝缘材料制成的封闭外壳内,可靠墙或离墙安装。
柜内每条回路之间可以不加隔离措施,也可以采用接地的金属板或绝缘板进行隔离。
通常门与主开关操作有机械联锁。
另外还有防护式台型开关柜〔即控制台〕,面板上装有控制、测量、信号等电器。
防护式开关柜主要用作工艺现场的配电装置。
〔3〕抽屉式开关柜。
这类开关柜采用钢板制成封闭外壳,进出线回路的电器元件都安装在可抽出的抽屉中,构成能完成某一类供电任务的功能单元。
功能单元与母线或电缆之间,用接地的金属板或塑料制成的功能板隔开,形成母线、功能单元和电缆三个区域。
每个功能单元之间也有隔离措施。
抽屉式开关柜有较高的可靠性、平安性和互换性,是比较先进的开关柜,目前生产的开关柜,多数是抽屉式开关柜。
电气图识读-建筑电气中的配电箱图部分解读,让我们一起学习
下
建筑电气中的配电箱图部分解读
首先,我们来看一下总图
红色框框表示一个配电箱,里面装着电气元件,断路器等。
下面分部分解读:
第一部分:此部分是配电箱的进线,表示电源的由来。
第二部分:此部分是配电箱的参数
Pe设备容量,Kx需要系数,Pjs计算容量,Ijs计算电流,cosφ功率因数
第三部分:此部分是主开关
第四部分:此部分是电气火灾探测
R圆圈处,电气火灾探测器也叫剩余电流式火灾探测器,用于探测电气线路中的漏电流大小,接于探测模块(如图中的PMC),后再连接至主机。
第五部分:此部分是分开关
第六部分:RT18熔断器+DG浪涌保护,并且浪涌接地。
浪涌的作用简单直白的理解就是释放掉过电压,熔断器的作用是对浪涌损坏而发生故障进行保护,避免事故扩大。
第七部分:这部分表示的是回路数,回路1,回路2,回路3等等比如:照明分支,用WL1,WL2,WL3表示
第八部分:这部分表示配电箱出线回路所用的电线,线径大小,还要敷设方式。
第九部分:这部分表示要接的负载和功率。
配电箱系统框图及接线图详解
配电箱相信大家都非常的熟悉,我们离不开电,电是我们日常家居生活中最重要的设备产品,我们几乎每天都要用电,如今对电已经形成了依赖,就像中了毒一样,戒也戒不掉,下面小编就简单介绍一下配电箱接线图和配电箱系统图。
配电箱接线图:
家庭配电箱接线图在进行安装的时候也是必不可少的,小编特地为大家准备了几幅很详细的接线图。
配电箱接线图一
配电箱接线图二
我们平时看到多家多户用电的时候,大多是由一个配电柜里面发出来的,简单的接线图就是这个样子。