新能源汽车电气电子技术路线图解析
- 格式:pptx
- 大小:2.94 MB
- 文档页数:25
《节能与新能源汽车技术路线图》简单解读前言国家制造强国建设战略咨询委员会、工业和信息化部委托,中国汽车工程学会组织逾500位行业专家历时一年研究编制的节能与新能源汽车技术路线图发布会于10月26日在沪正式召开,工业和信息化部装备工业司副司长瞿国春代表委托方做主旨报告,清华大学欧阳明高教授受国家制造强国建设战略咨询委员会主任路甬祥委托,宣读技术路线图序言,并代表节能与新能源汽车发展战略咨询委员会进行内容发布。
技术路线图开明宗义即指出,大力发展汽车技术是保障国家能源战略安全、减轻环保压力、实现《中国制造2025》制造强国目标的重要手段。
政府观点瞿国春副司长在发言中指出:《中国制造2025》将节能与新能源汽车列为重点发展十大领域之一,这标志着建设汽车强国正式上升为国家战略,并成为汽车行业必然承担的重大使命。
他还介绍到工业和信息化部作为汽车行业管理部门和节能与新能源汽车产业发展部际联席会议牵头单位,会同相关部门在汽车中长期规划编制、政策优化升级、重大创新工程、技术路线图深化研究等方面,采取一系列综合性措施加快推进节能与新能源汽车产业发展。
在谈到汽车技术路线图时,他强调,技术路线图为汽车产业发展指明了发展方向,明晰了重点和路径,这是振奋人心的专家共识,希望成为行业一致的行动指南。
关于路线图的推进,他指出要持续开展路线图动态研究和评估,并推动产学研用等各方力量开展广泛而深入的合作,通过创新资源联合,成立创新联盟和创新中心,多渠道布局前瞻基础技术,依托路线图院士专家平台,打造满足汽车强国建设战略咨询需求的高端智库平台,为汽车强国建设提供高质量决策支撑服务。
路线图设定产业目标节能与新能源汽车技术路线图描绘了我国汽车产业技术未来15年发展蓝图。
总体目标是:至2030年,汽车产业碳排放总量先于国家提出的“2030年达峰”的承诺和汽车产业规模达峰之前,在2028年提前达到峰值,新能源汽车逐渐成为主流产品、汽车产业初步实现电动化转型,智能网联汽车技术产生一系列原创性科技成果,并有效普及应用,技术创新体系基本成熟,持续创新能力和零部件产业具备国际竞争力。
2.0版新能源技术路线图正式发布,附解读2020-10-28 07:34:57电动知家消息,在10月27日举行的的“2020中国汽车工程学会年会暨展览会”上,中国工程院院士、中国汽车工程学会理事长、清华大学教授李骏院士宣布,《节能与新能源汽车技术路线图 2.0)》正式发布。
《路线图2.0》发布之后,将给中国面向2035年新能源汽车规划研究以及与汽车相关的“十四五”科技规划研究工作提供重要支撑。
换言之,看懂《路线图2.0》就是看懂了我国汽车产业未来15年的关键发展方向和发展目标。
技术路线图2.0提出了面向2035年我国汽车产业发展的六大目标,即我国汽车产业碳排放将于2028年先于国家碳减排承诺提前达峰,至2035年,碳排放总量较峰值下降20%以上;新能源汽车将逐渐成为主流产品,汽车产业基本实现电动化转型;智能网联汽车产业生态持续优化,产品大规模应用;关键核心技术水平显著提升,形成协同高效、安全可控的产业链;建立汽车智慧出行体系,形成汽车、交通、能源、城市深度融合生态;技术创新体系基本成熟,具备引领全球的原始创新能力。
基于六大总体目标,至2035年,我国节能汽车与新能源汽车年销量将各占一半,传统能源动力乘用车将全部转为混合动力,从而实现汽车产业的全面电动化转型。
其中,针对纯电动和插电式混合动力汽车,2.0版技术路线图指出,至2035年,我国将形成自主且完整的产业链,自主品牌纯电动和插电式混合动力汽车产品技术水平将与国际同步,新能源汽车占汽车总销量50%以上,纯电动则将占到新能源汽车的95%以上。
2030年-2035年,将实现氢能及燃料电池汽车的大规模推广应用,燃料电池汽车保有量也将达到100万辆左右,并将完全掌握燃料电池核心关键技术,建立完备的燃料电池材料、部件、系统的制备与生产产业链。
智能网联方面,至2035年,各类网联式高度自动驾驶车辆将在国内广泛运行,中国方案智能网联汽车与智慧能源、智能交通、智慧城市深度融合。
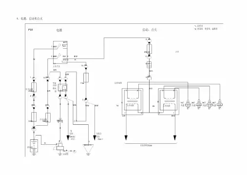
新能源电动汽车电路图新能源电动汽车的电路图主要包括电动驱动系统、电池管理系统、充电系统以及辅助系统等。
下面就详细介绍一下新能源电动汽车的电路图。
一、电动驱动系统电动驱动系统包括电动机、功率电子装置和控制器。
电动机是电动汽车的动力来源,负责将电能转化为机械能,推动车辆前进。
功率电子装置负责将电池提供的直流电转换成交流电供给电动机使用。
控制器则是调节电动机的运行状态和速度的关键设备。
二、电池管理系统电池管理系统是电动汽车中的一个重要组成部分,主要负责对电池组的管理和控制,以保证电池组的正常工作。
电池管理系统包括电池状态监测装置、电池均衡控制器和电池保护装置等。
电池状态监测装置用于实时监测电池组的工作状态,包括电压、电流、温度等参数。
通过监测这些参数,可以及时发现电池组的异常情况,避免发生事故。
电池均衡控制器主要用于控制电池组内各个电池之间的充放电状态,保证每个电池的工作状态均衡,延长电池组的使用寿命。
电池保护装置是为了保护电池组免受过度放电、过度充电、过流和过温等损害而存在的。
当电池组出现异常情况时,电池保护装置会立即切断电池与其他电路之间的连接,以避免事故发生。
三、充电系统充电系统包括外部充电设备和车载充电接口两部分。
外部充电设备负责将电能输入到电池组中,为电动汽车提供充电服务。
车载充电接口则是连接外部充电设备和电动汽车的接口,它具有充电保护和充电控制功能。
充电保护功能主要包括电压监测、过流保护和过温保护等,以确保充电过程的安全性。
充电控制功能则用于控制充电过程的各个参数,如充电电流、充电时间等。
四、辅助系统辅助系统包括车灯系统、空调系统、音响系统和仪表盘等。
这些系统通过电池组提供的电能工作。
车灯系统主要包括前大灯、后灯、转向灯等,用于提供照明和指示信号。
空调系统用于调节汽车的室内温度,提供舒适的驾驶环境。
音响系统则用于播放音乐和语音提示,提供娱乐和导航功能。
仪表盘则用于显示车辆的行驶状态和各种参数,如车速、电量、里程等。