(整理)多功能真空断路器原理图.
- 格式:docx
- 大小:498.92 KB
- 文档页数:15
ZN65-12户内高压真空断路器一. 概述 断路器作为配电线路中的一个重要元件,承担着线路电力的接通、切断、故障保护等功能。
真空断路器以其绝缘强度高,熄弧能力强,没有火灾和爆炸危险等诸多优点而受到电力部门的完全认可,在7.2kV~12kV范围内,真空断路器以占绝对优势,并在很短的时间内会完全取代油(或少油)断路器。
九十年代以来,国外著名的公司纷纷推出新一代12kV真空断路器,如德国SIEMENS公司推出的3AH1~3AH5系列真空断路器,ABB公司推出的VD4型真空断路器,日本三菱公司推出的VK型真空断路器等等。
它们显著的特点是:可靠性大为提高,尺寸小巧,外观精美,适合目前电力行业的发展要求。
随着我国电力事业的大力发展,市场迫切需要在性能、可靠性、外观上接近但价格明显低于国外同类产品的真空断路器。
根据这一趋势,我厂根据我国电力行业的要求和国际上真空断路器技术发展的最新发展趋势自行研制开发的ZN65A-12型新一代系列户内交流真空断路器,并通过甘肃省经济贸易委员会组织的专家鉴定。
本断路器可以使用在交流50Hz (60Hz ),12kV 及以下的电力系统中。
ZN65A –12系列户内高压真空断路器符合GB1984、DL403、GB/T11022、IEC56等标准规定,并在国家高压电器质量监督检验中心和KEMA 试验站通过了严格的型式试验。
二. ZN65A-12/T630 ̄4000-20 ̄63系列交流高压真空断路器技术参数(表1) 表1 数 值序号 名称单位 ZN65A -12/20 ZN65A -12/25 ZN65A -12/31.5 ZN65A -12/40 ZN65A -12/631额定电压kV 12 2 额定电流A630 1000 12501000 125012501600 2000 2500 1250 1600 2000 2500 315040001min 工频耐受电压 42 3 额定绝 缘 水平冲击耐受电压kV 754 额定短路开断电流 20 25 31.5 40 63 5 额定短路关合电流(峰值) 50 63 100(80) 130(100) 1606 额定动稳定电流(峰值) 50 63 100(80) 130(100 1607 额定热稳定电流(有效值) kA 2025 31.540 63 8 额定短路开断电流开断次数 次 50 3020 9 额定短路开断电流的直流分量 ≥35%≥40%10额定热稳定时间s4数 值序号 名称 单位 ZN65A -12/20 ZN65A -12/25 ZN65A -12/31.5 ZN65A -12/40 ZN65A -12/6311 额定操作顺序 ★ ☆12 机械寿命次 20000 10000 13 额定单个电容器组开断电流 630 14 额定背对背电容器组开断电流 A 40015 额定及最高电压下的分闸时间 ms 45±10 16 最低操作电压分闸时间 ms 60±10 17额定及最高电压下的合闸时间ms50±1045±10 注:(1) ★ 分-0.3s-合分-180s-合分 ☆ 分-180s-合分-180s-合分(2)括号内参数为配SIEMENS 公司,无锡SIEMENS 公司,美国西屋公司真空灭弧室参数。
一、VS1真空断路器原理图二、以下是两种vs1真空断路器介绍:VS1真空断路器- 西安森源珠海自动化公司西安森源配电自动化设备有限公司提供的VS1真空断路器是空气绝缘的户内式开关设备元件。
断路器符合GB1984、DL/T403及IEC60056等标准的规定。
在正常使用条件下,只要在断路器的技术参数范围内,它就可以保证安全、可靠地运行于相应电压等级的电网中。
VS1真空断路器可在工作电流范围内进行频繁的操作或多次开断短路电流;机械寿命可高达30,000次,满容量短路电流开断次数可达50次。
VS1真空断路器适于重合闸操作并有极高的操作可靠性与使用寿命。
VS1真空断路器(普通型)采用了立式的绝缘筒防御各种气候的影响;且在维护和保养方面,通常仅需对操作机构做间或性的清扫或润滑。
VS1真空断路器(极柱型)采用了固体绝缘结构—集成固封极柱,实现了免维护。
VS1真空断路器在开关柜内的安装形式既可以是固定式,也可以是可抽出式的,还可安装于框架上使用。
一、断路器主体结构●普通型断路器主体部分导电回路设置在用绝缘材料制成的圆柱状绝缘筒内。
这种结构可以使得真空灭弧室免受外界环境影响和机械的损害。
断路器主体安装在做成托架状的断路器操动机构外壳的后部。
视使用场所情况,可在绝缘筒上增装一个防尘盖(作为附加装置),这种设计有助于防止闪络的发生,并作为断路器内部污秽的附加保护。
在实际使用当中,额定电流1250A 及以下等级在运行时可不必去除,额定电流1600A及以上等级运行时则必须去除。
●极柱型断路器极柱设计为圆柱形,安装在作成托架状的操作机构外壳的后部。
断路器极柱的导电部分封闭在环氧树脂套筒内,以免受冲击和外部环境影响。
二、断路器操动机构的结构操动机构为弹簧储能操作机构,一台操动机构操作三相真空灭弧室。
操动机构主要包括两个储能用拉伸弹簧、合闸储能装置、传力至各相灭弧室的连板、拐臂以及分闸脱扣装置,此外,在框架前方还装有诸如储能电动机、脱扣器、辅助开关、控制设备、分合闸按钮、手动储能轴、储能状态指示牌、合分闸指示牌等部件。
一、VS1真空断路器原理图二、以下是两种vs1真空断路器介绍:VS1真空断路器- 西安森源珠海自动化公司西安森源配电自动化设备有限公司提供的VS1真空断路器是空气绝缘的户内式开关设备元件。
断路器符合GB1984、DL/T403及IEC60056等标准的规定。
在正常使用条件下,只要在断路器的技术参数范围内,它就可以保证安全、可靠地运行于相应电压等级的电网中。
VS1真空断路器可在工作电流范围内进行频繁的操作或多次开断短路电流;机械寿命可高达30,000次,满容量短路电流开断次数可达50次。
VS1真空断路器适于重合闸操作并有极高的操作可靠性与使用寿命。
VS1真空断路器(普通型)采用了立式的绝缘筒防御各种气候的影响;且在维护和保养方面,通常仅需对操作机构做间或性的清扫或润滑。
VS1真空断路器(极柱型)采用了固体绝缘结构—集成固封极柱,实现了免维护。
VS1真空断路器在开关柜内的安装形式既可以是固定式,也可以是可抽出式的,还可安装于框架上使用。
一、断路器主体结构●普通型断路器主体部分导电回路设置在用绝缘材料制成的圆柱状绝缘筒内。
这种结构可以使得真空灭弧室免受外界环境影响和机械的损害。
断路器主体安装在做成托架状的断路器操动机构外壳的后部。
视使用场所情况,可在绝缘筒上增装一个防尘盖(作为附加装置),这种设计有助于防止闪络的发生,并作为断路器内部污秽的附加保护。
在实际使用当中,额定电流1250A及以下等级在运行时可不必去除,额定电流1600A及以上等级运行时则必须去除。
●极柱型断路器极柱设计为圆柱形,安装在作成托架状的操作机构外壳的后部。
断路器极柱的导电部分封闭在环氧树脂套筒内,以免受冲击和外部环境影响。
二、断路器操动机构的结构操动机构为弹簧储能操作机构,一台操动机构操作三相真空灭弧室。
操动机构主要包括两个储能用拉伸弹簧、合闸储能装置、传力至各相灭弧室的连板、拐臂以及分闸脱扣装置,此外,在框架前方还装有诸如储能电动机、脱扣器、辅助开关、控制设备、分合闸按钮、手动储能轴、储能状态指示牌、合分闸指示牌等部件。
TDV4-12.5/25(TDV A-360/25)真空断路器标 记 处 数 分 区 更改文件号 签 字 日 期 编 制 范永红 2004/6/20 校 核 郭武军 2004/6/20 标 准 王 蓉 2004/6/20 批 准 贺建根 2004/6/201. 简述TDV4-12.5/25(TDVA-360/25)型真空断路器采用先进的真空灭弧原理,借鉴了国外的先进技术,并进口关键部件,同时结合国内真空断路器行业的技术特点,并以我厂多年生产机车主断路器所积累的技术经验为基础,而研制出来的一种主要应用于干线交流25kV 的新型机车主断路器。
它一方面是用来接通和分断电力机车的高压电路,是机车的总开关;另一方面当机车发生故障时可迅速、安全、有效地切断机车总电源,是机车最主要的保护装置,因而它具有控制和保护的双重功能。
该真空断路器安装在电力机车顶部,完全适合于电力机车牵引的要求和工作条件,它具有如下特点:a、用硅橡胶伞群作为外绝缘,环境稳定性好,其绝缘性能高。
外绝缘部件是由先进高分子有机合成绝缘材料制成,体积小、重量轻、强度高、清扫维护方便且憎水性好、抗污秽能力强、绝缘性能高。
b、结构简单。
采用积木式的整体结构和直动式操作机构,大大减少了中间环节机构部分,结构紧凑、动作稳定、可靠。
c、开断容量大。
标称开断容量为360MV A。
d、机械寿命长。
机械寿命为20万次。
e、使用维护简单。
f、能与各种机车主断路器实现互换性。
图1 TDV4-12.5/25真空断路器1.1 结构布置高压进线端高压出线端灭弧室绝缘子支柱绝缘子底板减压阀电磁阀传动气缸辅助触头插座图2 TDV4-12.5/25真空断路器结构图该真空断路器有三个主要的组成部分:上面是高压部分(灭弧室部分)中间是与地隔离的绝缘部分(支柱绝缘子部分)下面是低压部分(操作机构部分)1.1.1高压部分灭弧室组装内安装有开断交流电弧的真空开关管,真空管内有两个主触头,一个是静触头,另一个是动触头,其触头通过密封和大气隔离,动触头的操作是由机械装置传动来完成。
一、VS1真空断路器原理图二、以下是两种vs1真空断路器介绍:VS1真空断路器- 西安森源珠海自动化公司西安森源配电自动化设备有限公司提供的VS1真空断路器是空气绝缘的户内式开关设备元件。
断路器符合GB1984、DL/T403及IEC60056等标准的规定。
在正常使用条件下,只要在断路器的技术参数范围内,它就可以保证安全、可靠地运行于相应电压等级的电网中。
VS1真空断路器可在工作电流范围内进行频繁的操作或多次开断短路电流;机械寿命可高达30,000次,满容量短路电流开断次数可达50次。
VS1真空断路器适于重合闸操作并有极高的操作可靠性与使用寿命。
VS1真空断路器(普通型)采用了立式的绝缘筒防御各种气候的影响;且在维护和保养方面,通常仅需对操作机构做间或性的清扫或润滑。
VS1真空断路器(极柱型)采用了固体绝缘结构—集成固封极柱,实现了免维护。
VS1真空断路器在开关柜内的安装形式既可以是固定式,也可以是可抽出式的,还可安装于框架上使用。
一、断路器主体结构●普通型断路器主体部分导电回路设置在用绝缘材料制成的圆柱状绝缘筒内。
这种结构可以使得真空灭弧室免受外界环境影响和机械的损害。
断路器主体安装在做成托架状的断路器操动机构外壳的后部。
视使用场所情况,可在绝缘筒上增装一个防尘盖(作为附加装置),这种设计有助于防止闪络的发生,并作为断路器内部污秽的附加保护。
在实际使用当中,额定电流1250A及以下等级在运行时可不必去除,额定电流1600A及以上等级运行时则必须去除。
●极柱型断路器极柱设计为圆柱形,安装在作成托架状的操作机构外壳的后部。
断路器极柱的导电部分封闭在环氧树脂套筒内,以免受冲击和外部环境影响。
二、断路器操动机构的结构操动机构为弹簧储能操作机构,一台操动机构操作三相真空灭弧室。
操动机构主要包括两个储能用拉伸弹簧、合闸储能装置、传力至各相灭弧室的连板、拐臂以及分闸脱扣装置,此外,在框架前方还装有诸如储能电动机、脱扣器、辅助开关、控制设备、分合闸按钮、手动储能轴、储能状态指示牌、合分闸指示牌等部件。
真空断路器的原理和作用真空断路器处于合闸位置时,其对地绝缘由支持绝缘子承受,一旦真空断路器所连接的线路发生永久接地故障,断路器动作跳闸后,接地故障点又未被清除,则有电母线的对地绝缘亦要由该断路器断口的真空间隙承受;各种故障开断时,断口一对触子间的真空绝缘间隙要耐受各种恢复电压的作用而不发生击穿。
因此,真空间隙的绝缘特性成为提高灭弧室断口电压,使单断口真空断路器向高电压等级发展的主要研究课题。
真空度的表示方式绝对压力低于一个大气压的气体稀薄的空间,称为真空空间,真空度越高即空间内气体压强越低。
真空度的单位有三种表示方式:托(即1个mm水银柱高),毫巴(103bar)或帕(帕斯卡:Pa)。
(1托=131。
6Pa,1毫巴=100Pa)我们通常所说真空灭弧室内部的真空度要达10-4托是指灭弧室内的气体压强仅为"万分之一mm水银柱高",亦即是1。
31x10-2Pa。
"派森定理"亦有译为"巴申定律",是指间隙电压耐受强度与气体压力之间的关系。
图1表示派森定理的关系曲线呈"V"字形,即充气压力的增加或降低,都能提高极间间隙绝缘强度。
其击穿机理至今还不清楚,因为真空灭弧室内部真空度高于10-4托,这样稀薄空气的空间,气体分子的自由行程为103mm,在真空灭弧室这么大小的容积内,发生碰撞的机率几乎是零。
因此不会发生碰撞游离而使真空间隙击穿。
派森定理的"V"形曲线是实验得出的,条件是在均匀电场的情况下,其间隙击穿电压Uj可表示为:Uj=KLaL------间隙距离;a------间隙系数(间隙<5mm时a=1,>5mm时,a=0。
5)由派森定理的"V"形关系曲线中看出,当真空度达103托时出现拐点,拐点附近曲线变得平坦,击穿电压几乎无变化。
当真空度和间隙距离相同时,其击穿电压则随触头电极材料发生变化,电极材料机械强度高,熔点高时,真空间隙的击穿电压亦随之提高。
ZN65-12户内高压真空断路器一. 概述断路器作为配电线路中的一个重要元件,承担着线路电力的接通、切断、故障保护等功能。
真空断路器以其绝缘强度高,熄弧能力强,没有火灾和爆炸危险等诸多优点而受到电力部门的完全认可,在7.2kV ~12kV 范围内,真空断路器以占绝对优势,并在很短的时间内会完全取代油(或少油)断路器。
九十年代以来,国外著名的公司纷纷推出新一代12kV 真空断路器,如德国SIEMENS 公司推出的3AH1~3AH5系列真空断路器,ABB 公司推出的VD4型真空断路器,日本三菱公司推出的VK 型真空断路器等等。
它们显著的特点是:可靠性大为提高,尺寸小巧,外观精美,适合目前电力行业的发展要求。
随着我国电力事业的大力发展,市场迫切需要在性能、可靠性、外观上接近但价格明显低于国外同类产品的真空断路器。
根据这一趋势,我厂根据我国电力行业的要求和国际上真空断路器技术发展的最新发展趋势自行研制开发的ZN65A-12型新一代系列户内交流真空断路器,并通过甘肃省经济贸易委员会组织的专家鉴定。
本断路器可以使用在交流50Hz (60Hz ),12kV 及以下的电力系统中。
ZN65A –12系列户内高压真空断路器符合GB1984、DL403、GB/T11022、IEC56等标准规定,并在国家高压电器质量监督检验中心和KEMA 试验站通过了严格的型式试验。
二. ZN65A-12/T630~4000-20~63系列交流高压真空断路器技术参数(表1)表1(2括号内参数为配SIEMENS 公司, 无锡SIEMENS 公司, 美国西屋公司真空灭弧室参数。
1. 断路器装配调整后,其机械特性参数应符合表2数据表22. 储能电机(采用单相串激电动机),其技术数据见表3。
表33. 分合闸线圈技术数据见表4 表4图一1 机构箱体2 绝缘子3 灭弧室4 上出线端5 安装挂板6 合闸弹簧7 辅助开关8 二次插头9 分闸电磁铁 10 合闸电磁铁 11油缓冲 12软连接 13 下出线端 14 变直传动机构 15绝缘推杆 16 分闸弹簧三. 使用环境要求a. 周围空气温度上限不高于+40 ︒C 、下限不低于-10︒C ;b. 海拔不超过1000m 。
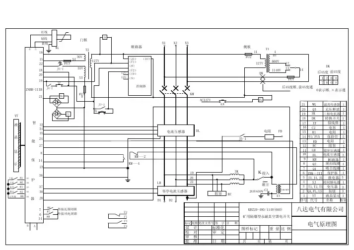
真空断路器原理图
真空断路器是一种用于断开电流的电气设备,它采用了真空作为绝缘介质来阻止电流的流动。
真空断路器的原理图如下:
———|——————<———|——————
| |
| |
| |
————|——————>———————|———
上述原理图表示了一个简单的真空断路器,其中"| "表示电源线,"———"表示电流的流动方向。
真空断路器的主要组成部
分有两个金属接点和一个真空隔离室。
在闭合状态下,金属接点之间存在电流流动,而在断开状态下,金属接点之间断开,阻止电流的流动。
当真空断路器处于闭合状态时,电流从电源线的一个接点流过,通过金属接点和真空隔离室,再返回另一个接点,完成回路。
真空隔离室的设计用于保持金属接点之间的真空状态,以防止电流因为介质的断裂而形成电弧。
当需要断开电流时,真空断路器会触发一个断开电路的机制。
这个机制可以是手动操作,也可以是由电流过载等条件自动触发。
触发后,金属接点会迅速分离,并且真空隔离室会迅速形成隔离状态。
这样,电流的流动被完全中断,保护了电路和相关设备的安全。
真空断路器具有许多优点,如高断开能力、低维护需求、可靠
性和长寿命等。
因此,在电力系统和工业领域广泛应用。
它能够有效地保护电路和设备免受过载、短路和其他异常情况的损害,确保电力系统的稳定和可靠运行。
一、VS1真空断路器原理图二、以下是两种vs1真空断路器介绍:VS1真空断路器 - 西安森源珠海自动化公司西安森源配电自动化设备有限公司提供地VS1真空断路器是空气绝缘地户内式开关设备元件.断路器符合GB1984、DL/T403及IEC60056等标准地规定.在正常使用条件下,只要在断路器地技术参数范围内,它就可以保证安全、可靠地运行于相应电压等级地电网中.VS1真空断路器可在工作电流范围内进行频繁地操作或多次开断短路电流;机械寿命可高达30,000次,满容量短路电流开断次数可达50次.VS1真空断路器适于重合闸操作并有极高地操作可靠性与使用寿命.VS1真空断路器<普通型)采用了立式地绝缘筒防御各种气候地影响;且在维护和保养方面,通常仅需对操作机构做间或性地清扫或润滑.VS1真空断路器<极柱型)采用了固体绝缘结构—集成固封极柱,实现了免维护.VS1真空断路器在开关柜内地安装形式既可以是固定式,也可以是可抽出式地,还可安装于框架上使用.一、断路器主体结构●普通型断路器主体部分导电回路设置在用绝缘材料制成地圆柱状绝缘筒内.这种结构可以使得真空灭弧室免受外界环境影响和机械地损害.断路器主体安装在做成托架状地断路器操动机构外壳地后部.视使用场所情况,可在绝缘筒上增装一个防尘盖<作为附加装置),这种设计有助于防止闪络地发生,并作为断路器内部污秽地附加保护.在实际使用当中,额定电流1250A 及以下等级在运行时可不必去除,额定电流1600A及以上等级运行时则必须去除.●极柱型断路器极柱设计为圆柱形,安装在作成托架状地操作机构外壳地后部.断路器极柱地导电部分封闭在环氧树脂套筒内,以免受冲击和外部环境影响.二、断路器操动机构地结构操动机构为弹簧储能操作机构,一台操动机构操作三相真空灭弧室.操动机构主要包括两个储能用拉伸弹簧、合闸储能装置、传力至各相灭弧室地连板、拐臂以及分闸脱扣装置,此外,在框架前方还装有诸如储能电动机、脱扣器、辅助开关、控制设备、分合闸按钮、手动储能轴、储能状态指示牌、合分闸指示牌等部件.操动机构适用于自动重合闸地操作,并且,因为电动机储能时间很短,同样也能够进行多次重合闸操作.操动机构弹簧有手动储能和电动机储能两种储能方式.三、脱扣器、闭锁电磁铁和辅助开关储能状态指示器带动辅助开关S1、S2、S3,当弹簧储能完成时,S1、S2、S3同时切断电机回路,在弹簧系统未充分储能时S3可对合闸脱扣器HQ进行电器闭锁,并提供一个电气操作地准备信号.根据断路器切换位置来带动辅助开关QF,当断路器在分闸位置时,辅助开关QF开断分闸脱扣器TQ地回路,当断路器在合闸位置时,则辅助开关QF开断合闸脱扣器HQ 地回路和选加地闭锁电磁铁Y1地回路.辅助开关对外留有3对常开、常闭接点,可供各种要求地控制、仪表或联锁功能地使用.四、用于GZS1上地手车式断路器当断路器用于GZS1柜时,应采用手车式结构.断路器推入柜内后可通过底盘车将断路器从实验位置摇进到工作位置,亦可由工作位置摇出到实验位置.解锁后可将手车由柜内拖出,将断路器置于转运车上,检修非常方便.底盘车与断路器及柜体之间具备安全地联锁装置,通过底盘车上地辅助开关S8、S9保证了与断路器之间可靠地电气联锁.VS1-12/M户内高压真空断路器(配永磁操动机构>一、VS1-12/M户内高压真空断路器(配永磁操动机构>实物图:二、简介:VS1-12/M户内高压真空断路器<配永磁操动机构)是三相交流50Hz,额定电压为12kV 地户内装置,可供工矿企业,发电厂及变电站电气设施地控制及保护之用,并适用于频繁操作地场所.1、产品主要用途及适用范围VS1-12/M户内高压真空断路器<配永磁操动机构)是三相交流50Hz,额定电压为12kV 地户内装置,可供工矿企业,发电厂及变电站电气设施地控制及保护之用,并适用于频繁操作地场所.该断路器可进行频繁地操作,具有多次开断性能.该断路器设计成前后分装结构,既可作为固定式安装地单元,也可与底盘车配装作单独手车使用.该断路器采用永磁操作机构,具有零部件数量少,操作程序简单、可靠性高等特点.2、正常使用环境条件a.环境温度不大于+40℃,不低于-30℃;b.海拔高度≦1000m。
真空断路器的工作原理(真空断路器中的触头断开过程中,依靠触头产生的金属蒸气使触头间产生电弧。
当电流接近零值时,电弧熄灭。
一般情况下,电弧熄灭后,弧隙中残存的带电质点继续向外扩散,在电流过零值后很短时间内弧隙便没有多少金属蒸气,立刻恢复到原有的“真空”状态,使触头之间的介质击穿电压迅速恢复,达到触头间介质击穿电压大于触头间恢复电压条件,使电弧彻底熄灭。
)真空断路器工作原理与其他断路器相比之是灭弧介质不同罢了,真空不存在导电介质,使电弧快速熄灭,因此该断路器的动静触头之间的间距很少。
该断路器一般用于电压等级相对低的厂用电配置中!随着电力系统的迅猛发展,10KV 真空断路器在我国已经大批量地生产和使用。
对于我们一线检修人员来说,提高对真空断路器的认识,加强维护保养,使其安全运行,成了一个迫在眉睫的问题。
本文以ZW27 —12 为例,简要说明真空断路器的原理与维修。
一、真空的绝缘特性真空具有很强的绝缘特性,在真空断路器中,气体非常稀薄,气体分子的自由行程相对较大,发生相互碰撞的几率很小,因此,碰撞游离不是真空间隙击穿的主要原因,而在高强电场作用下由电极析出的金属质点才是引起绝缘破坏的主要因素。
(电介质在足够强的电场作用下将失去其介电性能成为导体,称为电介质击穿,所对应的电压称为击穿电压。
如果断路器的三相不同步,在首开相开断后经0.25周波,在首开相断口上的恢复电压将达到电源电压峰值的3~4倍。
)真空间隙中的绝缘强度不仅与间隙的大小,电场的均匀程度有关,而且受电极材料的性质及表面状况的影响较大。
真空间隙在较小的距离间隙(2—3 毫米)情况下,有比高压力空气与SF6 气体高的绝缘特性,这就是真空断路器的触头开距一般不大的原因。
电极材料对击穿电压的影响主要表现在材料的机械强度(抗拉强度)和金属材料的熔点上。
抗拉强度和熔点越高,电极在真空下的绝缘强度越高。
实验表明,真空度越高,气体间隙的击穿电压越高,但在10-4 托以上,就基本保持不变了,所以,要保持真空灭弧室的绝缘强度,其真空度应不低于10-4托。
简介|江阴宝光(三工位真空断路器)三工位真空断路器集真空断路器、隔离开关、接地开关于一体.相比传统高压固定式开关柜XGN2或XGN66、KYN28等等,在成套厂内需要分别单独安装隔离开关、真空断路器、接地开关,安装调试机械联锁,工艺复杂、耗工时大、对工人技术要求高,使用该产品后,配多功能真空断路器,开关本体具有隔离工位、断路器工位,接地工位更加集成化、系统化,安装简单、快捷、方便、可靠。
江阴宝光从事户内外高压真空断路器:10KV、24KV、35KV、40.5KV规格齐全。
宝光作为中压户内和户外开关产品的研发和制造专家,早在6多年前公司就开始着力于研究高可靠性智能化真空断路器领域。
通过对配网智能化理论、真空开断技术及绝缘技术的深入研究,在市场上推出了使用更方便、体积更紧凑、重量更轻、性能更可靠的断路器产品,重合器产品,广泛地应用于全国各地,为江阴宝光电气在中压开关制造领域奠定了领导地位。
三工位真空断路器符合GBl804、DL403、GBll022等标准的规定,无论是在正常使用条件还是在故障条件(特别是短路情况)下,只要在断路器的技术参数范围内,它就可以保证安全、可靠的运行于相应电压等级的电网中。
主要符合以下国家标准:开关部分:GB1984《高压交流断路器》GB/T11022-1999《高压开关设备控制和设备标准的共同技术条件》控制终端部分:GB/T726-2000《继电器及装置基本试验方法》GB/T17626-1998《电磁兼容试验和测量技术电快速瞬变脉冲群搞扰度试验》(江阴宝光真空断路器型号)AB-3S-12/630-20ZW20-12F/630-20ZW20-12/630-20ZW20-12F/630-20VS1-12/630-20ZW20-12看门狗真空断路器ZW20-12智能分界真空断路器ZW20-12高压真空断路器VS1-24KV户内真空断路器1250A-4000A大电流真空断路器40.5KV户外高压真空断路器ZW32-12MG/630-20ZW32-12F/1600-31.5ZW32-2000A大电流真空断路器一、使用环境条件1、周围空气温度:-40℃~+40℃;日温差:日温变化不大于25℃;根据SF6气体物质性质,当环境温度在-40℃时,如箱体内部气压为0.05Mpa,此时SF6仍为气态,保证产品正常工作。
目录☐第一章功能及用途☐第二章结构及工作原理☐第三章主断控制回路分析☐第四章常见故障☐第五章故障原因分析及处理流程1 功能及用途1.1 功能BVAC.N99D真空断路器是单极交流真空断路器,该电器设备主要用于主电路开断和接通,同时还可以用于过载保护和短路保护,是一种保护电器。
图1.1 BVAC.N99D真空断路器真空断路器有三个主要的组成部分:a、上面是高压电路部分;b、中间是与地隔离的绝缘部分;c、下面是电空机械装置和低压电路部分。
1.2 技术参数2 结构及工作原理2.1 结构BVAC.N99D真空断路器如图2.1所示。
主要由高压回路、支持绝缘子、控制结构和合闸装置构成。
图2.1 BVAC.N99D真空断路器部件构成图序号说明1高压输入端2水平绝缘子3真空泡4触头弹簧机构5高压输出端6弹簧导向机构7铭牌8垂直绝缘子9快速脱扣机构10储风缸11调压阀12电磁阀13传动气缸14保持线圈15辅助触头16控制单元板17连接器18底板2.1.1 高压回路主断路器的高压回路主要包括如图2所示的高压输入端、水平绝缘子、真空泡、触头弹簧机构、高压输出端、弹簧导向机构等。
其中,真空泡用来开断交流电弧。
灭弧室通过密封来与大气隔离。
两个主触头安装在真空泡内部,一个是静触头,另一个是动触头。
动触头的动作是由电空机械装置(BR)来控制,在分合闸过程中,该动作机构中的导向装置(TR)实现动作时的稳定性和方向性。
2.1.2 垂直绝缘子和控制机构主断路器的垂直绝缘子安装在底板上,起支持和绝缘作用。
绝缘操纵杆通过绝缘子中心,连接电空机械装置和动触头。
O形密封圈紧靠在底板边缘的凹槽中以保证断路器与车顶之间的密封。
电空控制机构,此装置安装在机车内部的底板上,用于控制动触头的动作。
2.1.3合闸装置本装置带有空气管路,在动触头快速合闸过程中提供必需的压力。
该电空管路包括装在储风缸边上用以保持恒定空气压力的调压阀;用于监控断路器合闸的储风缸必须提供的最小压力的压力开关;用于控制压力气缸内的气流量的电磁阀;传动气缸最终把空气压力转化为机械作用力。
简介|江阴宝光(三工位真空断路器)
三工位真空断路器集真空断路器、隔离开关、接地开关于一体.相比传统高压固定式开关柜XGN2或XGN66、KYN28等等,在成套厂内需要分别单独安装隔离开关、真空断路器、接地开关,安装调试机械联锁,工艺复杂、耗工时大、对工人技术要求高,使用该产品后,配多功能真空断路器,开关本体具有隔离工位、断路器工位,接地工位更加集成化、系统化,安装简单、快捷、方便、可靠。
江阴宝光从事户内外高压真空断路器:10KV、24KV、35KV、40.5KV规格齐全。
宝光作为中压户内和户外开关产品的研发和制造
专家,早在6多年前公司就开始着力于研究高可靠性智能化真空断路器领域。
通过对配网智能化理论、真空开断技术及绝缘技术的深入研究,在市场上推出了使用更方便、体积更紧凑、重量更轻、性能更可靠的断路器产品,重合器产品,广泛地应用于全国各地,为江阴宝光电气在中压开关制造领域奠定了领导地位。
三工位真空断路器符合GBl804、DL403、GBll022等标准的规定,无论是在正常使用条件还是在故障条件(特别是短路情况)下,只要在断路器的技术参数范围内,它就可以保证安全、可靠的运行于相应电压等级的电网中。
主要符合以下国家标准:
开关部分:GB1984
《高压交流断路器》GB/T11022-1999
《高压开关设备控制和设备标准的共同技术条件》
控制终端部分:GB/T726-2000《继电器及装置基本试验方法》GB/T17626-1998
《电磁兼容试验和测量技术电快速瞬变脉冲群搞扰度试验》
(江阴宝光真空断路器型号)
AB-3S-12/630-20
ZW20-12F/630-20
ZW20-12/630-20
ZW20-12F/630-20
VS1-12/630-20
ZW20-12看门狗真空断路器ZW20-12智能分界真空断路器ZW20-12高压真空断路器
VS1-24KV户内真空断路器1250A-4000A大电流真空断路器
40.5KV户外高压真空断路器
ZW32-12MG/630-20
ZW32-12F/1600-31.5
ZW32-2000A大电流真空断路器
一、使用环境条件
1、周围空气温度:-40℃~+40℃;日温差:日温变化不大于25℃;根据SF6气体物质性质,当环境温度在-40℃时,如箱体内部气压为0.05Mpa,此时SF6仍为气态,保证产品正常工作。
(当环境温度-40℃,表压为0.05Mpa时,SF6液化点为-55℃;零表压,SF6液化点不会超过-60℃)。
2、风速不大于35m/s;
3、无易燃、爆炸危险、强烈化学腐蚀物(如各种酸、碱或浓烟
等)和剧烈振动的场所。
4、海拔:≯1000m;
5、覆盖厚度:10mm;
6、空气污秽程度:IV级;
7、地震烈度:≯8度;
8、电网中性点接地方式:中性点不接地、中性点经消弧线圈接地、中性点经低电阻接地。
二、主要技术参数
4.1断路器的额定参数见表1
序号项目单位数值
1额定电压KV12
2额定频率Hz50
3额定电流A630
4额定短路开断电流KA20
5额定峰值耐受电流(峰值)KA50
6额定短时耐受电流(4S)KA20
7额定短路关合电流(峰值)KA50
8机械寿命次数次10000
9额定短时开断电流开断次数次30
10工频耐压(1min):干试(相间、对地/断口)KV42/48
11雷电冲击耐受电压(峰值)相间、相对/断口KV75/85
12额定操作顺序KV分-0.3s-合分-180s-合分
13额定操作电压辅助回路额定电压Kg220
注:当产品使用场地的海拔超过1000m时,绝缘耐压应按GB/T11022-1999进行相应的修正。
三、断路器装配调整参数见表2 序号项目单位数值
1触头开距mm9+1-0.5
2触头超行程mm3+1-0.5
3平均分闸速度m/s1.2±0.2
4平均合闸速度m/s0.6±0.2
5触头合闸弹跳时间ms≤26箱体内极间中心距离mm135
7箱体外极间中心距离mm280
8三相分闸同期性时差ms≤2
9每极回路直流电阻μΩ≤200
10合闸时间ms≤45
11分闸时间ms≤45
12动触头允许磨损厚度mm3
13合闸时触头压力N2000±200
14SF6气体额定压力(表压)MPa“0”
15净重Kg185
四、操作机构主要技术参数
4.3.1、储能电机:采用直流串激电动机,其技术数据如表3
型号额定电压(V)额定功率(W)正常工作范围额定电压下储
能时间(s)YJ220-5301BS-2202085%~120%额定工作电压≥5
4.3.2、手动储能操作力:采用机构所配储能手柄时最大操作力小于25公斤。
4.3.3、合闸电磁铁:采用螺管式电磁铁,其线圈技术数据如表4。
额定电压(V)额定电流(A)额定功率(W)20℃时线圈电阻(Ω)。
4.5零序电流互感器
在断路器本体内配置零序电流互感器1只,变比20/1,在零序电流0.1~5A区段,有着良好的线性关系,额定负载下(0.1V A)的变比误差小于3%,当零序电流为400A时,二次输出电流不小于5A。
4.6、操作电源
4.6.1断路器工作时需要操作电源。
操作电流可以外引交流或直流220V电源,但一般是在10KV线路上外置操作电源变压器或电压互感器,以获得交流220V操作电源。
4.6.2外置操作电源奕压器或电压互感器型号由用户选配,建议选用户外型带熔断器的产品,以方便安装。
如外置操作电源变压器或电压互感器不带熔断器,用户还得另行加装户外式熔断器,以保护外
置式操作电源变电压器或电压互感器。
4.6.3操作电源的二次侧熔断器配置,详见发货随机文件。
4.7控制器技术参数见表5
五、序号项目单位参数
1输入工作电压V AC220
2输入工作电压频率HZ50
3输入工作电压允许波动范围%±20
4整机功耗W<10
5采样相电流一次输入值A0~3600可调
6采样零序电流一次输入值0~20
7电量输入值采样误差%±5
8过流保护一次电流整定范围(二次)A0~1500可调
9速断保护一次电流整定范围(二次)0~3600可调
10过流保护动作延时时间值ms0~5000可调
11零序保护一次电流整定范围A0~20可调
12零序保护动作延时时间值S0~1200可调
13重合闸次数次0~114第一次重合时间S0~9.9
15简单遥控器距离米100
备注:如需更详细资料请与我们(江阴宝光电气)联系,我们会第一时间为您讲解。