可移动带式输送机图纸
- 格式:pdf
- 大小:68.11 KB
- 文档页数:1
机械设计课程设计报告——V带式输送机传动系统设计院系及专业:设计者:指导老师:目录一、设计任务书 (4)二、传动装置的总体设计 (5)(一)、电动机的选择 (5)(二)、传动比的分配及转速校核 (7)(三)、减速器各轴转速、功率、转矩的计算 (10)三、传动零件的设计计算 (12)(一)、V带设计 (12)(一)、V带轮的结构设计 (12)(二)、V带的计算设计 (13)(二)、齿轮传动的设计 (16)(一)、高速级齿轮传动设计计算 (16)(二)、高速级齿轮传动的几何尺寸 (21)(三)、低速级齿轮传动设计计算 (21)(四)、低速级齿轮传动的几何尺寸 (26)四、轴的设计: (26)(一)、高速轴 (26)(一)、高速轴的设计 (26)(二)、高速轴的计算与校核 (29)(二)、中间轴 (32)(一)、中间轴的设计 (32)(二)、中间轴的计算与校核 (34)(三)、低速轴 (36)(一)、低速轴的设计 (36)(二)、低速轴的计算与校核 (38)五、轴承校核: (40)六、箱体的设计计算 (44)七、减速器的润滑设计 (45)(一)齿轮的润滑设计 (45)(二)、轴承的润滑及设计 (46)八、密封 (46)九、结束语 (47)一、设计任务书带式输送机传动系统设计1.设计任务设计带式输送机传动系统。
采用V带传动及两级圆柱齿轮减速器。
2.传动系统参考方案(见图)带式输送机由电动机驱动。
电动机1通过V带传动将动力传入两级圆柱齿轮减速器3,再通过联轴器4将动力传至输送机滚筒5,带动输送带6工作。
3.原始数据:输送带有效拉力F= 6800N输送带工作速度v= 0.48m/s (允许误差±5%) 输送机滚筒直径d= 425 mm 减速器设计寿命为5年。
4、工作条件:两班制,常温下连续工作;空载起动,工作载荷平稳;三相交流电源,电压为380/220伏。
二、传动装置的总体设计(一)、电动机的选择一、选择电动机,确定传动方案及计算运动参数:(一) 电动机的选择:(1)、选择电动机类型:按工作要求和条件,选用三箱笼型异步电动机,封闭式结构,电压380V ,Y 型。
第二版DTII(A)B1600-B2000固定式带式输送机带式输送机的工作原理带式输送机又称胶带运输机,其主要部件是输送带,亦称为胶带,输送带兼作牵引机构和承载机构.带式输送机组成及工作原理如图1-1所示,它主要包括一下几个部分:输送带(通常称为胶带) 、托辊及中间架、滚筒拉紧装置、制动装置、清扫装置和卸料装置等.图2-1 带式输送机简图1——张紧装置2——装料装置3——犁形卸料器4——槽形托辊5——输送带6——机架7——传动滚筒8——卸料器9——清扫装置10——平行托辊11——空段清扫器12——减速器带式输送机毕业图纸设计毕业论文设计koukou774864685。
输送带5绕经传动滚筒7和机尾换向滚筒1形成一个无极的环形带.输送带的上、下两部分都支承在托辊上.拉紧装置给输送带以正常运转所需要的拉紧力.工作时,传动滚筒通过它和输送带之间的摩擦力带动输送带运行.物料从装载点装到输送带上,形成连续运动的物流,在卸载点卸载.一般物料是装载到上带(承载段)的上面,在机头滚筒(在此,即是传动滚筒)卸载,利用专门的卸载装置也可在中间卸载。
桐城皮带机(774864685)扣扣。
普通型带式输送机的机身的上带是用槽形托辊支撑,以增加物流断面积,下带为返回段(不承载的空带)一般下托辊为平托辊.带式输送机可用于水平、倾斜和垂直运输.对于普通型带式输送机倾斜向上运输,其倾斜角不超过18°,向下运输不超过15°桐城皮带机(774864685)扣扣。
带式输送机毕业图纸设计毕业论文设计koukou774864685,带式输送机专业设计师。
输送带是带式输送机部件中最昂贵和最易磨损的部件.当输送磨损性强的物料时,如铁矿石等,输送带的耐久性要显著降低。
提高传动装置的牵引力可以从以下三个方面考虑:S增加,(1)增大拉紧力。
增加初张力可使输送带在传动滚筒分离点的张力1S必须相应地增大输送带断面,这样导此法提高牵引力虽然是可行的。
DSJ100/70/2×55 DSJ100/63/125DSJ100/63/2×75 DSJ80/40/2×55 DSJ65/15/2×22DSJ型带式输送机使用维护说明书鹤岗市永泰机械设备有限责任公司出版日期2007年6月30日目录一、概述 (1)二、型号、含义 (2)三、主要技术参数 (3)四、产品特点 (4)五、工作原理和结构特征 (4)六、安装、调试及伸缩操作 (5)七、带式输送机的维护、保养、定期检查 (7)八、带式输送机常见故障与处理 (8)九、警示语句 (9)十、润滑及易损更换 (11)十一、附图 (11)一、概述可伸缩带式输送机是摩擦传动连续式运输设备。
在综合机械化采煤和掘进过程中,它是较好的一种顺槽运输设备,可伸缩带式输送机随着工作面的不断推移,顺槽的长度也不断地发生变化,而这种运输机本身就能适应这些变化,它带有一个储带装置,可以把多余的皮带暂时储存起来,以适应伸长或缩短的需要。
1、主要特征:(1)采用槽形托辊组,承载量大。
(2)在装载段,采用了弹性材料套的缓冲托辊组,缓冲负荷的冲击。
(3)整个皮带机浮放在巷道底板上,无螺栓联接。
(4)采用电绞车拉紧和储存皮带,并装有负荷传感器可以指示皮带的拉力。
2、本设备正常使用环境:海拔高度≤1000米环境温度–20~+40℃相对湿度≤95%(在+25℃时)大气压力 80~106Kpa空气含有爆炸性气体混合物煤层体倾斜不大于35度的工作面上胶带输送机示意图11、卸载滚筒2、阻燃胶带3、机尾滚筒4、张紧滚筒5、导向滚筒6、传动滚筒7、传动滚筒Ⅱ二、型号、含义D S J □/□/□电动机功率(kW)运输量(×10t/h)胶带宽度(cm)钢架可伸缩带式输送机三、主要技术参数5四、产品特点该设备为系列产品,适用于煤矿及粉尘大需要防爆的地方。
其执行标准为:MT820-2006《煤矿用带式输送机技术条件》和 MT/T901-2000《煤矿井下用伸缩带式输送机》。
摘要本次毕业设计是关于煤矿主皮带输送机的设计的设计。
首先对胶带输送机作了简单的介绍;接着分析了胶带输送机的选型原则及计算公式;然后按照这些设计准则设计了符合本次设计要求的大倾角下行运输的胶带输送机;接着对所选择的输送机各主要零部件进行了校核。
同普通胶带输送机一样,大倾角下行运输胶带输送机也是有六个主要部件组成:传动装置,机尾或导回装置,中部机架,拉紧装置,以及胶带。
唯一不同的是其胶带上压有花纹,用来增大胶带工作表面的摩擦力,避免物料在速度突然变化时与胶带之间产生滑移。
最后简单的说明了输送机的安装与维护。
现在,胶带输送机正朝着长距离,高速度,低摩擦的方向发展。
近年来出现的气垫式胶带输送机就是其中的一个。
目前,在胶带输送机的设计、制造以及应用上,国内与国外先进水平相比仍有较大差距。
国内在设计制造胶带输送机过程中存在着很大程度上的浪费。
这个问题可以在校核尾架时发现。
本次设计代表了选型设计的一般过程。
对机械的选型设计工作有一定的参考价值。
关键词: 胶带传动滚筒托辊Abstract The design is a graduation project about the belt conveyor with a large dip. At first it isintroduction about the belt conveyor. Next it is the principles about choose component parts ofbelt conveyor. After that the belt conveyor with a larger dip abase on the principle is designed.Then it is checking computations about main component parts. Just as ordinary belt conveyorthe belt conveyor consists of six main parts: Drive Unit Jib or Delivery End Tail Ender ReturnEnd. Intermediate Structure Loop Take-Up and Belt. The only different is it uses pattern beltwhich used to increase friction to avoid the move between the belt and goods. At last it isexplanation about fix and safeguard of the belt conveyor. Today long distance high speed lowfriction is the direction of belt conveyor’s developmen t. Air cushion belt conveyor is one of them.At present we still fall far short of abroad advanced technology in design manufacture andusing. There are a lot of wastes in the design of belt conveyor. This problem is discovered in thecomputations of the tail stand. Keywords: belt driving roller roller 目录1 概述..................................................................................................................... 11.1 带式输送机的发展状况.......................................................................................11.2 主要部件的结构及功能.......................................................................................3 1.2.1 输送带...........................................................................................................4 1.2.2 托辊...............................................................................................................5 1.2.3 滚筒...............................................................................................................7 1.2.4 驱动装置:...................................................................................................8 1.2.5 拉紧装置.....................................................................................................10 1.2.6 清扫器.........................................................................................................10 1.2.7 机架.............................................................................................................10 1.2.8 导料槽......................................................................................................... 11 1.2.9 其它............................................................................................................. 112 设计计算法则及主要公式.................................................................................. 142.1 带宽与速度的确定.............................................................................................14 2.1.1 带宽.............................................................................................................14 2.1.2 带速的选择.................................................................................................152.2 驱动形式的确定.................................................................................................172.3 运行阻力的计算.................................................................................................17 2.3.1 输送带运行阻力.........................................................................................17 2.3.2 曲线段运行阻力.........................................................................................202.4 输送带各点张力的计算.....................................................................................23 2.4.1 逐点张力计算法.........................................................................................23 2.4.2 输送带的悬垂度条件.................................................................................262.5 输送带强度的验算.............................................................................................262.6 传动滚筒直径的确定及强度的确定.................................................................292.7 拉紧装置的计算.................................................................................................33 2.7.1 拉紧装置的行程.........................................................................................33 2.7.2 拉紧力的计算.............................................................................................342.8 电动机和减速器的确定.....................................................................................35 2.8.1 电动机的功率.............................................................................................35 2.8.2 电动机转子的变位质量.............................................................................37 2.8.3 减速器的减速比.........................................................................................372.9 制动力与逆止力的计算.....................................................................................37 2.9.1 制动力的计算.............................................................................................37 2.9.2 电动机轴上的计算.....................................................................................392.10 轴承的寿命的计算.............................................................................................393 设计计算........................................................................................................... 423.1 设计依据:.........................................................................................................423.2 主要参数的计算与部件确定.............................................................................43 3.2.1 输送带带速v 及输送带宽度B的确定:..................................................43 3.2.2 驱动形式的确定.........................................................................................44 3.2.3 运行阻力计算.............................................................................................45 3.2.4 输运带上各点张力计算:.........................................................................46 3.2.5 输送带的强度验算.....................................................................................47 3.2.6 传动滚筒直径的确定.................................................................................48 3.2.7 拉紧装置.....................................................................................................50 3.2.8 机功率和减速器的减速比的计算.............................................................51 3.2.9 制动力的计算.............................................................................................52 3.2.10 其他部件计算:.........................................................................................534 电气及安全保护装置......................................................................................... 625 操作规程与维护、保养..................................................................................... 635.1 设备的正常使用.................................................................................................635.2 操作方面注意事项.............................................................................................63致谢.................................................................................................................. 64参考文献.............................................................................................................. 65 绪论在运距较长,运量较大的场合一般都采用胶带运输机,而且随着技术的发展,已经可以适应多种物料载荷和不同地形和气候条件,是一种多品种多型号的运输型机械设备。
目录摘要 ................................................................................................................... 错误!未定义书签。
Abstract............................................................................................................. 错误!未定义书签。
1绪论 .. (2)2带式输送机概述 (3)2.1 带式输送机的应用 (3)2.2 带式输送机的分类 (3)2.4 带式输送机的工作原理 (4)2.5 带式输送机的结构和布置形式 (6)2.5.1 带式输送机的结构 (6)2.5.2 布置方式 (6)3 带式输送机的设计计算 (7)3.1 已知原始数据及工作条件 (7)3.2 计算步骤 (8)3.3传动功率计算 (10)3.4.1 传动轴功率计算 (10)3.5 输送带张力计算 (12)3.5.1 最大张力计算及输送带材料选择 (12)3.5.2 输送带不打滑条件校核 (13)3.5.2 输送带下垂度校核 (14)3.5.3 各特性点张力计算 (14)3.8 拉紧力计算 (16)4 驱动装置的选用与设计 (16)4.1 电机的选用 (17)4.2.1 传动装置的总传动比 (17)4.2.3 联轴器 (17)5 带式输送机部件的选用 (20)5.1 输送带 (20)5.1.1 输送带的分类: (21)5.1.2 输送带的连接 (22)5.2 传动滚筒 (23)5.2.1 传动滚筒的作用及类型 (23)5.2.2 传动滚筒的选型及设计 (23)5.3 托辊 (24)5.3.1 托辊的作用与类型 (24)5.3.2 托辊的选型 (26)5.6拉紧装置 (27)5.6.1 拉紧装置的作用 (27)5.6.2 张紧装置在使用中应满足的要求 (27)5.6.3 拉紧装置在过渡工况下的工作特点 (28)5.6.4 拉紧装置布置时应遵循的原则 (28)5.6.5 拉紧装置的种类及特点 (28)6其他装置 (31)6.1 给料装置 (31)6.2 卸料装置 (31)6.3清扫装置 (32)7 电气及安全保护装置 (33)结论 (34)参考文献 (36)摘要本次毕业设计是关于矿用固定式带式输送机的设计。
本科毕业设计(论文)题目DTⅡ型带式输送机设计院(系部)机械与动力工程系专业名称机械设计制造及其自动化年级班级机制08-3班学生姓名李洛指导教师李新2012年5月25日摘要本次毕业设计是关于DTⅡ型固定式带式输送机的设计。
首先对胶带输送机作了简单的概述;接着分析了胶带输送机的选型原则及计算方法;然后根据这些设计准则与计算选型方法按照给定参数要求进行选型设计;接着对所选择的输送机各主要零部件进行了校核。
普通型带式输送机由六个主要部件组成:传动装置,机尾或导回装置,中部机架,拉紧装置以及胶带。
最后简单的说明了输送机的安装与维护。
目前,胶带输送机正朝着长距离,高速度,低摩擦的方向发展,近年来出现的气垫式胶带输送机就是其中的一个。
在胶带输送机的设计、制造以及应用方面,目前我国与国外先进水平相比仍有较大差距,国内在设计制造带式输送机过程中存在着很多不足。
本次带式输送机设计代表了设计的一般过程, 对今后的选型设计工作有一定的参考价值。
关键词:带式输送机传动装置导回装置AbstractThe graduation project is about the DT Ⅱ type fixed belt conveyor design. First briefly on the belt conveyor overview; then analyzes the principle of selection of conveyor belt and method of calculation; then calculated based on these design criteria and selection method in accordance with the requirements of a given selection of design parameters; went on to the selected conveyor major components was checked. Common type of belt conveyor consists of six main components: transmission, tail or lead back to the device, the middle frame, tensioning device, and tape. Finally, a simple description of a conveyor installation and maintenance. Currently, the belt conveyor is moving long distance, high speed, low friction direction, in recent years in the Air Cushion Belt Conveyor is one of them. In the belt conveyor design, manufacture and application, the current compared with foreign advanced level in China is still a wide gap between the domestic process in the design and manufacture of belt conveyor there is much to be desired.The belt conveyor design represents the general process of design, selection of design work on the future of some reference value.Keywords: belt transmission device back into目录前言 (1)1 带式输送机概述 (2)1.1带式输送机的应用 (2)1.2带式输送机的分类 (3)1.3 各种带式输送机的特点 (3)1.4 带式输送机的发展状况 (4)1.5 带式输送机的工作原理 (5)1.6 带式输送机的结构和布置形式 (7)1.6.1 带式输送机的结构 (7)1.6.2 布置方式 (8)1.7 运行阻力的计算 (9)2 带式输送机的设计计算 (12)2.1 已知原始数据及工作条件 (12)2.2 计算步骤 (12)2.2.1槽角的确定 (12)2.2.2 承载段运行阻力 (14)2.2.3 空回段运行阻力 (15)2.2.4 最小张力点 (16)2.2.5 输送点上各点张力的计算 (16)2.2.6 输送带的强度验算 (18)2.2.7 传动滚筒直径的确定和滚筒强度的验算 (20)2.2.8 拉紧装置 (21)2.2.9 电动机功率和减速器的减速比 (22)2.2.10 逆止力与电机轴的制动力矩的计算 (23)3 驱动装置的选用 (25)3.1 电机的选用 (25)3.2 减速器的选用 (26)3.2.1 传动装置的总传动比 (26)3.2.2液力偶合器的原理、特点与选择 (27)3.2.3 联轴器的选用 (28)4带式输送机部件的选用 (29)4.1 输送带 (29)4.1.1 输送带的分类 (29)4.1.2 输送带的连接 (31)4.2 传动滚筒 (32)4.2.1 传动滚筒的作用及类型 (32)4.2.2 传动滚筒的选型及设计 (33)4.2.3 传动滚筒结构 (34)4.2.4 传动滚筒的设计 (34)4.2.5 传动滚筒轴的设计计算 (38)4.3 托辊 (42)4.3.1 托辊的作用与类型 (42)4.3.2 托辊的选型 (46)4.4 制动装置 (48)4.4.1 制动装置的作用 (48)4.4.2 制动装置的种类 (49)4.4.3 制动装置的选型 (50)4.5 改向装置 (51)4.6 拉紧装置 (52)4.6.1 拉紧装置的作用 (52)4.6.2 张紧装置在使用中应满足的要求 (52)4.6.3 拉紧装置在过渡工况下的工作特点 (53)4.6.4 拉紧装置布置时应遵循的原则 (53)4.6.5 拉紧装置的种类及特点 (54)4.6.6 拉紧装置的选用 (56)5其他部件的选用 (59)5.1 机架与中间架 (59)5.2 给料装置 (61)5.2.1 对给料装置的基本要求 (61)5.2.2 装料段拦板的布置及尺寸 (62)5.2.3 装料点的缓冲 (63)5.3 卸料装置 (64)5.4 清扫装置 (65)5.5 头部漏斗 (68)5.6 电气及安全保护装置 (68)6 结论 (70)致谢 (71)参考文献 (72)前言带式输送机是连续运输机的一种,连续运输机是固定式或运移式起重运输机中主要类型之一,其运输特点是形成装载点到装载点之间的连续物料流,靠连续物料流的整体运动来完成物流从装载点到卸载点的输送。
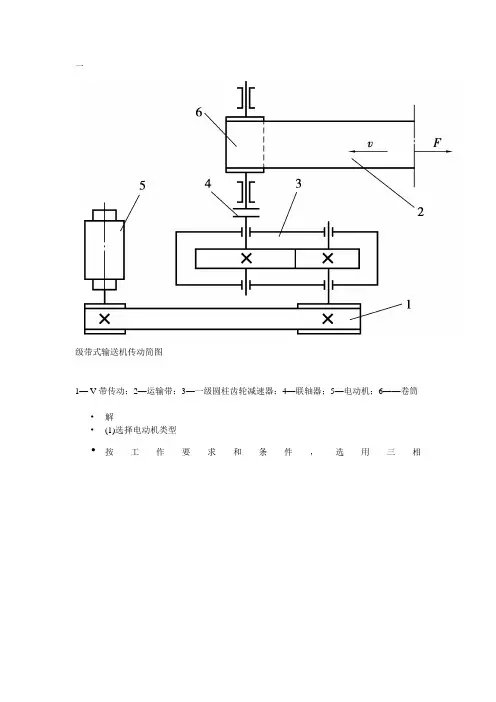
一级带式输送机传动简图1—V带传动;2—运输带;3—一级圆柱齿轮减速器;4—联轴器;5—电动机;6——卷筒•解•(1)选择电动机类型•按工作要求和条件,选用三相鼠笼型异步电动机,封闭式结构,电压380 V,Y型。
•(2)选择电动机型号•电动机所需工作功率按公式2.1计算为:•由公式2.3计算为:•η=η带η3轴承η连轴η齿轮η卷筒=0.96x0.983x0.99x0.97x0.96=0.833 Pd=FV/1000η=7000X2/1000.0.833=16.8KWn卷筒=60x1000x2/3.14.400=95.54r/min=n3i带=2-4 i齿=3-6 i总=6-24n 电=i 总xn 卷筒=(6~24).95.54=573.24~2293r/min电动机Y200L1-6 n 电=970r/min p 电=18.5KWi 总=970/95.54=10.15i 带=2.8 i 齿=10.15/2.8=3.625各轴输入功率:P1=Pd. η带=16.8x0.96=16.128KW p1输出=16.128x0.98=15.81KW P2=P1. η轴承. η齿轮=16.128x0..98x0.97=15.33P3=P2. η轴承.η联轴器=14.87各轴转速:N1=970/2.8=346.43r/minN2=346.43/3.625=95.57N3=n2=95.57各轴转矩T 电=9550x16.8/970=165.4N.mT1=165.4x2.8x0.96=444.6 T1输出=444.6x0.98=435.71 T2=444.6x3.625x0.98x0.97=1532.1 T2输出=1532.1x0.98=1501.5 T3=1532.1X0.98X0.99=1486.44(一)V 带传动计算1、确定计算功效PcPc=KA ×P d 查 P149KA=1.2 Pc=1.2x 16.8=20.16kw2、选择V 带的型号根据计算电动机功效P c 和主动轮满载转速970r/min,由查考文献<2>P149图6-8选择C 型普通V 带且dd1=200~2000mm3、确定两带轮的基准直径dd1、dd2由参考文献〈2〉中P142表6-3可得dmin=200MM,由表6-3选取dd1=200 mm dd2=i 带·dd1=2.8×200=560mm符合表6-3(资料同上)中C 型带的标准直径。
~目录摘要 ................................................................................................................... 错误!未定义书签。
Abstract ..................................................... 错误!未定义书签。
1绪论........................................................ 错误!未定义书签。
2带式输送机概述.............................................. 错误!未定义书签。
带式输送机的应用........................................ 错误!未定义书签。
带式输送机的分类........................................ 错误!未定义书签。
】带式输送机的工作原理.................................... 错误!未定义书签。
带式输送机的结构和布置形式.............................. 错误!未定义书签。
带式输送机的结构.................................... 错误!未定义书签。
布置方式............................................ 错误!未定义书签。
3 带式输送机的设计计算 ....................................... 错误!未定义书签。
已知原始数据及工作条件.................................. 错误!未定义书签。
计算步骤................................................ 错误!未定义书签。
DSJ80/40/2*40伸缩带式输送机使用维护说明书(执行标准:MT/T901-2000)MT820-2006目录一、用途及主要特征二、主要技术参数三、主要组成部分的结构1、机头部2、贮带装置3、收放带装置4、中间架5、机尾6、移机尾装置四、安装与调正五、输送机的维护与定期检查六、润滑七、备件及专用工具明细表八、警示语句一、用途及主要特征1、用途DSJ80/40/2*40型可伸缩带式输送机用于中厚煤层综合机械化采煤工作面的顺槽和巷道掘进运输系统,用于顺槽运输时机尾配刮板转载机与工作面运输机相接,用于巷道掘进运输时机尾配皮带转载机与掘进机相接。
使用环境条件-10℃—— +40℃。
2、主要特征如下:A、采用了有弹性挂钩的变形托辊组承载量大。
B、在装载段,采用了弹性材料套的托辊组,缓冲负荷的冲击。
C、整个皮带机浮放在巷道底板上,无螺栓联接D、采用电绞车拉紧和储存胶带,并装有负荷似感器可以指示胶带的拉力。
E、从储带装置取出胶带时,采用了电动的卷带装置。
F、为了提高本机的通用性,其传动与SGW1-150运输机通用,贮带和收放胶带装置与SDJ-150胶带输送机通用。
二、执行标准:MT/T901-2000 MT820-2006三、型号及含义D S J 80 /40 / 2*40电机功率(k W)输送量(10t/h)带宽(c m)钢架伸缩式带式输送机四、主要技术参数运输能力400吨/小时运输距离600-800米胶带速度2米/秒电机型号DSB-40-4功率2*40千瓦电压660/1140伏转速1470转/分胶带规格800S储带长度50米(最长60米)传动滚筒直径¢500毫米数量2个总围包角455°托辊直径Φ89毫米上托辊间距 1.5米下托辊间距3米减速器总速比I=24.6448减速器JS40离心偶合器LOQ300/40回柱绞车型号JH20电机功率7.5KW绳速 10.2M/min最大拉力49千牛卷带装置:电动机型号JBY-4功率4千瓦电压660伏卷筒转速11.7转/分张紧绞车、电动机型号DSB-4功率4千瓦绳速7.67米/分牵引力9千牛全机总长800米机头最高尺寸1443毫米机头最宽尺寸1961毫米机尾转载机轨道长12米整机重量49。
湖南工业大学课程设计资料袋机械工程学院(系、部)2011-2012 学年第一学期课程名称机械设计指导教师李历坚职称教授学生姓名闫涛专业班级机械设计及自动化班级092 学号***********题目带式输送机传动系统设计成绩起止日期2011 年12 月21 日~2011年1 月 1 日目录清单课程设计任务书2009—2010学年第一学期机械工程学院(系、部)机械设计及自动化专业092 班级课程名称:机械设计设计题目:带式输送机传动系统设计完成期限:自2011 年12 月21 日至2011 年 1 月 1 日共 2 周指导教师(签字):年月日系(教研室)主任(签字):年月日机械设计设计说明书带式输送机传动系统设计起止日期: 2011 年 12 月 21 日至 2012 年 01 月 01 日学生姓名闫涛班级机设092学号***********成绩指导教师(签字)机械工程学院(部)2012年01月01日目录1 设计任务书 (3)2传动方案的拟定 (4)3 原动机的选择 (6)4 传动比的分配 (8)5 传动装置运动和运动参数的计算 (9)6 传动件的设计及计算 (12)7 轴的设计及计算 (20)8 轴承的寿命计算及校核 (36)9 键联接强度的计算及校核 (38)10 润滑方式、润滑剂以及密封方式的选择 (40)11 减速器箱体及附件的设计 (42)12 设计小结 (46)13 参考文献 (47)1.设计任务书1.1 课程设计的设计内容设计带式输送机传动系统中的减速器,其传动转动装置图如下图1-1所示。
图1.1 带式输送机传动系统简图1—电动机;2—联轴器;3—两级圆柱齿轮减速器;4—联轴器;5—滚筒;6—输送带1.2 课程设计的原始数据动力及传动装置已知条件:①运输带最大有效拉力:F=3000N;②运输带的工作速度:v=1.4m/s;③输送机滚筒直径:D=355mm;④使用寿8年(其中轴承寿命为3年以上)。
摘要随着大倾角带式输送机向大角度、长距离、高速度、大功率方向发展,除驱动装置外,张紧装置是保证输送机正常启动、运行、制动、和停车的不可缺少的重要部件之一,直接影响带式输送机的安全可靠性和稳定性。
大倾角皮带输送机可沿水平或倾斜线路运行,一般使用光面输送带,靠所运物料与输送带之间的摩擦力,带动物料一起运行,因而工作倾角受限制。
向上一般不超20°,向下的倾角还要小些。
为了能在更大的倾角上使用,节省材料及节省占地面积,增大皮带输送机倾角有着重要的意义。
本设计从大倾角皮带输送机的整体结构出发,对大倾角皮带机结构作了详细的论述。
在皮带机起动阶段,能够在准确的时间开启皮带机;启动完毕后正常运行。
此设计的特点是:可靠性高、倾角大、输送能力强等。
关键词:大倾角皮带输送机;液压拉紧装置;传动系统AbstractWith the big angle belt conveyor to the wide-angle, long distance, high speed, high-power direction, in addition to driving device, the tensioning device is normally the conveyor start, run, brake, and stopping an important and indispensablePart one of a direct impact on the safety belt conveyor reliability and stability.Inclined belt conveyor can be run along the horizontal or inclined lines, the general use of smooth conveyor belt, transported by the friction between the material and the conveyor belt to bring together materials to run, and therefore restricted the work of inclination.Up generally does not exceed 20 °, dip down even smaller.In order to use a greater inclination to save materials and to save area and increase the angle conveyor belt of great significance.The design of inclined belt conveyor from the overall structure to the structure of large angle belt were discussed in detail.In the belt machine start-up phase, to open at the exact time of belt conveyor; start after running.This design features are: high reliability, dip angle, transmission capacity and strong.Key words: high angle belt conyeyer;hydraulic robot stretcher;transmission system;目录摘要 (I)Abstract (III)第1章绪论 (1)1.1 设计目的与意义 (1)1.2 大倾角皮带输送机国内外发展状况 (1)121.3 本文设计研究的主要内容 (2)第2章大倾角皮带输送机总体方案的确定 (3)2.1 设计方案及主要参数的确定 (3)32.2 方案对比 (3)345第3章大倾角皮带输送机结构设计 (6)3.1 输送带宽度校核 (6)3.2 圆周驱动力与驱动功率 (8)3.3 输送带张力计算 (12)3.4 电动机功率的确定 (17)第4章大倾角皮带输送机主要部件的设计 (18)4.1 改向滚筒结构设计 (18)4.2 输送带层数计算 (28)4.3 拉紧力和拉紧行程的计算 (29)4.4 液压缸的设计 (30)30313233第5章大倾角皮带输送机主要零件的选型 (34)5.1 电动机的确定 (34)5.2 液离耦合器的选用 (34)5.3 联轴器的选用 (35)5.4 托辊的选取 (35)3535395.5 输送带 (40)5.6 支架类装置 (40)4041425.7输送带跑偏故障 (44)44454546结论 (47)致谢 (48)参考文献 (49)CONTENTS Abstract (I)Chapter 1 Introduction (1)1.1 The purpose and significance of a design (1)1.2 Inclined belt conveyor Development of a domestic (1)And domestic developments in an inclined belt conveyor (1)Foreign inclined belt conveyor the development of (2)1.3 Design of the main contents of this article (2)Chapter 2 inclined belt conveyor to determine the overall scheme (3)2.1 The design and main parameters determine the (3)Inclined belt conveyor to determine the main parameters of (3)2.2 Comparison program (3)Determine the roller Layout (3)Belt drive portfolio (4)Tensioning device program to determine (5)Chapter 3 inclined belt conveyor structure design (6)3.1 Belt width Check (6)3.2 The circle drive and the drive power (8)3.3 Calculation of belt tension (12)3.4 Determination of motor power (17)Chapter 4 inclined belt conveyor design of major components (18)4.1 The structural design of bend pulley (18)4.2 Calculation of belt layers (28)4.3 Tensioning force and tension calculation trip (29)4.4 The design of hydraulic cylinder (30)Hydraulic cylinder piston diameter D and of the diameter d (30)Cylinder wall thickness and diameter of the calculation of (31)Bottom thickness of (32)Calculation of the strength of connection parts (33)Chapter 5 inclined conveyor belt of the main components of the selection. 345.1 Determination of motor (34)5.2 Selection of liquid from the coupler (34)5.3 Selection of the coupling (35)5.4 The selection of roller (35)Selection of Method Roller (35)Check of roller load (35)Roller rated load and the maximum speed of (39)5.5 Conveyor belt (40)5.6 Bracket device (40)The first frame (40)Selection of the middle frame and legs (41)Tailstock (42)5.7 Deviation fault bel t (44)Failure belt deviation (44)Slip fault belt (45)Vertical conveyor belt tear and aging cracking failure (45)Fault conveyor belt (46)Conclusions (47)Acknowledgements (48)References (49)第1章绪论1.1 设计目的与意义大倾角皮带输送机具有通用带式输送机结构简单,运行可靠,维修方便等优点,并具有大倾角输送、结构紧凑、占地少等特点,通常被广泛的应用于煤矿等工业中。
本科毕业设计题目:DYS80移动伸缩带式输送机设计中文摘要本文在参考一般输送机设计基础上,分析了常见的小型带式输送机特点,设计了一套集伸缩、移动、变幅三种功能合一的单元组合式传动输送机创新设计方案,尤其对伸缩方案进行了细致的分析和讨论。
文章首先介绍了国内外带式输送机的发展状况、输送机发展趋势和设计目的和意义,分析了常见的伸缩输送机的伸缩形式以及用以实现伸缩的传动形式。
设计是基于QD80轻型带式输送机设计方法,其中部分零部件从QD80输送机零部件种选用,伸缩机构为自行设计,采用螺母螺杆传动形式达到输送机伸缩目的,通过计算确定了伸缩机构的相关参数,对输送机的各种运动状态进行了模型简化与受力分析,计算结果保证一些极限情况下的机构的安全性。
设计了一套通过电机、齿轮减速带动螺母螺杆运动的传动机构。
本文也对移动、变幅做了相关设计计算,对设计一些零部件采用了采购或定制的方式并对移动输送机的创新和改进做了展望,特别提出今后可能具有良好发展前途的改进设想。
关键词:带式输送机伸缩移动变幅Design of DYS Telescopic Mobile Belt ConveyorAbstractThis paper based on the design for ordinary belt conveyor, analyzed the characteristic of common small belt conveyors,designed a unit combined transmission conveyor innovative plan which integrated three functions such as telescopic, mobile and change angle, especially did a careful analysis and discussion on telescopic plan.The paper first introduced the developing situation of belt conveyor at home and abroad and the trend of its development and design purpose and significance, analyzed common telescopic and transmission form in telescopic conveyor. The design process was based on the method of QD80 small belt conveyor, some part of parts were selected from QD80 standard parts, the telescopic agency used screw nut transmission form to achieve the conveyor to expand and contract, relevant parameters were confirmed by calculation. Design a transmission agency with electric motor and gears to drive screw nut agency.The paper also calculated parameters of mobile and change angle functions, some parts would be purchase or have custom-made, and had expectation on future innovation and improvement. Key words: Belt-conveyor telescopic mobile change-angle目录封面 (1)中文摘要 (2)Abstract (3)目录 (4)1、引言 (1)1.1 国内外带式输送机的发展状况 (1)1.2 带式输送机发展趋势 (1)1.3 设计带式输送机的目的和意义 (1)2、总体方案确定 (1)2.1 设计方向 (1)2.2方案选择 (1)2.2.1 子母机架式(抽屉式) (1)2.2.2折叠式 (2)2.2.3大型输送机式 (2)2.2.4云梯式 (2)2.3伸缩传动系统选择 (3)2.3.1人工手动 (3)2.3.2液压传动 (3)2.3.3机械传动 (3)3、输送机设计计算 (4)3.1原始数据及工作条件 (4)物料名称和输送能力 (4)成件物品单位重量 (4)输送机布置形式及主要尺寸 (4)给料点,卸料点的数目和位置 (5)工作环境 (5)输送物品的特殊要求 (5)3.2输送带速度原则 (5)3.3输送带带宽计算 (5)3.4输送能力计算 (5)3.5输送机功率计算 (6)传动滚筒功率计算 (6)电动机功率计算 (7)最大张力计算 (7)输送带层数计算 (7)4、部分零部件的选用 (8)4.1 输送带的选择 (8)4.2 驱动装置选用 (8)4.3托辊的选用 (9)4.3.1 平行上托辊 (9)4.3.2 平行下托辊 (10)4.4改向滚筒的选用 (10)5、伸缩机构设计 (11)5.1机构的设想 (11)5.3选用材料 (11)5.4相关数据计算 (11)5.4.1原始数据 (11)5.4.2 耐磨性 (11)5.4.4 螺杆强度 (13)5.4.5 螺纹牙强度 (14)5.4.6 螺杆稳定性 (14)5.4.7 螺杆的刚度 (15)5.4.8 螺杆的横向振动 (16)5.4.9 动力计算 (16)5.4.10 螺母螺杆装置布置 (16)5.4.11 联结螺母和伸长架的螺栓选择 (17)6、螺杆减速装置 (18)6.1螺杆减速装置简述 (18)6.2 选用电动机型号 (18)6.3 减速齿轮设计 (18)6.4 设计计算 (18)6.4.1原始数据 (18)6.4.2 选择材料,确定试验齿轮的疲劳极限应力 (18)6.4.3 接触强度初步确定中心距,并初选主要参数 (19)6.4.4 校核齿面接触疲劳强度 (20)6.4.5 校核齿轮弯曲疲劳强度 (22)6.5.6 齿轮主要参数 (23)7、齿轮传动联动部件设计 (24)7.1 联动部件 (24)7.2 小齿轮结构设计 (24)7.2.1初步估算轴径 (24)7.2.2 小齿轮外型与制造形式 (24)7.3 选用联轴器 (25)7.4 小齿轮用滚动轴承 (26)7.4.1原始数据 (26)7.4.2轴承选用与寿命计算 (26)7.5 小齿轮强度校核 (26)7.6 螺杆轴承选用 (27)7.6.1已知数据 (28)7.6.2 寿命计算 (28)7.7 轴承座 (29)7.8 传动键设计 (29)7.9 重新校核螺杆强度 (29)8、输送机机架设计 (30)8.1 机架的要求 (30)8.2 机架的材料选择 (30)8.3 机架形式与零件布置 (31)8.3.1输送机横截面布置设计 (31)8.3.2 输送机侧面布置设计 (31)9、设计计算铰支和液压缸相关数据 (32)9.1输送机整体重量估算 (32)表9.1质量估算表 (32)9.2 输送机支撑架形式 (32)9.3 固定铰支座和液压缸受力分析和安装位置设计 (33)9.4 伸长架稳定性计算 (34)9.5 定制液压缸 (34)10、工业脚轮、伸长架用滑轮及其他产品参考数据 (35)11、主要结论 (36)12、结束语 (38)参考文献 (39)致谢 (40)1、引言1.1国内外带式输送机的发展状况国外带式输送机发展很快,一方面是功能多元化,功能扩大化。