ACF自清洗过滤器描述
- 格式:doc
- 大小:42.50 KB
- 文档页数:6
XX超滤项目UHS系统设计说明系统设计概述超滤膜系统设计采用旭化成公司的Microza UHS-620A 浸没式超滤膜组件,膜丝为采用热致相分离法制备的均质高维网状结构聚偏氟乙烯(PVDF),具有化学稳定性好(可耐有效氯5000mg/L)、机械强度高、产水水量稳定、产水水质稳定等优良特征。
超滤膜系统为全自动运行模式,包括过滤、液位下降过滤、反洗/气洗、排放、填充、EFM清洗、CIP清洗和在线完整性检测等运行程序,基本流程如图1所示。
整个超滤系统主要由进水泵、自清洗过滤器、膜池、过滤泵、反冲洗系统、化学清洗CIP/EFM 系统、在线膜完整性检测系统、仪表空压机系统、配套的手动/自动阀门、在线各类仪表和控制检测元器件、PLC计算机控制系统以及必要的设备附件组成。
图1 流程图Microza UHS-620A浸没式膜组件是旭化成专门针对高浊度原水所开发的产品,标准运行模式(如图2所示)为:{过滤(15~30min)→液面下降过滤(液位控制)→反洗/空气擦洗(60s)}n→排放→充填,大括号中的操作模式为一个小周期,通常运行1-5个小周期后,再将浸没槽中的水全部排放,由此形成一个大周期;UHS系统每1-7天进行1次低浓度化学清洗(EFM)过程,清洗时间为30~90min;每1-6月进行1次高浓度化学清洗(CIP)过程,清洗时间为6-8小时。
进水温度为0~40deg.C时,系统运行跨膜压差(TMP)通常在15~80kPa之间,EFM 清洗后TMP可下降20-40kPa,相应的通量恢复率可达60%-90%;当TMP达到60~80kPa时,系统就需进行CIP清洗,清洗后的TMP可下降至20~70kPa左右,相应的通量恢复率在95%以上。
图2 标准运行程序根据现场现有条件及进水水质,本项目UHS系统设计水温为5deg.C时的运行通量设计为94.0LMH,平均净产水通量为79.4LMH,系统回收率为96.8%。
设计每个小周期为1820s,其中过滤和液位下降过滤1760s,反洗/空气擦洗60s,每运行5个小周期,进行一次300s的排放和填充,即一个大周期的运行时间为157分钟,EFM(次氯酸钠)每天进行一次,CIP每3个月或当跨膜压差达到60kPa时进行一次。
有限公司过滤器技术协议甲方(需方):乙方(供方):一:概述:有限公司(以下简称甲方)与有限公司(以下简称乙方)就乙方为甲方提供过滤器等配套设备,经双方友好协商,达成如下技术协议:本协议包括了过滤器及配套设备的主要技术参数、设计要求、供货范围、技术文件及安装调试、售后服务等方面的内容,本技术协议将作为过滤器及配套设备设计制造的依据。
本技术协议在签订合同时同时签字生效,与订货合同具有同等法律效率。
二、基本条件及要求:1.环境条件:年平均气温:21.1℃;极端最高气温:41℃;极端最低气温:-1.0℃;年平均相对湿度:75%;地震烈度:7度;2.工厂条件:电源:380/220V±10%(中性点接地),频率:50H Z±2%;3.技术参数:(见附表)4.技术要求:4.1成套数量:1台套;工作状况:连续运行。
4.2结构:户外型、自清洗管道过滤器;4.3技术性能要求;4.3.1过滤介质:悬浮物<300mg/L,含油量<50mg/L,有机物含量25mg/L,PH=6.5-9.5,暂时硬度4.29mgN/L。
4.3.2过滤状态:反冲洗时不停止过滤。
4.3.3过滤水量:300m³/h。
4.3.4主管道公称直径:DN200mm。
4.3.5过滤器额定工作压力:PN=1.6Mpa。
4.3.6过滤精度:1.0mm(等效孔径)。
4.3.7清洗臂配备电机功率:N=0.18KW,380W,户外型。
4.3.8过滤器最阻损:空载时(即刚过滤时)不大于1.5mH20;满载时(即反冲洗开始时)不大于4mH20。
4.3.9反洗参数:反洗起始差压:≤0.03-0.04Mpa(即3-4mH20);反洗耗水量:150L/min;一次性反洗过程时间:约60秒;差压控制可预置范围:0.025-0.05Mp;时间控制可预置范围:1-24小时;反洗故障显示报警:反洗故障、差压控制故障、时间控制故障等有显示和报警功能。
4.3.10主要技术要求:过滤器安装场所:室外设置,过滤器为户外型。
除盐水工艺描述重要**神华宁夏煤业集团汇报人:北京万邦达环保技术有限公司烯烃项目除盐水站系统工艺介绍*一、工程概况本除盐水系统是为神华宁夏煤业集团煤基烯烃项目动力站锅炉及全厂化工装置提供除盐水它包括除盐水(由工业水制除盐水)及透平凝液和工艺凝液处理三个系统。
另外清净下水处理系统的部分产品水做为工业原水和工艺冷凝液的备用水源送入除盐水系统可灵活的对工业原水用水量或工艺冷凝液进水量进行灵活的调节。
二、进水水量及水质项目水量mh水质备注正常最大工业水(无回用水时)见附件“水库水质检验报告”所选月份为年月~年月。
进入工业原水制除盐水处理系统透平凝液满足除盐水水质要求进入除盐水箱工艺凝液PH电导率≤Scm二氧化硅≤gL总铁≤gL总铜≤gL油≤mgL进入工艺凝液处理系统清净下水回用水见“清净下水出水水质表”进入工业原水制除盐水处理系统或工艺凝液处理系统二、工艺流程、工业水制脱盐采用的主要工艺流程如下:工业原水换热器原水箱原水泵自清洗过滤器超滤装置超滤水箱反渗透增压泵保安过滤器高压泵反渗透装置除碳器除碳水箱除碳水泵浮动阳离子交换器浮动阴离子交换器混合离子交换器除盐水箱除盐水泵动力站锅炉及化工装置、冷凝液回收处理系统主要工艺流程如下:化工装置返回的冷凝液包括透平冷凝液和工艺冷凝液。
A、透平冷凝液按满足除盐水水质要求直接回到除盐水箱。
B、工艺冷凝液按满足以下要求设计,不合格冷凝液直接排放:PH~电导率≤μscm二氧化硅≤µgL总铁≤µgL总铜≤µgL油≤mgL工艺冷凝液回收处理系统具体工艺流程如下:工艺冷凝液换热器凝结水箱凝结水泵活性炭过滤器除铁过滤器凝液混床除盐水箱**、清净下水回水系统主要工艺流程如下:清净下水回水除碳器除碳水箱除碳水泵浮动阳离子交换器浮动阴离子交换器混合离子交换器除盐水箱或清净下水回水凝结水箱凝结水泵活性炭过滤器除铁过滤器凝液混床除盐水箱*三、除盐水系统处理后的水质经上述系统处理后的水质:二氧化硅(SiO)≤μgL电导率(℃)≤μScmPH:~四、除盐水系统出力除盐水系统外供除盐水量:正常mh最大量mh脱盐水系统(工业水制除盐水)设计规模按:mh回收透平冷凝液正常量mh,最大量mh回收工艺冷凝液正常量xmh,最大量xmh(同时考虑节水减排废水回用将清净下水处理系统回用的部分产品水送至脱盐水反渗透后续的离子交换系统进一步脱盐回用部分的水量计入工业原水中以减少工业原水用量)。
华能瑞金电厂新建工程(2×350MW机组)辅机设备(项目代号: 400101519)控制说明编制:校核:会签:审核:南京中电联环保工程有限公司2007年12月一、自清洗过滤器和超滤工作状态1、自清洗过滤器工作状态(1)正常产水程序:(产水周期为30min,时间值可调,与超滤装置反洗时间同步)滤元(2)反洗1#滤元状态描述:当超滤装置开始反洗时,自清洗过滤器进入反洗状态,此时清水泵频率调至30HZ(频率值可调,具体值在调试后确定),气动三通隔膜阀00GCB21AA002处于反洗位置,关闭超滤装置进水阀00GCB31AA001,开始反洗1#滤元。
时间10-20sec(视水质情况,时间值可调)后,气动三通隔膜阀00GCB21AA002转入过滤位置。
(3)反洗2#滤元状态描述:气动三通隔膜阀00GCB21AA003处于反洗位置,开始反洗2#滤元。
时间10-20sec(视水质情况,时间值可调)后,气动三通隔膜阀00GCB21AA003转入过滤位置。
(4)反洗3#滤元状态描述:气动三通隔膜阀00GCB21AA004处于反洗位置,开始反洗3#滤元。
时间10-20sec(视水质情况,时间值可调)后,气动三通隔膜阀00GCB21AA004转入过滤位置。
注:反洗完成后,如果超滤装置还在反洗,必须保持三通调节阀00GCB21AA004在反洗位置上(防止前端憋压)需要等到超滤装置反洗完成后,打开超滤装置进水阀00GCB31AA001,再关闭三通调节阀00GCB21AA004,使其转入过滤位置超滤给水泵变频调节至原设定值,此时自清洗过滤器又转为产水状态。
注:1系统运行时,超滤给水泵的频率值需在调试后确定。
2 系统运行及反洗时,相应清水泵及其出口气动隔膜阀均处于启动状态。
二、超滤装置控制条件1、超滤装置工作状态(以系统图中1#超滤膜组流程为例,另一组原理同)(1)正常产水程序:(产水周期为45min,时间值可调)→系统备用(2)正冲1状态描述:打开00GCB31AA004,00GCB31AA001。
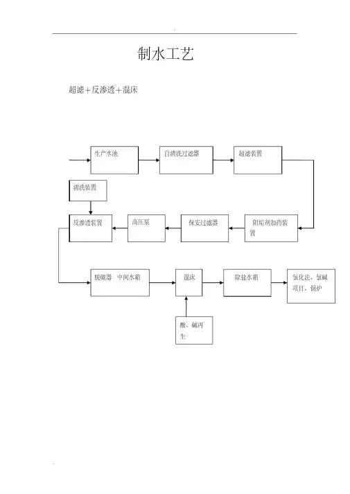
制水工艺超滤+反渗透+混床生产水池自清洗过滤器超滤装置反渗透装置高压泵脱碳器中间水箱保安过滤器混床阻垢剂加药装置除盐水箱酸、碱再生清洗装置氯化法、氯碱项目、锅炉制水指标:序号项目指标备注1 电导率≤10μS/cm 25℃2 SIO2 ≤80μg/l3 硬度≈04 产水量600t/h 25℃5 送水压力0.6MPa6 PH 7.5-8.5水处理的预处理预处理的目的是使原水经过初步的处理,主要是去除水中各种悬浮物、胶体,以达到后续水处理设备的进水要求。
例如采用反渗透的除盐工艺预处理应做到如下要求:防止膜表面上污染,即防止悬浮杂质、微生物、胶体物质等附着在膜表面上或污堵膜元件水流通道。
防止膜表面上结垢。
反渗透装置运行中,由于水的浓缩,有难溶盐如 CaCO3 、CaSO4、 BaSO4 、SrSO4 、CaF2等沉积在膜表面上,因此要防止这些难溶盐生成。
确保膜免受机械和化学损伤,以使膜具有良好的性能和足够长的使用寿命。
目前常用的预处理工艺主要有:混凝沉淀、氧化杀菌、多介质过滤、活性炭过滤或超滤、离子交换软化或加药阻垢、温度与 pH 值的调节、还原剂处理、保安过滤。
特殊的预处理工艺还需降低水中金属离子的含量(如铁、锰、铜等)、微生物杀菌、去除二氧化硅等。
下面介绍几种常用的预处理技术。
一、水的过滤处理过滤设备称为滤池或滤床,装填粒状滤料的钢制设备称为过滤器,滤层由一定厚度的滤料构成。
滤料有粒状、粉状、纤维状多种,常用粒状滤料有石英砂、无烟煤、活性炭、磁铁矿、石榴石、陶瓷、塑料球等。
过滤工艺主要有过滤和反洗两个过程。
目前在国内常用的过滤设备是让水经过一定大小、形状的颗粒物,水中的悬浮物、胶体等杂质被这些颗粒物质截留下来,再通过反洗将颗粒上的杂质冲洗带出过滤器以恢复其工作能力。
过滤在过滤器里,不同粒径的滤料由上到下、由大而小依次排列(当然多介质过滤器里是不同材料的滤料,通常是石英砂、无烟煤、锰砂等)。
当水从上流经滤料时,水中部分的固体悬浮物进入上层滤料形成的微小孔眼,受到吸附和机械截留作用被滤料的表层所截留。
净水器前置过滤器怎么清洗
为保证净水器、热水器等水家电正常使用,或发现前置过滤器净水器滤芯颜色变深,都需要更换前置过滤器滤芯。
下面就介绍一下净水器前置过滤器怎么清洗。
1.关闭进水三通球阀,用手指按住白色快速接头顶端的卡环,同时将软管拔出,并记下软管的连接方向。
将前置过滤器黑色端口朝下,把里面的水放干。
2.将一字型螺丝刀从出水口(有“OUT”标记)插入黑色盖子中,作为左手用力的抓手。
右手用活络扳手将前置过滤器出水口(有“OUT”标记)处的白色快速接头拧下来。
3.把前置过滤器横放在正前方的地上,将专用扳手从透明瓶体底部套在瓶身上。
左手握住螺丝刀,右手抓住专用扳手手柄旋开滤瓶。
如果盖子太紧而旋转不动时,请将黑盖子一端放在开水里浸泡两分钟,利用热胀冷缩原理方便旋转。
4.取出旧的净水器滤芯,并仔细清洗滤瓶内部及滤瓶盖。
装入同规格的新的滤芯,将黑色盖子旋上,并按照步骤5的方式向身体外侧旋转专用扳手手柄,进一步旋紧滤瓶。
再活络扳手将白色快速接头拧好。
5.将白色软管插入前置过滤器进水口(有“IN”标记),另一根软管插入出水口(有“OUT”标记)。
软管要一直插到底,再向外轻拉一下软管,使卡环将软管卡紧。
6.竖直放置前置过滤器并调整好位置,打开进水三通球阀,再打开无压龙头,放水几分钟后,检查机器各个连接处,确保无漏水现象可以正常使用了。
通这些介绍,相信你一定知道净水器前置过滤器怎么清洗的知识了吧。
也你许你还会问:家中必须安装前置过滤器吗?。
纯水系统操作手册一.工艺流程设备说明1.原水箱(T01)原水箱的容积为20m3,用来存储原水并提供一定缓冲。
2.原水泵(P01A/B)原水泵的作用是为处理系统提供足够的进水压力,维持预处理系统的正常运行。
其出力为30 m3/hr,扬程为4.4bar。
3.多介质过滤器(SF01)多介质过滤器的作用是除去原水中的悬浮物,降低原水的浊度。
4.活性炭过滤器(ACF01)活性炭过滤器主要作用是除去水中的余氯、色度、有机物及胶体硅等。
保证进入反渗透系统的水质,5.5μm过滤器(F01)5μm过滤器的作用是截留来自预处理系统产水中大于5μm的颗粒进入反渗透系统。
这种颗粒经高压泵加速后可能击穿反渗透膜组件,造成大量漏盐的情况,同时划伤高压泵的叶轮。
过滤器中的滤元位可更换滤芯,过滤器进出口压差大于设定值时应当更换。
6.RO高压泵(P02A/B)高压泵为反渗透膜组提供足够的进水压力,维持反渗透膜的正常运行。
其出口力为30m3/hr,扬程16.8bar。
7.反渗透系统(R001)反渗透系统是本流程中最重要的脱盐装置,它具有极高的脱盐能力。
本反渗透系统采用三段配置。
反渗透系统包括反渗透膜组、控制仪表几个部分。
现分述如下:1)反渗透膜组反渗透膜组是整个脱盐系统的执行机构。
它主要负责脱除水中的可溶性盐份、胶体、有机物及微生物,使出水达到要求。
反渗透装置的膜组件采用世界上先进的苦咸水复合膜,长度为1.0米。
系统设置反渗透膜组,正常出力为20 m3/hr,反渗透回收率设计为67%,反渗透膜组采用三段串联排列,第一段由3根安装4芯1米长膜元件的压力容器组成,第二段由2根安装4芯1米长膜元件的压力容器组成,第三段由1根安装4芯1米长膜元件的压力容器组成。
第一段的浓水直接进入第二段作为第二段的进水,而第二段的浓水则直接进入第三段作为第三段的进水。
2)为了控制、监测反渗透系统正常运行,在原水进入反渗透之前,还配置了一系列的在线检测仪表。
AF700系列自清洗网式过滤器专用控制器使用说明书成都飞创科技有限公司1. 控制单元面板 & 内部描述2. 控制单元终端连接3. 系统参数设定4. 电气原理图成都飞创科技1.控制单元面板 & 内部描述1.1 面板描述1. L1(绿色)-ON 电源指示灯 - 指示主控制单元电源2. L2(红色) -FAULT 告警指示灯-指示连续清洗故障或马达故障3. L3(绿色) -FLUSH清洗指示灯-指示正在清洗4. S1 清洗/复位按钮- 即FLUSH按钮,手动启动/停止清洗,连续清洗故障时清洗按钮。
1.2 内部描述1. PLC可编程控制器 SIEMENS S7 2002. HMI MD204 单色文本显示器3. OL1 马达综合保护器4. TR1 变压器24V Ac5. MAIN 总电源开关过载保护器6. C1、C2、C3马达控制接触器7. M1、M2、M3 旋转马达8. SV1、SV2、SV3 控制电磁阀9. DP 压差开关2控制单元终端连接2.1电源输入0保护地接线端N、L1、L2、L3电源输入端 380V 50Hz , 1kW2.2 马达连接5、9、13分别连接马达外壳保护地线端6、7、8分别连接马达1的U1、V1、W1接线端10、11、12分别连接马达2的U1、V1、W1接线端 (可选)14、15、16分别连接马达3的U1、V1、W1接线端(可选)2.3 电磁阀连接17、18连接电磁阀119、20连接电磁阀2 (可选)21、22连接电磁阀3 (可选)2.4 压差开关连接23、24连接压差开关2.5 告警信号输出25、26告警信号远程输出端,24V AC 15W3 系统参数设定文本界面如下图:ESC:返回主页面ALM:未使用减小或下一页增大或上一页左移右移SET:参数设设置ENT:确认CLR:清除3.1 主显示屏当控制单元的开关转换至ON 的位置时,主显示屏将会显示FILTRA 控制器V3.8FILTRA CONTROL UNIT V3.8 ① 参数设置 ③告警页面 ①Param_Set ③Warning ② 手动模式 ④状态页面 ②Manual Mode ④Status 中文-EnglishEnglish-中文按数字键“1”进入参数设置页面。
超滤反渗透控制说明-CAL-FENGHAI.-(YICAI)-Company One1华能瑞金电厂新建工程(2×350MW机组)辅机设备(项目代号: 400101519)控制说明编制:校核:会签:审核:南京中电联环保工程有限公司2007年12月一、自清洗过滤器和超滤工作状态1、自清洗过滤器工作状态(1)正常产水程序:(产水周期为30min,时间值可调,与超滤装置反洗时间同步)(2)反洗1#滤元状态描述:当超滤装置开始反洗时,自清洗过滤器进入反洗状态,此时清水泵频率调至30HZ(频率值可调,具体值在调试后确定),气动三通隔膜阀00GCB21AA002处于反洗位置,关闭超滤装置进水阀00GCB31AA001,开始反洗1#滤元。
时间10-20sec(视水质情况,时间值可调)后,气动三通隔膜阀00GCB21AA002转入过滤位置。
(3)反洗2#滤元状态描述:气动三通隔膜阀00GCB21AA003处于反洗位置,开始反洗2#滤元。
时间10-20sec(视水质情况,时间值可调)后,气动三通隔膜阀00GCB21AA003转入过滤位置。
(4)反洗3#滤元状态描述:气动三通隔膜阀00GCB21AA004处于反洗位置,开始反洗3#滤元。
时间10-20sec(视水质情况,时间值可调)后,气动三通隔膜阀00GCB21AA004转入过滤位置。
注:反洗完成后,如果超滤装置还在反洗,必须保持三通调节阀00GCB21AA004在反洗位置上(防止前端憋压)需要等到超滤装置反洗完成后,打开超滤装置进水阀00GCB31AA001,再关闭三通调节阀00GCB21AA004,使其转入过滤位置超滤给水泵变频调节至原设定值,此时自清洗过滤器又转为产水状态。
注:1系统运行时,超滤给水泵的频率值需在调试后确定。
2 系统运行及反洗时,相应清水泵及其出口气动隔膜阀均处于启动状态。
二、超滤装置控制条件1、超滤装置工作状态(以系统图中1#超滤膜组流程为例,另一组原理同)(1)正常产水程序:(产水周期为45min,时间值可调)→系统备用(2)正冲1状态描述:打开00GCB31AA004, 00GCB31AA001。
文章编号:2095-6835(2023)02-0040-04某半导体超纯水制备系统工艺介绍和造价分析王玉兵,李军冠(江苏中电创新环境科技有限公司,江苏无锡214000)摘要:针对某半导体行业超纯水制备系统水量、水质要求,设计采用“前处理系统→MAKE UP系统→抛光系统”工艺路线,详细介绍了工艺流程、设备配置及材料部分造价情况,可供类似项目参考。
关键词:半导体;超纯水;工艺;造价中图分类号:TN30文献标志码:A DOI:10.15913/ki.kjycx.2023.02.011超纯水要求尽可能去除水中的离子、DO(溶解氧)、TOC(总有机碳)等杂质,使其成分无限趋近于100%的水分子,25℃时理论电阻率可达18.3MΩ·cm[1],以应用于对水质纯度要求极高的场合。
在半导体产品生产过程中,超纯水主要用于清洗各种产品,其水质对产品质量、性能会产生重大影响,稳定的超纯水制备系统成为半导体产线不可或缺的配套系统之一。
目前,在半导体行业得到广泛应用的超纯水制备技术主要有离子交换法和电去离子法(EDI)[2]。
其中,离子交换法主要通过离子交换树脂吸附水中的阴、阳离子,提高电阻率,同时配置去除DO、降解TOC的装置,该工艺具有制备水量大、出水水质稳定、工艺成熟、运行稳定、操作难度低、运行成本低等优点。
1项目概况1.1水质水量本项目为某半导体行业配套超纯水制备系统,地处华南地区,建设时间为2021年。
超纯水(UPW)需水量为200m3/h、初级纯水(RO水,主要用于冷冻站和锅炉房补水)需水量为50m3/h,其中回收水(DIR)系统进水量为90m3/h。
LOOP(循环)回水率为50%,即回水量为100m3/h。
纯水制备系统进水水源为市政自来水,DIR系统回收水主要为工艺机台处收集的可以用于纯水制备的清洗水,进、出水主要水质指标如表1所示。
UPW主要水质指标如表2所示。
表1进、出水主要水质指标市政自来水序号项目指标1电导率/(μS·cm-1)282 2TOC/10-6 2.5 3浊度/NTU0.5 4Ca2+/10-6145 5Mg2+/10-6195DIR回收水1电导率/(μS·cm-1)4002TOC/10-60.3表2UPW主要水质指标序号项目指标1电阻率/(MΩ·cm)≥18.22TOC/10-9<13颗粒/(Pcs·L-1)≤5004DO/10-9≤35细菌数/(CFU·100mL-1)≤0.16Si/10-9≤0.37B/10-9<0.058温度/℃23±11.2材料品牌主体材料均选用国内外一线品牌,如离心泵-KSB、树脂-陶氏、UV-Aquafine、RO膜-海德能、脱气膜-Liquicel、超滤-Nitto Denko、PVDF管道-AGRU、硅计-Hach、TOC计-Sivers、颗粒计-PMS、变频器-Simens、电缆-远东。
活性炭过滤器一、工艺原理:活性碳过滤器为水处理系统的预处理设备,一般设置在多介质过滤器的后 面;目的除去水中的余氯、氧化物和有机物,降低进水的 COD 值和余氯值,避免 树脂或RO 受污染;设备可以通过周期性的清洗来恢复它的截污能力。
注:最下一层承托层的顶部至少应高于配水孔眼 100 mm三、结构形式:设备由本体、布水装置、集水装置、外配管及仪表取样装置等组成。
进水 装置为上进水、挡板布水,集水装置为多孔板滤水帽集水或穹形多孔板加承托层 结构;设备的本体外部配管配二、技术参数:1. 进水浊度: < 2 NTU2. 出水余氯:<0.1 ppm3. 工作压力: < 0.6 MPa4. 工作温度: 5-50C5. 运行流速: 10-20m/h6. 水反洗强度: 10-20m/h7. 填料高度: 活性碳8. 活性碳规格:0.8-1.2mm石英砂规格:0.5-1.2mm石英砂150mm9.带阀门并留有压力取样接口,便于用户现场安装和实现装置正常运行。
四.设备的安装1)安装前检查土建基础是否按设计要求施工。
2)设备按设计图纸进行就位,调整支腿垫铁并检查进出口法兰的水平度和垂直度。
3)将设备和基础预埋铁板焊接固定,固定后再次校验进出口法兰的水平度和垂直度。
4)将设备本体配管按编号区分后依设计图纸进行组装,每段管道组装前应用干净抹布对内壁进行清洁工作,组装后应保持配管轴线横平竖直,阀门朝向合理(手动阀手柄朝前,气动阀启动头朝上)。
5)检查本体阀门开关灵活,有不灵活的情况及时整改。
6)设备本体配管完成后应对阀组进行必要的支撑工作等。
7)安装设备上配带的进出水压力表、取样阀等;进出水管道上如有流量探头座应用堵头堵住。
五、初次开车1).冲洗考虑到设备和管道连接时的电焊残渣、管道初次投用时的表面污物,设备初次投入运行时应进行冲洗。
A、打开设备的人孔法兰将设备内的零件重新紧固,并确认罐内部件(如水帽等)不缺少;封闭人孔法兰。
222除盐水站操作手册1系统工艺流程概述1.1工艺流程脱盐水采用的水处理工艺基本流程如下:水库水→原水箱(V-22201)→原水泵(P-22201A/B)→换热器(E-22201)→自清洗过滤器(F-22201)→超滤装置(F-22202A/B)→超滤水箱(V-22202)→超滤水泵(P-22202A/B/C)→保安过滤器(F-22203A/B)→高压泵(P-22204A/B)→反渗透装置(R-22201A/B)→RO水箱(V-22203)→预脱盐水泵(P-22206A/B)→混床(R-22202A/B)→脱盐水箱(V-22204)→脱盐水泵(P-22207A/B)→除氧器→用户1.2系统工艺描述及各单元功能说明1.2.1预处理脱盐水系统从厂区原水管路开始,水源为两口水源井水或市政水。
进界区压力为0.40MPa的原水先送至原水箱,再经原水泵、板式换热器、自清洗过滤器、超滤装置,保证出水污染指数(SDI)控制在5以下。
由于反渗透的运行性质为浓缩形式,浓水容易产生结垢现象,所以需添加阻垢剂。
考虑预处理单元添加了杀菌剂,考虑降低水中的游离氯,所以还需添加还原剂。
还原剂添加系统由ORP仪(氧化还原电位仪)自动控制。
添加了还原剂和阻垢剂后的水被送至5μm精密保安过滤器,精密保安过滤器防止微粒泄露至高压泵及反渗透膜。
精密保安过滤器为不锈钢结构,滤芯材质为聚丙烯,每年可根据运行压差进行更换。
1.2.2预脱盐通过精密保安过滤器后,送至2套反渗透装置,每套出水能力为25m3/h。
反渗透分为两套,保证产水系统的可靠、连续运行;既可单独运行,也可同时运行。
系统脱盐率大于97%,可脱除水中绝大部分的盐份及大分子有机物,系统回收率达到75%。
反渗透系统运行压力在1.3-1.6MPa之间,视水温及膜污染情况而定,水温降低时,系统工作压力会升高。
当产水量为25m3/h/套时,浓水排放量为10m3/h/套。
反渗透装置出水贮存于1只50m3的RO产水箱内。
ACF自清洗过滤器描述ACF-DSLA系列自清洗过滤器:驱动方式:380V/50HZ电动PLC控制过滤方式:316L楔形网网式拦截、单级过滤安装方式:管道立式安装、下进侧出侧排污清洗方式:刷式在线清洗,供水不接断控制方式:全自动时间、压差、手动控制,可远程监控单台处理量:10—2350m³/h工作压力:0.1MPa≥1.6MPa压力损失:≤0.018MPa水头损失:≤总过水量的1%最高温度:≤95℃过滤精度:100—3000微米清洗时间:10—60秒/周期清洗ACF-DSLB系列自清洗过滤器:驱动方式:380V/50HZ电动PLC控制过滤方式:316L楔形网网式拦截、单级过滤安装方式:管道立式安装、侧进侧出侧排污清洗方式:刷式在线清洗,供水不接断控制方式:全自动时间、压差、手动控制,可远程监控单台处理量:10—2350m³/h工作压力:0.1MPa≥1.6MPa压力损失:≤0.018MPa水头损失:≤总过水量的1%最高温度:≤95℃过滤精度:100—3000微米清洗时间:10—60秒/周期清洗ACF-DSLC系列自清洗过滤器:驱动方式:380V/50HZ电动PLC控制过滤方式:316L楔形网网式拦截、单级过滤安装方式:管道立式安装、同侧进出下排污清洗方式:刷式在线清洗,供水不接断控制方式:全自动时间、压差、手动控制,可远程监控单台处理量:10—235m³/h工作压力:0.1MPa≥1.6MPa压力损失:≤0.018MPa水头损失:≤总过水量的1%最高温度:≤95℃过滤精度:100—3000微米清洗时间:10—60秒/周期清洗ACF-DSLD系列自清洗过滤器:驱动方式:380V/50HZ电动PLC控制过滤方式:316L楔形网网式拦截、单级过滤安装方式:管道在式安装、反向侧进出下排污清洗方式:刷式在线清洗,供水不接断控制方式:全自动时间、压差、手动控制,可远程监控单台处理量:10—235m³/h工作压力:0.1MPa≥1.6MPa压力损失:≤0.018MPa水头损失:≤总过水量的1%最高温度:≤95℃过滤精度:100—3000微米清洗时间:10—60秒/周期清洗ACF-DSWA系列自清洗过滤器:驱动方式:380V/50HZ电动PLC控制过滤方式:316L楔形网网式拦截、单级过滤安装方式:管道在线立式安装、下进下出侧排污清洗方式:刷式在线清洗,供水不接断控制方式:全自动时间、压差、手动控制,可远程监控单台处理量:10—2350m³/h工作压力:0.1MPa≥1.6MPa压力损失:≤0.018MPa水头损失:≤总过水量的1%最高温度:≤95℃过滤精度:100—3000微米清洗时间:10—60秒/周期清洗ACF-DSWB系列自清洗过滤器:驱动方式:380V/50HZ电动PLC控制过滤方式:316L楔形网网式拦截、单级过滤安装方式:管道在线立式安装、直进直出侧排污清洗方式:刷式在线清洗,供水不接断控制方式:全自动时间、压差、手动控制,可远程监控单台处理量:10—2350m³/h工作压力:0.1MPa≥1.6MPa压力损失:≤0.018MPa水头损失:≤总过水量的1%最高温度:≤95℃过滤精度:100—3000微米清洗时间:10—60秒/周期清洗ACF-DSWC系列自清洗过滤器:驱动方式:380V/50HZ电动PLC控制过滤方式:316L楔形网网式拦截、两级过滤安装方式:管道在线立式安装、下进下出下排污清洗方式:刷式在线清洗,供水不接断控制方式:全自动时间、压差、手动控制,可远程监控单台处理量:10—235m³/h工作压力:0.1MPa≥1.6MPa压力损失:≤0.018MPa水头损失:≤总过水量的1%最高温度:≤95℃过滤精度:100—3000微米清洗时间:10—60秒/周期清洗ACF-DXLA系列自清洗过滤器:驱动方式:380V/50HZ电动PLC控制过滤方式:316L复合烧结网式拦截、单级过滤安装方式:管道在线立式安装、下进侧出侧排污清洗方式:刷式在线清洗,供水不接断控制方式:全自动时间、压差、手动控制,可远程监控单台处理量:10—230m³/h工作压力:0.3MPa≥1.6MPa压力损失:≤0.018MPa水头损失:≤总过水量的1%最高温度:≤95℃过滤精度:10—300微米清洗时间:10—60秒/周期清洗ACF-DXLB系列自清洗过滤器:驱动方式:380V/50HZ电动PLC控制过滤方式:316L复合烧结网式拦截、单级过滤安装方式:管道在线立式安装、侧进侧出侧排污清洗方式:刷式在线清洗,供水不接断控制方式:全自动时间、压差、手动控制,可远程监控单台处理量:10—230m³/h工作压力:0.3MPa≥1.6MPa压力损失:≤0.018MPa水头损失:≤总过水量的1%最高温度:≤95℃过滤精度:10—300微米清洗时间:10—60秒/周期清洗驱动方式:380V/50HZ电动PLC控制过滤方式:316L复合烧结网式拦截、单级过滤安装方式:管道在线立式安装、同侧进出下排污清洗方式:刷式在线清洗,供水不接断控制方式:全自动时间、压差、手动控制,可远程监控单台处理量:10—230m³/h工作压力:0.3MPa≥1.6MPa压力损失:≤0.018MPa水头损失:≤总过水量的1%最高温度:≤95℃过滤精度:10—300微米清洗时间:10—60秒/周期清洗ACF-DXLD系列自清洗过滤器:驱动方式:380V/50HZ电动PLC控制过滤方式:316L复合烧结网式拦截、单级过滤安装方式:管道在线立式安装、反相侧进出下排污清洗方式:刷式在线清洗,供水不接断控制方式:全自动时间、压差、手动控制,可远程监控单台处理量:10—230m³/h工作压力:0.3MPa≥1.6MPa压力损失:≤0.018MPa水头损失:≤总过水量的1%最高温度:≤95℃过滤精度:10—300微米清洗时间:10—60秒/周期清洗ACF-DXWA系列自清洗过滤器:驱动方式:380V/50HZ电动PLC控制过滤方式:316L复合烧结网式拦截、两级过滤安装方式:管道在线立式安装、下进下出侧排污清洗方式:刷式在线清洗,供水不接断控制方式:全自动时间、压差、手动控制,可远程监控单台处理量:10—1400m³/h工作压力:0.3MPa≥1.6MPa压力损失:≤0.018MPa水头损失:≤总过水量的1%最高温度:≤95℃过滤精度:10—300微米清洗时间:10—60秒/周期清洗驱动方式:380V/50HZ电动PLC控制过滤方式:316L复合烧结网式拦截、两级过滤安装方式:管道在线立式安装、下进上出侧排污清洗方式:刷式在线清洗,供水不接断控制方式:全自动时间、压差、手动控制,可远程监控单台处理量:10—1400m³/h工作压力:0.3MPa≥1.6MPa压力损失:≤0.018MPa水头损失:≤总过水量的1%最高温度:≤95℃过滤精度:10—300微米清洗时间:10—60秒/周期清洗ACF-DXWC系列自清洗过滤器:驱动方式:380V/50HZ电动PLC控制过滤方式:316L复合烧结网式拦截、两级过滤安装方式:管道在线立式安装、侧进侧出直通侧排污清洗方式:刷式在线清洗,供水不接断控制方式:全自动时间、压差、手动控制,可远程监控单台处理量:10—1400m³/h工作压力:0.3MPa≥1.6MPa压力损失:≤0.018MPa水头损失:≤总过水量的1%最高温度:≤95℃过滤精度:10—300微米清洗时间:10—60秒/周期清洗ACF-SXWA系列自清洗过滤器:驱动方式:水力马达驱动PLC控制过滤方式:316L复合烧结网式拦截、两级过滤安装方式:管道在线立式安装、下进下出侧排污清洗方式:刷式在线清洗,供水不接断控制方式:全自动时间、压差、手动控制,可远程监控单台处理量:10—1400m³/h工作压力:0.3MPa≥1.6MPa压力损失:≤0.018MPa水头损失:≤总过水量的1%最高温度:≤95℃过滤精度:10—300微米清洗时间:10—60秒/周期清洗驱动方式:水力马达驱动PLC控制过滤方式:316L复合烧结网式拦截、两级过滤安装方式:管道在线立式安装、下进上出侧排污清洗方式:刷式在线清洗,供水不接断控制方式:全自动时间、压差、手动控制,可远程监控单台处理量:10—1400m³/h工作压力:0.3MPa≥1.6MPa压力损失:≤0.018MPa水头损失:≤总过水量的1%最高温度:≤95℃过滤精度:10—300微米清洗时间:10—60秒/周期清洗ACF-SXWC系列自清洗过滤器:驱动方式:水力马达驱动PLC控制过滤方式:316L复合烧结网式拦截、两级过滤安装方式:管道在线立式安装、侧进侧出直通侧排污清洗方式:刷式在线清洗,供水不接断控制方式:全自动时间、压差、手动控制,可远程监控单台处理量:10—1400m³/h工作压力:0.3MPa≥1.6MPa压力损失:≤0.018MPa水头损失:≤总过水量的1%最高温度:≤95℃过滤精度:10—300微米清洗时间:10—60秒/周期清洗ACF-SXLA系列自清洗过滤器:驱动方式:水力马达驱动PLC控制过滤方式:316L复合烧结网式拦截、单级过滤安装方式:管道在线立式安装、下进侧出侧排污清洗方式:刷式在线清洗,供水不接断控制方式:全自动时间、压差、手动控制,可远程监控单台处理量:10—45m³/h工作压力:0.3MPa≥1.6MPa压力损失:≤0.018MPa水头损失:≤总过水量的1%最高温度:≤95℃过滤精度:10—300微米清洗时间:10—60秒/周期清洗。