纯化水设备制水流程图
- 格式:pptx
- 大小:108.61 KB
- 文档页数:1
纯化水制备工艺规程1目的建立纯化水制备工艺规程,确保生产的纯化水符合工艺要求2范围纯化水制备的工艺操作、水质监控等。
3定义本品为离子交换法制供药用的水或作为注射用水的原水。
4职责技术科、质监科、制水岗位操作工及有关人员。
5内容本厂纯化水为离子交换法制得供药用的水或作为注射用水的原水,不含任何附加剂。
一、纯化水制备的工艺流程图:原水p预处理十阳离子交换—阴离子交换—混合离子交换—纯化水—二、操作过程流程及工艺条件:㈠操作过程流程1•过滤水的制备:原水—原水贮箱—蜂房滤芯机械过滤器—白球过滤器—活性炭过滤器—过滤水—贮水箱原水采用饮用水。
打开原水阀并保持原水箱水面于1/3液面,启动原水泵将原水以不大于3000L/h流量输送至蜂房过滤器,经蜂房过滤器侧面入水口流入过滤器的棉纱芯粗滤,经粗滤后的水从蜂房过滤器上方出口排出,输送至白球过滤器上进水口,经白球过滤后,从下方排出,再经管道中的微粒捕捉器过滤后直接流入过滤水箱。
2 •初纯水的制备:过滤水—阳离子交换—阴离子交换—初纯水—贮水箱过滤水经过滤水泵输送至阳离子交换树脂床上进口,经床内732#苯乙烯强酸性阳离子交换树脂的交换作用后由下方排出,流量控制在3000L/h以内,并保证床内压力不大于0.15MPa,经阳离子交换树脂床交换后排出的水输送至阴离子交换树脂床上方入口,经床内7仃#苯乙烯强碱性阴离子交换树脂的交换作用后由下出口排出,经检测达到初纯水标准后再输送到初纯水箱。
3. 纯化水的制备:初纯水—阴阳离子混合床交换—纯化水—贮罐—紫外线灭菌—纯化水输送循环管道。
t开启初纯水泵,并同时打开混合床的上方进水阀,当初纯水从上排水口流出后,关闭上排水阀,并同时打开下排水阀,以确保混合床内有气泡产生,由混合床上方进水经床内阴阳两种混合树脂交换后的水经取样检测合格后,关闭下排水阀,打开输送至纯水箱的阀门,合格后的纯化水输送至纯化水箱,纯化水由循环管道输送至各使用点。
纯化水制备工艺流程图
纯化水是一种高纯度的水,通常用于实验室、医疗、电子、制药等领域。
其制备工艺流程需要严格控制,以确保水质的纯净度和稳定性。
下面将介绍纯化水的制备工艺流程图及其详细步骤。
首先,纯化水的制备需要使用反渗透技术。
反渗透是一种通过半透膜将水中的杂质和离子去除的方法,其工艺流程如下:
1. 原水进入预处理系统,去除大颗粒杂质。
这一步通常包括过滤和沉淀等物理化学处理方式,以确保原水的清洁度。
2. 经过预处理的水进入反渗透膜系统,通过高压作用,将水中的离子、微生物和有机物质去除。
反渗透膜的选择和操作参数设置对水质的影响非常大,需要严格控制。
3. 经过反渗透膜处理的水再经过混床离子交换树脂处理,进一步去除水中的离子杂质,确保水质的高纯度。
4. 最后,经过混床处理的水经过紫外灭菌器处理,杀灭水中的微生物,确保水质的稳定性和安全性。
以上就是纯化水制备工艺的流程图及其详细步骤。
通过严格控制每一个环节,可以获得高纯度、稳定性好的纯化水,满足不同领域的使用需求。
制备纯化水的工艺流程图对于实际操作非常重要,只有严格按照流程操作,才能保证水质的高纯度和稳定性。
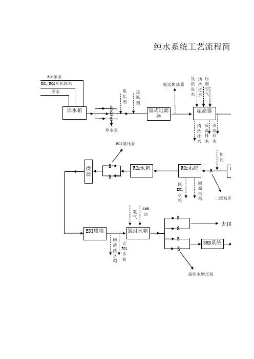
纯化水生产车间工艺流程纯化水生产线设计生产纯水能力为10t/h,主要供给小容量注射剂车间及其他需纯水用水车间用,车间主要是对自来水进行纯化去离子处理以达到注射用水要求,工艺流程图如图1-11,其工艺功能说明如下:精密过滤器:活性炭吸附过滤后的水在进入精密过滤器前对其进行加药,药剂主要为净水剂,使用RO系统后的洁净水进行药剂配置。
水与药剂混合后进入精密过滤器,对水进一步净化处理,去除未被活性炭吸附的少量杂质及药剂中的少量颗粒物;RO反渗透机组:该机组是纯水制备的核心部件,通过多级高压泵的作用将预处理后的水加压,分子量小的水分子通过反渗透膜,分子量较大的被膜截住,产生的纯化水经收集后进入混合离子交换柱,部分直接用于PAC等净水剂的配置,被截留后的水经管道收集后排入污水处理站;图10-11 纯化水生产工艺流程图混合离子交换柱:反渗透后出水中仍含有少量的盐分、碱度等,通过混床处理后可降低降低水中的硬度,碱度和阴阳离子,使其成为软化水或去离子水。
混床中装有阳离子交换树脂和阴离子交换树脂,阳树脂可去除水中的阳离子、阴树脂可去除水中的阴离子。
使用一段时间后的树脂阳树脂需用盐酸进行再生、阴树脂需用氢氧化钠进行再生处理,该工段主要的排污环节即为再生时产生的酸碱废水,两股水经车间集水池中和后作为稀废水送至污水处理站进行统一处理;配药箱 混合离子交换柱活性炭过滤器 精密过滤器 反渗透机组机械过滤器 微孔过滤器空气过滤器 来自水厂的合格饮用水 各使用车间 贮碱罐配碱罐 配酸罐 来自中药车间的压缩空气 纯化水贮罐 紫外杀菌器 臭氧发生器浓盐酸自酸罐中来杂质微孔过滤器:经软化后的去离子水,进入微孔过滤器进行过滤,以去除部分被带出的细小碎树脂,过滤后的水进入纯化水贮罐;纯化水贮罐:与贮罐配套的有一组臭氧发生器,利用产生的臭氧对贮罐内的纯化水进行杀菌消毒;紫外杀菌器:在送往各车间用水点时经过紫外杀菌器,对纯化水进行最后杀菌消毒处理。
纯化水系统工艺操作规程1、总则确保纯化水系统正确安全操作,为生产提供性能稳定,质量合格的纯化水。
制水工序的操作人员和设备管理人员要遵守本操作规程。
2、内容2.1. 纯化水系统工艺流程图原水→原水泵→砂碳过滤→软水机→ RO系统↓纯水箱←精密过滤器←混床系统←中间水箱2.2. 纯化水制造原理原水箱中的水经过砂碳过滤处理后除去水中的杂志、余氯、胶体和悬浮物。
再经过软化机组初步将水中的钙、镁等离子除去后进入过滤水箱,再经过保安过滤器和反渗透系统脱盐处理进入RO水箱,然后经混床去离子处理产生的纯化水进入纯水箱。
2.3. 工艺说明2.3.1前处理系统设备包括:原水→原水箱→原水泵→砂碳过滤器→软水机组a.多介质过滤器:多介质过滤器是内装两种或以上过滤介质,其主要作用是除去粒度大的杂质,当水通过颗粒物料滤床后可以除去水中的悬浮物和胶体杂质,这是有效净化水质的主要处理过程。
b.活性碳过滤器:活性碳过滤器主要用来吸收原水中的游离氯,以避免在水处理系统中RO 膜受到游离氯的氧化。
c.软水机组:通过软水机组内的离子交换树脂去除水中的钙、镁离子,降低水的硬度,防止反渗透膜表面由于钙、镁盐结垢,延长反渗透膜的使用寿命。
2.3.2 RO系统5μm保安过滤器→ RO反渗透→中间水箱本装置包含保安过滤系统、反渗透高压泵及反渗透脱盐装置。
a.由5μm保安过滤器用以截留水中5μm以上的颗粒,胶体、悬浮物,以保护反渗透膜,确保RO系统的正常运行。
b.反渗透好比水处理系统的“心脏”,对提高和稳定出水水质起着关键的作用。
RO膜的孔径只有 3 ×10-10m,是离子级的分离设备,分离对象是溶液中的离子和大分子量的有机物。
c.中间水箱是用来收集反渗透系统产水,它的容器为1m3 水箱,可以使后面的系统用水均衡。
2.3.3 混床机组a.设备包括如下:送水泵混床→混床→纯水箱本系统是采用阴阳离子交换树脂对水中的阴阳离子进行交换用以制取高纯度的去离子水。
纯化水制备工艺流程图纯化水是指除去水中各种杂质和溶解的无机盐、有机物等,使水质达到一定纯度的水。
下面是一种常见的纯化水制备工艺流程图。
首先,需要准备原水。
原水可以是自来水、地下水或其他水源,但需要经过预处理以去除其中的颗粒物和悬浮物。
预处理可以包括混合沉淀、过滤、脱气等步骤。
接下来进行主要的纯化步骤。
首先是过滤步骤,将原水通过过滤器进行机械过滤,去除其中的悬浮物和颗粒物。
过滤器可以使用砂滤器、活性炭过滤器等。
通过过滤后的水进入下一个步骤。
第二个步骤是软化。
软化是指将水中的硬水成分(主要是钙离子和镁离子)去除,以防止水垢产生。
软化可以通过阳离子交换的方式进行,使用离子交换树脂将水中的钙离子和镁离子与树脂上的钠离子交换。
软化后的水进入下一个步骤。
第三个步骤是反渗透。
反渗透是指将水通过半透膜进行过滤,去除其中的溶解性无机盐和大部分有机物。
反渗透膜具有高选择性,能够有效地将溶质分离出去,使得通过膜的水质得到纯化。
反渗透膜通常使用螺旋膜或平板膜。
经过反渗透后的水进入下一个步骤。
第四个步骤是电离交换。
电离交换是指使用离子交换树脂将水中的杂质离子与树脂上的其它离子进行交换,进一步去除水中的离子杂质。
电离交换通常包括阴离子交换和阳离子交换两个步骤。
最后,经过电离交换的水进入最后一个步骤,即紫外消毒。
紫外消毒是指使用紫外线对水中的微生物进行灭菌。
紫外线能够破坏微生物的DNA结构,造成细胞死亡,从而达到消毒的效果。
以上就是一种常见的纯化水制备工艺流程图。
该工艺流程能够有效地去除水中的各种杂质,得到高纯度的纯化水。
当然,在实际应用中,还可以根据具体需求对工艺流程进行调整和优化。