电气安装与维修样题图纸
- 格式:doc
- 大小:566.00 KB
- 文档页数:10
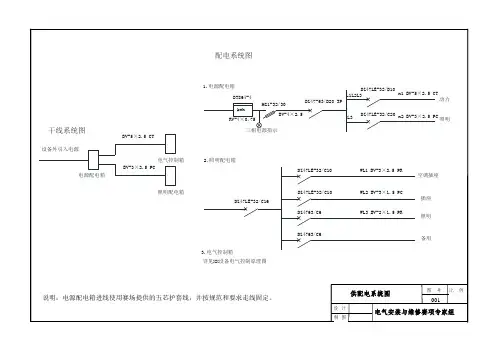
(整理)年职业院校技能大赛部分省市电气安装与维修联赛试题图纸电工电子技术技能比赛执委会图号比例001设计制图供配电系统图干线系统图配电系统图说明:电源配电箱进线所用的五芯护套线已固定于设备网孔板。
·电工电子技术技能比赛执委会图号比例002设计制图照明平面图 11×20W×FLCWL2①④说明:1.此图为俯视图,图中①、④位置同图004的①、④位置1×9W×FLC电工电子技术技能比赛执委会图号比例003设计制图照明平面图 2WL3WL1空调插座(118型)插座(118型)①④说明:1.此图为俯视图,图中①、④位置同图004的①、④位置电工电子技术技能比赛执委会图号比例004设计制图说明:1.此图为设备左、右侧及顶部展开后的主视图,A 、B 、C 、D 面分别对应设备左侧、正面、右侧和顶部钢质多孔板制成的安装面。
2.实际安装位置与标注尺寸允许有±5mm 误差。
电气设备与器件安装位置示意图图例ABCD电气控制箱(500×700)梁A 向②③④① 电源配电箱(450×520)电机组及支架(750×210)传感器模块(430×225)步进电机模块(410×210)照明配电箱(350×260)空调插座(118型)开关(118型)插座(118型)分线盒(86加深型)节能灯日光灯A 向电工电子技术技能比赛执委会图号比例005设计制图照明布线示意图图例ABCD②③④①电源配电箱(450×520)照明配电箱(350×260)分线盒(86加深型)插座(118型)开关(118型)空调插座(118型)节能灯日光灯Φ16PVC 管梁60×40线槽40×20线槽20×10线槽Φ20PVC 管A 向A 向说明:1.此图为设备左、右侧及顶部展开后的主视图,A 、C 、D 面分别对应设备左侧、正面、右侧和顶部钢质多孔板制成的安装面。
电气安装与维修赛项专家组图 号 比 例001 设 计制 图供配电系统图 说明:电源配电箱进线使用赛场提供的五芯护套线,并按规范和要求走线固定。
设备外引入电源电源配电箱照明供电箱电气控制柜供配电系统图电源指示动力空调插座照明照明插座WL1 BV-3×2.5 PR WL2 BV-3×1.5 PC WL3 BV-2×1.5 PR DZ47LE-32/C10DZ47-63/C10DZ47-63/C6DZ47-63/C6DZ47LE-32/C16DZ47LE-32/D16DZ47LE-32/C20L1L2L3L3BV-4×2.5HG1-32/30F DT862-4BVR-4×0.75n1 BV-5×2.5 CT n2 BV-3×2.5 CT BV-5×2.5 CT BV-3×2.5 CTDZ47-63/D25干线系统图1.电源配电箱2.照明配电箱3.电气控制箱详见图008:XX 设备电气控制原理图弱电箱WL4 BV-2×1.5 PC电气安装与维修赛项专家组图 号 比 例002设 计 制 图照明平面图 1说明:此图为俯视图,图中①、④位置同图005的①、④位置1×20W×FLC1×9W×FLC800800①④180033WL3电气安装与维修赛项专家组图 号 比 例003设 计 制 图照明平面图 2要求:弱电箱内的电源按图003所示引入,箱中无插座盒,请将配套的220V 电源接插线对接在电源引入线上,并做好绝缘处理。
说明:此图为俯视图,图中①、④位置同图005的①、④位置。
gtggg800800WL1插座(10A)①④1800空调插座(16A)弱电箱(接插线)WL4WL2电气安装与维修赛项专家组图 号 比 例004设 计 制 图弱电平面图要求:完成图004所示弱电线路的安装。
干线系统图设备外引入电源配电系统图电源配电箱电气控制箱照明配电箱BV-5×2.5 CTBV-3×2.5 PC1.电源配电箱2.照明配电箱3.电气控制箱kwh DT864-4RV-4×0.75三相电源指示HG1-32/30L1L2L3L3DZ47-63/D20 3PBV-4×2.5DZ47LE-32/D10DZ47LE-32/C20n2 BV-3×2.5 PCn1 BV-5×2.5 CT 照明动力DZ47LE-32/C10DZ47LE-32/C10DZ4763/C6DZ4763/C6DZ47LE-32/C16WL2 BV-3×1.5 PCWL1 BV-3×2.5 PRWL3 BV-2×1.5 PR 空调插座照明插座备用详见XX设备电气控制原理图电气安装与维修赛项专家组图 号 比 例001设 计 制 图供配电系统图说明:电源配电箱进线使用赛场提供的五芯护套线,并按规范和要求走线固定。
WL3①④331×9W×FLC1×20W×FLC电气安装与维修赛项专家组图 号 比 例002设 计 制 图照明平面图 1说明:此图为俯视图,图中①、④位置同图005的①、④位置电气安装与维修赛项专家组图 号 比 例003设 计 制 图照明平面图 2说明:此图为俯视图,图中①、④位置同图005的①、④位置。
电气安装与维修赛项专家组图 号 比 例004设 计 制 图电气设备和器件安装位置示意图说明:1.此图为设备左、右侧及顶部展开后的主视图,A 、B 、C 、D 面分别对应设备左侧、正面、右侧和顶部钢质多孔板制成的安装面;2.实际安装位置与标注尺寸允许有±5mm 误差。
电气安装与维修赛项专家组图 号 比 例005设 计 制 图照明及布线示意图说明:1.此图为设备左、右侧及顶部展开后的主视图,A 、B 、C 、D 面分别对应设备左侧、正面、右侧和顶部钢质多孔板制成的安装面;2.线槽的安装位置与标注尺寸允许有±2mm 误差,线管的安装位置与标注尺寸允许有±5mm 误差,且入箱时按备注所示图制作鸭脖子弯。
成功就是先制定一个有价值的目标,然后逐步把它转化成现实的过程。
这个过程因为信念而牢固,因为平衡而持久。
生活才需要目标,生命不需要目标。
就像驴子面前吊着个萝卜就会往前走。
正因为有那个目标,你才有劲儿往前走。
在做的过程中,你已体验到生命是什么。
问题是,没有几个人,能够在没有目标的情况下安详当下。
因为没有目标,他都不
知道要做什么。
穷人生活的成本,要比富人高多了。
穷人考虑价钱而不考虑价值,最后什么都得不到。
富人考虑价值并且果断决定,于是他获得了最好的机会。
这就是为什么穷人越穷,富人越富的原因。
电气安装与维修赛项专家组图 号 比 例001 设 计制 图供配电系统图 说明:电源配电箱进线使用赛场提供的五芯护套线,并按规范和要求走线固定。
设备外引入电源电源配电箱照明供电箱电气控制柜供配电系统图电源指示动力空调插座照明照明插座WL1 BV-3×2.5 PR WL2 BV-3×1.5 PC WL3 BV-2×1.5 PR DZ47LE-32/C10DZ47-63/C10DZ47-63/C6DZ47-63/C6DZ47LE-32/C16DZ47LE-32/D16DZ47LE-32/C20L1L2L3L3BV-4×2.5HG1-32/30F DT862-4BVR-4×0.75n1 BV-5×2.5 CT n2 BV-3×2.5 CT BV-5×2.5 CT BV-3×2.5 CTDZ47-63/D25干线系统图1.电源配电箱2.照明配电箱3.电气控制箱详见图008:XX 设备电气控制原理图弱电箱WL4 BV-2×1.5 PC电气安装与维修赛项专家组图 号 比 例002设 计 制 图照明平面图 1说明:此图为俯视图,图中①、④位置同图005的①、④位置1×20W×FLC1×9W×FLC800800①④180033WL3电气安装与维修赛项专家组图 号 比 例003设 计 制 图照明平面图 2要求:弱电箱内的电源按图003所示引入,箱中无插座盒,请将配套的220V 电源接插线对接在电源引入线上,并做好绝缘处理。
说明:此图为俯视图,图中①、④位置同图005的①、④位置。
gtggg800800WL1插座(10A)①④1800空调插座(16A)弱电箱(接插线)WL4WL2电气安装与维修赛项专家组图 号 比 例004设 计 制 图弱电平面图要求:完成图004所示弱电线路的安装。
《电气安装与维修》技能大赛理论考核样题一、判断题(将判断结果填入括号中,正确的填“√”,错误的填“×”,每题1分。
)( )1.习惯上规定正电荷的方向为电流的正方向。
( )2. 交流电的有效值不随时间而改变。
( )3. 用无功功率反映纯电感电路中电能和磁场能转换的规模。
( )4. 三相四线制的电压为380/220V,它表示线电压为380V相电压为220V。
( )5. 漏电保护器故障后应及时更换,并由专业人员修理。
( )6. 重复接地点越多,触电危害严重程度越轻,否则反之。
( )7. 低压电器分为控制电路和开关电路两大类。
( )8. 转换开关的前面最好加装刀开关和熔断器。
( )9. 电力电缆主要由缆芯导体终端接头和中间接头组成。
( )10. 当电动机容量较小时可利用全压启动。
( )11. 正常情况下全站停电操作事应先拉合出线开关后拉开电容器开关。
( )12. 一般照明灯应采用不超过110V的对地电压。
( )13. 感应系电能表主要由驱动元件、转动元件、计度器组成。
( )14. 分析和计算复杂电路的依据是欧姆定律和基尔霍夫定理。
( )15. 线圈中互感电动势的大小正比于通过它的电流的变化率。
( )16. 交流电压表测得的数值是220V是指交流电的最大值是220V。
( )17. 在纯电感电路中,只存在电能和磁场能之间的相互转换。
( )18. 三相电动势达到最大值的先后次序成为相序。
( )19. 触电伤害方式分为电击和电伤两大类。
( )20. 安全用电的方针是安全第一,预防为主。
( )21. 照明及其他单相用电负载要均匀分布在三相电源线上。
( )22. 重复接地对于保护接零的有效性,具有重要意义。
( )23. 带电灭火时应先断电后灭火。
( )24. 刀开关单独使用时可以用于控制大容量线路。
( )25. 电动机空载转速一般略高于额定转速,过载时转速略低于额定转速。
( )26. 电动系仪表中游丝的作用是只产生反作用力矩。
1.画出厂用6.0kV母线电压互感器接线图。
电压互感器接线图如图E-16所示。
图E-162.画图并说明(简述)用三只功率表测量三相四线制电路的有功功率。
三相四线制电路有功功率的测量。
三相四线制的负载一般是不对称的。
此时,可用三只功率表分别测出各相功率,接线如图E-17所示。
三相总的功率等于三只表读数之和或者采用一只三相三元件有功功率表来测量。
图E-173.画出单相半控桥式整流电路图及波形图(标明极性)。
整流电路图如图E-18(a)所示,波形图如图E-18(b)所示。
图 E-18(a)图 E-18(b)4.画出零序电流滤过器接线图。
见图E-19所示。
图 E-195.画出TV二次开口三角形侧接地发信启动回路图。
见图E-21所示。
图 E-216.已知某小型直流系统的构成:蓄电池、充电柜、二路负荷、主母线上装有电压表和直流绝缘监察装置,试画出其直流系统图。
如图E-22所示。
图E-227.画出三个不对称相量.F a=100e j0°,.F b=50e j120°、.F c=150e-j60°的相量图。
相量图见图E-23所示。
图 E-238.画出经电流、电压互感器接入的单相电能表接线图。
如图E-24所示。
图E-249.画出电阻、电感、电容并联交流电路图(I L>I C)及电流相量图。
如图E-25所示。
图E-25(a)电路图;(b)相量图10.画出三相变压器的Y,d11组别接线图,并标出极性。
见图E-26图 E-26 三相变压器的Y,d11组别接线图11.试画出图E-27(a)所示系统在k点两相短路时正、负序电压的分布图。
图 E-27(a)正、负序电压的分布见图E-27(b)。
图 E-27(b)12.画出三相变压器Y,d1接线组的相量图和接线图。
Y,d1接线图和相量图如图E-28所示。
图E-2813.画出交流厂用电不接地系统绝缘监视装置原理接线图。
如图E-29所示。
图E-29KV-电压继电器;n-中性线14.对称三相电源接成三角形,由于接线错误将AX相接倒了,试画出电压相量图。
电工电子技术技能比赛执委会图 号 比 例001设 计 制 图供配电系统图干线系统图配电系统图说明:电源配电箱进线所用的五芯护套线已固定于设备网孔板。
·电工电子技术技能比赛执委会图 号比 例002设 计 制 图照明平面图 11×20W×FLCWL2①④说明:1.此图为俯视图,图中①、④位置同图004的①、④位置1×9W×FLC电工电子技术技能比赛执委会图 号 比 例003设 计 制 图照明平面图 2WL3WL1空调插座(118型)插座(118型)①④说明:1.此图为俯视图,图中①、④位置同图004的①、④位置电工电子技术技能比赛执委会图 号比 例004设 计 制 图说明:1.此图为设备左、右侧及顶部展开后的主视图,A 、B 、C 、D 面分别对应设备左侧、正面、右侧和顶部钢质多孔板制成的安装面。
2.实际安装位置与标注尺寸允许有±5mm 误差。
电气设备与器件安装位置示意图图例ABCD电气控制箱(500×700)梁A 向②③④① 电源配电箱 (450×520)电机组及支架(750×210)传感器模块 (430×225)步进电机模块 (410×210)照明配电箱 (350×260)空调插座(118型)开关(118型)插座(118型)分线盒(86加深型)节能灯日光灯A 向电工电子技术技能比赛执委会图 号 比 例005设 计 制 图照明布线示意图图例ABCD②③④①电源配电箱 (450×520)照明配电箱(350×260)分线盒(86加深型)插座(118型)开关(118型)空调插座(118型)节能灯日光灯Φ16PVC 管梁60×40线槽40×20线槽20×10线槽Φ20PVC 管A 向A 向说明:1.此图为设备左、右侧及顶部展开后的主视图,A 、B 、C 、D 面分别对应设备左侧、正面、右侧和顶部钢质多孔板制成的安装面。
电气安装与维修赛项专家组图 号 比 例001 设 计制 图供配电系统图 说明:电源配电箱进线使用赛场提供的五芯护套线,并按规范和要求走线固定。
设备外引入电源电源配电箱照明供电箱电气控制柜供配电系统图电源指示动力空调插座照明照明插座WL1 BV-3×2.5 PR WL2 BV-3×1.5 PC WL3 BV-2×1.5 PR DZ47LE-32/C10DZ47-63/C10DZ47-63/C6DZ47-63/C6DZ47LE-32/C16DZ47LE-32/D16DZ47LE-32/C20L1L2L3L3BV-4×2.5HG1-32/30F DT862-4BVR-4×0.75n1 BV-5×2.5 CT n2 BV-3×2.5 CT BV-5×2.5 CT BV-3×2.5 CTDZ47-63/D25干线系统图1.电源配电箱2.照明配电箱3.电气控制箱详见图008:XX 设备电气控制原理图弱电箱WL4 BV-2×1.5 PC电气安装与维修赛项专家组图 号 比 例002设 计 制 图照明平面图 1说明:此图为俯视图,图中①、④位置同图005的①、④位置1×20W×FLC1×9W×FLC800800①④180033WL3电气安装与维修赛项专家组图 号 比 例003设 计 制 图照明平面图 2要求:弱电箱内的电源按图003所示引入,箱中无插座盒,请将配套的220V 电源接插线对接在电源引入线上,并做好绝缘处理。
说明:此图为俯视图,图中①、④位置同图005的①、④位置。
gtggg800800WL1插座(10A)①④1800空调插座(16A)弱电箱(接插线)WL4WL2电气安装与维修赛项专家组图 号 比 例004设 计 制 图弱电平面图要求:完成图004所示弱电线路的安装。
电气安装与维修赛项专家组图 号 比 例001 设 计制 图供配电系统图 说明:电源配电箱进线使用赛场提供的五芯护套线,并按规范和要求走线固定。
设备外引入电源电源配电箱照明供电箱电气控制柜供配电系统图电源指示动力空调插座照明照明插座WL1 BV-3×2.5 PR WL2 BV-3×1.5 PC WL3 BV-2×1.5 PR DZ47LE-32/C10DZ47-63/C10DZ47-63/C6DZ47-63/C6DZ47LE-32/C16DZ47LE-32/D16DZ47LE-32/C20L1L2L3L3BV-4×2.5HG1-32/30F DT862-4BVR-4×0.75n1 BV-5×2.5 CT n2 BV-3×2.5 CT BV-5×2.5 CT BV-3×2.5 CTDZ47-63/D25干线系统图1.电源配电箱2.照明配电箱3.电气控制箱详见图008:XX 设备电气控制原理图弱电箱WL4 BV-2×1.5 PC电气安装与维修赛项专家组图 号 比 例002设 计 制 图照明平面图 1说明:此图为俯视图,图中①、④位置同图005的①、④位置1×20W×FLC1×9W×FLC800800①④180033WL3电气安装与维修赛项专家组图 号 比 例003设 计 制 图照明平面图 2要求:弱电箱内的电源按图003所示引入,箱中无插座盒,请将配套的220V 电源接插线对接在电源引入线上,并做好绝缘处理。
说明:此图为俯视图,图中①、④位置同图005的①、④位置。
gtggg800800WL1插座(10A)①④1800空调插座(16A)弱电箱(接插线)WL4WL2电气安装与维修赛项专家组图 号 比 例004设 计 制 图弱电平面图要求:完成图004所示弱电线路的安装。
干线系统图设备外引入电源配电系统图电源配电箱电气控制箱照明配电箱BV-5×2.5 CTBV-3×2.5 PC1.电源配电箱2.照明配电箱3.电气控制箱kwh DT864-4RV-4×0.75三相电源指示HG1-32/30L1L2L3L3DZ47-63/D20 3PBV-4×2.5DZ47LE-32/D10DZ47LE-32/C20n2 BV-3×2.5 PCn1 BV-5×2.5 CT 照明动力DZ47LE-32/C10DZ47LE-32/C10DZ4763/C6DZ4763/C6DZ47LE-32/C16WL2 BV-3×1.5 PCWL1 BV-3×2.5 PRWL3 BV-2×1.5 PR 空调插座照明插座备用详见XX设备电气控制原理图电气安装与维修赛项专家组图 号 比 例001设 计 制 图供配电系统图说明:电源配电箱进线使用赛场提供的五芯护套线,并按规范和要求走线固定。
WL3①④331×9W×FLC1×20W×FLC电气安装与维修赛项专家组图 号 比 例002设 计 制 图照明平面图 1说明:此图为俯视图,图中①、④位置同图005的①、④位置电气安装与维修赛项专家组图 号 比 例003设 计 制 图照明平面图 2说明:此图为俯视图,图中①、④位置同图005的①、④位置。
电气安装与维修赛项专家组图 号 比 例004设 计 制 图电气设备和器件安装位置示意图说明:1.此图为设备左、右侧及顶部展开后的主视图,A 、B 、C 、D 面分别对应设备左侧、正面、右侧和顶部钢质多孔板制成的安装面;2.实际安装位置与标注尺寸允许有±5mm 误差。
电气安装与维修赛项专家组图 号 比 例005设 计 制 图照明及布线示意图说明:1.此图为设备左、右侧及顶部展开后的主视图,A 、B 、C 、D 面分别对应设备左侧、正面、右侧和顶部钢质多孔板制成的安装面;2.线槽的安装位置与标注尺寸允许有±2mm 误差,线管的安装位置与标注尺寸允许有±5mm 误差,且入箱时按备注所示图制作鸭脖子弯。
D②③④①电气控制箱(500×700)电源配电箱(450×520)ABC步进电机模块 (410×210)电机组及支架(750×210)传感器模块 (430×225)入箱或柜的PVC 管鸭脖弯侧面图备注箱或柜图例梁或立柱Φ20塑料波纹管金属桥架行线槽Φ20PVC 管Φ16PVC 管电源配电箱的电源引线由此进入桥架电气安装与维修赛项专家组图 号 比 例006设 计 制 图动力布线示意图说明:1.此图为设备左、右侧及顶部展开后的主视图,A 、B 、C 、D 面分别对应设备左侧、正面、右侧和顶部钢质多孔板制成的安装面。
2.实际安装位置与标注尺寸允许有±5mm 误差。
带*号的尺寸,为桥架配件拼装后的理论尺寸,该尺寸允许有±10mm 误差。
3.入箱或柜的PVC 管需要按备注中《入箱或柜的PVC 管鸭脖弯侧面图》尺寸要求制作鸭脖子弯。
KM2L N+24VCOM电气控制箱开关电源L21+24V X 0X 1X 2X 3X 4X 5X 6SB2SB1S SQ2Y 12Y 11Y 10昆仑通态TPC7062K启 动S /S P E RS232通讯Y 10Y 11Z P 0Y 12Y 13NL触摸屏M1电动机低速M1电动机高速24G MI1MI2MI3MI4U P 0DCM 24V 0VSQ1X 7A点B点安全门Y 0Y 2急 停KT 延 时Z P 1U P 1SB3停 止+24VCOMN KM3KM2KM44KM4Y 14Y 15Y 163M1电动机高速X 10FR2过载保护位置检测Y 14MI5伺服电动机M3CN2CN1VDD COM+COM-SONCCWL CWL EMGS SING /SING PULSE /PULSE 171145/47/49323130363741439编码器反馈L1L2RSV WPEU M 24V+Y0Y2QFL1L2L33U V W L1L3MI1Y14Y10Y11Y12Y13PEL2MMI2MI3MI4MI5~M2U3V3W3ZP1DCMKM3X 11FR1过载保护24V-方向脉冲HL1KM1PEN 1L11L21L31KM1L12L22L32L13L23L33MKM3U1V1W13~M1C 2SB1SA1KTHL3HL2启 动 延 时报 警 指 示工 作 指 示L14L24L34KM4U2V2W2L21NFeKM32FR1FR2电气安装与维修赛项专家组图 号 比 例007设 计 制 图要求:1.电动机M1低速的额定电流为0.3A ,电动机M1高速的额定电流为0.4A ,请按此整定热继电器的动作电流;2.PLC 接线端子连接的导线,其两端请按PLC 端子编号;其余按规范进行编号;3.主电路请用1.5mm ²红色多股软线安装,控制电路用0.75mm ²黑色多股软线安装,零线、接地线请按规范要求选线安装。
说明:1.PLC 控制程序及触摸屏数据已经写入,不需要编写相关控制程序;2.变频器、伺服驱动器的参数请按工作任务书中的参数表进行设置;3.调试时,控制要求请参考《××设备电气控制说明书》。
××设备电气控制原理图(台达)L13L23L33MKM3U1V1W13~M1L14L24L34KM4U2V2W2FR1FR2KM2L N+24VCOM电气控制箱开关电源L21SB2SB1S SQ2昆仑通态TPC7062K启 动RS232通讯触摸屏M1电动机低速M1电动机高速MI1MI2MI3MI4DCM SQ1A点B点安全门急 停KT 延 时SB3停 止+24V COMN KM3KM2KM44KM43M1电动机高速FR2过载保护位置检测MI5伺服电动机M3CN2CN1VDD COM+COM-SONCCWL CWL EMGS SING /SING PULSE /PULSE 171145/47/49323130363741439编码器反馈L1L2RSV WPEU M 24V+Y0Y2QFL1L2L33U V W L1L3MI1Y14Y10Y11Y12Y13PEL2MMI2MI3MI4MI5~M2U3V3W3ZP1DCMKM3FR1过载保护24V-方向脉冲HL1KM1PEN 1L11L21L31KM1L12L22L32SB1SA1KTHL3HL2启 动 延 时报 警 指 示工 作 指 示L21NFeKM32+24V X 0X 1X 2X 3X 4X 5X 6Y 12Y 11Y 10S /S P E Y 10Y 11Y 12Y 13NL0V C O M 0X 7Y 0Y 2Y 13C O M 5Y 14Y 15Y 16X 11Y 14X 10C O M 2H 2U -1616M TH 2U -0016E R NC O M 1C O M 6电气安装与维修赛项专家组图 号 比 例007设 计 制 图××设备电气控制原理图(汇川)要求:1.电动机M1低速的额定电流为0.3A ,电动机M1高速的额定电流为0.4A ,请按此整定热继电器的动作电流;2.PLC 接线端子连接的导线,其两端请按PLC 端子编号;其余按规范进行编号;3.主电路请用1.5mm ²红色多股软线安装,控制电路用0.75mm ²黑色多股软线安装,零线、接地线请按规范要求选线安装。
说明:1.PLC 控制程序及触摸屏数据已经写入,不需要编写相关控制程序;2.变频器、伺服驱动器的参数请按工作任务书中的参数表进行设置;3.调试时,控制要求请参考《××设备电气控制说明书》。
触摸屏HL1SB2SB3SB1(急停)把手SA1HL2HL3照明箱:底部第1孔进线,第3孔出线弱电箱:底部第1、2孔出线,第4孔进电源线电气控制箱面板布局及 其它箱体进出线示意图电气安装与维修赛项专家组图 号 比 例008设 计 制 图X62W 铣床电气控制原理图电气安装与维修赛项专家组图 号 比 例009设 计。