电力调度工作流程图及要点控制1
- 格式:doc
- 大小:104.50 KB
- 文档页数:18
电气工程中的电力调度规范要求与管理技巧在电力系统中,电力调度是保障电力供应稳定和高效运行的重要环节。
它涉及到电力的生产、传输、分配以及对电网进行管理和调度等多个方面。
为了有效地进行电力调度工作,需要按照相关规范要求,并采取一些管理技巧。
本文将就电气工程中的电力调度规范要求和管理技巧进行探讨和分析。
一、电力调度规范要求1. 电力调度流程规范要求电力调度的流程一般包括电力生产计划编制、电力传输计划编制、电力分配计划编制、电网管理和调度等环节。
在进行电力调度时,需要按照相关规范要求进行操作,确保每个环节的顺利进行和高效完成。
2. 电力调度设备和设施规范要求电力调度所涉及的设备和设施,如计算机、通信设备、监控系统等,需要按照相关规范进行选型、安装和运行。
同时,还需要根据规范要求进行设备巡检和维护,确保其正常运行和可靠性。
3. 电力调度的安全规范要求电力调度是一个涉及安全因素的重要工作,需要高度重视安全规范要求。
例如,对电力调度人员进行专业培训,确保其具备相关知识和技能;加强信息安全管理,防止信息泄露和网络攻击等;确保电力调度操作过程中的安全操作,如规范的操作流程、操作权限管理等。
二、电力调度管理技巧1. 综合协调能力电力调度工作需要具备很高的综合协调能力,能够对整个电力系统进行综合调度和管理。
这包括对电力供需状况的准确判断、电力资源的合理配置、电力传输的路径选择等方面。
通过有效的协调和管理,可以实现电力系统的高效运行。
2. 灵活应对能力在电力调度过程中,可能会出现各种突发情况,如电力设备故障、天气恶劣等。
对此,电力调度人员需要具备灵活应对的能力,及时制定应急预案,并采取相应的措施,以保障电力系统的稳定供电。
3. 信息管理能力电力调度工作需要大量的信息支持,因此,良好的信息管理能力是必不可少的。
包括对电力系统运行数据的准确记录和分析,建立健全的数据库系统,以及及时传递和更新相关信息等。
通过有效的信息管理,可以提高电力调度的工作效率和准确性。
( 安全技术 )单位:_________________________姓名:_________________________日期:_________________________精品文档 / Word文档 / 文字可改电网调度操作过程和安全措施(标准版)Technical safety means that the pursuit of technology should also include ensuring that peoplemake mistakes电网调度操作过程和安全措施(标准版)1、前言电力系统的设备经常要按照用户的需要改变运行情况,要进行检修、调整、试验和消除异常现象,也要根据社会经济水平的发展不断投入新设备。
这些设备运行状态的改变有些是涉及到几个甚至几十个单位的工作,所以必须在系统调度员的统一指挥下,系统内各单位相互配合动作才能完成。
因此指挥系统操作是调度员的主要工作之一。
2、调度操作的主要内容调度操作的主要内容有很多,如:发电厂有功、无功的增减,频率,电压的调整(包括调整频率设备的整定、调整方式的改变、发电机的发电、调相方式的相互转变、调压设备的电压和容量的变化等);系统间和发电厂与系统间的并列与解列;输电线路和变压器的停送电;网络的合环与解环;母线接线方式的改变;中性点接地方式的改变和消弧线圈补偿度的调整;继电保护和自动装置使用状态的改变;线路检修开工前,线路所有电源端接地线的连接及竣工后的拆除,等等。
3.调度操作的主要形式调度操作主要以调度员下达操作指令的方式进行。
需要由调度统一指挥的操作,各现场人员只有在得到调度员的命令后才能执行本单位的操作。
发令、受令及填写操作票应使用调度术语和统一的双重编号。
调度操作指令分逐项指令、综合指令、即时指令和许可操作指令四种。
逐项指令即涉及两个及以上单位的操作(如线路操作),调度员下达操作指令的一项或几项,受令人按指令顺序执行后向调度员汇报。
电力调度工作流程图及要点控制电力调度工作流程图及要点控制一、电力调度工作流程图电力调度工作流程图是指能够清晰展现电力调度过程中各流程之间关系的图形,通常包括如下流程:1、电网指令分发:电网指令分发是电力调度的第一步,即电网企业发布一系列的调度指令,包括特定的负荷和容量,以满足特定时间段内的需求。
电网指令分发通常在交易平台和调度中心完成。
2、节点调度:节点调度是指在电力调度过程中对各个节点进行深入了解,可通过调整电力负荷,电力供应平衡和无功补偿等方式,实现电网的稳定供电。
3、电力调度:电力调度是指制定精确的供应计划,通过提高电力负荷、加强电力供应控制等方式,实现电力的合理分配和最大化利用。
4、异常事件处理:当电网故障或设备出现问题时,需要对事件进行处理。
处理方式包括可以“旁路电缆”,“升级设备”,“优化系统”等等。
5、信息监控和回报:为了更好地监控和掌握电力调度的进展和结果,需要对调度过程进行全面监控,包括跟踪和报告进展情况,制定反馈指引和控制策略。
二、电力调度工作流程图要点控制1、随时了解电力运营状况:电力调度人员需要时刻监控电力运营数据,了解供需变化情况,保证稳定功能的发挥。
2、合理分配供应:调度工作必须时刻关注能源供应状况,根据不同的目标需求与价值,对能源供应进行优化配置,协调取得最优利润。
3、将信息传递给现场巡检人员:电力调度人员需要及时将数据和指令传递给现场巡检人员,以便能够根据具体现场情况采取最佳改善措施,确保电力能够稳定供应。
4、完善的数据记录和阶段性报告:调度人员需要建立详细的数据记录,并定期进行阶段性分析和报告,以便及时掌握电力调度的状况和进展情况,促进更高质量的决策制定。
5、技术咨询与帮助:负责电力调度的人员需要具备深入的技术专业知识,以便在日常调度中进行必要的技术咨询和帮助,解决问题和优化流程。
总之,电力调度工作是调节和控制电力行业的主要环节,需要良好的技能和精益求精的态度。
电网调控运行流程设备监控运行控制安全校核新能源调度对电网实时运行的支撑滚动出力预测设备实时监控制控先预及控监制定事故处理方案理处故事及制控作操新设备启动管理流程调控中心上级调度省公司相关部门中心领导调度计划处资料6.审核用户7.2营销部同意7.1生技部同意收集资料及设备参数设备命名及调度关系计划处制定停电计划『I7.3交易中心同意按上级要求向国调、网:调上报「]调上报9.生产部组织召开启委会其他处室地调、省检修公司2.办理新设备申请书,上报相关资料并填写设备参数节点描述1.开始,设备运行单位负责建立新设备申请流转单。
2.地调或省检修公司在办理新设备申请书的同时上报相关资料并在省调设备参数库中填写参数正确。
3.地调或省检修公司内部流转完毕后发送至省调计划处。
4.省调系统运行处检查设备参数是否填写完整正确。
5.1调度计划处设备入网投产专责完成新设备启动方案编制。
3各单位内部流转完整正确5.2运行方式、稳定限额调整、保护整定、EMJ及OMS维护、通信话路开通、生产报表调整、模拟图板等8.发送批准的新设备启动方案5.2根据职责分工,由稳定专职根据实际需要,完成运行方式、电网稳定限额调整等,自动化处完成EMS及OMS维护;通信处完成调度自动化通道开通及通话路开通等;继保处完成保护定值单及保护整定方案等;计划处完成生产报表调整等工作;调控处配合完成模拟图板调整等工作。
6.中心领导审核新设备申请书及各处室生产准备工作。
7.1非电厂新设备申请书经公司生技部门审核同意。
7.2用户新设备申请书经公司营销部门审核同意。
7.3电厂新设备申请书经公司交易中心审核同意。
8.省调系统运行处将批准的新设备启动方案发送相关部门。
9.生产组织召开新设备启委会。
10.调度处操作新设备启动投运。
11.结束。
运行万式管理流程发展部门 基建部门 调控中心 2.提出需求并收资 1开始 运检部门 营销部门 发电厂及大用户 节点描述 2.1年度综合计划2.2年度基 建计划 3统一电网模型参 数管理 2.3年度大修 技改计划 2.4年度电力电 量需求预测 2 5年度大修技 改计划及电力 需求预测 9.1.调整年度综合计划9.2.落实年度 基建项目 12.1.信息反馈12.2.信息反馈 4确定基本运行方 式和计算边界条件 报国 调)统一形成联网 数据 _____ (网)调年 度方式计算 6.2组织地调 开展年度方式 计算 式,指导地调编制年度 方式 8.发布年度电网运行方 式 9.3 .落实执行 9.4洛实年度 大修技改项 目 9.5.制定有序 用电方案 9.6落实执行 10.定期总结评价 11.安全校核、方式调 整 12.3信息反馈 12.4.信息反馈 12.5信息反馈 13.后评估1. 开始。
调度室具体工作流程
一、矿井监测
1.密切监督矿井的各种工作变化情况;
2.发现有害气体超限及时通知井下各地点撤出人员;
3.向值班领导和主任汇报;
4.通知通风区做相应处理,及时通知施工单位进行处理;
二、组织生产作业
1.掌握全矿当班生产作业计划完成情况;
2.当班生产数据的统计;
3.进行原因分析;
4.做出第二天的生产预报工作;
三、发生事故处理
1.矿井发生事故;
2.立即向矿领导、盛元总公司、有关部门(安监局等)汇报;
3.调动一切力量,积极组织抢救工作;
四、各项数据记录
1.综合调度记录、详细记录产量和巷道完成的掘进进尺;
2.跟值班领导姓名、当班出入井总人数;
3.安全指挥中心的四卡一台帐记录;
4.生产调度日报表记录;
5.发传真到盛元总公司及长子煤管局的记录;
6.填写交接班记录、调度会议记录。
7.矿领导值班、跟班及入井人数情况日报表记录;
8.根据有上级检查的隐患下发的指令书,填上级领导所查隐患督查登记台帐记录;
9.信息调度质量标准化规定的记录
10.钉工表、送工表到考勤室;
11.电子版打出罚款单;
11.矿领导下发的各项工作;
五、上级通知的接收及下达
1.认真做好上级的通知、指示的接收和下达
2.做好完整记录
调
度
室
工
作
流
程
垚志达煤矿调度室2013年6月25日。
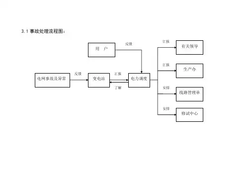
3.1事故处理流程图:
3.2主变、母线事故处理流程图:
要点控制:
1.认真听取,认真分析判断,防止联系不周、听取汇报不准造成误判断;
2.下令操作进行事故处理时正副值必须相互通气,认真监护,使用标准调度术语,并对事故处理得正确性负责;
3.如主变故障,立即投入备用变,或向运行变转移负荷,注意监视运行变压器的过载情况;防止过负荷掉闸;
4.根据事故特征认真判明是过负荷、外部短路或保护误动,对变压器进行强送时,防止非同期并列;
5.若为主保护动作,瓦斯、差动,必须查明原因,汇报有关领导,才可试送;
6.注意主变过流跳分段压板投切;
7.母线故障,调整变电站、双电源线路,必须认真核对设备双编号和实际状态,防止过负荷掉闸;
8.禁止使用隔离开关或取下熔断器的办法拉开故障PT;
9.布置停电措施必须确认安全有效,并加以提醒进行验电。
3.3线路事故处理流程图:
要点控制:
1、认真听取,认真分析判断,防止联系不周、听取汇报不准造成误判断;
2、事故处理时正副值必须相互通气,认真监护,并对事故处理的正确性负责;
3、下达调度令必须使用标准调度术语,必须进行三核对(核对操作内容、核对双编号、核对设备状态);4、调整变电站、双电源线路,必须认真核对设备双编号和实际状态,防止过负荷掉闸;
5、布置停电措施必须确认安全有效,并加以提醒进行验电;
6、做好事故记录。
4.1新改建设备投产工作流程图:
要点控制:
1、施工单位必须书面向调度报送有关资料,调度按照技术标准要求认真审核、落实现场;2、试运行前调度员对现场运行方式,保护投切情况进行详细落实核对;
3、设备投入运行,必须经有关人员验收合格,否则严禁接入电网。
调度相关工作流程及三个电网等级事故处理流程调度是电网运行的关键环节,它负责统筹协调电力系统的各个部分,确保电力系统的安全、稳定和高效运行。
调度工作流程包括计划编制、实施调度和调度检修三个阶段。
本文将详细介绍这三个阶段以及电网等级事故处理流程。
一、调度工作流程1.计划编制:该阶段主要是根据用户需求和电网运行情况,确定电力系统的供需平衡计划,包括负荷预测、电力调度计划和电网评估等工作。
负荷预测是根据历史负荷数据和预测模型,对未来一段时间内的负荷进行预测,以便编制合理的电力调度计划。
电力调度计划是根据负荷预测和发电量情况,确定供需平衡的方案,包括电源调度、输电调度和负荷调度。
电网评估是对电力系统的可靠性和稳定性进行全面评估,发现潜在问题并提出解决方案。
2.实施调度:在实施调度阶段,调度员根据电力调度计划进行具体操作,包括发电调度、输电调度和负荷调度。
发电调度主要是根据发电机组的状态和负荷需求,合理安排发电机组的出力和调整计划。
输电调度是根据输电线路的容量和负荷需求,合理安排输电线路的运行方式和调整方案。
负荷调度是根据用户负荷的变化和供电要求,合理分配电力资源,确保供电可靠和质量。
3.调度检修:调度检修是对电力系统进行定期检修和维护,以确保设备的正常运行和可靠性。
调度员根据设备运行状况和维护计划,组织调度检修工作。
调度检修的内容包括设备巡视、维护和更换、设备故障排除等,以保证电力系统的安全和稳定运行。
电网等级事故是指对电力系统运行造成重大影响或导致系统崩溃的事故。
电网等级事故通常分为一级、二级和三级,根据严重程度来分类。
以下是三个电网等级事故处理流程:1.一级事故处理流程:一级事故是指对电力系统运行造成严重影响,但尚未导致系统崩溃的事故。
一级事故处理流程主要包括以下步骤:a.事故发生后,调度员需要立即通知相关部门和人员,并采取必要的措施,如封锁事故区域、隔离故障设备等,以确保人员和设备的安全。
b.调度员需要迅速启动事故应急预案,并与相关单位和人员进行紧急协调和配合。
调度室重点工作流程图
一、电调
1.接触网计划接收审核流程
2.变电所计划接收审核流程
3.停送电作业命令编发流程
4.交接班工作流程
5.供电局进线停电检修计划办理流程
6.倒回路流程
7.故障处理流程图
8.缺陷处理流程
9.文电接收传递流程
10.跳闸记录填写流程
11.图纸、应急预案等重要资料管理流程
12.远动视频缺陷问题处理工作流程
二、生调综合台
1.值班日志填写流程
2.轨道车计划办理流程
3.施工日计划办理流程
4.文电接收传递工作流程
5.天窗时间统计工作流程
6.天窗个数统计工作流程
7.故障处理流程图
8.缺陷处理流程
9.跳闸记录填写流程
-1-
10.重点施工安全日报流程
11.周报汇总工作流程
12.图纸、应急预案等重要资料管理流程
三、生调电力台
1.电力停电电报办理流程
2.工作票办理工作流程
3.口头命令办理流程
4.缺陷处理工作流程
5.故障处理工作流程
6.周报汇总工作流程
7.图纸、应急预案等重要资料管理流程8.远动缺陷问题处理工作流程
二○○九年四月二十日-2-。
交接班把上一班已办、待办事项和下一班应注意的问题交接清楚、完整,文字交接不清的附以口头说明。
双方在交接班记录上签字,交接班完毕。
接班后,调度员应即将核对各区队、班组的当班作业计划和工作任务,统计好各区队当班出勤人数。
及时提调各单位接班后的工作准备和当班任务落实情况;查看上班的调度记录,熟悉情况;明确当班的重点、关键,写明上班未完成的事项。
班中定时调度基层单位安全生产情况,协调、解决好生产、安全上浮现的问题,做好记录。
重大问题及时向值班领导或者有关领导请示汇报,以便做出妥善处理。
一个工作日结束后,做好三个小班的生产指标完成数汇总,填写好调度日志,向公司调度汇报,做好三个小班的生产安全情况分析,编写好调度日报。
在日常工作中,认真接好上级调度通知、通报并负责落实,开好生产调度会议并做好记录,办好领导交办事项,落实好基层要求解决的问题。
各项调度工作结束之后,要将调度记录、台帐、文件及各种分析资料整理存档,妥善保管。
矿值班小组值班小组每日由一位矿副总工程师以上领导轮流但任组长,值班小组人员每日由技术员以上人员组成。
矿值班人员全日值班上岗,值班时间为24 小时,即:当日8:00 点接班——次日8 :00 点交班。
值班人员办理交接班手续、签署交接班记录,值班人员到矿调度室进行签到。
对当日全矿井的安全生产负责,并全权处理值班期间的安全生产突发事件。
矿值班人员必须保持有一人在调度台指挥安全生产,严禁脱离岗位,矿值班人员分三班下井跟班,上井后及时填写跟班检查记录。
带班领导三汇报制度,带班领导到达采掘作业地点后必须及时将自己所在的作业地点向调度室汇报清晰。
要把自己所在作业地点及途径路线中发现的安全隐患、存在问题及现场采取的措施、整改落实情况及时如实的向矿调度室汇报。
调度主任负责将矿值班人员的值班情况在每月的安全办公会议上发布,并对矿值班人员违章进行考核。
排定值班表,确定值班人员、区队轮流值班表报矿调度室备案。
各区队必须建立管理人员轮流值班制度值班人员办理交接班手续、区队值班时间为24小时,即:当日8:00 点接班——次日8 :00 点交班。
电力系统调度控制规程引言:电力系统是现代社会的重要基础设施之一,承担着供电的重要使命。
为了确保电力系统的稳定运行,避免事故和故障的发生,提高整个系统的可靠性和经济性,电力系统调度控制规程被制定并广泛应用。
本文将对电力系统调度控制规程进行详细论述,并分为以下几个部分进行阐述。
1. 电力系统调度控制的目标与原则:电力系统调度控制的目标是实现电力系统的安全运行、优化调度和经济操作。
为了实现这一目标,我们必须遵循以下原则:全面规划、科学决策、安全运行、优化资源配置、灵活调度、迅速应对故障等。
这些原则为电力系统的调度控制提供了指导。
2. 电力系统调度控制的基本流程:电力系统调度控制包括计划编制、运行监视、操作调度和应急处理四个环节。
计划编制阶段,需要根据负荷预测和可再生能源预测等因素,制定电力系统的调度计划。
在运行监视阶段,通过监测电力系统的运行状况,实时掌握系统负荷、发电量等数据。
操作调度阶段,根据实时数据,调度运行中的发电机组,以及开关设备,并根据实时电网状态进行合理调度。
当电力系统出现故障或突发事件时,需要及时响应并进行应急处理。
3. 电力系统调度控制的技术手段:为了实现电力系统的稳定运行,调度控制人员可以借助于各种技术手段。
例如,利用远动装置实现开关设备的遥控,实时监控设备的运行状态;利用智能电网技术,通过传感器实时采集系统运行数据,进行无线传输和分析处理,帮助预测负荷和调度发电机组。
此外,还可以利用计算机软件进行负荷预测、系统优化调度等工作。
4. 电力系统调度控制的挑战与改进:电力系统调度控制面临着多样化的挑战,例如,负荷波动、可再生能源的大规模接入、复杂的市场运营等。
为了应对这些挑战,可以采取一系列改进措施。
例如,引入智能电网技术,提高系统监测和调度能力;加强对可再生能源的预测和调度,提高电力系统的稳定性;加强对电力系统市场的监管,提高发电的经济性。
5. 电力系统调度控制的重要性和意义:电力系统调度控制的重要性不言而喻。
电力系统调度电力系统调度是指通过合理组织、调度与控制电力系统各个环节,确保电力供需平衡,提供稳定、可靠的电力供应。
它是电力系统运行的关键环节,对于保障电力供应的可靠性和经济性至关重要。
本文将从电力系统调度的流程、调度任务、调度方式以及面临的挑战等方面进行详细阐述。
一、电力系统调度流程电力系统调度流程是指根据电力供需状况和各种限制条件,对发电、输电和用户需求等进行整体优化调度的过程。
一般而言,电力系统调度的流程包括以下几个环节:1. 调度计划编制:根据电力市场需求、发电机组运行状况、输电网运行特点等因素,制定长期、中期和短期的调度计划。
2. 调度指令下达:将调度计划转化为具体的调度指令,下达给各发电、输电、用户单位。
3. 调度执行与监控:监控系统实时监测电力系统各环节的运行状况,并进行调度执行。
4. 故障处理与应急调度:当电力系统发生故障或突发事件时,调度员需要实时处理故障,进行应急调度,保证电力系统的稳定运行。
二、电力系统调度任务电力系统调度的主要任务是确保电力供需平衡、维护电力系统的稳定运行和优化电力资源配置。
具体而言,可以归纳为以下几个方面:1. 发电机组的调度:根据电力负荷的变化,合理调度发电机组的出力,以满足用户的用电需求。
同时,还需要考虑各发电机组的运行效益、燃料成本等因素。
2. 输电线路的调度:根据电力负荷分布以及输电线路的输电能力,合理安排输电路径和输电功率,以保证电力系统的安全可靠运行。
3. 节能调度:在电力系统运行中,通过合理调整发电机组的出力和负荷的调整,实现最佳的发电效率,减少能源消耗,达到能源节约的目的。
4. 功率平衡调度:负责电力系统的功率平衡控制,通过合理调整发电机组的出力和用户的用电需求来维持电力系统的功率平衡。
三、电力系统调度方式电力系统调度方式可以分为集中调度和分散调度两种。
1. 集中调度:集中调度是指由中央调度控制中心对全国范围内的电力系统进行统一的优化调度,确定发电机组的出力、输电线路的功率以及用户的用电需求等。
电网调度操作过程和安全措施电网调度是指对电力系统进行监控、控制和调度运行的过程。
它是确保电力系统安全、稳定和经济运行的关键环节。
电网调度操作过程包含以下几个环节:计划编制、调度指令下达、实施监控和调度、应急处理、指令执行和记录。
1.计划编制:根据电力市场和用户需求,制定电网运行计划。
计划包括电网的负荷预测、发电计划、输电计划等,并将其转化为运行指令。
2.调度指令下达:根据计划编制的结果,调度员下达调度指令,通知各发电厂、变电站和用户单位,要求其按照计划运行。
3.实施监控和调度:通过监测电网运行情况,及时了解电力系统各设备的状态和运行参数,包括电压、电流、频率等。
如发现异常情况,调度员需要进行相应的调节措施,保证电网的稳定和安全运行。
4.应急处理:当发生突发情况,如设备故障、自然灾害等,调度员需要立即采取应急措施,保证电力系统的稳定运行。
这可能包括调整发电计划、切换输电线路、启动备用电源等。
5.指令执行和记录:调度员下达的指令需要及时执行,并记录所有的操作过程和结果。
这将用于后期的分析和评估,为电网的运行和优化提供数据支持。
在电网调度操作过程中,需要采取一系列的安全措施,以确保电力系统的安全运行。
1.设备安全:调度员需要确保各发电厂、变电站等设备的运行安全,包括设备的维护、巡检和操作。
对检修和维护中的设备应进行合理的隔离和标记,确保操作人员的安全。
2.网络安全:针对电力系统的网络安全威胁,调度中心需要加强网络安全防护措施,确保调度指令的传输和存储安全。
同时,加强对网络攻击和异常行为的检测和应对能力,防止黑客攻击和信息泄露。
3.风险评估和应急预案:在调度操作过程中,调度中心需要对潜在的风险进行评估,并制定相应的应急预案。
这包括设备故障、自然灾害、恶劣天气等可能导致电力系统运行中断的风险。
当发生突发情况时,调度员应按照预案进行应急处理。
4.人员培训和技能提升:调度员需要接受专业的培训,提高对电力系统运行和调度操作的理解和掌握。
电力调度操作流程
电力调度操作流程如下:
1.停电操作:严格执行停送电操作工作票制度,由申请单位办理工作票,按照工作票审批流程审批后,由矿当班调度员负责按照工作票内容请示相关矿领导批准,并根据工作票中的停电范围和时间,及时通知各用电单位,提前做好各项安全停电的准备工作;按时给变电站运行值班员下达停电操作命令。
在停电时,未办理工作票的单位,不准在电气设备或高压线路上工作,严禁搭车检修。
需要检修的电气设备或高压线路,由所在单位按照工作票制度办理,并提前申报机电动力部,由机电动力部统一协调。
2.送电操作:施工单位工作结束后,工作票返回变电站,由变电站运行值班员汇报当班矿调度员,经调度员核实相关施工单位负责人或监护人,确认安全措施已全部拆除、现场人员已撒离,方可给变电站运行值班员下达送电操作命令。
变电站运行值班员的停、送电操作指令只执行当班矿调度员指令。
电力调度安全生产工作流程图及要点控制1.1、工作申请程序流程图:要点控制:一、施工单位:1、施工单位是否是规程中规定的或总公司许可的有资格的单位。
2、停电设备、停电围、检修工作容、停电时间、紧急恢复备用时间及对系统的要求。
二、值班调度员审核停电申请:1、提申请人是否是总公司许可的人员;2、工作负责人是否是总公司文件规定的人员;3、提申请的时间是否在规定时间;4、对方式返回的批准工作,是否落实现场。
5、有无计划;6、.紧急恢复备用时间;7、.若影响用户供电是否已联系妥当;8、与已批准的检修申请有无矛盾;9、检修周期与时间是否符合要求;10、对新建、改建、扩建设备提出核相、测六角图。
三、保护、方式审批申请:1、继电保护定值是否需要改变;2、对继电保护及自动装置的正常运行是否有影响;3、对运行方式是否有影响,现运行方式是否允许;4、批准后对负荷是否有影响。
四、调度员下达停电通知:1、设备管理单位是否明确;2、对双电源、有返回电源的是否需要调出;3、详细记录接通知人及用户提出的要求;4、是否需要施工图纸、资料。
2.1、调度操作程序流程图要点控制:一、审核工作计划:1、在决定倒闸操作前,值班调度员对工作计划进行审核,对需停电的设备进行现场核对;2、考虑到对电力系统方式、潮流、稳定、周波、电压的影响,并提前采取必要措施;3、考虑到对继电保护和自动装置定值以及中性点接地方式等方面的影响,并提前采取必要措施。
二、填写操作命令票:1、填写容是否符合计划工作要求,操作目的明确;2、对照模拟图按照停电的先后顺序进行填写,填写清楚;3、操作票操作序号应按递增次序填写,允许同时进行的操作,序号相应填写同一序号;4、一栏只允许填写一项操作容。
三、审核操作命令票:1、两人值班者必须互相审查,操作票必须填写清楚不得涂改、撕毁;2、必须根据调度计划、工作容、安全措施要求和现场实际运行方式进行审核;3、操作票的操作顺序是否正确,无漏项、跳项及错项。
四、下达操作预告:1、值班调度员一般应在1小时前(复杂操作适当提前),将操作任务和步骤通知有关单位做准备;2、预告的容必须与操作票容相同;下达操作预告应同下达操作命令同样对待,使用调度术语;3、.因倒闸操作影响其它部门管辖围,值班调度员应在22时前将次日操作任务通知有关单位;五、下达操作令:1、作中必须.必须集中精力,按照已填写好的操作票,逐项下达命令,严禁凭想象记忆发布操作命令;2、发布命令和汇报必须使用调度术语,只有在得到前一项命令完成的汇报后才允许发布下一项命令;3、发布命令和汇报双方都必须复诵,经核对无误后方可执行,并要严格遵守监护制和操作录音制;4、命令执行完后,受令者必须亲自向值班调度员汇报,值班调度员在接到完成命令的汇报后,应立即在操作票上记清时间,作一记号,并及时校正模拟图;5、正常操作一般不应在交接班时进行,尽量在负荷较小时进行,进行重要操作不得进行交接班;6、对操作影响潮流较大者,应通知有关单位注意监视,并做好相应的措施,然后再进行操作;7、合环调电时应要求现场值班人员检查闭环设备确已带上负荷后再进行开环操作;8、拉空载开关前应检查确无负荷。
六、运行人员接受、执行调度命令:1、值班调度员对自已所发布命令的正确性负责,受令者必须立即执行值班调度员的命令。
有困难时应向发令者提出建议,值班调度员应认真对待;2、操作中发生疑问时,应立即停止操作,值班调度员对受令人提出的疑问应向受令者解释说明;3、受令者认为值班调度员的命令将危及人身或设备安全而必须拒绝执行时,值班调度员应将报告的理由进行认真分析;4、有关领导指示如涉及调度员的权限时,值班调度员应认真考虑后方能答复。
5、对运行人员向值班调度员汇报命令执行的情况,值班调度员应认真记录。
七、操作复核:1、在操作令执行完毕后值班调度员应根据现场的实际状态,对调度模拟图进行更改;2、检查现场结线方式、电力潮流、母线电压、继电保护和自动装置情况;3、落实现场所布置的安全措施正确,符合工作需要。
2.2、主变停电调度操作程序流程图:要点控制:(主变)一、审核工作计划:1、在倒闸操作前,值班调度员对工作容进行审核2、考虑到对电力系统方式、潮流、稳定、周波、电压的影响,并提前采取必要措施;3、考虑到对继电保护和自动装置定值以及中性点接地方式等方面的影响,并提前采取必要措施。
二、现场落实:1、对现场运行方式与调度模拟图进行核对;2、对现场需停电的主变(名称、编号)进行核对;3、对主变所带负荷及全站负荷进行落实,防止主变过负荷;4、核实现场保护投入情况。
三、填写操作命令票:1、填写容符合计划工作要求,操作目的明确;2、对照模拟图按照停电的先后顺序进行填写,填写清楚;3、操作票操作序号应按递增次序填写,一栏允许填写一项操作容。
四、审核操作命令票:1、两人值班者必须互相审查,操作票必须填写清楚不得涂改、撕毁;2、必须根据主变工作容、安全措施要求和现场实际运行方式进行审核;3、操作票的操作顺序正确,无漏项、跳项及错项。
五、下达操作预告:1、值班调度员一般应在1小时前(复杂操作适当提前),将操作任务和步骤通知有关单位做准备;2、预告的容必须与操作票容相同,使用调度术语;3、.因倒闸操作影响其它部门管辖围,值班调度员应在22时前将次日操作任务通知有关单位;4、正值调度员做好监护。
六、下达操作令:1、操作中必须.必须集中精力,按照已填写好的操作票,逐项下达命令,严禁凭想象记忆发布操作命令;2、发布命令和汇报必须使用调度术语,只有在得到前一项命令完成的汇报后才允许发布下一项命令;3、发布命令和汇报双方都必须复诵,经核对无误后方可执行,并要严格遵守监护制和操作录音制;4、值班调度员在接到完成命令的汇报后,应立即在操作票上记清时间,作一记号,并及时校正模拟图;5、正常操作一般不应在交接班时进行,需调出的负荷提前调出,主变停电后其它主变不应过负荷;6、对相关的保护进行更改(主变跳分段、母差保护、主变零序联跳保护);7、正值调度员做好监护。
七、运行人员接受、执行调度命令:1、值班调度员对自已所发布命令的正确性负责;2、操作中发生疑问时,应立即停止操作。
值班调度员对受令人提出的疑问应向受令者解释说明;3、受令者认为操作将危及人身或设备安全而必须拒绝执行时,值班调度员应将报告的理由进行认真分析;4、有关领导指示如涉及调度员的权限时,值班调度员应认真考虑后方能答复;5、对运行人员向值班调度员汇报命令执行的情况,值班调度员应认真记录。
八、操作复核:1、在操作令执行完毕后值班调度员应根据现场的实际状态,对调度模拟图进行更改;2、检查现场结线方式、电力潮流、母线电压、继电保护和自动装置情况;3、落实现场所布置的安全措施正确,符合工作需要。
2.3、母线停电调度操作程序流程图:要点控制:(母线)一、审核工作计划:1、在倒闸操作前,值班调度员对工作容进行审核;2、考虑到对电力系统方式、潮流、稳定的影响,并提前采取必要措施;3、考虑到对继电保护和自动装置定值等方面的影响,并提前采取必要措施。
二、现场落实:1、对现场运行方式与调度模拟图进行核对(母线所带设备);2、对现场需停电的母线(名称、编号)进行核对;3、对全站负荷进行落实,防止主变过负荷;4、核实现场保护投入情况。
三、填写操作命令票:1、填写容是否符合计划工作要求,操作目的明确;2、操作票操作序号应按递增次序填写,允许同时进行的操作,序号应填写同一序号,填写清楚;3、一栏只允许填写一个操作容,母线停电与线路停电应分开填写操作票。
四、审核操作命令票:1、两人值班者必须互相审查;操作票必须填写清楚不得涂改、撕毁;2、必须根据母线工作容、安全措施要求和现场实际运行方式进行审核;3、操作票的操作顺序正确,无漏项、跳项及错项。
五、下达操作预告:1、值班调度员一般应在1小时前(复杂操作适当提前),将操作任务和步骤通知有关单位做准备;2、预告的容必须与操作票容相同,使用调度术语;3、.因倒闸操作影响其它部门管辖围,值班调度员应在22时前将次日操作任务通知有关单位;4、正值调度员做好监护。
六、下达操作令:1、操作中必须.必须集中精力,按照已填写好的操作票,逐项下达命令,严禁凭想象记忆发布操作命令;2、发布命令和汇报必须使用调度术语,只有在得到前一项命令完成的汇报后才允许发布下一项命令;3、发布命令和汇报双方都必须复诵,经核对无误后方可执行,并要严格遵守监护制和操作录音制;4、值班调度员在接到完成命令的汇报后,应立即在操作票上记清时间,作一记号,并及时校正调度模拟图;5、正常操作一般不应在交接班时进行;6、对相关的保护进行更改(母差保护保护);7、正值调度员做好监护。
七、运行人员接受、执行调度命令:1、值班调度员对自已所发布命令的正确性负责;2、操作中发生疑问时,应立即停止操作。
值班调度员对受令人提出的疑问应向受令者解释说明;3、受令者认为操作将危及人身或设备安全而必须拒绝执行时,值班调度员应将报告的理由进行认真分析;4、有关领导指示如涉及调度员的权限时,值班调度员应认真考虑后方能答复。
5、对运行人员向值班调度员汇报命令执行的情况,值班调度员应认真记录。
八、操作复核:1、在操作令执行完毕后值班调度员应根据现场的实际状态,对调度模拟图进行更改;2、检查现场结线方式、继电保护和自动装置情况;运行主变负荷情况;3、落实现场所布置的安全措施正确,符合工作需要。
2.4、线路停电调度操作程序流程图:要点控制:(线路)一、审核工作计划:1、在倒闸操作前,值班调度员对工作容进行审核;2、考虑到对电力系统方式、潮流、稳定的影响,并提前采取必要措施;3、考虑到对继电保护和自动装置定值等方面的影响,并提前采取必要措施。
二、现场落实:1、对现场运行方式与调度模拟图进行核对;2、对现场需停电的线路(名称、编号)进行核对;3、对线路负荷进行落实;4、对双电源或多电源线路进行落实。
三、填写操作命令票:1、填写容符合计划工作要求,操作目的明确;2、操作票操作序号应按递增次序填写清楚;3、一栏只允许填写一项操作容。
四、审核操作命令票:1、两人值班者必须互相审查;操作票必须填写清楚不得涂改、撕毁;2、必须根据线路工作容、安全措施要求和现场实际运行方式进行审核;3、操作票的操作顺序正确,无漏项、跳项及错项。
五、下达操作预告:1、值班调度员一般应在1小时前(复杂操作适当提前),将操作任务和步骤通知有关单位做准备;2、预告的容必须与操作票容相同,使用调度术语;3、.因倒闸操作影响其它部门管辖围,值班调度员应在22时前将次日操作任务通知有关单位;4、正值调度员做好监护。
六、下达操作令:1、操作中必须.必须集中精力,按照已填写好的操作票,逐项下达命令,严禁凭想象记忆发布操作命令;2、发布命令和汇报必须使用调度术语,只有在得到前一项命令完成的汇报后才允许发布下一项命令;3、发布命令和汇报双方都必须复诵,经核对无误后方可执行,并要严格遵守监护制和操作录音制;4、值班调度员在接到完成命令的汇报后,应立即在操作票上记清时间,作一记号,并及时校正调度模拟图;5、正常操作一般不应在交接班时进行;6、正值调度员做好监护。