基本建模法建立理想Buck电路的小信号模型
- 格式:doc
- 大小:115.50 KB
- 文档页数:3
题目:Buck-Boost电路建模及分析摘要:作为研究开关电源的基础,DC-DC开关变换器的建模分析对优化开关电源的性能和提高设计效率具有重要意义。
而Buck-Boost电路作为DC-DC开关变换器的其中一种电路拓扑形式,因其输出电压极性与输入电压相反,而幅度既可比输入电压高,也可比输入电压低,且电路结构简单而流行。
为了达到全面而深入的研究效果,本文对Buck-Boost电路进行了稳态分析和小信号分析。
稳态分析中,首先介绍了电路工作原理,得出了两种工作模式下的电压转换关系式,并同时可知基于占空比怎样计算其输出电压以及最小最大电感电流和输出纹波电压计算公式;接着推导了状态空间模型,以在MATLAB中进行仿真;而最后仿真得到的电感电流、输出电压的变化规律符合理论分析。
小信号分析中,首先推导了输出与输入间的传递函数表达式,以了解低频交流小信号分量在电路中的传递过程;接着分析其零极点,且仿真绘制波特图进行了验证。
经过推导与研究,稳态分析和小信号分析下仿真得到的变化规律均与理论上的推导一致。
关键词:Buck-Boost;稳态分析;小信号分析;MATLAB仿真1.概论现代开关电源有两种:直流开关电源、交流开关电源。
本课题主要介绍直流开关电源,其功能是将电能质量较差的原生态电源,如市电电源或蓄电池电源,转换为满足设备要求的质量较高的直流电源,即将“粗电”转换为“精电”。
直流开关电源的核心是DC-DC变换器。
作为研究开关电源的基础,DC-DC开关变换器的建模分析对开关电源的分析和设计具有重要意义。
DC-DC开关变换器最常见的三种电路拓扑形式为:降压(Buck)、升压(Boost)和降压-升压(Buck-Boost) [1],如图1-1所示。
其中Buck-Boost变换器因其输出电压极性与输入电压相反,而幅度既可比输入电压高,也可比输入电压低,且电路结构简单而流行。
(a) Buck型电路结构(b) Boost型电路结构(c) Buck-Boost型电路结构图1-1 DC-DC变换器的三种电路结构本课题针对Buck-Boost变换器的建模分析进行深入研究,以优化开关电源的性能和提高设计效率。
Buck-boost 变换器的建模与控制一、平均开关模型图1给出buck-boost 变换器电路和它的开关网络电路。
vv+-a )i 2b)图1 buck-boost 变换器及开关网络 a) buck-boost 变换器 b) 开关网络开关导通时,端口电压、电流方程:1212(t)(t)(t)0v (t)0v (t)v(t)v (t)g i i i =⎧⎪=⎪⎨=⎪⎪=-⎩ 开关关断时:此时,端口电压、电流方程:1212(t)0(t)(t)v (t)v (t)v(t)v (t)0g i i i =⎧⎪=-⎪⎨=-⎪⎪=⎩平均化后的端口网络方程为:1'2'12(t)d(t)(t)(t)d (t)(t)v (t)=d (t)(v (t)v(t)v (t)=d(t)(v(t)v (t)gg i i i i ⎧=⎪=-⎪⎨-⎪⎪-⎩因为端口网络的电流和电压的幅值相同,因此,可以直接得到基本变换器开关网络的小信号交流平均模型,如图4所示。
ΛΛ2'图4 开关网络的直流及小信号交流平均开关模型将开关网络带入到buck-boost 变换其中,可得到如图5所示的buck-boost 变换器的的直流及小信号交流平均开关模型。
+-V +vΛg V +v gΛ图5 buck-boost 变换器的直流及小信号交流平均开关模型二、buck-boost 变换器的传递函数为了方便推导buck-boost 变换器传递函数,利用和其等效的小信号交流模型如图所示。
v g Λv(s)Λ图6 buck-boost 变换器的小信号交流平均模型对图6中的小信号模型,设置扰动源d=0Λ,可得到图7和图8所示的简化电路。
v g Λv(s)Λ'图7扰动源d=0Λ时,buck-boost 变换器的小信号交流等效电路v(s)Λ图8扰动源d=0Λ时,buck-boost 变换器的小信号最简等效电路由图8中的电路,列写方程可以得到输出和输入电压之比,即电路的传递函数:2v '(s)0'1s (s)1(s)g g d Rv DSCG SL Dv R SC DΛΛΛ===-⋅+()整理上式得,22v '2''(s)0s 1(s)(s)1++S g g d v D G L LC D v S D R D ΛΛΛ===-⋅()() 对图6中的小信号模型,设置扰动源v 0g Λ=,则可以得到图9和图10所示的简化图。
buck电路小信号模型传递函数Buck电路是一种常见的降压型DC-DC转换器,其小信号模型传递函数是指在小信号条件下,输入电压和输出电压之间的传递函数关系。
在实际应用中,了解Buck电路的小信号模型传递函数对于设计和优化电路具有重要意义。
Buck电路的小信号模型传递函数可以通过对电路进行线性化处理得到。
在小信号条件下,电路中的元件可以被视为线性元件,因此可以使用线性电路分析方法来求解电路的传递函数。
具体来说,可以将Buck电路分为两个部分:输入端和输出端。
输入端包括输入电压源和输入电感,输出端包括输出电感、输出电容和负载电阻。
在小信号条件下,可以将输入电压和输出电压表示为其平均值加上一个小信号分量,即:Vin = Vavg + δVinVout = Vavg + δVout其中,δVin和δVout表示输入电压和输出电压的小信号分量。
根据线性电路分析方法,可以得到Buck电路的小信号模型传递函数为:H(s) = δVout / δVin = -D / (1-D) * 1 / (sLout + Rload + 1 / (sCout))其中,D表示开关管的导通比,Lout表示输出电感的电感值,Cout 表示输出电容的电容值,Rload表示负载电阻的阻值,s表示复频域变量。
从上式可以看出,Buck电路的小信号模型传递函数与电路中的元件参数密切相关。
例如,当输出电感的电感值增大时,传递函数的分母会增大,从而导致传递函数的幅频特性发生变化。
同样地,当负载电阻的阻值增大时,传递函数的分母也会增大,从而导致传递函数的幅频特性发生变化。
在实际应用中,了解Buck电路的小信号模型传递函数可以帮助工程师更好地设计和优化电路。
例如,可以通过调整电路中的元件参数来改变传递函数的幅频特性,从而实现更好的电路性能。
此外,还可以通过仿真和实验验证传递函数的准确性,从而进一步优化电路设计。
Buck电路的小信号模型传递函数是电路设计和优化中的重要概念。
在已知环路其他部分的传递函数表达式后,即可设计电压误差放大器了。
由于KLC提供了一个零点和两个谐振极点,因此,一般将E/A设计成PI调节器即可,KEA=KP(1+ωz/s)。
其中ωz用于消除稳态误差,一般取为KLC零极点的1/10以下;KP用于使剪切频率处的开环增益以-20dB/十倍频穿越0dB线,相角裕量略小于90°。
2 电压模式控制(VMC)电压模式控制方法仅采用单电压环进行校正,比较简单,容易实现,可以满足大多数情况下的性能要求,如图2所示。
图2中,当电压误差放大器(E/A)增益较低、带宽很窄时,Vc波形近似直流电平,并有D=Vc/Vs (15)d=Vc'/Vs (16)式(16)为式(15)的小信号波动方程。
整个电路的环路结构如图3所示。
图3没有考虑输入电压的变化,即假设Uin=0。
图3中,(一般为0)及分别为电压给定与电压输出的小信号波动;KFB=UREF/Uo,为反馈系数;误差e为输出采样值偏离稳态点的波动值,经电压误差放大器KEA放大后,得;KMOD为脉冲宽度调制器增益,KMOD=d/=1/Vs;KPWR为主电路增益,KPWR=/d=Uin;KLC为输出滤波器传递函数,KLC=(1+sCRe)/[S2LC+s(ReC+L/Ro)+1]。
在已知环路其他部分的传递函数表达式后,即可设计电压误差放大器了。
由于KLC提供了一个零点和两个谐振极点,因此,一般将E/A设计成PI调节器即可,KEA=KP(1+ωz/s)。
其中ωz用于消除稳态误差,一般取为KLC零极点的1/10以下;KP用于使剪切频率处的开环增益以-20dB/十倍频穿越0dB线,相角裕量略小于90°。
VMC方法有以下缺点:1)没有可预测输入电压影响的电压前馈机制,对瞬变的输入电压响应较慢,需要很高的环路增益;2)对由L和C产生的二阶极点(产生180°的相移)没有构成补偿,动态响应较慢。
VMC的缺点可用下面将要介绍的CMC方法克服。
Buck电路建模实验指导一、实验目的1.掌握Buck电路的基本建模方法2.掌握利用波特图设计Buck电路控制器的基本方法3.通过实验观察不同控制器参数对电路静态和动态性能的影响二、实验设备1.示波器2.Intersil ZL6100VAL1Z 评估板3.12V直流电源4.20A空开,0.1Ω/15W负载5.电脑三、实验原理1.图1所示为本次实验所采用的Buck电路原理图。
表1列出了电路的主要参数。
图1. Buck电路原理图表1. 主要参数输入电压 V in 12V 负载 R o 0.1Ω输出电压 V o 1.2V 开关频率 f s 400kHz滤波电感 L 360nH MOSFET S1 30V/12A滤波电容 C 2.54mF MOSFET S2 30V/23A电容ESR R C 0.4mΩ 额定功率 P o 18W2.图2所示为实际电路连接图。
图2 实际电路连接示意图3. 电路的控制框图如图3所示。
其中虚线框内为数字控制器。
图3 电路控制框图已知采样增益H =64000,数字PWM 增益1812DPWM G =。
从控制量到电路输出的传递函数G vd 需要根据通过建模得到。
之后,根据求得的电路模型合理的设计数字控制器中的补偿环节G comp 。
4. 数字补偿器说明实验所采用的评估板提供了一种指定类型的数字补偿器,其增益‐频率特性如图4所示。
允许同学们通过配置两个零点和一个极点设计补偿器,补偿器的传递函数可以写为()22122211111z z z n n comp p p s s s s Q G s G G s s s s ωωωωωω⎛⎞⎛⎞++++⎜⎟⎜⎟⎝⎠⎝⎠==⎛⎞⎛⎞++⎜⎟⎜⎟⎜⎟⎜⎟⎝⎠⎝⎠其中12z z z Q =n ω=。
图4 数字补偿器增益‐频率特性5. CompZL TM Simulation Tool 辅助设计软件界面介绍这款配套的软件提供了辅助设计数字控制器的一种方法,可以对设计好的补偿器参数进行核对和校正。
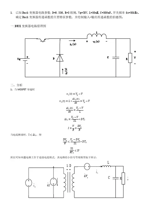
一:BUCK 变换器电路原理图二:线性化若BUCK 变换器工作在某一静态工作点 稳态占空比 dt D ,稳态输入电压sg g v t =T V ,电感电流,电容电压,和输入电流si t v t ssgT T T i t 的稳态值分别为I ,V ,g I 。
当电路达到稳态时,由电感电压的伏秒平衡原理0ssTL T d i t L v t d t,并代入占空比和各电量的稳态值,有g V DV ;根据电荷平衡原理,0ssT C T d v t Ct dt,有0VDI R ,对于输入电流有g I DI 。
如果对输入电压和输入电流在其工作点附近做微小扰动,即ˆsg g g T v t V v ,引起buck 变换器各状态变量和输入电流量的微小扰动,即 ˆd t D dt ,ˆsT i t I it ,ˆsT v t V vt ,ˆsg g g T i t I it ,则 ˆˆˆˆg g d I i t L D d t V v t V v t dt,即ˆˆˆˆˆˆg g g g di t dI L DV V Dv t V d t v t d t v t dt dt ,其中包含直流项,一阶交流项,二阶交流项,忽略二阶交流项,则有 ˆˆˆˆg g di t L Dvt V d t v t dt,同理,对于电容 ˆˆˆd V v t V v CI i t dt R,可以简化为 ˆˆˆdv t v t C i t dt R,输入电流方程为 ˆˆˆg g I i D d t I i t 。
汇总得到buck 变换器线性化交流小信号交流模型为:ˆˆˆˆˆˆˆˆˆg g g dv t v t Ci t dt R I i D d t I i t it Di t Id t三:小信号等效电路ˆg v t t四:MATLAB 仿真。
基于buck电路开关电源的小信号模型及环路设计作者:孙凯博来源:《数码设计》2018年第15期电压模式和电流模式控制下的环路设计问题。
关键词:开关电源;小信号模型;电流模式控制;电压模式控制中图分类号:TN86 ; 文献标识码:A ; 文章编号:1672-9129(2018)15-0076-02Abstract: The small-signal mathematical model of buck circuit in continuous current mode is established. The loop design problem under voltage mode and current mode control is analyzed according to the stability principle.Keywords: switching power supply; small signal model; current mode control; voltage mode control1 Buck电路电感电流连续时的小信号模型下图是一个具有典型意义的Buck电路图。
为了使得分析更为直观、简单,假设整个电路的理想开关为S与D,那么其对应的理想电感则为滤波电感(对应感受电阻为零)。
在此工作模式之下,整个电路处于连续工作状态。
那么R则为电容C串联的电阻,R为负载电阻。
性详细的变量如下图所示。
在整个环路的传递函数表达式一致的情况下,那么就可以进行对电压误差放大器的设计了。
已经具有了一个零点与两个谐振极点,所以,可以将PI调节器即为,。
在这一方程式中,主要是为了消除误差,取值一般为零极点的十分之一以下。
VMC主要存在以下兩方面的弊端:1)由于并不存在电压前馈机制,无法对输入电压的影响进行预测与判断,因而当电压发生变化的时候,其反应较慢,而且所需增益较高。
2)对于电路当中产生的二阶极点并没有对应的补偿,因而其动态响应也存在一定程度的缺失。
Buck 变换器小信号模型
本文为大家介绍Buck 电路电感电流连续时的小信号模型。
Buck 电路电感电流连续时的小信号模型
图1 为典型的Buck 电路,为了简化分析,假定功率开关管S 和D 为理想开关,滤波电感L 为理想电感(电阻为0),电路工作在连续电流模式(CCM)下。
Re 为滤波电容C 的等效串联电阻,R0 为负栽电阻。
各状态变量的正方向定义如下图中所示。
图1 典型buck 电路
s 导通时,对电感列状态方程
s 断开时,D1 续流导通时,状态方程变成
占空比为D 时,一个开关周期过程中,式(1)及式(2)分别持续了DTs 和(1-D)Ts 的时间(Ts 为开关周期),因此,一个周期内电感的平均状态方程为。
系统建模作业——BUCK电路的建模一.BUCK 电路简介BUCK 电路是一种降压式变换电路,降压变换器输出电压平均值U 0总是小于输出电压U D 通常电感中的电流是否连续,取决于开关频率、滤波电感L 和电容C 的数值。
二.BUCK 电路建模1. BUCK 电路基本结构Va)VVb) c)图1. BUCK 电路基本结构a) Buck 变换器 b)开关处于通态[t ,t+DTs] c)开关处于断态[t+DTs ,t+Ts]2.符号说明1、 输入直流电压(Vg):2、 输出电压(Vo):3、 输入电流(Ig):4、 输出电流(Io):5、 电感电压(VL):6、 电感电流(IL):7、 电容电流(IC):3. Buck 变换器达到稳态时的电压电流关系当Buck 变换器达到稳态时,电感电压为()()()ss L s0L L T I t T I t V t LT +-==(1)并且()()()()sss ss L L L L ss 11d d d t T t DT t T g o T tt t DT v t V t t V t t V t t V D V T T ++++⎡⎤==+=-⎢⎥⎣⎦⎰⎰⎰ (2) 则结合(1)和(2),其稳态电压传输比为:goV D V = (3)若略去开关损耗,则Buck 变换器的输入输出功率平衡有:g g o o V I V I =,得o g DI I =。
4.大信号模型在开关管处于通态时,即时间在[t ,t+DT s ]区间时,电感两段电压为:()()()()L g d d L o I t V t LV t V t t==- (4)通过电容的电流为:()()()()C d d o og V t V t I t CI t t R==- (5)当开关管处于断态时,即时间[t+DT s ,t+T s ]区间时,电感两端电压为:()()()L d d L o I t V t LV t t==- (6)通过电容的电流为:。
题目:Buck-Boost电路建模及分析摘要:作为研究开关电源的基础,DC-DC开关变换器的建模分析对优化开关电源的性能和提高设计效率具有重要意义。
而Buck-Boost电路作为DC-DC开关变换器的其中一种电路拓扑形式,因其输出电压极性与输入电压相反,而幅度既可比输入电压高,也可比输入电压低,且电路结构简单而流行。
为了达到全面而深入的研究效果,本文对Buck-Boost电路进行了稳态分析和小信号分析。
稳态分析中,首先介绍了电路工作原理,得出了两种工作模式下的电压转换关系式,并同时可知基于占空比怎样计算其输出电压以及最小最大电感电流和输出纹波电压计算公式;接着推导了状态空间模型,以在MATLAB中进行仿真;而最后仿真得到的电感电流、输出电压的变化规律符合理论分析。
小信号分析中,首先推导了输出与输入间的传递函数表达式,以了解低频交流小信号分量在电路中的传递过程;接着分析其零极点,且仿真绘制波特图进行了验证。
经过推导与研究,稳态分析和小信号分析下仿真得到的变化规律均与理论上的推导一致。
关键词:Buck-Boost;稳态分析;小信号分析;MATLAB仿真1.概论现代开关电源有两种:直流开关电源、交流开关电源。
本课题主要介绍直流开关电源,其功能是将电能质量较差的原生态电源,如市电电源或蓄电池电源,转换为满足设备要求的质量较高的直流电源,即将“粗电”转换为“精电”。
直流开关电源的核心是DC-DC变换器。
作为研究开关电源的基础,DC-DC开关变换器的建模分析对开关电源的分析和设计具有重要意义。
DC-DC开关变换器最常见的三种电路拓扑形式为:降压(Buck)、升压(Boost)和降压-升压(Buck-Boost) [1],如图1-1所示。
其中Buck-Boost变换器因其输出电压极性与输入电压相反,而幅度既可比输入电压高,也可比输入电压低,且电路结构简单而流行。
(a) Buck型电路结构(b) Boost型电路结构(c) Buck-Boost型电路结构图1-1 DC-DC变换器的三种电路结构本课题针对Buck-Boost变换器的建模分析进行深入研究,以优化开关电源的性能和提高设计效率。
利用根本建模法建立理想Buck 电路的小信号模型:一 求平均变量模态1:电感电压和电容电流的表达式L g d ()()=()()d i t v t Lv t v t t=- d ()()()=()d C v t v t i t Ci t t R=- 当变换器满足低频假设和小纹波假设时,s s L g d ()()=()()d T T i t v t Lv t v t t≈〈〉-〈〉 s s ()d ()()=()d T C T v t v t i t C i t t R〈〉≈〈〉-模态2:电感电压和电容电流的表达式L d ()()=()d i t v t Lv t t=- d ()()()=()d C v t v t i t Ci t t R=- 当变换器满足低频假设和小纹波假设时,s L d ()()=()d T i t v t Lv t t≈-〈〉 s s ()d ()()=()d T C T v t v t i t C i t t R〈〉≈〈〉-进一步得到电感电压与电容电流在一个开关周期内的平均值:s s s s L g ()=(t)(()())(1())(())T T T T v t d v t v t d t v t 〈〉〈〉-〈〉+--〈〉sss s s ()()()=()(())(1())(())T T C T T T v t v t i t d t i t d t i t RR〈〉〈〉〈〉〈〉-+-〈〉-整理后,得ss s g d ()()()()d T T T i t L d t v t v t t 〈〉=〈〉-〈〉sss d ()()()d T T T v t v t Ci t tR〈〉〈〉=〈〉-二 别离扰动g ˆd[+()]ˆˆˆ(())[()][()]d g I i t L D d t V v t V v t t=++-+ ˆˆd[()]()ˆ()d V v t V v t CI i t t R++=+- 合并同类项后,g ˆ()ˆˆˆ()()d()-()d g g dI di t L DV V Dvt V t v t dt t+=-++ ˆˆd d ()()ˆ()()d d V v t V vt C I i t t t R R+=-+- 别离直流项和交流项,g =ˆ()ˆˆˆ()d()-()d g g dILDV V dtdi t L Dv t V t v t t -=+d d ˆˆd ()()ˆ()d V VCI t R v t v t C i t t R =-=- 三 线性化g ˆ()ˆˆˆ()d()-()d g di t L Dvt V t v t t=+ ˆˆd ()()ˆ()d v t v t Ci t t R=- 又in ˆˆˆ()=()+()it Di t Id t 那么可以得到理想Buck 电路模式下交流小信号等效电路模型:R CL.DV g d (t )^V (t )^⑴vg 2ˆ(s)ˆ(s)=|(s)=0=ˆ()1g vDG d Lvs s LC s R++⑵gvg 2ˆ(s)(s)==ˆ()1V vG Ld s s LC s R++⑶开环输入阻抗22s +s+1(s)=1L LC R R Z D RCs + ⑷开环输出阻抗2s(s)=s+1L Z LLCs R+。
开关电源小信号模型1Buck电路电感电流连续时的小信号模型图1为典型的Buck电路,为了简化分析,假定功率开关管S和D1为理想开关,滤波电感L为理想电感(电阻为0),电路工作在连续电流模式(CCM)下。
Re为滤波电容C的等效串联电阻,Ro为负载电阻。
各状态变量的正方向定义如图1中所示。
S导通时,对电感列状态方程有L(dil/dt)=Uin-Uo(1)S断开,D1续流导通时,状态方程变为L(dil/dt)=-Uo(2)占空比为D时,一个开关周期过程中,式(1)及式(2)分别持续了DTs和(1-D)Ts的时间(Ts为开关周期),因此,一个周期内电感的平均状态方程为 L(dil/dt)=D(Uin-Uo)+(1-D)(-Uo)=DUin-Uo(3)稳态时,=0,则DUin=Uo。
这说明稳态时输出电压是一个常数,其大小与占空比D和输入电压Uin成正比。
由于电路各状态变量总是围绕稳态值波动,因此,由式(3)得L[d(il+il’’’’)/dt]=(D+d)(Uin+Uin’’’’)-(Uo+Uo’’’’)(4)式(4)由式(3)的稳态值加小信号波动值形成。
上标为波浪符的量为波动量,d为D的波动量。
式(4)减式(3)并略去了两个波动量的乘积项得L(dil’’’’/dt)=DUin’’’’+dUin-Uo’’’’(5)由图1,又有iL=C(duc/dt)+Uo/R0(6)Uo=Uc+ReC(duc/dt)(7)式(6)及式(7)不论电路工作在哪种状态均成立。
由式(6)及式(7)可得iL+ReC(dil/dt)=1/Ro(Uo+CRo(duo/dt))(8)式(8)的推导中假设Re 式(9)减式(8)得iL+ReC(dil/dt)=1/Ro(Uo+CRo(dUo/dt))(10)将式(10)进行拉氏变换得iL(s)=(Uo(s)/Ro)·[(1+sCRo)/(1+sCRe)](11)(s)=(11)一般认为在开关频率的频带范围内输入电压是恒定的,即可假设=0并将其代入式(5),将式(5)进行拉氏变换得sLiL’’’’(s)=d(s)Uin-Uo’’’’(s)(12)由式(11),式(12)得Uo’’’’(s)/d(s)=Uin[(1+sCRe)/(s2LC+s(ReC+L/Ro)+1](13)iL’’’’(s)/d(s)=[(1+sCRo)/s2LC+s(ReC+L/Ro)+1]·Uin/Ro(14)式(13),式(14)便为Buck电路在电感电流连续时的控制-输出小信号传递函数。
在开关管处于通态时,即 [t ,t+DT s ]时,电感两段电压uck 变换器的建模1、Buck 变换器及其工作状态分析/YYYXLVg^------------------------------------------------ ----------------------- ---------------------- ------------ b)c)图1 Buck 变换器及其工作状态分析 a) Buck 变换器b)开关处理通态[t , t+DT s ] c)开关处于断态[t+DT s , t+Tj21 t 嚨1 _ t -DT st代"I又〈VL (t j T =lj VL (tdt =l|[VL (tdt +J* VL (tdt =VgD —V,则其稳态sT s 1T sI 1t4DT s」电压传输比为:]DBUck 变换器的输入输出功率平衡有:V g l g "I °,得 l g =DI °。
2、大信号模型FRn当Buck 变换器达到稳态时,% t T si t T s -it T s若略去开关损耗,则为:V L t二V g t -vt ,通过电容的电流i CC-dv ^二i t 一吐;当开关 dt gdt R管处于断态时,即[t+DT s , t+T s ]时,电感两端电压为V L t ,通过dt电容的电流为i Ct 二i t - U 。
R1 t <s1 一 t -dT s1V Lt.T S =- TV Ld.〒七VLd .t如果输入电压V g t 连续,而且在一个开关周期内变化很小,于是 V g t 在[t ,t+dT s ]区间的值可以近似用开关周期的平均值 V g t : T表示,这样t T s dT sVLdt -T s\ 1 t -^dT St -'T s_v d _td Tv dtV g d. _ tv d由于输出电压vt 连续,另外vt 在一个周期中变化很小,于是vt 在[t, t+T s ] 区间的值可以近似的表示为[vt T。
平均电流模式控制Buck 电路小信号分析平均电流模式控制在电池充电电路以及PFC 中有着广泛的应用。
因其电流环和电压环均需补偿,故分析其小信号特性相当必要。
本文将采用参考[1]的建模方法来分析平均电流模式下buck 电路的特性,给出了其简化等式,并利用K 因子方法设计了补偿电路。
一 电流环补偿设计图一所示为电路的方框图及其小信号模型。
占空比到输出以及到电感电流的传递函数为[2]图一 电路方框图及小信号模型其中图二 Gvd 和Gid 传递函数输入和输出的反馈为从Vcl 到Ri V 的传递函数为其中 因Go<<1,故上式简化形式为其高频近似为此处采用Type II 来补偿,参考[3][4]给出了避免电路不稳定的补偿中频增益的限制,其中选定中频增益后,电流环的交越频率也随之确定利用K 因子法,确定补偿的零点为则有补偿的极点为进而有补偿的传函为电流环传递函数为图3 电流环bode 图 交越频率和相位裕量计算如下二 电压环补偿设计控制Vc 到输出的传递函数为 其近似为其低频近似为为了减少电流环对电压环的影响,后者交越频率要小于前者。
设定电压环交越频率 fc利用K 因子法,确定补偿的零点为补偿的极点为补偿的传函为则电压环传函为图4 Gvc Bode 图图5电压环bode 图交越频率和相位裕量计算如下参考:[1]. Philip Cooke." Modeling Average Current Control". Unitrode Integrated Circuits Corporation(TI).2005.[2].Doaer"buck".[3].Lloyd Dixon."Average Current Mode Control of Switching Power Supplies"Unitrode(TI) Application Note .[4].Jian Sun. Richard M.Bass."Modeling and Practical Design Issues for Average Current Control".1999 IEEE。
利用基本建模法建立理想Buck 电路的小信号模型:
一 求平均变量
模态1:电感电压和电容电流的表达式
L g d ()
()=()()d i t v t L
v t v t t
=- d ()()
()=()d C v t v t i t C
i t t R
=- 当变换器满足低频假设和小纹波假设时,
s s L g d ()
()=()()d T T i t v t L
v t v t t
≈〈〉-〈〉 s s ()d ()
()=()d T C T v t v t i t C i t t R
〈〉≈〈〉-
模态2:电感电压和电容电流的表达式
L d ()
()=()d i t v t L
v t t
=- d ()()
()=()d C v t v t i t C
i t t R
=- 当变换器满足低频假设和小纹波假设时,
s L d ()
()=()d T i t v t L
v t t
≈-〈〉 s s ()d ()
()=()d T C T v t v t i t C i t t R
〈〉≈〈〉-
进一步得到电感电压与电容电流在一个开关周期内的平均值:
s s s s L g ()=(t)(()())(1())(())T T T T v t d v t v t d t v t 〈〉〈〉-〈〉+--〈〉
s
s
s s s ()()()=()(())(1())(())T T C T T T v t v t i t d t i t d t i t R
R
〈〉〈〉〈〉〈〉-
+-〈〉-
整理后,得
s
s s g d ()()()()d T T T i t L d t v t v t t 〈〉=〈〉-〈〉
s
s
s d ()()()d T T T v t v t C
i t t
R
〈〉〈〉=〈〉-
二 分离扰动
g ˆd[+()]ˆˆˆ(())[()][()]d g I i t L D d t V v t V v t t
=++-+ ˆˆd[()]()ˆ()d V v t V v t C
I i t t R
++=+- 合并同类项后,
g ˆ()ˆˆˆ()()d()-()d g g dI di t L DV V Dv
t V t v t dt t
+=-++ ˆˆd d ()()ˆ(
)()d d V v t V v
t C I i t t t R R
+=-+- 分离直流项和交流项,
g =ˆ()ˆˆˆ()d()-()d g g dI
L
DV V dt
di t L Dv t V t v t t -=+
d d ˆˆd ()()ˆ()d V V
C
I t R v t v t C i t t R =-=-
三 线性化
g ˆ()ˆˆˆ()d()-()d g di t L Dv
t V t v t t
=+ ˆˆd ()()ˆ()d v t v t C
i t t R
=- 又
in ˆˆˆ()=()+()i
t Di t Id t 则可以得到理想Buck 电路模式下交流小信号等效电路模型:
R C
L
.
D
V g d (t )
^
V (t )
^
⑴vg 2
ˆ(s)ˆ(s)=
|(s)=0=ˆ()1
g v
D
G d L v
s s LC s R
++
⑵g
vg 2
ˆ(s)(s)==ˆ()
1
V v
G L
d s s LC s R
++
⑶开环输入阻抗22s +
s+1
(s)=1
L LC R R Z D RCs + ⑷开环输出阻抗2s
(s)=s+1
L Z L
LCs R
+
(注:文档可能无法思考全面,请浏览后下载,供参考。
可复制、编制,期待你的好评与关注)。