低压业扩报装工作流程
- 格式:doc
- 大小:24.50 KB
- 文档页数:7
低压业扩报装流程图1.2.2 流程说明低压业扩报装工作指400伏及以下台区新装用电业务。
供电所接受客户申请后,安排人员到客户处调查、勘测,按照安全、可靠、经济、合理的原则,根据台区供电能力和客户用电需求制定供电方案,并在承诺的期限内答复客户;供电所通知客户按照供电方案进行工程所需设备材料的采购,并委托具有施工资质的单位进行工程安装,供电所施工填写两票一单;工程竣工后,客户向供电所报竣工、并提供相关资料,接到工程竣工验收申请后,供电所在承诺的期限内组织对工程进行验收;工程验收合格后,与客户签订供用电合同,并进行送电前的全面检查,具备送电条件后,装表接电,计量检定中心、抄表中心、电费管理中心对表计进行建档,供电所客服中心将低压业扩工程的全部资料整理归档,建立客户档案和设备档案,转入用电抄、核、收流程。
1.2.3 流程功能本流程对低压业扩报装工作流程管理进行了完善和规范,明确了各部门的任务和职责,保证低压业扩报装工作流程管理的规范、完整。
1.2.4 流程节点说明1.2.4.1客户申请角色设定:供电所客服中心角色职责:负责审查客户提供的申请资料并进行登记立号,将客户信息输入微机。
处理期限:1个工作日角色分配建议:供电所客服中心业务受理员1.2.4.2现场勘查并制定供电方案角色设定:供电所角色职责:负责现场勘查,制定供电方案。
处理期限:居民客户2个工作日,低压电力客户5个工作日角色分配建议:配电班、供电所负责人。
1.2.4.3审批供电方案角色设定:供电所角色职责:负责审批工程供电方案。
处理期限:1个工作日角色分配建议:供电所负责人1.2.4.4通知客户角色设定:供电所客服中心角色职责:填写《供电方案通知书》并通知客户。
处理期限:即时角色分配建议:业务受理员或值班负责人1.2.4.5采购工程所需材料角色设定:客户角色职责:负责工程所需设备材料的采购。
处理期限:无角色分配建议:客户1.2.4.6工程施工角色设定:施工单位角色职责:负责按供电方案进行施工。
业扩报装流程(总10页)本页仅作为文档封面,使用时可以删除This document is for reference only-rar21year.March高(低)压业扩报装流程用电申请↓现场勘察↓制定并答复供电方案↓设计资质审核↓设计审查↓施工资质审查↓中间检查↓竣工验收↓签订供用电合同↓装表接电↓业务归档居民业扩报装流程用电申请↓现场勘查↓制定并答复供电方案↓签订供用电合同↓装表接电↓业务归档国家电网公司供电服务“十项承诺”(一)城市地区:供电可靠率不低于99.90%,居民客户端电压合格率不低于96%;农村地区:供电可靠率和居民客户端电压合格率,农村地区供电可靠率不低于99.00%,居民端电压合格率不低于92.00%。
(二)供电营业场所公开电价、收费标准和服务程序。
(三)供电方案答复期限:居民客户不超过3个工作日,低压电力客户不超过7个工作日,高压单电源客户不超过15个工作日,高压双电源客户不超过30个工作日。
(四)城乡居民客户向供电企业申请用电,受电装置检验合格并办理相关手续后,3个工作日内送电。
(五)非居民客户向供电企业申请用电,受电工程验收合格并办理相关手续后,5个工作日内送电。
(六)当电力供应不足,不能保证连续供电时,严格执行政府批准的限电序位。
(七)供电设施计划检修停电,提前7天向社会公告。
(八)提供24小时电力故障报修服务,供电抢修人员到达现场的时间一般不超过:城区范围45分钟;农村地区90分钟;特殊边远地区2小时。
(九)客户欠电费需依法采取停电措施的,提前7天送达停电通知书。
(十)电力服务热线“95598”24小时受理业务咨询、信息查询、服务投诉和电力故障报修。
国家电网公司员工服务“十个不准”(一)不准违反规定停电、无故拖延送电。
(二)不准自立收费项目、擅自更改收费标准。
(三)不准为客户指定设计、施工、供货单位。
(四)不准对客户投诉、咨询推诿塞责。
(五)不准为亲友用电谋取私利。
低压业扩报装流程图1.2.2 流程说明低压业扩报装工作指400伏及以下台区新装用电业务。
供电所接受客户申请后,安排人员到客户处调查、勘测,按照安全、可靠、经济、合理的原则,根据台区供电能力和客户用电需求制定供电方案,并在承诺的期限内答复客户;供电所通知客户按照供电方案进行工程所需设备材料的采购,并委托具有施工资质的单位进行工程安装,供电所施工填写两票一单;工程竣工后,客户向供电所报竣工、并提供相关资料,接到工程竣工验收申请后,供电所在承诺的期限内组织对工程进行验收;工程验收合格后,与客户签订供用电合同,并进行送电前的全面检查,具备送电条件后,装表接电,计量检定中心、抄表中心、电费管理中心对表计进行建档,供电所客服中心将低压业扩工程的全部资料整理归档,建立客户档案和设备档案,转入用电抄、核、收流程。
1.2.3 流程功能本流程对低压业扩报装工作流程管理进行了完善和规范,明确了各部门的任务和职责,保证低压业扩报装工作流程管理的规范、完整。
1.2.4 流程节点说明1.2.4.1客户申请角色设定:供电所客服中心角色职责:负责审查客户提供的申请资料并进行登记立号,将客户信息输入微机。
处理期限:1个工作日角色分配建议:供电所客服中心业务受理员1.2.4.2现场勘查并制定供电方案角色设定:供电所角色职责:负责现场勘查,制定供电方案。
处理期限:居民客户2个工作日,低压电力客户5个工作日角色分配建议:配电班、供电所负责人。
1.2.4.3审批供电方案角色设定:供电所角色职责:负责审批工程供电方案。
处理期限:1个工作日角色分配建议:供电所负责人1.2.4.4通知客户角色设定:供电所客服中心角色职责:填写《供电方案通知书》并通知客户。
处理期限:即时角色分配建议:业务受理员或值班负责人1.2.4.5采购工程所需材料角色设定:客户角色职责:负责工程所需设备材料的采购。
处理期限:无角色分配建议:客户1.2.4.6工程施工角色设定:施工单位角色职责:负责按供电方案进行施工。
低压业扩报装申请流程详解与注意事项以下是 6 条关于“低压业扩报装申请流程详解与注意事项”的内容:1. 嘿,你知道低压业扩报装申请是咋回事不?这就好比是给你家的电力需求开通一条专属通道!申请流程呢,首先你得准备好相关资料,就像出门得带好钥匙一样重要!比如身份证件、产权证明啥的。
然后去营业厅提交申请,这一步可不能马虎啊!你想想,要是资料没带齐,那不就白跑一趟啦!注意别弄错哦!例子:我上次就因为少带了一份资料,哎呀,又得重新跑一趟,可麻烦啦!2. 咱来说说低压业扩报装申请流程里容易忽视的地方。
这就跟走迷宫一样,得小心那些陷阱!资料填写得认真仔细,可别写错别字呀,那不是闹笑话嘛!还有啊,工作人员跟你说的注意事项可得记好了,就像老师叮嘱你的作业一样重要!不然到时候出问题可别怪没人提醒你哟!例子:隔壁老王申请的时候就马马虎虎,结果审核没通过,还得重新来,多耽误事儿啊!3. 哇塞,低压业扩报装申请里面学问大着呢!从你决定申请开始,就像踏上了一段旅程。
提交申请后,就等着工作人员来勘察现场啦,他们就像侦探一样,把情况摸得透透的!然后会给你制定方案,这时候你可得好好看看,有啥问题赶紧提,别等装好了才后悔呀!这可不像买衣服能随便退换哦!例子:我朋友当时没仔细看方案,后来发现有个地方不太满意,可麻烦了呢!4. 嘿呀,低压业扩报装申请过程中的等待可别嫌烦呀!这就好比等公交,你着急也没用呀!在等待审核的时候,就耐心点呗!等安装的时候也别催,工人师傅们也很辛苦的呀!但你可别啥也不管,也得偶尔问问进度,就像关心你的快递到哪了一样!这样心里有底呀!例子:我等的时候就天天盼着,哎呀,啥时候能好呀!5. 哎呀,低压业扩报装申请一定要注意时间节点哦,这可不能马虎!就像赛跑一样,你得按时到达每个节点,不然就出局啦。
电力业扩报装流程及报装速度影响因素剖析摘要:在电力企业的实际发展过程中,业扩报装和安装在电力企业中占有非常大的比重,可以有效地实现电力企业电力资源供应和销售的实施。
因此,业务扩展和安装的速度可以反映电力企业在营销领域的工作效率和质量。
但是在实际的业扩报装和安装过程中,往往会出现各种各样的问题。
为了实现新形势下电力企业的快速发展,有必要对电力企业的业务拓展和安装进行深入研究。
关键词:电力行业;业扩报装;报装速度;影响因素;电力业扩报装作为电力企业基础性服务环节,在很大程度上能够反映出电力企业的管理水平与服务质量,满足人们日益增长的电力能源需求,从而推动国民经济持续稳定发展。
一、电力企业业扩报装业务概述在电力企业正常的运营过程中,业扩报装业务主要指的是用电客户从申请用电到实际供电使用的全部过程,其中包括电力企业进行供电工作所做的全部工作。
对于电力企业的业扩报装业务来说,其主要的工作流程是用电客户进行用电申请,电力企业进行业扩报装现场勘察实施,其次对供电方案进行确定及答复,受电工程设计单位的资质审查、图纸审查、施工检查、验收,到最后的合同签订及接电入户。
完成这些工作的全过程称为业扩报装,简称业扩,也称为业务扩充。
二、电力业扩报装流程1.供电方案答复阶段。
供电方案答复阶段分为业务受理、现场勘测、业务审批、供电方案答复四个环节。
业务受理人员针对不同电压等级、性质的用户收集齐相关资料后进入正式办理流程,个别特殊用户需要走征询流程,在补齐相关申请资料后方可办理正式流程。
现场勘查由电力客服调度中心根据客户申请情况制定电力业扩报装现场勘测计划,由区域经理与配电工区共同实施现场勘测,并设计初步供电方案。
技术人员围绕初步供电方案对业扩报装的可行性展开技术性讨论,所有相关问题得到明确后方可进入供电方案答复环节。
技术后台人员将审批通过的供电方案录入业务系统,系统审核通过后再由业务受理人员反馈给申请用户。
客户自身专业性问题、业务报装审核效率是影响供电方案答复阶段推进速度的主要原因,由于申报客户不了解电力供应体系,业务受理人员需要花费大量时间与之进行交流,直到所需填报资料齐全为止。
业扩报装业务办理流程指引业扩报装业务办理流程指引欢迎您选择使用国家电网公司的电力,我们很荣幸为您服务。
为使您能在第一时间了解用电业务办理的全部业务流程,知晓各个环节主要事项和应提供的资料以及应办理的各类手续等,我们对您即将办理的用电业务做如下温馨告知:一、用电咨询及业务受理(一)用电咨询您在提交用电申请前应核查关联用电点的电费缴费情况,如有欠费则须在缴清电费后方可提交用电申请并提供以下资料(复印件必须加盖鲜章):1、政府职能部门有关本项目立项的批复文件;2、产权证明及其复印件;3、对高耗能等特殊行业您,须提供环境评估报告、生产许可证等;4、有效的营业执照复印件或非企业法人的机构代码证;5、经办人及法人的身份证及复印件,法定代表人出具的授权委托书(由该经办人代表法人签订相关表单);6、用电负荷,用电设备明细表,保安负荷明细,双(多)电源必要性7、建筑总平面图、您地块红线图、变配电设施设计资料、近期及远期用电容量。
8、用电设备是否存在冲击负荷及高次谐波;9、供电企业认为必须提供的其它资料。
10、若您办理增容业务还需要提供,高压受电装臵一、二次接线图、继电保护方式和过压保护、配电网络布臵图、自备电源及接线方式,双多电源联络方式。
11、若您本已为重要客户及高危客户,则需配备应急保安电源。
(二)用电业务受理您将以上资料提供完备后,供电局营业窗口立即进行用电业务正式受理。
二、制定高压供电方案(一)供电企业营销部门将组织相关专业技术人员会同您人员到现场进行初步查勘,查勘内容:1、该用电地址内有无提供您用电需求的电力网络;2、电力网络的承载能力是否满足您用电需求容量要求;3、您用电在网络的接入点;4、初步拟定您的受电设施配臵方案;5、您建设场地内有无需要搬迁的高低压电力设施,如果您生产场区涉及电力设施的迁改,您还需办理相关迁改的手续。
6、您其它特殊用电要求的解决方式。
(二)供电方案审查、会签、审批供电企业营销部门将组织相关技术人员对拟定的“供电方案”进行审查。
低压业扩办理流程表
序号环节实施部门工作要求1业务受理供电所营业厅申请资料,同步录入186系统、建立业务档案。
2现场勘查供电所业务班组织本所人员进行现场勘查。
3拟定供电方案供电所业务班由现场勘查人员拟定。
4审批供电所负责人核实相关信息。
5答复供电方案供电所营业厅/6工程验收供电所业务班现场验收受电工程质量。
7签订供用电合同供电所业务班由客户本人或书面委托人签订、供电方由受委托人签订。
8表计安装及送电供电所业务班安装有记录。
9回访供电所业务班回访有记录。
10业务归档供电所业务班纸质版和电子版同步归档。
电力低压业扩报装流程咱先说说啥是业扩报装呢?简单来讲呀,就是你要用电了,不管是新盖个小房子要用电,还是新开个小店啥的需要电,就得走这个流程,让电力公司知道你要用电,然后给你安排。
一、申请阶段这可是第一步哦。
你得跑到供电营业厅去,或者现在方便多啦,在手机上也能申请。
你就把你的基本信息填好,像你的名字呀,联系方式,还有用电地址,可千万别写错了,这就像你给电力公司写了个小纸条,说“嗨,我要用电啦”。
要是你开个小店,可能还得说说你大概要用多少电,就像告诉人家你饭量有多大一样。
二、现场勘查供电公司收到你的申请后呢,就会派专人到你的地方去看看。
这就像来个小侦探,看看你这周围的线路情况呀,怎么把电给你送过来最安全又方便。
这个时候你要是在现场,还能和勘查的师傅唠唠嗑,问问他们大概啥时候能有电之类的。
师傅们也都很热心,会给你解答好多问题呢。
三、确定供电方案勘查完了,供电公司就会根据情况制定一个供电方案。
这个方案就像是专门为你家或者你店里量身定制的用电计划。
比如说用多大的电表呀,从哪儿接线呀。
他们会尽量满足你的用电需求,又能保证整个电网的安全稳定。
这时候你要是对方案有啥疑问或者想法,也可以提出来,大家商量着来嘛。
四、工程设计和施工要是你对供电方案没意见了,接下来就到工程设计和施工啦。
这个一般是有资质的施工单位来做。
你可别小瞧这一步,这就像给电搭个小通道,得按照标准来,不能马虎。
施工的时候可能会有点小噪音小灰尘啥的,但这都是为了以后能顺利用电嘛。
五、中间检查在施工过程中呢,供电公司还会来检查。
这就像是老师来检查作业一样,看看施工有没有按照标准来,有没有啥安全隐患。
要是发现问题了,施工单位就得赶紧改,这样才能保证最后用电安全。
六、竣工验收施工完了,就是竣工验收啦。
供电公司的人会来仔细检查一遍,从线路到电表,各个地方都得合格才行。
就像你考试要得100分一样,每个小细节都得完美。
要是验收合格了,那就恭喜你,马上就能用上电啦。
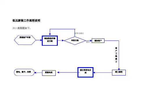
低压新装工作流程说明
20.2 流程说明如下:
20.2.1目的:
此流程是为了规范低压新装工作管理程序,根据用电客户的申请及低压电网的实际负荷分布情况,为新装和增容客户办理各种必要的登记手续和相关的业务手续。
20.2.2 步骤:
第一步:受理客户申请客户办理用电申请,填写“用电申请表”(低压动力用电申请、低压照明用电申请、居民用电申请),供电所对用户用电业务的申请进行审查。
不符合新装要求,回复客户;符合新装要求,进入下一步现场勘查。
第二步:现场勘查并确定方案进行实地勘查(客户用电地点、供电区域内电网结构、用电的可行性和安全性、电能计量方式和计量装置的安装地点、客户提供的资料的真实性、有无影响系统电能质量的设备等),填写现场勘测记录,确定供电方案(供电容量、供电电压、供电方式、电能计量方式、供电电源点、供电线路路径、客户用电性质执行电价类别的确定)。
第三步:审批方案由有关负责人进行供电方案审批。
不通过,需重新制定方案。
第四步:通知客户供电方案通过审批,在规定的时间内通知客户,告之客户可以按相关要求进行配套工程施
工。
第六步:竣工验收工程竣工后,组织有关人员进行验收(工程施工安装质量,设备安全运行维护工作情况),填写低压业扩工程验收记录。
第七步:签订供用电合同并登记工程竣工验收合格后,与客户签订《低压供用电合同》,将签订的供用电合同进行登记存档。
第八步:配装电表填写电能表装换工作票,并组织安装。
第九步:接电、建卡、归档按《供用电合同》要求,完成接电、建卡工作,并在规定时间内整理全部业务资料存档。
低压新装(增容)用电工作流程一、前期准备工作在进行低压新装(增容)用电工作之前,需要进行一些前期准备工作。
首先,需要与电力公司联系,了解相关政策和手续要求。
然后,根据实际需求,确定用电容量,并编制用电设备清单。
接下来,需要与电力设计单位合作,进行用电线路布置设计和容量计算。
最后,准备好所需的申请材料和费用。
二、申请报装完成前期准备工作后,需要向电力公司申请报装。
申请报装的材料包括用电申请表、用电设备清单、电力设计单位的设计图纸和容量计算表等。
申请报装时,要按照电力公司的要求填写相关信息,并缴纳相应的报装费用。
三、现场勘察电力公司会安排专业人员进行现场勘察,以了解实际情况并确认报装需求。
勘察人员会仔细检查用电线路的敷设情况、用电设备的安装位置等,并与用户进行沟通,了解用户的需求和要求。
四、设计审核电力公司会将勘察结果和申请材料提交给电力设计单位进行审核。
设计单位会根据实际情况进行用电线路布置设计和容量计算,并编制设计图纸和容量计算表。
设计审核通过后,会将设计文件和审核意见提交给电力公司。
五、设备采购和安装根据设计文件,用户需要购买相应的用电设备,并根据设计图纸进行安装。
在设备采购和安装过程中,需要注意选择符合国家标准的产品,并确保安装质量符合要求。
六、电力公司验收用电设备安装完成后,用户需要向电力公司申请验收。
电力公司会派专业人员进行现场验收,检查用电设备的安装质量和用电线路的敷设情况等。
如果通过验收,电力公司将发放验收合格证明,并安排用电接入。
七、用电接入在取得验收合格证明后,用户可以向电力公司申请用电接入。
电力公司会根据用户的用电需求,安排电能计量装置的安装,并与用户签订用电协议和供电合同。
八、用电启用当电能计量装置安装完成后,用户可以正式启用用电设备。
在启用过程中,用户需要注意按照相关规定使用电能,合理安排用电负荷,确保用电安全和节能。
九、售后服务在用电启用后的一段时间内,电力公司会进行售后服务。
20千伏及以下临时用电业扩报装涉及电力设施保护工作流程1.范围本流程适用于20千伏及以下客户申请临时用电业扩报装涉及电力设施保护工作的实施。
2.控制目标在临时用电业扩报装工作中重点加强对电力设施保护区范围、施工作业范围、保护措施等的控制,减少临时用电施工作业行为对电力设施造成的威胁,防止施工作业不当造成电力线路停运。
3.主要涉及部门❑生产技术部(配电运行部门)❑生产技术部(输电运行部门)❑营销部(客户服务)❑营销部(需求侧管理)❑安全监察部4.各部门职责❑营销部(客户服务)负责受理客户业扩报装申请,联系相关职能部门开展现场勘查,联系客户签订《临时用电电力设施保护安全协议》。
❑生产技术部(配电运行部门)负责对20千伏及以下电压等级临时用电项目开展现场勘查。
对可能危及公用电力设施安全的施工隐患进行排查,提出安全技术措施建议。
对可能危及35千伏及以上电压等级设施安全的项目提请输电运行部门现场勘查。
❑生产技术部(输电运行部门)负责对可能危及35千伏及以上电压等级设施安全的临时用电项目开展现场勘查。
对可能危及公用电力设施安全的施工隐患进行排查,提出安全技术措施建议。
审查进入电力设施保护区作业的施工方案。
❑安全监察部是安全生产管理的责任部门;组织宣传有关保护电力设施法律、法规;协调处理违约赔偿责任;组织编制公用电力设施保护区范围内施工作业的安全技术措施;拟制《临时用电电力设施保护安全协议》。
❑营销部(需求侧管理)是临时用电项目巡视检查的责任部门;对新上临时用电项目针对施工安全开展特巡;对临时用电项目实施动态管理。
5.主要控制点❑营销部(客户服务)受理临时用电申请后,由客户经理起草《临时用电施工安全隐患排查会签单》,转交生产技术部(配电运行部门、输电运行部门)、安全监察部等对临时用电项目实施现场勘察,对可能危及公用电力设施安全的施工隐患进行排查。
❑生产技术部(配电运行部门)负责对可能危及20千伏及以下电压等级的公用电力设施安全的施工隐患进行排查。
低压业扩报装申请流程详解与注意事项下载温馨提示:该文档是我店铺精心编制而成,希望大家下载以后,能够帮助大家解决实际的问题。
文档下载后可定制随意修改,请根据实际需要进行相应的调整和使用,谢谢!并且,本店铺为大家提供各种各样类型的实用资料,如教育随笔、日记赏析、句子摘抄、古诗大全、经典美文、话题作文、工作总结、词语解析、文案摘录、其他资料等等,如想了解不同资料格式和写法,敬请关注!Download tips: This document is carefully compiled by theeditor.I hope that after you download them,they can help yousolve practical problems. The document can be customized andmodified after downloading,please adjust and use it according toactual needs, thank you!In addition, our shop provides you with various types ofpractical materials,such as educational essays, diaryappreciation,sentence excerpts,ancient poems,classic articles,topic composition,work summary,word parsing,copy excerpts,other materials and so on,want to know different data formats andwriting methods,please pay attention!低压业扩报装申请流程详解与注意事项在日常生活中,无论是新建住宅、商业设施,还是企业扩大生产规模,都可能需要进行低压业扩报装。
低压业扩报装全流程管控过程中的服务风险点及考核点一、前期准备阶段1. 客户申请:客户向供电公司提交低压业扩报装申请书。
2. 业务受理:供电公司收到客户申请后,进行初步审核,确定是否符合报装条件,并告知客户报装所需材料。
3. 材料准备:客户根据供电公司要求准备相关材料,包括建筑设计图纸、用电负荷计算表、用地证明等。
二、方案设计阶段1. 方案设计:供电公司根据客户提供的材料,进行用电负荷计算和线路设计,制定报装方案并向客户提出建议。
2. 方案确认:客户对报装方案进行确认,并签署相关协议和合同。
三、设备采购阶段1. 设备采购:供电公司根据报装方案和合同要求,采购所需设备和材料。
2. 设备验收:供电公司对采购的设备进行验收,并保证设备符合国家标准和安全要求。
四、现场施工阶段1. 现场勘测:供电公司派遣工作人员前往现场进行勘测,确定线路走向和施工方式等问题。
2. 施工安排:供电公司根据勘测结果和报装方案,制定施工计划和安排。
3. 施工过程管控:供电公司对施工过程进行严格管控,保证施工质量和安全。
五、验收交付阶段1. 设备安装:供电公司对设备进行安装,并进行调试和检测,确保设备正常运行。
2. 现场验收:供电公司派遣专业人员对现场进行验收,并确认报装质量符合要求。
3. 交付使用:供电公司向客户交付已完成的低压业扩报装项目,并提供相关服务支持。
六、服务风险点及考核点1. 安全风险点:在施工过程中,可能会出现安全隐患,如电气事故、人员伤亡等。
供电公司需要严格按照国家标准和安全要求进行施工管理,并对现场进行监督和检查。
同时,在交付使用后还需要提供相关的安全教育和培训服务,加强客户的用电安全意识。
2. 质量风险点:低压业扩报装项目涉及到线路设计、设备采购、现场施工等多个环节,如果其中任何一个环节出现问题都可能导致整个项目的质量问题。
供电公司需要严格按照国家标准和质量要求进行施工管理,并对现场进行监督和检查。
同时,在交付使用后还需要提供相关的维护和保养服务,确保设备正常运行和延长使用寿命。
低压业扩充电桩报装流程一、前期了解。
咱要是想给充电桩报装,得先知道自己符不符合条件呢。
这就好比你想参加一个超级有趣的派对,得先看看自己有没有入场券。
一般来说,你得有固定的停车位,不管是自己买的还是租的,反正得有个地方放充电桩。
而且这个地方得符合安全要求,不能在什么危险的角落或者违反小区规定的地方。
你还得了解一下当地的政策,每个地方可能会有点小差别。
就像不同的城市有不同的美食文化一样,报装政策也各有特色。
有些地方可能对充电桩的功率有要求,有些可能对安装的位置有特别的规定。
这时候你就可以给当地的供电部门打电话问问,或者在网上搜一搜相关的信息。
供电部门的客服人员都很热情的,就像你的好朋友一样,有啥问题尽管问。
二、申请材料准备。
这一步就像是出门旅行要收拾行李一样重要。
你得准备好身份证,这是证明你身份的重要东西,就像你的专属名片。
然后就是车位的产权证明或者租赁证明,这个就是告诉供电部门,这个车位你是有资格用来装充电桩的。
如果是单位报装的话,还需要营业执照副本之类的东西。
这些材料可别弄乱了,就像整理自己心爱的小物件一样,整整齐齐地放在一起。
要是少了哪一个,可能就会耽误报装的进度,那可就不好玩了。
三、提出申请。
材料准备好了,就可以向供电部门提出报装申请啦。
你可以选择线上或者线下的方式。
线上的话就很方便,像现在很多事情都可以在网上搞定一样。
在供电部门的官方网站或者手机APP上,按照提示一步一步填写信息就好。
要是不太会操作,也别担心,上面通常有操作指南,就像游戏里的新手教程一样贴心。
要是选择线下申请,那就直接去当地的供电营业厅。
走进营业厅,你会看到工作人员都在热情地忙碌着。
你就大大方方地走到服务台,把准备好的材料交给工作人员,告诉他们你要报装充电桩就好啦。
工作人员会耐心地帮你处理,就像你在商店里遇到热情的店员一样。
四、现场勘查。
供电部门收到你的申请之后,就会安排工作人员来进行现场勘查。
这时候你得把他们带到你的车位那里,就像带着朋友参观你的小天地一样。
低压业扩报装工作流程低压业扩流程各环节人员分工及考核细则(草案)一、总则1.为了适应社会发展需求,加强和规范业扩报装管理,统一报装业务流程,向客户提供快捷、规范的服务,切实提高服务水平,制定本规定。
2.本规定依据《电力法》、《电力供应与使用条例》、《供电监管办法》、《供电营业规则》、《国家电网公司业扩供电方案编制导则(试行)》以及河南省电力公司《关于进一步加强业扩报装工作管理的通知》等文件制定。
3.业扩报装工作按照“一口对外、便捷高效、三不指定、办事公开”的原则开展工作。
营销部是业扩报装工作的归口管理部门,负责制定业扩报装工作管理制度,对业扩报装工作实行服务监督、组织协调、质量控制与管理考核;4.业扩报装工作应利用营销技术支持系统对业扩报装工作实行全过程闭环管理,流程各个环节要严格按照规定标准、时限控制,提高服务质量和服务效率,实现业扩报装工作程序标准化、业务流程规范化。
5.严格业扩报装资料、业务办理等信息的录入,及时、准确、完整地填写各类纸质业务表单,同步在营销信息系统中录入业务办理信息并及时流转,确保纸质资料和营销信息系统数据的一致性。
6.在业扩报装工作中,严格遵守国家相关法律法规,执行国家和政府有关规定,严格遵守国家电网公司供电服务规范及“三个十条”规定。
7.本规定适用于潢川电业局低压电力客户的新装(包括临时用电)、增容用电业务。
二、业扩报装工作内容(1)受理客户新装、增容等用电申请,审核有关资料。
(2)组织现场勘查,确定供电方案。
(3)确定电价、电能计量方式、计费方式。
(4)按照规定收取有关费用。
(5)组织设计审查、中间检查及竣工验收。
(6)安装电能计量装置。
(7)签订供用电合同(电费协议),办理接火送电事宜。
(8)建立电费账户。
(9)建立、健全客户用电基础资料档案。
三、工作职责(一)业务受理:客户到客户服务中心业扩大厅坐席处填写《用电申请表》,客户应提交的资料有:居民身份证复印件、户口复印件、有关上级批准的文件和立项批准文件(个体户提供营业执照复印件)、房屋准建证复印件、特殊客户需提供安全、环保或其他供电企业认为必须提供的证明文件及资料。
低压业扩流程各环节
人员分工及考核细则(草案)
一、总则
1.为了适应社会发展需求,加强和规范业扩报装管理,统一报装业务流程,向客户提供快捷、规范的服务,切实提高服务水平,制定本规定。
2.本规定依据《电力法》、《电力供应与使用条例》、《供电监管办法》、《供电营业规则》、《国家电网公司业扩供电方案编制导则(试行)》以及河南省电力公司《关于进一步加强业扩报装工作管理的通知》等文件制定。
3.业扩报装工作按照“一口对外、便捷高效、三不指定、办事公开”的原则开展工作。
营销部是业扩报装工作的归口管理部门,负责制定业扩报装工作管理制度,对业扩报装工作实行服务监督、组织协调、质量控制与管理考核;
4.业扩报装工作应利用营销技术支持系统对业扩报装工作实行全过程闭环管理,流程各个环节要严格按照规定标准、时限控制,提高服务质量和服务效率,实现业扩报装工作程序标准化、业务流程规范化。
5.严格业扩报装资料、业务办理等信息的录入,及时、准确、完整地填写各类纸质业务表单,同步在营销信息系统中录入业务办理信息并及时流转,确保纸质资料和营销信息系统数据的一致性。
6.在业扩报装工作中,严格遵守国家相关法律法规,执行国家和政府有关规定,严格遵守国家电网公司供电服务规范及“三个十条”规定。
7.本规定适用于潢川电业局低压电力客户的新装(包括临时用电)、增容用电业务。
二、业扩报装工作内容
(1)受理客户新装、增容等用电申请,审核有关资料。
(2)组织现场勘查,确定供电方案。
(3)确定电价、电能计量方式、计费方式。
(4)按照规定收取有关费用。
(5)组织设计审查、中间检查及竣工验收。
(6)安装电能计量装置。
(7)签订供用电合同(电费协议),办理接火送电事宜。
(8)建立电费账户。
(9)建立、健全客户用电基础资料档案。
三、工作职责
(一)业务受理:客户到客户服务中心业扩大厅坐席处填写《用电申请表》,客户应提交的资料有:居民身份证复印件、户口复印件、有关上级批准的文件和立项批准文件(个体户提供营业执照复印件)、房屋准建证复印件、特殊客户需提供安全、环保或其他供电企业认为必须提供的证明文件及资料。
(二)现场勘测与供电方案制定:客户服务中心受理客
户的《电用申请表》后,在1个工作日内完成登记初审工作。
转由客户服务中心组织电费管理中心、计量管理中心、用电管理单位参加,3个工作日内完成现场勘测工作。
现场勘测完成后客户服务中心组织制定供电方案(供电方案应在下述时限内答复客户,若不能如期确定供电方案时,应主动向客户说明原因。
自受理之日起,居民客户不超过3个工作日;低压电力客户不超过7 个工作日);参加现场勘查的单位人员在供电方案签字后,上报营销部主任审批。
审批后由客户中心在2个工作日内书面告知客户。
(三)工程优化设计及编制预算:经客户授权后,由客户服务中心组织管理单位按照供电方案在5个工作日内完成工程的优化设计和编制预算工作。
(四)工程施工:由客户邀请有施工资质的施工单位,按工程设计进行施工。
(五)中间检查及隐蔽工程检查:用户提交中间检查申请后,由营销部会同有关单位,根据《安装检修工艺规程》标准实地检查,并及时填写中间检查记录并提出限期处理日期。
施工单位处理完首次提出的全部缺陷后,要及时与营销部及生产技术部联系,并进行二次复检。
经复检发现首次所提出缺陷未有处理时,要详细做好记录。
隐蔽工程检查,应包括电缆沟的施工和电缆头的制作、接地装置和埋设是否符合规范和设计要求,隐蔽工程须有生技人员质检签字。
(六)竣工验收:工程竣工客户向客户中心提出验收申请、竣工报告书及各类资料后,由市场营销部组织生产技术部、安全监察部、管理单位等有关人员,在2个工作日内完成验收工作。
(七)装表送电:验收合格后,计量中心装表接电班人员安装计量装置,计量装置安装结束后,由客户经理负责与客户签订《低压供用电合同》,由营销部、电费管理中心、客户服务中心联合确定用电电价类别,并予以送电。
(八)工程验收结束后,所有资料及工程优化设计图、工程预算书(原件)由客户中心入户、归档。
四、各环节的工作考核
(一)、受理环节
1、服务态度恶劣造成用户不满,引发纠纷没有造成投诉,对业扩员罚款20元;
2、服务态度恶劣造成用户不满,引发纠纷造成县级以下投诉,对业扩员罚款50元;
3、服务态度恶劣造成用户不满,引发纠纷造成县级以上省级以下投诉,对业扩员罚款200元,并待岗学习,经考试合格后上岗;
4、因业扩员服务态度造成恶劣影响,损坏企业声誉的,除经济处罚外,调离该岗位待岗。
5、因业扩员报审材料未按规定时间(自受理之日起不
超过1天)报送至客户服务中心主任处初审,对业扩员罚款20元。
6、因客户经理原因超出供电方案答复时间,对客户经理罚款50元;
7、无其他原因无故拖延,导致流程进度缓慢,未按规定时间完成现场勘测的,但未影响方案答复的,对客户经理罚款50元;
8、现场勘测完成后,因资料填写不全造成流程中止的,对责任方罚款30元;
5、现场勘测完毕后,因客户经理未安排专人及时跟踪供电方案的完成时间,造成业扩报装超时的,对客户经理罚款50元;因未按时完成供电方案,造成业扩报装超时的,对客户服务中心或用电管理单位罚款100元;
6、供电方案答复后,因业扩受理人员造成客户信息不完善,流程中止的,对业扩员罚款50元;
(二)中间检查环节:
1、因业扩员问题,造成客户业扩资料不全、流程中止的,对业扩员罚款30元;
2、因管理单位不服从调度,未进行中间检查,造成客户业扩资料不全、流程中止的,对管理单位罚款100元;
(三)竣工验收环节:
所有参与竣工验收人员均要服从客户经理的协调组织。
因任何人造成客户验收资料不全,业扩流程中止的,对责任
人罚款50元。
(四)合同签订环节:
客户经理务必尽职尽责,联系客户签订供用电合同,如因客户经理原因导致合同无效或漏签,致使业扩流程中止,对客户经理罚款200元。
(五)配发表计及安装:
1、客户经理未能在规定时间内及时下达通知单,超出规定时限,对客户经理罚款50元;
2、计量中心或辖区供电所在接到通知单后,未能在规定时间内完成装表接电工作,对相关责任人罚款50元。
(六)建立客户信息、资料归档环节
1、因业扩员自身原因造成客户信息档案资料不全不能归档的,处罚客户经理20元/项;
2、因相关部门未能提供客户归档资料造成客户信息资料不全、不能归档的,处罚相关责任部门20元/项。
此流程责任分工及考核办法以河南省电力公司《农〔2011〕12号(关于印发《县供电企业业扩报装指导书(试行)》为指导思想,结合我局实际工作情况进行编制。
具体业扩受理时限标准请参考河南省电力公司下发的《县供电企业业扩报装指导书(试行)》;当各部门对该规定部分内容意见有分歧,不能统一时,将依据《信阳供电公司业扩报装工作管理规定》的制度执行。
1、低压业扩流程图。