液压压砖机设计
- 格式:doc
- 大小:939.84 KB
- 文档页数:68
第1章绪论1.1 课题研究背景液压压砖机是陶瓷工业中用于墙地砖压制成形的必不可少的机械设备。
目前我国在实际生产中采用的压砖机类型主要有钢丝缠绕型液压压砖机、开式液压压砖机、闭式液压压砖机等类型,但工作时都普遍存在压砖机变形较大,刚性较差,而压砖机的强度、刚度将直接影响到零件加工精度、压砖机导轨的磨损和模具的寿命等。
因此如何优化压砖机结构,提高压砖机的静态、动态特性,同时又能降低压砖机的结构重量,对于液压压砖机的设计尤为重要。
随着科学技术的发展,压砖机正向大吨位、高精度和高速度发展。
要保证这些大吨位、高精度和压砖机的正常工作,首先应该在设计压力机压砖机时必须保证有足够的强度和刚度,同时考虑工作时的压力机的振动情况。
目前我国压力机压砖机的设计至今大多沿用经验、类比的传统设计方法,设计出的压砖机不仅性能差,结构笨重,速度、精度提不高,而且设计周期长,制造成本高,更新换代慢,国产高档次的压力机领与国外压力机相比存在很大的差距。
随着中国加入W'TO,中国的制造企业的形势将变得更加严峻,并面临更为强大的竞争对手,为此,中国的压力机制造企业必须改变原有的传统设计方法,以先进的设计制造手段作为技术支撑,来提高我国压力机的设计与制造水平,在新的市场环境中积极参与竞争。
随着CAD/CAM/CAE技术的日益普及和应用,有限元方法等现代结构分析方法己为工程技术设计人员广为认识和发展,在压砖机设计中得到广泛的应用,并取得了显著的技术经济效益。
1.2 国内外全自动液压压砖机研究现状与发展趋势1.2.1国外全自动液压压砖机的发展世界各国生产陶瓷砖除了塑性法、注浆法成型坯体之外,只要是采用颗粒状粉料压力成型工艺的基本上都是走过手工锤打→半机械化的摩擦压力锤→机械式压力机→摩擦—液压机成型→全自动液压机成型的道路。
因此,当今各地企业选用的自动液压压砖机其实是实践经验总结的应用,是目前最普遍最先进的方法,但不是唯一的方法。
摘要陶瓷液压压砖机是现代陶瓷生产线的核心关键设备,是机、电、液、气一体化的高技术专用设备。
机架是全自动液压压砖机的关键部分,也是主要的受力部分,其刚性和强度在很大的程度上影响了压砖机的的左寿命和压砖的质量。
本设计主要设计全自动液压压机的设计和其三维模型的建立,选择上横梁进行有限元分析。
关键词:3800吨全自动液压压砖机立柱横梁三维模型有限元ABSTRACTHydraulic brick press ceramic production lines of modern ceramic core of key equipment is the machine, electricity, liquid, gas integration of high-tech equipment. Automatic Hydraulic Press Rack is a key part, is also part of the main force, the stiffness and strength of a large extent on the impact of the press and the pressure of the left blocks of life quality. The main of this design to design of automatic hydraulic press design and its three-dimensional model, the choice of the finite element analysis of beams.KEYWORDS:THE DESIGN OF 3800T COMPLETEY AUTOMATIC Column Beams Three-dimensional model Finite element目录1引言 (1)1.1 全自动液压压砖机的简介 (1)1.2全自动液压压砖机在国内外的生产状况及发展趋势 (1)1.3 CAD/CAE在设计中的应用 (2)1.4 本设计研究的内容和意义 (3)2 设计原理 (5)2.1 液压压砖机工作原理 (5)2.2 液压压砖机主要特点 (5)3 总体方案的论证和选择 (6)3.1 压制油缸的选择 (6)3.2 机架结构形式的选择 (8)4 压砖机各主要零部件的设计 (11)4.1 各零件的结构设计 (13)4.2 各主要零部件的初步设计计算 (13)5 压砖机各主要零件的详细设计及用PROE建立三维模型 (25)5.1活动横梁的详细设计及三维模型的绘制 (25)5.2 上横梁的详细设计和三维模型的绘制 (27)5.3 下横梁(工作台)的详细设计和三维模型绘制 (29)5.4 立柱的详细设计和三维模型绘制 (30)5.5 套筒的详细设计和三维模型 (30)5.6 螺母的设计及三维模型绘制 (31)6 上横梁的有限元分析 (32)7 经济分析 (37)7.1市场预测(含同类项目的国内外市场情况) (37)7.2本项目的市场竞争优势、风险及市场策略 (37)7.3 经济社会效益分析 (38)7.4 推广应用及产业化分析 (38)8 最终设计结果……………………………………………… 39 9设计小结 (41)致谢 (42)参考文献 (43)1 引言1.1全自动液压压砖机的简介陶瓷液压压砖机(以下简称压机)是现代陶瓷生产线的核心关键设备,是机、电、液、气一体化的高技术专用设备。
YP4280型液压压砖机油路分析【摘要】本论文主要阐述了采用功率键合图理论作为建模方法,建立了YP4280型全自动液压压砖机压制过程的功率键合图模型,并把功率键合图模型转化成为数学模型,,得出系统压制部分活塞运动速度和液压缸压力的动态特性曲线,为全自动液压压砖机液压系统设计和参数优化提供了依据。
关键词:全自动液压压砖机,动态模型,动态仿真,功率键合Abstract: This paper described the use of power bond graph theory as a modeling method, a hydraulic press YP4280 automatic suppression of the power bond graph model, and the power bond graph model into a mathematical model, using MATLAB6 .0 A computer simulation system to suppress that part of piston speed and pressure of hydraulic cylinders to the dynamic nature of the automatic hydraulic press hydraulic system design and optimization of parameters provided a basis.Key words:Automatic hydraulic press, dynamic model, dynamic simulation, power bond目录1引言 (3) (3) (4) (5)2 YP4280型液压压砖机油路分析 (6)全自动液压压砖机 (6) (6) (7) (8) (9) (11) (12)3 液压系统数值仿真 (20)仿真软件简介 (20)建立全自动液压压砖机液压系统的动态模型的注意事项 (21) (21)MATLAB图形用户界面简介 (21)MATLAB仿真图形用户界面的实现 (21) (24)结束语 (30)谢辞 (31)文献 (32)1 引言全自动液压压砖机主要用于陶瓷墙地砖的压制成形,是陶瓷墙地砖生产线中集机、电、液一体化的关键机械设备。
本科毕业设计(论文)开题报告课题名称:3800T液压压砖机系统设计学院(系):机械工程学院年级专业:08级机电控制学生姓名:指导教师:完成日期:2012/3/13一、综述本课题国内外研究动态,说明选题的依据和意义我国每一年所耗用的粘土砖类墙材要毁掉上万亩公顷的良田,且烧制粘土砖能耗及其每一年采暖煤耗占全国能耗量的20%以上,由此可见,粘土类墙材的生产严峻破坏生态、污染环境、浪费资源和能源。
所以,国家提出要大力进展节能、节地、利废的保温隔热新型墙体材料,慢慢代替粘土实心砖的政策。
这是提高资源利用率、改善环境、增进循环经济进展的重要途径。
按照国家构建节约型社会、进展循环经济的要求,各地纷纷加速步伐,开展综合利废工程,推动墙材革新工作。
专门是加速进展以粉煤灰、煤矸石、建筑渣土、冶金和化工废渣等固体废弃物为原料的新型墙体材料[1]。
最近几年来国家将粉煤灰的治理和利用提到了显著位置,各地相关单位也纷纷增强对于粉煤灰综合利用技术的研究和开发,并取得了必然的成效。
利用粉煤灰制作蒸压砖不仅掺灰量大,而且成品质量高,符合利废、节土、节能、资源综合利用和保护环境等主要特征,是治理环境、进展循环经济的重要举措。
作为蒸压粉煤灰砖生产的关键设备,液压压砖机有以下长处①压砖机采用液压传动对砖坯施加静压力,工作平稳,有利于坯体压制成形;②采用液压传动可超级方便地实现对压制力、速度、时刻的调节控制,并维持稳固,使压机动作专门好地符合工艺要求;③容易实现压机的大型化和自动化;④坯体成形好,强度高[2]。
目前国内已掌握现代自动液压压砖机的设计和制造技术,具有设计、制造生产各类结构型式和各类吨位压机的能力和经验。
制造出的压机在技术性能上达到国外同类压机90年代初期水平,具有较好的靠得住性,可替代相同吨位的入口压机上线生产。
而且国产压机在价钱上大大低于同类压机的价钱,而且成品质量高,符合利废、节土、节能、资源综合利用和保护环境等主要特征,是治理环境、进展循环经济的重要举措。
压砖机毕业设计压砖机毕业设计毕业设计是每个大学生都要面对的重要任务,它是对所学知识的综合运用和实践能力的检验。
在我即将毕业的大四,我选择了压砖机作为我的毕业设计主题。
压砖机是一种常见的建筑设备,它能将混合材料压制成砖块,用于建筑施工。
然而,目前市面上的压砖机存在一些问题,比如生产效率低、操作复杂等。
因此,我希望通过我的毕业设计,改进现有的压砖机,提高其生产效率和操作便捷性。
首先,我进行了市场调研,了解了目前市场上的压砖机的主要特点和存在的问题。
通过与建筑公司和施工人员的交流,我发现他们对于压砖机的需求主要集中在两个方面:生产效率和操作便捷性。
因此,我确定了改进方向。
接下来,我开始进行设计。
首先,我对现有的压砖机进行了分析,找出了其中的瓶颈和不足之处。
然后,我结合市场需求和技术限制,提出了一种新型的压砖机设计方案。
新型压砖机采用了先进的液压系统和自动化控制技术。
通过引入液压系统,可以提高压砖机的生产效率和稳定性。
同时,自动化控制技术可以减少操作人员的工作量,提高操作便捷性。
在设计过程中,我遇到了很多挑战。
比如,如何保证压砖机的压力和温度控制精确,如何设计合理的结构以提高生产效率等等。
为了解决这些问题,我进行了大量的实验和模拟仿真,最终找到了最佳的解决方案。
在设计完成后,我开始进行实验验证。
通过在实际建筑工地上使用新型压砖机进行试验,我发现它的生产效率确实有所提高,并且操作也更加便捷。
这让我对我的毕业设计充满了信心。
除了技术方面的改进,我还考虑到了环保因素。
在设计中,我选择了可再生材料作为砖块的原料,并且对废弃物的处理进行了优化。
这样不仅可以减少对自然资源的消耗,还可以减少对环境的污染。
通过这次毕业设计,我不仅学到了很多专业知识和技能,还锻炼了自己的动手能力和解决问题的能力。
同时,我也深刻体会到了工程设计的复杂性和挑战性。
在未来,我希望能够继续从事相关领域的研究和工作,为建筑行业的发展做出自己的贡献。
一.设计液压系统方案和拟定液压系统图二.错误!未找到引用源。
/错误!未找到引用源。
三.错误!未找到引用源。
/错误!未找到引用源。
(一)设计液压系统方案该系统是固定式机械,滑台速度较低,工作负载变化较小,采用节流调速方式和开式循环为宜。
现采用出油路节油调速回路,为解决去掉压块液压杆突然向前冲问题,回油路上设置背压阀。
采用大功率的齿轮泵供油的油源方案。
(二)拟定液压系统图根据设计要求,工作过程为滑块快速下行→滑块慢速下行→保压→滑块慢速回程→滑块快速回程→推拉缸推出→推拉缸拉回→循环结束。
(三)选择基本回路由于存在负载制动过程,故需要设置平衡及制动回路,同时必须具有快速运动、换向、速度换接以及调压、卸荷等回路。
1、选择快速运动和换向回路系统中采用节油调速回路以后,不论采用何种油源形势都必须有单独的油路直接通向液压缸两腔,以实现快速运动。
2、选择速度换向回路从表1-5可以看出,当液压杆从快进转为工进时,输入液缸的流量由568L/min降至5L/min,液压杆的速度变化较大,可选用行程阀来控制速度的换接,以减小液压冲击。
当液压缸由工进转为快退时,回路中通过的流量很大,进油路中通过286L/min,回油路中通过576 L/min。
为了保证换向平稳起见,宜采用换向时间可调的电液换向阀式换接回路。
3、选择调压和卸荷回路油源中有溢流阀,调定系统工作压力,因此调压问题由油源解决,无需另设回路。
用压力继电器控制油液的压力,保压时用蓄能器保压,回程时用节流阀进行快慢速的调节,并引用必要的卸荷装置和控制行程的行程开关。
四. 确定执行元件主要参数(一)主液压缸负载及主液压缸的确定压块缸承受的力为1500KN , 最大工作压力20MPaυ快=60 mm/s υ工=20 mm/s υ退=40 mm/s1、主缸承受的力为1500KN ,最大工作压力20Mp 鉴于液压缸要求快进、快退、这里的液压缸可选单活塞杆式的并在快进时做差动连接。
全自动墙体砖压机机械结构及液压系统设计Design of Mechanical Structure and Hydraulic System of Automatic Hydraulic Brick Press摘要全自动液压砖压机作为压制力加工的重要设备,已经成为工业生产必不可少的装备之一。
大型砖压机由于其自身结构和承载方式的特征,容易因刚度、机械强度不足和共振而发生机身损坏,这使得结构分析与优化成为了大型全自动液压砖压机设计的一个重要内容。
本课题采用传统理论方法对全自动液压砖压机机身进行结构设计、计算和强度校核,采用CAD 设计软件及其他三维软件对上横梁、底座、上活动梁、下活动梁、主液压缸、立柱、总装图进行了工程绘图,在参考某公司生产的四梁四柱液压墙体砖液压机液压系统以及查阅大量关于液压系统设计的文献后,确定全自动液压砖压机的设计方案,并对其进行了可行性分析,最后对整个设计进行系统分析,得出整个设计切实可行。
关键词:全自动液压砖压机;立柱;横梁AbstractAutomatic hydraulic brick press as an important pressure processing equipment, industrial production in particular has become essential equipment ceramic industry. Large automatic hydraulic brick press, because of its structure and the bearer of features, easy due to mechanical strength, stiffness and lack of resonance failure occurs, which makes the structural analysis and optimization has become a large-scale automatic hydraulic brick press an important element of the design.This topic using the traditional theory of automatic hydraulic brick wall presses against the fuselage structure design, calculation, strength check, using AUTO CAD design software on the upper beam, base, on the beams, under the beams, master cylinder, column, the assembly diagram of the engineering drawings, in reference to a company produces four column hydraulic brick wall beam hydraulic machine hydraulic system and access to a lot of books about the design of the hydraulic system after determining automatic digital control system design, drawing hydraulic system diagram shows the electrical system of the job description, and its feasibility analysis, and finally the entire design system analysis, the entire design is feasible.Key word: Automatic hydraulic brick press; Column; Beams目录摘要 (I)Abstract (II)1绪论 (1)全自动液压砖压机的简介 (1)全自动液压砖压机在国内外的生产状况及发展趋势 (2)2 设计原理 (4)液压砖压机工作原理 (4)液压砖压机主要特点 (5)3 总体方案的论证和选择 (5)压制油缸的选择 (5)机架结构形式的选择 (8)4 砖压机各主要零部件的设计 (10)各零件的结构设计 (10)各主要零部件的初步设计计算 (12)5 砖压机各主要零件的详细设计及三维模型 (23)活动横梁的详细设计及三维模型的绘制 (23)上横梁的详细设计和三维模型的绘制 (24)下横梁(工作台)的详细设计和三维模型绘制 (26)立柱的详细设计和三维模型绘制 (26)套筒的详细设计和三维模型绘制 (27)螺母的设计及三维模型绘制 (28)最终设计结果 (29)总结 (31)致谢 (32)参考文献 (33)附录 (34)1绪论全自动液压砖压机的简介全自动液压砖压机(以下简称砖压机)是现代墙体砖生产线的核心关键设备,是集机、电、液、气一体化的高技术专用设备。
毕业设计任务书课题:全自动墙体砖压机机械结构及液压系统设计专业学生姓名班级学号指导教师专业系主任发放日期新型墙体材料逐步替代传统墙体材料走进个建筑部门,而生产墙体材料的机械往往都是通过人工完成,费时费力。
本课题基于以上目的提出设计全自动墙体砖压机,设计一台全自动墙体砖压机,该机械属机电一体化设备,适用于生产墙体实心砖砌块、地砖、各类型墙体砌块、劈离砌块、路缘石、护坡块、水工砌块及各类特殊的薄壁混凝土砌块。
由于该机控制系统采用了先进的电气、液压与机械紧密结合,动作程序互锁、监控严格的程序控制系统,所以具有自动化程度高、生产能力强、操作简单可靠和维修方便等特点。
1. 完成整个机器的的结构设计和液压装置的设计,完成相关参数的计算;2. 绘制液压传动系统原理图和机器设计装配图;3.机器的全部零件图;二、设计依据1. 课题来源:生产实际;2. 产品名称:全自动墙体砖压机;3. 批量:一台;4. 机器的设计定位精度±0.1mm;可加工砖块尺寸:多种;加工速度:10块/分;5.工作环境-10 o C~-50 o C;6. 液压部分的设计按相关国家标准进行设计。
1. 撰写开题报告;2. 查阅文献资料10篇以上,并有不少于3000汉字的外文资料翻译;3. 到相关单位进行毕业实习,撰写不少于3000字的实习报告;4. 设计的机器能够满足生产规划要求,机器设备安全、稳定,液压动作装置要求性能稳定,控制方便,能按照要求实现自动控制;5. 机械、电气设计图样的图纸总量折合成A0幅面在4张以上,图纸绘制应依据国家标准,需用计算机进行绘图;6. 编写毕业设计说明书,说明书应按相关要求进行编写。
四、毕业设计物化成果的具体内容及要求1、毕业设计说明书 1 份按教务处毕业设计说明书格式规范统一编排、打印,字数不少于1万字。
2、设计图样1)机器的机械结构装配图 1 张2)机器压入装置部装图 1 张3)机器部分零件图不少于7张4)液压原理图 1 张4、外文资料翻译(英译中)要求1)外文翻译材料中文字数不少于3000字;2)内容必须与毕业设计课题相关;3)所选外文资料应是近5年的文章,并标明文章出处。
创新与实践TECHNOLOGYANDMARKETVol.27,No.1,2020全自动液压制砖机配料系统结构设计朱汉涛1,万甲尚2,宋臖颐2,沈 越2,吴林峰2(1.郑州三和水工机械有限公司,河南郑州450100;2.华北水利水电大学机械学院,河南郑州450045)摘 要:我国粉煤灰年产品在世界畏惧第一,未来会持续增长。
对粉煤灰的有效利用也是急需解决的问题之一。
三梁四柱式液压粉煤灰制砖机的应用,正是在这一研究背景下发展起来的。
其中配料系统也是保证粉煤灰砖性能之一。
配料系统由3个罐子和1个支架组成,3个罐子分别用来装粉煤灰、水泥和水,由PLC控制系统操控完成自动加料、搅拌和输送,实现全自动控制,提高了效率。
关键词:全自动液压制砖机;配料系统;结构设计doi:10.3969/j.issn.1006-8554.2020.01.015 研究课题的背景及意义截止2017年底,我国粉煤灰产量达到6.86亿t,同比增长4.7%,产量高居世界第一,未来仍会保持增长趋势[1]。
相应的涌现出一批专业化粉煤灰综合利用企业,全自动液压制砖机就是该种背景下发展起来的,其中一种下压(自下向上)框架液压式制砖机得到广泛应用。
该制砖机工作装置是三梁四柱框架式结构,利用液压系统进行控制,配料系统由PLC系统控制,可以实现自动配比物料,搅拌混合,运输传送等多项生产过程,实现年产3.6亿块砖粉煤灰砖[2],文献[2]对工作装置进行了详细的设计,但是对配料系统缺少设计分析。
而配料系统的结构直接关系到材料的配重精度及配重效果,实现全自动的重要条件之一。
全自动液压制砖机配料系统结构设计2.1 结构方案设计配料系统结构设计的目的是使在下料过程中能够使物料进行稳定的传送,保证传输过程的高效有序,同时对物料进行简单一次分配,避免不同物料的混杂造成配料精度下降,为后序精确称量不同物料带来方便,结构设计采用3个物料罐和1个支架(3个支腿)组成(如图1所示)。
全自动墙体砖压机机械结构及液压系统设计毕业论文全自动墙体砖压机机械结构及液压系统设计Design of Mechanical Structure and Hydraulic System of Automatic Hydraulic Brick Press毕业设计(论文)原创性声明和使用授权说明原创性声明本人郑重承诺:所呈交的毕业设计(论文),是我个人在指导教师的指导下进行的研究工作及取得的成果。
尽我所知,除文中特别加以标注和致谢的地方外,不包含其他人或组织已经发表或公布过的研究成果,也不包含我为获得及其它教育机构的学位或学历而使用过的材料。
对本研究提供过帮助和做出过贡献的个人或集体,均已在文中作了明确的说明并表示了谢意。
作者签名:日期:指导教师签名:日期:使用授权说明本人完全了解大学关于收集、保存、使用毕业设计(论文)的规定,即:按照学校要求提交毕业设计(论文)的印刷本和电子版本;学校有权保存毕业设计(论文)的印刷本和电子版,并提供目录检索与阅览服务;学校可以采用影印、缩印、数字化或其它复制手段保存论文;在不以赢利为目的前提下,学校可以公布论文的部分或全部内容。
作者签名:日期:学位论文原创性声明本人郑重声明:所呈交的论文是本人在导师的指导下独立进行研究所取得的研究成果。
除了文中特别加以标注引用的内容外,本论文不包含任何其他个人或集体已经发表或撰写的成果作品。
对本文的研究做出重要贡献的个人和集体,均已在文中以明确方式标明。
本人完全意识到本声明的法律后果由本人承担。
作者签名:日期:年月日学位论文版权使用授权书本学位论文作者完全了解学校有关保留、使用学位论文的规定,同意学校保留并向国家有关部门或机构送交论文的复印件和电子版,允许论文被查阅和借阅。
本人授权大学可以将本学位论文的全部或部分内容编入有关数据库进行检索,可以采用影印、缩印或扫描等复制手段保存和汇编本学位论文。
涉密论文按学校规定处理。
作者签名:日期:年月日导师签名:日期:年月日注意事项1.设计(论文)的内容包括:1)封面(按教务处制定的标准封面格式制作)2)原创性声明3)中文摘要(300字左右)、关键词4)外文摘要、关键词5)目次页(附件不统一编入)6)论文主体部分:引言(或绪论)、正文、结论7)参考文献8)致谢9)附录(对论文支持必要时)2.论文字数要求:理工类设计(论文)正文字数不少于1万字(不包括图纸、程序清单等),文科类论文正文字数不少于1.2万字。
液压压砖机设计1234摘要国产压砖机的技术参数、技术性能等己达到或部分超过国外先进压砖机的水平,但液压系统的设计主要借助于经验,而理论上的研究工作较少。
因此,对自动压砖机的液压系统理论基础仅进行研究,为改进、优化液压系统,提高压制次数,缩短循环时间,提升压砖机的产能提供理论支持有一定的积极意义。
本文主要任务就是了解液压压砖机的整体结构,对液压机本体结构的主要部件进行强度核算,保证机器的运行安全。
同时根据压力和流量这两个液压系统的主要参数来选择液压元件、辅件和原动机的规格。
最后对液压机的技术性能进行估算,以便从几种设计方案中比较出最佳方案,或判断其设计质量。
本文中进行了:系统压力损失计算,系统效率计算,系统发热与温升计算,液压冲击计算等。
关键词:压砖机;本体结构;优化设计- -AbstractThe design and manufacturing level of hydraulic automation tilepress has taken remarkable achievement not only by introduction, duplication and digestion of oversea advanced equipment, but also by independent manufacturing of hydraulic automation tile press with knowledge authorization. Although the technological parameters and functions of domestic hydraulic automation tile press has been gained or exceeded partly oversea advanced technological level of hydraulic automation tile press, design on the hydraulic system is based on working experience with less theoretic research. Therefore, it ispositive to do theoretic base research on hydraulic system to improve, optimize hydraulic system, shorten cycle time and increase production. Learn the whole construction of the hydraulic jewel press machine, and figure up the strength of the main components to ensure its safe running. Pressure and flow capacity are the main parameter of hydraulic system, according to which we can calculate and choose the specifications of elements, auxiliaries and the prime motor. And last,estimate thetechnical data of hydraulic press to cull a best one from the several designed plans, or to judge its quality. This paper contains:calculations of system pressure, system efficiency, system heat emitting and temperature raising, hydraulic shock and so on.:brick press noumenon configuration optimum design key words- I -目录1 绪论…………………………………………………………………………………………..1 1.1液压压砖机的现状与发展趋势…………………………………………………………..1 1.1.1国内液压压砖机的现状与发展趋势………………………………………………….1 1.1.2国外液压压砖机的现状与发展趋势………………………………………………….2 2 设计计算的内容和步骤……………………………………………………………………..4 3 液压机本体结构及设计计算………………………………………………………………..5 3.1液压压砖机液压系统的组成及功能……………………………………………………..5 3.2液压压砖机的液压回路.............................................................................5 3.3本体结构的选择.. (5)3.4立柱的强度计算......................................................................................6 3.5横粱的强度与刚度计算.............................................................................7 4 确定液压系统的主要参数.............................................................................11 4.1 初选系统压力........................................................................................11 4.2 计算液压缸主要尺寸及其选择. (11)4.3 计算液压马达排量..................................................................................15 4.4 计算液压缸或液压马达流量......................................................................16 4.4.1液压缸的最大流量. (16)4.4.2 液压马达的最大流量…………………………………………………………………16 4.5 液压马达的选用………………………………………………………………………….17 5 拟订液压系统图……………………………………………………………………………..185.1 确定和选择基本回路...............................................................................18 5.2 调速方式的选择.....................................................................................18 5.3 油路循环形式的选择. (19)5.4 需要综合考虑的其他问题……………………………………………………………….19 6 液压元件的选用……………………………………………………………………………...216.1 液压泵的选择 (21)6.1.1 确定液压泵的工作压力.........................................................................23 6.1.2 确定液压泵的流量. (23)- -6.1.3 选择液压泵的规格...............................................................................24 6.1.4 确定驱动液压泵的功率.........................................................................24 6.2 控制阀的选择. (26)6.2.1 压力控制阀的选择原则.........................................................................26 6.2.2 流量控制阀的选择...............................................................................26 6.2.3 方向控制阀的选择...............................................................................26 6.3 蓄能器的选择. (28)6.4 管道种类的选择.....................................................................................28 6.4.1 管道内径的确定. (29)6.4.2管道壁厚的确定...................................................................................30 6.4.3 管接头的选择.....................................................................................31 6.5确定油箱容量.........................................................................................31 6.6 过滤器的选用. (32)6.7 液压油的选用........................................................................................33 7 液压系统性能估算 (35)7.1 系统压力损失计算...................................................................................35 7.2 系统效率估算.........................................................................................36 7.3 液压冲击估算.........................................................................................37 8 压制油缸优化设计.......................................................................................39 8.1前言 (3)9 8.2单层厚壁油缸的应力和应变分析………………………………………………………...39 8.3薄壁油缸的应力和应变分析……………………………………………………………...41 8.3.1油缸压力为零时,薄壁油缸的应力和应变…………………………………………..42 8.3.2油缸应力为P时,薄壁油缸的应力和应变 (43)8.4薄壁油缸的优化设计……………………………………………………………………...44 8.4.1优化目标的提出………………………………………………………………………..44 8.5总结 (4)5结论……………………………………………………………………………………….... ....46 参考文献 (48)附录 (49)- I -绪论全自动液压压砖机是集机、电、液、气、计算机技术和陶瓷工艺技术高度一体化的高科技专用设备,也是当代世界墙地砖生产线上最关键的装备。
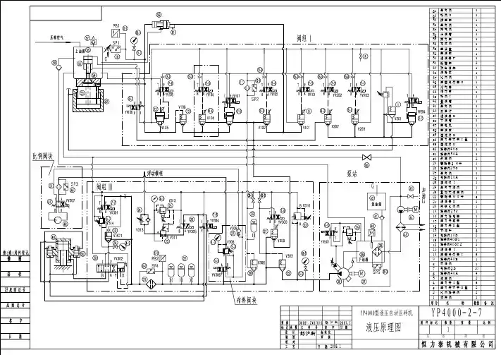
液压压砖机设计原理郑州德亿重工液压压砖机是根据帕斯卡原理制成,是一种利用液体压力能来传递能量的机器。
液压压砖机一般由本体(主机)、操纵系统及泵站三大部分组成,泵站为动力源,供给液压压砖机各执行机构及控制机构以高压工作液体。
操纵系统属于控制机构,它通过控制工作液体的流向来使各执行机构按照工艺要求完成应有的动作。
本体为液压压砖机的执行机构。
最常见的液压压砖机本体结构型式如图1一1 所示,它由上横梁3 、下横梁5 、四个立柱4和十六个内外螺母组成一个封闭框架,框架承受全部工作载荷。
工作缸1 固定在上横梁3上,工作缸内装有工作柱塞2,与活动横梁6相连接。
活动横梁以四根立桂为导向,在上、下横梁之间往复运动。
活动横梁下面固定有上砧11,而下砧12则固定于下横梁上的工作台上。
当高压液体进入工作缸后,对柱塞产生很大的压力,推动柱塞、活动横梁及上砧向下运动,使工件在上、下砧间产生塑性变形。
上横梁的两侧还固定有回程缸7,当高压液体进入回程缸时,推动回程柱塞8向上,通过顶部小横梁9及拉杆10,带动活动横梁实现回程运动。
此时,工作缸应通低压。
液压压砖机操纵系统的示意图如图1一2。
液压压砖机的工作循环一般包括停止、充液行程、工作行程及回程,现分述如下。
1)充液行程操纵手把由“停止”位置移到“充液位置,分配器摇杆轴逆时针方向转动(左视),回程缸排水阀2打开,活动横梁靠自重下降,回程缸中液体排入充液罐或水泵站的水箱。
此时工作缸内液体压力下降,在工作缸和充液罐中液体压力差的作用下,充液阀自动打开,充液罐内的低压液体大量流入工作缸内,实现动粱空程向下的充液行程。
动梁下行到上砧接触工件时,动梁运动停止,工作缸和充液罐中液体压力差消失,充液阀在弹簧作用下自动关闭。
为使充液行程平稳,在接近充液行程终点时,应降低排水阀2的开启高度,使动梁减速,以减少撞击与振动。
2 )工作行程充液行程结束后,充液阀应完全关闭,回程缸仍通低压。
操纵手把被移到“工作行程”位置,摇杆轴继续作逆时针转动,工作缸进水阀3打开,高压液体经充液阀腔进入工作缸,作用于柱塞上,并通过动梁对工件进行压力加工。
图书分类号:密级:摘要国产压砖机的技术参数、技术性能等己达到或部分超过国外先进压砖机的水平,但液压系统的设计主要借助于经验,而理论上的研究工作较少。
因此,对自动压砖机的液压系统理论基础仅进行研究,为改进、优化液压系统,提高压制次数,缩短循环时间,提升压砖机的产能提供理论支持有一定的积极意义。
本文主要任务就是了解液压压砖机的整体结构,对液压机本体结构的主要部件进行强度核算,保证机器的运行安全。
同时根据压力和流量这两个液压系统的主要参数来选择液压元件、辅件和原动机的规格。
最后对液压机的技术性能进行估算,以便从几种设计方案中比较出最佳方案,或判断其设计质量。
本文中进行了:系统压力损失计算,系统效率计算,系统发热与温升计算,液压冲击计算等。
关键词:压砖机;本体结构;优化设计AbstractThe design and manufacturing level of hydraulic automation tile press has taken remarkable achievement not only by introduction, duplication and digestion of oversea advanced equipment, but also by independent manufacturing of hydraulic automation tile press with knowledge authorization. Although the technological parameters and functions of domestic hydraulic automation tile press has been gained or exceeded partly oversea advanced technological level of hydraulic automation tile press, design on the hydraulic system is based on working experience with less theoretic research. Therefore, it is positive to do theoretic base research on hydraulic system to improve, optimize hydraulic system, shorten cycle time and increase production. Learn the whole construction of the hydraulic jewel press machine, and figure up the strength of the main components to ensure its safe running. Pressure and flow capacity are the main parameter of hydraulic system, according to which we can calculate and choose the specifications of elements, auxiliaries and the prime motor. And last,estimate the technical data of hydraulic press to cull a best one from the several designed plans, or to judge its quality. This paper contains: calculations of system pressure, system efficiency, system heat emitting and temperature raising, hydraulic shock and so on.key words:brick press noumenon configuration optimum design目录1 绪论 (1)1.1液压压砖机的现状与发展趋势 (1)1.1.1国内液压压砖机的现状与发展趋势 (1)1.1.2国外液压压砖机的现状与发展趋势 (2)2 设计计算的内容和步骤 (4)3 液压机本体结构及设计计算 (5)3.1液压压砖机液压系统的组成及功能 (5)3.2液压压砖机的液压回路 (5)3.3本体结构的选择 (5)3.4立柱的强度计算 (6)3.5横粱的强度与刚度计算 (7)4 确定液压系统的主要参数 (11)4.1 初选系统压力 (11)4.2 计算液压缸主要尺寸及其选择 (11)4.3 计算液压马达排量 (15)4.4 计算液压缸或液压马达流量 (16)4.4.1液压缸的最大流量 (16)4.4.2 液压马达的最大流量 (16)4.5 液压马达的选用 (17)5 拟订液压系统图 (18)5.1 确定和选择基本回路 (18)5.2 调速方式的选择 (18)5.3 油路循环形式的选择 (19)5.4 需要综合考虑的其他问题 (19)6 液压元件的选用 (21)6.1 液压泵的选择 (21)6.1.1 确定液压泵的工作压力 (23)6.1.2 确定液压泵的流量 (23)6.1.3 选择液压泵的规格 (24)6.1.4 确定驱动液压泵的功率 (24)6.2 控制阀的选择 (26)6.2.1 压力控制阀的选择原则 (26)6.2.2 流量控制阀的选择 (26)6.2.3 方向控制阀的选择 (26)6.3 蓄能器的选择 (28)6.4 管道种类的选择 (28)6.4.1 管道内径的确定 (29)6.4.2管道壁厚的确定 (30)6.4.3 管接头的选择 (31)6.5确定油箱容量 (31)6.6 过滤器的选用 (32)6.7 液压油的选用 (33)7 液压系统性能估算 (35)7.1 系统压力损失计算 (35)7.2 系统效率估算 (36)7.3 液压冲击估算 (37)8 压制油缸优化设计 (39)8.1前言 (39)8.2单层厚壁油缸的应力和应变分析 (39)8.3薄壁油缸的应力和应变分析 (41)8.3.1油缸压力为零时,薄壁油缸的应力和应变 (42)8.3.2油缸应力为P时,薄壁油缸的应力和应变 (43)8.4薄壁油缸的优化设计 (44)8.4.1优化目标的提出 (44)8.5总结 (45)结论 (46)致谢 (47)参考文献 (48)附录 (49)附录1 (49)附录2 (58)1 绪论全自动液压压砖机是集机、电、液、气、计算机技术和陶瓷工艺技术高度一体化的高科技专用设备,也是当代世界墙地砖生产线上最关键的装备。
说它专用,主要是出于它的加工原料为含少量水的喷雾干燥颗粒状泥粉料,成形工艺技术是按照特定的升压线实施多次加压及排气,有别于一般的液压力机。
说它关键,主要是在流水线上作业,前面连接着原料加工,后面连接着干燥烧成,压砖机能否正常应对前后的环节的生产,甚至对整条流水线的正常运转都有着重大的意义。
1.1 液压压砖机的现状与发展趋势1.1.1 国内液压压砖机的现状与发展趋势中国现已是世界公认的墙地砖生产大国,有着世界最大的压砖机市场。
但在压砖机上,却一直依赖于进口,其中主要来年自意大利和德国,自国家“七五”计划以来,由国家建材局组织实施的墙地砖技术装备现代化和国产化项目不断取得进步,在自主开发与国外先进技术相结合,引进技术与消化吸收相结合的方针指导下,国产液压压砖机取得了从无到有、从小到大的重大发展和技术进步,填补了国内空白,并且产品还开始出口到东南亚等国。
目前国内己生产出从百吨到万吨等多种规格的液压压砖机,累计达近万台。
国产液压压砖机在主要技术参数、主要技术性能、主机结构、液压系统、电路系统等方面己达到国外先进水平,能在上线生产可靠运行,完全可替代进口相同吨位压砖机。
国内已掌握液压压砖机的设计和制造技术,具有设计、制造各种结构和各种吨位压砖机的能力和经验。
随着压砖机的种类越来越齐全,吨位越来越大,技术越来越成熟,一批批拥有丰富理论知识和实际经验的专业科研队伍逐步形成。
相信在不久以后,在世界的舞台上,中国将会成为压砖机强国,国产压砖机将会起着举足轻重的作用,也必将为社会发展作出重大贡献。
与国外的液压压砖机相比,虽说国产压砖机在主要技术参数、主机结构型式以及液压元件、密封件、电气元件的选用上,它们已无多大区别,但在压砖机的性能、质量、可靠性、工艺水平、外观等方面尚有一定的差距。
要尽快赶上或超过国外液压压砖机的水平,还应该做好几点工作:1)继续研究和完善液压压砖机的主机结构、液压系统、电控部分,使之特点化,国外产品的共同点都是以液压机构为工作机构,引入当代的科技成果,逐步完善,最终走向机电液一体化的高技术装备,但他们又都保持着企业的特点,如在液压油路的设计、控制显示手段、机架结构、布料系统设计等。
因此,行业人士看压砖机,一看就知道是什么压砖机,又都知道是哪个公司生产的压砖机,也能评论这些压砖机的优点与劣势。
2)时刻关注国外液压压砖机的最新技术,及时消化吸收并创新体现在国内的液压压砖机上,使国产液压压砖机能跟随科技进步和市场需求的变化不断改进产品,开发新产品。
国外的压砖机企业紧跟行业终端产品而开发,紧跟社会的新科技不断提高,在这一点上值得国内同行借鉴。
3)成本意识有待提高,在保证液压压砖机的可靠性、先进性和精品的前提下,应注意降低制造成本,使国产液压压砖机价格低于国外液压压砖机,增强市场竞争力。
1.1.2 国外液压压砖机的现状与发展趋势从20世纪70年代至今,国内外墙地砖压制成形机械设备有了很大的发展,取得了长足的进步。
意大利、德国、日本、中国等国家的一些陶瓷机械制造公司不断推出了一大批结构日益完善、生产效率高、自动化程度高的全自动液压压砖机。
这些全自动液压压砖机总的特点是压制力大,主机结构刚度大,压制制度(压力、压制速度、压制时间)灵活可调,各种参数数字显示,压制过程监控,故障跟踪显示,程序存储方便,自动化程度高,高效节能,性能可靠,操作维护简单,并且可以满足不同墙地砖压制成形工艺的要求。
意大利是墙地砖压制成形机械设备主要生产国,有萨克米(Sacmi)、西蒂(SiTi),娜塞提(Nassetti )、唯高(Welko )四家公司。
德国生产全自动液压压砖机的公司有莱斯·布赫(LAEIS BUCHER)公司、道尔斯特(DORST)公司、内奇(Netzsch )公司,但目前国内使用的德国墙地砖成形液压压砖机主要是莱斯.布赫公司制造。