锅炉OFA系统热控系统图 Model (1)
- 格式:pdf
- 大小:101.68 KB
- 文档页数:1
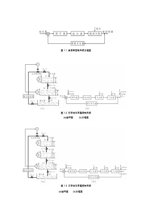
图1.1 单回路控制系统方框图图1.2 双容液位定值控制系统(a)结构图(b)方框图图1.3 三容液位定值控制系统(a)结构图(b)方框图图1.4 锅炉夹套水温定值控制系统(a)结构图(b)方框图图1.5 单闭环流量定值控制系统图1.6 锅炉内胆温度位式控制系统(a)结构图(b)方框图图2.1 串级控制系统方框图R-主参数的给定值;C1-被控的主参数;C2-副参数;f1(t)-作用在主对象上的扰动;f2(t)-作用在副对象上的扰动。
图2.2 水箱液位串级控制系统(a)结构图(b)方框图图2.3 三闭环液位控制系统(a)结构图(b)方框图图2.4 锅炉夹套与内胆温度串级控制系统(a)结构图(b)方框图图2.5 锅炉内胆水温与循环水流量串级控制系统(a)结构图(b)方框图图2.6 盘管出口水温与锅炉内胆水温串级控制系统(a)结构图(b)方框图图2.7 盘管出口水温与热水流量串级控制系统(a)结构图(b)方框图图2.8 下水箱液位与进水流量串级控制系统(a)结构图(b)方框图(a)(b)图3.1 (1)管式加热炉温度流量串级控制系统(燃油流量Q为副参数)(a)方框图(b) 结构图D1:原料油流量,初始温度表,D2:燃油压力(流量),D3:喷油蒸汽压力,配风,炉膛漏风,环境温度.燃油成分等(2)管式加热炉温度压力串级控制系统(燃料压力为副参数)(3)管式加热炉温度串级控制系统(炉膛温度T1为副参数)图3.2 加热炉三变量控制系统图3.3 脱硫加热器流量比值控制系统图3.4 换热器温度串级控制系统(a)出口温度-加热蒸汽流量串级控制(b) 出口温度-加热蒸汽压力串级控制图3.5 换热器温度前馈-比值控制系统图3.6 反应器温度串级控制系统Welcome To Download !!!欢迎您的下载,资料仅供参考!。
贵州金久水泥有限公司4000t/d熟料水泥生产线建设工程耐火材料砌筑工程总承包技术协议批准:审核:编制:贵州金久水泥有限公司二〇〇九年六月目录1总则 (1)2工程范围 (1)3技术标准及供货清单 (3)4技术要求 (14)5耐火材料施工和安装 (17)6安全施工管理 (19)7标准和规范 (20)8技术资料 (20)9售后服务 (20)10质量等级: (21)11附则 (21)12承诺函 (21)1总则1.1本技术协议适用于贵州金久水泥有限公司4000t/d熟料水泥生产线建设工程。
1.2本技术协议包括全线耐火材料的供货及安装和试验等方面的技术要求。
1.3本技术协议所提出的仅是最低限度的技术要求,并未对一切技术细节作出规定,也未充分引述有关标准和规范的条文。
乙方应保证提供符合国家有关安全、环保等强制规范要求和现行中国或国际通用标准的优质产品。
1.4乙方对耐火材料及附属材料负有全责,即包括分包(或采购)的产品。
凡在乙方供货范围之内的外购件或外购设备,整体性能由乙方负责(设计年限内终身保修)。
1.5乙方提供的设备及零部件应是全新的、工艺和技术先进的,并经过实践已证明是完全成熟可靠的产品。
1.6在签订合同之后,到乙方开始制造之日的这段时间内,甲方有权提出因参数、规范、标准和规程发生变化而产生的一些补充修改要求,乙方应遵守这个要求,具体款项内容由甲乙双方共同商定,不增加制造成本时,则乙方不应提出商务修改要求。
1.7本技术协议经双方共同确认和签字后作为订货合同的技术附件,与订货合同正文具有同等效力。
1.9合同中同一参数出现不一致时,将按照满足工程质量及有利于甲方要求的原则修改确定。
1.10所有计量单位应采用国际单位制。
1.11合同执行过程中的一切图纸、技术文件、设备信函等必须使用中文,如果乙方提供的文件中使用另一种文字,则需有中文译本,且在这种情况下,解释以中文为准。
1.12所有与本工程有关的技术资料仅用于乙方提供合同设备,未经甲方允许,乙方不得向第三方提供任何与本工程和本合同设备有关的资料或信息。
目录《过程控制》课程设计指导书 (3)摘要 (4)一、工业锅炉的工作过程 (5)1.1锅炉简介 (5)1.2为锅炉结构和工艺流程示意图 (5)二、锅炉燃烧的控制要求 (6)2.1锅炉燃烧过程的任务、被控变量和操纵变量 (6)三、燃烧控制基本控制方案 (7)3.1基本控制方案一: (7)3.1.1串级控制 (7)3.1.2反作用及控制阀的开闭形式选择 (10)3.2基本控制方案二: (10)3.2.1燃烧过程中烟气氧含量闭环控制 (10)3.2.2锅炉的热效率 (10)3.2.3反作用及控制阀的开闭形式选择 (13)3.3上述两方案的有缺点 (14)3.4控制系统参数整定 (14)四、炉膛的负压控制及安全连锁控制系统 (16)4.1炉膛负压控制 (16)4.2 安全连锁控制系统 (17)4.2.1防止回火的连锁控制系统 (17)4.2.2防止脱火的选择控制系统 (17)4.2.3将防止回火和脱火的系统组合 (18)五、控制系统单元元件的选择 (19)5.1蒸汽压力变送器选择 (19)5.2 燃料流量变送器的选用 (20)总结 (21)参考文献 (21)《过程控制》课程设计指导书一、课程设计的目的和作用本设计是学习完前续课程之后的一门独立实践课程,通过本专业课程设计,运用已学的控制理论及控制工程的基本理论和自动化技术工具(控制及检测仪表)的相关专业知识,针对具体生产工艺流程,实施自控方案的具体体现。
使学生加强工程实际观念,提高全面综合的运用专业知识进行设计和综合分析的能力,培养学生的实际工作能力,提高专业技能。
在课程设计过程中,运用工程的方法,通过一个简单课题的设计练习,设计者初步体验过程控制系统的设计过程、设计要求、完成的工作内容和具体的设计方法,通过课程设计,应能加强学生如下能力的培养:二、过程控制课程设计主要内容过程控制系统设计是为实现生产过程自动化,应用图纸资料和文字资料来表达设计思想和工程实现方法。
第1章绪论在现代火力发电厂的热工过程控制系统中,锅炉过热器出口温度(主汽温)对整个电厂的效率和安全具有十分重要的作用,是锅炉的主要参数之一,对电厂的安全经济运行有重大影响。
主汽温偏高,会使过热器和汽轮机高压缸承受过高的热应力而损坏,从而威胁机组的安全运行;主汽温偏低,则会降低机组的热效率,影响机组运行的经济性。
同时,主汽温偏低会使蒸汽的含水量增加,从而缩短汽轮机叶片的使用寿命。
因此,必须将主蒸汽温度严格控制在给定值附近。
若温度过高,过热器和高压锅炉会被损坏,若温度过低,电厂的效率会被降低。
过热器内部温度变化也要很好的抑制,否则,剧烈的温度变化会引起较大的机械压力,可能会引起锅炉破裂,从而会减少加热系统单元的生命并且增加维护费用。
因此合理控制主汽温对保证电厂的安全经济运行有重大影响。
在实际中,由于过热汽温系统具有大迟滞,大惯性,对象具有明显的滞后性线性,时变性等特点,并且具有温度波动允许范围小,模型失配,参数不确定等素,控制主汽温并不是一件容易的工作。
国内电厂在这方面还有很多工作要做,例如我国刚开始刚引进的300MW,600MW的大型机组时,主蒸汽只有一级喷水减温器作为调温手段,由于我国热控自动化应用水平有限,导致主汽温经常失控,甚至超温。
到目前为止,锅炉生产厂家往往都采用至少两级喷水减温,降低控制难度来调节主汽温。
单回路调节系统(只有被调量一个反馈回路)虽然是一种最基本的最广泛的调节系统,但由于现场实际对象多半属于大迟延大惯性,用单回路调节系统性能指标很差,若调节质量要求较严时就无能为力了,采用传统的单回路控制难以达到控制要求。
因此,需要改进调节结构、增加辅助回路或添加其他环节,组成串级调节系统。
过热气温串级调节系统是火电厂最典型的调节系统,所以一般采用串级系统对生产流程加以控制。
串级控制系统是生产过程监视、控制技术发展和计算机与网络技术应用的产物,但它更是在过程工业发展对新型控制系统的强烈需要下产生的。