冀北电力交易平台双边直接交易申报指南
- 格式:pdf
- 大小:2.99 MB
- 文档页数:32
河北省发展和改革委员会关于印发冀北电网2022年电力中长期交易工作方案的通知文章属性•【制定机关】河北省发展和改革委员会•【公布日期】2021.12.14•【字号】•【施行日期】2021.12.14•【效力等级】地方规范性文件•【时效性】现行有效•【主题分类】电力及电力工业正文河北省发展和改革委员会关于印发冀北电网2022年电力中长期交易工作方案的通知承德、张家口、秦皇岛、唐山、廊坊市发展改革委,北京电力交易中心有限公司、国家电网华北分部、国网冀北电力有限公司、冀北电力交易中心有限公司,大唐国际电力公司、华润华北电力公司、省建投公司,各有关发电企业、电力用户、售电公司:按照《国家发展改革委关于进一步深化燃煤发电上网电价市场化改革的通知》(发改价格〔2021〕1439号)、《国家发展改革委办公厅关于组织开展电网企业代理购电工作有关事项的通知》(发改办价格〔2021〕809号)、《国家发展改革委办公厅关于关于做好2022年能源中长期合同签订履约工作的通知》(发改电〔2021〕365号)等文件要求,稳妥规范开展冀北2022年电力中长期交易工作,现将有关工作事项通知如下:一、交易电量规模按照国家推动工商业用户全部进入市场的有关要求,工商业用户要全电量参与市场交易,冀北电网2022年电力中长期交易电量规模拟定为1390亿千瓦时(用户侧),根据用户实际交易需求适时调整。
按照当前交易平台注册情况,其中工商业用户直接交易规模暂定为850亿千瓦时,由电网公司代理购电交易规模暂定为540亿千瓦时(增量配电网参照此模式执行)。
电网代理工商业用户可按季度转为直接交易用户,逐步缩小电网公司代理购电规模,直接交易规模相应扩大,区内外交易规模比例不变。
工商业用户直接交易规模的70%部分与冀北区内电厂交易(冀北调管220千伏及以下燃煤电厂与区内华北调管燃煤电厂按装机容量分配交易规模),由冀北电力交易中心组织;剩余30%部分由北京电力交易中心组织电力用户与区外电厂进行交易。
全国统一电力市场交易平台移动客户端用户手册
一、下载与安装
请访问应用商店搜索“全国统一电力市场交易平台”进行下载与安装,安装完成后即可使用。
二、注册与登录
•打开应用后,首次使用需进行注册,填写相关信息完成注册。
•注册成功后,可使用注册时填写的账号密码进行登录。
三、功能介绍
1.个人中心
–查看个人信息
–修改密码
–查询交易记录
2.市场行情
–查看电力市场行情
–实时更新数据
3.交易功能
–进行电力交易操作
–查看交易结果
4.消息中心
–接收平台通知消息
–查看系统消息
5.设置
–个性化设置
–语言选择
–修改推送通知设置
四、如何交易
1.进入交易功能页面
2.选择所需交易品种
3.设置交易数量、价格等条件
4.确认交易信息,提交订单
5.等待系统匹配交易对手
6.交易成功后可在交易记录中查看交易结果
五、注意事项
1.请确保账号密码安全,不要泄露给他人。
2.在交易时请务必仔细确认交易信息,避免操作失误。
3.如有任何问题或意见,可联系客服人员进行反馈和咨询。
六、版本更新
我们将持续优化应用功能,提升用户体验,敬请关注应用商店获取最新版本。
希望以上内容能够帮助您更好地使用全国统一电力市场交易平台移动客户端,感谢您的支持与理解。
若有任何疑问或建议,请随时与我们联系,祝您生活愉快!。
附件河北省售电公司准入与退出管理细则第一章总则第一条为稳妥推进河北省售电侧改革,规范售电公司准入与退出,依据国家《售电公司准入与退出管理办法》(发改经体〔2016〕2120号)、国家批复的《河北省售电侧改革试点方案》(发改办经体〔2016〕3131号)和有关规定制定本细则。
第二条售电公司准入与退出,坚持依法依规、开放竞争、安全高效、改革创新、优质服务、加强监管的原则,并实行注册制管理。
售电公司按照“一承诺、一注册、一公示、三备案”的流程,自主选择电力交易机构注册成为电力市场主体,参与电力市场交易。
第三条售电公司是指提供售电服务或配售电服务的市场主体。
第四条本细则适用于售电公司(含电网公司的售电公司)在河北电力交易中心和冀北电力交易中心(以下统称电力交易中心)的市场注册与管理。
市场注册与管理的主要内容包括市场注册、信息变更、市场注销、信息披露与备案等。
电力交易中心和其它电力交易机构对售电公司注册信息实行共享,无须重复注册。
第五条河北省发展和改革委员会(以下简称省发展改革委)和国家能源局华北监管局(以下简称华北能源监管局)对售电公司市场行为实施监管和开展行政执法工作。
第二章准入条件第六条售电公司准入条件(一)依照《中华人民共和国公司法》登记注册的企业法人。
(二)资产要求1.资产总额不得低于2千万元人民币。
2.资产总额在2千万元至1亿元人民币的,可以从事年售电量6至30亿千瓦时的售电业务。
3.资产总额在1 亿元至2亿元人民币的,可以从事年售电量30至60亿千瓦时的售电业务。
4.资产总额在2 亿元人民币以上的,不限制其售电量。
(三)从业人员。
拥有10名及以上专业人员,掌握电力系统基本技术、经济专业知识,具备电能管理、节能管理、需求侧管理等能力,有三年及以上工作经验。
至少拥有一名高级职称和三名中级职称的专业管理人员。
(四)经营场所和设备。
应具有与售电规模相适应的固定经营场所及电力市场技术支持系统需要的信息系统和客户服务平台,能够满足参加市场交易的报价、信息报送、合同签订、客户服务等功能。
河北省发展和改革委员会关于河北北部电网电力直接交易工
作有关事项的通知
【法规类别】电力工业管理
【发文字号】冀发改电力[2016]1094号
【发布部门】河北省发展和改革委员会
【发布日期】2016.08.23
【实施日期】2016.08.23
【时效性】现行有效
【效力级别】地方规范性文件
河北省发展和改革委员会关于河北北部电网电力直接交易工作有关事项的通知
(冀发改电力〔2016〕1094号)
廊坊、承德、张家口市发展改革委,唐山、秦皇岛市工业和信息化局,冀北电力有限公司、冀北电力交易中心有限公司:
按照省政府和国家发展改革委的部署,我省北部电网电力直接交易试点工作即将全面展开,冀北电力交易中心有限公司(以下简称冀北电力交易中心)已完成注册并于今年7月15 日正式挂牌成立。
按照《河北省电力直接交易实施方案(试行)》,符合准入条件的第一批电力用户和发电企业已公示完毕。
今年是我省开展直接交易工作的第一年,为积极稳妥的推进此项改革,现就有关事项通知如下:
一、首批拟参加冀北地区直接交易电力用户经我委和省直有关部门(单位)审核,符
合准入条件的共133 家,发电企业15家(共37台机组),已分别于2016年6月16日至25日及6月30日至7月10日在我委门户网站上进行了公示,公示期满未收到异议,同意列入参加直接交易的市场主体成员目录,待经冀北电力交易中心注册后即可成为正式市场成员。
请各市发展改革委(工信局)按附件名单通知本辖区用户、电厂到冀。
京津冀绿色电力市场化交易规则(试行)第一章总则第一条为推进京津冀地区可再生能源市场化交易的有序开展,进一步规范可再生能源市场化交易工作,确保保障性收购年利用小时数以外的电量能够以市场化的方式实现有效利用,依据《中共中央国务院关于进一步深化电力体制改革的若干意见》(中发〔2015〕9号)及其配套文件、《河北省张家口市可再生能源示范区发展规划》(发改高技〔2015〕1714号)、《可再生能源发电全额保障性收购管理办法》(发改能源〔2016〕625号)、《国家发展改革委 国家能源局关于做好风电、光伏发电全额保障性收购管理工作的通知》(发改能源〔2016〕1150号)、《关于推进电能替代的指导意见》(发改能源〔2016〕1054号)、《电力中长期交易基本规则(暂行)》(发改能源〔2016〕2784号)、《关于印发北方地区清洁供暖价格政策意见的通知》(发改价格〔2017〕1684号)、《关于创新和完善促进绿色发展价格机制的意见》(发改价格规〔2018〕943号)、《关于积极推进电力市场化交易进一步完善交易机制的通知》(发改运行〔2018〕1027号)等相关政策规定和文件精神,制定本规则。
第二条 本规则所称绿色电力市场化交易,主要是指准入的电力用户与并网可再生能源发电企业,对保障性收购年利用小时数以外的电量,通过协商、挂牌等市场化方式进行的中长期电量交易。
第三条 京津冀绿色电力市场化交易应在保障性收购框架下实施,保障性收购年利用小时数以内的电量按价格主管部门核定的火电燃煤机组标杆上网电价全额结算,保障性收购年利用小时数以外的电量应参与绿色电力交易并以市场交易价格结算,国家和相关补贴仍按相关规定执行。
第四条京津冀绿色电力交易应按照京津冀地区电网统筹优化和京津唐电网电力电量统一平衡的要求,在国家发展改革委、国家能源局的指导下,坚持安全第一原则,坚持市场化交易原则,促进京津冀可再生能源一体化消纳。
第五条京津冀绿色电力交易开展初期采用封闭运行模式,待市场平稳运行后,与京津唐电力中长期交易统一组织开展。
电力系统电力市场交易规程为了有效管理和规范电力市场的交易行为,确保电力供应的安全、可靠和高效,电力系统电力市场交易规程应当建立。
以下为一些可能包含在电力系统电力市场交易规程中的内容:一、交易主体的准入条件电力市场交易应当确保交易主体的合法资格和信用状况,为此,准入条件应当包括以下几个方面:1. 企业资质:交易主体必须具备相应的电力经营资质,如电力发电、输配电等相关许可证;2. 资金实力:交易主体应当有足够的资金实力,以确保在交易过程中的交易履约能力;3. 信用评估:交易主体的信用评估应当达到一定的标准,以保证交易的公正、公平和信任。
二、交易参与者的义务和责任为保证交易市场的正常运行和公平竞争,各交易参与者应当承担相应的义务和责任,包括但不限于以下几个方面:1. 信息披露:交易参与者应当及时、准确地向交易市场披露相关信息,以确保交易市场的透明度;2. 交易纪律:交易参与者应当遵守相关法律法规和交易纪律,不得进行欺诈、操纵市场等违法行为;3. 交易履约:交易参与者应当按照交易合同的约定,履行相应的交易义务,确保交易的顺利完成。
三、交易市场的组织与运行为确保交易市场的高效运行和交易的公平性,交易市场应当遵循以下原则:1. 市场设计:交易市场应当通过合理的市场设计,达到资源优化配置、价格发现和供需平衡的目标;2. 公平竞争:交易市场应当建立公平的竞争机制,为各交易参与者提供公正的交易环境;3. 交易规则:交易市场应当制定明确的交易规则,包括交易时间、交易方式、交易价格等相关规定;4. 监管机构:交易市场应当设立独立的监管机构,负责监督和管理交易行为,维护市场的秩序和稳定。
四、交易合同的签订与履行为确保交易合同的有效性和履行能力,电力市场应当建立以下相应规定:1. 合同签订:交易参与者应当按照市场规定,通过书面形式签订交易合同,明确交易双方的权利和义务;2. 履行保证:交易参与者应当具备相应的履约保证措施,如提供履约保证金、签订履约担保等;3. 履约监督:交易市场应当建立相应的监督机制,对交易合同的履行进行监督和评估,确保合同的有效履行。
安徽省电力双边直接交易执行细则为落实《中共安徽省委安徽省人民政府关于进一步深化电力体制改革的实施意见》(皖发〔〕号)文件精神,根据《安徽省电力直接交易规则》,进一步规范细化全省电力双边直接交易,制定本细则。
第一条双边交易分为中长期双边交易(三年及以上)和年度双边交易。
第二条年用电量亿千瓦时及以上的电力用户和代理用户年总用电量亿千瓦时及以上的售电公司可参加中长期双边交易;年用电量万千瓦时及以上的电力用户和代理用户年总用电量万千瓦时及以上的售电公司可参加年度双边交易。
年用电量万千瓦时及以上的电力用户如通过售电公司代理购电,则不得参与与发电企业的直接交易。
第三条售电公司在开展直接交易前,须向省电力交易中心提交所有代理合同,并确立与用户的代理关系。
同一年内,售电公司所代理的电力用户不得变更,每个被代理用户只能由一家售电公司代理。
若同一用户与多家售电公司签订代理合同,则取消该用户与所有售电公司的代理关系,并将1 / 24该用户失信行为纳入征信记录。
第四条双边交易的标的物为年度(自然年)电量。
市场主体通过自主协商确定双边交易的电量和电价,并签订双边交易意向书(参考文本见附件)。
中长期双边交易意向书须明确分年交易电量和电价。
同一电力用户、售电公司与同一发电企业只能签订一份年度双边意向书。
第五条已签订的双边交易意向书,可由任一签订方根据市场公告,在规定时间内向省电力交易中心提交备案,作为市场执行依据。
首次提交中长期双边交易意向书时,不需再提交第一年的年度双边交易意向书。
第六条已备案的中长期意向书在市场开展年度双边交易时,经双方协商后由任一方提交相应年度的双边交易意向书,电量调整幅度原则上不得超过%,电价原则上保持不变。
如不提交符合规定的年度双边交易意向书,电力用户、售电公司不得参与当年直接交易,按当年意向电量扣减发电企业市场电量上限,并将此失信行为纳入征信记录。
第七条省电力交易中心按照以下原则对所有年度双边交易意向电量进行确定。
河北省发展和改革委员会关于印发冀北电网2019年电力直接交易工作方案的通知正文:----------------------------------------------------------------------------------------------------------------------------------------------------河北省发展和改革委员会关于印发冀北电网2019年电力直接交易工作方案的通知廊坊、张家口、承德市发展改革委,唐山、秦皇岛市工业信息化局,北京电力交易中心有限公司、国家电网华北分部、冀北电力有限公司、冀北电力交易中心有限公司,大唐国际电力公司、华润华北电力公司、省建投公司,各有关发电企业、电力用户、售电公司:为了进一步推进电力市场化改革,按照国家电力体制改革精神和省政府的要求,2019年我省将继续推进市场化电力交易,进一步扩大交易规模,现将冀北电网2019年电力直接交易有关工作事项通知如下:一、交易电量规模2019年冀北电网电力直接交易总电量规模拟定为400亿千瓦时(用户侧)。
电力用户与冀北区内电厂交易电量为280亿千瓦时(张家口发电厂、王滩电厂和涿州热电占区内交易电量份额),由冀北电力交易中心组织;剩余部分由北京电力交易中心组织电力用户与冀北区外电厂进行交易。
二、交易组织安排1.交易组织依据《京津唐电网电力中长期交易暂行规则》(华北监能市场〔2017〕543号)相关文件要求。
2.交易品种及开展周期电力直接交易组织采用双边交易方式开展,交易周期分为年度交易及月度增量交易两种。
3.交易申报单元发电企业:将同一发电企业下所有机组打包参与交易,结算时按照机组上网电量比例将交易电量拆分至机组。
电力用户:将同一用户下的全部电压等级的用电单元(用户编号)统一打包参与交易。
售电公司:售电公司将所代理用户全部电压等级的用电单元(用户编号)统一打包参与交易。
冀北电网停电申请票填报规范
冀北电网停电申请票填报规范
冀北电网停电申请票是指申请者在发生特殊用电要求时,向冀北电网申请停电的一种文件。
根据该规范,冀北电网的停电申请票需要按照一定的格式进行填报,主要涉及一些内容填写,包括基本信息、停电范围、目的、要求、注意事项等方面。
首先,在填报冀北电网停电申请票时,需要填写请求方的基本信息,包括申请人的姓名、地址、联系电话和联系人等。
其次,停电的范围要明确,应该将实际停电的范围用具体的表示法填写,包括停电的时间段、范围、用户等。
此外,还要对停电的具体目的做出说明,因为只有了解停电的目的,才能避免用户或者设备发生不必要的损失。
另外,填报停电申请票时还应备注一些注意事项,使冀北电网工作人员能更加准确、快速地开展后续工作。
总之,要想填报冀北电网停电申请票还是要认真仔细地填报,避免资料填写不规范、不准确而导致今后工作不能顺利进行。
京津冀电力交易零售市场化交易规则1.引言1.1 概述概述:京津冀电力交易零售市场化交易规则旨在通过引入市场机制,促进京津冀地区电力交易的自主决策和互动,优化供需关系,提高电力资源的配置效率。
随着能源消费结构和能源需求的变化,京津冀地区的电力市场也需要适应新的市场环境和发展需求,因此推行市场化的电力交易成为了京津冀电力行业改革的一个重要举措。
近年来,我国电力市场逐步实施零售市场的改革,推动了电力交易的市场化进程。
京津冀地区作为我国经济发展较为集中的地区之一,电力交易市场化的需求迫切。
通过市场化交易规则的制定,可以打破传统的行政化束缚,提高市场竞争程度,为电力企业提供更多的选择权和自主决策权。
在市场化交易规则的制定过程中,需考虑到各方利益的平衡和保护,保证市场竞争的公平公正。
同时,规则的制定还应综合考虑京津冀地区的发展特点和市场需求,促进市场参与者的利益最大化。
本文将首先介绍京津冀电力交易市场化的背景,分析目前存在的问题和不足;然后,通过探讨京津冀电力交易市场化的意义,阐述推行市场化交易的必要性和优势;最后,将重点讨论京津冀电力交易市场化的规则制定和前景展望,为相关利益方提供决策参考和发展方向。
通过本文的撰写,旨在为京津冀地区电力交易零售市场化提供理论支持和实践指导,推动京津冀电力行业的改革和转型,实现更高效、更灵活、更可持续的电力交易市场。
同时,也希望能为其他地区的电力市场改革提供借鉴和参考。
1.2文章结构1.2 文章结构本文将按照以下结构展开内容:第一部分:引言- 在概述中,将简要介绍京津冀电力交易零售市场化的背景和目的,突出问题的重要性和紧迫性。
- 在文章结构的部分,将说明本文将按照何种方式进行组织,包括各部分的主要内容和逻辑关系。
- 在目的部分,将明确阐述本文的写作目的和预期的研究结果,以及对读者的期望。
第二部分:正文- 在京津冀电力交易市场化的背景部分,将详细介绍京津冀地区电力交易的历史和现状,包括政策背景、市场结构和基本运行机制等方面的内容。
冀北电力交易规则冀北电力交易规则是指冀北地区的电力交易行为所遵循的规则和制度。
电力交易规则的制定和执行对于保障电力市场的公平、公正和高效运行具有重要意义。
下面将从冀北电力交易规则的背景、主要内容和影响等方面进行阐述。
冀北地区是中国北方重要的电力供应区域之一,其电力交易规则的制定旨在优化电力资源配置,提高电力市场运行效率,保障电力供应的稳定性和可靠性。
冀北电力交易规则的制定是基于市场化原则和电力体制改革的需要,旨在实现电力市场的竞争性和透明性。
冀北电力交易规则的主要内容包括市场准入规则、交易方式和价格形成机制、交易合同和结算规则等。
其中,市场准入规则主要规定了参与电力交易的主体资格和条件;交易方式和价格形成机制主要包括竞价交易和双边协商交易两种方式,并通过市场供需关系和电力交易参与者的竞争行为来决定电力价格;交易合同和结算规则主要规定了电力交易的合同签订、履行和结算等具体细则。
冀北电力交易规则的实施对于促进电力市场的健康发展具有重要作用。
首先,冀北电力交易规则的制定和执行能够提高电力市场的竞争性和透明度,增强市场参与者的交易信心。
其次,冀北电力交易规则的实施能够优化电力资源配置,提高电力市场的运行效率和供应的可靠性。
再次,冀北电力交易规则的实施还能够促进电力市场的发展和完善,为电力体制改革提供有效的实践经验。
冀北电力交易规则的制定和执行对于推动电力市场的发展和完善具有重要意义。
通过规范和优化电力交易行为,能够实现电力资源的高效配置和供应的稳定性,促进电力市场的竞争性和透明度。
同时,冀北电力交易规则的实施还能够为电力体制改革提供经验和参考,推动电力市场的健康发展。
希望冀北地区能够根据实际情况,进一步完善和推进电力交易规则的制定和执行,为电力市场的发展和改革做出更大的贡献。
冀北合同电量转让交易甲方(转让方):地址:法定代表人:联系电话:乙方(受让方):地址:法定代表人:联系电话:鉴于甲方拥有合法的合同电量,乙方有意向购买该合同电量,双方本着平等自愿、诚实信用的原则,经协商一致,就合同电量转让交易事宜达成如下协议:第一条转让标的甲方同意将其在冀北地区拥有的合同电量转让给乙方,具体电量以双方确认的电量为准。
第二条转让价格1. 转让价格为每千瓦时(kWh)人民币_______元。
2. 双方同意按照实际交易电量计算转让价格。
第三条交易方式1. 双方通过电力交易平台进行电量转让交易。
2. 交易过程中产生的所有费用由乙方承担。
第四条交易时间1. 交易时间为合同签订之日起至合同电量全部转让完毕之日止。
2. 乙方应在交易时间内完成电量的购买和支付。
第五条支付方式1. 乙方应在交易完成后的_______个工作日内支付全部转让款项至甲方指定账户。
2. 甲方收到款项后,应向乙方出具相应的收款凭证。
第六条权利与义务1. 甲方保证所转让的合同电量来源合法,无权属争议。
2. 乙方应按照约定的时间和方式支付转让款项。
3. 双方应遵守国家电力市场交易的相关规定和本合同的约定。
第七条违约责任1. 如甲方未能按时提供合同电量,应向乙方支付违约金,违约金为未提供电量价值的_______%。
2. 如乙方未能按时支付转让款项,应向甲方支付违约金,违约金为未支付款项的_______%。
第八条争议解决双方因履行本合同所发生的任何争议,应首先通过友好协商解决;协商不成的,任何一方均可向甲方所在地人民法院提起诉讼。
第九条其他1. 本合同自双方签字盖章之日起生效。
2. 本合同一式两份,甲乙双方各执一份,具有同等法律效力。
甲方(盖章):法定代表人(签字):日期:乙方(盖章):法定代表人(签字):日期:[注:以上模板仅供参考,具体条款应根据实际情况调整,并建议在签订合同前咨询专业法律人士。
]。
北京电力交易流程北京电力交易是指在北京地区进行的电力交易活动,其流程主要包括电力供需双方的交流、交易方式的选择、交易准备工作、交易撮合和交易结果的确认等环节。
电力交易的前期准备工作非常重要。
在进行电力交易之前,电力供需双方需要明确自己的需求和供应情况,并进行相应的计划。
供方需要确定自己的电力产能,包括火电、水电、风电等各种能源的产能情况,以及电力的输送能力。
需方需要评估自己的用电需求,包括各个时间段的用电负荷、用电稳定性要求等。
同时,供需双方还需要了解市场价格和政府政策等相关信息,以便做出合理的决策。
第二,交易方式的选择是电力交易的关键环节。
北京电力交易市场提供了多种交易方式,包括竞价交易、双边交易、集中竞价交易等。
供需双方可以根据自身情况选择适合的交易方式。
竞价交易是指供需双方根据市场供需情况,在一定时间范围内提交价格和需求量,通过市场撮合确定交易结果。
双边交易是指供需双方直接洽谈交易,并达成一致的交易结果。
集中竞价交易是指供需双方将交易需求提交给电力交易市场,由市场进行撮合和成交。
第三,交易准备工作包括合同签订、账户开设等。
供需双方在确定交易结果之前,需要签订电力交易合同,明确交易的内容、价格、交付方式等重要事项。
同时,供需双方还需要在电力交易市场开设交易账户,以便进行资金结算和交易成本的支付等。
第四,交易撮合是指市场根据供需双方的交易需求进行撮合,并确定交易结果。
在交易撮合过程中,电力交易市场会根据供需双方的报价和需求量等信息,进行撮合计算,并按照一定的规则确定交易结果。
交易撮合可以保证交易的公平和透明,避免供需双方之间的信息不对称和不公平竞争。
交易结果的确认是电力交易的最后环节。
交易结果的确认包括交易双方对交易结果的确认和市场的交易结算。
供需双方在得到交易结果后,需要确认交易结果的准确性,并按照合同约定进行相应的交付和结算。
市场则负责对交易结果进行监管和结算,确保交易的公平和合法性。
北京电力交易的流程包括前期准备工作、交易方式选择、交易准备、交易撮合和交易结果确认等环节。
衡水市发展和改革委员会关于继续组织申报河北省电力直接交易市场成员的通知文章属性•【制定机关】衡水市发展和改革委员会•【公布日期】2021.04.16•【字号】•【施行日期】2021.04.16•【效力等级】地方规范性文件•【时效性】现行有效•【主题分类】行政法总类综合规定正文衡水市发展和改革委员会关于继续组织申报河北省电力直接交易市场成员的通知各县市区(含衡水高新区和滨湖新区)发改(经发)局,国网河北省电力有限公司衡水供电分公司:为贯彻落实省发展改革委《关于继续组织申报河北省电力直接交易市场成员的通知》(冀发改电力〔2021〕365号)要求,现就我市组织申报电力直接交易市场成员有关事项通知如下:一、用户准入条件(一)经营性电力用户(含制造业,下同)本次均可申请参与电力直接交易。
经营性电力用户为除居民、农业、重要公用事业和公益性服务等行业电力用户以及电力生产供应所必需的厂用电和线损之外的所有其他电力用户。
(二)凡符合《河北省电力直接交易实施方案(试行)》(冀发改电力〔2016〕1061号)和现行电力市场化交易规则中规定的基本条件(除电压等级和用电量限制条款外),2020年以来无拖欠电费、窃电及违约用电行为的经营性电力用户,不再受电压等级、用电量及行业限制,均可向当地电力运行管理部门进行申请。
(三)经营性电力用户中,不符合国家产业政策的电力用户暂不参与市场化交易,产品和工艺属于《产业结构调整指导目录》中淘汰类和限制类的电力用户严格执行现有差别电价政策。
符合阶梯电价政策的企业用户在市场化电价的基础上继续执行阶梯电价政策。
(四)拥有燃煤自备电厂的用户应当按照国家规定承担政府性基金及附加、政策性交叉补贴。
二、有关要求(一)各县(市、区)发改(经发)局要负责组织所在行政区内电力用户的申报工作,会同当地供电公司,认真组织汇总辖区内经营性用户清单,广泛宣传、细心指导经营性用户参与电力直接交易工作,切实为用户提供便利可靠服务。
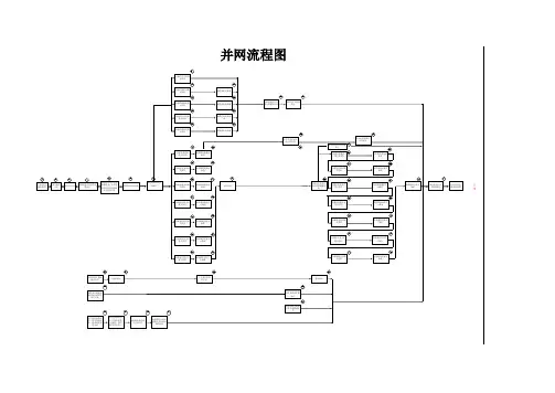
冀北电力交易平台
双边直接交易
申报指南
冀北电力交易中心有限公司2017年10月19日
一、电厂申报操作流程
1、电厂登录冀北电力交易平台后,进入首页
2、点击【我的交易】,点击【交易名称】可查看交易的相关内容,
3、点击【申报方申报】,进入申报页面。
4、点击【新增】
如果各月申报电量电价相同,可点击【时间段】中的【全选】进行申报。
点击【保存】,注意提示框内容。
如果各月申报电量电价不同,应分月申报,选择【时间段】中对应月份。
例:申报7月电量,勾选【时间段】选项1。
申报8月电量,勾选【时间段】选项2。
5、点击【选择购方交易单元】
(1)大用户默认用电单元按照同一电压等级和同一用户类型(单一制&两部制)打包,用电单元命名方式为:[用户名称]-[电压等级]-[单一制&两部制],交易单元情况如下:
(2)售电公司按照自愿申请原则可选择打包或不打包。
A.售电公司代理的用电单元按照同一电压等级及同一用户类型(单一制&两部制)打包,用电单元命名方式为:[ (售电代理)售电公司名称]-[电压等级]-[单一制&两部制],交易单元情况如下:
B.售电公司不打包,用电单元命名方式为:[售电公司名称]-[用电单元编号]-[用户名称],交易单元情况如下:
压等级,即可搜索定位。
理的用户编号,即可搜索定位。
7、勾选后,点击【确定】。
8、输入购方电量、售方电价,系统会自动计算出售方电量、购方电价(不含基金及附加、售电公司购售电服务价格),点击【保存】。
注:页面中购方电价=售方电价(即直接交易电价)+冀北电网输配电价(含网损)+华北电网输电价中的容量电价
对于直接参与交易的电力用户,售电方【选择购方交易单元】操作流程与售电公司代理的电力用户交易单元相同。
9、逐条或全部勾选申报信息,点击【提交】
10、点击【确定】。
11、点击【确定】,提交成功。
12、提交成功后,交易状态变为待确认。
13、提交申报后,在确认方未确认申报之前,可对申报信息进行撤销。
选择申报信息,点击【撤销】
14、点击【确定】
15、点击【确定】,撤销成功。
16、撤销后,交易状态变为申报方撤销。
(注意:撤销后的申报信息,确认方也能看到。
)
二、确认方确认操作流程
1、确认方(售电公司或直接交易电力用户)登录冀北电力交易平台进行确认,进入首页。
2、点击【我的交易】
3、如果交易处于可确认时间内,该交易可进行确认方确认,点击【确认方确认】。
4、进入【确认方确认】界面查看交易申报明细。
5、逐条或全部勾选申报信息,可点击【同意】或【不同意】。
6、如果确认方同意已勾选申报信息,点击【同意】,再点击【确定】,确认和交易流程结束。
7、如果确认方不同意已勾选申报信息,选择此条申报信息,点击【不同意】,再点击【确定】,确认和交易流程结束。
8、如果电厂在未确认前对申报信息进行撤销,交易状态为【申报方撤销】,确认方只能查看不能操作。