长安悦翔配件价格
- 格式:doc
- 大小:27.00 KB
- 文档页数:4
测试条件细节/结果/措施6.检查TCUA.拆卸TCU。
B.在一辆状态良好的车辆上安装TCU。
是否安装TCU后车辆状态正常?→是确认系统正常。
参考:间歇性故障诊断流程(3.1.13电子控制系统 - ME17,故障现象诊断与测试)。
→否更换TCU。
DTC诊断与测试控制模块端子列表端子号接线端子说明状态C30-10.85 BK G310接地接地C30-20.5 GN/BK制动压力控制电磁阀接地信号输出C30-30.5 BU/BK锁止控制电磁阀接地信号输出C30-40.5 GN制动压力控制电磁阀输出C30-50.5 BU锁止控制电磁阀输出C30-60.85 RD持续电源电源C30-70.3 LG/BK HCAN_L双向C30-8---C30-90.5 VT/BK离合器1压力控制电磁阀接地信号输出C30-10---C30-110.5 GY油温传感器信号输入C30-120.5 GY/BK油温传感器接地信号输入C30-13---C30-14---C30-15---C30-160.5 RD/GN换档电磁阀输出C30-170.3 LG HCAN_H双向C30-18---C30-190.5 PK/YE离合器2压力控制电磁阀接地信号输出C30-20---C30-210.5 PK/YE离合器2压力控制电磁阀输出C30-220.5 VT/GN离合器1压力控制电磁阀输出端子号接线端子说明状态C30-230.5 VT G310接地C30-240.5 BK点火开关电源(IG1)电源C31-10.5 WH/BU R档信号输入C31-2---C31-3---C31-4---C31-50.5 WH/BK车速传感器+输入C31-60.5 OG/BK涡轮转速传感器-输入C31-70.5 BU/WH D档信号输入C31-80.5 BN N档信号输入C31-90.5 YE手动换档模式开关输入C31-10---C31-11---C31-12---C31-13---C31-140.5 WH车速传感器-输入C31-15--C31-160.5 OG涡轮转速传感器+输入C31-17---C31-180.5 BU手动换档模块“-”开关输入C31-190.5 YE/BU手动换档模块“+”开关输入C31-200.5 PK/WH P档信号输入C31-21---C31-22---C31-23---C31-24---故障代码列表故障码说明是否点亮MIL灯P0974换档电磁阀S1电源短路/开路onP0973对地短路onP0980C1电磁阀电源短路onP0979对地短路/开路onP0983C2电磁阀电源短路onP0982对地短路/开路onP0999B1电磁阀电源短路onP0998对地短路/开路onP2763锁止电磁阀电源短路onP2764对地短路/开路onP0722车速传感器没有脉冲onP0720电器类故障onP0717输入轴速度传感器没有脉冲onP0715电器类故障onP0713油温传感器电源短路/开路onP0712对地短路on P0711油温保持on P0601ROM内部校验错误onP0562蓄电池电压低电压onP0563高电压on P0604RAM读/写错误onP0978电磁阀反馈电流C1电磁阀电流保持onP0981C2电磁阀电流保持on P0997B1电磁阀电流保持on P2762锁止电磁阀电流保持on P0603EPROM读/写错误on P1205换档器手动模式问题换档器手动模式问题offP0706档位传感器对地短路(多位置信号)onP0705开路(无信号)onP0766换档电磁阀故障最大压力保持(S1电磁阀压力最大或者C2电磁阀压力最小)onP0741最大压力保持(S1电磁阀压力最大或者锁止电磁阀压力最小)onP0751最小压力保持onP0762C1电磁阀故障最大压力保持on P0761最小压力保持on P0767C2电磁阀故障最大压力保持on P0766最小压力保持(C2电磁阀压力最大或者S1电磁阀压力最小)on P2708B1电磁阀故障最大压力保持on P2707最小压力保持on P0742锁止电磁阀故障锁止电磁阀保持闭合状态on P0741锁止电磁阀保持关闭状态on P0731无发动机制动C1、C2或锁止电磁阀压力最小off P1229-在D 档无动力off U0001CAN CAN 总线关闭on U0074没有CAN 信号(无应答)on U0100与ECU 失去通讯on U2081与ESP 失去通讯off -发动机速度故障off -节气门位置故障off -发动机扭矩故障off -冷却液故障off -制动踏板信号故障off -制动压力故障off -扭矩控制故障off故障码说明是否点亮MIL 灯失效保护列表DTC码部件失效保护操作失效保护解除条件P0562蓄电池电压(低电压)跛行模式5点火开关从OFF到ON 位置P0563蓄电池电压(高电压)跛行模式3点火开关从OFF到ON 位置P0601ROM(内部校验)跛行模式3点火开关从OFF到ON 位置P0603EPROM(读/写错误)TCU使用默认值作为EPROM的初始值点火开关从OFF到ON位置P0604RAM(读/写错误)跛行模式3点火开关从OFF到ON 位置P0705空档位置传感器(对电源短路/开路[无信号])跛行模式3点火开关从OFF到ON位置P0706空档位置传感器(对地短路[多个信号])跛行模式3点火开关从OFF到ON位置P0711油温传感器(油温保持)无自学习控制无锁止滑差控制无空档控制油温=80℃点火开关从OFF到ON位置P0712油温传感器(对地短路)无自学习控制无锁止滑差控制无空档控制油温=80℃点火开关从OFF到ON位置P0713油温传感器(对电源短路/开路)无自学习控制无锁止滑差控制无空档控制油温=80℃点火开关从OFF到ON位置P0715输入轴速度传感器(对电源短路/对地短路/开路)跛行模式3改变输入速度计算来源点火开关从OFF到ON位置P0717输入轴速度传感器(没有脉冲)跛行模式3改变输入速度计算来源点火开关从OFF到ON位置P0720输出轴速度传感器(对电源短路/对地短路/开路)跛行模式3改变输入速度计算来源点火开关从OFF到ON位置P0722输出轴速度传感器(没有脉冲)跛行模式3改变输入速度计算来源点火开关从OFF到ON位置P0731无发动机制动无自学习控制无自适应换档控制点火开关从OFF到ON位置P0741锁止控制电磁阀(关闭状态保持)无自学习控制无锁止控制无锁止滑差控制点火开关从OFF到ON位置P0742锁止控制电磁阀(闭合状态保持)无自学习控制无自适应换档控制C2电磁阀压力最大时扭矩限制=40N.M(仅在R档时)点火开关从OFF到ON位置P0761 C1换档控制电磁阀(最小压力保持)跛行模式2点火开关从OFF到ON位置P0762C1换档控制电磁阀(最大压力保持)跛行模式2点火开关从OFF到ON位置P0766C2换档控制电磁阀(最小压力保持)跛行模式2点火开关从OFF到ON位置P0767C2换档控制电磁阀(最大压力保持)跛行模式2点火开关从OFF到ON位置P0741换挡电磁阀S1(最大压力保持[S1压力最大或SLU压力最小])无自学习控制无锁止控制无锁止滑差控制点火开关从OFF到ON位置P0751换挡电磁阀 S1(最小压力保持)无自学习控制无自适应换档控制在1档需要发动机制动时,控制方式同2档点火开关从OFF到ON位置P0766换挡电磁阀 S1(最大压力保持[S1压力最大或SLC2压力最小])跛行模式2点火开关从OFF到ON位置P0973换挡电磁阀 S1(对地短路)跛行模式4点火开关从OFF到ON位置P0974换挡电磁阀 S1(对电源短路/开路)跛行模式4点火开关从OFF到ON位置P0978C1压力控制电磁阀[SLC1](反馈电流保持)跛行模式1点火开关从OFF到ON位置P0979C1压力控制电磁阀[SLC1](对地短路或者开路)跛行模式1点火开关从OFF到ON位置P0980C1压力控制电磁阀[SLC1](对地短路或者开路)跛行模式1点火开关从OFF到ON位置P0981C2压力控制电磁阀[SLC2](反馈电流保持)跛行模式1点火开关从OFF到ON位置DTC码部件失效保护操作失效保护解除条件P0982C2压力控制电磁阀[SLC2](对地短路或者开路)跛行模式1点火开关从OFF到ON位置P0983C2压力控制电磁阀[SLC2](对电源短路)跛行模式1点火开关从OFF到ON位置P0997B1压力控制电磁阀[SLB1](反馈电流保持)跛行模式1点火开关从OFF到ON位置P0998B1压力控制电磁阀[SLB1](对地短路或者开路)跛行模式1点火开关从OFF到ON位置P0999B1压力控制电磁阀[SLB1](对地短路或者开路)跛行模式1点火开关从OFF到ON位置P1205换档器手动模式问题无手动模式控制点火开关从OFF到ON 位置P1229在D档无动力-点火开关从OFF到ON 位置P2707B1压力控制电磁阀[SLB1](最小压力保持)跛行模式2点火开关从OFF到ON位置P2708B1压力控制电磁阀[SLB1](最大压力保持)跛行模式2点火开关从OFF到ON位置P2762锁止电磁阀[SLU](对电源短路)跛行模式1点火开关从OFF到ON位置P2763锁止电磁阀[SLU](对电源短路)无自学习控制无锁止控制无锁止滑差控制无空档控制功能无自适应换档控制SLC2最大压力限制为40 N/m(仅在R档)点火开关从OFF到ON位置P2764锁止电磁阀[SLU](对地短路或开路)无自学习控制无锁止控制无锁止滑差控制无空档控制功能无自适应换档控制SLC2最大压力限制为40 N/m(仅在R档)点火开关从OFF到ON位置U0001CAN总线中断跛行模式3点火开关从OFF到ON 位置U0074没有CAN信号跛行模式3点火开关从OFF到ON 位置DTC码部件失效保护操作失效保护解除条件数据流列表U0100与ECU 失去通讯跛行模式3点火开关从OFF 到ON 位置U2081与ESP/ABS 失去通讯无自学习控制无空档控制无自适应换档控制制动主缸压力=0点火开关从OFF 到ON 位置数据流名称点火开关“ON”发动机速度2500 rpm发动机怠速换档电磁阀S1反馈状态打开打开打开C1电磁阀反馈电流180 mA 180 mA 190 mA C2电磁阀反馈电流900 mA 900 mA 900 mA B1电磁阀反馈电流100 mA 100 mA 100 mA 锁止电磁阀命令200 mA 190 mA 190 mA 变速器输出车速0.0 RPM 0.0 RPM 0.0 RPM 变速器涡轮速度0.0 RPM 2497 RPM 712.00 RPM 变速器油油温65 deg C 77 deg C 65 deg C 电瓶电压11.99 V 14.07 V 13.74 V 发动机速度0.0 RPM 2500 RPM 785.00 RPM 发动机扭矩0.0 %10.21 %19.99 %驾驶员请求扭矩0 %10 %20 %刹车信号关闭关闭关闭加速踏板位置0 % 4 %0 %档位P 档P 档P 档应急模式无紧急模式无紧急模式无紧急模式车速0 km/h 0 km/h 0 km/h 降扭请求100.00 %100.00 %100.00 %限扭请求100.00 %100.00 %100.00 %液力变矩器当前锁止状态未锁止未锁止未锁止换档模式经济模式经济模式经济模式当前档位驻车档驻车档驻车档速比0.07.977.97故障灯信息关闭关闭关闭MIL 灯请求打开打开打开DTC 码部件失效保护操作失效保护解除条件主动测试列表诊断仪显示项目部件控制范围诊断说明换档电磁阀S1控制启用/关闭换档电磁阀S1打开/关闭控制换档电磁阀S1的工作状态C1电磁阀电流启用/关闭C1电磁阀0 ~ 2550调节值控制C1电磁阀的工作状态C2电磁阀电流启用/关闭C2电磁阀0 ~ 2550调节值控制C2电磁阀的工作状态B1电磁阀电流启用/关闭B1电磁阀0 ~ 2550调节值控制B1电磁阀的工作状态锁止电磁阀电流启用/关闭锁止电磁阀0 ~ 2550调节值控制锁止电磁阀SLU的工作状态DTC 诊断流程索引故障码说明诊断程序P0562TCU 检测到系统处于低电参考:DTC P0562 、P0563P0563TCU 检测到系统处于高电压P0601TCU 的内部ROM 故障参考:DTC P0601、P0603、 P0604P0603TCU 的内部EEPROM 故障P0604TCU 的内部RAM 故障P0705空档位置开关与电源短路或开路故障参考:DTC P0705 、P0706P0706空档位置开关与接地短路故障P0711ATF 温度传感器(OT) 油温保持参考:DTC P0711、P0712 、P0713P0712ATF 温度传感器(OT) 对地短路P0713ATF 温度传感器(OT) 对电源短路/ 开路P0715输入轴速度传感器对电源短路或对地短路/ 开路参考:DTC P0715 、P0717P0717输入轴速度传感器无信号故障P0720输出轴速度传感器对电源短路或对地短路/ 开路参考:DTC P0720、 P0722P0722输出轴速度传感器无信号故障P0731无发动机制动(C1电磁阀压力最小或C2电磁阀压力最小或锁止电磁阀压力最小)参考:DTC P0731P0741换挡电磁阀 S1最大压力保持或SLU 最小压力保持参考:DTC P0741、 P0751 、P0766、P0973、 P0974 参考:DTC P0741 、P0742 、P2762 、P2763、 P2764P0742锁止电磁阀[SLU] 闭合状态保持参考:DTC P0741、 P0742、P2762、P2763、 P2764P2762锁止电磁阀[SLU] 反馈电流保持P2763锁止电磁阀[SLU] 对电源短路P2764锁止电磁阀[SLU] 对地短路或开路P0761C1 换档控制电磁阀[SLC1] 最小压力保持参考:DTC P0761、P0762、P0978P0979、P0980P0762C1 换档控制电磁阀[SLC1] 最大压力保持P0978C1 压力控制电磁阀[SLC1] 反馈电流保持P0979C1 换档控制电磁阀[SLC1] 对地短路/ 开路P0980C1 换档控制电磁阀[SLC1] 电源短路P0766C2 换档控制电磁阀[SLC2]最大压力保持或者S1电磁阀最小压力保持参考:DTC P0766、P0767、P0982、P0983参考:DTC P0741、P0751、P0766、P0973、P0974P0767C2 换档控制电磁阀[SLC2] 最大压力保持参考:DTC P0766、P0767、P0981P0982、P0983P0981C2 换档控制电磁阀[SLC2] 反馈电流保持P0982C2 压力控制电磁阀[SLC2] 对地短路或者开路P0983C2 压力控制电磁阀[SLC2] 对电源短路P0751换档电磁阀(S1) 最小压力保持参考:DTC P0741、P0751、P0766、P0973、P0974P0766换档电磁阀(S1) 最大压力保持P0973换档电磁阀(S1) 电源短路/ 开路P0974换档电磁阀(S1) 对地短路P2707B1 压力控制电磁阀[SLB1] 最小压力保持参考:DTC P2707、P2708、P0997、P0998、P0999P2708B1 压力控制电磁阀[SLB1] 最大压力保持P0997B1 压力控制电磁阀[SLB1] 反馈电流保持P0998B1 压力控制电磁阀[SLB1] 对地短路或者开路P0999B1 压力控制电磁阀[SLB1] 对电源短路P1205换档器手动模式问题参考:DTC P1205P1229在D 档无动力参考:DTC P1229U0001CAN 总线中断参考:DTC U0001、U0074、U0100、U2081U0074没有CAN 信号U0100与ECU 失去通讯U2081与ESP/ABS 失去通讯故障码说明诊断程序DTC P0562、P05631.故障代码说明2.可能的原因3.诊断流程故障码说明定义P0562TCU 检测到系统处于低电压蓄电池常电源经过发动机舱电器中心C01的10A 保险丝EF24 后直接到达TCU 线束插头C30 的6 号端子。
零件名称精友零件编码4S店价_配套厂件原厂零件编号适用车型零件备注系统厂方价区域市场价4S店价_原厂件高度可调471.04419.00471.04副驾驶员座椅0602306Q4881106B波罗SVW7144ALi MT 波罗SVW7144AR MT 波罗SVW7144BLi MT 波罗SVW7144BR A不带天窗3982.453110.003982.45车顶总成0840006Q6817111波罗SVW7144ALi MT 波罗SVW7144AR MT 波罗SVW7144BLi MT 波罗SVW7144BR A带天窗1837.921550.001837.92车顶总成0840006Q6817101波罗SVW7144ALi MT 波罗SVW7144AR MT 波罗SVW7144BLi MT 波罗SVW7144BR A22.4619.0022.46正时链条导向00824003C109469K波罗SVW7144AR MT 波罗SVW7144BR AT 波罗SVW7144CR MT 波罗SVW7144DR AT 波节气门总成04930003C133062H波罗SVW7144AR MT 波罗SVW7144BR AT 波罗SVW7144CR MT 波罗SVW7144DR AT 波1034.87931.001034.87波罗SVW7144AR MT 波罗SVW7144BR AT 波罗SVW7144CR MT 波罗SVW7144DR AT 波25.6924.0025.69前保险杠下隔0014216QD853666B自动拉紧402.18368.00402.18波罗SVW7144AR MT 波罗SVW7144BR AT 波罗SVW7144CR MT 波罗SVW7144DR AT 波副驾驶员座椅0605016QD857706H221.56208.00221.56前保险杠下导0014106Q0805903B波罗SVW7144AR MT 波罗SVW7144BR AT 波罗SVW7144CR MT 波罗SVW7144DR AT 波前保险杠下隔0014236Q0853677B波罗SVW7144AR MT 波罗SVW7144BR AT 波罗SVW7144CR MT 波罗SVW7144DR AT 波62.8158.0062.8119.9819.0019.98前保险杠下隔0014226Q0853665E波罗SVW7144AR MT 波罗SVW7144BR AT 波罗SVW7144CR MT 波罗SVW7144DR AT 波B柱下内衬(右)11.0811.0011.080661506Q4867298B波罗SVW7144AR MT 波罗SVW7144BR AT 波罗SVW7144CR MT 波罗SVW7144DR AT 波11.0811.0011.08B柱下内衬(左)0651506Q4867297B波罗SVW7144AR MT 波罗SVW7144BR AT 波罗SVW7144CR MT 波罗SVW7144DR AT 波0661406Q4867244C波罗SVW7144AR MT 波罗SVW7144BR AT 波罗SVW7144PR MT 波罗SVW7144QR AT 波220.55185.85220.55B柱上内衬(右)波罗SVW7144ALi MT 波罗SVW7144AR MT 波罗SVW7144BLi MT 波罗SVW7144BR A64.2346.0064.23低音喇叭036120L6Q0951221A正时链条217.15158.55217.15正时皮带00822003C109158波罗SVW7144AR MT 波罗SVW7144BR AT 波罗SVW7144PR MT 波罗SVW7144QR AT 波03/09-599.51539.00599.51波罗SVW7144ALi MT 波罗SVW7144AR MT 波罗SVW7144BLi MT 波罗SVW7144BR A 制动总泵0483006QD611019C6JX15 ET43 亮银铬色/白云岩灰113.3283.00113.32轮毂盖0910126Q0601149G波罗SVW7144AR MT 波罗SVW7144BR AT 波罗SVW7144CR MT 波罗SVW7144DR AT 波189.09187.00189.09波罗SVW7144ALi MT 波罗SVW7144AR MT 波罗SVW7144BLi MT 波罗SVW7144BR A 后减震器(右1065006QD513025C189.09187.00189.09波罗SVW7144ALi MT 波罗SVW7144AR MT 波罗SVW7144BLi MT 波罗SVW7144BR A 后减震器(左1055006QD513025C波罗SVW7164AS MT 波罗SVW7164CS MT 波罗SVW7164EMi MT 波罗SVW7164ESD 1628.63573.00628.63前半轴内球笼0541416QD498103B628.63573.00628.63波罗SVW7164AS MT 波罗SVW7164CS MT 波罗SVW7164EMi MT 波罗SVW7164ESD 1前半轴内球笼0541426QD498103B左/右628.63577.00628.63波罗SVW7144ALi MT 波罗SVW7144AR MT 波罗SVW7144BLi MT 波罗SVW7144CLi A 前半轴内球笼0541416QD498103A波罗SVW7144ALi MT 波罗SVW7144AR MT 波罗SVW7144BLi MT 波罗SVW7144CLi A左/右628.63577.00628.63前半轴内球笼0541426QD498103A外138.4686.00138.46波罗SVW7144CLi AT 波罗SVW7144DLi AT 波罗SVW7164AS MT 波罗SVW7164BS AT 前半轴防尘组0541546QD498203A外138.4686.00138.46前半轴防尘组0541536QD498203A波罗SVW7144CLi AT 波罗SVW7144DLi AT 波罗SVW7164AS MT 波罗SVW7164BS AT外138.4696.00138.46前半轴防尘组0541546QD498203波罗SVW7144ALi MT 波罗SVW7144AR MT 波罗SVW7144BLi MT 波罗SVW7144BR A外138.4696.00138.46前半轴防尘组0541536QD498203波罗SVW7144ALi MT 波罗SVW7144AR MT 波罗SVW7144BLi MT 波罗SVW7144BR A普通车型365.41262.00365.41波罗SVW7144ALi MT 波罗SVW7144AR MT 波罗SVW7144BLi MT 波罗SVW7144BR A 前减震器(右0575006QD413031C波罗SVW7144ALi MT 波罗SVW7144AR MT 波罗SVW7144BLi MT 波罗SVW7144BR A普通车型365.41262.00365.41前减震器(左0565006QD413031C992.04920.00992.04前半轴(右)0541226QD407272L波罗SVW7144BR AT 波罗SVW7144CLi AT 波罗SVW7144CR MT 波罗SVW7144DLi AT波罗SVW7164AS MT 波罗SVW7164CS MT 波罗SVW7164EMi MT 波罗SVW7164ESD 1902.17791.00902.17前半轴(左)0541216QD407271B970.63754.00970.63波罗SVW7144BR AT 波罗SVW7144CLi AT 波罗SVW7144CR MT 波罗SVW7144DLi AT 前半轴(左)0541216QD407271G685.15665.00685.15前半轴(左)0541216QD407271波罗SVW7144ALi MT 波罗SVW7144AR MT 波罗SVW7144BLi MT 波罗SVW7144CR M79.2271.0079.22空调泵支架0390206QD260885波罗SVW7144AR MT 波罗SVW7144BR AT 波罗SVW7144CR MT 波罗SVW7144DR AT 波563.21435.00563.21排气管(后段1071026Q6253609B波罗SVW7164AS MT 波罗SVW7164BS AT 波罗SVW7164CS MT 波罗SVW7164DS AT 波563.21446.00563.21排气管(后段1071026Q6253609A波罗SVW7144AR MT 波罗SVW7144BR AT 波罗SVW7144CR MT 波罗SVW7144DR AT 波371.12326.55371.12排气管(中段1071016Q0253209B波罗SVW7144AR MT 波罗SVW7144BR AT 波罗SVW7144PR MT 波罗SVW7144QR AT含油泵及传感1824.621571.001824.62燃油箱0490006QD201021F波罗SVW7144AR MT 波罗SVW7144BR AT 波罗SVW7144CR MT 波罗SVW7144DR AT 波264.07251.00264.07举升门雨刮电114310L6Q6955711波罗SVW7144ALi MT 波罗SVW7144AR MT 波罗SVW7144BLi MT 波罗SVW7144BR A39.9735.0039.97举升门雨刮臂1143006Q6955707波罗SVW7144ALi MT 波罗SVW7144AR MT 波罗SVW7144BLi MT 波罗SVW7144BR A34.7731.0034.77举升门雨刮片1143206Q6955425波罗SVW7144ALi MT 波罗SVW7144AR MT 波罗SVW7144BLi MT 波罗SVW7144BR A 高位刹车灯1212006Q6945097波罗SVW7144ALi MT 波罗SVW7144AR MT 波罗SVW7144BLi MT 波罗SVW7144BR A85.6481.0085.64后 6.14 6.00 6.14天窗排水软管0846106Q5877233波罗SVW7144ALi MT 波罗SVW7144AR MT 波罗SVW7144BLi MT 波罗SVW7144BR A767.91681.45767.910.00举升门玻璃1131006Q6845051B波罗SVW7144AR MT 波罗SVW7144BR AT 波罗SVW7144PR MT 波罗SVW7144QR AT 波57.1044.0057.100.00后门玻璃(右1010006Q6845026C波罗SVW7144ALi MT 波罗SVW7144AR MT 波罗SVW7144BLi MT 波罗SVW7144BR A57.1043.0057.100.00后门玻璃(左0960006Q6845025C波罗SVW7144ALi MT 波罗SVW7144AR MT 波罗SVW7144BLi MT 波罗SVW7144BR A外62.4260.0062.42波罗SVW7144ALi MT 波罗SVW7144AR MT 波罗SVW7144BLi MT 波罗SVW7144BR A 后门密封胶条099030L6Q6839702A外62.4256.0062.42波罗SVW7144ALi MT 波罗SVW7144AR MT 波罗SVW7144BLi MT 波罗SVW7144BR A 后门密封胶条094030L6Q6839701A129.24112.00129.24后门玻璃外压1012006Q6839478B波罗SVW7144ALi MT 波罗SVW7144AR MT 波罗SVW7144BLi MT 波罗SVW7144BR A129.2487.00129.24后门玻璃外压0962006Q6839477B波罗SVW7144ALi MT 波罗SVW7144AR MT 波罗SVW7144BLi MT 波罗SVW7144BR A棉缎黑色17.1315.0017.13后门玻璃内压1012106Q6839472A波罗SVW7144ALi MT 波罗SVW7144AR MT 波罗SVW7144BLi MT 波罗SVW7144BR A棉缎黑色17.1315.0017.13后门玻璃内压0962106Q6839471A波罗SVW7144ALi MT 波罗SVW7144AR MT 波罗SVW7144BLi MT 波罗SVW7144BR A776.45535.50776.45后门玻璃导轨1011006Q6839432F波罗SVW7144AR MT 波罗SVW7144BR AT 波罗SVW7144PR MT 波罗SVW7144QR AT 波776.45517.65776.45后门玻璃导轨0961006Q6839431F波罗SVW7144AR MT 波罗SVW7144BR AT 波罗SVW7144PR MT 波罗SVW7144QR AT 波举升门密封胶1161106Q6827705C波罗SVW7144ALi MT 波罗SVW7144AR MT 波罗SVW7144BLi MT 波罗SVW7144BR A376.92177.00376.9234.4431.0034.44前雾灯灯泡(004510N10130001波罗SVW7144AR MT 波罗SVW7144BR AT 波罗SVW7144CR MT 波罗SVW7144DR AT 波34.4431.0034.44前雾灯灯泡(005510N10130001波罗SVW7144AR MT 波罗SVW7144BR AT 波罗SVW7144CR MT 波罗SVW7144DR AT 波24.3423.0024.34车轮螺栓0910148D0601139D波罗SVW7144AR MT 波罗SVW7144BR AT 波罗SVW7144CR MT 波罗SVW7144DR AT 波137.63137.63137.63后制动管路(0483066X0611775波罗SVW7144AR MT 波罗SVW7144BR AT 波罗SVW7144PR MT 波罗SVW7144QR AT 波49.9644.0049.96前风挡雨刮臂0102226QE955410波罗SVW7144ALi MT 波罗SVW7144AR MT 波罗SVW7144BLi MT 波罗SVW7144BR A 前风挡雨刮臂0102216QE955409波罗SVW7144ALi MT 波罗SVW7144AR MT 波罗SVW7144BLi MT 波罗SVW7144BR A57.1051.0057.10563.82489.00563.820.00前风挡玻璃010000PPK845011波罗SVW7144AR MT 波罗SVW7144BR AT 波罗SVW7144CR MT 波罗SVW7144DR AT 波后门壳(右)1021006QE833056A波罗SVW7144ALi MT 波罗SVW7144AR MT 波罗SVW7144BLi MT 波罗SVW7144BR A1570.141387.001570.141570.141270.001570.14后门壳(左)0971006QE833055A波罗SVW7144ALi MT 波罗SVW7144AR MT 波罗SVW7144BLi MT 波罗SVW7144BR A波罗SVW7144ALi MT 波罗SVW7144AR MT 波罗SVW7144BLi MT 波罗SVW7144BR A1855.621449.001855.62前门壳(右)0180006QE831056D波罗SVW7144ALi MT 波罗SVW7144AR MT 波罗SVW7144BLi MT 波罗SVW7144BR A1855.621449.001855.62前门壳(左)0120006QE831055D55.7351.0055.73高音喇叭0361106QD951223波罗SVW7144AR MT 波罗SVW7144BR AT 波罗SVW7144CR MT 波罗SVW7144DR AT 波波罗SVW7144AR MT 波罗SVW7144BR AT 波罗SVW7144CR MT 波罗SVW7144DR AT 波4.28 4.00 4.28喇叭支架0361306QD951182A波罗SVW7144AR MT 波罗SVW7144BR AT 波罗SVW7144PR MT 波罗SVW7144QR AT 波39.2534.6539.25尾灯灯座(右1201006QD945258A39.2533.6039.25波罗SVW7144AR MT 波罗SVW7144BR AT 波罗SVW7144PR MT 波罗SVW7144QR AT 波尾灯灯座(左1191006QD945257A白底152.70122.85152.70尾灯(右)1200006QD945096A波罗SVW7144AR MT 波罗SVW7144BR AT 波罗SVW7144PR MT 波罗SVW7144QR AT 波波罗SVW7144AR MT 波罗SVW7144BR AT 波罗SVW7144PR MT 波罗SVW7144QR AT 波白底152.70114.45152.70尾灯(左)1190006QD945095A含灯泡113.84100.00113.84前雾灯(右)0055006QD941700波罗SVW7144AR MT 波罗SVW7144BR AT 波罗SVW7144CR MT 波罗SVW7144DR AT 波含灯泡113.84108.00113.84前雾灯(左)0045006QD941699波罗SVW7144AR MT 波罗SVW7144BR AT 波罗SVW7144CR MT 波罗SVW7144DR AT 波白底352.54321.00352.54前大灯(右)0050006QD941008波罗SVW7144AR MT 波罗SVW7144BR AT 波罗SVW7144CR MT 波罗SVW7144DR AT 波79.9351.0079.93后门下铰链(100130L6Q4833412波罗SVW7144ALi MT 波罗SVW7144AR MT 波罗SVW7144BLi MT 波罗SVW7144BR A79.9348.0079.93后门下铰链(095130L6Q4833411波罗SVW7144ALi MT 波罗SVW7144AR MT 波罗SVW7144BLi MT 波罗SVW7144BR A带天窗含四门34310.2530038.4034310.25车身总成(车0890006Q4800403A波罗SVW7144AR MT 波罗SVW7144BR AT 波罗SVW7144PR MT 波罗SVW7144QR AT 波车身总成(车0890006Q4800403A波罗SVW7144AR MT 波罗SVW7144BR AT 波罗SVW7144PR MT 波罗SVW7144QR AT 波无天窗含四门30007.3430007.3430007.34后/带天窗232.55147.00232.55车顶隔热层0840406Q3867811B波罗SVW7144ALi MT 波罗SVW7144AR MT 波罗SVW7144BLi MT 波罗SVW7144BR A后/不带天窗232.55196.00232.55车顶隔热层0840406Q3867811A波罗SVW7144ALi MT 波罗SVW7144AR MT 波罗SVW7144BLi MT 波罗SVW7144BR A前21.4115.0021.41车顶隔热层0840406Q3867811波罗SVW7144AR MT 波罗SVW7144BR AT 波罗SVW7144GLi MT 波罗SVW7144HLi AT314.03276.00314.03前风挡雨刮电0102406QD955119波罗SVW7144ALi MT 波罗SVW7144AR MT 波罗SVW7144BLi MT 波罗SVW7144BR A99.9289.0099.92仪表台烟灰缸0291546Q1857961A波罗SVW7144AR MT 波罗SVW7144BR AT 波罗SVW7144CR MT 波罗SVW7144DR AT 波383.97247.00383.97波罗SVW7144ALi MT 波罗SVW7144AR MT 波罗SVW7144BLi MT 波罗SVW7144BR A 内后视镜0104206Q18575113P02/02-06/06 无烟煤/绒灰色1712.881541.001712.88仪表台壳0291006Q1857001D波罗SVW7144ALi MT 波罗SVW7144AR MT 波罗SVW7144BLi MT 波罗SVW7144BR A21.4120.0021.41发动机罩拉线0076006Q1823531F波罗SVW7144AR MT 波罗SVW7144BR AT 波罗SVW7144CR MT 波罗SVW7144DR AT 波接蒸发器1695.27256.001695.270395246Q1820743A波罗SVW7144ALi MT 波罗SVW7144AR MT 波罗SVW7144BLi MT 波罗SVW7144BR A 空调管(蒸发-空调泵)356.85318.00356.85F >> 9J-6-06鼓风机总成0393006Q1820015G波罗SVW7144ALi MT 波罗SVW7144AR MT 波罗SVW7144BLi MT 波罗SVW7144BR A364.74292.00364.74制动踏板0483706Q1723142C波罗SVW7144BR AT 波罗SVW7144CLi AT 波罗SVW7144DLi AT 波罗SVW7144DR AT186.00160.00186.00离合器踏板0472106Q1721321C波罗SVW7144ALi MT 波罗SVW7144AR MT 波罗SVW7144BLi MT 波罗SVW7144CR M187.02144.00187.02制动踏板0483706Q1721142B波罗SVW7144ALi MT 波罗SVW7144AR MT 波罗SVW7144BLi MT 波罗SVW7144CR M黑色629.03588.00629.03变速器换挡杆0478046Q1713139D波罗SVW7144BR AT 波罗SVW7144DR AT 波罗SVW7144QR AT 波罗SVW7144SR AT 波变速器换挡杆0478046Q0713169A波罗SVW7144BR AT 波罗SVW7144QR AT 波罗SVW7164BS AT 波罗SVW7164US AT亮铬色85.6477.0085.6469.3769.3769.37含护套黑/亮铬色变速器换挡杆0478066QD711113A波罗SVW7144ALi MT 波罗SVW7144AR MT 波罗SVW7144BLi MT 波罗SVW7144CR M214.11214.11214.11转向助力泵储0453206R1423893波罗SVW7144AR MT 波罗SVW7144BR AT 波罗SVW7144PR MT 波罗SVW7144QR AT 波85.6477.0085.64转向助力泵油0453106R1423891D波罗SVW7144AR MT 波罗SVW7144BR AT 波罗SVW7144PR MT 波罗SVW7144QR AT 波1855.621670.001855.62不含转向拉杆 09/02-转向器0460006RD422055波罗SVW7144AR MT 波罗SVW7144BR AT 波罗SVW7144CR MT 波罗SVW7144DR AT 波高度可调883.85750.00883.85转向管柱0440006Q1419501A波罗SVW7144ALi MT 波罗SVW7144AR MT 波罗SVW7144BLi MT 波罗SVW7144BR A150.98137.00150.98发电机线束0364406Q0971349F波罗SVW7144BR AT 波罗SVW7144DR AT 波罗SVW7144QR AT 波罗SVW7144SR AT 波发电机线束0364406Q0971349F波罗SVW7144AR MT 波罗SVW7144CR MT 波罗SVW7144PR MT 波罗SVW7144RR MT159.90143.00159.9035.5632.0035.56蓄电池负极电0360366Q0971235G波罗SVW7164AS MT 波罗SVW7164BS AT 波罗SVW7164CS MT 波罗SVW7164DS AT 波19.9817.0019.98蓄电池负极电0360366Q0971235波罗SVW7144ALi MT 波罗SVW7144AR MT 波罗SVW7144BLi MT 波罗SVW7144BR A06/02-456.77419.00456.77后门玻璃升降1014016Q0959812B波罗SVW7144AR MT 波罗SVW7144BR AT 波罗SVW7144CR MT 波罗SVW7144DR AT 波06/02-456.77411.00456.77后门玻璃升降0964016Q0959811B波罗SVW7144AR MT 波罗SVW7144BR AT 波罗SVW7144CR MT 波罗SVW7144DR AT 波464.26214.00464.26配合6Q0953503CE使用气囊卷簧0343606Q0959653A波罗SVW7144ALi MT 波罗SVW7144AR MT 波罗SVW7144BLi MT 波罗SVW7144BR A2612.142113.002612.14天窗电机0848316Q0959591B波罗SVW7144ALi MT 波罗SVW7144AR MT 波罗SVW7144BLi MT 波罗SVW7144BR A71.3763.0071.37前风挡雨刮水0102536QD955453波罗SVW7144ALi MT 波罗SVW7144AR MT 波罗SVW7144BLi MT 波罗SVW7144BR A白底352.54303.00352.54前大灯(左)0040006QD941007波罗SVW7144AR MT 波罗SVW7144BR AT 波罗SVW7144CR MT 波罗SVW7144DR AT 波乘客三人座骨0616206QD885405A405.41367.00405.41波罗SVW7144AR MT 波罗SVW7144BR AT 波罗SVW7144CR MT 波罗SVW7144DR AT 波整体座椅201.06158.00201.06后座椅坐垫0611006QD885375J波罗SVW7144ALi MT 波罗SVW7144AR MT 波罗SVW7144BLi MT 波罗SVW7144BR A波罗SVW7144AR MT 波罗SVW7144BR AT 波罗SVW7144CR MT 波罗SVW7144DR AT 波布料146.29131.00146.29驾驶员座椅底0592006QD881405Q波罗SVW7144AR MT 波罗SVW7144BR AT 波罗SVW7144CR MT 波罗SVW7144DR AT 波布料146.29131.00146.29副驾驶员座椅0602006QD881405Q真皮91.2880.0091.28波罗SVW7144AR MT 波罗SVW7144BR AT 波罗SVW7144CR MT 波罗SVW7144DR AT 波副驾驶员座椅0602106QD881375D波罗SVW7144AR MT 波罗SVW7144BR AT 波罗SVW7144CR MT 波罗SVW7144DR AT 波91.2881.0091.28驾驶员座椅底0592106QD881375D波罗SVW7144AR MT 波罗SVW7144BR AT 波罗SVW7144CR MT 波罗SVW7144DR AT 波基本型201.53192.00201.53后门内饰板(0980006QD867212P基本型201.53200.00201.53波罗SVW7144AR MT 波罗SVW7144BR AT 波罗SVW7144CR MT 波罗SVW7144DR AT 波后门内饰板(0930006QD867211P无烟煤色331.04251.00331.04波罗SVW7144AR MT 波罗SVW7144BR AT 波罗SVW7144CR MT 波罗SVW7144DR AT 波前门内饰板(0220006QD867012A波罗SVW7144AR MT 波罗SVW7144BR AT 波罗SVW7144CR MT 波罗SVW7144DR AT 波无烟煤色331.04246.00331.04前门内饰板(0160006QD867011A125.70118.00125.70波罗SVW7144AR MT 波罗SVW7144BR AT 波罗SVW7144CR MT 波罗SVW7144DR AT 波后座椅侧安全0612026QD857806H125.70111.00125.70后座椅侧安全0612036QD857805H波罗SVW7144AR MT 波罗SVW7144BR AT 波罗SVW7144CR MT 波罗SVW7144DR AT 波394.05354.00394.05左侧自动拉紧波罗SVW7144AR MT 波罗SVW7144BR AT 波罗SVW7144CR MT 波罗SVW7144DR AT 波驾驶员座椅安0595016QD857705H94.9892.0094.98后座椅安全带0612046QD857488F波罗SVW7144ALi MT 波罗SVW7144AR MT 波罗SVW7144BLi MT 波罗SVW7144BR A232.32172.00232.32前制动盘(右0481026QD615301波罗SVW7144ALi MT 波罗SVW7144AR MT 波罗SVW7144BLi MT 波罗SVW7144BR A03/09-413.95361.00413.95制动助力器0483016QD614106A波罗SVW7144ALi MT 波罗SVW7144AR MT 波罗SVW7144BLi MT 波罗SVW7144BR A2510.732178.752510.73后叶子板(左0655006Q4809843波罗SVW7144AR MT 波罗SVW7144BR AT 波罗SVW7144PR MT 波罗SVW7144QR AT 波2510.732134.652510.73后叶子板(右0665006Q4809844波罗SVW7144AR MT 波罗SVW7144BR AT 波罗SVW7144PR MT 波罗SVW7144QR AT 波37.1136.0037.11后轮罩(左)0655616Q0810971A波罗SVW7144AR MT 波罗SVW7144BR AT 波罗SVW7144CR MT 波罗SVW7144DR AT 波37.1137.0037.11后轮罩(右)0665616Q0810972A波罗SVW7144AR MT 波罗SVW7144BR AT 波罗SVW7144CR MT 波罗SVW7144DR AT 波发动机缸盖螺008121WHT000675波罗SVW7144AR MT 波罗SVW7144BR AT 波罗SVW7144CR MT 波罗SVW7144DR AT 波5.99 5.00 5.995.99 5.25 5.99曲轴止推片008334WHT000436波罗SVW7144AR MT 波罗SVW7144BR AT 波罗SVW7144PR MT 波罗SVW7144QR AT 波11.98 5.2511.98油底壳放油螺008503N90813202波罗SVW7144AR MT 波罗SVW7144BR AT 波罗SVW7144PR MT 波罗SVW7144QR AT 波25.5823.0025.58前大灯灯泡(004001N10320101波罗SVW7144AR MT 波罗SVW7144BR AT 波罗SVW7144CR MT 波罗SVW7144DR AT 波25.5823.0025.58前大灯灯泡(005001N10320101波罗SVW7144AR MT 波罗SVW7144BR AT 波罗SVW7144CR MT 波罗SVW7144DR AT 波242.66211.00242.66阅读灯0371006Q0947105C波罗SVW7144AR MT 波罗SVW7144BR AT 波罗SVW7144CR MT 波罗SVW7144DR AT 波带延时断开不带天窗422.51361.00422.51燃油泵0492106Q0919051F波罗SVW7144ALi MT 波罗SVW7144AR MT 波罗SVW7144BLi MT 波罗SVW7144BR A4 BAR176.98174.00176.98燃油压力调节0492226Q0201559A波罗SVW7144ALi MT 波罗SVW7144BLi MT 波罗SVW7144CLi AT 波罗SVW7144DLi 燃油压力调节0492226Q0201559波罗SVW7144ALi MT 波罗SVW7144AR MT 波罗SVW7144BLi MT 波罗SVW7144BR A3 BAR316.27289.00316.27387.72268.00387.72油箱防护板0490206Q0201307C波罗SVW7144ALi MT 波罗SVW7144AR MT 波罗SVW7144BLi MT 波罗SVW7144BR A257.16248.00257.16回油管0490326Q0201294C波罗SVW7144ALi MT 波罗SVW7144AR MT 波罗SVW7144BLi MT 波罗SVW7144BR A281.06223.00281.06输油管0490316Q0201293C波罗SVW7144AR MT 波罗SVW7144BR AT 波罗SVW7144CR MT 波罗SVW7144DR AT 波不带压力调节75.6567.0075.65燃油滤清器0491006Q0201051B波罗SVW7144ALi MT 波罗SVW7144AR MT 波罗SVW7144BLi MT 波罗SVW7144BR A托架471.04419.00471.04发动机支架(0093026Q0199294D波罗SVW7144ALi MT 波罗SVW7144AR MT 波罗SVW7144BLi MT 波罗SVW7144BR A 发动机支架(0093016Q0199293D波罗SVW7144ALi MT 波罗SVW7144AR MT 波罗SVW7144BLi MT 波罗SVW7144BR A托架471.04419.00471.04625.57557.00625.57元宝梁0540116RD199315波罗SVW7144ALi MT 波罗SVW7144AR MT 波罗SVW7144BLi MT 波罗SVW7144BR A21.4111.0021.41散热器补水壶0400206Q0121407波罗SVW7144ALi MT 波罗SVW7144AR MT 波罗SVW7144BLi MT 波罗SVW7144BR A7.31 3.007.31散热器右上支0406006Q0121367B波罗SVW7144ALi MT 波罗SVW7144AR MT 波罗SVW7144BLi MT 波罗SVW7144BR A7.31 3.007.31散热器左上支0406016Q0121367B波罗SVW7144ALi MT 波罗SVW7144AR MT 波罗SVW7144BLi MT 波罗SVW7144BR A342.58230.00342.58散热器0400006Q0121253Q波罗SVW7144ALi MT 波罗SVW7144AR MT 波罗SVW7144BLi MT 波罗SVW7144BR A 散热器风圈0402816QD121207波罗SVW7144ALi MT 波罗SVW7144AR MT 波罗SVW7144BLi MT 波罗SVW7144BR A88.5040.0088.5028.4520.0028.45前风挡雨刮片0102266N1955425A波罗SVW7144ALi MT 波罗SVW7144AR MT 波罗SVW7144BLi MT 波罗SVW7144BR A 天窗玻璃密封0848116N0898209波罗SVW7144AR MT 波罗SVW7144BR AT 波罗SVW7144CR MT 波罗SVW7144DR AT 波979.43835.00979.43208.65187.00208.65天窗导流板0848236N087765103波罗SVW7144ALi MT 波罗SVW7144AR MT 波罗SVW7144BLi MT 波罗SVW7144BR A奶油色510.52459.00510.52波罗SVW7144ALi MT 波罗SVW7144AR MT 波罗SVW7144BLi MT 波罗SVW7144BR A 天窗遮阳板0848226N08772554K含密封条4930.853860.004930.85天窗玻璃0848106N0877051C波罗SVW7144ALi MT 波罗SVW7144AR MT 波罗SVW7144BLi MT 波罗SVW7144BR A1302.911228.001302.91天窗底座0848216N0877049波罗SVW7144ALi MT 波罗SVW7144AR MT 波罗SVW7144BLi MT 波罗SVW7144BR A"POLO"标72.7361.0072.73举升门标牌1161256N0853687H波罗SVW7144ALi MT 波罗SVW7144AR MT 波罗SVW7144BLi MT 波罗SVW7144BR A25.8525.0025.85前减震器缓冲0575506N0412303A波罗SVW7144ALi MT 波罗SVW7144AR MT 波罗SVW7144BLi MT 波罗SVW7144BR A25.8525.0025.85前减震器缓冲0565506N0412303A波罗SVW7144ALi MT 波罗SVW7144AR MT 波罗SVW7144BLi MT 波罗SVW7144BR A"上海大众"标18.2513.6518.25举升门标牌I1161213BD8536877波罗SVW7144AR MT 波罗SVW7144BR AT 波罗SVW7144PR MT 波罗SVW7144QR AT 波举升门刮水喷1143403B9955985A波罗SVW7144ALi MT 波罗SVW7144AR MT 波罗SVW7144BLi MT 波罗SVW7144BR A71.0659.0071.06中央门锁系统256.93229.00256.93后门锁总成(1001006QD839016A波罗SVW7144AR MT 波罗SVW7144BR AT 波罗SVW7144CR MT 波罗SVW7144DR AT 波波罗SVW7144AR MT 波罗SVW7144BR AT 波罗SVW7144CR MT 波罗SVW7144DR AT 波中央门锁系统256.93229.00256.93后门锁总成(0951006QD839015A256.93231.00256.93前门锁机构(0210003B1837016BP波罗SVW7144AR MT 波罗SVW7144BR AT 波罗SVW7144PR MT 波罗SVW7144QR AT 波遮阳板支架0104023B0857561B329.5329.0029.53波罗SVW7144AR MT 波罗SVW7144BR AT 波罗SVW7144CR MT 波罗SVW7144DR AT 波60.7757.0060.77波罗SVW7144ALi MT 波罗SVW7144AR MT 波罗SVW7144BLi MT 波罗SVW7144BR A 前门外拉手(0172003B0837207CG17.3510.5017.35曲轴前油封008810038103085G波罗SVW7144AR MT 波罗SVW7144BR AT 波罗SVW7144PR MT 波罗SVW7144QR AT 波202.18181.00202.18喷油嘴049223036906031AF波罗SVW7164AS MT 波罗SVW7164BS AT 波罗SVW7164CS MT 波罗SVW7164DS AT 波波罗SVW7144AR MT 波罗SVW7144BR AT 波罗SVW7144CR MT 波罗SVW7144DR AT 波192.70173.00192.70喷油嘴049223036906031AC307.01207.00307.01点火线圈036050036905715E波罗SVW7144AR MT 波罗SVW7144BR AT 波罗SVW7144CR MT 波罗SVW7144DR AT 波10.489.0010.48排气歧管垫10760003C253039E波罗SVW7144AR MT 波罗SVW7144BR AT 波罗SVW7144CR MT 波罗SVW7144DR AT 波连杆008320036198401E波罗SVW7164AS MT 波罗SVW7164BS AT 波罗SVW7164CS MT 波罗SVW7164DS AT 波1套1984.091704.001984.091套1984.091706.001984.09连杆008320036198401F波罗SVW7144AR MT 波罗SVW7144BR AT 波罗SVW7144CR MT 波罗SVW7144DR AT 波13.1111.0013.11气门锁片008434036109651A波罗SVW7144AR MT 波罗SVW7144BR AT 波罗SVW7144CR MT 波罗SVW7144DR AT 波34.6831.0034.68气门弹簧008432036109623H波罗SVW7144AR MT 波罗SVW7144BR AT 波罗SVW7144CR MT 波罗SVW7144DR AT 波37.4436.0037.44排气门008401036109611G波罗SVW7144AR MT 波罗SVW7144BR AT 波罗SVW7144CR MT 波罗SVW7144DR AT 波35.9430.0035.94进气门008400036109601J波罗SVW7144AR MT 波罗SVW7144BR AT 波罗SVW7144CR MT 波罗SVW7144DR AT 波气门液压挺杆008410030109423波罗SVW7144AR MT 波罗SVW7144BR AT 波罗SVW7144CR MT 波罗SVW7144DR AT 波90.3714.0090.37含活塞环172.22154.00172.22活塞008310036107065DH波罗SVW7164AS MT 波罗SVW7164BS AT 波罗SVW7164CS MT 波罗SVW7164DS AT 波含活塞环164.15136.00164.15波罗SVW7144AR MT 波罗SVW7144BR AT 波罗SVW7144CR MT 波罗SVW7144DR AT 波活塞008310036107065DE波罗SVW7164AS MT 波罗SVW7164BS AT 波罗SVW7164CS MT 波罗SVW7164DS AT 波52.4230.0052.42连杆瓦008321036105701AR波罗SVW7144AR MT 波罗SVW7144BR AT 波罗SVW7144CR MT 波罗SVW7144DR AT 波49.9643.0049.96连杆瓦008321036105701AQ37.4432.0037.44波罗SVW7144AR MT 波罗SVW7144BR AT 波罗SVW7144CR MT 波罗SVW7144DR AT 波曲轴瓦(下)008336036105591D0波罗SVW7144AR MT 波罗SVW7144BR AT 波罗SVW7144CR MT 波罗SVW7144DR AT 波37.4433.0037.44曲轴瓦(上)008335036105561D08.998.008.99连杆衬套008322036105431B波罗SVW7144AR MT 波罗SVW7144BR AT 波罗SVW7144CR MT 波罗SVW7144DR AT 波403.10354.00403.10曲轴后油封008820030103171R波罗SVW7144AR MT 波罗SVW7144CR MT 波罗SVW7144PR MT 波罗SVW7144QR AT 起动机03604002T911023S波罗SVW7144AR MT 波罗SVW7144CR MT 波罗SVW7144PR MT 波罗SVW7144RR MT509.18458.00509.18型号:67/161256.111242.001256.11变速器一轴04781002T311103J波罗SVW7144CR MT 波罗SVW7144GLi MT 波罗SVW7144MLi MT 波罗SVW7144RR M10535.279291.0010535.27手动变速器总04740102T300053M波罗SVW7144AR MT 波罗SVW7144CR MT 波罗SVW7144PR MT 波罗SVW7144RR MT22.2716.0022.27蓄电池托架0360336Q0915331波罗SVW7144ALi MT 波罗SVW7144AR MT 波罗SVW7144BLi MT 波罗SVW7144BR A9.998.009.99发动机电脑支0363206Q0906507波罗SVW7144ALi MT 波罗SVW7144AR MT 波罗SVW7144BLi MT 波罗SVW7144BR A680.16636.00680.16后座椅骨架0611106QD885305波罗SVW7144AR MT 波罗SVW7144BR AT 波罗SVW7144CR MT 波罗SVW7144DR AT 波驾驶员座椅头0591406QD885914波罗SVW7144AR MT 波罗SVW7144BR AT 波罗SVW7144CR MT 波罗SVW7144DR AT 波左/右94.4985.0094.49左/右94.4985.0094.49副驾驶员座椅0601406QD885914波罗SVW7144AR MT 波罗SVW7144BR AT 波罗SVW7144CR MT 波罗SVW7144DR AT 波04/03-999.18890.00999.18副驾驶员安全0340106Q0880204F波罗SVW7144ALi MT 波罗SVW7144AR MT 波罗SVW7144BLi MT 波罗SVW7144BR A前19.0819.0019.08天窗排水软管0846106Q0877231波罗SVW7144ALi MT 波罗SVW7144AR MT 波罗SVW7144BLi MT 波罗SVW7144BR A奶油色/火红色40.7433.0040.74驾驶员座椅安0595416QD857755F波罗SVW7144ALi MT 波罗SVW7144AR MT 波罗SVW7144BLi MT 波罗SVW7144BR A75.9566.0075.95带照明镜子和奶油色遮阳板(右)0104006Q0857552B波罗SVW7144ALi MT 波罗SVW7144AR MT 波罗SVW7144BLi MT 波罗SVW7144BR A75.9567.0075.95带照明镜子和奶油色遮阳板(左)0104016Q0857551B波罗SVW7144ALi MT 波罗SVW7144AR MT 波罗SVW7144BLi MT 波罗SVW7144BR A涂底漆的57.1049.0057.10倒车镜壳(右0200206Q0857538A波罗SVW7144ALi MT 波罗SVW7144AR MT 波罗SVW7144BLi MT 波罗SVW7144BR A涂底漆的57.1051.0057.10倒车镜壳(左0140206Q0857537A波罗SVW7144ALi MT 波罗SVW7144AR MT 波罗SVW7144BLi MT 波罗SVW7144BR A 倒车镜片(左0140106QD857521波罗SVW7144AR MT 波罗SVW7144BR AT 波罗SVW7144CR MT 波罗SVW7144DR AT 波普通21.4121.0021.41黑色31.2330.0031.23中网0020006Q0853653E波罗SVW7144AR MT 波罗SVW7144BR AT 波罗SVW7144CR MT 波罗SVW7144DR AT 波带电镀115.98106.00115.98中网0020006Q0853651F波罗SVW7144AR MT 波罗SVW7144BR AT 波罗SVW7144CR MT 波罗SVW7144DR AT 波"VW"标17.1015.7517.10举升门徽标1161206Q0853630A波罗SVW7144AR MT 波罗SVW7144BR AT 波罗SVW7144PR MT 波罗SVW7144QR AT 波87.0748.0087.07前门下铰链(0211206Q0831412波罗SVW7144AR MT 波罗SVW7144BR AT 波罗SVW7144CR MT 波罗SVW7144DR AT 波87.0750.0087.07前门下铰链(0151206Q0831411波罗SVW7144AR MT 波罗SVW7144BR AT 波罗SVW7144CR MT 波罗SVW7144DR AT 波前门上铰链(021110L6Q0831402B34.9819.0034.98波罗SVW7144ALi MT 波罗SVW7144AR MT 波罗SVW7144BLi MT 波罗SVW7144BR A34.9819.0034.98后门上铰链(100120L6Q0831402B波罗SVW7144ALi MT 波罗SVW7144AR MT 波罗SVW7144BLi MT 波罗SVW7144BR A34.9819.0034.98波罗SVW7144ALi MT 波罗SVW7144AR MT 波罗SVW7144BLi MT 波罗SVW7144BR A 前门上铰链(015110L6Q0831401B波罗SVW7144ALi MT 波罗SVW7144AR MT 波罗SVW7144BLi MT 波罗SVW7144BR A34.9819.0034.98后门上铰链(095120L6Q0831401B98.5874.0098.58散热器密封条0403406Q0823723波罗SVW7144AR MT 波罗SVW7144BR AT 波罗SVW7144CR MT 波罗SVW7144DR AT 波58.6850.0058.68发动机罩锁(0073206Q0823509G波罗SVW7144AR MT 波罗SVW7144BR AT 波罗SVW7144CR MT 波罗SVW7144DR AT 波18.5617.0018.56发动机罩撑杆0074006Q0823363B波罗SVW7144AR MT 波罗SVW7144BR AT 波罗SVW7144CR MT 波罗SVW7144DR AT 波18.5612.0018.56发动机罩铰链0075006Q0823302B波罗SVW7144ALi MT 波罗SVW7144AR MT 波罗SVW7144BLi MT 波罗SVW7144BR A18.5611.0018.56发动机罩铰链0075016Q0823301B波罗SVW7144ALi MT 波罗SVW7144AR MT 波罗SVW7144BLi MT 波罗SVW7144BR A175.28141.00175.28制动油壶0483506Q0611301A波罗SVW7144ALi MT 波罗SVW7144AR MT 波罗SVW7144BLi MT 波罗SVW7144BR A 驻车制动拉索0484406Q0609721F波罗SVW7144ALi MT 波罗SVW7144AR MT 波罗SVW7144BLi MT 波罗SVW7144BR A后86.2169.0086.21585.23419.00585.23铝 6JX15H2 ET43 5幅钢圈0910076Q0601025LZ波罗SVW7144ALi MT 波罗SVW7144AR MT 波罗SVW7144BLi MT 波罗SVW7144BR A钢圈0910076Q0601025K波罗SVW7144AR MT 波罗SVW7144BR AT 波罗SVW7144CR MT 波罗SVW7144DR AT 波2402.34137.002402.34铝圈 JX14H2 ET43 七柱(单)46.3041.0046.30后减震器缓冲1055116Q0512131B波罗SVW7144ALi MT 波罗SVW7144AR MT 波罗SVW7144BLi MT 波罗SVW7144BR A46.3041.0046.30后减震器缓冲1065116Q0512131B波罗SVW7144ALi MT 波罗SVW7144AR MT 波罗SVW7144BLi MT 波罗SVW7144BR A370.65303.00370.65后减震器螺旋1055106Q0511115L波罗SVW7144ALi MT 波罗SVW7144AR MT 波罗SVW7144BLi MT 波罗SVW7144BR A370.65303.00370.65后减震器螺旋1065106Q0511115L波罗SVW7144ALi MT 波罗SVW7144AR MT 波罗SVW7144BLi MT 波罗SVW7144BR A3528.392449.003528.39后桥总成1030006Q0500051A波罗SVW7144ALi MT 波罗SVW7144AR MT 波罗SVW7144BLi MT 波罗SVW7144BR A383.36345.00383.36转向助力泵支0450016R0423845波罗SVW7144AR MT 波罗SVW7144BR AT 波罗SVW7144CR MT 波罗SVW7144DR AT 波-09/02253.65226.00253.65转向横拉杆拉0463126Q0423812波罗SVW7144ALi MT 波罗SVW7144AR MT 波罗SVW7144BLi MT 波罗SVW7144BR A-09/02253.65213.00253.65转向横拉杆拉0463136Q0423811波罗SVW7144ALi MT 波罗SVW7144AR MT 波罗SVW7144BLi MT 波罗SVW7144BR A含球头 -09/02547.51487.00547.51转向横拉杆(0463146Q0423804E波罗SVW7144ALi MT 波罗SVW7144AR MT 波罗SVW7144BLi MT 波罗SVW7144BR A671.22598.00671.22含球头 -09/02转向横拉杆(0463156Q0423803E波罗SVW7144ALi MT 波罗SVW7144AR MT 波罗SVW7144BLi MT 波罗SVW7144BR A-09/0267.4752.0067.47转向助力泵贮0452006Q0423371波罗SVW7144ALi MT 波罗SVW7144AR MT 波罗SVW7144BLi MT 波罗SVW7144BR A 转向助力泵0450006R0423156A波罗SVW7144ALi MT 波罗SVW7144AR MT 波罗SVW7144BLi MT 波罗SVW7144BR A3857.833387.003857.83200.99142.00200.99前平衡杆小连0540346Q0411315F波罗SVW7144ALi MT 波罗SVW7144AR MT 波罗SVW7144BLi MT 波罗SVW7144BR A18MM28.5520.0028.55前平衡杆胶套0540316Q0411314N波罗SVW7144ALi MT 波罗SVW7144AR MT 波罗SVW7144BLi MT 波罗SVW7144BR A18MM534.35448.00534.35前平衡杆0540306Q0411305A波罗SVW7144ALi MT 波罗SVW7144AR MT 波罗SVW7144BLi MT 波罗SVW7144BR A19MM549.46442.00549.46前平衡杆0540306Q0411305A波罗SVW7144ALi MT 波罗SVW7144AR MT 波罗SVW7144BLi MT 波罗SVW7144BR A429.23319.00429.23前减震器螺旋0565406Q0411105A波罗SVW7144ALi MT 波罗SVW7144BLi MT 波罗SVW7144CLi AT 波罗SVW7144DLi 分离轴承04733002T141170C波罗SVW7144AR MT 波罗SVW7144CR MT 波罗SVW7144PR MT 波罗SVW7144RR MT487.27438.00487.27517.14465.00517.14起动机03604002M911023M波罗SVW7144BR AT 波罗SVW7144DR AT 波罗SVW7144QR AT 波罗SVW7144SR AT 波89.3688.0089.36正时涨紧器00824203C109507M波罗SVW7144AR MT 波罗SVW7144BR AT 波罗SVW7144CR MT 波罗SVW7144DR AT 波车顶内衬0840306Q486750133不带天窗不带阅读灯301.80281.00301.80波罗SVW7144ALi MT 波罗SVW7144AR MT 波罗SVW7144BLi MT 波罗SVW7144BR A1331.36694.001331.36组合仪表总成0280006Q0920800N波罗SVW7164AS MT 波罗SVW7164CS MT 波罗SVW7164ESD 1.6 MT 波罗SVW7164ES1471.261145.001471.26组合仪表总成0280006QD920806G波罗SVW7164BS AT 波罗SVW7164DS AT 波罗SVW7164FMi AT 波罗SVW7164FSD 1.456.77411.00456.77电动/不带电机前门玻璃升降0133006Q4837461波罗SVW7144AR MT 波罗SVW7144BR AT 波罗SVW7144CR MT 波罗SVW7144DR AT 波电动/不带电机456.77401.00456.77前门玻璃升降0193006Q4837462波罗SVW7144AR MT 波罗SVW7144BR AT 波罗SVW7144CR MT 波罗SVW7144DR AT 波34.1822.0034.18前风挡雨刮喷0102526E0955985B波罗SVW7144ALi MT 波罗SVW7144AR MT 波罗SVW7144BLi MT 波罗SVW7144BR A适用电动车窗54.9749.0054.97前门内拉手(0220206Q4867179L0波罗SVW7144AR MT 波罗SVW7144BR AT 波罗SVW7144CR MT 波罗SVW7144DR AT 波适用手动车窗172.72119.00172.72前门内拉手(0220206Q4867180K波罗SVW7144AR MT 波罗SVW7144BR AT 波罗SVW7144CR MT 波罗SVW7144DR AT 波后门内拉手(0930106Q4867179L9适用电动车窗165.82155.00165.82波罗SVW7144AR MT 波罗SVW7144BR AT 波罗SVW7144CR MT 波罗SVW7144DR AT 波适用电动车窗165.82141.00165.82后门内拉手(0980106Q4867180L9波罗SVW7144AR MT 波罗SVW7144BR AT 波罗SVW7144CR MT 波罗SVW7144DR AT 波55838.2548480.0055838.25自动变速器总04740009G300037Q波罗SVW7164BS AT 波罗SVW7164DS AT 波罗SVW7164US AT 波罗SVW7164WS AT55838.2548480.0055838.25自动变速器总04740009G300037P波罗SVW7144BR AT 波罗SVW7144DR AT 波罗SVW7144QR AT 波罗SVW7144SR AT 波249.80231.00249.80后制动鼓(右0482226Q0609617波罗SVW7144AR MT 波罗SVW7144BR AT 波罗SVW7144CR MT 波罗SVW7144DR AT 波氧传感器10713003C906262K波罗SVW7144AR MT 波罗SVW7144CR MT 波罗SVW7144PR MT 波罗SVW7144RR MT221.25199.00221.251270.391143.001270.39发动机电脑03630003C906057C波罗SVW7144DR AT 波罗SVW7144SR AT 波罗SVW7164BS AT 波罗SVW7164DS AT 波1270.391051.001270.39发动机电脑03630003C906057B波罗SVW7164AS MT 波罗SVW7164CS MT 波罗SVW7164ESD 1.6 MT 波罗SVW7164ES1270.391262.001270.39发动机电脑03630003C906057A波罗SVW7144BR AT 波罗SVW7144DR AT 波罗SVW7144QR AT 波罗SVW7144SR AT1270.391120.001270.39发动机电脑03630003C906057波罗SVW7144AR MT 波罗SVW7144CR MT 波罗SVW7144PR MT 波罗SVW7144RR MTEU3排放149.82134.00149.82进气压力传感04270103C906051波罗SVW7144ALi MT 波罗SVW7144AR MT 波罗SVW7144BLi MT 波罗SVW7144BR A 爆震传感器10771003C905377波罗SVW7144ALi MT 波罗SVW7144AR MT 波罗SVW7144BLi MT 波罗SVW7144BR A76.0568.0076.05110A883.56842.00883.56发电机03600003C903023B波罗SVW7144AR MT 波罗SVW7144BR AT 波罗SVW7144CR MT 波罗SVW7144DR AT 波42.8238.0042.82活塞环00831103C198151D波罗SVW7144AR MT 波罗SVW7144BR AT 波罗SVW7144CR MT 波罗SVW7144DR AT 波56.5051.0056.50活塞环00831103C198151波罗SVW7164AS MT 波罗SVW7164BS AT 波罗SVW7164CS MT 波罗SVW7164DS AT 波157.73141.00157.73发电机皮带涨0360221JD145299A波罗SVW7144AR MT 波罗SVW7144BR AT 波罗SVW7144CR MT 波罗SVW7144DR AT 波483.23405.00483.23离合器片04712003C141031C波罗SVW7164AS MT 波罗SVW7164CS MT 波罗SVW7164ESD 1.6 MT 波罗SVW7164ES 离合器片04712003C141031B波罗SVW7144AR MT 波罗SVW7144CR MT 波罗SVW7144PR MT 波罗SVW7144RR MT260.36234.00260.36272.56245.00272.56离合器压盘04712103C141025F波罗SVW7144CR MT 波罗SVW7144RR MT 波罗SVW7164AS MT 波罗SVW7164CS MT249.94221.00249.94离合器压盘04712103C141025E波罗SVW7144AR MT 波罗SVW7144CR MT 波罗SVW7144PR MT 波罗SVW7144RR MT224.64193.20224.64燃油分配器04922103C133320B波罗SVW7144AR MT 波罗SVW7144BR AT 波罗SVW7144PR MT 波罗SVW7144QR AT 波1111.94846.001111.94进气歧管04210003C129711R波罗SVW7144AR MT 波罗SVW7144BR AT 波罗SVW7144CR MT 波罗SVW7144DR AT 波1140.49941.001140.49进气歧管04210003C129711M波罗SVW7164AS MT 波罗SVW7164BS AT 波罗SVW7164CS MT 波罗SVW7164DS AT 波空气滤清器芯04231203C129620F波罗SVW7144AR MT 波罗SVW7144BR AT 波罗SVW7144CR MT 波罗SVW7144DR AT 波53.9149.0053.91190.57171.00190.57空气滤清器总04230003C129611M波罗SVW7144AR MT 波罗SVW7144CR MT 波罗SVW7144PR MT 波罗SVW7144RR MT190.57166.00190.57空气滤清器总04230003C129611L波罗SVW7144BR AT 波罗SVW7144DR AT 波罗SVW7144QR AT 波罗SVW7144SR AT 波。
13.检查气门弹簧长度和负荷。
通用设备:游标卡尺注意:参照下表数据,检查各弹簧是否完簧会引起振动,而且由于气门座压力降低会产生漏气,导致输出功率的降低。
项目标准气门弹簧自由长度47.2~48.8mm气门弹簧预负荷235-265N为38mm14.检查气门弹簧垂直度。
通用设备:直尺注意:使用直尺和平板,根据气门弹簧端部和间隙超过下面给出的极限值,必须更换气门弹簧。
气门弹簧垂直度极限:1.44 mm组装1.使用11 mm铰刀去除气门导管孔毛边。
通用设备:11 mm铰刀2.将气门导管装入缸盖。
1 均匀加热缸盖。
注意:均匀地把缸盖加热到80℃~ 100℃之2 使用专用工具把新的气门导管压入孔内,直到专用工具接触到缸盖为止。
注意:安装后确保气门导管伸出缸盖10 mm。
注意:进排气门导管是一样的。
3.使用5.5 mm 铰刀铰气门导管孔径。
4.清理气门导管孔。
5.安装气门弹簧底座到气缸盖上。
6.使用专用工具,将新的气门杆油封安装到气门导管上。
专用工具:CA301-013注意:将机油涂抹在气门杆油封表面,然后再注意: 油封一旦拆下,不得再次使用。
注意:安装时,不得使用锤子或其他工具敲打推压专用工具。
敲打专用工具,可能会引起油封破损。
7.将气门安装到气门导管上。
注意:在安装气门到气门导管上时,将机油加8.安装气门弹簧和弹簧座。
注意:每个气门弹簧有顶端(大节距端1)和底(小节距端2)。
安装弹簧时,气门弹簧上涂有黄色色标的大节距端安置于上方,其小节距端应正确落入座孔内,不得歪斜。
9.使用专用工具,压缩气门弹簧,将气门锁块安装到气门杆凹槽内。
专用工具:CA301-011通用设备:镊子10.安装新的气缸垫。
1 拆下旧的气缸垫。
2 在配合表面涂抹适量的机油。
3 将气缸垫表面有“CHANGAN”标记的一面朝上并与曲轴皮带轮一侧相接安装在发动机缸体上。
注意:气缸垫一旦拆下,不能重复再次使用,压油孔应与曲轴箱分总成上的油孔对正。
11.安装并紧固缸盖螺栓。
长安轿车节油挑战赛比赛规则长安轿车节油赛活动是为了更广泛地宣传长安轿车的节能优势,强化市场对悦翔的理性认知,进一步提升长安轿车品牌的市场竞争力。
加深与悦翔新老客户的密切联系。
活动的比赛规则共分为以下部分;1、选手产生及参赛要求2、活动比赛车辆要求3、活动车辆行驶要求4、比赛方法 A比赛路程 B比赛时间 C燃油消耗量计算 D比赛成绩计算5、活动奖项设置6、参赛安全协议下面我们将一一对活动的比赛规则进行解释:一、选手产生及参赛要求1.有驾驶执照,并具备两年或以上驾驶经验;2.在活动举行之前到各店报名参赛,按要求填写报名表格;3.参赛选手分为14名长安悦翔老客户及6名潜在客户。
4.在比赛期间,如身体不适或服食过药物,应主动退出比赛;5.比赛当天及比赛期间,不得饮用酒精类饮品;6.比赛过程中佩戴好参赛者证,穿着活动比赛统一服装;7.活动结束后主动归还车内对讲设备,潜在试驾客户活动结束后归还车辆钥匙;8.注意现场流程及工作人员指示。
二、活动比赛车辆要求1. 本次比赛指定采用长安悦翔车型。
2. 悦翔老客户参赛者自备比赛用车,但必须符合指定车型。
悦翔潜在客户参赛者由经销商提供比赛用车。
3. 在比赛期间,参赛车辆所有标准部件不得拆除,例如备胎、后排座位等等;4. 所有参赛车辆不得进行“进气”、“点火”、“排气”、“油路”等方面的改装;5. 参赛者自带车辆必须已购买交强险/第三者商业险,并保证油量能够完成比赛;6. 所有参赛车辆在赛前一天到达4S店,进行车辆售后油路、轮胎、悬架等的免费检测。
7. 所有参赛车辆在赛前一天到达4S店,张贴统一车贴及车号。
三、活动车辆行驶要求1.比赛过程中必须遵守道路安全法规,参赛者及车上人员必须系上安全带;2.参赛者必须依照大会指定的路线行驶;3.比赛过程中不得中途加油。
行至加油站禁止打电话、通对讲机、抽烟等加油站禁止行为。
4.比赛过程中不得空档滑行、故意熄火等不符合安全驾驶的操作;禁止借助外力(如:推车前进、拖车滑行)四、比赛方法A、比赛路程:各赛区制定路线行驶(具体详见行车路书)B、比赛时间:参赛选手第一位到达终点加油站后,其它车辆必须在20分钟内到达,记录有效成绩。
速腾配件价格表速腾配件价格表:1. 发动机零件:- 曲轴:1000元- 活塞组:800元- 缸套:500元- 水泵:300元- 进气管:200元- 排气管:200元2. 制动系统:- 刹车盘:300元/个- 刹车片:200元/副- 刹车油:50元/瓶- 刹车泵:500元- 刹车管路:100元/米3. 悬挂系统:- 避震器:500元/个- 弹簧:200元/个- 上下臂:300元/副- 悬挂支架:400元/个4. 轮胎及轮辋:- 轮胎:500元/个- 轮辋:300元/个- 轮胎平衡块:20元/个5. 灯具系统:- 大灯:200元/个- 雾灯:100元/个- 尾灯:150元/个- 转向灯:50元/个- 备胎灯:50元/个6. 内饰件:- 方向盘:300元- 座椅套装:500元/套- 空调控制面板:200元- 汽车脚垫:50元/副- 中控台:400元7. 外观件:- 车身前保险杠:800元- 车身后保险杠:800元- 车身侧裙:600元- 后视镜:300元/个- 车顶行李架:500元以上价格仅供参考,具体价格可能会根据地区和不同供应商有所变动。
购买配件时建议咨询专业经销商或在官方授权的渠道购买,以确保配件的质量和适配性。
速腾配件价格表续:8. 电子设备:- 中控导航系统:1500元- 蓝牙车载免提设备:200元 - 倒车雷达:300元- 行车记录仪:500元- 车载音响系统:800元9. 空调系统:- 压缩机:1000元- 冷凝器:500元- 蒸发器:300元- 空调滤清器:50元- 风扇:200元10. 车身附件:- 雨刷片:50元/副- 车顶箱:800元- 雨眉:100元/个- 脚踏板:200元/套- 车窗雨挡:50元/个11. 电池及电气系统:- 蓄电池:300元- 线束:400元- 点火系统:500元- 发电机:600元- 灯泡:10元/个12. 燃油系统:- 燃油泵:400元- 燃油储存罐:300元 - 空气滤清器:50元- 喷油嘴:200元/个- 燃油滤清器:100元13. 外部装饰:- 车窗遮阳挡:50元/副 - 防滑垫:30元/副- 汽车膜:100元/套- 汽车蜡:50元- 车身贴纸:100元/套14. 安全装置:- 安全带:100元/个- 安全气囊:500元/个 - 防盗系统:500元- 车载灭火器:50元- 应急锤:30元15. 内部装饰:- 前后座套:500元/套 - 方向盘套:50元- 车内蓝光灯带:100元 - 香水挂件:20元/个- 座椅靠垫:50元以上价格仅供参考,具体价格可能会根据地区和不同供应商有所变动。
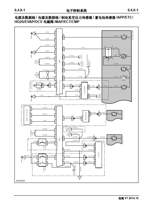
电源及数据线/ 电源及数据线/制动真空压力传感器/蓄电池传感器/APP/ETC/ HO2S/EVAP/OCV电磁阀/MAP/ECT/CMP
进气压力传感器/水温传感器/电子节气门/离合器底位开关/空档位置传感器/电池传感器/电子节温器/开关盒 (MT)
电源及数据线
电源及数据线/制动真空压力传感器/蓄电池传感器
APP/ETC
HO2S/EVAP/OCV电磁阀
MAP/ECT/CMP
发动机舱线束接仪表线束A仪表线束接发动机舱线束A
发动机舱线束接发动机线束发动机线束接发动机舱线束
前舱电器盒
离合器开关
ECU-1
电子油门踏板
离合器低位开关
制动真空压力传感器仪表线束接底盘线束B
ECU-2
OCV进气阀前氧传感器
后氧传感器
进气温度压力传感器
空档开关进气凸轮轴位置传感器
碳罐电磁阀冷却液温度传感器
电子节气门
动力转向开关
蓄电池传感器后氧传感器
仪表电器盒
怠速起停开关。
长安悦翔离合三通接头讲解长安悦翔是一款以经济实用为主打的家用轿车,其配备了离合三通接头,为车辆的传动系统提供了重要的功能。
下面将就长安悦翔离合三通接头进行详细讲解。
离合三通接头是车辆离合器系统中的重要组成部分,它连接了离合器主缸、离合器从缸和离合器从缸的泄压阀。
它的作用是在离合器踏板踩下时,将离合器主缸的压力传递到离合器从缸,使离合器从缸的泄压阀关闭,从而实现离合器的工作。
长安悦翔离合三通接头采用了优质的材料制作而成,具有良好的耐压性和耐腐蚀性。
它的结构设计合理,安装方便,能够有效地传递离合器主缸的压力,确保离合器的正常工作。
离合三通接头在长安悦翔的离合器系统中起着重要的作用。
当驾驶者踩下离合器踏板时,离合器主缸产生的压力通过离合三通接头传递到离合器从缸,使离合器从缸的泄压阀关闭。
这样,离合器的分离器和驱动器之间的离合器片就会受到压力,从而分离离合器,实现离合器的工作。
长安悦翔离合三通接头的设计合理,能够在高速行驶和急刹车等情况下保持离合器的稳定工作。
它具有优异的密封性能和耐高温性能,能够在恶劣的工作环境下保证离合器系统的正常运行。
离合三通接头的维护和保养非常重要。
长时间的使用会导致接头的密封性能下降,从而影响离合器的工作效果。
因此,定期检查和更换离合三通接头是保证车辆正常行驶的重要措施之一。
在使用长安悦翔的过程中,驾驶者应注意离合器的使用方法,避免长时间踩住离合器踏板或频繁的踩离合器。
这样不仅会增加离合器片的磨损,还会对离合三通接头造成不必要的压力和损坏。
长安悦翔离合三通接头是车辆离合器系统中不可或缺的重要组成部分。
它的优质材料和合理设计保证了离合器的正常工作,有效地传递离合器主缸的压力。
驾驶者在使用车辆时应注意离合器的正确使用方法,并定期检查和更换离合三通接头,以保证车辆的安全和正常行驶。
长安悦翔水温虚高故障排除黄鹏【摘要】@@ 1 故障现象rn一辆长安悦翔轿车正常起动后,当发动机运转到电子风扇打开时.水温表的指针已指示到最高位(H),同时水温报警指示灯点亮,如图1所示.而此时用诊断仪读m的发动机水温只有97℃.远不到水温报警指示灯点亮的设定温度.发动机也无开锅的迹象.【期刊名称】《汽车电器》【年(卷),期】2011(000)002【总页数】2页(P52-53)【作者】黄鹏【作者单位】长安轿车服务部技术室,重庆,400023【正文语种】中文【中图分类】U464.1381 故障现象一辆长安悦翔轿车正常起动后,当发动机运转到电子风扇打开时,水温表的指针已指示到最高位(H),同时水温报警指示灯点亮,如图1所示。
而此时用诊断仪读出的发动机水温只有97℃,远不到水温报警指示灯点亮的设定温度,发动机也无开锅的迹象。
图1 故障显示状态2 故障诊断与排除因为发动机实际的水温并不高,但水温报警指示灯却点亮,于是,首先想到了组合仪表以及水温传感器的问题,更换组合仪表,问题依旧;用万用表测试水温传感器,也无异常;检测水温传感器到组合仪表之间的线路,未发现异常;检测组合仪表的电源供给,无异常;处理组合仪表的搭铁点,故障依旧。
故障排除陷入僵局。
再次试车,发现当电子风扇不转时,水温报警指示灯不亮,只要电子风扇一转,水温报警指示灯就点亮,那么电子风扇转,为什么会使水温报警指示灯点亮及水温表指针指示高呢?该车电子风扇转时的设定温度是97℃,在温度是96℃时,水温报警指示灯没亮,恰恰是到97℃,电子风扇一转,水温报警指示灯就亮了,而水温报警指示灯点亮的设定温度是在110℃以上。
对温度而言,不可能96℃到97℃仅一度的差别而导致水温报警指示灯点亮,所以一定是电子风扇转时导致其他因素变化引起的该问题,那么电子风扇转时什么因素在变化呢?当发电机工作正常的情况下,电子风扇转时,整车系统用电器增加了,那么通过车身的电流肯定要增加,电子风扇在车上也算功率较大的用电器,它的工作将导致通过车身的电流有较大增加,所以,水温报警指示灯点亮是因为有大电流经过车身造成的。
长安悦翔V7
梁仑;丛军
【期刊名称】《车主之友》
【年(卷),期】2014(000)012
【摘要】长安的产品丰寓,这是有目共睹的,尤其是在今天市场竞争如此激烈的时候,还能够不断开发出新的产品,CS35、致尚XT、全新奔奔、CS75都是很有竞争力的产品,甚至CS75都已经出现加价热销的场面,长安的成功是个话题,但不会在这里被展开。
我们更关心它的产品,悦翔V7的准出,一款定位AO级别的三厢小车,是否会给我们留下深刻印象。
【总页数】6页(P118-123)
【作者】梁仑;丛军
【作者单位】
【正文语种】中文
【中图分类】F426.471
【相关文献】
1.长安悦翔V7
2.国产家轿黑马试驾长安悦翔V7自动乐趣版
3.长安悦翔V7
4.2015年长安悦翔V7涉水后排气管冒蓝烟
5.外形内饰获肯定质量细节待提升长安悦翔V7车主调查分析报告
因版权原因,仅展示原文概要,查看原文内容请购买。
长安悦翔配件价格配件名称 +价格单位:元
长安悦翔原装报警开关(双跳灯开关) 20
长安悦翔原装前顶灯总成(室内灯) 25
长安悦翔原装迎宾灯总成 15
长安悦翔尾饰灯总成(原装件)3773040-H01 160
长安悦翔组合后尾灯总成(原装) 290
长安悦翔原装前大灯总成 630
长安悦翔原装倒车镜总成(电动带灯) 235
长安悦翔原装前雾灯总成 80
长安悦翔原装组合开关灯光手柄总成 90
长安悦翔原装安全气囊控制器 440
长安悦翔原装驾驶员安全气囊模块 450
长安悦翔原装乘员安全气囊模块 510
长安悦翔原装铝合金轮毂 300
长安悦翔原装前保险杠 280
长安悦翔原装后保险杠 260
长安悦翔原装前门总成(带铰链) 1800
长安悦翔原装后门总成(带铰链) 1650
长安悦翔原装前罩板焊接总成(引擎盖) 680
长安悦翔原装后罩板焊接总成(尾箱门) 600 长安悦翔原装油箱门 20
长安悦翔原装前杠上镀铬装饰条 70
长安悦翔原装前保险杠上隔栅 45
长安悦翔原装行李箱铰链总成 30
长安悦翔原装后门电动玻璃升降器总成 140 长安悦翔原装前门副电动车窗开关总成 50
长安悦翔原装前轮轮毂(轮芯) 85
长安悦翔原装前保险杠下隔栅 45
长安悦翔原装后保险杠后侧安装支架 30
长安悦翔原装摆臂球头销总成 25
长安悦翔原装前减震器总成 380
长安悦翔原装全车锁芯 355
长安悦翔原装前碰撞横梁焊接总成 120
长安悦翔原装外拉手总成带漆 40
长安悦翔原装前摆臂总成(前支臂) 110
长安悦翔原装回复反射器总成 10
长安悦翔原装前保险杠支架 25
长安悦翔原装雨刷背片总成 40
长安悦翔原装前制动片(刹车片) 140
长安悦翔原装前门内夹条总成 10
长安悦翔空调压缩机侧护板 25
长安悦翔原装挡泥板一套4张 45
长安悦翔前制动盘(原厂) 180
长安悦翔原装后制动蹄(后刹车片) 120
长安悦翔后制动鼓总成(原装) 230
长安悦翔原装前门电动玻璃升降器总成 140
长安悦翔原装前门主电动车窗开关总成 75
长安悦翔的铃木原装机滤 15元
长安悦翔转向节(原装) 105
长安悦翔原装空气滤清总成带滤芯 135
长安悦翔原装空气滤清器(空滤) 30
长安悦翔原装汽油滤清器 25
长安悦翔原装内开手柄总成 30
长安悦翔原装离合器主缸总成 80
长安悦翔原装蓄水瓶带附件总成 30
长安悦翔原装前门外开手柄支架总成 20
长安悦翔原装组合开关雨刮手柄总成 80
长安悦翔原装散热器水箱总成 340
长安悦翔原装安全气囊电线束总成(安全线圈) 50 长安悦翔原装前门开门限位器总成 15
长安悦翔原装发动机托架或称元宝梁 680
长安悦翔原装刮水电动机和传动臂总成 160
长安悦翔原装挡风玻璃洗涤器水壶总成(带电机) 85 长安悦翔原装起动电机(马达) 375
长安悦翔原装转向锁上壳 20
长安悦翔原装转向锁下壳 20
长安悦翔原装引擎盖锁体 30
长安悦翔原装行李箱锁体 30
长安悦翔原装油箱门锁体 25
长安悦翔后门锁体带中控锁主闭锁器及手柄连接杆总成 85 长安悦翔前门锁体带中控锁主闭锁器及手柄连接杆总成 90
长安系列专用不锈钢车牌照架(牌照框) 35
长安悦翔专车专用钛合金引擎下护板 285
长安悦翔专车专用前顶吧(铝镁合金平衡杆) 300
长安悦翔专车专用成型地胶 180
长安悦翔专车专用后护板(后保险杠上护板) 75
长安悦翔专车专用流线型晴雨挡(实车) 45
长安悦翔专用后备箱垫 35
长安悦翔专车专用车窗饰条 40
长安悦翔专车专用卡固脚垫(3D) 118
长安悦翔专车专用外拉手装饰件(欧泰) 65
长安悦翔专用扶手箱(赫迪出品) 145
长安悦翔专车专用油箱盖不锈钢装饰件 25
长安悦翔专车专用门槛条(不锈钢迎宾踏板。