煤制烯烃技术大全
- 格式:pdf
- 大小:363.86 KB
- 文档页数:7
世界主要煤制烯烃技术一览目前,具有代表性的甲醇制烯烃生产技术分为MTO(甲醇制乙烯和丙烯)和MTP (甲醇制丙烯)两类。
MTO主要供应商有UOP/Hydro MTO工艺、大连化物所的DMTO工艺、中石化的SMTO工艺,采用流化床反应器和SAPO类催化剂,主要生产乙烯、丙烯和混合C4。
MTP主要供应商有清华大学的FMTP工艺、Lurgi 的MTP工艺主要生产丙烯,副产液化气、汽油等。
当前,国际国内甲醇制烯烃技术发展已较为成熟,在国内已有多套甲醇制烯烃工业化装置稳定运行。
下面我们将对以上主要的工艺介绍以及发展情况做简要介绍。
UOP/HydroMTO工艺MTO技术是由美国UOP公司和挪威Hydro公司共同开发的甲醇制取低碳烯烃的技术,以SAPO-34作催化剂、采用类似于流化催化裂化流程的工艺。
在稀释气体存在的情况下,甲醇或二甲醚等原料进入催化剂密相床层,实现部分转化,再进入过渡段,实现完全转化,乙烯和丙烯选择性可达80%,低碳烯烃选择性超过90%。
根据生产需求,MTO技术目标产物范围较宽,操作灵活,m(乙烯):m(丙烯)为1.53-0.76。
例如,在最大量生产丙烯的时,产品中乙烯占34%,丙烯占45%,m(乙烯):m(丙烯)为0.76。
该技术如果和C4、C5组分裂解反应器耦合,则可有效提高低碳烯烃的收率,乙烯和丙烯的总收率可达85%-90%。
目前该工艺也在国内进行积极的推广,惠生南京采用了该技术。
大连化物所的DMTO技术大连化物所是我国甲烯烃走在最前沿的技术提供商。
2005年,大连化物所与企业合作,在陕西华县建设50吨/天DMTO的工业化试验装置,于2006年2月20日一次投料试车成功。
后期在DMTO技术基础上,提出了将产物中的C4进一步转化为乙烯丙烯等目标产品。
新一代DMTO-II技术的特点是将甲醇转化为和其他产物中的C4以上组分的再转化进行耦合,2个反应采用同一种催化剂,且均用流化床技术,耦合后热量利用更合理,烯烃收率更高,大幅度降低了烯烃生产的原料成本。
煤制烯烃项目简介一、煤制烯烃煤制烯烃简单来说可分为煤制甲醇、甲醇制烯烃这两个过程。
主要有四个步骤:首先通过煤气化制合成气,然后将合成气净化,接着将净化合成气制成甲醇,甲醇在催化剂得作用下脱水生成二甲醚(DME),形成甲醇、二甲醚与水得平衡混合物,然后转化为低碳烯烃,烯烃经过聚合反应生产聚烯烃。
煤制烯烃主要指乙烯、丙烯及其聚合物、聚乙烯主要应用于粘合剂、农膜、电线与电缆、包装(食品软包装、拉伸膜、收缩膜、垃圾袋、手提袋、重型包装袋、挤出涂覆)、聚合物加工(旋转成型、注射成型、吹塑成型)等行业。
丙烯就是仅次于乙烯得一种重要有机石油化工基本原料,主要用于生产聚丙烯、苯酚、丙酮、丁醇、辛醇、丙烯腈、环氧丙烷、丙二醇、环氧氯丙烷、合成甘油、丙烯酸以及异丙醇等。
二、国外煤制烯烃技术MTO就是国际上对甲醇制烯烃得统一叫法。
最早提出煤基甲醇制烯烃工艺得就是美孚石油公司(Mobil),随后巴斯夫公司(BASF)、埃克森石油公司(Exxon)、环球石油公司(UOP)及海德鲁公司(Hydro)等相继投入开发,在很大程度上推进了MTO得工业化。
1995年,UOP与挪威NorskHydro公司合作建成一套甲醇加工能力0.75 吨/天得示范装置,连续运转90天,甲醇转化率接近100%,乙烯与丙烯得碳基质量收率达到80%。
1998年建成投产采用UOP/Hydro工艺得20万吨/年乙烯工业装置,截止2006年已实现50万吨/年乙烯装置得工业设计,并表示可对设计得50万吨/年大型乙烯装置做出承诺与保证、UOP/Hydro得MTO工艺可以在比较宽得范围内调整反应产物中C2与C3;烯烃得产出比,可根据市场需求生产适销对路得产品,以获取最大得收益。
惠生(南京)清洁能源股份有限公司甲醇制烯烃装置采用环球油品公司(UOP)得甲醇制烯烃(MTO)/烯烃裂化(OCP)技术,就是全球首套采用霍尼韦尔先进技术(Honeywell)得装置,与传统工艺相比,该项工艺被验证拥有高收率与低副产品形成得优点、设计年产乙烯与丙烯30万吨,其中乙烯出售给位于同一园区内得下游用户,丙烯将用于生产25万吨/年丁辛醇、该项目于2013年9月下旬开车成功,产出合格产品,乙烯、丙烯全部达到并超过聚合级产品要求。
煤制烯烃工艺路线及技术可行性分析一、煤制烯烃工艺路线以煤为原料经甲醇制取低碳烯烃的工艺技术包括煤气化、合成气净化、甲醇合成及甲醇制烯烃四项核心技术。
工艺路线为煤在高温高压下通过纯氧部分氧化反应生成主要成份为CO和H2的粗合成气,粗合成气经过部分耐硫变换及净化然后合成甲醇,最后甲醇转化为低碳烯烃。
目前,煤气化、合成气净化和甲醇合成技术均已实现商业化,有多套大规模装置在运,甲醇制烯烃技术已日趋成熟,具备工业化条件。
二、煤气化技术煤气化技术已有100多年的历史,但煤气化技术的发展由于多种原因开始比较缓慢;直至20世纪70年代世界石油危机的出现,促使西方发达国家投入巨资开展了煤气化技术的研究与应用开发,开发出先进的气流床气化技术并于20世纪80年代开始由应用研究转入大规模商业应用。
该技术具有高温、高压、大型化、节能、环保、合成气质量高等特点,产品气可适用于化工合成、制氢和联合循环发电。
目前,世界上最先进的气流床气化工艺技术主要有三种,分别是美国GE水煤浆加压气化(原Texaco)技术、荷兰壳牌粉煤加压气化(Shell)技术和德国未来能源粉煤加压气化(GSP)技术,均实现了大规模工业化生产。
与此同时国内经过多年努力研究,也开发出了具有自主知识产权的气流床煤气化技术。
这些先进的气流床煤气化技术为现代煤化工产业的发展提供了强有力的技术支撑三、合成气净化技术目前,世界上大型煤气化装置产生的合成气净化普遍采用低温甲醇洗(Rectisol)技术。
该工艺是采用冷甲醇作为溶剂脱除酸性气体的物理吸收方法,是由德国林德公司和鲁奇公司联合开发的一种有效的气体净化工艺,具有技术成熟可靠、能耗较低、气体净化度高等特点,可将C02脱至10μg/L以下,H2S小于0.1μg/L;溶剂价格便宜,吸收能力大,循环量小,操作费用低。
目前,国外低温甲醇洗工艺有林德工艺和鲁奇工艺两种流程,二者在基本原理上没有根本区别,都有多套商业化装置运行经验。
图解|煤制烯烃(CTO)生产工艺《现代煤化工产业系列研究报告》六大现代煤化工产业——煤制烯烃煤制乙二醇煤制乙醇煤制油煤制天然气甲醇,《现代煤化工政策汇编及解读》咨询微信:2303823240烯烃生产工艺烯烃主要用于生产聚烯烃。
烯烃意指含有双键的碳氢化合物,其中最常见及用途最广的两种烯烃为乙烯和丙烯,分别主要用来合成聚乙烯(PE)和聚丙烯(PP)。
其中,聚乙烯主要可以分为高密度聚乙烯(HDPE)、低密度聚乙烯(LDPE)和线性低密度聚乙烯(LLDPE)三类,而聚丙烯则主要分为粉料及粒料两种。
这两大类聚烯烃产品也是生产生活中最为常见塑料制品的原材料,如塑料袋、瓶、管材、玩具及家具等。
按照上游原材料,烯烃生产工艺可分为油头、煤头和气头三大类。
油头工艺是最传统、最常见的烯烃生产方式,主要使用石脑油或柴油来进行裂解和催化裂化(FCC),生产出的乙烯、丙烯收率普遍较低,且会产生较多的油品副产物。
受原料供应限制,油头工艺装置一般作为炼厂下游配套设施建设,几乎无法单独投建。
气头工艺主要是指利用乙烷、丙烷等烷烃生产烯烃的工艺,该类工艺烯烃收率较高,产品选择性较好,其中乙烷裂解制乙烯及丙烷脱氢(PDH)制丙烯的收率均能达到80%以上,副产物主要为可燃碳氢化合物及氢气,但我国丙烷及乙烷进口依赖度较高,该类工艺产能相对较低。
煤头工艺在我国应用较广,主要以CTO的形式存在。
该工艺需要依托丰富的煤炭资源并往往形成从煤炭到聚烯烃的产业链一体化格局。
CTO烯烃收率较高,乙烯、丙烯及少部分丁二烯的产率合计高达85%以上。
甲醇制烯烃(MTO)通常是CTO工艺中的一环且位于煤制甲醇装置下游,也可不依附于CTO,直接外购甲醇进行烯烃生产,但当甲醇价格较高时,该路线往往盈利性较差。
煤制烯烃生产流程煤制烯烃CTO流程包括煤制甲醇和甲醇制乙烯。
CTO(Coal to Olefin)的主要流程为:煤→合成气→甲醇→烯烃。
由煤生产甲醇的技术称为CTM(Coal to Methanol),而由甲醇生产烯烃的技术则统称MTO(Methanol to Olefin),当其产物仅为丙烯时则称为MTP (Methanol to Propylene)。
煤制MTO、MTP情况简介包头神华煤制烯烃项目的成功运行打破了基础原料乙烯和丙烯对石化行业的依赖,使得民营企业可以参与到传统的石化行业最重要的烯烃原料领域中。
从而出现了各地纷纷上项的现象(见附表)。
但作为一项新技术新产业,几乎无现成经验可借鉴,稳定运转需经较高的技术检验。
据资料介绍神华项目美国UOP公司公开发表的资料显示,当原料甲醇价格控制在180―200美元/吨时,采用MTO工艺制取的乙烯和丙烯成本与40―44美元/桶原油价格条件下石脑油裂解制烯烃的成本相当。
虽然前景看好,但受制于种种因素,短时间内煤制烯烃很难成为主流。
一是世界石油可采储量还可再用30—40年(据资料介绍,人类已消费了总可采储量的一半,我国可采储量还可再用10—20年),中东的烯烃价格特别便宜,只及国内市场的20%~30%,国内煤制烯烃产品竞争力根本无法与之相比。
二是作为一个新的技术,我国SAPO分子筛催化剂尚不够成熟,煤制烯烃产物中微量含氧化合物对烯烃分离的影响还有待研究。
要实现安全、稳定、长周期、满负荷后才能判定成功。
而且煤制烯烃投资大,融资难,只有资金雄厚的大企业大财团才有能力投资。
三是其经济性。
数年前国内某工程公司曾作过分析,以甲醇为基准,当甲醇价格为1600元/t时,烯烃产品成本为5532元/t,以此推论,在当前物价基础上,聚烯烃的成本为6500元/t左右,还要考虑偿还贷款(60万t/a煤制烯烃MTO 项目投资为200亿元,以10年还贷本息计,每吨烯烃还本息为4400元。
而MTP 年产量不足50万t,投资与MTO相当,每吨烯烃还贷本息约为5300元),则聚烯烃产品成本已超过万元大关。
尽管煤基聚烯烃产品价比石油路线产品市场价10000~11000元/t略低,但可以明显看出,企业利润微薄。
四是煤制烯烃项目原料煤中75%以上的碳要转化为CO2排入大气,则60万t/a的煤制烯烃项目,每年排入大气中的CO2将超过550万t,由此带来的排放问题同样十分严峻。
第一段:煤制烯煌概述煤炭作为一种重要的化工原材料,其转化成燃料和化工产品的过程已经成为全球能源技术研究的焦点之一。
煤制烯燃作为目前煤化工领域发展的趋势之一,因其在聚合物、精细化工等领域的广泛应用价值而备受关注。
煤制烯燃是通过将煤转化为低碳烯燃,然后进行加氢裂解制备的。
本文将详细介绍煤制烯燃生产流程原理和发展趋势。
第二段:煤制烯烧生产流程原理煤制烯燃的生产流程分为两个步骤:煤的转化和烯燃的加氢裂解。
煤转化是将固体煤转化为气态或液态燃,主要是通过气化和热解两个过程实现的。
气化将煤在高温、高压、缺少氧气的环境下转化成气态的合成气,包括一氧化碳(CO),氢气(H2)和少量的甲烷(CH4)等。
热解将煤在高温下通过裂解反应得到液态或气态的垃。
、1.煤气化过程煤气化是将固体煤在高温、高压、缺少氧气的环境下转化成气态的合成气的过程。
合成气主要由一氧化碳、氢气和少量的甲烷等组成。
这个过程可以分为三个阶段:干气化、半水蒸汽气化和全水蒸汽气化。
在干气化阶段,煤被加热到高温,以提高反应速率;在半水蒸汽气化阶段,氧气与水蒸汽混合后加入反应器中,进一步提高了反应温度和反应效率;在全水蒸汽气化阶段,全部反应物都是水蒸汽,使得反应更趋完全。
2.热解过程热解是在高温下通过裂解反应得到液态或气态的炫的过程。
在煤气化的产物中,一氧化碳和水蒸汽是热解产物的主要原料。
热解过程需要在高温下进行,初步生成的烧类产物也需要继续热解,从而得到更多的烯燃等有用物质。
3.加氢裂解过程加氢裂解是利用催化剂在高温和一定压力下将烯燃分子裂解成低碳烯燃的过程。
常用的催化剂有钉、铝等过渡金属的氧化物、钉金属及其离子等。
烯烧被加氢后,转化成低碳烯燃。
这种反应在现代工业中广泛应用,并且具有高效、环保等优点。
总的来说,煤制烯燃生产流程涉及多个步骤,其中包括煤气化、热解和加氢裂解等关键的原理。
通过这些步骤的协同作用,煤可以转化为烯崎,从而实现对煤资源的高效利用和化石能源的替代,具有广阔的应用前景和巨大的经济价值。
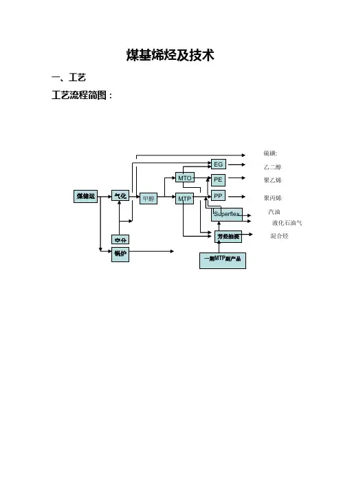
煤基烯烃及技术一、工艺工艺流程简图:乙二醇 聚乙烯 聚丙烯 混合烃 液化石油气 汽油 硫磺:1、原、燃料煤储运以烟煤/无烟煤为原料,并将原煤制粉/水煤浆后,再被送入炉中加压气化的大型装置。
其原料采用有一定要求的烟煤/无烟煤,为了简化煤贮运系统的工艺流程,要求原、燃煤在配煤中心进行筛分破碎,原、燃煤(≤10mm的粒度)通过带式输送机送到装置区内。
2、气化工艺技术目前世界上以煤为原料,用氧气及水/蒸汽作为气化剂生产以CO+H2为主要有用成分的煤气(粗合成气),再进一步生产甲醇和合成氨的工业化的气化工艺技术,有移动床、流化床和气流床三类。
现分别介绍其具有商业化业绩的煤气化方法如下:2.1移动床(又称固定床)该气化技术采用气体与块煤逆流接触模式,块煤向下移动,反应温度在600-1300℃之间,常用的有UGI间歇气化及鲁奇(Lurgi)加压气化,BGL加压气化(液态排渣)最近也有采用。
(1)UGI间歇气化系在常压下操作,以块状优质无烟煤或焦炭为原料,先用空气吹入燃烧煤炭层,使其升温后,再送入蒸汽反应生成CO+H2,间断制气,由于吹风阶段放出的吹风气和造气废水对环境造成严重污染,且单炉产气量少,仅在我国中小型合成氨厂(含小型甲醇、联醇厂)中采用。
此造气技术在国外早已被淘汰;基于环境污染问题国内新项目也禁用此造气技术。
(2)鲁奇气化在加压下采用5-50毫米的块状褐煤为原料,以氧气及水蒸汽作为气化剂。
此气化技术虽可连续加压气化,但气化温度仅~900℃,生成的粗煤气中含有大量甲烷,此气体用作城市煤气比较适合。
用于制合成氨,则在流程中经液氮洗涤后放出的大量甲烷馏份还要进行蒸汽转化及变换后才能作原料气使用。
因而流程复杂,加之因气化温度低,造气系统洗涤下来的废水中,含有大量的有机杂质——酚和氰等毒害物质,要回收及处理,但此处理难于达到环保要求,且又增加了生产成本。
我国在70年代,引进过一套日产千吨的氨厂,采用此气化技术;哈尔滨气化厂也引进过此气化技术联产城市煤气和甲醇。
煤制烯烃典型工艺路线
国内煤制烯烃企业不断增多,尽管源头都是煤,但在生产工艺和终极产品方面有所不同。
下面以神华包头、延长中煤、宁波富德企业为例,对目前已有的工艺路线和产品情况做简单介绍。
神华包头是典型的煤制烯烃企业的代表,如图1,终端产品以乙烯、丙烯为主,最后聚合而成PP、PE。
目前宁煤、大唐、中煤榆林等企业都是采用此工艺路线.
延长中煤榆林能源化工(简称榆能化)是世界首套煤、气、油综合利用项目。
该项目主要分两部分,一部分是以煤和天然气联合制甲醇,而天然气供应则主要来自于油田回收天然气和煤层气,这种技术路线能耗物耗较低,且二氧化碳排放量较纯煤头的少。
甲醇年产能180万吨,烯烃产能60万吨(大约乙烯、丙烯各
30万吨),为PP、PE各一条线提供原料,如图2。
同时榆能化还建设了另一套装置,即150万吨/年渣油催化热裂解(DCC),所需要的原料是常压渣油,终端产品包括乙烯、丙烯,为PP、PE的另两条线提供原料,如图3。
综合看,榆能化在烯烃供应方面是分两条腿走路,煤、天然气路线和油路线可独立运行,灵活保证PP、PE共4条线的原料供应。
宁波富德能源有限公司是典型的外购甲醇制烯烃企业的代表,如图4。
理论上甲醇的加工能力也是180万吨,生产60万吨的烯烃,包括30万吨丙烯。
但和神华包头不同,他们在终端产品方面是最大限度的生产丙烯,因此增加了一套OCU(烯烃转化)装置,利用乙烯和丁烯再生产丙烯,大约增产丙烯9万吨,因此富德PP的产能约达到40万吨/年。
利用剩余乙烯生产环氧乙烷,最终产品是乙二醇。
(来源:卓创塑料网)。
工艺路线制备丙烯的传统方法是采用轻油(石脑油、轻柴油)裂解工艺,但石油储量有限,所以世界各国开始致力于非石油路线制乙烯和丙烯类低碳烯烃的开发。
其中,以煤或天然气为原料制甲醇,再由甲醇制低碳烯烃的工艺受到重视。
目前,国际上有几种领先的甲醇制烯烃工艺,如美国UOP公司与挪威海德鲁(Lydro)公司的甲醇制烯烃工艺(MTO)、德国鲁奇(Lurgi)公司的甲醇制丙烯工艺(MTP)、美国AtoFina与UOP公司的烯烃裂解工艺等,其中Lurgi公司的MTP工艺已经在国内的生产装置上应用,将在2010年最先实现工业化。
MTO工艺甲醇制烯烃(Methanol to Olefins,MTO)是由合成气经过甲醇转化为低碳烯烃的工艺,国际上一些著名的石化公司,如埃克森美孚公司(Exxon-Mobil)、巴斯夫公司(BASF)、环球石油公司(UOP)和海德鲁公司(Norsk Hydro)都投入大量资金和人员,进行了多年的研究。
1995年,UOP与挪威Norsk Hydro 公司合作建成一套甲醇加工能力0.75t/d的示范装置,连续运转90天,甲醇转化率接近100%,乙烯和丙烯的碳基质量收率达到80%。
UOP/Hydro公司MTO工艺采用流化床反应器和再生器设计,反应热通过产生的蒸汽带出并回收,失活的催化剂被送到流化床再生器中烧炭再生,然后返回流化床反应器继续反应。
在整个产物气流混合物分离之前,需要通过一个特制的进料气流换热器,其中大部分的水分和惰性物质被清除,然后气体产物经气液分离塔进一步脱水、碱洗塔脱CO2、干燥后进入产品回收段。
该工段流经脱甲烷塔、脱乙烷塔、乙炔饱和塔、乙烯分离塔、丙烯分离塔、脱丙烷塔和脱丁烷塔。
含氧化合物也在压缩工段中被除去。
该工艺除反应段(反应-再生系统)的热传递不同之外,其它都非常类似于炼油工业中成熟的催化裂化技术,且操作条件的苛刻度更低,技术风险处于可控之内。
而其产品分离段与传统石脑油裂解制烯烃工艺类似,且产物组成更为简单,杂质种类和含量更少,更易实现产品的分离回收。
煤制烯烃产业概述2014-02-10化化网煤化工关于MTO/MTP煤制烯烃即煤基甲醇制烯烃,是指以煤为原料合成甲醇后再通过甲醇制取乙烯、丙烯等烯烃的技术。
煤制烯烃(含外购甲醇制烯烃及煤制丙烯)是国家层面比较认可的第二个新型煤化工路径。
煤制烯烃主要包括两种工艺路线即MTO和MTP。
MTO是指以煤基或天然气基合成的甲醇为原料,借助类似催化裂化装置的流化床反应形式,主要生产乙烯工艺技术;MTO的产品是乙烯、丙烯和少量的正丁烯。
MTP是指以煤基或天然气基合成的甲醇为原料,借助类似催化裂化装置的流化床反应形式,主要生产丙烯的工艺技术。
MTP的产品是丙烯、石脑油、LPG,主要成分是C3及C4烃类)和很少量的乙烯。
2013年进展2013年,随着宁波富德能源有限公司(原宁波禾元化学有限公司)和惠生(南京)清洁能源股份有限公司甲醇制烯烃项目的先后投产,中国已投入运行6个煤(甲醇)制烯烃装置,总产能276万吨/年。
其中一体化煤制烯烃产能156万吨/年,外购甲醇制烯烃150万吨/年。
目前中国已经投运的三个煤制烯烃(CTO)示范项目总设计产能156万吨/年。
分别是:神华宁夏煤业集团旗下50万吨/年甲醇制丙烯(MTP)项目、神华包头煤化工有限公司旗下60万吨/年MTO项目、大唐国际发电旗下46万吨/年MTP项目。
这三套装置的生产已经稳定。
2013年投产宁波富德能源(原宁波禾元)60万吨/年MTO (2013年2月)惠生工程29.5万吨/年MTO (2013年9月)已投产神华包头60万吨/年MTO (2010年8月投产)中原石化60万吨/年MTO (2011年10月投产)神华宁煤50万吨/年MTP (2010年10月)大唐多伦46万吨/年MTP (2011年6月)2013年获路条中石化贵州织金60万吨/年MTO中石化河南60万吨/年MTO中煤陕西榆林60万吨/年MTO甘肃华鸿汇金平凉60万吨/年MTO甲醇制烯烃技术原理甲醇制烯烃工艺是煤基烯烃产业链中的关键步骤,其工艺流程主要为在合适的操作条件下,以甲醇为原料,选取适宜的催化剂(ZSM-5沸石催化剂、SAPO-34分子筛等),在固定床或流化床反应器中通过甲醇脱水制取低碳烯烃。
煤制烯烃即煤基甲醇制烯烃,是指以煤为原料合成甲醇后再通过甲醇制取乙烯、丙烯等烯烃的技术。
我国化工系统在煤制烯烃的技术开发方面历时三十多年,已取得了中试技术MTO、MTP、FMTP和DMTO等成果。
煤基甲醇制烯烃的五大核心技术中,煤气化、合成气净化、甲醇合成和烯烃回收分离四项技术目前已完全成熟掌握,另一核心技术甲醇转化制烯烃单元,除反应段的热传递方向不同之外,其他都与炼油过程中成熟的催化裂化工艺过程类似,且由于原料是单一组分,更易把握物性,因此在工程实施上可以借鉴现有的成熟工艺,技术风险处于可控范围。
我国乙烯产能近年来增长迅猛,但仍无法满足下游市场的需求。
国内市场上烯烃类产品供不应求,对外依存度增强,巨大的市场空间引发了投资者对煤制烯烃的关注。
中国第一个进入商业化运行的煤制烯烃项目——神华煤制油化工有限公司负责的60万吨包头煤制烯烃项目,从2010年12月1日二次投料开车以来,到2011年6月底已经安全稳定运行200余天,共生产聚乙烯、聚丙烯产品合计32万吨以上。
这标志着中国人“煤变烯烃”产业化运行的梦想初步实现。
截至2011年11月我国已建煤制烯烃装置3套,在建装置4套,拟建装置36套。
随着低碳经济发展要求,煤炭的高效清洁转化和二氧化碳排放问题日益受到重视,大力推广新型煤化工技术成为我国应对能源问题的根本战略之一。
煤制烯烃已作为工业示范被列入石化产业振兴规划,体现了国家政策对稳步发展煤制烯烃的重视。
神华包头、大唐多伦和神华宁煤的煤制烯烃项目相继建成投产后,中国煤制烯烃行业将拉开产业化的序幕。
煤制烯烃项目投资大、原材料及能耗大、水耗高、综合利用和环境治理要求严,项目投资必须慎重考虑煤炭资源、水资源、资金、交通、环境承载力等多方面因素的优化配置。
中投顾问发布的《2011-2015年中国煤制烯烃市场投资分析及前景预测报告》共五章。
首先介绍了中国煤化工行业的发展概况,接着深入分析了中国煤制烯烃行业的总体发展状况。
煤制烯烃(MTO/MTP)MTO和MTP技术均属于利用甲醇制烯烃的范畴。
主要区别在于MTO技术是利用甲醇生产乙烯、丙烯和丁二烯产品而MTP技术是利用甲醇生产单一的丙烯产品。
MTO、MTP国内尚无成熟工业化技术,MTO技术专利商主要是UOP/Hydro公司,MTP专利商主要是德国的LURGI公司,国内中科院大连化物所也在进行相关研究并取得一定进展。
MTO工艺是美国UOP公司和挪威HYDRO公司于1995年合作开发成功的一种技术,该工艺以甲醇为原料,通过甲醇裂解制得以乙烯和丙烯为主的烯烃产品。
按甲醇原料的不同,可以有天然气和煤两种路线。
目前世界上从事MTP技术开发的公司主要是鲁奇公司。
2002年1月,鲁奇公司在挪威建设了1套MTP中试装置,到2003年9月连续运行了8000h,该中试装置采用了德国Sud-Chemie AG公司的MTP催化剂,该催化剂具有低结焦性、丙烷生成量极低的特点,并已实现工业化生产。
目前MTP技术已经完成了工业化装置的工艺设计。
鲁奇公司MTP反应器有两种形式:即固定床反应器(只生产丙烯)和流化床反应器(可联产乙烯/丙烯)。
目前鲁奇公司已经与神华宁煤集团和大唐分别签订了技术转让协议。
大唐国际煤化工年产46万吨聚丙烯项目正在加紧建设,预计2009年投产。
项目拟以内蒙古锡林浩特市胜利煤田褐煤为原料,采用壳牌粉煤气化、气体变换、鲁奇低温甲醇洗、鲁奇低压甲醇合成、鲁奇MTP丙烯生产工艺、Spheripol聚丙烯生产工艺等系列生产技术,年产中间产品甲醇168万吨,最终产品聚丙烯46万吨。
此外,大唐的煤化工项目还包括年产20万吨的汽油装置,3.6万吨的液化气装置以及回收3.8万吨的硫磺装置。
1、什么是煤基甲醇制烯烃传统的乙烯、丙烯单体的制取路线主要是通过石脑油裂解生产,而大唐国际MTP(methanol to polypropylene)装置的开车意味着率先开创了我国煤基甲醇制烯烃的先河,开辟了由煤炭经气化生产基础有机化工原料的新工艺路线。
煤制烯烃工艺流程图
煤制烯烃是一种通过煤制取得的烃类燃料,具有广泛的应用前景。
下面将介绍一种典型的煤制烯烃工艺流程。
首先,煤制烯烃的原料是煤。
煤经过粉碎、磨煤和煤浆制备等工艺步骤后,得到煤浆,作为后续煤制烯烃的原料。
接下来,将煤浆加入高温高压反应器中进行煤气化反应。
这一步骤主要是将煤浆中的碳氢化合物转化为合成气(主要是一氧化碳和氢气)。
煤气化的反应条件包括温度、压力和气体配比等参数,需要经过不断的试验和优化,以提高合成气的产率和质量。
随后,合成气进入合成烃反应器。
在这个反应器中,合成气经过催化剂的作用,发生Fischer-Tropsch合成反应,转化为液体烴类燃料。
这些烴类燃料中主要包括烯烃、烷烃和酯类等,其中,烯烃是煤制烯烃产品的主要成分。
在合成烃反应后,需要进行产品分离和净化。
这一步骤主要是通过蒸馏、萃取和吸附等方法,将合成产物中的烯烃和其他杂质分离出来。
其中,烯烃的分离和净化非常关键,因为烯烃是煤制烯烃产品的核心组分。
最后,经过产品分离和净化后得到煤制烯烃产品。
这些产品可以直接用于燃料,也可以作为化工原料用于合成其他有机化合物。
煤制烯烃工艺流程的最终产品的纯度和质量取决于各个步骤的操作和控制条件。
总的来说,煤制烯烃工艺流程是一个复杂的过程,包括煤气化、合成烃反应、产品分离和净化等步骤。
通过不断的优化和创新,可以提高煤制烯烃的产率和质量,同时减少对环境的影响,为能源结构调整和绿色发展做出贡献。
第一段:煤制烯烃概述煤炭作为一种重要的化工原材料,其转化成燃料和化工产品的过程已经成为全球能源技术研究的焦点之一。
煤制烯烃作为目前煤化工领域发展的趋势之一,因其在聚合物、精细化工等领域的广泛应用价值而备受关注。
煤制烯烃是通过将煤转化为低碳烯烃,然后进行加氢裂解制备的。
本文将详细介绍煤制烯烃生产流程原理和发展趋势。
第二段:煤制烯烃生产流程原理煤制烯烃的生产流程分为两个步骤:煤的转化和烯烃的加氢裂解。
煤转化是将固体煤转化为气态或液态烃,主要是通过气化和热解两个过程实现的。
气化将煤在高温、高压、缺少氧气的环境下转化成气态的合成气,包括一氧化碳(CO)、氢气(H2)和少量的甲烷(CH4)等。
热解将煤在高温下通过裂解反应得到液态或气态的烃。
、1.煤气化过程煤气化是将固体煤在高温、高压、缺少氧气的环境下转化成气态的合成气的过程。
合成气主要由一氧化碳、氢气和少量的甲烷等组成。
这个过程可以分为三个阶段:干气化、半水蒸汽气化和全水蒸汽气化。
在干气化阶段,煤被加热到高温,以提高反应速率;在半水蒸汽气化阶段,氧气与水蒸汽混合后加入反应器中,进一步提高了反应温度和反应效率;在全水蒸汽气化阶段,全部反应物都是水蒸汽,使得反应更趋完全。
2.热解过程热解是在高温下通过裂解反应得到液态或气态的烃的过程。
在煤气化的产物中,一氧化碳和水蒸汽是热解产物的主要原料。
热解过程需要在高温下进行,初步生成的烃类产物也需要继续热解,从而得到更多的烯烃等有用物质。
3.加氢裂解过程加氢裂解是利用催化剂在高温和一定压力下将烯烃分子裂解成低碳烯烃的过程。
常用的催化剂有钌、钽等过渡金属的氧化物、钌金属及其离子等。
烯烃被加氢后,转化成低碳烯烃。
这种反应在现代工业中广泛应用,并且具有高效、环保等优点。
总的来说,煤制烯烃生产流程涉及多个步骤,其中包括煤气化、热解和加氢裂解等关键的原理。
通过这些步骤的协同作用,煤可以转化为烯烃,从而实现对煤资源的高效利用和化石能源的替代,具有广阔的应用前景和巨大的经济价值。
煤制烯烃技术大全我国的能源结构是“富煤、缺油、少气”, 石油资源短缺已成为我国烯烃工业发展的主要瓶颈之一。
国民经济的持续健康发展要求我国企业必须依托本国资源优势发展化工基础原料, 煤制烯烃技术是以煤炭替代石油生产甲醇, 进而再向乙烯、丙烯、聚烯烃等产业链下游方面发展。
国际油价的节节攀升使MTO/MTP 项目的经济性更具竞争力。
采用煤制烯烃技术代替石油制烯烃技术,可以减少我国对石油资源的过度依赖, 而且对推动贫油地区的工业发展及均衡合理利用我国资源都具有重要的意义。
技术进展煤经甲醇制烯烃工艺主要由煤气化制合成气、合成气制取甲醇、甲醇制烯烃三项技术组成。
煤经气化过程生成CO 和H2 ( 合成气) , 然后合成甲醇, 再借助类似催化裂化装置的流化床反应形式,生产低碳烯烃( 乙烯和丙烯) 。
其中, 为满足经济规模甲醇制烯烃装置所需的大型煤气化技术、百万吨级甲醇生产技术均成熟可靠, 关键是甲醇制烯烃技术。
目前, 世界上具备商业转让条件的甲醇制烯烃技术的有美国环球油品公司和挪威Hydro 公司共同开发的甲醇制低碳烯烃( MTO)工艺、德国Lurgi 公司的甲醇制丙烯( MTP) 工艺、中国科学院大连化学物理研究所的甲醇制低碳烯烃( DMTO) 工艺。
这三种工艺虽然还没有工业化装置运行, 但经多年开发, 已具备工业化条件。
第一部分 MTO装置介绍1.MTO装置主要组成部分MTO装置可年处理180万吨甲醇,年生产60万吨烯烃产品。
其以甲醇为原料,经过MTO反应单元,在催化剂作用下,生成多种烃类、水、和其它杂质,反应后物料进入急冷塔和水洗塔,裂解气中水在急冷塔和水洗塔脱除后,裂解气进入烯烃分离单元,裂解气在烯烃单元被进一步除去杂质,并经过冷却、精馏,分离出乙烯、丙烯、碳四、碳五、燃料气。
其中液体产品进入烯烃罐区储存,燃料气进入瓦斯管网供各用户使用。
MTO装置包括三部分,即甲醇制烯烃单元、烯烃分离单元和烯烃罐区。
2.MTO装置平面布置MTO主装置位于煤制烯烃项目用地的东面,东邻第三循环水厂,西邻PP装置,北面为净水厂,占地面积390×200m2。
煤质烯烃的工艺技术煤质烯烃是指从煤炭中提取出来的烯烃类化合物,具有重要的工业应用价值。
煤质烯烃的工艺技术主要包括煤液化和煤气化两种方法。
1. 煤液化技术煤液化是将煤炭在高温高压下通过催化剂或溶剂作用,将煤中的有机物质转化为液体产品的过程。
煤液化技术可分为直接液化和间接液化两种方法。
直接液化是指将煤炭与溶剂和催化剂混合后,在高温高压下进行反应,通过催化剂的作用将煤转化为液体产品。
在直接液化过程中,溶剂可起到催化剂的作用,帮助提高反应速率和产物收率。
间接液化是指先将煤炭气化生成合成气,再通过催化剂的作用进行反应生成液体产品。
煤液化技术的关键步骤包括煤炭粉碎、石油溶剂提取和催化剂添加等。
煤炭粉碎可以增加煤与溶剂催化剂的接触面积,有利于反应进行。
溶剂的选择对于反应速率和产物性质有重要影响,通常选择具有较高活性和选择性的溶剂。
催化剂的选择和添加方式也会影响反应的进行和产物的性质。
2. 煤气化技术煤气化是指将煤炭在高温下与气化剂(通常为氧气和水蒸气)反应,生成合成气的过程。
合成气主要包括一氧化碳和氢气,可以用作燃料或化工原料。
煤气化技术可分为固定床气化、流化床气化和床层气化等方法。
固定床气化是最传统的煤气化技术,将煤炭放置在反应器中,通过控制气化剂的供气量和反应条件,使煤炭与气化剂反应生成合成气。
流化床气化是指将煤炭破碎成较小的颗粒,通过气流作用使其悬浮在反应器中,与气化剂反应生成合成气。
床层气化是将煤炭放置在床层中,通过控制气化剂的上下供气或其他传质方式使煤炭与气化剂充分接触反应,生成合成气。
煤气化技术的关键步骤包括煤炭预处理、气化剂准备和气化反应等。
煤炭预处理主要包括煤炭粉碎和煤炭干燥,以提高煤与气化剂的接触面积和反应速率。
气化剂的准备包括氧气和水蒸气的供应和净化。
气化反应的温度和压力及气化剂的供气量等条件对反应进行和产物分布有重要影响。
总之,煤质烯烃的工艺技术主要包括煤液化和煤气化两种方法。
煤液化通过催化剂或溶剂作用,将煤中的有机物质转化为液体产品。
煤制烯烃技术大全我国的能源结构是“富煤、缺油、少气”, 石油资源短缺已成为我国烯烃工业发展的主要瓶颈之一。
国民经济的持续健康发展要求我国企业必须依托本国资源优势发展化工基础原料, 煤制烯烃技术是以煤炭替代石油生产甲醇, 进而再向乙烯、丙烯、聚烯烃等产业链下游方面发展。
国际油价的节节攀升使MTO/MTP 项目的经济性更具竞争力。
采用煤制烯烃技术代替石油制烯烃技术,可以减少我国对石油资源的过度依赖, 而且对推动贫油地区的工业发展及均衡合理利用我国资源都具有重要的意义。
技术进展煤经甲醇制烯烃工艺主要由煤气化制合成气、合成气制取甲醇、甲醇制烯烃三项技术组成。
煤经气化过程生成CO 和H2 ( 合成气) , 然后合成甲醇, 再借助类似催化裂化装置的流化床反应形式,生产低碳烯烃( 乙烯和丙烯) 。
其中, 为满足经济规模甲醇制烯烃装置所需的大型煤气化技术、百万吨级甲醇生产技术均成熟可靠, 关键是甲醇制烯烃技术。
目前, 世界上具备商业转让条件的甲醇制烯烃技术的有美国环球油品公司和挪威Hydro 公司共同开发的甲醇制低碳烯烃( MTO)工艺、德国Lurgi 公司的甲醇制丙烯( MTP) 工艺、中国科学院大连化学物理研究所的甲醇制低碳烯烃( DMTO) 工艺。
这三种工艺虽然还没有工业化装置运行, 但经多年开发, 已具备工业化条件。
第一部分 MTO装置介绍1.MTO装置主要组成部分MTO装置可年处理180万吨甲醇,年生产60万吨烯烃产品。
其以甲醇为原料,经过MTO反应单元,在催化剂作用下,生成多种烃类、水、和其它杂质,反应后物料进入急冷塔和水洗塔,裂解气中水在急冷塔和水洗塔脱除后,裂解气进入烯烃分离单元,裂解气在烯烃单元被进一步除去杂质,并经过冷却、精馏,分离出乙烯、丙烯、碳四、碳五、燃料气。
其中液体产品进入烯烃罐区储存,燃料气进入瓦斯管网供各用户使用。
MTO装置包括三部分,即甲醇制烯烃单元、烯烃分离单元和烯烃罐区。
2.MTO装置平面布置MTO主装置位于煤制烯烃项目用地的东面,东邻第三循环水厂,西邻PP装置,北面为净水厂,占地面积390×200m2。
烯烃罐区东邻第一循环水厂,北为MTO装置二期预留地,具体位置如下。
:3.技术来源和承包商MTO装置甲醇制烯烃单元可年处理180万吨甲醇,占地面积110×200m2。
甲醇制烯烃单元采用中国科学院大连化学物理研究所、陕西新兴煤化工科技发展有限公司和中国石化集团洛阳石油化工工程公司共同开发的DMTO技术,承包商为中国石化集团洛阳石油化工工程公司,由其进行工艺包设计和工程设计。
其工艺流程类似催化裂化工艺,进料为含水5%(wt%)甲醇,甲醇由甲醇罐区供应。
烯烃分离单元可年产60万吨烯烃(乙烯+丙烯)产品,占地面积255×110m2。
烯烃分离单元采用Lummus前脱丙烷后加氢、丙烷洗工艺技术,由Lummus进行工艺包设计和基础工程设计。
同时Lummus将部分基础工程设计工作转包给中石化上海工程公司。
此工艺与常规乙烯分离工艺相比较简单,主要区别有:此工艺无前冷系统;无乙烯制冷系统。
烯烃罐区为MTO装置的配套设施,由中国石化上海工程公司进行工程设计。
4.MTO装置设备情况5.MTO技术的发展和特点传统的乙烯、丙烯的制取路线是通过石脑油裂解生产,其缺点是过分依赖石油。
由甲醇制乙烯、丙烯等低碳烯烃是最有希望替代石脑油为原料制烯烃的工艺路线,目前工艺技术开发已趋于成熟。
甲醇制烯烃技术的工业化,开辟了由煤炭或天然气经气化生产基础有机化工原料的新工艺路线,有利于改变传统煤化工的产品格局,是实现煤化工向石油化工延伸发展的有效途径。
目前,商业上具备开发价值的甲醇制取烯烃的工艺技术主要有三种,即UOP Hydro MTO工艺、LURGI MTP工艺和中科院ExxonMobil 的大连化物所的D MTO工艺。
下面对MTO和MTP 工艺发展状况及其经济性分别进行阐述。
5.1MTO技术发展情况甲醇制取烯烃的工业化研究已进行了多年,国际上一些著名的石油和化学公司如美孚公司、巴斯夫公司、埃克森石油公司、环球油品公司、海德鲁公司等都投入了大量资金进行研究。
甲醇制烯烃技术的关键在于催化剂活性和选择性及相应的工艺流程设计,其研究工作主要集中在催化剂的筛选和制备。
美孚公司(Mobil)提出了一种使用ZSM-5催化剂,在列管式反应器中进行甲醇转化制烯烃的工艺流程,并于1984年进行过9个月的中试实验,试验规模为100桶/天。
在工艺过程中,甲醇扩散到催化剂孔中进行反应,首先生成二甲醚,然后生成乙烯,反应继续进行,生成丙烯、丁烯和高级烯烃,也可生成二聚物和环状化合物,以碳选择性为基础,乙烯收率可达60%(重),烯烃总收率可达80%(重),大体相当于采用常规石脑油/粗柴油管式炉裂解法收率的两倍,但催化剂的寿命尚不理想。
1980年夏季巴斯夫公司(BASF)采用沸石催化剂,在德国路德维希港建立了一套日消耗30吨甲醇的中试装置。
其反应温度为300-450℃,压力为0.1-0.5Mpa,用各种沸石做催化剂,初步试验结果是C2-C4烯烃的重量收率为50-60%,收率太低。
环球油品公司(UOP)筛选出的催化剂称作MTO-100,MTO-100是联碳公司开发的SAPO-34与一系列专门选择的黏合剂材料之结合体。
SAPO-34是MTO-100催化剂的基体,于20世纪80年代由Union Carbide 分子筛部开发,主要化学成分包括硅(Si)、铝(Al)、磷(P)、氧(O)等元素。
它具有适宜的内孔道结构尺寸和固体酸性强度,能够尽量减少反应初期生成的烯烃发生齐聚反应生成大分子烃类,从而提高目标产物--烯烃的选择性。
虽然SPAO-34是理想的催化材料,但对流化床操作不是坚固耐用的材料,而所选择的黏合剂可增加催化剂强度和抗磨损性能。
据推测,MTO-100中所采用的黏合剂是处理过的二氧化硅和氧化铝。
SAPO-34 分子筛催化剂孔径只允许乙烯、丙烯和少量的C4通过,不会产生重的烃类产品。
乙烯、丙烯比率可以在0.75-1.5之间调节,乙烯+丙烯的产率比较稳定(80%左右),而且乙烯和丙烯的纯度均在99.6%以上,可直接满足聚合级丙烯和乙烯的要求。
国内的科研机构,如中科院大连化物所、石油大学、中石化石科院也开展了类似催化剂的研究,得到了与UOP接近的结果,这为催化剂今后的国产化作了准备。
1)MTO工艺和FCC工艺流程基本相同,主要不同在于MTO反应是放热反应,FCC反应是吸热反应,因此需要在反应器内增加外取热盘管。
能够承担FCC工程设计的单位,完全能够承担MTO工程设计工作。
UOP公司和国内都有上百套催化裂化装置的工程经验,因此在工艺设计和工程化方面,不存在问题。
2)MTO催化剂与FCC催化剂比较,具有同样的抗水蒸汽热崩性能,其抗磨损性能更好,因此不易出现破损现象,对于降低催化剂耗量非常有利。
在长时间的试验期间,考察了各种操作条件对催化剂性能的影响,验证催化剂的性能是可靠的。
由于催化剂的密度、粒度分布、结构等方面都与FCC催化剂相似,因此在催化剂流化性能上也应该有相似之处。
MTO反应过程中产生的杂质与石脑油裂解装置完全相同,且含量比较低,没有新的物种产生。
该研发过程从实验室规模放大到工业演示规模,约放大了1000倍,没有出现任何问题。
主要是测试催化剂的性能,从测试结果来看,催化剂和工艺是过关的。
MTO工艺主要有以下几个步骤:进料甲醇化,反应器和再生器,产品冷凝和脱水,压缩,氧化回收,脱除杂质,蒸馏及净化等单元。
工艺前部分,类似炼油工业中得催化裂化装置反应再生单元,后部分类似石油化工中石脑油裂解气体分离单元。
1)在高选择性催化剂上,MTO发生两个反应:2CH3OH C2H4+2H2O △H=-11.72kJ/mol3CH3OH C3H6+3H2O △H=-30.98kJ/mol2)操作条件:反应温度:400-500℃反应压力:0.1-0.3Mpa再生温度:600-700℃再生压力:0.1-0.3MPa催化剂:MTO-100催化剂反应器类型:流化床反应器3)UOP/HYDRO MTO工艺的主要特点:流化床反应器和再生器,可实现连续稳定运转;催化剂具有突出的择形性能;可以在较宽的范围内灵活调节乙烯和丙烯的生产比例(0.75-1.5),乙烯+丙烯的产率比较稳定(80%左右);工艺原料可以是粗甲醇或者AA级甲醇;产品主要是烯烃类产品,不设置乙烯、丙烯分离器情况下可得到97%纯度的轻烯烃,设置乙烯、丙烯分离设备情况下可得到聚合级轻烯烃;在主要工艺过程中,由于需要进行分离和加工的重质副产物极少,分离过程被简化。
MTO装置工艺流程说明:MTO工艺由甲醇转化烯烃单元和轻烯烃回收单元组成,在甲醇转化单元中通过流化床反应器将甲醇转化为烯烃,再进入烯烃回收单元中将轻烯烃回收,得到主产品乙烯、丙烯,副产品为丁烯、C5以上组分和燃料气。
6.MTO 装置在整个煤制烯烃项目中的重要地位和作用本工程项目包括气化装置、甲醇装置、MTO 装置、PE 装置和PP 装置四等个工艺部分装置。
MTO 装置起着承上启下的作用,是煤制烯烃项目能否成功的关键步骤。
其包括甲醇转化制烯烃和及烯烃回收分离单元,甲醇制烯烃转化单元将甲醇转化为乙烯、丙烯及C4等烃类物质,烯烃分离单元则将这些烃类中的杂质脱除,并将乙烯、丙烯及C4等分离提纯,为下游PP 及PE 装置提供合格进料。
由于MTO 装置尚未有大规模工业化的先例,故其存在一定的风险。
总煤制烯烃项目工艺流程方块图如下。
氧气292t/h 268.5/h180万吨/年甲醇\60万吨/年MTO\30万吨/年PE \30万吨/年PP 联合装置工艺物料流程原料435/h180万吨/年甲醇\60万吨/年MTO\30万吨/年PE \30万吨/年PP 联合装置工艺物料流程。