钢筋混凝土箱涵计算书(含裂缝计算)教程
- 格式:xls
- 大小:725.00 KB
- 文档页数:33
已知计算条件:涵洞的设计安全等级为三级,取其结构重要性系数:.9涵洞桩号= K16+170箱涵净跨径= 3米箱涵净高= 3.1米箱涵顶板厚= .6米箱涵侧板厚= .6米板顶填土高= 0米填土容重= 18千牛/立方米钢筋砼容重= 25千牛/立方米混凝土容重= 22千牛/立方米水平角点加厚= 0米竖直角点加厚= 0米涵身混凝土强度等级= C25钢筋等级= II级钢筋填土内摩擦角= 30度基底允许应力= 250千牛/立方米顶板拟定钢筋直径= 18毫米每米涵身顶板采用钢筋根数= 6根底板拟定钢筋直径= 20毫米每米涵身底板采用钢筋根数= 5根侧板拟定钢筋直径= 18毫米每米涵身侧板采用钢筋根数= 5根荷载基本资料:土系数 K = 1.04恒载产生竖直荷载p恒=17.46千牛/平方米恒载产生水平荷载ep1=.82千牛/平方米恒载产生水平荷载ep2=26.62千牛/平方米汽车产生竖直荷载q汽=583.33千牛/平方米汽车产生水平荷载eq汽=15.66千牛/平方米计算过程重要说明:角点(1)为箱涵左下角,角点(2)为箱涵左上角,角点(3)为箱涵右上角,角点(4)为箱涵右下角构件(1)为箱涵顶板,构件(2)为箱涵底板,构件(3)为箱涵左侧板,构件(4)为箱涵右侧板1>经过箱涵框架内力计算并汇总,结果如下(单位为:千牛.米):a种荷载(涵顶填土及自重)作用下:涵洞四角节点弯矩和构件轴力:MaA = MaB = MaC = MaD = -1 / (K + 1) * P * Lp^2 / 12 = -9.299244kN.m Na1 = Na2 = 0kNNa3 = Na4 = P * Lp / 2 = 31.428kNa种荷载(汽车荷载)作用下:MaA = MaB = MaC = MaD = -1 / (K + 1) * M顶板端部 = -35.19036kN.mNa1 = Na2 = 0kNNa3 = Na4 = V顶板端部 = 91kNb种荷载(侧向均布土压力)作用下:涵洞四角节点弯矩和构件轴力:MbA = MbB = MbC = MbD = -K / (K + 1) * P * hp^2 / 12 = -.474149kN.m Nb1 = Nb2 = P * Lp / 2 = 1.517kNNb3 = Nb4 = 0kNc种荷载(侧向三角形土压力)作用下:涵洞四角节点弯矩和构件轴力:McA = McD = K *(3K + 8) / ((K + 1)*(K + 3)) * P * hp^2 / 60 = -8.210236kN.mMcB = McC = K *(2K + 7) / ((K + 1)*(K + 3)) * P * hp^2 / 60 = -6.708112kN.mNc1 = P * hp / 6 + (McA - McB) / hp = 15.50402kNNc2 = P * hp / 3 - (McA - McB) / hp = 32.22598kNNc3 = Nc4 = 0kNd种荷载(侧向汽车压力)作用下:涵洞四角节点弯矩和构件轴力:MdA = -(K * (K + 3) / 6(K^2 + 4K +3) + (10K + 2) / (15K + 5)) * P * hp^2 / 4 = -36.76889kN.mMdB = -(K * (K + 3) / 6(K^2 + 4K +3) - (5K + 3) / (15K + 5)) * P * hp^2 / 4 = 16.84294kN.mMdC = -(K * (K + 3) / 6(K^2 + 4K +3) + (5K + 3) / (15K + 5)) * P * hp^2 / 4 = -25.90064kN.mMdD = -(K * (K + 3) / 6(K^2 + 4K +3) - (10K + 2) / (15K + 5)) * P * hp^2 / 4 = 27.71119kN.mNd1 = (MdD - MdC) / hp = 14.48969kNNd2 = P * hp - (MdD - MdC) / hp = 43.46906kNNd3 = Nc4 = -(MdB - MdC) / Lp = -11.87322kN角点(1)在恒载作用下的的总弯矩为:-17.98角点(1)在汽车作用下的的总弯矩为:-71.96角点(1)在混凝土收缩下的的弯矩为:39.76角点(1)在温度变化下的的总弯矩为:39.76构件(1)在恒载作用下的的总轴力为:17.02构件(1)在汽车作用下的的总轴力为:14.49构件(1)在混凝土收缩下的的轴力为:0构件(1)在温度变化下的的总轴力为:0角点(2)在恒载作用下的的总弯矩为:-16.48角点(2)在汽车作用下的的总弯矩为:-18.35角点(2)在混凝土收缩下的的弯矩为:-39.76角点(2)在温度变化下的的总弯矩为:-39.76构件(2)在恒载作用下的的总轴力为:33.74构件(2)在汽车作用下的的总轴力为:43.47构件(2)在混凝土收缩下的的轴力为:0构件(2)在温度变化下的的总轴力为:0角点(3)在恒载作用下的的总弯矩为:-16.48角点(3)在汽车作用下的的总弯矩为:-61.09角点(3)在混凝土收缩下的的弯矩为:-39.76角点(3)在温度变化下的的总弯矩为:-39.76构件(3)在恒载作用下的的总轴力为:31.43构件(3)在汽车作用下的的总轴力为:79.13构件(3)在混凝土收缩下的的轴力为:0构件(3)在温度变化下的的总轴力为:0角点(4)在恒载作用下的的总弯矩为:-17.98角点(4)在汽车作用下的的总弯矩为:-7.48角点(4)在混凝土收缩下的的弯矩为:39.76角点(4)在温度变化下的的总弯矩为:39.76构件(4)在恒载作用下的的总轴力为:31.43构件(4)在汽车作用下的的总轴力为:102.87构件(4)在混凝土收缩下的的轴力为:0构件(4)在温度变化下的的总轴力为:02>荷载组合计算角点(1) 正常使用极限状态效应组合短期组合(M恒 + 0.7 * M活) = -68.3551 角点(1) 正常使用极限状态效应组合长期组合(M恒 + 0.4 * M活) = -46.76733 角点(1) 承载能力极限状态 (1.2 * M恒 + 1.4 * M活) = -122.3233角点(2) 正常使用极限状态效应组合短期组合(M恒 + 0.7 * M活) = -29.3247 角点(2) 正常使用极限状态效应组合长期组合(M恒 + 0.4 * M活) = -23.82047 角点(2) 承载能力极限状态 (1.2 * M恒 + 1.4 * M活) = -45.46419角点(3) 正常使用极限状态效应组合短期组合(M恒 + 0.7 * M活) = -59.2452 角点(3) 正常使用极限状态效应组合长期组合(M恒 + 0.4 * M活) = -40.91791 角点(3) 承载能力极限状态 (1.2 * M恒 + 1.4 * M活) = -105.3052角点(4) 正常使用极限状态效应组合短期组合(M恒 + 0.7 * M活) = -23.21905 角点(4) 正常使用极限状态效应组合长期组合(M恒 + 0.4 * M活) = -20.9753 角点(4) 承载能力极限状态 (1.2 * M恒 + 1.4 * M活) = -32.05119构件(1) 正常使用极限状态效应组合短期组合(N恒 + 0.7 * N活) = 27.1638 构件(1) 正常使用极限状态效应组合长期组合(N恒 + 0.4 * N活) = 22.81689 构件(1) 承载能力极限状态 (1.2 * N恒 + 1.4 * N活) = 40.71078构件(2) 正常使用极限状态效应组合短期组合(N恒 + 0.7 * N活) = 64.17131 构件(2) 正常使用极限状态效应组合长期组合(N恒 + 0.4 * N活) = 51.1306构件(2) 承载能力极限状态 (1.2 * N恒 + 1.4 * N活) = 101.3482构件(3) 正常使用极限状态效应组合短期组合(N恒 + 0.7 * N活) = 86.81675构件(3) 正常使用极限状态效应组合长期组合(N恒 + 0.4 * N活) = 63.07872构件(3) 承载能力极限状态 (1.2 * N恒 + 1.4 * N活) = 148.4911构件(4) 正常使用极限状态效应组合短期组合(N恒 + 0.7 * N活) = 103.4393构件(4) 正常使用极限状态效应组合长期组合(N恒 + 0.4 * N活) = 72.57729构件(4) 承载能力极限状态 (1.2 * N恒 + 1.4 * N活) = 181.73613>将箱涵框架分解为四根独立构件,求其跨中内力并进行效应组合。
涵洞模板计算书一、墙身模板计算K51+025涵洞墙身高度H=5.78m,厚度1.2m,每段长度6m。
1、混凝土采用坍落度为60mm~90mm的普通混凝土,混凝土重力密度γ3,浇筑速度2.5m/h,浇筑入模温度T=30o C。
c=25KN/m根据侧压力计算公式β1=1.0,β2=1.0公式1F=0.22γc t oβ1β2υ1/2=0.22γc200/(T+15)β1β2υ1/2=0.22×24×200/(30+15)×1.2×1.15×2.51/2=51.3kN/㎡公式2F=γc H=25×5.78=144.5kN/㎡按取最小值,则最大侧压力为51.3kN/㎡2、外楞间距计算按三跨以上连续梁进行计算(1)抗弯强度验算:本墙身模板内楞为横向肋骨,间距a=0.45m,外楞为纵向肋骨。
Ф48mm钢管的截面抵抗距W=Π(d14-d24)/32d1=3.14*(484-41.54)/(32*48)=4788N/mm3强度设计值ƒ=215MPa根据公式外楞最小间距m m 667450103.51478821510103=⨯⨯⨯⨯==-Fa fW b模板现外楞间距600mm < b=667mm满足要求(2)挠度计算Ф48mm 钢管的弹性模量E=2.1×105,惯性矩I=WR=4788*24=11.5×104容许挠度值[w ]=3mm ,则外楞最小间距 []mm 828450103.513105.11101.215015034544=⨯⨯⨯⨯⨯⨯⨯==-Fa w EI b模板现外楞间距600mm < b=828mm满足要求3、拉杆间距计算按三跨以上连续梁进行计算(1)抗弯强度验算:本墙身模板内楞为横向肋骨,间距a=0.45m , 外楞为纵向肋骨。
2根Ф48mm 钢管的截面抵抗距W=2*4788=9576N/mm 3强度设计值ƒ=215MPa根据公式外楞最小间距m m 944450103.51957621510103=⨯⨯⨯⨯==-Fa fW b模板现外楞间距750mm < b=944mm满足要求(2)挠度计算Ф48mm 钢管的弹性模量E=2.1×105, 惯性矩I=2×11.5×104=23×104容许挠度值[w ]=3mm ,则外楞最小间距 []mm 985450103.5131023101.215015034544=⨯⨯⨯⨯⨯⨯⨯==-Fa w EI b模板现外楞间距750mm < b=985mm满足要求4、拉杆拉力计算工程使用拉杆横向间距a=0.6m ,纵向间距b=0.75m拉杆承受最大拉力P=F ·A=F ·a ·b=51.3×0.6×0.75=23.1kN工程中使用Ф16对拉螺栓容许拉力为24.5kN ,满足要求。
目录1 计算依据与基础资料 (1)1.1 工程概况 (1)1.1.1截面尺寸 (1)1.1.2填土情况 (1)1.2 标准与规范 (1)1.2.1 标准 (1)1.2.2 规范 (1)1.3 主要材料 (2)1.4 设计要点与参数 (2)1.5 计算软件 (2)2 计算模型简介 (3)2.1 计算模型 (3)2.2 荷载施加 (3)3 箱涵结构计算 (4)3.1 荷载组合 (4)3.2 箱涵受力计算 (4)3.2.1 箱涵弯矩 (4)3.2.2 箱涵剪力 (5)3.2.3 箱涵轴力 (6)3.2.4 箱涵配筋验算 (7)4地基承载力验算 (31)4.1荷载计算 (31)4.2地基应力 (32)1 计算依据与基础资料1.1 工程概况道路在桩号K1+000处设置两孔6x3.5m箱涵,箱涵结构中心线与道路中线的法线逆交13.5度,箱涵全长46m1.1.1截面尺寸净跨径:6m净高:3.5m顶板厚:0.6m底板厚:0.65m侧墙厚:0.6m倒角:0.15x0.15m基础:15cmC15素混凝土垫层;50cm浆砌片石垫层;基础宽度:14.8m1.1.2填土情况箱涵覆土厚度:1.729m土的内摩擦角:30°填土容重:18KN/m31.2 标准与规范1.2.1 标准桥梁结构安全等级为一级;设计荷载:汽车荷载:公路-I级,人群荷载:根据《桥梁设计准则》要求。
跨径:2孔6.0x3.5m钢筋砼箱涵;箱涵总长:46m;横坡:根据道路设计进行设置。
地震烈度:7度;环境条件Ⅰ类;地震荷载:地震基本烈度为7度,动荷载峰值加速度0.1g,Ⅱ类场地。
1.2.2 规范《公路桥涵设计通用规范》(JTG D60-2004);《公路钢筋混凝土及预应力混凝土桥涵设计规范》(JTG D62-2004);《公路桥涵地基与基础设计规范》(JTG D63-2007); 《公路桥梁抗震设计细则》(JTG/T B02-01-2008); 《公路涵洞设计细则》(JTG/T D65-04-2007); 《公路桥梁抗震设计细则》(JTJ041-2000); 《城市道路设计规范》(CJJ 37-90); 1.2.3 参考资料《公路桥涵设计手册》桥梁上册(人民交通出版社2004.03) 《公路小桥涵设计示例》(人民交通出版社2005.01)1.3 主要材料1)混凝土:箱涵采用C30混凝土。
一. 设计资料地下通道净跨径L0=6m ,净高h0=3.5m ,箱顶填土厚为3m ,土的内摩擦角φ为30°,填土的密度γ1=20KN/m3。
箱涵主体结构混凝土强度等级为C30,箱涵基础垫层混凝土强度等级为C15,纵向受力钢筋采用HRB335钢筋。
地基为强风化砂岩。
汽车荷载等级为城-A 级。
二. 设计计算 (一)尺寸拟定顶板、底板厚度δ=50cm 侧墙厚度t=50cm故计算长度 m t L l 5.65.060=+=+=m H h 0.45.05.30=+=+=δ(二)荷载计算 1.恒载竖向恒载标准值 221/5.725.025320m KN H q v =×+×=•+•=δγγ水平恒载标准值顶板处22121/20320)23045()245(m KN tg H tg q h =××−=••−=oooγφ底板处22122/50)5.43(20)23045()()245(m KN tg h H tg q h =+××−=++••−=oooδγφ2.活载一个汽车后轮荷载横向扩散长度28.103.230326.0fo =×+tg ,故两辆车相邻车轴由荷载重叠;一个汽车后轮荷载纵向扩散长度2.626.386.1303225.0p f o =×+tg 。
按两辆车相邻计算车轴荷载扩散面积横向分布长m tg a 96.83.12)8.130326.0(=+×+×+=o 。
纵向分布长分两种情况,第一种情况考虑1、2、3轴荷载重叠,此时纵向分布长m tg b 52.82.16.32)303225.0(=++××+=o ;第二种情况只考虑4轴荷载,此时纵向分布长m tg b 72.32)303225.0(=××+=o 。
车辆荷载垂直压力,按纵向分布第一种情况计算,2/91.852.896.8)14014060(2m KN q v =×++×=车;按纵向分布第二种情况计算,2/0.1272.396.82002m KN q v =××=车。
(一)孔径及净空净跨径L 0 = 6.00m 净高h 0 = 3.00m(二)设计安全等一级结构重要性系数r 0 =1.1(三)汽车荷载荷载等级公路 —Ⅰ级(四)填土情况涵顶填土高度H = 1.5m 土的内摩擦角Φ =35°填土容重γ1 =19kN/m 3地基容许承载力[σ0] =260kPa(五)建筑材料普通钢筋种类HRB335主钢筋直径22mm 钢筋抗拉强度设计值f sd =280MPa 钢筋弹性模量E s =200000MPa涵身混凝土强度等级C30涵身混凝土抗压强度设f cd =13.8MPa 涵身混凝土抗拉强度设f td = 1.39MPa 钢筋混凝土重力密度γ2 =25kN/m 3基础混凝土强度等级C20混凝土重力密度γ3 =24kN/m 3(一)、截面尺寸拟顶板、底板厚度δ =0.5m C 1 =0.15m 侧墙厚度t =0.5m C 2 =0.15m 横梁计算跨径L P = L 0+t= 6.5m L = L 0+2t=7m 侧墙计算高度h P = h 0+δ= 3.5m h = h 0+2δ =4m 基础襟边 c =0.1m 基础高度 d =0.1m 基础宽度B =7.2m图 L-01(一)恒载恒载竖向压力p 恒 = γ1H+γ2δ =41.00kN/m 2恒载水平压力顶板处e P1 = γ1Htan 2(457.72kN/m 2底板处e P2 = γ1(H+h)tan228.32kN/m 2钢 筋 混 凝 土 箱 涵 结 构 设 计一 、 设 计 资 料二 、 设 计 计 算三 、 荷 载 计 算(二)活载汽车后轮着地宽度一个汽车后轮横向分布> 1.3/2 m > 1.8/2 m故车轮压力扩散线相重 a =(0.6/2+Ht3.100m同理,纵向,汽车后0.2/2+Htan30°=0.966 m > 1.4/2 m故 b =(0.2/2+Ht 1.400m ∑G =140kN 车辆荷载垂直压力q 车 = ∑G/(a×b)32.26kN/m 2车辆荷载水平压力e 车 = q 车tan 2(45°8.74kN/m 2(一)构件刚度比K =(I 1/I 2)×0.54(二)节点弯矩和1、a种荷载作用下 (图涵洞四角节点弯矩M aA = M aB = M aC =-1/(K+1)·pL P 2/12横梁内法向力N a1 = N a2=0侧墙内法向力N a3 = N a4=pL P /2恒载p = p 恒 =41.00kN/m 2M aA = M aB= M aC =-93.83kN ·m N a3 = N a4=133.25kN 车辆荷载p = q 车 =32.26kN/m 2M aA = M aB= M aC =-73.82kN ·m 图 L-02N a3 = N a4=104.84kN2、b种荷载作用下 (图M bA = M bB = M bC =-K/(K+1)·ph P 2/12N b1= Nb2=ph P/2N b3 = N b4=0恒载p = e P1 =7.72kN/m 2M bA = M bB= M bC =-2.76kN ·m N b1 = N b2=13.52kN3、c种荷载作用下 (图图 L-03M cA = M cD =-K(3K+8)/[M cB = M cC =-K(2K+7)/[N c1 =ph P/6+(McA-M cB )/h P N c2 =ph P /3-(M cA -N c3 = N c4=0恒载p = e P2-e P1 =20.60kN/m 2M cA = M cD =-4.00kN ·m M cB= M cC=-3.36kN ·m N c1 =11.83kN N c2 =24.21kN图 L-044、d种荷载作用下 (图1.17 m0.6/2+Htan30°=四 、 内 力 计 算M dA =-[K(K+3)/[M dB =-[K(K+3)/[M dC =-[K(K+3)/[M dD =-[K(K+3)/[N d1 =(M dD-M dC )/h P N d2 =ph P -(M dD -M dC )/h P N d3 = N d4=-(M dB -M dC )/L P车辆荷载p = e 车 =8.74kN/m 2M dA =-16.68kN ·m M dB =10.09kN ·m M dC =-13.21kN ·m M dD =13.56kN ·m 图 L-05N d1 =7.65kN N d2 =22.95kN N d3 = N d4=-3.59kN5、节点弯矩、轴力计算(1)按《公路桥涵设计(2)按《公路桥涵设计(3)按《公件内力计1、顶板 (图L-06)x =L P /2P = 1.2p 恒+1.4q 车 =94.36kN N x = N 1 =46.19kN M x=M B +N 3x-271.64kN·m V x = Px-N 3=5.02kN2、底板 (图L-07)ω1 =1.2p 恒+1.4(q 车-=83.72kN/m 2ω2 =1.2p 恒+1.4(q 车=105.01kN/m 2x =L P /2N x = N 2 =84.94kN M x =M A +N 3x-ω1·x 2/2-=270.75kN ·m V x =ω1x+x 2(ω2-ω=-12.28kN3、左侧墙(图L-08)ω1 =1.4e P1+1.4e 车=23.05kN/m 2ω2 =1.4e P2+1.4e 车51.88kN/m 2x =h P /2N x = N 3 =301.65kNM x =M B +N 1x-ω1·x 2/2-=-172.20kN ·m V x =ω1x+x 2(ω2-ω=6.76kN 4、右侧墙(图L-09)ω1 =1.4e P1 =10.81kN/m 2ω2=1.4e P2 =39.65kN/m 2x =h P /2N x = N 4 =301.65kN图 L-08图 L-09图 L-06图 L-07M x =M C +N 1x-ω1·x 2/2-=-186.09kN ·m V x =ω1x+x 2(ω2-ω=-14.66kN5、构件内力汇总表(1)承载能(一)承载能力极1、顶板 (B-C)钢筋按左、右对称,用(1)跨中l 0 =6.50mh =0.50ma =0.05m h 0 =0.45mb =1.00mM d =271.64 kN ·m ,N d =46.19 kN , V d=5.02 kNe 0 = M d /N d=5.881i =h/121/2=0.144m五 、 截 面 设 计(3)采用上述计算方法,以及《公路桥涵设计通用规范》(JTG D60—2004)第4.1.7条规定,可得构件在正常使用极限状态下长期组合如下表:(2)采用上述计算方法,以及《公路桥涵设计通用规范》(JTG D60—2004)第4.1.7条规定,可得构件在正常使用极限状态下短期组合如下表:长细比l 0/i =45.03> 17.5由《公路钢筋混凝土及ξ1 =0.2+2.7e 035.483> 1.0 ,取ξ1 =1.00ξ2=1.15- 1.020> 1.0 ,取ξ2 =1.00η =1+(l 0/h)2ξ1ξη = 1.009由《公路钢筋混凝土及e = ηe 0+h/2-a 6.135mr 0N d e =f cd bx(h 0-x/2)311.73 =13800x(0.45-x/2)解得x =0.053 m≤ξb h 0 =0.56×0.45 =0.252 m 故为大偏心受压构件。
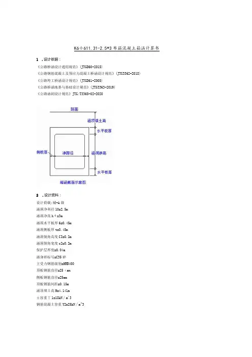
K6÷611.31-2.5*3布筋混凝土箱涵计算书1.设计依据:《公路桥涵设计通用规范》(JTGD60-2015)《公路钢筋混凝土及预应力混凝土桥涵设计规范》(JTG3362-2018)《公路垮工桥涵设计规范》(JTGD61-2005)《公路桥涵地基与基础设计规范》(JTG3363-2019)《公路涵洞设计规范》JTG/T3365-02-20202.设计资料:设计荷载:城-A级涵洞净利径10=2.5m涵洞净高hθ=3m涵洞水平板厚6=0.45m涵洞侧板厚t=0.45m涵洞倒角高度CI=O.2m涵洞倒角宽度c2=0.2m保护层厚度=0.04m涵身碎标号=C35碎主受力钢筋级别=HRB400顶板钢筋直径=25ιmn侧板钢筋直径=25mm顶板钢筋间距=0.15m涵顶填土高H=4.141m±容重丫1=18kN∕m'3钢筋混凝土容重Y2=25kN∕m^3士的内摩擦角0=30度基础襟边宽=0.3m基础厚度=0.2m基础级数=1基础容重=22kN∕m^3基底容许应力=200kPa涵洞计算跨径IP=IO+t=2.95m涵洞计算高度hp=hθ+δ=3.45m3.恒蒙计算:填土垂直压力PI=K*丫l*H=105.163kN∕m^2箱节自重p2=丫2*6=11.25kN∕m^2恒载竖宜压力P恒=116.413kN∕m'2土的侧压力系数人=0.333恒载水平压力顶板处epl=24.845kN∕m^2恒载水平压力底板处ep2=48.245kN∕m-2 4.活就计算:纵向分布宽度a=6.382m横向分布宽度b=10.282m垂直压力q汽=8.535kN∕m'2水平压力eq汽=2.845kN∕m^25.框架内力计算:D.构件刚度比杆件刚度比K=H∕I2*hp∕lp=l.1696.荷载组合:7.构件截面内力计算:8.穆面设计计算:(1)顶板跨中截面计算:受拉纵筋最小面积Agl应为:8.2Cnr2受拉纵筋实际面积Ag2为:32.727cm^2至少需钢筋2根中25**钢筋根数满足强度要求!**截面尺寸满足要求!**斜截面抗剪强度满足要求裂缝宽度验尊:作用短期效应组合MS=LO*M1+O.7*M2=74.727kN.m作用短期效应组合NS=L0*Nl+0.7*N2=57.654kN作用长期效应组合MI=L0*Ml+0.4*M2=73.026kN.in钢筋表面形状影响系数Cl=I荷毂特征影响系数C2=1.489构件形式系数C3=0.9受拉钢筋的直径d=25mm受拉钢筋重心处的应力。
⾃⼰编制的表格-两孔箱涵(结构、配筋、裂缝、基底应⼒)箱涵结构计算(恒载+活载)钢筋混凝⼟箱涵结构设计⼀、设计资料1、孔径及净空净跨径L0 =9.1m净⾼h0 = 5.4m孔数m=22、设计安全等级⼀级结构重要性系数r0 = 1.13、汽车荷载荷载等级公路 —Ⅰ级4、填⼟情况涵顶填⼟⾼度H = 2.1m⼟的内摩擦⾓Φ =30°填⼟容重γ1 =18kN/m3地基容许承载⼒[σ0] =200kPa5、建筑材料普通钢筋种类HRB400主钢筋直径22mm钢筋抗拉强度设计值f y =360MPa涵⾝混凝⼟强度等级C30涵⾝混凝⼟抗压强度设计值f cd =14.3MPa涵⾝混凝⼟抗拉强度设计值f td = 1.43MPa钢筋混凝⼟重⼒密度γ2 =25kN/m3基础混凝⼟强度等级C20混凝⼟重⼒密度γC =23.5kN/m3⼆、设计计算(⼀)截⾯尺⼨拟定 (见图L-01)顶板厚度δ1 =0.8m底板厚度δ1 =1mC1 =0.4m侧墙厚度t =1mC2 =0.4m中墙厚度t' =0.8m横梁计算跨径L P = L0+(t+t')/2 =10mL = 2L0+2t+t' =21mL1=10m侧墙计算⾼度h P = h0+δ = 6.2mh = h0+(δ1+δ2) =7.2m基础襟边 c =0.1m基础⾼度 d =0.3m基础宽度 B =21.2m⼟压⼒分项系数γ3= 1.1⾃重分项系数γ4= 1.05(⼆)荷载计算1、恒载恒载竖向⼟压⼒q恒⼟ =γ 3 γ1H =41.58kN/m2顶板⾃重q恒⾃ =γ 4 γ2δ1 =21.00kN/m2恒载⽔平压⼒顶板(顶板底⾯)处e P1 =γ 3 γ1(H+δ1)tan2(45°-φ/2) =19.14kN/m2图 L-01底板(底板顶⾯)处e P2 =γ 3γ1(H+h0+δ1)tan2(45°-φ/3) =54.78kN/m22、活载汽车后轮着地宽度0.6x0.2m,后轮分布间距1.4x1.8m,由《公路桥涵设计通⽤规范》(JTG D60—2004)第4.3.4条规定,按30°⾓向下分布。
2-5×3.0钢筋混凝土箱涵结构计算书1、技术标准(1)设计荷载:城市-B级。
(2)涵洞孔径:2-5×3.0米钢筋混凝土箱涵。
(3)斜交角度:75度(右偏角度)。
2、采用的规范(1)《城市桥梁设计规范》(CJJ 11-2011)(2)《公路工程技术标准》(JTG B01-2003)(3)《公路桥涵设计通用规范》(JTG D60-2004 )(4)《公路钢筋混凝土及预应力混凝土桥涵设计规范》(JTG D62-2004) (5)《公路圬工桥涵设计规范》(JTG D61-2005)(6)《公路桥涵地基与基础设计规范》(JTG D63-2007)(7)《公路涵洞设计细则》(JTG/T D65-04-2007)3、设计资料3.1结构尺寸3.2设计资料(1)涵洞填土高度:0.75()H m =; (2)土的内摩擦角:35o Φ=; (3)填土容重:3118(/)KN m γ=;(4)钢筋:HRB400型;抗拉强度设计值:330()sd f MPa =; (5)涵身C30混凝土:抗压强度设计值:13.8()cd f MPa =; 抗拉强度设计值: 1.39()td f MPa =; 混凝土重力密度:3225(/)KN m γ=;4、设计计算4.1截面尺寸(1)顶板、底板厚度:10.5();0.35()m C m δ==; (2)侧墙厚度:120.5();0.45();0.35()t m t m C m ===;(3)横梁计算跨径:01()/25(0.50.45)/2 5.475()P L L t t m =++=++=;012(2)25(20.50.45)11.45()L L t t m =++=⨯+⨯+=;(4)侧墙计算高度:030.5 3.5()P h h m δ=+=+=; 02320.5 4.0()h h m δ=+=+⨯=; (5)基础襟边:0.3()c m =; (6)基础高度:0.4()d m =;(7)基础宽度:211.4520.312.05()B L c m =+=+⨯= 4.2荷载计算 (1)恒载恒载竖向压力:212180.75250.526.0(/)p H KN m γγδ+=⨯+⨯=恒=; 恒载水平压力: 顶板处:22211tan (45/2)180.75tan (27.5) 3.66(/)o p e H KN m γ=-Φ=⨯⨯=;底板处:22221()tan (45/2)18 4.75tan (33.33)23.17(/)o p e H h KN m γ=+-Φ=⨯⨯=; (2)活载汽车后轮着地宽度0.6m ,由《公路桥涵设计通用规范》(JTG D60—2004)第4.3.4条规定,按30°角向下分布。
钢筋砼框架箱涵模板及支撑计算书以管段内DK55+164.52 1-6.0×5.3m 钢筋砼框架箱涵为例进行模板及支撑系统设计。
1.荷载计算1.1竖向荷载(1)模板及支架自身的重力模板及支架自重按1kN/m 2计。
(2)钢筋砼自重钢筋砼自重按25×1.5kN/m 3×0.5m=18.75 kN/m 2计。
(3)施工人员及机具设备的重力施工人员及机具设备的重力按1 kN/m 2计。
1.2水平荷载(1)新浇砼作用于模板的最大侧压力采用插入式振捣棒时,新浇筑混凝土对模板的侧压力按下列二式进行计算,并取二式中的较小值:2121022.0V t r F c ββ=H r F c = 式中F ------ 新浇筑混凝土对模板的侧压力(kN/m 2);c r ------ 混凝土的重力密度(kN/m 3),取c r =25 kN/m 3;0t ------ 新浇筑混凝土的初凝时间(h ),)15(2000+=T t ,取T=25,0t =5h ; V ------ 混凝土浇筑速度(m/h ),取V =1.0 m/h ; H ------ 混凝土侧压力计算位置处至新浇混凝土顶面的总高度(m ),取H =5.6m 。
1β------ 外加剂影响修正系数;取1β=1.2。
2β------ 混凝土坍落度影响修正系数,取2β=1.15。
2121022.0V t r F c ββ==0.22×25×5×1.2×1.15×1=37.95kN/m 2H r F c ==25×5.6=140 kN/m 2取以上二式中的较小值,F =37.95kN/m 2。
(2)倾倒砼时因冲击产生的荷载倾倒砼时因冲击产生的水平荷载按2.0 kN/m 2计。
1.3荷载组合(1)荷载分项系数模板及支架自重荷载分项系数i γ=1.2;钢筋砼自重荷载分项系数i γ=1.2;施工人员及机具设备荷载分项系数i γ=1.4;新浇筑砼对模板侧面的荷载分项系数i γ=1.2;倾倒砼时产生的荷载分项系数i γ=1.4;(2)竖向荷载组合计算承载能力时荷载组合:1×1.2+18.75×1.2+1×1.4=25.1 kN/m 2。
【钢筋混凝土受弯构件的裂缝宽度和挠度计算】一、引言钢筋混凝土结构是现代建筑中常见的结构形式之一,而受弯构件作为其重要组成部分,其裂缝宽度和挠度的计算是设计过程中的关键内容。
在本文中,我将分析钢筋混凝土受弯构件的裂缝宽度和挠度计算,并对其进行深度探讨,希望能为您提供有价值的信息。
二、裂缝宽度计算1.裂缝宽度计算公式钢筋混凝土受弯构件的裂缝宽度计算可以使用以下公式进行:\[w_k = k \times \frac{f_s}{f_y} \times \frac{M_s}{b \times d}\]其中,\(w_k\)为裂缝宽度,\(k\)为调整系数,\(f_s\)为梁内应力,\(f_y\)为钢筋的屈服强度,\(M_s\)为抗弯强度矩,\(b\)为截面宽度,\(d\)为截面有效高度。
2.裂缝宽度计算包含的因素在裂缝宽度计算中,需要考虑梁内应力、钢筋的屈服强度以及抗弯强度矩等因素。
通过对这些因素的综合考虑,可以准确计算出钢筋混凝土受弯构件的裂缝宽度,从而确保结构的安全性。
三、挠度计算1.挠度计算公式钢筋混凝土受弯构件的挠度计算可以使用以下公式进行:\[f = \frac{5 \times q \times l^4}{384 \times E \times I}\]其中,\(f\)为挠度,\(q\)为荷载,\(l\)为构件长度,\(E\)为弹性模量,\(I\)为惯性矩。
2.挠度计算的影响因素在挠度计算中,荷载、构件长度、弹性模量和惯性矩等因素都会对挠度产生影响。
通过对这些因素进行综合考虑,并结合实际工程情况,可以准确计算出钢筋混凝土受弯构件的挠度,从而满足设计要求。
四、个人观点和理解钢筋混凝土受弯构件的裂缝宽度和挠度计算是结构设计中的重要内容,它直接关系到结构的安全性和稳定性。
在实际工程中,我们需要充分理解裂缝宽度和挠度计算的原理和方法,结合设计规范和实际情况,确保结构设计的合理性和可行性。
五、总结与展望通过本文的分析,我们深入探讨了钢筋混凝土受弯构件的裂缝宽度和挠度计算,并对其进行了详细介绍。
箱涵结构尺寸顶板厚度δ1=0.50m 底板厚度δ2=0.41m 左右侧墙厚度 t=1.19m 竖直方向倒角宽c1=0.20m 水平方向倒角宽c2=0.20m 箱涵净跨lo=3.80m 计算跨径lp=4.99m 箱涵净高ho=2.28m计算高度hp=2.78m箱涵全高h=3.28m填料容重r1=25KN/m3钢筋砼容重r2=25KN/m3填土厚度H=1.41m 土的摩擦角φ=30°一、荷载计算(一)恒载1、恒载竖直压力P=r1.H+r2.δ1=2、恒载水平压力顶板处ep1=r1.H.TAN 2(45°-φ/2)=钢筋混凝土箱涵结构计算47.75KN/m211.75KN/m2底板处ep2=r1(H+h)TAN2(45°-φ/2)=(二)活载1、活载竖直压力q活=2、活载水平压力e活=q活TAN2(45°-φ/2)=二、框架内力1、构件刚度比b=1mK=I1.hp/I2.lp=0.042、节点弯矩与杆件轴向力计算(1)a种荷载作用下恒载p=MaA=MaB=MaC=MaD=Na1=Na2=Na3=Na4=活载p=MaA=MaB=MaC=MaD=Na1=Na2=Na3=Na4=(2)b种荷载作用下0.00KN119.14KN229.42KN/m2-457.74KN.m0.00KN572.40KN-95.27KN.m229.42KN/m276.47KN/m2 47.75KN/m239.08KN/m2恒载e=ep1=MaA=MaB=M aC=MaD=Nb1=Nb2=Nb3=Nb4=(3)c种荷载作用下恒载e'=ep2-ep1=McA=McD=McB=McC=Nc1=Nc2=Nc3=Nc4=(4)d种荷载作用下e"=e正=MdA=MdB=MdC=MdD=Nd1=Nd2=Nd3=-Nd4=内力汇三、荷11.75KN/m2-0.29KN.m 16.33KN 0.00KN27.33KN/m20.00KN76.47KN/m2-64.27KN.m 83.48KN.m -0.36KN.m -0.32KN.m 12.65KN 25.34KN -85.37KN.m 62.37KN.m 53.14KN 159.44KN -33.84KN五、构件内力1、顶板(B-C)恒载p=MB=MC=N1=N3=N4=跨中截面NL/2=ML/2=QL/2=活载p=MB=MC=N1=N3=N4=跨中截面NL/2=ML/2=QL/2=2、底板(A-D)恒载w1=p=47.75w2=p=47.75N2=41.67N3=119.14119.14KN -95.88KN.m 28.98KN 47.75KN/m2119.14KN28.98KN 52.75KN.m 0.00KN-95.88KN.m 538.56KN 606.24KN53.14KN 255.37KN.m 229.42KN/m2-374.26KN.m -543.11KN.m 53.14KN 33.84KNMA=-95.92MD=-95.92NL/2=41.67ML/2=52.71QL/2=0.00活载w1=158.22w2=300.62N2=159.44N3=538.56N4=606.24MA=-522.01MD=-395.37NL/2=159.44ML/2=255.37QL/2=-54.983、左侧墙(B-A)恒载w1=w2=N3=N1=N2=MB=MA=NL/2=ML/2=QL/2=活载w1=w2=N3=N1=N2=MB=NL/2=ML/2=QL/2=76.47KN/m2-374.26KN.m11.75KN/m2119.14KN 28.98KN 41.67KN -95.88KN.m -95.92KN.m119.14KN 538.56KN -374.27KN.m 53.15KN39.08KN/m276.47KN/m2538.56KN 53.14KN -71.35KN.m -3.15KN159.44KN 内力4、右侧墙(C-D)恒载w1=w2=N1=N2=N4=MC=NL/2=ML/2=QL/2=活载w1=w2=N1=N2=N4=MC=NL/2=ML/2=QL/2=各构件计算内五、截面设计41.67KN 119.14KN 39.08KN/m20.00KN/m20.00KN/m253.14KN -95.88KN.m119.14KN -71.35KN.m -3.15KN11.75KN/m228.98KN -469.25KN.m -53.14KN159.44KN 606.24KN -543.11KN.m606.24KN混凝土标号R=混凝土抗压强度Ra=砼抗拉设计强度R1=混凝土弹性模量Eh=选用的主筋为II级Φ28其单截面积:钢筋抗拉设计强度受拉钢筋弹性模量混凝土安全系数rc=钢筋安全系数rs=构件工作条件系数混凝土保护层厚度计算宽度取 b=1000mm当需要设置箍筋以满足斜截面抗剪强度时,采用的箍筋型号及相关参数如下:箍筋型号φ12单肢筋截面积:131.1mm2ft=1.43MPa 见《混凝土结构设计规范》P17 表4.1.4fyv=210MPa 见《混凝土结构设计规范》P20 表4.2.3-1沿长度方向间距 s=150mm1、顶板(B-C)跨中δ1=Mj=Nj=Ih=Eh=lp/h=9.98>8eo=Mj/Nj=eo/h=Mj/Nj.h=7.80≥1,取αe=0.2200.50m459.75KN.m117.92KN50mm340MPa30MPa17.50MPa1.75MPa30000MPa1.04E+10mm43899mm1.251.250.95615.7mm2 30000MPa210000MPa偏心距增大系数η=1.0057e=4121mm ho=450mm计算钢筋面积A=13300B=450C=4.86E+08X1=810mm X=90mm ξ=0.20≤ ζjg =0.55340MPaAg=7根钢筋。
钢筋混凝土箱涵结构计算书一、工程概况本次设计的钢筋混凝土箱涵位于_____道路,主要用于排水和通行。
箱涵的设计尺寸为长_____m、宽_____m、高_____m。
设计荷载为公路I 级,设计使用年限为_____年。
二、设计依据1、《公路桥涵设计通用规范》(JTG D60-2015)2、《公路钢筋混凝土及预应力混凝土桥涵设计规范》(JTG 3362-2018)3、《公路桥涵地基与基础设计规范》(JTG 3363-2019)4、工程地质勘察报告三、材料参数1、混凝土:C30 混凝土,轴心抗压强度设计值 fcd = 138 MPa,轴心抗拉强度设计值 ftd = 139 MPa,弹性模量 Ec = 30×10^4 MPa。
2、钢筋:HRB400 钢筋,抗拉强度设计值 fsd = 330 MPa,弹性模量 Es = 20×10^5 MPa。
四、荷载计算1、恒载结构自重:根据箱涵的尺寸和材料容重计算。
填土自重:按照填土高度和土的容重计算。
2、活载公路I 级车辆荷载,按照规范进行折减和分布计算。
3、偶然荷载不考虑地震作用等偶然荷载。
五、内力计算1、顶板内力计算按照单向板或双向板进行计算,考虑车辆荷载和填土压力的作用。
计算跨中弯矩和支座弯矩。
2、底板内力计算计算方法与顶板类似,考虑车辆荷载、填土压力和地下水浮力的作用。
3、侧墙内力计算侧墙按悬臂梁计算,考虑填土压力和水平土压力的作用。
六、配筋计算1、顶板配筋根据顶板跨中弯矩和支座弯矩,计算所需的钢筋面积。
配置受力钢筋和分布钢筋。
2、底板配筋同顶板配筋计算方法。
3、侧墙配筋根据侧墙内力计算结果,配置竖向和水平钢筋。
七、裂缝宽度验算1、按照规范要求,计算钢筋混凝土构件在正常使用极限状态下的裂缝宽度。
2、裂缝宽度应满足规范限值要求。
八、挠度验算1、计算顶板和底板在正常使用极限状态下的挠度。
2、挠度应满足规范限值要求。
九、地基承载力验算1、计算箱涵基础底面的平均压力和最大压力。
钢筋混凝土箱涵结构计算书钢筋混凝土箱涵结构计算书1. 引言1.1 目的1.2 背景1.3 参考文献2. 施工条件2.1 工程地点2.2 地质条件2.3 设计标准3. 结构荷载3.1 车辆荷载3.2 流体压力3.3 水压力3.4 附加荷载4. 结构设计参数4.1 基本参数4.2 箱涵尺寸4.3 壁厚和筋筒4.4 强度设计4.5 钢筋数量和布置4.6 预应力设计5. 结构稳定性分析5.1 稳定性检查5.2 基准状态分析5.3 极限状态分析5.4 不均衡荷载分析6. 结构承载力分析6.1 截面抗弯承载力 6.2 截面抗剪承载力 6.3 截面承载力验算6.4 管道斜向荷载分析7. 结构变形与开裂分析7.1 变形分析7.2 开裂控制7.3 变位控制8. 结构施工图设计8.1 平面布置图8.2 纵断面图8.3 标准截面图8.4 细部结构图8.5 基础设计图9. 验证与检查9.1 工程验收标准 9.2 施工过程监控 9.3 结构验收测试9.4 结构完整性检查10. 附件附件A:结构计算表格附件B:设计图纸11. 法律名词及注释- 标准:为保证工程安全、可靠并推进工程质量合理提高,国家制定的统一、强制性要求。
- 设计标准:根据工程特点和设计要求制定的合用于该工程的技术规格和措施。
- 施工图设计:根据设计图纸和要求合理选定方案、编制图纸,为实施施工提供依据的过程。
- 结构验收测试:对已完工的结构进行力学性能、几何形态等各项检测,以证明其符合设计要求。
L p 图1-1一、设计资料(一)概况:***道路工程经过水库溢洪道处设置箱涵,箱涵净跨L 0=8.0米,净高h 0=10.5米,路基红线范围内长49米,箱涵顶最大填土厚度H=3.6米,填土的内摩擦角φ为24°,土体密度γ1=20.2KN/m 3,设箱涵采用C25混凝土(f cd =11.5MPa )和HRB335钢筋(f sd =280MPa)。
桥涵设计荷载为城-A 级,用车辆荷载加载验算。
结构安全等级二级,结构重要性系数γ0=1.0。
地基为泥质粉砂岩,[σ0]=380kPa ,本计算书主要内容为结构设计与地基应力验算。
(二)依据及规范 1、《城市桥梁设计荷载标准》(CJJ77-98) 2、《公路桥涵设计通用规范》(JTG D60-2004) 3、《公路钢筋混凝土及预应力混凝土桥涵设计规范》(JTG D62-2004) 4、《公路桥涵地基与基础设计规范》(JTGD63-2007)二、设计计算(一)截面尺寸拟定(见图1-1) 箱涵过流断面尺寸由水利部门提供,拟定顶板、底板厚度δ=100cm (C 1=50cm ) 侧墙厚度 t =100cm (C 2=50cm )故 L P =L 0+t=8+1=9mh p =h 0+δ=10.5+1=11.5m (二)荷载计算1、恒载恒载竖向压力P =γ1H+γ2δ=20.2×3.6+25×1=97.72kN/m 2恒载水平压力顶板处: e p1=γ1Htan 2(45o -φ/2)=20.2×3.6×tan 2(45o -24o /2)=30.67 kN/m 2底板处:e p2=γ1(H +h )tan 2(45o -φ/2)=20.2×(3.6+12.5)×tan 2(45o -24o /2) =137.15kN/m 2 2、活载城-A 级车辆荷载轴重按《城市桥梁设计荷载标准》4.1.3条确定,参照《公 路桥涵设计通用规范》第4.3.4条2款,计算涵洞顶车辆荷载引起的竖向土压力,车轮扩散角30o 。
箱涵结构计算一. 箱涵结构分析计算说明 1.计算内容淘浦东路—真南路下立交跨铁路段采用现浇混凝土箱形结构,主车道断面形式为单箱单室,机动车道净宽8.8米,净高4.5米,非机动车道净宽4.2米,净高2.5米,横断面见图1,箱涵全长43.7米.图1 主通道箱涵横断面箱涵采用C40防水钢筋混凝土结构,各部位结构尺寸见表1.2.荷载及组合(1)结构设计所考虑的荷载主要有三种:恒载,活载.恒载:结构自重,顶板上覆土自重,静止土压力,路面铺装活载:地面列车荷载(考虑冲击力的影响),机动车道车道荷载,非机动车道车道荷载,主动土压力(2)荷载组合荷载组合1:结构自重+顶板覆土自重+路面辅装+静止土压力荷载组合2: 结构自重+顶板覆土自重+路面辅装+地面列车荷载(考虑冲击力的影响)+ 主动土压力(3)主要设计参数结构自重:钢筋混凝土重度3/25m kN =γ 顶板上覆土自重: m kN q /48=车行道路面辅装: m kN q /2.391= 非车行道路面辅装: m kN q /1962=静止土压力:箱涵顶部m kN q /123=,箱涵底部m kN q /5.1064=(铁路桥涵设计基本规范TB 10002.1—2005)主动土压力:箱涵顶部m kN q /4.665=,箱涵底部m kN q /3.1726=(铁路桥涵设计基本规范TB 10002.1—2005)地面荷载:铁路荷载:中—活载 路面荷载:城A 车道荷载土的主要物理力学性质指标:3/18m kN =γ, 35=ϕ 3.结构计算荷载组合1,荷载组合2下的计算模型如图2,图3所示.q4图26图3本计算采用MIDAS/civil 软件对结构进行有限元分析,箱涵纵向计算取3.135米最不利荷载组合,进行配筋计算和裂缝验算.荷载组合1下的计算结果如图4—图6所示,荷载组合2下的计算结果如图7---图9所示,结构控制内力如表2所示。
2553 2147 1829 1589 1419 1311 1256 1272 1326 1399C i v i l O C E S S ORAGR AM 表示-方向-1253 -1211 -1169 -1127 -1085 -1043 -1001 -959 -917 -875表示-方向-675 -538 -415 MIDAS/CivilPOST-PROCESSOR BEAM DIAGRAM-z1.43455e+003表示-方向剪力3452 3250 3088 2974 2908 2955 3073 3255 3504 3826 2286 表示-方向弯矩图MIDAS/CivilPOST-PROCESSOR BEAM DIAGRAM表示-方向顶板,底板轴力表示-方向腹板轴力MIDAS/CivilPOST-PROCESSOR表示-方向腹板剪力表示-方向顶板,底板剪力应力,结果如下所示。
1、孔径及净空净跨径L 0 = 4.00m 净高h 0 =4.00m2、设计安全等级一级结构重要性系数r 0 = 1.13、汽车荷载荷载等级公路 —Ⅰ级4、填土情况涵顶填土高度H =7.2m 土的内摩擦角Φ =35°填土容重γ1 =19kN/m 3地基容许承载力[σ0] =260kPa5、建筑材料普通钢筋种类HRB335主钢筋直径25mm 钢筋抗拉强度设计值f sd =280MPa涵身混凝土强度等级C40涵身混凝土抗压强度设计值f cd =18.4MPa 涵身混凝土抗拉强度设计值f td = 1.65MPa 钢筋混凝土重力密度γ2 =25kN/m 3基础混凝土强度等级C10混凝土重力密度γ3 =24kN/m 3(一)截面尺寸拟定 (见图L-01)顶板、底板厚度δ =0.4m C 1 =0.05m 侧墙厚度t =0.4m C 2 =0.05m 横梁计算跨径L P = L 0+t = 4.4m L = L 0+2t = 4.8m 侧墙计算高度h P = h 0+δ =4.4m钢 筋 混 凝 土 箱 涵 结 构 设一 、 设 计 资 料二 、 设 计 计 算h = h 0+2δ =4.8m 基础襟边 c =0.2m 基础高度 d =0.2m 基础宽度 B =5.2m(二)荷载计算1、恒载恒载竖向压力p 恒 = γ1H+γ2δ =146.80kN/m 2恒载水平压力顶板处e P1 = γ1Htan 2(45°-φ/2) =37.07kN/m 2底板处e P2 = γ1(H+h)tan 2(45°-φ/2) =61.79kN/m 22、活载汽车后轮着地宽度0.6m,由《公路桥涵设计通用规范》(JTG D60—2004)第4.3.4条规定,按30°角向一个汽车后轮横向分布宽> 1.3/2 m > 1.8/2 m故车轮压力扩散线相重叠,应按如下计算横向分布宽度a = (0.6/2+Htan30°)×2+1.3 =3.100m同理,纵向,汽车后轮着地长度0.2m0.2/2+Htan30°= 4.257 m > 1.4/2 m故b = (0.2/2+Htan30°)×2 =1.400m ∑G =140kN 车辆荷载垂直压力q 车 = ∑G /(a×b) =32.26kN/m 2车辆荷载水平压力e 车 = q 车tan 2(45°-φ/2) =8.74kN/m 2(三)内力计算1、构件刚度比K = (I 1/I 2)×(h P /L P ) =1.002、节点弯矩和轴向力计算(1)a种荷载作用下 (图L-02)涵洞四角节点弯矩M aA = M aB = M aC = M aD =-1/(K+1)·pL P 2/12横梁内法向力N a1 = N a2 =0侧墙内法向力N a3 = N a4 =pL P /2恒载p = p 恒 =146.80kN/m 2M aA = M aB = M aC = M aD =-118.42kN ·m N a3 = N a4 =322.96kN 车辆荷载p = q 车 =32.26kN/m 20.6/2+Htan30°=4.46 mM aA = M aB = M aC = M aD =-26.02kN·mN a3 = N a4 =70.97kN(2)b种荷载作用下 (图L-03)M bA = M bB = M bC = M bD =-K/(K+1)·ph P2/12N b1 = N b2 =ph P/2N b3 = N b4 =0恒载p = e P1 =37.07kN/m2M bA = M bB = M bC = M bD =-29.90kN·mN b1 = N b2 =81.56kN(3)c种荷载作用下 (图L-04)M cA = M cD =-K(3K+8)/[(K+1)(K+3)]·ph P2/60M cB = M cC =-K(2K+7)/[(K+1)(K+3)]·ph P2/60N c1 =ph P/6+(M cA-M cB)/h PN c2 =ph P/3-(M cA-M cB)/h PN c3 = N c4 =0恒载p = e P2-e P1 =24.71kN/m2M cA = M cD =-10.96kN·mM cB = M cC =-8.97kN·mN c1 =17.67kNN c2 =36.70kN(4)d种荷载作用下 (图L-05)M dA =-[K(K+3)/[6(K2+4K+3)]+(10K+2)/(15K+5)]·ph P2/4M dB =-[K(K+3)/[6(K2+4K+3)]-(5K+3)/(15K+5)]·ph P2/4M dC =-[K(K+3)/[6(K2+4K+3)]+(5K+3)/(15K+5)]·ph P2/4M dD =-[K(K+3)/[6(K2+4K+3)]-(10K+2)/(15K+5)]·ph P2/4N d1 =(M dD-M dC)/h PN d2 =ph P-(M dD-M dC)/h PN d3 = N d4 =-(M dB-M dC)/L P车辆荷载p = e车 =8.74kN/m2M dA =-28.91kN·mM dB =13.40kN·mM dC =-20.45kN·mM dD =21.86kN·mN d1 =9.62kNN d2 =28.85kNN d3 = N d4 =-7.69kN(5)节点弯矩、轴力计算及荷载效应组合汇总表按《公路桥涵设计通用规范》(JTG D60—2004)第4.1.6条进行承载能力极限状态效应组3、构件内力计算(跨中截面内力)(1)顶板 (图L-06)x =L P/2P = p恒+0.7q车 =169.38kNN x = N1 =105.96kNM x = M B+N3x-Px2/2 =231.92kN·mV x = Px-N3 = 5.38kN(2)底板 (图L-07)ω1 =p恒+0.7(q车-3e车H P2/L P2)=151.02kN/m2ω2 =p恒+0.7(q车+3e车H P2/L P2)=187.74kN/m2x =L P/2N x = N2 =138.45kNM x =M A+N3x-ω1·x2/2-x3(ω2-ω1)/6L P=229.93kN·mV x =ω1x+x2(ω2-ω1)/2L P-N3=-14.81kN(3)左侧墙 (图L-08)ω1 =0.7e P1+0.7e车=32.07kN/m2ω2 =0.7e P2+0.7e车49.37kN/m2x =h P/2N x = N3 =367.25kNM x =M B+N1x-ω1·x2/2-x3(ω2-ω1)/6h P=-17.61kN·mV x =ω1x+x2(ω2-ω1)/2h P-N1=-25.89kN(4)右侧墙 (图L-09)ω1 = 0.7e P1 =25.95kN/m2ω2 = 0.7e P2 =43.25kN/m2x =h P/2N x = N4 =367.25kNM x =M C+N1x-ω1·x2/2-x3(ω2-ω1)/6h P=-26.49kN·mV x =ω1x+x2(ω2-ω1)/2h P-N1=-39.35kN(5)短期组合下构件内力汇总表(四)截面设计1、顶板 (B-C)钢筋按左、右对称,用最不利荷载计算。
(1)跨中l0 =4.40 m ,h =0.40 m , a =0.05 m ,h0 = M d =231.92 kN·m ,N d =105.96 kN, V d =e0 = M d/N d = 2.189i =h/121/2 =0.115m长细比l0/i =38.11> 17.5由《公路钢筋混凝土及预应力混凝土桥涵设计规范》(JTG D62—2004)第5.3.10条ξ1 = 0.2+2.7e0/h0 =17.085> 1.0 ,取ξ1 =ξ2 = 1.15-0.01l0/h = 1.040> 1.0 ,取ξ2 =η =1+(l0/h)2ξ1ξ2h0/1400e0η = 1.014由《公路钢筋混凝土及预应力混凝土桥涵设计规范》(JTG D62—2004)第5.3.5条e = ηe0+h/2-a = 2.369mr0N d e =f cd bx(h0-x/2)276.13 =18400x(0.35-x/2)解得x =0.046 m≤ξb h0 =故为大偏心受压构件。
A s = (f cd bx-r0N d)/f sd =0.002599m2= 2599.0μ = 100A s/(bh0) =0.74 %>0.2 %符合《公路钢筋混凝土及预应力混凝土桥涵设计规范》(JTG D62—2004)第9.1.12条的选用 φ25 @180 mm,实际 A s =2945.2mm20.51×10-3f cu,k1/2bh0 =1128.9 kN>r0V d =故抗剪截面符合《公路钢筋混凝土及预应力混凝土桥涵设计规范》(JTG D62—2004)第由《公路钢筋混凝土及预应力混凝土桥涵设计规范》(JTG D62—2004)第5.2.10条0.50×10-3α2f td bh0 =288.8 kN>r0V d =故可不进行斜截面抗剪承载力的验算,仅需按(JTG D62—2004)第9.3.13条构造要求配(2)结点l0 =4.40 m ,h = δ+C1 =0.45 m , a =0.05 m ,M d =189.82 kN·m ,N d =105.96 kN, V d =e0 = M d/N d = 1.791mi =h/121/2 =0.130m长细比l0/i =33.87> 17.5由《公路钢筋混凝土及预应力混凝土桥涵设计规范》(JTG D62—2004)第5.3.10条ξ1 = 0.2+2.7e0/h0 =12.293> 1.0 ,取ξ1 =ξ2 = 1.15-0.01l0/h = 1.052> 1.0 ,取ξ2 =η =1+(l0/h)2ξ1ξ2h0/1400e0η = 1.015由《公路钢筋混凝土及预应力混凝土桥涵设计规范》(JTG D62—2004)第5.3.5条e = ηe0+h/2-a = 1.994mr0N d e =f cd bx(h0-x/2)232.39 =18400x(0.40-x/2)解得x =0.033 m≤ξb h0 =故为大偏心受压构件。