楼梯灯开关控制电路
- 格式:doc
- 大小:518.50 KB
- 文档页数:12
声光控延时楼道灯控制电路的安装与调试项目描述声光控延时楼道灯控制电路是利用声波为控制源的新型智能开关,它避免了繁琐的人工开灯,同时具有自动延时熄灭的功能,更加节能,且无机械触点、无火花、寿命长,广泛应用于各种建筑的楼梯过道、走廊等公共场所。
常见的声光控延时楼道灯如图所示。
图1 常见的声光控延时楼道灯知识准备1.电路原理图的识读电路原理图用于将该电路所用的各种元器件用规定的符号表示出来,并用连线画出它们之间的连接情况,在各元器件旁边还要注明其规格、型号和参数。
电路原理图主要用于分析电路的工作原理。
在数字电路中,电路原理图是用逻辑符号表示各信号之间逻辑关系的逻辑图,应注意的是,在逻辑符号上没有画出电源和接地线,当逻辑符号出现在逻辑图上时,应理解为数字集成电路内部已经接通了电源。
在图2所示的声光控延时楼道灯控制电路原理图中,CD4011为四个2输入与非门电路,其功能为有0出1,全1出0。
交流电源12V经桥式全波整流和VD2、电容C2滤波获得直流电压×12≈,经限流电阻R1,使VS稳压管有U=+稳定电压Z有所降低),而灯泡L串于整流电路中。
白天时,光敏电阻供给电路(灯亮时UZRG 阻值较小,与非门U1A 的②脚(TP4)输入为低电平0态,U1A 门被封锁,即不管U1A 的①脚(TP3)为何种状态,U1A 总是出1,U1B 出0,U1C 输入端(TP5)为0,U1C 出(TP6)1,U1D 出0,TP7为低电平,单向晶闸管VT2不导通。
在晚上天暗时,RG 阻值增大,TP4为高电平1态,U1A 门打开,TP3信号可传送。
若无脚步声或掌声,驻极体话筒MC 无动态信号。
偏置电阻(RP2、R4和R3)使VT1的NPN 三极管导通,TP3为低电平0态,则U1A 出1,其余状态与上述相同,晶闸管VT2控制极G 无触发信号,故不导通,灯泡L 不亮。
图2 声光控延时楼道灯控制电路原理图晚上当有脚步声或掌声时,驻极体话筒MC 有动态波动信号输入到放大电路VT1的基极,由于电容C1的隔直通交作用,加在基极信号相对零电平有正、负波动信号,使集电极输出端TP3有高电平动态信号为1态,因此使U1A 全1出0为负脉冲,而U1B 出1为正脉冲,二极管VD1导通对C3充电达5V,TP5也为1, U1C 出0,U1D 出1为高电平,经R7限流,在单向晶闸管VT2控制极G 有触发信号使VT2导通,桥式全波整流电路中串联的灯泡L 经晶闸管VT2导通,灯泡L 点亮。
楼梯感应灯亮一直亮怎么办楼梯感应灯的内部有感应器,当人靠近时灯就亮了,人走了就熄灭了。
然而物有损坏,楼梯感应灯亮一直亮怎么办?也就是感应器坏了,换那个灯泡的底座即可。
楼梯感应灯实际上就是一个自动开关控制电路,有多种类型,开关的闭合(即开灯)的方式有“声控”、“触发”、“感应”、“光控”等,断开的方式基本是一样的,由一个延时电路(工作一段时间后自动断开)控制。
你如果有兴趣,可以看看触摸式----电传导触发, 按钮是金属的,发出微弱电流通过你(导体)与大地形成通路,从而灯亮.全自动人体红外线感应开关适用范围本产品适用于走廊、楼道、仓库、车库、地下室、洗手间等场所的自动照明、抽风等用途。
真正体现楼宇智能化及物业管理的现代化。
功能特点1、基于红外线技术的自动控制产品,当有人进入开关感应范围时,专用传感器探测到人体红外光谱的变化,开关自动接通负载。
人不离开且在活动,开关持续导通;人离开后,开关延时自动关闭负载,人到灯亮,人离灯熄,亲切方便,安全节能。
2、具有过零检测功能:无触点电子开关,延长负载使用寿命。
3、应用光敏控制,开关自动测光,光线强时不感应。
安装调试一、因开关左右两侧比上下两侧的感应范围大,所以安装开关时,应使其正轴线与人的行走通道方向尽量相垂直,这样可以达到最佳感应效果。
二、安装好开关后加电,当环境光线充足时,灯泡将会闪三次,一分钟后初始化结束,开关进入监控状态,用物体遮住环境光线使开关感应工作,人不离开且在活动,开关将持续工作;人离开后,开关自动延时关闭负载。
三、安装好开关后加电,当环境光线不足时,开关直接进入监控状态,人不离开且在活动,开关将持续工作。
以上的楼梯安全小知识是不是很有用?另外想知道如何选择楼梯吊灯的朋友。
请咨询。
初中物理楼梯开关设计教学引言:在日常生活中,楼梯的开关设计是非常常见的。
楼梯开关的设计可以方便人们在上下楼梯时的照明需求,并节约能源。
本文将介绍初中物理课程中如何设计楼梯开关,以培养学生的实践能力和创新思维。
一、楼梯灯的需求分析在设计楼梯灯之前,我们首先需要分析楼梯灯的需求。
楼梯灯需要在人们上下楼梯时能够自动感应并点亮,当人离开楼梯时能够自动熄灭,从而节省能源。
此外,楼梯灯还需要具备反射、漫反射和折射的特性,以保证照明效果能够均匀地覆盖整个楼梯区域。
二、楼梯开关设计思路为了设计一个简单而实用的楼梯开关系统,我们可以参考以下的设计思路:1. 传感器选择:选择一个合适的传感器来感知楼梯区域的人流量。
常用的传感器包括红外线传感器、超声波传感器和微波传感器。
这些传感器可以根据人的运动感应到人的存在,并将信号传输给控制器。
2. 控制器设计:根据传感器的信号,设计一个控制器来控制灯光的开关。
控制器可以使用单片机或微控制器来实现。
通过编程,控制器可以根据人的运动状况来控制楼梯灯的亮灭。
3. 灯光布置:根据楼梯的结构和灯的功率,合理布置灯光以保证楼梯的照明效果。
灯光可以通过反射、漫反射和折射来实现楼梯区域的均匀照明。
三、具体步骤以下是一个简单的楼梯开关设计实验的具体步骤,供初中物理教师参考:1. 实验材料准备:准备红外线传感器、LED灯、电路板、电线和电阻等实验材料。
2. 确定灯光布置:根据楼梯的结构和灯的功率,确定灯的数量和位置,以保证楼梯区域的均匀照明。
3. 连接电路:将红外线传感器、LED灯和电阻等元件连接在电路板上。
确保电路连接正确,以便传感器能够感知到人的存在并通过控制器控制灯的亮灭。
4. 设计控制器:使用单片机或微控制器进行编程,设置控制器的工作模式。
根据红外线传感器的信号,控制灯的亮灭。
5. 调试测试:将控制器和电路连接,并对控制器进行调试测试。
确保控制器能够正确感应到人的存在并控制灯的亮灭。
6. 制作演示模型:使用木板等材料制作一个楼梯模型,并将电路板和灯安装在模型上。
声控开关电路图及工作原理
随着信息科技的发展,在很多公共场所,都用声光控延时开关代替一些楼道上的开关,只有在天黑以后,当有人走过楼梯通道,发出脚步声或其它声音时,楼道的灯才会自动点亮,提供照明,当人们进入家门或走出公寓,楼道灯延时几分钟后会自动熄灭。
在白天,即使有声音,楼道灯也不会亮,由此达到节能的目的。
因它使用方便,设计灵活,性能可靠广泛应用于各公共场所。
声控灯就是运用声音来控制灯的开关的。
原理分析:声控开关内有一麦克风、光敏电阻、三极管、电容器等电子元件,白天的时候,由于光敏电阻的阻值较小。
就会屏蔽掉麦克风的信号输入。
这样即使有很大的声音。
但是因为光敏电阻的下拉导致信号无法继续传送,所以白天的时候不亮。
夜晚的时候,光敏电阻阻值变大。
此时如果有较大的声音的话。
声音会通过麦克风转化为电信号。
然后后级的放大电路将此小信号放大。
最后推动晶闸管导通,此时灯泡就会点亮。
在晶闸管驱动电路中有一个阻容放电电路。
这个电路就是延时电路。
电容值的大小和电阻值的大小都会影响到延时量的变化。
当电容器中的电荷放尽的时候,晶闸管就会在交流过零后自动关闭,此时灯泡就会熄灭了。
通过这次电路分析,对声控开关的原理有了进一步的认识,声控开关室日常生活中常见的东西,但很少注意它是如何工作的,当然未来生活中声光控电路肯定不仅应用于灯开关,还可以应用很多的自动开关电路,甚至还可以做成简易的报警电路;这值得进一步探究。
实验创新改进楼梯电灯开关电路实验创新改进楼梯电灯开关电路尚志市马延中学侯焕珍《楼梯电灯开关电路》是学生小实验,我们是以旧教材为依据,用新的理念引导学生开放课外的学习资源。
下面我们就把我们的设计方案和学生的表现的感受从“设计理念、知识内容的整合、教学方式的建构和教学过程的整合”四个方面向各位老师汇报一下:一、设计理念本实验教学倡导新课程理念,面向全体学生,面向生活,面向社会,以学生发展为本,体现了“从生活走向物理”的理念,紧密联系学生的生活实际,寓教于乐,积极引导学生真正改变学习方式,能够主动参与、勤于动手、乐于探究。
提高学生的物理科学素养,培养学生收集积累的好习惯,乐于探索日常生活中的物理学道理,有将科学技术用于日常生活、社会实践的意识,发展学生的实践能力和创新意识,培养学生的团结协作精神。
二、知识内容的整合“楼梯电灯开关电路”是电学中一个重要的学生小实验。
从教材内容的选择上联系实际,符合学生的心理特点和认知规律。
本实验从在楼梯中间安装的电灯,需要在楼梯的上、下两头都能控制它入手,根据学生已有的知识经验,结合现有的实验器材分析讨论及围绕楼梯电路展开思维活动的基础上,使用身边随手可得的物品进行探究活动,充分调动学生的积极性,引导学生主动参与,科学探究“楼梯电路”,接近物理学与生活的距离,让学生深切感受到科学的真实性,增强学生用物理知识解决实际问题的意识。
三、教学方式的建构通过对楼梯实物的观察,小组讨论,学生间相互问答,组织学生发现、寻找和利用学习资源,激发了学生的学习兴趣,培养学生主动探索新知识的能力,收集信息的能力,运用所学知识分析和解决生活中的问题的能力,突出创新精神和实践能力的培养。
实现了师生交往,共同发展的互动过程。
由于教师向学生提供了更多的机会,让学生亲自参与和实践,所以学生从物理中感受到物理是有用的,是服务于生活。
学生有自己的空间去探索、合作、体验、创造、完成教学活动。
四、教学过程的整合(实验过程)“楼梯电灯开关电路”这个小实验,整个实验过程都是以学生亲自参与和实践为主来完成的,教师只起了一个引导者和参与者的作用。
电动机SB开关和KM接触器双重联锁正反转控制线路原理图工作原理:
线路测量:(假设接触器线圈直流电阻为500Ω)
1、Rab = ∞
2、按下SB2, Rab = 500Ω,再按下按下SB1,此时Rab = ∞,说
明左边(正转)支路能正常运行和停止。
3、同理按下SB3,重复2步骤及结果,检验右边(反转)支路能
否正常运行和停止。
4、同时按下SB2和SB3,及同时按下KM1和KM2,此时Rab = ∞,
说明能双重互锁(连锁)。
5、将表笔测c、d和e、f两端,Rcd、Ref分别为∞,此时分别按
下SB2和SB3, Rcd、Ref分别为0Ω。
说明正、反转都能自
锁。
双重联锁正反转控制线路原理图各元件接线端编号图
双重联锁正反转控制线路各元件位置布置图及对应编号
(注意:原则上是“上进下出”、“左进右出”除熔断器外)
说明:不同规格或型号的SB和KM,它们常闭、常开位置有不同,注意用万用表测量清楚.。
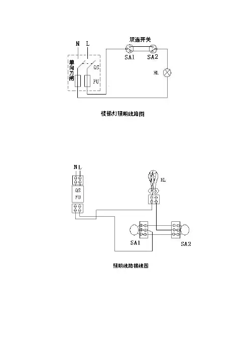
楼梯照明电路的设计摘要:在日常工作和生活中,经常会遇到这样的情况:需要在两处或多处控制一盏灯。
本文分析讨论了用单刀双掷开关来实现一灯两控电路的三种连接方法。
在此基础上,结合双刀双掷开关,实现了一灯三控和一灯多控电路。
最后设计出了一种节能、便捷的楼梯照明电路。
以实现节能的目的。
关键词:楼梯电路;单刀双掷开关;双刀双掷开关;节能1.引言目前,节约环保已然成为世界的主题,而在我国,建设节约型社会更是成为近期发展的重要目标之一。
深夜,漫步在各个楼房林立的宿舍区时,注意一下那里的楼梯灯光,就会发现一般是两种情况:要么是长明灯,一盏盏明亮的电灯整夜在那里睁着大眼睛,白白地耗费了电能;要么是黑漆漆的一片,一点亮光也没有,那恐怕是根本未装楼梯电灯吧!一位老人问得好:“你总不能让我进楼时把楼梯灯打开,等到了三楼,开了三层的楼梯灯,再下楼来把一层的灯关掉。
”如此说来,就只好让电灯长明了。
但这不符合节约的原则[1]。
那么,能不能做到在任何一层上扳动一下开关,就可以开亮或关掉各层楼梯的电灯呢?如果能,那该怎么办呢?2.一灯两控电路一灯两控电路,顾名思义,就是要在两个地方都能控制一盏灯的亮或灭的电路。
在日常生活中,最常用的是一只开关控制一盏灯,这种电路每次开、关电灯,都要到开关位置,给人们带来了一定的麻烦[2]。
因此,在两层楼电灯照明电路中,一般用两只单刀双掷开关控制一盏灯,也就是在楼上楼下各用一只双控开关控制。
这样麻烦就消除了。
在这里,简单介绍一下单刀双掷开关。
如右图1所示:单刀双掷开关由动端和不动端组成,动端就是所谓的“刀”,它应该连接电源的进线,也就是来电的一端,一般也是与开关的手柄相连的一端;另外的两端就是电源输出的两端,也就是所谓的不动端,它们是与用电设备相连的。
它的作用,一是可以控制电源向两个不同的方向输出,也就是说可以用来控制两台设备,或者也可以控制同一台图1 单刀双掷开关实物图设备作转换运转方向使用[3]。
1、课题一:电子钟设计设计指标与要求1)设计并制作符合要求的电子钟2)电子钟由 6 位七段 LED 显示器显示,其中两位显示“时”,二位显示“分”,两位显示“秒”;3)计时最大值为 23 时 59 分 59 秒;4)计时误差不得超过1s;5)具有清零、校验时、分等控制功能;6)安装自己设计的电路或仿真电路;7)写出设计报告。
2、课题二:四路数字抢答器设计设计指标与要求1)设计制作一个容纳 4 组参赛队的数字式抢答器,每组设置一抢答按钮供抢答者使用。
2)设计抢答者的输入抢答锁定电路、抢答者序号编码、译码和显示电路。
3)设计定时电路,声、光报警或音乐片驱动电路。
4)设计控制逻辑电路,启动、复位电路。
5)设计计分电路,犯规电路。
6)安装自己设计的电路和仿真。
7)写出设计报告。
3、课题三:交通灯控制器设计、制作设计指标与要求1)每个方向有两对灯,分别为红、绿。
2)每个方向的绿灯、红灯的定时时间可以预设,一个方向绿灯亮时另一个方向红灯亮。
定时时间用数码管显示,红绿灯指示用发光二极管。
3)绿灯、红灯顺序点亮,循环往复。
4)控制器要自带时钟,为了时钟精度和得到占空比为50%的标准1HZ 时钟,最后的时钟通过分频得到。
时钟脉冲源可以利用555 电路或晶体振荡器产生。
5)计数器使用CD4516,74161,74390。
如使用晶体振荡器需用到CD4060 芯片。
6)写设计报告4 、课题四:逐音彩灯控制器设计设计指标与要求1)设计并制作一逐音彩灯控制器,使彩灯的闪烁可随着音乐节奏变化,从而产生灯光追逐音乐、活跃气氛的效果;2)被控彩灯为八路,每路以 8 个发光二极管为负载;3)设置外部操作开关,控制彩灯亮点的右移、左移、全亮和全灭;4)彩灯亮点移动规律是二亮二灭右移或左移;5)彩灯亮点移动时间间隔为 1 秒;6)安装自己设计的电路和对设计电路进行仿真;/5、课题五:数字电压表设计设计指标与要求11)设计制作一个3 2 位的数字电压表。
按钮开关的接线方法按钮开关的接线方法是将按钮与电源及负载(灯、电器等)相连,用来控制电路的通断。
常见的按钮开关有单控、双控、多控等多种类型,下面将详细介绍接线方法。
1. 单控按钮开关接线方法:单控按钮开关一般由两个接线端子组成,分别是“线”和“负载”两个端子。
- 将电源的正极与按钮开关的“线”端子相连。
- 将负载(如灯等)的一端与电源的负极相连。
- 将负载的另一端与按钮开关的“负载”端子相连。
这样,当按下按钮时,按钮开关闭合,电路连通,负载得到电源供电,灯亮起来;当松开按钮时,按钮开关断开,电路断开,负载停止供电,灯灭掉。
2. 双控按钮开关接线方法:双控按钮开关可以实现两个地方对同一电路的控制,常用于楼梯灯、门口灯等需要分别在上下两个位置控制的场合。
双控按钮开关一般由三个接线端子组成,分别是“公共”、“1”和“2”三个端子。
- 将电源的正极与其中一个按钮开关的“公共”端子相连。
- 将另一个按钮开关中的“1”和“2”端子分别与另一个按钮开关的“1”和“2”端子相连。
- 将负载的一端与电源的负极相连。
- 将负载的另一端与另一个按钮开关的“公共”端子相连。
这样,当按下其中一个按钮时,对应的按钮开关闭合,电路连通,负载得到电源供电,灯亮起来;当按下另一个按钮时,另一个按钮开关闭合,电路也连通,负载仍然得到电源供电,灯也亮起来。
在任何一个位置松开按钮,按钮开关断开,电路断开,灯都会灭掉。
3. 多控按钮开关接线方法:多控按钮开关是指多个按钮可以对同一电路进行控制。
多控按钮开关可以用于需要在多个位置控制的场合,如长走廊、楼梯间等。
多控按钮开关的接线方法与双控按钮开关类似,只是多了更多的按钮开关。
- 将电源的正极与其中一个按钮开关的“公共”端子相连。
- 将其他所有按钮开关中的“公共”端子与第一个按钮开关的“1”或“2”端子相连。
- 将负载的一端与电源的负极相连。
- 将负载的另一端与第一个按钮开关的“公共”端子相连。
声控灯课程设计---楼道照明灯控制电路设计吉林工程技术师范学院课程设计论文第一章绪论用声光控延时开关代替住宅小区的楼道上的开关,只有在天黑以后,当有人走过楼梯通道,发出脚步声或其它声音时,楼道灯会自动点亮,提供照明,当人们进入家门或走出公寓,楼道灯延时几分钟后会自动熄灭。
在白天,即使有声音,楼道灯也不会亮,可以达到节能的目的。
声光控延时开关不仅适用于住宅区的楼道,而且也适用于工厂、办公楼、教学楼等公共场所,它具有体积小、外形美观、制作容易、工作可靠等优点,适合于各种楼房走廊的照明设备。
本课题研究的内容是楼道照明灯控制电路设计。
通过对声光延时控制电路的电路组成、电路原理、单元电路设计、电路调试与选择以及数据与分析等几方面的研究,实现了声光延时楼道照明灯在白天不工作,而夜晚收到突发声响信号时自动开灯,并延时5s后自动熄灭的控制要求。
减小了无效电能的损耗,达到了节能的效果。
1吉林工程技术师范学院课程设计论文第二章声控灯系统总体方案设计2.1 设计要求:要求电路在无光照情况下有声音信号时。
使灯(用LED发光管模拟)点亮:无声时延迟5秒后熄灭,声音间隔小于5秒则LED持续点亮,在有光照情况下有声无声均不点亮;电路如果在照明灯点亮期间又有新的声源出现,照明灯应重新开启。
2.2 电路原理及参数计算(1)电路原理图图2-1 声控部分原理图图2-2 总原理图2吉林工程技术师范学院课程设计论文(2)电路原理声音进入话筒转变为电信号与R1分压,经过C2(10uf)电容进行信号筛选,由电源提供5V直流电压,经过R3(4.7KΩ)电阻与接地的R4(4.7KΩ)电阻产生静态工作点Q(2.5V)直流信号从3引脚进入集成块LM358中。
在LM358内部,由3引脚进入运算放大器的信号产生的输出信号进入负反馈网络,C1(10uf)的作用是当信号为直流信号时反馈为1,即静态工作点不变。
对于LM358内的比较器,当有光照的时候,光敏电阻的阻值降低,光敏电阻两端的电压也随之降低,进入LM358的5引脚的电压小于2.5V,比较器无输出进入NE555,此时不工作;黑天无光时,电阻增大,两端电压增大,大于2.5V,使比较器的输出为1,NE555正常工作。
第3章组合逻辑电路作业3-1组合逻辑电路如图3-1所示,试分析其逻辑功能。
图3-1习题3-1电路图3-2设计用单刀双掷开关来控制楼梯照明灯的电路。
要求在楼下开灯后,可在楼上关灯;同样也可在楼上开灯,而在楼下关灯。
用与非门实现上述逻辑功能。
3-3有一个车间,有红、黄两个故障指示灯,用来表示三台设备的工作情况。
当有一台设备出现故障时,黄灯亮;若有两台设备出现故障时,红灯亮;若三台设备都出现故障时,红灯、黄灯都亮。
试用与非门设计一个控制灯亮的逻辑电路。
3-4有一水箱由大、小两台泵ML和MS供水,如图3-2所示。
水箱中设置了3个水位检测元件A、B、C。
水面低于检测元件时,检测元件给出高电平;水面高于检测元件时,检测元件给出低电平。
现要求当水位超过C点时水泵停止工作;水位低于C点而高于B点时MS单独工作;水位低于B点而高于A点时ML单独工作;水位低于A点时ML和MS同时工作。
试列出逻辑函数式和画出控制电路图。
图3-2习题3-4图3-5试由集成3线-8线译码器74HC138实现下面逻辑函数。
3-6试用两片4位集成比较器74HC85和门电路构成三个4位二进制数A=A3A2A1A0、B=B3B2B1B0和C=C3C2C1C0的比较电路,要求能判断A最大、A最小和三个数相等。
3-7由8选1数据选择器74HC151构成的逻辑电路如图3-3所示,试写出其两个输出端Y1和Y2的逻辑式。
图3-3习题3-7图3-8试利用8选1数据选择器74HC151和门电路实现下面逻辑函数:3-9某汽车驾驶员培训班进行结业考试。
有3名评判员,其中A为主评判员,B、C为副评判员。
评判时按少数服从多数原则,但若主评判认为合格,也可通过。
试用4选1数据选择器74HC153实现评判的规定。
3-10试设计一个一个全减器。
3-11判断下列逻辑函数是否存在冒险现象:。
1 绪论电子技术课程设计为我们具体接触和了解实际电子电路的设计方法提供了一个综合性工程训练的机会,在内容上、方法上、手段上进行创造性的改革已取得初步成果,激发了学生的学习热情、创作思路,让我们开阔了眼界,初步掌握了电子电路的设计方法,提高了电子电路的设计能力,为今后的毕业设计和从事电子技术方面的开发工作打下了基础。
我们通过实践教学环节的训练与锻炼,才能在实践中不断巩固和加深理论知识,提高独立工作能力和创新能力。
本次课程设计通过独立完成数字电路的设计任务,加深了自己对理论知识的理解,提高了动手能力,独立分析问题、解决问题能力,协调能力和创造性思维能力。
提高了数字电路应用方面的实践技能,树立了严谨的科学作风。
通过电路的设计、安装、调试、整理资料等环节,初步掌握工程设计方法和组织实践的基本技能,逐步熟悉开展科学实践的程序和方法。
电子技术是一门实践性很强的课程,加强工程训练,特别是技能的培养,对于培养工程人员的素质和能力具有十分重要的作用。
2 软件介绍2.1 Multisim 2001仿真软件介绍Multisim是加拿大图像交互技术公司(Interactive Image Technoligics简称IIT 公司)推出的以Windows为基础的仿真工具,适用于板级的模拟/数字电路板的设计工作。
它包含了电路原理图的图形输入、电路硬件描述语言输入方式,具有丰富的仿真分析能力。
工程师们可以使用Multisim交互式地搭建电路原理图,并对电路进行仿真。
Multisim提炼了SPICE仿真的复杂内容,这样工程师无需懂得深入的SPICE技术就可以很快地进行捕获、仿真和分析新的设计,这也使其更适合电子学教育。
通过Multisim和虚拟仪器技术,PCB设计工程师和电子学教育工作者可以完成从理论到原理图捕获与仿真再到原型设计和测试这样一个完整的综合设计流程。
目前在各高校教学中普遍使用Multisim2001,网上最为普遍的是Multisim 9,NI于2007年08月26日发行NI系列电子电路设计软件,NI Multisim v 10作为其中一个组成部分包含于其中。
Multisim 2001仿真软件为用户提供了丰富的元件库和功能齐全和功能齐全的各类虚拟仪器,进入Multisim 2001仿真环境,就如同置身于现代化电子实验室之中,足不出户就可以完成各种各样的电路设计、分析、测试.熟练掌握着中测试平台的应用,既可以节约时间有可以大幅度节约成本动性和创造性。
Multisim 2001是EWB软件的最新版本,专门用于电路仿真,是迄今为止使用最方便、最直观的仿真软件,增加了大量的VHDL元件模型,可以仿真更复杂的数字元件,在保留了EWB形象直观等优点的基础上,大大增强了软件的仿真测试和分析功能,大大扩充了元件库中的元件的数目,特别是增加了大量与实际元件对应的元件模型,使得仿真设计的结果更精确、更可靠、更具有实用性动性和创造性。
2.2Multisim 2001软件有以下功能1、具有丰富的元件库。
Multisim 2001主元件库提供了一个庞大的元件模型数据库,并且用户通过新增的元件编辑器可以建立自己的元件库。
2、类型齐全的仿真。
在Multisim 2001电路窗口中,既可以分别对数字或模拟电路进行仿真,也可以将数字元件和模拟元件连接在一起进行仿真分析,还可以对射频电路进行仿真。
3、高度集成的操作界面。
Multisim 2001将电路原理图的创建,电路的测试分析和结果的图表显示等,全部集成到同一个电路窗口中。
整个操作界面就像一个实验工作台,有存放仿真元件的元件箱,有存放测试仪器仪表的仪器库,有进行仿真分析的各种操作命令。
4、强大的分析功能。
Multisim 2001提供了十几种电路的分析功能,有直流工作点分析、交流分析、瞬态分析、傅里叶分析等,可帮助设计者分析电路的性能,大大缩短分析时间。
5、强大的虚拟仪器仪表功能。
Multisim 2001提供了双踪示波器、逻辑分析仪、波特图示仪、数字万用表等十多种虚拟仪器、仪表,操作界面如同在实验室中亲手操作仪器一样,可非常方便地用于分析研究和教学,逻辑分析仪、网络分析仪更是一般实验室不可多得的高档仪器。
6、具有VHDL/Verilog的设计和仿真功能。
Multisim 2001包含了VHDL/Verilog的设计和仿真,使得大规模可编程逻辑器件的设计和仿真与模拟电路、数字电路的设计和仿真融为一体,突破了原来大规模可编程逻辑器件无法与普遍电路融为一体仿真的缺陷。
7、提供多种输入输出接口。
Multisim 2001可以输入由Spice等其他电路仿真软件所创建的Spice网表文件并自动形成相应的电路原理图,可以把Multisim 2001环境下创建的电路原理图文件输出给Protel等常见的PCB软件进行印刷电路板设计,也可以将仿真结果输送到MathCAD和Excel等应用程序中。
2.3EWB介绍ELECTRONICS WORKBENCH EDA(以下简称EWB):EWB软件是交互图像技术有限公司(INTERACTIVE IMAGE TECHNOLOGIES Ltd)在九十年代初推出的EDA软件,但在国内开始使用却是近几年的事,现在普遍使用的是在WIN95环境下工作的EWB5.0(在国内曾见过6.0的演示版,注:EWB5.0也可以在WINDOWS3.1环境下使用,但需安装WING32工具),相对其它EDA软件而言,它是个较小巧的软件,只有16M,功能也比较单一,就是进行模拟电路和数字电路的混合仿真,但你绝对不可小瞧它,它的仿真功能十分强大,可以几乎100%地仿真出真实电路的结果,而且它在桌面上提供了万用表、示波器、信号发生器、扫频仪、逻辑分析仪、数字信号发生器、逻辑转换器等工具,它的器件库中则包含了许多大公司的晶体管元器件、集成电路和数字门电路芯片,器件库中没有的元器件,还可以由外部模块导入,在众多的电路仿真软件中,EWB是最容易上手的,它的工作界面非常直观,原理图和各种工具都在同一个窗口内,未接触过它的人稍加学习就可以很熟练地使用该软件,对于电子设计工作者来说,它是个极好的EDA工具,许多电路你无需动用烙铁就可得知它的结果,而且若想更换元器件或改变元器件参数,只需点点鼠标即可,它也可以作为电学知识的辅助教学软件使用,利用它可以直接从屏幕上看到各种电路的输出波形。
EWB的兼容性也较好,其文件格式可以导出成能被ORCAD或PROTEL读取的格式,该软件只有英文版,在中文版的WINDOWS98下它的一些图标会偏移两个位置(在WINDOWS95下正常),但不影响它的使用,由于EWB的容量小,而且直接拷贝到别的机子上就可以使用,EWB是一种电子电路计算机仿真软件,它被称为电子设计工作平台或虚拟电子实验室,英文全称为Electronics Workbench。
EWB是加拿大Interactive Image Technologies公司于1988年开发的,自发布以来,已经有35个国家、10种语言的人在使用。
EWB以SPICE3F5为软件核心,增强了其在数字及模拟混合信号方面的仿真功能。
SPICE3F5是SPICE的最新版本,SPICE自1972年使用以来,已经成为模拟集成电路设计的标准软件。
EWB建立在SPICE基础上,它具有以下突出的特点:⑴采用直观的图形界面创建电路:在计算机屏幕上模仿真实实验室的工作台,绘制电路图需要的元器件、电路仿真需要的测试仪器均可直接从屏幕上选取;⑵软件仪器的控制面板外形和操作方式都与实物相似,可以实时显示测量结果。
⑶EWB软件带有丰富的电路元件库,提供多种电路分析方法。
⑷作为设计工具,它可以同其它流行的电路分析、设计和制板软件交换数据。
⑸EWB还是一个优秀的电子技术训练工具,利用它提供的虚拟仪器可以用比实验室中更灵活的方式进行电路实验,仿真电路的实际运行情况,熟悉常用电子仪器测量方法。
2.4 protel软件介绍PROTEL是PORTEL公司在80年代末推出的EDA软件,在电子行业的CAD 软件中,它当之无愧地排在众多EDA软件的前面,是电子设计者的首选软件,它较早就在国内开始使用,在国内的普及率也最高,有些高校的电子专业还专门开设了课程来学习它,几乎所有的电子公司都要用到它,许多大公司在招聘电子设计人才时在其条件栏上常会写着要求会使用PROTEL。
早期的PROTEL主要作为印制板自动布线工具使用,运行在DOS环境,对硬件的要求很低,在无硬盘286机的1M内存下就能运行,但它的功能也较少,只有电原理图绘制与印制板设计功能,其印制板自动布线的布通率也低,而现今的PROTEL已发展到PROTEL99(网络上可下载到它的测试板),是个庞大的EDA 软件,完全安装有200多M,它工作在WINDOWS95环境下,是个完整的板级全方位电子设计系统,它包含了电原理图绘制、模拟电路与数字电路混合信号仿真、多层印制电路板设计(包含印制电路板自动布线)、可编程逻辑器件设计、图表生成、电子表格生成、支持宏操作等功能,并具有Client/Server (客户/服务器)体系结构,同时还兼容一些其它设计软件的文件格式,如ORCAD,PSPICE,EXCEL等,其多层印制线路板的自动布线可实现高密度PCB 的100%布通率。
在国内PROTEL软件较易买到,有关PROTEL软件和使用说明的书也有很多,这为它的普及提供了基础。
2005年年底,Protel软件的原厂商Altium公司推出了Protel系列的最新高端版本Altium Designer 6.0。
Altium Designer 6.0,它是完全一体化电子产品开发系统的一个新版本,也是业界第一款也是唯一一种完整的板级设计解决方案。
Altium Designer 是业界首例将设计流程、集成化PCB 设计、可编程器件(如FPGA)设计和基于处理器设计的嵌入式软件开发功能整合在一起的产品,一种同时进行PCB和FPGA设计以及嵌入式设计的解决方案,具有将设计方案从概念转变为最终成品所需的全部功能。
3 555定时器3.1 555定时器介绍555 定时器成本低,性能可靠,只需要外接几个电阻、电容,就可以实现多谐振荡器、单稳态触发器及施密特触发器等脉冲产生与变换电路。
它也常作为定时器广泛应用于仪器仪表、家用电器、电子测量及自动控制等方面。
它内部包括两个电压比较器,三个等值串联电阻,一个 RS 触发器,一个放电管 T 及功率输出级。
它提供两个基准电压VCC /3 和 2VCC /3 。
555 定时器是一种结构简单、使用方便灵活、用途广泛的多功能电路。
它电源电压范围宽(双极型555 定时器为 5 ~16 V,CMOS 555 定时器为 3 ~18 V),可提供与TTL 及CMOS 数字电路兼容的接口电平,还可输出一定功率,驱动微电机、指示灯、扬声器等。