原油及燃料油加工流程简介
- 格式:doc
- 大小:35.00 KB
- 文档页数:3
石油炼制工艺流程讲解1. 原油蒸馏:原油首先通过蒸馏塔进行分馏,按照沸点将原油中的各种成分分离出来,得到汽油、柴油、航空燃料、煤油等不同产品。
2. 裂化:裂化是将大分子烃分子裂解成小分子烃分子的过程。
通过加热和催化剂的作用,将重质烃分子裂解成轻质烃分子,从而得到更多的汽油、液化气等产品。
3. 催化裂化和重整:在这个步骤中,通过催化剂的作用将长链烃裂解成较短链烃,同时对烃分子进行重新排列,得到更多的高辛烷值的汽油和高辛烷值的液化气。
4. 烷基化和芳构化:在这一步中,将一些低值产品如丁烷、丙烷等转化为高值的芳烃产品,如苯、甲苯等。
5. 加氢:通过加氢反应,将烯烃、芳烃等不饱和化合物转化为饱和化合物,从而提高产品的稳定性和质量。
6. 脱硫、裂化和脱氮:这一步通过脱硫、裂化和脱氮等过程,将原油中的硫、金属等杂质去除,提高产品的环保性能和稳定性。
7. 产品分离和精制:最后将各种转化后的产品进行进一步的分离和精制,得到清洁的成品油、化工原料和其他石化产品。
总的来说,石油炼制工艺流程是一个复杂的过程,需要多个步骤和各种催化剂的作用来完成。
通过石油炼制,我们可以得到各种不同的石化产品,满足人们对能源和化工产品的需求。
石油炼制工艺是一个复杂而又高效的工程系统,它需要考虑原油的成分、质量、市场需求和环保要求等多方面因素。
下面将详细介绍石油炼制的各个步骤以及每个步骤的作用和原理。
首先是原油蒸馏。
原油蒸馏是将原油按照沸点分离出不同的石化产品的过程。
原油中的各种烃类化合物在不同的沸点下会分别蒸发出来,通过蒸馏塔的不同区域进行分馏和分离。
在原油蒸馏过程中蒸发出来的分馏产品包括汽油、柴油、航空燃料、煤油等。
这些产品分别用于汽车、飞机、工业和军用等领域。
蒸馏得到的产品还需要进行后续加工和精制,以满足市场和环保的要求。
接着是裂化:裂化是将大分子烃分子裂解成小分子烃分子的过程。
在裂化的过程中,原油中的长链烃分子被加热到高温后,分解成较小的烃分子,从而得到更多的汽油、液化气等产品。
原油加工方案概述原油加工是将天然原油经过一系列物理和化学反应过程,分离出不同成分的过程,以生产出具有市场价值的燃料产品。
本文将介绍一个基本的原油加工方案,包括石蜡除去、脱硫、裂解和重整等关键步骤。
1. 石蜡除去石蜡是原油中的固体成分,需通过加热和冷却等物理方法将其除去。
具体步骤如下:1.将原油加热至200°C以上,使石蜡融化。
2.将石蜡与液态原油分离。
可通过静置或采用分离设备如离心机进行分离。
3.冷却分离后的液态原油,使石蜡凝固。
4.将凝固的石蜡从原油中分离,得到除去石蜡的原油。
2. 脱硫原油中的硫化物是一种有害物质,需要通过脱硫反应将其去除。
常见的脱硫方法有催化剂脱硫和吸收剂脱硫两种。
2.1 催化剂脱硫催化剂脱硫是一种利用特定催化剂,在适宜的操作条件下将原油中的硫化物转化为无害物质的方法。
具体步骤如下:1.将原油与催化剂接触,使硫化物与催化剂发生反应。
2.控制反应温度和反应时间,使硫化物逐步转化为无害物质。
3.分离经过脱硫反应后的原油和催化剂。
2.2 吸收剂脱硫吸收剂脱硫是一种利用吸收剂与原油中的硫化物发生化学反应,将其吸附并去除的方法。
具体步骤如下:1.将原油和吸收剂混合,使其充分接触。
2.控制反应温度和反应时间,使硫化物被吸收剂吸附。
3.分离经过脱硫反应后的原油和吸收剂。
3. 裂解裂解是将重质原油分子分解为轻质烃化合物的过程。
通过裂解可以生产出更多的汽油和石脑油等高附加值产品。
常用的裂解方法有热裂解和催化裂解两种。
3.1 热裂解热裂解是一种通过高温将原油分子分解成更小分子的方法。
具体步骤如下:1.将原油加热至400-500°C,使其中的重质分子裂解为轻质烃化合物。
2.控制裂解温度和裂解时间,以得到目标产物。
3.通过冷凝和分离等操作步骤,得到裂解产物。
3.2 催化裂解催化裂解是在催化剂的作用下,将原油分子裂解为轻质烃化合物的方法。
具体步骤如下:1.将原油与催化剂接触,使原油中的重质分子在催化剂的作用下裂解。
燃料油生产工艺
燃料油生产工艺是指通过各种化学和物理方法将原油中的部分成分转化为可用于燃烧的燃料。
在燃料油生产工艺中,原油经过一系列的处理过程,如分离、脱硫、催化、裂解等,最终得到符合需求的燃料油。
首先,原油会经过分离工艺,将原油中的不同成分分离开来。
原油主要包括石脑油、汽油、柴油、润滑油、沥青等。
分离过程通常采用蒸馏方法,通过控制不同馏分的沸点来分离原油成分。
接下来,原料油会经过脱硫工艺。
原油中的硫含量较高,会对环境和燃烧设备造成污染和腐蚀。
脱硫工艺主要采用加氢脱硫和吸附脱硫两种方法,通过与硫化物反应或被吸附物吸附来达到脱硫的目的。
然后,原料油会经过催化裂化工艺。
催化裂化是将高碳链烃化合物重排成低碳链烃和芳烃的工艺。
通过加入催化剂和适当的温度和压力条件,可以将高沸点的原料油分解成低沸点的轻油馏分,如汽油和液化气。
此外,还有加氢裂化工艺。
加氢裂化是在催化反应器中通过加氢作用,将高碳链烃裂化成低碳链烃,同时去除其中的硫、氮和饱和烃。
加氢裂化可以生产出更高品质的汽油和柴油。
最后,经过多个工艺处理后得到的燃料油需要进行混合和纯化。
混合是将不同种类的燃料油按一定比例混合在一起,以获得符
合要求的燃料。
纯化是通过各种物理和化学方法去除燃料油中的杂质和不纯物,提高油品的质量和纯度。
以上是燃料油生产工艺的主要步骤和方法。
在实际生产中,还可以根据实际情况进行调整和改进,以提高生产效率和产品质量。
燃料油的生产工艺对于保证能源供应、提高节能环保和降低燃油成本都起到了重要作用。
柴油机原油燃料油系统工作情况一.所需的设备和设施1350M3 原油储油罐,液位在1.6----3.0M之间,可以从原油主泵的入口汇管处给原油储罐上油,经过一个流量计,气压控制的自动控制阀(或旁通阀)和罐前阀进入原油罐。
罐上有液位计、温度计、电伴热加热器(在罐壁上只是1、3、5、6号站)和在罐底部的电加热器(只在2、4号站使用)等等。
2原油罐系统的加压部分,有2台离心泵机组,主要是为了给油罐和部分管线长期停止时进行打循环时使用,防止原油出现凝固,同时也是为了在油罐液位较底时或SEPARATOR的给油泵出现故障时使用,直接给SEPARATOR供油,保证ENGINE的原油燃料油系统工作正常,两台设备一备一用,出泵压力控制在2---4.5bar。
3原油日罐约10立方米,高架安装,主要时储存经过SEPARATOR处理后的原油,并负责把加热的原油进行保温在60--70℃,直接供给一个缓冲使用的加热油箱,然后供给原油燃料油的加压和过滤模块,再输送到每台柴油机的燃料油转换模块,最后送到柴油机使用。
同时此日罐还与SEPARATOR的来油三向阀门连接,当日罐的液位达到约90%--95%时,三向阀门动作,转到成由日罐向SEPARATOR进行供油,停止原油储罐供油,现在变成了SEPARATOR和日罐之间进行循环运行,来尽一步对原油进行处理,直到日罐液位低于60%--70%为止,三向阀门通过7公斤的压缩空气动作,再转回到由原油储罐给SEPARATOR供油。
日罐的液位控制开关连接着7公斤的压缩空气,可直接操作三向阀门的动作。
二.SEPARETOR的操作程序(一)正常启动程序1.如果此模块的现场和MCC内控制设备全部安装和调试完成后,可进行下一步工作。
2.在MCC控制盘上,对所投用的SEPARATOR送电,给处理模块的SLUDGE PANEL送电,确定正常后,去现场进行检查。
3.对现场投用的模块先送水,打开所有水阀在全开位置,保证供给其工作水压在3BAR以上。
1原油加工方案及流程原油加工是将原油中的各种组分进行分离和加工,以得到不同用途的产品。
原油加工的主要目的是将原油中的重质烃类分子转化为轻质烃类,并通过一系列的操作,使得不同产品可以达到不同的品质要求。
以下是一个常见的原油加工方案及流程的介绍。
原油加工方案及流程一般包括以下几个步骤:1.原油脱盐:原油中含有一定的水和盐分,这些杂质会对后续的加工过程产生不良影响,因此首先需要对原油进行脱盐处理。
脱盐一般采用电沉积、浸出、吸附等方法,将水和盐分从原油中提取出来。
2.原油预处理:将脱盐后的原油进行预处理,主要是去除其中的硫化氢、二硫化碳、氯化氢等有害物质。
预处理一般采用脱硫、脱氢、脱氯等方法,例如采用催化剂将硫化氢转化为硫等。
3.原油分馏:原油分馏是将原油中的各种组分按照其沸点的高低进行分离。
分馏一般采用蒸馏塔进行,通过向塔底加热以及塔顶冷却的方式,将原油中的各种组分分离出来。
分馏过程中,可以得到不同的产品,如液化石油气、汽油、柴油、润滑油等。
4.分离和转化:在原油分馏的过程中,会产生一些树脂、沥青等重质组分,这些组分无法直接用于燃料,需要进一步进行分离和转化。
分离和转化一般采用裂化、重油加氢、催化裂化等方法,将重质组分转化为轻质烃类产品。
5.产品处理:得到不同的产品后,还需要进行进一步的处理,以满足市场需求和产品的质量要求。
产品处理包括脱硫、脱氮、脱气等操作,以及添加剂的加入。
这些操作可以大大提高产品的质量和性能。
以上是一个常见的原油加工方案及流程的介绍。
实际的原油加工过程可能还会根据具体的原油性质、产品要求等因素进行调整和优化。
原油加工是一个复杂而精细的工艺过程,需要严格的工艺控制和操作管理,以确保产品质量和生产效益的达到。
石油化工行业炼油工艺流程资料石油化工行业是世界上最重要的工业之一,其炼油工艺流程是整个石油加工过程中的关键环节。
本文将为您介绍石油炼油工艺的基本流程、常见的工艺方法以及炼油过程中的关键技术。
一、基本流程石油炼油工艺的基本流程可分为原油处理、初级加工、中级加工和深加工四个阶段。
1. 原油处理原油处理是炼油的第一步,旨在除去原油中的杂质,提高原油的质量。
常见的原油处理方法包括沉淀、过滤和加热等。
2. 初级加工初级加工阶段是将原油分割成不同的组分,例如汽油、柴油和润滑油等。
这通常通过蒸馏来完成,根据组分的沸点进行分离。
3. 中级加工中级加工阶段是对初级产品进行进一步的改性和加工,以满足不同类型和等级的需求。
常见的中级加工方法包括裂化、重整和氢化等。
4. 深加工深加工是指对中级产品进行更复杂的化学反应和处理,以生产出高附加值的产品。
例如石化产品、润滑油添加剂和蜡等。
二、常见的工艺方法炼油工艺中常用的方法包括蒸馏、分离、裂化、反应和合成等。
1. 蒸馏蒸馏是根据不同组分的沸点将原油分割成不同的馏分。
这是最基本的分离方法,可将原油分成汽油、柴油和润滑油等馏分。
2. 分离分离是将原油中的各种组分进行分离和提纯。
常见的分离方法包括萃取、吸附和膜分离等。
3. 裂化裂化是将较重的油品转化为较轻的产品,增加汽油产量的方法。
常见的裂化方法有催化裂化和热裂化等。
4. 反应反应是指通过化学反应改变原料的性质,以生产具有特定功能的产品。
例如重整反应可以将低辛烷值的石脑油转化为高辛烷值的汽油。
5. 合成合成是指通过化学合成方法将原料转化为更高价值的产品。
例如合成柴油可以通过合成气转化为合成甲醇,再经过合成过程得到柴油。
三、关键技术在石油炼油过程中,有几个关键技术对于工艺的顺利进行非常重要。
1. 催化技术催化技术是指通过催化剂促进化学反应的进行,提高反应速率和选择性。
常见的催化技术包括催化裂化和催化重整等。
2. 氢化技术氢化技术是将氢气与油品进行反应,以降低硫、氮及其他杂质含量的方法。
石油加工全部流程(工序)石油加工是将原油转化为各种有用石油产品的过程。
它包括多个工序,每个工序都有特定的目标和方法。
以下是石油加工的全部流程:1. 开采与提炼1.1. 开采:原油是从地下油田或海底油田开采出来的。
这涉及钻井和抽取原油的过程。
1.2. 分离:将开采得到的原油通过分离工艺,使其与水、气体和其他杂质分离。
1.3. 精炼:对分离后的原油进行精炼,去除杂质,如硫、杂质油和蜡。
这包括卸油、升温、蒸馏和催化等步骤。
2. 裂化与合成2.1. 裂化:将重质烃分子分解成轻质烃分子。
常见的裂化技术包括催化裂化和热裂化。
2.2. 合成:将不同的化学物质合成为所需的化合物。
例如,合成氨、合成甲醇等。
3. 处理与转化3.1. 脱硫:去除原油或其他液体燃料中的硫。
这是为了减少硫氧化物的排放,保护环境和防止设备腐蚀。
3.2. 脱氮:去除原油或其他液体燃料中的氮化合物。
这是为了减少氮氧化物的排放,保护环境和提高燃料的质量。
3.3. 脱盐:去除原油或其他液体燃料中的盐分。
这是为了防止设备腐蚀和延长设备寿命。
3.4. 氢化:向原油或其他液体燃料中添加氢气,以改善其性质和质量。
4. 分离与提纯4.1. 分馏:将原油或其他液体混合物根据其沸点进行分离,以得到不同碳链长度的烃类。
4.2. 溶剂萃取:使用溶剂将原油或其他混合物中的特定组分提取出来。
4.3. 萃取:使用特定溶剂或反应剂将原油或其他混合物中的杂质去除。
4.4. 结晶与蒸发:通过控制温度和压力,促使原油或其他混合物中的特定组分结晶或蒸发出来。
5. 组装与分装5.1. 组装:将不同的石油产品按照特定的配方和比例组装在一起,以满足市场需求。
5.2. 分装:将石油产品分装到小中,如桶、瓶、罐等,以便储存和销售。
6. 检验与质量控制6.1. 检验:通过化学和物理测试,对石油产品的质量进行检验,以确保其符合标准和规定。
6.2. 质量控制:在整个加工过程中监控和控制各个工序的参数,以确保产品质量的稳定和一致性。
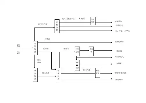
原油及燃料油加工流程简介
一、从外面购进的原油或燃料油,经过脱盐脱水处理后,
常压柴油和重
无法进行催化反应)
(1)常压汽油的辛烷值低,在发动机中燃烧性能较差,
燃烧性能好的高标号(97#)汽油。
(2
加氢裂化处理,从而增强柴油的使用性能,可以直接供应市场,便于长期储存和运输。
在催化剂存在的条件下,反应产出催化汽油、催化柴油、液化石油气。
(1
例进行调和,加入甲基叔丁基醚(MTBE)或助辛剂后即可作为90#货93#汽油提供市场。
(2
加氢裂化处理,从而增强柴油的使用性能,可以直接供应市场,便于长期储存和运输。
(3
程生产民用液化气和丙烯气。
民用液化气提供给市场作为家庭用的液化气销售市场。
另外一部分液化气和甲醇进入
MTBE),用
于调和高燃烧性能的汽油。
在催化剂参与下合成聚丙烯粉料,成为重要的化工原材料。
商品汽油按该油在汽缸中燃烧时抗爆震燃烧性能的优劣区分,标记为辛烷值90#、93#、97#或更高。
标号越大,性能越好。
汽油主要用作汽车、摩托车、快艇、直升飞机、农林用飞机的燃料。
商品汽油中添加有添加剂(如抗爆剂、助辛剂)以改善使用和储存性能。
商品柴油按凝固点分级,如10#、0#、-10#、-20#等,表示最低使用温度,选用不同标号的柴油应根据使用时的温度。
柴油广泛用于大型车辆、舰船。
由于高速柴油机(汽车用)比汽油机省油,柴油需求量增长速度大于汽油,一些小型汽车也改用柴油。
原油工业流程
在整个原油工业流程中,各个环节之间相互依赖,相互牵制。
勘探和开发是确保原油资源的可持续供应的基础,生产和加工是将原油转化为有用产品的关键,而销售则是将产品输送到市场、实现价值的重要环节。
原油工业流程包括勘探、开发、生产、加工和销售等环节。
1. 勘探:勘探是确定潜在油田的位置和规模的过程。
它包括地质勘探和地球物理勘探,通过使用地质地球物理技术和设备,探测地下岩层和油气藏的位置、含量和性质。
2. 开发:开发是将勘探确定的油田开采出来的过程。
它包括建造开采设施,如钻井平台、井口设备和生产设施,并进行钻井、完井和压裂等作业,以开采原油。
3. 生产:生产是提取和生产原油的过程。
它包括利用采油工艺和设备将原油从地下气藏中提取出来,并通过管道或罐车等方式将原油运输到储油设施。
4. 加工:加工是将原油转化成各种石化产品的过程。
它包括炼油、裂化、重整、脱硫等工艺操作,将原油中的不同成分进行分离、转化和精制,生产天然气、汽油、柴油、石蜡等石化产品。
5. 销售:销售是将加工生产的石化产品销售给市场的过程。
原油和石化产品可以通过管道、轮船、铁路和罐车等方式进行运输,并出售给炼油厂、石化企业和终端用户。
炼厂产沥青与燃料油的工艺炼厂产沥青与燃料油的工艺是一种重要的炼油工艺,这两种产品是炼油厂常规生产的主要产品之一。
下面将分别介绍炼厂产沥青与燃料油的工艺流程。
炼厂产沥青的工艺流程:1. 原油进料:首先,原油从储油罐中通过输送系统送入炼油厂。
在进入炼油厂之前,原油需要进行预处理,包括去除杂质、调节温度和压力等。
2. 原油分离:原油进入蒸馏塔进行分离。
在蒸馏塔中,原油按照沸点的不同被分为多个不同的馏分。
其中,轻质馏分主要用于产生汽油和柴油等产品,而重质馏分则主要用于产生沥青。
3. 催化裂化:为了提高沥青的产量和质量,炼油厂常常采用催化裂化工艺。
在催化裂化装置中,重质馏分被加热至高温并与催化剂接触,发生裂化反应。
这些反应产生大量的轻质烃类产品,其中包括沥青。
4. 沥青处理:裂化产生的沥青需要经过一系列的处理工艺,以提高其质量和适应不同的应用要求。
这些处理工艺包括脱硫、脱氮、脱沥青和油品调整等。
5. 沥青质量控制:在沥青生产过程中,需要对沥青的质量进行严格的控制。
这包括对沥青的密度、粘度、温度等参数进行监测和调整,以确保沥青的质量满足用户的需求。
炼厂产燃料油的工艺流程:1. 原油进料:原油进入炼油厂,并进行预处理,包括去除杂质、调节温度和压力等。
2. 原油分离:原油进入蒸馏塔进行分离。
在蒸馏塔中,原油按照沸点的不同被分为多个不同的馏分。
其中,轻质馏分主要用于产生汽油和柴油等产品,而重质馏分则主要用于产生燃料油。
3. 深度脱硫:为了提高燃料油的质量,炼油厂一般会对燃料油进行深度脱硫处理。
深度脱硫工艺可以去除燃料油中的硫化物,减少大气污染物的排放。
4. 燃料油调整:炼油厂会对燃料油进行调整,以满足不同用户的需求。
调整主要包括改变燃料油的密度、粘度、闪点等参数。
5. 燃料油质量控制:在燃料油生产过程中,需要对燃料油的质量进行严格的控制。
这包括对燃料油的密度、粘度、燃烧性能等参数进行监测和调整,以确保燃料油的质量满足用户的需求和环境法规的要求。
石油加工工艺流程一、引言石油是一种重要的能源资源,其加工工艺流程对于提取出高质量的石油产品具有重要意义。
本文将详细介绍石油加工的工艺流程,包括原油采集、原油处理、裂化、重整、油品加工等过程。
二、原油采集原油采集是石油加工的第一步,该过程主要通过地下钻井将原油从地下油田中抽取出来。
原油采集通常需要进行地震勘探、地质调查、岩石化验等多个环节。
三、原油处理原油处理是将采集到的原油进行初步分离和去除杂质的过程。
首先,将原油通过分离器进行初步分离,使油气分离。
然后,通过脱盐等处理手段去除原油中的杂质和水分。
四、裂化裂化是将较重质的原油分解为较轻质的石脑油、汽油等产品的过程。
裂化通常采用热裂化或催化裂化的方法,通过在裂化炉中将原油加热至高温,并加入催化剂,使原油分解为较轻质的烃类分子。
五、重整重整是通过催化剂将部分重质石脑油转化为较高辛烷值的汽油产品的过程。
重整主要通过在重整装置中引入催化剂,并将原油经过加热和压力作用后与催化剂接触,使其发生化学反应,得到较高质量的汽油产品。
六、油品加工油品加工是指将裂化和重整等过程中得到的产品进行进一步处理和改善的过程。
主要包括脱蜡、脱硫、脱氮等环节。
通过这些处理,可以进一步提高石油产品的质量、增加石油产品的附加值。
七、小结石油加工工艺流程是一系列复杂而又关键的过程,在整个过程中需要保证每个环节的顺利进行,使石油产品得以制造出最高质量的产品。
同时,石油加工工艺流程也需要与环保和安全生产相结合,确保生产过程中对环境的影响得到最小化的控制。
总结起来,石油加工的工艺流程包括原油采集、原油处理、裂化、重整和油品加工等多个环节。
每个环节的顺利进行对于最终得到高质量的石油产品至关重要。
在石油加工工艺中,环保和安全生产同样需要被重视和保护,以确保对环境的影响最小化。
通过不断的技术创新和工艺改进,石油加工工艺的效率和产品质量将得到进一步提升。
七大炼化工艺一文带你了解原油到石油生产全流程原油是一种非常重要的能源资源,被广泛应用于石油化工、燃料和化妆品等领域。
原油到石油生产的过程包括七大炼化工艺,本文将带您了解这些工艺的全流程。
1.原油的采集和储存:原油通常是通过石油钻井采集的,然后被输送到储油罐或石油储藏室中进行储存。
这个过程需要考虑原油的密度、温度和化学成分等因素。
2.原油的分离:原油是一种复杂的混合物,其中包含有机物、水和气体等成分。
为了将原油中的各种组分分离出来,可以使用蒸馏、提取、吸附等分离技术。
蒸馏是最常用的分离方法,通过利用原油中不同组分的沸点差异,将其分离成不同的馏分。
3.原油的炼化:炼化是将原油中的有机化合物转化为有用产品的过程。
这个过程通常包括裂化、重整、氢化、脱硫和脱氮等反应。
裂化是将长链烃分解为短链烃的过程,可以生产汽油和液化石油气等产品。
重整是在高温和催化剂作用下将低质量的馏分转化为高质量的馏分。
氢化是将硫、氮和氧等杂质去除的反应,可以提高石油产品的质量。
4.石油产品的分离和净化:炼化过程产生的产物是一个复杂的混合物,需要经过进一步的分离和净化。
通过蒸馏和分离技术,可以将原油中的石脑油、汽油、柴油、润滑油和重油等产品分离出来。
同时,需要对这些产品进行脱硫、脱氮和脱氧等净化处理,以满足环保要求和产品质量要求。
5.石油产品的加工和改质:石油产品可以通过加氢、催化裂化、异构化和烷化等加工技术进行改质。
加氢是向石油产品中加入氢气,以改变其分子结构和性质。
催化裂化是将高沸点的石油产品转化为低沸点的石油产品的过程。
异构化是将同分异构物转化为多种异构体的过程。
烷化是将烯烃和芳烃转化为饱和烃的过程。
6.石油产品的深加工:石油产品通常还需要经过进一步的深加工,以满足不同的市场需求。
例如,汽油可以通过加氢裂化、饱和分离和催化重整等技术生产高辛烷值汽油;柴油可以通过加氢、脱硫和脱氮等技术净化,以满足汽车和工业用途的要求;润滑油可以通过加工和添加剂的改善来提高其润滑性能和抗氧化性能。
石油化工主要加工流程一、原油预处理。
原油刚开采出来的时候,那可真是个“大杂烩”呢。
里面有很多杂质,像水啊,盐啊之类的。
这就像是我们做饭前得把食材洗干净一样,原油也得进行预处理。
要把里面的水和盐给弄出去,不然在后面的加工过程中就会搞出很多麻烦事儿。
比如说会腐蚀设备,就像小虫子慢慢啃食大树一样,时间长了设备可就坏啦。
所以要通过一些方法,像沉降啊,脱水啊,脱盐啊,让原油变得干净一点,这样才能进行下一步的加工呢。
二、常减压蒸馏。
接下来就是常减压蒸馏这个环节啦。
这就像是把原油这个大班级的同学按照身高来排队一样。
原油被送到常减压蒸馏塔里面,根据不同成分的沸点不同,就可以把它们给分开啦。
沸点低的就像那些比较调皮、跑得快的同学,先从塔顶跑出去啦,这些一般是一些轻质的油,像汽油之类的。
而沸点稍微高一点的呢,就像那些稍微稳重一点的同学,在中间的位置被分离出来,可能是煤油之类的。
沸点最高的那些就像比较慢吞吞的大块头同学,留在塔底,可能就是重油啦。
这个过程能得到很多不同的石油产品的“雏形”呢。
三、催化裂化。
然后就是催化裂化啦。
有些石油产品的“雏形”还不够好,就像是一个没有雕琢好的璞玉。
催化裂化就像是一个神奇的魔法,它可以把那些比较重的、分子比较大的成分变成比较轻的、更有用的东西。
就像把一块大石头变成很多小石块一样。
在这个过程中,需要用到催化剂,这个催化剂就像是一个智慧的小助手,在合适的温度和压力下,让那些大分子断裂,重新组合成小分子。
这样就能生产出更多的汽油、柴油这些我们日常生活中非常需要的燃料啦。
四、加氢精制。
再来说说加氢精制吧。
经过前面的加工,有些石油产品里面可能还有一些不太好的东西,比如说硫啊,氮啊这些杂质。
这时候就需要加氢精制这个环节来给它们“美容”啦。
就像我们给脸上有小痘痘的皮肤做护理一样。
通过加氢的反应,把那些硫和氮这些杂质去掉,让石油产品变得更加纯净,质量更好。
这样我们用起来就更加放心啦,而且对环境也比较友好呢,不会排放出太多污染环境的东西。
原油加工的工艺流程及装置英文回答:Crude oil refining is a complex process that involves various steps and equipment to convert crude oil into useful products such as gasoline, diesel, and jet fuel. The process typically includes the following stages: distillation, conversion, treatment, and blending.Distillation is the first step in the refining process, where crude oil is heated in a distillation column. The column consists of several trays or packing materials that help separate the different components of crude oil based on their boiling points. As the temperature increases, the lighter components with lower boiling points, such as gasoline and naphtha, vaporize and rise to the top of the column, while the heavier components, such as diesel and residual fuel oil, remain at the bottom.The next stage is conversion, which involves furtherprocessing of the distillation products to enhance their quality and increase their value. One common conversion process is called cracking, where heavy hydrocarbon molecules are broken down into lighter ones through the application of heat and pressure. This helps produce more gasoline and other high-demand products. Another conversion process is called reforming, which involves rearranging the molecular structure of hydrocarbons to improve their octane rating and make them suitable for gasoline production.After conversion, the refined products undergo treatment to remove impurities and improve their quality. This may include processes such as hydrotreating, where hydrogen is used to remove sulfur and nitrogen compounds, and catalytic reforming, which helps improve the color and stability of the products. Treatment processes areessential to meet the required product specifications and environmental regulations.Once the products have been treated, they are blended to achieve the desired specifications and performance characteristics. Blending involves mixing different refinedproducts in specific proportions to meet the requirements of different end-users. For example, gasoline may be blended with ethanol to increase its octane rating, or diesel may be blended with additives to improve itslubricity and cold flow properties.In addition to the above-mentioned steps, the refining process also includes various supporting units and equipment. These include storage tanks for crude oil and refined products, heat exchangers for transferring heat between different process streams, pumps for moving fluids, and control systems for monitoring and controlling the process parameters.中文回答:原油加工是一个复杂的过程,涉及到多个步骤和设备,将原油转化为汽油、柴油和喷气燃料等有用产品。
2原油加工方案及流程原油加工方案及流程是指石油工业中对原油进行分离、净化和转化的一系列技术和流程。
原油加工是石油工业中最重要的环节之一,通过加工和转化,可以获得各种石油产品,如汽油、柴油、润滑油、石蜡等。
以下是常见的原油加工方案及流程:1.原油提炼:原油提炼是将原油中的不同组分进行分离的过程。
常见的原油提炼方法包括常减压蒸馏、宽馏分蒸馏和催化蒸馏等。
首先,将原油加热至蒸发温度,然后通过不同温度区间进行分馏,得到不同的馏分。
2.催化裂化:催化裂化是一种将较重的原油分子在催化剂的作用下断裂成较轻的分子的过程。
原油进入催化裂化装置后,经过加热和与催化剂接触,长链烃分子会裂解成较短的链烃和芳烃。
这些较轻的烃类可以作为汽油的组分。
3.加氢处理:加氢处理是将原油中含有硫、氮、氧等杂质的化合物通过与氢气反应,将这些杂质转化成相对稳定的化合物。
加氢处理可以达到净化原油的目的,生产出高品质的燃料和原料。
4.脱硫:脱硫是指通过各种物理和化学方法将原油中的硫化物去除的过程。
硫化物是原油中的一种有害杂质,会对环境和设备造成腐蚀和污染。
脱硫可以通过氧化、还原和吸附等方式进行。
5.脱硝和脱氧:脱硝和脱氧是指处理原油中的氮化物和氧化物的过程。
氮化物和氧化物是原油中的其他有害杂质,同样会对环境和设备造成腐蚀和污染。
脱硝和脱氧可以通过吸附和化学反应等方式进行。
6.精制和分馏:精制是指将原油中的不同组分进一步处理和分离的过程。
根据不同的需求,可以进一步提取汽油、柴油、润滑油和石蜡等产品。
分馏是指将原油通过不同温度区间进行分离,得到不同的馏分。
7.附加工艺:附加工艺是指在原油加工过程中对特定的组分或化合物进行处理的过程。
例如,通过聚合裂解可以将一种碳氢原料转化为亚烯烃或芳烃。
通过热裂解可以将石油渣化为可利用的产品。
以上是常见的原油加工方案及流程,不同的工艺和流程可以根据不同的原油成分和产品需求进行选择和调整。
通过合理的原油加工方案和流程,可以最大程度地提高石油利用率,获得高品质的石油产品,并减少对环境的污染。
原油加工的流程原油是一种非常重要的化石能源,在当今世界各国的工业、汽车、航运等方面都有着广泛的应用。
但是原油并非直接用于生产和使用,而是需要经过加工才能得到对各个领域有用的产品。
因此本文将讨论原油加工的流程,包括了炼油的概述、流程、产品及其应用等方面,希望能让读者对原油加工有更深入的了解。
一、炼油概述炼油是指将原油中不同的化合物按照一定的方法进行分离和加工,得到不同的石油产品的过程。
炼油不仅能够提高原油的质量、增加其价值,还可以生成各种需求量大、使用广泛的化工产品。
目前,炼油产业已经成为了世界最重要的产业之一,促进了现代化的工业及催化技术的发展。
二、炼油流程1.预处理:首先对原油进行初步处理,包括改变温度、减少含水量、去除部分杂质等。
其目的是为了给后续的炼油步骤提供更加纯净的原料。
2.分离:将原油中的混合物进行分离,分成多个部分。
这个过程被称为“分馏”,可以通过高温沸腾来实现,因为石油中不同成分的沸点不同。
分馏过程中分离出的物质分为轻油和重油。
其中轻油包括液化气、汽油、煤油等,体积大且有低沸点;而重油包括柴油、航空煤油等,密度大且沸点高。
3.催化裂化:将较重的原油部分进行裂解,断裂其大分子链,由此得到更多的汽油类产品。
催化裂化可以使较重和难以分离的混合物获得较大的变化,同时改善了燃料的有害排放。
4.加氢:将一些碳链较长的分子经过加氢,变成链较短的分子,从而生成更多的液化气、汽油等产品。
加氢还有助于去除原油中的硫化物,因为加氢后生成的反应物本身就是缺乏硫化物的。
5.催化重整:利用高效的催化剂,将主要为柴油的相对较小的发生过氢化反应的分子合成成更淀粉的馏分,即轻质烷基化物和烯烃化合物,最终产出较多的高控制值的汽油。
催化重整后的产物密度和馏分要使汽油较少,通常不超过55美国冰点表°F;这样可以产生高控制值的汽油,有强大的爆发力和较高的动力。
6.精制:精制指的是对炼制的石油产品进行再处理,包括拆卸、去杂质、脱色、提纯等。
简述原油一次加工过程
原油一次加工过程主要包括以下几个步骤:
1. 原油入罐:将原油从采油平台或油田输送到炼油厂,并储存在大型储油罐内;
2. 精炼:将原油通过蒸馏或裂化等工艺分离成不同馏分。
蒸馏是通过在不同温度下将原油分解成不同馏分,裂化是在高温和高压下将较重油转化成较轻的馏分;
3. 加氢:将原油中的硫、氮、氧等杂质通过加氢过程进行去除。
加氢是指在高温和高压下,将氢气与原油进行反应,以去除杂质,并提高产品质量;
4. 处理和脱硫:将原油中的杂质、重金属和硫化物等有害物质通过各种工艺进行除去,并减少硫的含量;
5. 裂化和重整:通过裂化和重整工艺,将较重的馏分转化为较轻的馏分,以提高产品产量和质量;
6. 分离和精制:通过分离工艺将不同成分的馏分进行分离,然后通过精制工艺对各个馏分进行进一步处理和提纯;
7. 产品脱蜡和脱硫:对产品进行脱蜡和脱硫处理,以使其具有更好的流动性和产品质量;
8. 产品储存和出库:将加工好的产品储存在储油罐内,然后根据市场需求进行出库,进行销售或分销。
需要注意的是,原油加工过程可能因炼油厂的设备和工艺不同而有所差异,上述步骤仅为一种简单的示意,并不能覆盖所有的原油加工情况。
原油及燃料油加工流程简介
一、从外面购进的原油或燃料油,经过脱盐脱水处理后,
常压柴油和重
无法进行催化反应)
(1)常压汽油的辛烷值低,在发动机中燃烧性能较差,
燃烧性能好的高标号(97#)汽油。
(2
加氢裂化处理,从而增强柴油的使用性能,可以直接供应市场,便于长期储存和运输。
在催化剂存在的条件下,反应产出催化汽油、催化柴油、液化石油气。
(1
例进行调和,加入甲基叔丁基醚(MTBE)或助辛剂后即可作为90#货93#汽油提供市场。
(2
加氢裂化处理,从而增强柴油的使用性能,可以直接供应市场,便于长期储存和运输。
(3
程生产民用液化气和丙烯气。
民用液化气提供给市场作为家庭用的液化气销售市场。
另外一部分液化气和甲醇进入
MTBE),用
于调和高燃烧性能的汽油。
在催化剂参与下合成聚丙烯粉料,成为重要的化工原材料。
商品汽油按该油在汽缸中燃烧时抗爆震燃烧性能的优劣区分,标记为辛烷值90#、93#、97#或更高。
标号越大,性能越好。
汽油主要用作汽车、摩托车、快艇、直升飞机、农林用飞机的燃料。
商品汽油中添加有添加剂(如抗爆剂、助辛剂)以改善使用和储存性能。
商品柴油按凝固点分级,如10#、0#、-10#、-20#等,表示最低使用温度,选用不同标号的柴油应根据使用时的温度。
柴油广泛用于大型车辆、舰船。
由于高速柴油机(汽车用)比汽油机省油,柴油需求量增长速度大于汽油,一些小型汽车也改用柴油。