网络组网方案图纸
- 格式:docx
- 大小:11.07 KB
- 文档页数:3
精心整理
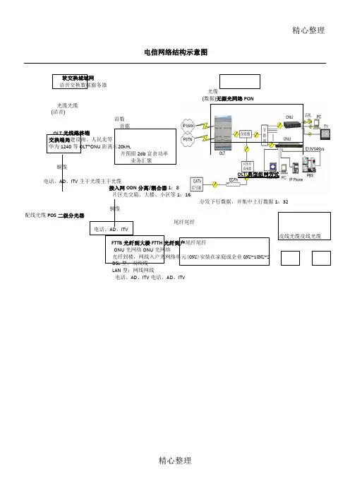
电信网络结构示意图
软交换城域网
语音交换数据服务器
(数据)无源光网络PON
光缆光缆
(语音)
语数
音据
OLT光线路终端
交换端局建设南、人民北等
华为1240等OLT~ONU距离≤20km,
并预留2db富余功率
业务汇聚
铜缆
OLT典型组网方式电话、AD、ITV主干光缆主干光缆
接入网ODN分离/耦合器1:8
片区光交箱、大楼、小区等1:16
分发下行数据,并集中上行数据1:32
铜缆
配线光缆POS二级分光器
尾纤尾纤
电话、AD、ITV
皮线光缆皮线光缆
FTTB光纤到大楼FTTH光纤到户尾纤尾纤
ONU光网络ONU光网络
光纤到楼,网线入户光网络单元(ONU)安装在家庭或企业ONU-1ONU-2
DSL型:双绞线
LAN型:网线网线
电话、AD、ITV电话、AD、ITV
精心整理。
无线网络的六种组网架构,你用过几种?无线网络不论是在家庭中还是在项目中,处处都有应用,无线网络如何组网呢?很多朋友在项目中都有可能有相关的疑问,本期我们来看下关于它的六种组网方式。
组网一:家庭无线网络组网组网图:这是典型家庭无线组网,此网络中做了两次NAT,分别在无线路由器和光猫出口。
无线路由器将有线信号转为无线Wi-Fi信号。
也可将无线路由器设置为中继模式,DHCP在光猫上进行,这样无线路由器只做二层透传,无需NAT。
组网二:Ad-Hoc组网架构组网图:图片用户可在笔记本电脑上(Win7以上系统)创建无线网络,用于其他无线终端连接,实现局域网通信。
组网三:中小型企业无线组网组网图:无线的三大重要组件:无线AP、无线控制器、POE交换机,以前组网方式也是常规中小企业的无线组网方式。
组网四:大规模无线组网架组网图:与第三种组网方式一样,在规模与设备上进行升,在实际项目中在设备的选用上高于第三种。
组网五:WDS无线桥接组网组网图:桥接主要通过无线实现两个网络互联,之前文章有给大家介绍过室外AP,传统室外AP都可以设置为网桥模式。
当然,用室外AO做网桥成本太高。
一般厂商都有专门的网桥设备,用于无线桥接,价格相对更低,且桥接距离更远。
桥接组网分为点对点、点对多点两种,如上面图所示,针对接入点较多的场景,推荐使用点到多点组网,节省AP/网桥数量。
在生产环境中推荐使用2.4GHz频段做为WDS桥接回传,信号衰减小,5GHz 频段实现用户终端接入,降低干扰,以达到最好的覆盖效果。
组网六:MESH组网无线MESH组网(Wireless Mesh Network,WMN)是指利用无线链路将多个AP连接起来,并最终通过一个或两个根节点接入有限网络的一种网状动态自组织自配置的无线网络。
组网架构如图所示:MESH架构组网主要应用于仓储环境或厂房:此类场景面积较大且不方面布线,只能采用MESH架构组网,AP设置为MESH模式,自动协商,进行组网和数据回传,边缘AP接入有线网络即可,减少布线工作,同时具备链路冗余功能。
专用APN传输专线网络组网一、基本网络结构图:说明:1、B01、B02、B03、B04为客户内部网的4个路由器,其中B01一般由西安移动提供,根据客户情况,也可能为自备设备。
其中位于陕西移动的A00设备,为GPRS核心网接入路由器,其端(B02-U)。
以此类推,B02、B03、B04路由器,当收到来自上级路由器D口的数据(来源地址为10.181.182.183,目标地址为10.131.39.215),需要将该数据送到下级路由器的D(下行口),直到送到最后一级路由器B04的D口(10.131.39.122),因B04-D与应用服务器为同一网段,帮数据最终会送到服务器10.131.39.215。
三、关于回程路由:目的:终端数据SIM卡,可以接收到应用服务器的回复数据。
实现办法:需要在B04、B03、B02、B01路由器同时设置,当每个路由器收到下一级路由器D口(下行口)来的数据,来源地址为10.131.39.215,目标地址为10.181.182.183,需要将该数据送到上一级路由器的U口(上行口),以便上一级路由器可以正常转发该数据到上一级路由器,大致顺序为B04—》B03—》B02—》B01—》A00。
因为陕西移动GPRS核心网路由器A00-D端口,收到B01-U端口的数据后,会通过核心网电路,送到终端SIM卡。
四、特别说明:(1)、数据途经的每个路由器,必须设定下行路由数据(SIM卡到应用服务器)及回程路由数据(应用服务器到SIM卡),这样才能保证全程数据的通畅。
(2)、可以通过DOS命令tracert,在应用器上目标地址为数据SIM 卡地址10.181.182.183。
或者通过数据SIM卡,目标地址为10.131.39.215。
这样就能看到全程路由是否正确。
如下图:(3)、终端数据SIM卡必须由移动公司后台开通HLR(交换)设备的专用APN数据,如xa1234.sn。
同时终端数据SIM卡需要通过无线网卡和DTU设备,设置专用APN参数后拨入陕西移动GPRS网络。
网络组网方案图纸
概述
网络组网方案图纸是用来描述一个网络组网方案的文档,它包含了网络拓扑、设备连接、IP地址分配等信息,用于指导网络工程师在实施网络部署时的操作。
本文档将提供一个网络组网方案示例,并详细描述每个部分的内容。
这将有助于读者在了解网络组网方案时有一个全面的了解。
标准网络组网方案图纸示例
以下是一个标准的网络组网方案图纸的示例。
它包含了一个简单的网络拓扑结构,其中包含了多个设备和它们之间的连接。
+--------------------------+
| 光纤交换机 |
+--------------------------+
|
|
+----------------------------------------------+
| | |
+-----+------+ +---------+----------+ +------+------+
| 路由器1 | | 交换机1 | | 交换机2 | +-----+------+ +---------+----------+ +------+------+
| | |
| | |
+-----+------+ +----+---+ +----+---+
| 主机1 | | 主机2 | | 主机3 |
+-----------+ +---------+ +---------+
详细描述
光纤交换机
位于网络拓扑的顶部的是一个光纤交换机。
它扮演着网络的中枢,负责连接其他设备。
光纤交换机主要负责把传入的数据帧发送到目标设备。
路由器
本示例使用了一个路由器,用于连接网络拓扑的不同部分。
路由器负责在不同的网络之间转发数据包,并确保它们能够到达目标设备。
交换机
本示例中有两个交换机,它们负责将数据帧从源设备转发到目标设备。
交换机
有多个端口,可以连接多台设备,以实现设备之间的通信。
交换机还具有学习功能,可以根据MAC地址表将数据帧发送到正确的目标设备。
主机
本示例中有三台主机,它们是网络的最终目标设备。
主机通过交换机连接,可
以通过网络进行通信。
IP地址分配方案
为了使网络中的设备能够互相通信,我们需要为每个设备分配唯一的IP地址。
以下是本示例中的IP地址分配方案:
•光纤交换机:192.168.0.1
•路由器1的接口1:192.168.0.2
•路由器1的接口2:192.168.1.1
•交换机1的接口1:192.168.0.3
•交换机1的接口2:192.168.2.1
•交换机2的接口1:192.168.1.2
•交换机2的接口2:192.168.2.2
•主机1:192.168.0.10
•主机2:192.168.1.10
•主机3:192.168.2.10
请注意,IP地址分配方案将根据网络的规模和需要进行更改。
在实际部署时,
请根据您的需求进行相应的调整。
数据流动方向
本示例中的数据流动方向如下:
•主机1发送的数据将经过交换机1、路由器1和交换机2,最终到达主机3。
•主机2发送的数据将经过交换机2、路由器1和交换机1,最终到达主机3。
通过该示例,您可以了解到数据是如何在网络中流动的,以及各个设备之间的
联系。
总结
这份网络组网方案图纸示例提供了一个标准的网络拓扑结构,在理解网络组网方案时非常有帮助。
它描述了设备之间的连接方式、IP地址分配和数据的流动方向。
请根据实际需求进行相应的调整,并确保网络安全和性能。