水泥生产工艺流程图
- 格式:doc
- 大小:1.02 MB
- 文档页数:32
水泥行业(以矿峰水泥为例)一、生产工艺流程熟料生产工艺流程物料流向:气体流向水泥生产工艺流程图水泥生产过程主要分为三个阶段:生料制备、熟料煅烧和水泥粉磨。
(1) 石灰石预均化及原料输送从矿山开采的石灰石在矿区经破碎后由皮带运输机运进石灰石预均化堆棚,石灰石在圆形带顶的石灰石预均化堆棚中用圆形混匀堆取料机进行石灰石预均化,经预均化后的石灰石由皮带输送到原料调配站的石灰石配料库,石英砂岩由密闭槽车运输进公司的石英砂岩堆棚内,石英砂岩在矩形带顶的石英砂岩预均化堆棚中用混匀堆取料机进行石英砂岩预均化,石英砂岩经皮带输送至原料调配站的石英砂岩配料库,铁矿粉由密闭槽车运输进公司内,用皮带输送至送至原料调配站的铁矿粉配料库,粉煤灰由密闭罐车运输进公司,汽车自备气力卸车系统直接把粉煤灰输送到原料调配站的粉煤灰库储存。
在石灰石预均化、石灰石储存、粉煤灰储存、石英砂岩预均化和石英山岩铁矿粉储存过程均有粉尘产生,用布袋除尘器收集处理。
(2) 原料调配及输送水泥熟料原料调配站设石灰石、石英砂岩、铁矿粉和粉煤灰库各一座,配料仓下分别设有定量给料机,定量给料机按设定的配比将各种物料定量的给出,配合料通过皮带输送机、喂料锁风阀喂入原料磨中,在入原料磨皮带输送机上设有电磁除铁器和金属探测器,以去除原料中可能残存的铁件,确保辊式磨避免受到机械受损,生料质量用萤光分析仪和原料配料自动调节系统来控制。
(3) 原料粉磨及废气处理水泥熟料原料粉磨采用一套辊式磨系统,利用从窑尾预热器排出的高温废气作为原料磨的烘干热源,物料在磨内进行烘干、研磨,从辊式磨落下的块料经提升机入磨继续粉磨,出辊式磨的气体携带合格的生料粉,经旋风分离器分离后收下的生料经空气输送斜槽、斗式提升机送入生料均化库,含尘气体一部分作为循环风返回原料磨磨中,其余的与来自增湿塔的废气混合进入窑尾布袋收尘器,净化后的气体由窑尾排风机排入大气。
在原料磨停止运行时,窑尾高温废气由增湿塔增湿降温后全部直接进入窑尾的布袋除尘器,增湿塔喷水量将自动控制,使废气温度处于布袋除尘器的允许范围内,经布袋除尘器净化后再排入大气中,烟尘的排放浓度≤20mg/Nm3,增湿塔收集下来的窑灰,经输送设备送至入窑喂料系统或生料均化库,再次进入生产系统。
水泥厂主要生产工艺流程水泥生产过程主要分为三个阶段,即生料制备、熟料烧成和水泥粉磨(俗称“两磨一烧”)。
其生产工艺总流程示意见图3—1。
采用五级旋风预热及窑外分解的新型干法水泥的生产工艺流程说明如下:(1)石灰石破碎及储存由自备汽车从矿山运来的石灰石经生产能力为500-600t/h的PCF2022单段锤式破碎机破碎后,进入φ80m 的圆形预均化堆场中均化,圆形预均化堆场储量23100t,储期8。
6d。
(2)粘土、铁粉储存粘土、铁粉分别由汽车运进厂内的堆栅储存,粘土的储量是5600吨储期11。
2d;铁粉的储量是1600吨,储期13。
1d。
储存在堆栅的粘土、铁粉由铲车送入斗式提升机,经斗式提升机分别送入2-φ5×10m的钢板库中储存,储量分别为200吨、250吨.(3)原煤的储存原煤进厂后堆放在一30×160m的堆栅中,储量5000吨,储存期16。
8天.原煤经预破碎后,由皮带机、斗式提升机送到煤粉制备车间的原煤仓。
(4)生料制备出预均化堆场的石灰石经皮带机送入一座φ8×20m配料库,粘土、铁粉通过共用提升机各自进入一座φ5×10m的钢板配料库.出配料库的三种原料经电子皮带秤计量,并由QCS系统进行控制。
配制后的混合的混合料经由皮带输送机送入HRM3400立式磨内,在磨机入口处设有锁风阀。
出磨生料经连续取样器取样,并经多元素分析仪分析,分析结果输入配料计算机与标准值进行比较,计算后发出修改指令,重新调整各物料的喂料量,使配料保持在精度±2%的范围内.含综合水分约3。
5%左右的物料由锁风喂料机喂入磨内,同时从磨机底部抽入热风。
经磨辊碾磨过的物料在风环处被高速气流带起,经分离器分离后,粗物料落回磨内继续被碾压,细粉随气流出磨,经收尘器收下即为成品.从窟尾预热器引来的320℃左右的高温废气,分成二路:一路经多管冷却器、混合室至窑尾袋收尘器;一路进出料磨作为烘干介质,出生料磨的废气由磨房主排风机引入混合室与从高温风机过来的废气混合后进入窑尾收尘器,净化后排入大气。
水泥生产工艺流程图水泥生产工艺流程图水泥是一种用于建筑和工程施工的重要建材,其生产过程涉及多个步骤和工艺。
下面是一个详细的水泥生产工艺流程图:1. 原料处理:水泥的主要原料是石灰石和粘土。
在水泥生产过程中,首先将原料送入锤式破碎机进行粉碎。
之后,使用下料机将粉碎后的原料输送到料仓。
2. 原料预热:通过热风炉将原料进行预热。
热风炉将燃烧的煤粉或燃气产生的高温气体送入旋转窑中,预热原料,使其达到合适的温度。
3. 原料煅烧和烧成:预热后的原料经过进料斗进入旋转窑中。
旋转窑内部有一定角度的倾斜度,使原料随着旋转的窑体向前移动。
在旋转窑中,原料经历煅烧和烧结过程,煅烧产生的气体与燃料进行反应,形成熟料。
4. 熟料冷却:再熟料出窑后,需要进行冷却,以降低其温度。
这一步通常通过尾排风或热量回收装置实现。
冷却后的熟料送入熟料库存。
5. 熟料研磨:将熟料送入水泥磨机进行研磨。
加入适量的石膏(一种矿产质量较稳定的石膏)调节磨机的落料粒度,并控制水泥的凝结时间。
6. 水泥包装:研磨后的水泥被送入水泥仓进行储存,待用之时通过自动包装机进行包装。
水泥通常以袋装和散装两种方式供应。
以上是水泥生产过程的主要步骤和工艺。
需要注意的是,由于每个水泥生产厂家的生产工艺和设备可能有所不同,流程图中的每个步骤也可能有所变化。
此外,水泥生产涉及到许多环境和能耗问题,如碳排放和能耗优化,因此在实际的生产过程中需要做好环境保护和能源消耗的管理和控制。
虽然水泥生产工艺的步骤和工艺可能会有所不同,但基本原理是相似的。
通过合理的原料选择和处理、煅烧和烧结过程的控制,以及研磨和包装等步骤的管理,可以获得高质量的水泥产品,满足建筑和工程施工的需求。
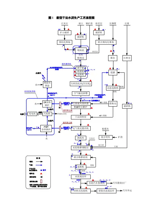
新型干法水泥生产工艺流程图生产工艺流程说明:原料和燃料进厂后,由化验室采样分析检验,同时按质量进行搭配均化,存放于原料预均化堆场。
矿山石灰石经过破碎后,由皮带机送入石灰石预均化堆场中。
砂岩、粘土、铁粉通过粘土破碎机破碎后,经皮带机输送到辅助原料预均化堆场中。
石灰石、矿渣或其他混合材、石膏经过破碎后,由皮带机送入水泥配料站贮库中。
原煤进场后按质量区别堆放到原煤露天堆场中,由化验室采样分析检验,同时按质量进行搭配,通过装卸桥和皮带机从露天堆场输送到原煤预均化堆场中。
再经皮带机输送到煤磨进行粉磨。
磨出的煤粉通过螺旋输送机输送到煤粉仓,再经煤粉称计量输送到窑中和分解炉中煅烧。
化验室根据石灰石、粘土、烟煤或无烟煤、砂岩、铁粉的质量情况,计算工艺配方,通过生料微机配料系统进行生料的配料,由生料磨机进行粉磨。
每小时采样化验一次生料的氧化钙、三氧化二铁和细度的百分含量,及时进行调整,使各项数据符合工艺配方要求。
磨出的生料经过斜槽和斗式提升机提入生料均化库。
生料均化库通过空气搅拌方法进行生料的均化。
均化后的生料,经斗式提升机和斜槽输送到预热器预热,再入窑进行煅烧。
同时中控操作员依据出磨和入窑生料质量情况,及时调整窑上煅烧工况。
烧出的熟料经冷却机送至熟料破碎机进行破碎,由化验室每小时采样一次进行熟料的化学、物理分析。
根据熟料质量情况由拉链机放入熟料库,同时根据生产经营要求及建材市场情况,化验室将熟料、石膏、矿渣或其他混合材通过熟料微机配料系统进行水泥配比,由水泥磨机分别进行42.5#、52.5#普通硅酸盐水泥和32.5#复合硅酸盐水泥的粉磨,每小时采样一次进行分析检验。
磨出的水泥经斜槽和斗式提升机分别提入14个水泥库中进行储存。
化验室依据出磨水泥质量情况,通过多库搭配和机械倒库方法进行水泥的均化。
均化后的水泥经过散装机散装出厂或由微机控制包装机进行水泥的包装,包装出来的袋装水泥存放于成品仓库,再经化验采样检验合格后签发水泥出厂通知单。
图1 新型干法水泥生产工艺流程图石灰石矿山破碎预均化堆场粘土破碎机铜矿渣砂页岩破碎机联合预均化堆场无烟煤石膏石膏仓砂页岩煤仓原料配料站辊式磨系统烘干机粉磨机选粉机生料均化库(空压机)空气输送斜槽五级旋风预热器TSD 型分解炉干法回转窑充气梁式篦冷机熟料库联合粉磨系统选粉机水泥成品库回转式包装机袋装水泥成品库水泥汽车散装机汽车散装出厂粗粉细粉增湿塔降温SP 余热锅炉余气(热源)窑尾废气(340℃)动能汽车外运煤磨煤粉仓60%煤粉40%煤粉动态选粉机粗粉破碎机石灰石石膏生料喂料口喂料机水泥粉磨调配站细粉SP 余热锅炉旋风除尘器余热锅炉余气(235℃)水汽轮机水蒸汽窑头废气(360℃)AQC 余热锅炉旋风除尘器水蒸汽水水水蒸汽发电机电能冷凝水回用窑头废气(120℃)余热发电系统SP 余热锅炉余气(热源)混合材库粉煤灰矿渣混合材12345678910、11、1213141615171819202122、23242526272829、3037、38、3931、32、3334、35、363640、41、42、4346、4744、45图例物流:气流:产尘点及除尘器编号:噪声点:数字固体废物:旋风除尘器:说明:设有除尘器的位置均产生固废,图中标注省略。
过程工业装备成套技术的工程应用实例——水泥生产工艺流程1、破碎及预均化(1)破碎水泥生产过程中,大部分原料要进行破碎,如石灰石、黏土、铁矿石及煤等。
石灰石是生产水泥用量最大的原料,开采后的粒度较大,硬度较高,因此石灰石的破碎在水泥机械的物料破碎中占有比较重要的地位。
(2)原料预均化预均化技术就是在原料的存、取过程中,运用科学的堆取料技术,实现原料的初步均化,使原料堆场同时具备贮存与均化的功能。
2、生料制备水泥生产过程中,每生产1吨硅酸盐水泥设备至少要粉磨3吨物料(包括各种原料、燃料、熟料、混合料、石膏),据统计,干法水泥生产线粉磨作业需要消耗的动力约占全厂动力的60%以上,其中生料粉磨占30%以上,煤磨占约3%,水泥粉磨约占40%。
因此,合理选择粉磨设备和工艺流程,优化工艺参数,正确操作,控制作业制度,对保证产品质量、降低能耗具有重大意义。
3、生料均化新型干法水泥生产过程中,稳定入窖生料成分是稳定熟料烧成热工制度的前提,生料均化系统起着稳定入窖生料成分的最后一道把关作用。
4、预热分解水泥机械把生料的预热和部分分解由预热器来完成,代替回转窑部分功能,达到缩短回窑长度,同时使窑内以堆积状态进行气料换热过程,移到预热器内在悬浮状态下进行,使生料能够同窑内排出的炽热气体充分混合,增大了气料接触面积,传热速度快,热交换效率高,达到提高窑系统生产效率、降低熟料烧成热耗的目的。
(1)物料分散换热80%在入口管道内进行的。
喂入预热器管道中的生料,在与高速上升气流的冲击下,物料折转向上随气流运动,同时被分散。
(2)气固分离当气流携带料粉进入旋风筒后,被迫在旋风筒筒体与内筒(排气管)之间的环状空间内做旋转流动,并且一边旋转一边向下运动,由筒体到锥体,一直可以延伸到锥体的端部,然后转而向上旋转上升,由排气管排出。
(3)预分解预分解技术的出现是水泥设备煅烧工艺的一次技术飞跃。
它是在预热器和回转窑之间增设分解炉和利用窑尾上升烟道,设燃料喷入装置,使燃料燃烧的放热过程与生料的碳酸盐分解的吸热过程,在分解炉内以悬浮态或流化态下迅速进行,使入窑生料的分解率提高到90%以上。
下载可编辑复制一、水泥生产原燃料及配料生产硅酸盐水泥的主要原料为石灰原料和粘土质原料,有时还要根据燃料品质和水泥品种,掺加校正原料以补充某些成分的不足,还可以利用工业废渣作为水泥的原料或混合材料进行生产。
1、石灰石原料石灰质原料是指以碳酸钙为主要成分的石灰石、泥灰岩、白垩和贝壳等。
石灰石是水泥生产的主要原料,每生产一吨熟料大约需要1.3吨石灰石,生料中80%以上是石灰石。
2、黏土质原料黏土质原料主要提供水泥熟料中的、、及少量的。
天然黏土质原料有黄土、黏土、页岩、粉砂岩及河泥等。
其中黄土和黏土用得最多。
此外,还有粉煤灰、煤矸石等工业废渣。
黏土质为细分散的沉积岩,由不同矿物组成,如高岭土、蒙脱石、水云母及其它水化铝硅酸盐。
3、校正原料当石灰质原料和黏土质原料配合所得生料成分不能满足配料方案要求时(有的含量不足,有的和含量不足)必须根据所缺少的组分,掺加相应的校正原料(1)硅质校正原料含80%以上(2)铝质校正原料含30%以上(3)铁质校正原料含50%以上下载可编辑复制二、硅酸盐水泥熟料的矿物组成硅酸盐水泥熟料的矿物主要由硅酸三钙()、硅酸二钙()、铝酸三钙()和铁铝酸四钙()组成。
三、工艺流程1、破碎及预均化(1)破碎水泥生产过程中,大部分原料要进行破碎,如石灰石、黏土、铁矿石及煤等。
石灰石是生产水泥用量最大的原料,开采后的粒度较大,硬度较高,因此石灰石是生产水泥用量最大的原料,开采后的粒度较大,硬度较高,因此石灰石的破碎在水泥厂的物料破碎中占有比较重要的地位。
破碎过程要比粉磨过程经济而方便,合理选用破碎设备和和粉磨设备非常重要。
在物料进入粉磨设备之前,尽可能将大块物料破碎至细小、均匀的粒度,以减轻粉磨设备的负荷,提高黂机的产量。
物料破碎后,可减少在运输和贮存过程中不同粒度物料的分离现象,有得于制得成分均匀的生料,提高配料的准确性。
(2)原料预均化预均化技术就是在原料的存、取过程中,运用科学的堆取料技术,实现原料的初步均化,使原料堆场同时具备贮存与均化的功能。
水泥厂生产工艺流程图
水泥厂生产工艺流程图主要包括原材料准备、烧制过程、磨矿过程和包装运输过程,以下是对这些工艺的详细介绍:
首先是原材料准备。
水泥生产的原材料主要包括石灰石、粘土和铁矿石。
这些原材料首先经过采矿和破碎,然后通过运输设备将其输送到预混料堆场。
在预混料堆场,原材料按照一定的比例进行配料,然后通过输送带进入磨机。
接下来是烧制过程。
在磨机中,原材料经过研磨和混合后成为粉状物料,这些物料被称为生料。
生料在高温下进入旋转窑中进行烧制。
旋转窑是一种特殊的设备,可以使生料在内部进行流动燃烧。
在旋转窑中,生料经过不断的升温、分解和反应,最终烧成熟料。
熟料由旋转窑底部排出,并通过冷却器进行冷却。
然后是磨矿过程。
熟料进入水泥磨矿系统进行细磨。
首先,熟料经过破碎设备进行初磨,然后进入水泥磨机进行进一步的细磨。
水泥磨机是一种粉磨设备,可以将熟料磨成细度适中的水泥粉末。
磨矿过程中可以添加适量的矿物掺合料,如石膏、矿渣等,以调节水泥的性能。
磨好的水泥粉末通过空气输送系统进入水泥储存仓,等待包装。
最后是包装运输过程。
水泥厂对水泥进行包装,一般采用纸袋或水泥罐进行包装封装。
包装完成后,水泥袋经过称重、堆垛等工序,最终通过货车或火车运输到目的地。
在运输过程中,水泥要防止潮湿和堆压,以保证质量。
总结起来,水泥厂生产工艺流程图可以简单描述为:原材料准备→烧制过程→磨矿过程→包装运输过程。
这个过程涉及到多个设备和步骤的协同配合,以确保水泥的质量和资源的高效利用。
水泥厂工艺流程图点击:4552水泥厂工艺流程图一、水泥生产原燃料及配料生产硅酸盐水泥的主要原料为石灰原料和粘土质原料,有时还要根据燃料品质和水泥品种,掺加校正原料以补充某些成分的不足,还可以利用工业废渣作为水泥的原料或混合材料进行生产。
1、石灰石原料石灰质原料是指以碳酸钙为主要成分的石灰石、泥灰岩、白垩和贝壳等。
石灰石是水泥生产的主要原料,每生产一吨熟料大约需要1.3吨石灰石,生料中80%以上是石灰石。
2、黏土质原料黏土质原料主要提供水泥熟料中的、、及少量的。
天然黏土质原料有黄土、黏土、页岩、粉砂岩及河泥等。
其中黄土和黏土用得最多。
此外,还有粉煤灰、煤矸石等工业废渣。
黏土质为细分散的沉积岩,由不同矿物组成,如高岭土、蒙脱石、水云母及其它水化铝硅酸盐。
3、校正原料当石灰质原料和黏土质原料配合所得生料成分不能满足配料方案要求时(有的含量不足,有的和含量不足)必须根据所缺少的组分,掺加相应的校正原料(1)硅质校正原料含80%以上(2)铝质校正原料含30%以上(3)铁质校正原料含50%以上二、硅酸盐水泥熟料的矿物组成硅酸盐水泥熟料的矿物主要由硅酸三钙()、硅酸二钙()、铝酸三钙()和铁铝酸四钙()组成。
三、工艺流程1、破碎及预均化(1)破碎水泥生产过程中,大部分原料要进行破碎,如石灰石、黏土、铁矿石及煤等。
石灰石是生产水泥用量最大的原料,开采后的粒度较大,硬度较高,因此石灰石是生产水泥用量最大的原料,开采后的粒度较大,硬度较高,因此石灰石的破碎在水泥厂的物料破碎中占有比较重要的地位。
破碎过程要比粉磨过程经济而方便,合理选用破碎设备和和粉磨设备非常重要。
在物料进入粉磨设备之前,尽可能将大块物料破碎至细小、均匀的粒度,以减轻粉磨设备的负荷,提高黂机的产量。
物料破碎后,可减少在运输和贮存过程中不同粒度物料的分离现象,有得于制得成分均匀的生料,提高配料的准确性。
(2)原料预均化预均化技术就是在原料的存、取过程中,运用科学的堆取料技术,实现原料的初步均化,使原料堆场同时具备贮存与均化的功能。
水泥厂生产流程及设备原理简介1、水泥厂生产流程水泥生产工艺水泥的生产工艺简单讲便是两磨一烧,即原料要经过采掘、破碎、磨细和混匀制成生料,生料经1450℃的高温烧成熟料,熟料再经破碎,与石膏或其他混合材一起磨细成为水泥。
由于生料制备有干湿之别,所以将生产方法分为湿法、半干法或半湿法、干法3种。
全场平面布置图水泥厂的工艺流程简图图立磨原理图图图全厂主机设备与存储设备表全厂主机设备与存储设备列表生料磨、回转窑、水泥磨、煤磨、冷却机、储存设备(堆料场,配料站,均化库,熟料库,水泥库)(2)板式喂料机(3)MLS3626立式辊磨机(4)LS型螺旋输送机(5)链斗输送机(6)O-Sepa选粉机(7)罗茨鼓风机(8)水泥窑尾引风机(9)调速型液力偶合器(10)陕西压强设备厂调速机(11)离心通风机2、生料制备矿山开采的工艺流程矿山开采的工艺流程:采矿工作面的整平→布置爆孔→钻孔→装药爆破→集矿→装车原料的破碎,预均化和生料粉磨从矿山开采的矿石用卡车运到水泥厂,由板式喂料机送入单段锤式破碎机,再用皮带送到预均化堆场,采用横堆竖取的方式取料,料经皮带送到石灰石仓.再加上从铁粉仓和粘土仓及粉煤灰仓经电子皮带称定量取料混合后送入生料磨(立磨).经立磨粉磨后粗细料被选粉机分离,粗料返回立磨继续粉磨,细料送入两个锥型仓暂时储存.生料储存,均化和输送由立磨出来的细粉经气力输送管道和皮带提升机送到均化库顶部,经四嘴下料机进入均化库.均化库既有均化的作用也有储存生料的作用.水泥厂生料工段工艺流程图石灰石→板式喂料机→单段锤式破碎机→皮带→堆料机→取料机→皮带→配料站→立磨→o-sepa选粉机→气力输送管道和皮带提升机→生料均化库生料工段主要设备,设备工作原理(1) 板式喂料机板式喂料机能承受较大的料压和冲击,适应大块矿石的喂料,该机给料均衡运转可靠,但设备较重,价格高.板式喂料机分轻型,中型和重型三种.立窑水泥厂石灰石破碎的喂料机一般选用中型的占多.(2)反击锤式破碎机工作原理:物料进入锤破中受到高速回转的锤头冲击而被破碎,物料从锤头处获得动能以高速冲向打击板而被第二次破碎,粒径合格的物料通过蓖条排出,较大粒径在蓖条上再经锤头附加冲击,研磨而被破碎,直至合格后通过蓖条排出.(3) 袋收尘——脉冲袋收尘器是一种新型高效袋式收沉器,利用脉冲阀使压缩空气定时地对滤袋进行喷吹清灰,滤袋寿命长,收尘效率高.工作原理:含尘气体由进风口进入箱体,气体由滤袋外进入滤袋内,经文氏管进入上箱体,从出风口排出,粉尘能截留在滤袋外表面.为了保持收尘器的阻力在一定的范围内(一般为1176~1470Pa)必须定期清灰.清灰时由脉冲控制仪按程序开启控制阀使气沧内的压缩空气由喷嘴管的孔眼高速喷出,每个孔眼对准一个滤袋中心,通过文氏管的诱导在高速气体周围引入相当于喷嘴空气5—7倍的二次空气冲进滤袋,使滤袋急剧膨胀,引起冲击震动.同时产生由袋内向袋外的逆向气流,是黏附在滤袋外表面的积灰被吹落.此时滤布空隙中的粉尘也被吹落,吹扫下来的积灰落入灰斗经排灰系统排出.(4)堆料机和取料机堆料机是:车式悬臂胶带堆料机.(一侧两轨)取料机是:桥式刮板取料机.(两侧两轨)(5)立磨工作原理:物料由三道锁风阀门下料溜子进入磨内,堆积在磨盘中间.由于磨盘的旋转带动磨辊转动物料受离心力的作用想磨盘边缘移动,并被齿入磨辊底部而粉磨.磨辊有液力系统增压以满足粉末需要.磨盘的转速比较高,比相同直径的球蘑机要快大约80%.物料不仅在辊下被压碎,而且被推向外缘,越过挡料圈落入风环,被高速气流入分离器,在回转风叶的作用下进行分选,粗粉重新返回磨盘再粉磨.合格的成品随气流带出机外被收集作为产品,由于风环外气流速度很高因此转热速率很快,小颗粒瞬时得到干燥,大颗粒表面被烘干,再折回重新粉碎过程中得到进一步干燥.(6)O~SEPA选粉机工作原理:待选物料由上部的两个喂料管喂入选粉机,通过撒料盘缓冲板充分分散,落如选粉区,选粉气流大部分来自磨机,通过切向一次风进口.来自收尘设备的收尘风通过二次风进口进入,经导向叶片水平进入选粉区.在选粉机内由垂直叶片和水平叶片组成笼式转子,回转时使内外压差在整个高度内上下保持一定,从而使气流稳定均匀,为精确选粉创造了条件,物料自上而下为每个颗粒提供了多次重复分选的机会,而且每次分选都在精确的离心力和水平风力的平衡条件下进行.细粉从外向内克服了边壁效应的不利影响.(7)电收尘工作原理:电收尘利用高压静电场的作用,使通过的含尘气体中的尘粒荷电,在电场的作用下,使尘粒沉积于电极上,将尘粒从气体中分离出来.电收尘器具有运行可靠,维护简单,电耗低,除尘效率高等优点,在合适条件下使用,其除尘效率可达99%以上. (8)均化库工作原理:该库直径较大,生料先送至顶生料分配器,再经放射状布置的空气输送斜槽入库,库顶还设有收尘器,仓满指示器等装置,在大库的下部中心建有一圈锥型混合室,当轮流向大库的环型库底冲气时生料呈流态化并经混合室周围的8—12个进料孔流入混合库中,同时大库内的生料呈旋涡状踏落,在生料下移的过程中产生重力混合,进入混合库的生料则按扁型四分区进行激烈的空气搅拌,即进行气力均化.混合室的另一作用是靠室内所存一定数量成分均匀的生料起缓冲作用,使进入混合室时略有成分波动的生料缩小其波动.(9)气力输送斜槽以高压离心通风机为动力源,使密闭输送斜槽中的粉状物料保持流态化向斜槽的一端缓慢流动,这种斜槽的主体部分无主动部件,结构简单,输送能力大,易改变输送方向.3、熟料的煅烧生料的预热和预分解系统物料从预热器的顶端加入,从一级旋风筒依次向下再经过分解炉最后入回转窑;从窑头来的高温气体先入分解炉,然后依次向上最后进入增湿塔,一句话概括就是料往下走,气往上流.预分解系统不但合理利用了来自于窑头的废气,节约了能源,而且使物料预先进行了预热和分解,从而为物料的煅烧提供了前提,提高了熟料的质量和生产效率.生料的预热和预分解系统预热与分解系统为五级旋风预热器和分解炉,从窑头来的三次风入分解炉,分解炉上有两个喷煤管来完成煤粉的供给.煅烧设备在预分解窑系统中,回转窑具有燃烧燃料功能,热交换功能,化学反应功能,物料输送功能,降解利用废气物五大功能.回转窑中分为干燥带,预热带,分解带,固相反应带,烧成带和冷却带,在尧柏水泥厂主要是采用ф×60m的回转窑,其放置的倾斜度为4%,传动装置采用的是直流电机单传动,窑体转速为~min.在回转窑的斜度和转速不变的情况下,物料在窑内各带的化学变化和物理状态不同,使得物料以不同的速度通过窑的各带.在烧成带硅酸二钙吸收氧化钙形成硅酸三钙微吸热,只是在熟料形成过程中生成液相时需极少量的熔融净热,在分解窑内,碳酸钙分解需要吸收大量的热量.熟料冷却水泥熟料出窑温度大约为1100~1300摄氏度,充分回收熟料带走的热量以预热二次要气,对提高燃烧速度和燃料温度以及窑和冷却机的热效率,都有主要意义,冷却熟料对于改善熟料的质量和易磨性有良好的效果,冷却良好的熟料可保证设备的安全运转.熟料冷却主要有三种类型:一是:筒式(包括单筒和多筒);二是:篦式(包括震动,回转推动篦式);三是:其他形式(包括立式及"g"式)烧成工段主要设备及其工作原理回转窑(旋窑)的工作原理水泥烧成设备有竖窑、湿法回转窑(旋窑)、普通中空干法窑、立波尔窑、预热机窑(SP)以及目前普遍使用的新型干法回转窑(旋窑)。
水泥生产工艺流程图案场各岗位服务流程销售大厅服务岗:1、销售大厅服务岗岗位职责:1)为来访客户提供全程的休息区域及饮品;2)保持销售区域台面整洁;3)及时补足销售大厅物资,如糖果或杂志等;4)收集客户意见、建议及现场问题点;2、销售大厅服务岗工作及服务流程阶段工作及服务流程班前阶段1)自检仪容仪表以饱满的精神面貌进入工作区域2)检查使用工具及销售大厅物资情况,异常情况及时登记并报告上级。
班中工作程序服务流程行为规范迎接指引递阅资料上饮品(糕点)添加茶水工作要求1)眼神关注客人,当客人距3米距离时,应主动跨出自己的位置迎宾,然后侯客迎询问客户送客户注意事项15度鞠躬微笑问候:“您好!欢迎光临!”2)在客人前方1-2米距离领位,指引请客人向休息区,在客人入座后问客人对座位是否满意:“您好!请问坐这儿可以吗?”得到同意后为客人拉椅入座“好的,请入座!”3)若客人无置业顾问陪同,可询问:请问您有专属的置业顾问吗?,为客人取阅项目资料,并礼貌的告知请客人稍等,置业顾问会很快过来介绍,同时请置业顾问关注该客人;4)问候的起始语应为“先生-小姐-女士早上好,这里是XX销售中心,这边请”5)问候时间段为8:30-11:30 早上好11:30-14:30 中午好 14:30-18:00下午好6)关注客人物品,如物品较多,则主动询问是否需要帮助(如拾到物品须两名人员在场方能打开,提示客人注意贵重物品);7)在满座位的情况下,须先向客人致歉,在请其到沙盘区进行观摩稍作等待;阶段工作及服务流程班中工作程序工作要求注意事项饮料(糕点服务)1)在所有饮料(糕点)服务中必须使用托盘;2)所有饮料服务均已“对不起,打扰一下,请问您需要什么饮品”为起始;3)服务方向:从客人的右面服务;4)当客人的饮料杯中只剩三分之一时,必须询问客人是否需要再添一杯,在二次服务中特别注意瓶口绝对不可以与客人使用的杯子接触;5)在客人再次需要饮料时必须更换杯子;下班程序1)检查使用的工具及销售案场物资情况,异常情况及时记录并报告上级领导;2)填写物资领用申请表并整理客户意见;3)参加班后总结会;4)积极配合销售人员的接待工作,如果下班时间已经到,必须待客人离开后下班;1.3.3.3吧台服务岗1.3.3.3.1吧台服务岗岗位职责1)为来访的客人提供全程的休息及饮品服务;2)保持吧台区域的整洁;3)饮品使用的器皿必须消毒;4)及时补充吧台物资;5)收集客户意见、建议及问题点;1.3.3.3.2吧台服务岗工作及流程阶段工作及服务流程班前阶段1)自检仪容仪表以饱满的精神面貌进入工作区域2)检查使用工具及销售大厅物资情况,异常情况及时登记并报告上级。
班中工作程序服务流程行为规范问询需求按需求提供饮品客户离开后清理桌面阶段工作及服务流程服务准迎客:保得知需客户班中工作程序工作要求注意事项1)在饮品制作完毕后,如果有其他客户仍在等到则又销售大厅服务岗呈送;2)所有承装饮品的器皿必须干净整洁;下班程序5)检查使用的工具及销售案场物资情况,异常情况及时记录并报告上级领导;6)填写物资领用申请表并整理客户意见;7)参加班后总结会;8)积极配合销售人员的接待工作,如果下班时间已经到,必须待客人离开后下班;1.3.4展示区服务岗岗位职责1.3.4.1车场服务岗1.3.4.1.1车场服务岗岗位职责1)维护停车区的正常停车秩序;2)引导客户车辆停放,同时车辆停放有序;3)当车辆挺稳时,上前开车门并问好;同时提醒客户锁好车门;4)视情况主动为客户提供服务;5)待车辆停放完好后,仔细检查车身情况请客户签字确认;1.3.4.1.2阶段工作及服务流程班前阶段1)自检仪容仪表2)检查周边及案场区设备、消防器材是否良好,如出现异常现象立即报告或报修3)检查停车场车位是否充足,如有异常及时上报上级领导班中工作程序服务流程行为规范1.敬礼2.指引停车3.迎客问好4.目送阶段工作及服务流程班中工作程序工作要求注意事项1)岗位应表现良好的职业形象时刻注意自身的表现,用BI规范严格要求自己2)安全员向客户敬礼,开车门,检查车辆情况并登记,用对讲系统告知销售大厅迎宾,待客人准备离开目送客人离开;迎送引导敬为问指引销售检查车为引敬下班程序1)检查使用的工具情况,异常情况及时记录并报告上级领导;2)参加班后总结会;3)统计访客量;4)积极配合销售人员的接待工作,如果下班时间已经到,必须待客人离开后下班;1.3.4.2展示区礼宾岗1.3.4.2.1展示区礼宾岗岗位职责1)对过往的客户行标准的军礼,目视;2)与下一交接岗保持信息联系,及时将信息告知下一岗位,让其做好接待工作;3)热情礼貌的回答客户的提问,并做正确的指引;4)注视岗位周边情况,发现异常及时上报上级领导;1.3.4.2.2展示区礼宾岗工作及服务流程阶段工作及服务流程班前阶段1)自检仪容仪表2)检查周边及案场区设备、消防器材是否良好,如出现异常现象立即报告或报修班中工作程序服务流程敬礼问指引样板敬礼目送行为规范1.迎接客户2.指引客户3.为客户提供帮助4.目送客户工作要求注意事项1)礼宾岗必须掌握样板房户型、面积、朝向、在售金额、物业服务管理费用等客户比较关注的话题;2)礼宾岗上班后必须检查样板房的整体情况,如果发现问题必须及时上报并协助销售进行处理;3)视线范围内见有客户参观时,远处目视,待客户行进1.5米的距离时,敬军礼并主动向客户微笑问好,“欢迎您来参观样板房,这边请,手势指引样板房方向”;阶段工作及服务流程班中工作程序工作要求注意事项4)参观期间,礼宾岗需注意背包或穿大衣等可以重点人员进行关注,避免样板房的物品丢失,当巡检时发现有物品丢失及时上报上级领导,对参观的可疑人员进行询问,根据销售部的意见决定是否报警;5)样板房开放时间,在未经销售、项目部允许而进行拍照、摄像等行为劝阻,禁止任何人员挪动展示物品;6)样板房开放时礼宾岗要关注老人、小孩、孕妇及行动不便的人群,对在参观过程中出现的意外及物品损坏必须及时上报上级领导,根据销售部的意见进行处理并做好登记;7)样板房开放期间礼宾岗要礼貌准确的回答客户的问题,对不能回答的问题需引导给销售人员由其进行解答,严禁用含糊不清或拒绝来回答;8)留意客户是否离开样板房,通知电瓶车司机来接客户;9)当客户参观完毕离开样板房,待客户1.5米距离时微笑敬礼目送客户,手势指向出门的方向,若电瓶车未到,向客户致歉并说明电瓶车马上就到;10)每天下班要对样板房物品进行检查并做好登记,如出现丢失或损坏须向上级领导呈报,根据销售部意见进行处理并做好记录;11)礼宾岗下班后要关闭样板房的水源、电源及监控系统并与晚班人员做好交接;12)对于特殊天气,样板房礼宾岗要检查周边环境,以防不则;下班程序1)检查使用的工具情况,异常情况及时记录并报告上级领导;2)参加班后总结会;3)统计访客量;4)积极配合销售人员的接待工作,如果下班时间已经到,必须待客人离开后下班;1.3.4.3电瓶车服务岗1.3.4.3.1电瓶车服务岗岗位职责1)严格按照规定的路线及线路行驶,将客人送到指定地点;2)正确执行驾驶操作流程,确保车行安全;3)了解开发建设项目的基本情况并使用统一说辞,在允许的情况下礼貌回答客户问题;4)车辆停放时及时对车辆进行清洁,确保车辆干净;5)负责车辆的检查;6)对车辆实施责任化管理,未经允许任何人不得驾驶;7)不允许非客户人员乘坐电瓶车;8)做好电瓶车的交接工作1.3.4.3.2电瓶车服务岗工作及服务流程阶段工作及服务流程班前阶段1)自检仪容仪表2)检查电瓶车运行状态,如发现问题立即上报上级领导进行维修并做好记录班中工作程序服务流程行为规范1)迎接客户上车2)转弯、减速、避让提示客户3)下车提示客户小心工作要求注意事项1)电瓶车驾驶员载客至样板房过程中禁止鸣笛、超速、遇车避让;2)客户上车时应主动问好,欢迎您来到XX项目,车辆行驶时应提示客户坐稳扶好,到达目的地时,驾驶员提示客户样板房已经到达请小心下车,客户离开电瓶车时应说:欢迎下次乘坐,谢谢再见,问指引车辆起车辆行驶下请慢走;3)带客户下车时应检查车上是否有遗留物品,并提示客户随身带好物品;4)电瓶车必须严格按照规定路线行驶;5)做好行车记录;下班程序1)待客户全部离开后将电瓶车开至指定位置,并将车辆进行清洁及充电;2)整理客户意见,参加班后会;3)积极配合销售人员的接待工作,如果下班时间已经到,必须待客人离开后下班;1.3.5样板房服务岗1.3.5.1样板房讲解岗岗位标准1.3.5.1.1样板房讲解岗岗位职责1)负责来访样板房客户的全程接待与讲解;2)协助、配合置业顾问介绍;3)客户离开后,样板房零星保洁的处理;4)收集客户意见、建议及现场问题点的填写(样板房日常庶务)反馈单,下班后递交案场负责人;1.3.5.1.2样板房讲解刚工作及服务流程阶段工作及服务流程班前阶1)自检仪容仪表,以饱满的工作状态进入工段作;2)检查样板房设备设施运行情况,如有异常及时上报并做好登记;3)检查样板房保洁情况及空调开启情况;设备设施班中工作程序服务流程行为规范1)站立微笑自然2)递送鞋套3)热情大方、细致讲解4)温馨道别保持整洁工作要求注意事项1)每日对接样板房设备清单,检查空调开启及保洁状态;2)站在样板房或电梯口,笑意盈盈接待客户;3)顾客出现时,身体成30度角鞠躬“欢迎光顾XX样板房”4)引领入座并双手递上鞋套,双手递上时不宜过高,与客人坐下时的膝盖同高;5)与客户交谈时声音要足,吐字清晰避迎客,引导客协助置向客户免重复;6)专注你接待的客户,勿去应其他客户,以示尊重,对其他客户微笑点头以示回应;7)若无销售人员带领的客户,要主动介绍房子的户型及基本信息,谈到房子的价位时请客户直接与销售人员联系不要直接做回答;8)参加样板房时,未经销售或其他人员允许谢绝拍照及录像,谢绝动用样板房物品及附属设施,对客遗失物品做好登记并上报上级领导;9)时刻注意进入样板房的客户群体,特别是小孩,要处处表达殷勤的关心,以示待客之道;10)时刻留意客户的谈话,记下客户对样板房的关注点和相关信息;11)送别,引领客户入座示意脱下鞋套双手承接,客户起身离去时,鞠躬说感谢您参观样板房,并目送客户离开;下班程序1)检查样板房设备设施是否处于良好的运营状态,如出现异常及时维修;2)需对接样板房物品清单;3)整理客户意见,参加班后会;4)积极配合销售人员的接待工作,如果下班时间已经到,必须待客人离开后下班;1.3.5.2样板房服务岗岗位标准(参见销售大厅服务岗岗位标准)1.3.6案场服务岗管理要求培训及例会岗前培训BI规范及楼盘基本情况在岗培训每月至少一次1)公司企业文化2)客户服务技巧3)客户心理培训4)突发事件处理5)营销知识培训6)职业安全7)7S现场管理例会日会:每日参加案场管理岗组织的总结会并及时接收案场信息周会:每周参加管理岗组织的服务类业务点评会客户信息收集反馈每日汇总客户信息反馈到案场管理岗样板房客户车场岗客户监督考核1)考核频次:至少每月一次;2)考核人:案场管理岗;3)每月汇总客户信息反馈表,依据上级检查及客户满意度调查情况进行绩效加减;4)由案场负责人直接考核;5)连续两个月考核不合格者直接辞退1.4案场基础作业岗1.4.1案场基础作业岗任职资格岗位类型岗位名称任职资格基础作业岗安全岗基本要求:1)男性:身高1.80米以上;2)年龄:(18-30)岁;3)普通话标准;4)学历:高中以上;技能要求:1)熟悉项目的基本情况2)具备过硬的军事素质素质要求:1)性格:开朗、主动服务意识强有亲和力;2)从业经历:具有同岗位经验半年以上案场保洁岗及绿化养护岗基本要求:1)男女不限;2)年龄30岁以下3)学历:初中以上技能要求“案场保洁岗:熟知药剂使用及工具使用案场绿化养护岗:熟知树木习性及绿化养护知识素质要求:具有亲和力,对保洁及绿化工作有认同感案场技术保障岗基本要求:男性五官端正学历:中专(机电一体化)技能要求:1)具有水或电及空调证书;2)熟悉各岗位操作工具的使用;3)同岗工作一年以上素质要求:踏实肯干,具有亲和力及主动服务意识1.4.2案场基础作业岗通用行为规范通用规范 参照标准君正物业员工BI 规范手册1.4.3安全岗岗位标准1.4.3.1安全岗岗位职责1)负责销售案场管理服务区域的安全巡视工作,维持正常秩序;2)监督工作区域内各岗位工作状态及现场情况及时反馈信息;3)发现和制止各种违规和违章行为,对可疑人员要礼貌的盘问和跟踪察看;4)谢绝和制止未经许可的各类拍照、摆放广告行为;1.4.3.2安全岗作业要求1)按照巡视路线巡视签到检查重点部位;2)遇见客户要站立、微笑、敬礼,礼貌的回答客户的提问并正确引导;3)人过地净,协助案场保洁人员做好案场的环境维护;4)在每一巡视期内检查设备设施运行状态并做好记录;5)协助做好参观人员的车辆引导、指引和执勤工作;6)积极协助其他岗位工作,依据指令进行协助;1.4.4保洁岗岗位标准1.4.4.1保洁岗岗位职责1)负责案场办公区域、样板房及饰品的清洁工作;2)负责案场外围的清洁工作;3)负责案场垃圾的处理;4)对案场杂志等资料及时归位;1.4.4.2保洁岗作业要求1)每天提前半小时上岗,对案场玻璃、地面等进行全方位清洁;2)卫生间每十分钟进行一次巡视性清洁;3)阴雨天提前关闭门窗;4)掌握清洁器具的使用;5)熟知清洁药剂的配比及使用;1.4.5绿化岗岗位标准1.4.5.1绿化岗岗位职责1)负责管理区域内一切绿化的养护;2)确保绿化的正常存活率;3)对绿植进行修剪及消杀;1.4.6案场技术岗岗位标准1.4.6.1案场技术岗岗位职责1)全面负责案场区域内设备设施的维护、维修及保养;2)协助管理岗完成重大接待工作案场的布置;3)现场安全的整体把控;1.4.6.2案场技术岗岗位要求1)每日案场开放前对辖区设备设施进行检查,保障现场零事故;2)每日班后对设备设施进行检查保障正常运行并做好相关记录;3)报修后5分钟赶到现场;4)接到异常天气信息,对案场设备进行安全隐患排除;1.4.7案场基础作业岗岗位要求培训及例会岗前培训BI规范及楼盘基本情况在岗培训每月至少一次1)公司企业文化2)客户服务技巧3)客户心理培训4)突发事件处理5)营销知识培训6)职业安全7)7S现场管理例会日会:每日参加案场管理岗组织的总结会并及时接收案场信息周会:每周参加管理岗组织的服务类业务点评会客户信息收集反馈每日汇总客户信息反馈到案场管理岗监督考核1)考核频次:至少每月一次;2)考核人:案场管理岗;3)每月汇总客户信息反馈表,依据上级检查及样板房客户车场岗客户客户满意度调查情况进行绩效加减;4)由案场负责人直接考核;5)连续两个月考核不合格者直接辞退2服务创新案例项目推荐亮点服务为客户爱车提供遮阳服务服务员面向客户时刻关注客户上午11点给客户送上点心,关怀到心2服务创新案例项目推荐亮点服务夏日毛巾送清凉,冬日毛巾暖人心洗手间提供百宝箱样板房门口提供卷尺待客户使用摆件销售大厅销售大厅标准摆设:布置整齐规范布置整齐规范水中花、烟缸、百宝箱、项目推介书茶几物品、花、烟缸水中花时尚周围用木桩装饰垃圾桶装饰(石子边缘放置一枚花卉)垃圾桶上方加印LOGO整齐的伞架样板房没有电样板房门口鞋销售大厅设置梯所设的温馨字画套分门别类摆放娱乐实施(桌球等)过程工业装备成套技术的工程应用实例——水泥生产工艺流程1、破碎及预均化(1)破碎水泥生产过程中,大部分原料要进行破碎,如石灰石、黏土、铁矿石及煤等。