燃气管道工程施工技术措施
- 格式:doc
- 大小:386.55 KB
- 文档页数:21
燃气管道施工技术燃气管道施工技术在城市建设与发展中扮演着重要的角色。
为确保燃气供应的安全和高效,燃气管道的施工必须遵循一定的技术规范和标准。
本文将就燃气管道施工的技术要求、过程和常见问题进行探讨。
一、燃气管道施工技术要求1. 安全性要求燃气管道施工必须优先考虑安全性,确保工程施工过程中没有泄露和漏气的现象。
施工人员必须接受专业培训并具备安全操作证书。
在施工现场,应设置合理的警示标志,确保施工人员和周围环境的安全。
2. 材料选择和检验燃气管道施工中使用的材料必须符合相关国家标准。
施工单位应该对材料进行检验,确保其质量可靠。
同时,在材料的选择上要综合考虑管道的使用环境、压力等参数,选用符合要求的合适材料。
3. 设计和布局要求燃气管道的设计和布局应符合国家标准和相关规定。
设计时需要考虑燃气的流量、使用压力、管道的走向和距离等参数,并合理安排布局,确保燃气的稳定供应。
二、燃气管道施工技术过程1. 割开地面首先,施工人员需要根据设计方案确定管道的敷设位置,然后在地面上进行割开。
割开的深度应根据管道类型和规格来确定,一般应达到设计要求。
2. 敷设管道在割开的地面上,施工人员需要敷设燃气管道。
管道应根据设计要求安排合理的走向和坡度。
敷设的过程中应避免管道的损坏和变形,确保管道的完整和稳固。
3. 焊接和连接敷设好管道后,施工人员需要进行焊接和连接工作。
焊接工作需要经过专业培训并取得相关资质证书的人员进行操作。
连接部位必须牢固可靠,确保不会出现泄漏。
4. 管道保护和覆土焊接和连接完成后,施工人员需要对管道进行保护和覆土。
保护措施包括防腐处理、防腐层的涂覆等。
覆土的厚度和材料需要按照设计要求进行施工,确保管道的安全和稳定。
三、燃气管道施工常见问题1. 泄露和漏气在施工过程中,燃气管道的泄露和漏气是常见的问题。
这可能由于焊接工艺不合格、连接不牢固或者材料质量问题等引起。
施工人员需要密切关注施工过程,及时进行检查和排除隐患。
燃气工程施工方法与技术措施燃气工程是指对燃煤、燃油、天然气等作为燃料的设施进行施工、维护和管理的工程。
在燃气工程的施工过程中,需要充分考虑安全和环保等因素,因此采用适当的施工方法和技术措施非常重要。
施工方法:燃气工程施工的方法主要包括基础施工、管道施工、设备安装和接入等。
基础施工:燃气工程的基础施工是为了确保设施的稳定性和安全性。
首先,需要进行土质勘察,确定基础的承载能力和稳定性。
根据勘察结果进行基础的设计和施工。
在基础施工过程中,要严格按照设计方案进行施工,并进行必要的质量检查和验收。
管道施工:燃气管道是燃气工程的核心部分,管道的施工质量直接关系到燃气的安全性和流通性。
燃气管道的施工主要包括敷设、焊接和保温等工作。
首先,要根据设计方案确定管道的敷设线路和深度,确保规范施工。
然后,在敷设过程中,要注意管道的纵向和横向坡度,保证燃气能正常流通。
最后,进行管道的焊接和保温工作,确保管道的完整性和保温效果。
设备安装:燃气工程的设备安装主要包括燃气锅炉、燃气灶具等设备的安装和调试。
在安装过程中,要严格按照设备的安装要求进行安装,并进行必要的密封和连接工作。
安装完成后,要进行设备的调试和测试,确保设备能够正常运转。
接入:燃气工程的接入主要指燃气管道的接入和调试工作。
首先,要进行管道的接头和连接处的密封,确保不发生燃气泄漏。
然后,进行管道的气密性测试和调试,确保燃气能够正常流通和供应。
技术措施:为了确保燃气工程的施工质量和安全性,需要采取一系列的技术措施。
安全防护:在燃气工程施工过程中,要加强安全意识,落实安全措施。
例如,戴好安全帽、穿好劳保服等,严禁吸烟和明火作业,确保施工现场的安全。
环境保护:在施工过程中,要注意环境保护,合理利用资源。
例如,合理安排施工进度,减少施工对周围环境的影响。
同时,要妥善处理施工产生的废弃物和污水,确保不对环境造成污染。
质量控制:燃气工程的施工质量关系到燃气供应的安全和可靠性。
施工方案一、工程名称:二、工程简况:三、主要施工方法及措施:(一)、室外燃气管道安装1、管位测量放线应根据施工图的管位进行放线.2、管沟开挖施工前,管道占地宽度范围内的杂草、石块、树木等要清除干净.使用挖掘机开挖时,其场地内沟、坎、陡坡等应予以平整,以便通行。
3、管道连接管道连接前应对管材、管件及管道附属设备按设计要求进行核对,并应在施工现场进行外观检查,管材表面伤痕深度不应超过管材壁厚的10%。
聚乙烯管材切割时,应采用专用的切管工具,切割端面应平整、光滑、无毛刺。
聚乙烯管材、管件的连接应采用热熔对接连接或电熔连接;聚乙烯管道与金属管道或金属附件连接,应采用钢塑转换接头连接。
4、管沟回填(1)管道埋深应符合设计要求。
(2) 管道在沟内不得有悬空现象,应清除沟内积水;(3) 管道防腐绝缘应检查,发现碰伤擦破,应立即修补;管道两侧及管顶以上0。
5 米内的回填土,不得含有碎石、砖块、垃圾等杂物。
回填土应分层夯实。
5、管道的吹扫和试压燃气管道安装完毕后,均应进行吹扫与试压。
吹扫与试压介质采用压缩空气。
管道吹扫(1)吹扫时应在吹扫管道末端加同径阀门做吹扫口,吹扫口应设在开阔地段并加固。
(2)每次吹扫的长度不宜超过500m。
(3) 吹扫应反复进行数次,确认吹净以白布检验合格为止,同时做好纪录。
管道试压(1)试压注意事项①燃气管道的强度试验压力为设计压力的1。
5 倍;②进行强度试验时,达到试验压力后,稳压1 小时,无降压为合格。
(2) 气密性试验①气密性试验应在强度试验合格后进行,试验压力应遵守下列规定:试验压力应为设计压力的1.15 倍。
②埋入地下燃气管道的气密性试验宜在回填至管顶以上0。
5m 后进行.③气密性试验时间宜为24 小时。
(二)、室内燃气管道安装1、室内燃气管道系统一般为用户引入管、干管(立管)、支管、燃气表组成,管材采用镀锌钢管.2、室内燃气管道的连接形式一般采用丝扣连接3、室内燃气管道的安装要求①用户引入管引入管穿过建筑物基础隔墙或管沟时应设置在套管内,在套管内的管段不应有接头,套管与燃气管之间应用柔性防水材料填实。
市政燃气管道工程雨季施工技术措施市政燃气管道工程在雨季施工时需要采取一系列技术措施来确保施工质量和安全。
以下是一些常用的雨季施工技术措施:1. 合理排水:在施工现场周围设置排水系统,及时将雨水排出,以避免积水对施工造成影响。
合理排水:在施工现场周围设置排水系统,及时将雨水排出,以避免积水对施工造成影响。
2. 防水措施:在施工区域进行防水处理,例如使用防水材料和施工工艺,确保施工过程中不受雨水渗透的影响。
防水措施:在施工区域进行防水处理,例如使用防水材料和施工工艺,确保施工过程中不受雨水渗透的影响。
3. 加强安全防护:雨季施工容易造成滑倒和其他安全风险,因此需要加强施工现场的防护设施,如设置防滑措施和防护栏杆,确保工人的安全。
加强安全防护:雨季施工容易造成滑倒和其他安全风险,因此需要加强施工现场的防护设施,如设置防滑措施和防护栏杆,确保工人的安全。
4. 控制泥沙流失:雨季施工容易造成泥沙的流失,对周围环境造成污染。
因此,需采取措施,如设置固定沟槽、挡土墙等,以防止泥沙流失。
控制泥沙流失:雨季施工容易造成泥沙的流失,对周围环境造成污染。
因此,需采取措施,如设置固定沟槽、挡土墙等,以防止泥沙流失。
5. 合理调整施工进程:在雨季施工时,由于天气不稳定,可能会影响施工进程。
因此,需要根据实际情况进行合理的施工进程调整,确保施工的顺利进行。
合理调整施工进程:在雨季施工时,由于天气不稳定,可能会影响施工进程。
因此,需要根据实际情况进行合理的施工进程调整,确保施工的顺利进行。
6. 加强表面保护:施工地面容易被雨水冲刷和侵蚀,需采取表面保护措施,如铺设覆盖物或使用防水材料等,保护施工地面的完整性。
加强表面保护:施工地面容易被雨水冲刷和侵蚀,需采取表面保护措施,如铺设覆盖物或使用防水材料等,保护施工地面的完整性。
在执行这些雨季施工技术措施时,施工方应严格按照相关法律法规和标准进行操作,并充分考虑施工安全和环境保护。
燃气管道施工安全技术是指在燃气管道施工过程中,为了保证工人的安全和施工质量,采取的一系列安全措施和施工技术。
下面是一些常见的燃气管道施工安全技术。
1. 施工现场的安全管理:施工现场应设立明显的安全警示标志,明确安全责任人并配备安全防护用品。
同时,要定期组织安全培训,提高工人的安全意识。
严禁在施工现场吸烟、使用明火等可能导致火灾的行为。
2. 施工现场的通风与防爆措施:燃气管道施工需要使用焊接设备,会产生大量的烟尘和废气。
为了保证工人的健康和安全,施工现场应保持良好的通风,并配备适当的防尘、防毒设备。
同时,在可能存在爆炸危险的地方要采取相应的防爆措施。
3. 燃气管道施工工艺:燃气管道施工需要根据管道布置图纸进行施工,并使用符合国家标准的管道材料和焊接设备。
在焊接过程中,要严格遵守焊接规范,保证焊接质量。
焊接完成后,要进行无损检测,确保管道的完整性和安全性。
4. 管道安装的质量控制:燃气管道安装要按照设计要求和国家标准进行,确保管道的可靠性和安全性。
在安装过程中,要对焊缝、接头等进行质量检查,确保没有漏气和渗透。
同时,要进行压力试验,确保管道的承压性能。
5. 安全监测与预警系统:燃气管道施工过程中应设置安全监测与预警系统,用于实时监测管道的温度、压力等参数,并及时报警。
这样可以及时发现管道的异常情况,采取相应的措施进行处理,避免事故的发生。
6. 施工现场的安全防护:为了保护工人的安全,施工现场应设置合适的防护设施,如安全护栏、防护网等,防止人员坠落和物品掉落。
对于高空作业和危险区域,要采取必要的安全措施,如使用安全带、系好安全绳等。
7. 灭火与应急救援:在燃气管道施工过程中,要配备灭火器材和应急救援设备,以便在发生火灾、泄漏等事故时能够及时扑灭火源,并组织人员进行疏散和救援。
总之,燃气管道施工安全技术涉及的内容很广泛,需要综合考虑工程、设备、规范等方面的因素。
在实际施工中,要严格按照相关规定和标准进行操作,确保施工安全和质量。
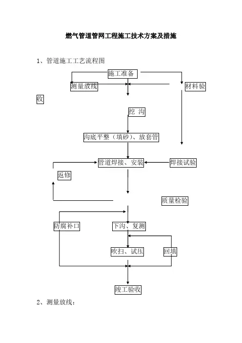
燃气管道管网工程施工技术方案及措施1、管道施工工艺流程图2、测量放线:首先会同建设、市政等单位共同核对有关地下管线及构筑物的资料、标高基准点。
然后应根据施工图纸提供的坐标和标高进行测量放线、打百米桩和控制桩。
根据临时控制点,对管道位置、阀门井位置、凝水井位置进行放样。
3、挖沟:管位周围无其它管线和障碍物的可以用小型挖机开挖为主,其它道路以人工开挖。
3.1沟槽如下图所示:单管沟a=管外径(m)+工作宽度(沟边组装0.3m,沟底组装0.6m)双管沟a=两管外径(m)+设计管距+工作宽度上口宽度b=a+2nh(n为边坡率)3.2沟土堆放应考虑管道安装方便,回填土利用。
3.3用挖机开挖时,应用人工配合整理边坡和沟底。
开挖过程中随时注意周围各种管线,对地下情况不明要及时同业主、监理及市政单位联系。
3.4沟槽有积水时,应挖积水井以便抽水泵抽水。
3.5沟底遇有废弃构筑物、硬石、木头、垃圾等时必须清理并铺一层厚度不小于0.15mm的砂土或素土,并整平压实到设计标高。
3.6人工开挖且无地下水时,槽底预留0.05-0.1m,用机械开挖或有地下水时,槽底预留不小于0.15m。
4、钢管焊接4.1管径φ57以上无缝钢管对接焊采用氩弧焊打底、电弧焊盖面,管径φ57及以下无缝钢管对接焊采用全氩弧焊,角焊缝采用电弧焊,焊丝为H08Mn2SiA、焊条为E4303型。
4.2管道的切割及坡口加工宜用机械方法,如用气割必须除去坡口表面的氧化皮,并进行打磨。
4.3管道开孔边缘与管道焊缝的间距不应小于100mm。
当无法避开时以开孔中心为圆心,1.5倍开孔直径为半径的圆中所包容的全部焊缝进行100%射线检测。
4.4管道焊接坡口型式为V型,氩弧焊,焊口组对间隙宜为2-4mm,坡口夹角65-75°。
4.5焊道组对前应先除锈、清理油污、杂物等,组对时内壁必须平齐,错边量不得超过管壁厚度的10%。
4.6焊接时应先点焊,点焊处如有裂纹、气孔、夹渣缺陷时应铲除后重焊,点焊合格后全面施焊。
关于燃气管道工程质量与安全技术管理措施燃气管道工程是指用于输送天然气或液化石油气的管道系统。
在燃气管道工程建设中,质量与安全技术管理措施的重要性不可忽视。
本文将从质量管理和安全技术两个方面探讨燃气管道工程的相关问题。
一、质量管理燃气管道工程的质量管理是确保工程建设过程中满足设计要求、保证工程质量的重要环节。
以下是几点质量管理的措施:1. 设计合理性:燃气管道工程的设计应符合相关标准和规范,确保管道的承载能力、耐候性和抗震性等满足要求。
设计应考虑地质条件、气候特点等因素,确保管道的安全运行。
2. 材料选择:燃气管道工程所使用的材料应符合规范,具有良好的耐腐蚀性和耐高温性能。
材料的选择应经过严格的质量检测和评估,确保管道的可靠性和持久性。
3. 施工工艺控制:燃气管道工程的施工应按照相关规范和施工图纸进行,确保施工工艺的合理性和施工质量的可控性。
施工过程中应严格按照施工方案进行,避免施工中的差错。
4. 质量检测与验收:燃气管道工程的质量检测应包括材料的检测和施工工艺的检测。
在施工过程中,应定期进行质量检测,确保施工质量的合格率。
工程竣工后,应进行验收,并出具相应的质量合格证明。
二、安全技术管理措施燃气管道工程的安全技术管理措施是为了保障工程施工和运行过程中的安全。
以下是几点安全技术管理措施:1. 管道布局设计:燃气管道工程的布局设计应避免与其他设施的冲突,确保管道的安全通行。
在设计过程中应充分考虑燃气泄漏的风险,合理安排管道的敷设路径。
2. 安全设施设置:燃气管道工程建设中应设置相应的安全设施,如防火阀、泄漏报警装置等。
这些设施的设置可以及时发现和处理燃气泄漏等安全问题,保障工程的安全运行。
3. 安全培训与管理:燃气管道工程的施工人员应接受相关的安全培训,并持有相应的操作证书。
施工现场应有专门的安全管理人员进行监督管理,确保施工过程的安全。
4. 定期检查与维护:燃气管道工程的运行过程中应定期进行安全检查和维护。
燃气管道工程设计、施工技术规定燃气管道工程是指从燃气输送站点到用户使用点之间的管道系统。
燃气管道工程设计和施工技术的规定是为了确保燃气的安全运输和有效利用。
本文将对燃气管道工程设计和施工技术进行详细阐述,包括设计原则、设计内容和施工要求等方面。
一、燃气管道工程设计原则燃气管道工程设计应遵循以下原则:1.符合有关法律法规和技术标准的要求;2.考虑到燃气的性质、压力和流量等因素,确定管道的材料、厚度和直径等技术参数;3.合理布置管道路线,减少工程投资和运营成本;4.确保燃气的安全运输和用户的使用安全。
二、燃气管道工程设计内容燃气管道工程设计应包括以下内容:1.管道系统布置方案:根据燃气输送站点和用户使用点的位置,确定管道路线、节点和分支线路等布置方案;2.管道材料和技术参数:根据燃气的性质、压力和流量等因素,选择合适的管道材料和确定管道的厚度、直径和管网设计参数等;3.管道支撑和固定:对于地下管道,设计应考虑到地质条件和地下设施的情况,确保管道的稳定和安全;4.防腐保温措施:根据燃气管道的环境和介质的特点,确定合适的防腐保温措施;5.安全设施和防护措施:对于燃气管道工程,设计应考虑到火灾、爆炸、泄漏和防雷等安全问题,采取相应的安全设施和防护措施;6.工程量和材料清单:根据管道的长度、直径和材料使用量等,编制工程量和材料清单。
三、燃气管道工程施工要求燃气管道工程施工应满足以下要求:1.施工组织:合理安排施工人员和机械设备,制定施工方案和施工进度计划;2.施工安全:严格按照相关安全规定进行施工,确保施工人员和周围环境的安全;3.施工质量:按照设计要求和技术标准进行施工,保证管道的质量和可靠性;4.施工巡检和验收:安排专人进行施工巡检,确保施工进度和质量,并组织验收工作;5.材料和设备:选用符合相关标准的材料和设备,保证施工的质量和安全;6.施工记录和报验:及时记录施工情况和重要节点,及时报验相关部门。
四、燃气管道工程设计和施工中的常见问题及解决办法在燃气管道工程设计和施工过程中,常见的问题有:1.管道路线无法通过:在设计阶段应对地下管道线路进行详细调查,在施工阶段应及时应对地质问题,采取相应措施解决;2.设计与实际不符:在施工阶段应做好现场测量和验证工作,及时调整设计方案;3.施工材料和设备不合格:在采购前应做好供应商的质量控制工作,进行材料和设备的筛选;4.施工工艺不科学:在施工前应制定详细的施工方案和方法,组织技术人员进行指导和把关。
燃气管道施工规范与防措施燃气管道是现代城市中常用的能源输送管道之一,负责向家庭、工厂和商业建筑供应燃气资源。
为确保燃气管道施工的质量和安全性,我们需要遵循一系列的规范和采取相应的防护措施。
本文将介绍燃气管道施工的规范要求以及常用的防护措施。
一、燃气管道施工规范要求1. 工程规划和设计阶段:在规划和设计燃气管道工程时,需充分考虑周边环境和用地情况,并确保符合相关法规和标准。
工程设计应科学合理,充分考虑各类风险,包括地质地形、建筑物使用、管道长度等因素。
2. 施工前准备:在正式进行施工前,必须对施工区域进行详细勘察和测量。
确认地下设施的位置,如电缆、通信线路等,并与相关部门协调,避免对其造成损害。
此外,施工前还需准备合适的施工机械和工具,并确保其正常运行。
3. 施工队伍技术要求:施工队伍应具备相应的资质和经验,并熟悉燃气管道施工的规范要求。
施工人员需要经过专业培训,掌握相关安全知识和操作技能。
特别是在焊接、切割等工艺环节,需要严格遵守操作规范,确保施工质量。
4. 材料选用和验收:燃气管道所用材料必须符合相关标准要求,并进行严格的质量验收。
材料选用应充分考虑管道的使用环境和工作压力等因素,确保其抗腐蚀、耐磨损、耐高温的特性。
5. 管道敷设和连接:在进行管道敷设时,需按照规范要求进行排布,确保管道布置合理、紧凑,并避免出现死角,以方便日后的维修和检测。
连接过程中,应采用合适的连接件,确保连接处密封可靠、无泄漏。
6. 焊接和安装:燃气管道的焊接工艺必须符合标准规定,焊接人员需要持有相应的焊工证书。
焊接前必须进行表面清洁处理,并使用适当的焊接材料和保护气体,确保焊缝的质量和强度。
安装过程中,需要注意管道的支撑和固定,以防止其受力过大或产生位移。
7. 施工质量和验收:在施工完成后,应进行全面的验收工作。
包括对焊缝、连接处和管道的绝热层进行检测,确保施工质量符合规范要求。
同时,配合专业人员进行压力试验,以确保管道的密封性和耐压试验。
燃气管道工程施工方案及技术措施(标准版)1. 引言本文档旨在提供关于燃气管道工程的施工方案及技术措施的详细信息。
它包括必要的步骤和注意事项,以确保燃气管道的安全施工和运行。
2. 施工方案2.1 工程准备在开始施工之前,必须进行详细的工程准备工作。
这包括:- 确定施工地点和范围- 资源分配和调配- 确保施工人员具备相关的专业知识和技能- 制定详细的施工计划和时间表2.2 施工过程燃气管道工程的施工过程可以分为以下几个阶段:2.2.1 土建施工该阶段主要包括以下步骤:- 地基准备- 基础施工- 管道敷设区域的土地平整和围栏设置2.2.2 管道安装管道安装阶段需要注意以下事项:- 确保管道选择合适的材质,并符合相关标准和规范- 严格按照设计图纸和施工方案进行管道连接和安装- 进行管道的压力测试和泄漏检查- 安装必要的阀门和控制设备2.3 施工验收在施工完成后,必须进行施工验收以确保项目符合相关要求和标准。
验收的步骤包括:- 检查管道的安装和连接情况- 进行管道系统的压力测试和泄漏检查- 验证阀门和控制设备的操作情况- 编制施工验收报告3. 技术措施为确保燃气管道工程的安全施工和运行,以下技术措施应被采取:- 严格按照相关法律法规和标准进行设计和施工- 在施工过程中,加强现场安全管理,确保作业人员的安全意识和行为- 使用合适的工具和设备,保证施工质量和效率- 建立完善的监控系统,早期发现和解决潜在问题- 定期进行设备检修和维护,确保管道的正常运行4. 总结本文档提供了燃气管道工程施工方案及技术措施的基本信息。
在进行实际施工时,请务必详细参考相关法规和标准,并按照专业要求进行操作和管理。
只有保证施工的安全和质量,才能确保燃气管道的可靠运行和使用安全。
燃气管道施工方案一、工程概述本工程小区的燃气管道施工工程,主要包括燃气管道的维修、改造和扩建。
该小区目前已有的燃气管道老化严重,存在安全隐患,并且供气能力不足,无法满足小区居民的需求。
因此,为了确保居民的安全和供气的稳定性,需要进行相关施工。
二、工程范围及内容本工程范围涉及小区内的所有住户,并包括管道基础工程、管道敷设、连接工程和设备安装等。
1.管道基础工程考虑到小区地势较为平坦,采用地下埋设管道的方式。
在确定管道位置后,需要进行相关基础工程,包括挖掘沟槽、铺设管道基座和回填沟槽等。
2.管道敷设管道敷设采用PE管道,具有耐腐蚀和耐高压的特点。
在进行管道敷设前,需要先确定管道的走向,避免与其他地下管道冲突。
然后按照设计要求进行敷设,并确保管道的坡度和连接牢固。
3.连接工程连接工程主要包括焊接和连接件的安装。
焊接需要专业的焊工进行,确保焊缝牢固,并进行水压测试。
连接件安装需要选择质量可靠的产品,并严格按照制定的安装方案进行。
4.设备安装本工程涉及到燃气设备的安装,包括燃气表和阀门。
在进行设备安装前,需要仔细检查设备的质量和完好性,确保不存在安全隐患。
设备安装需要按照标准规范进行,确保设备的牢固性和操作便捷性。
三、施工流程1.前期准备工作确定工程范围和内容,编制详细的施工方案,并进行工程量的估算。
开展施工前的勘测工作,确保施工图纸的准确性。
2.管道基础工程根据勘测结果,确定管道的走向和位置。
挖掘沟槽,清除所挖土壤中的杂质和石块。
铺设管道基座,并确保其平整度和稳固性。
回填沟槽,采用合适的土壤进行回填,并加以密实。
3.管道敷设按照设计要求敷设管道,并进行连接牢固性的检查。
在管道敷设过程中,需要对管道进行防腐处理,确保其使用寿命。
4.连接工程对焊接部分进行水压测试,确保焊缝的质量。
对连接件进行安装,保证连接的牢固性。
在进行连接工程时,严格按照标准规范进行,确保操作的安全性。
5.设备安装选择适当的位置进行设备安装,确保设备的操作便捷性。
燃气管道工程施工方案及方法1.材料、设备验收及布管1.1.钢管的交接与验收1.1.1.钢管供货商运卸到交接现场的管道经检验不合格,将被拒收。
1.1.2.交接时应具备:交付前钢材的实验结果、配件的焊接检测结果、聚乙烯防腐层的证明材料,管材、管件的合格证。
1.1.3.管道交接时采用监理批准的交接清单。
1.2.管材、管件及设备运至施工现场,卸车时要使用软带吊装,轻吊轻放,避免管道互相碰撞,入槽前钢管要放在适当的砂袋拖架上,或沟槽堆砂或堆草,防止损坏管道外防腐。
1.3.存放钢管的地面要平坦松软,场地附近不得有腐蚀性化学物品。
1.4.钢管在运输、装卸过程中管身要设弧形支座,支座外包麻袋片,管身用外套胶管的钢丝拉紧,以防钢管在运输中震动碰撞。
1.5.管材运至现场后,沿沟槽一侧摆放,特殊地段下管前再二次倒运到所需地段。
钢管在搬运和装卸过程中不得使管子摔落、相互撞击、自由滚动或沿地面拖拉,防止碰伤、变形和损坏管子。
1.6.管子起吊时要保持一定的角度确保管子变形力最小。
1.7.管材、管件及设备运卸至现场后,必须由材料员(质检员配合)逐根逐件检查外防腐及管口质量,并做好标识记录,不合格的不准使用,并且运离现场。
1.8.管材、管件、设备进场后,应具备合格证、材质单。
1.9.各种阀门要放在干燥防雨场地用支架支离地面,分类存放,标志朝外,便于装卸和检验,管帽和保护在安装前不得拆掉。
2.管道装置2.1.管道装置前必须具备下列条件:2.1.1.管道应在沟底标高和管基填层质量搜检及格后,方可装置。
2.1.2.管子、管件等附属设备在安装前应按设计要求核对无误,并应进行外观检查,符合要求方可使用。
2.1.3.装置前,应将管子、管件等内部清理洁净,不得存有杂物。
2.2.管道安装前的准备工作:2.2.1.管及管件在装置前都要用刷子除去内外表面的污泥或杂物,并将管端边沿50mm范围内用角磨机和电动钢丝刷进行打磨、除锈,露出金属光泽。
2.2.2.对钢管端部进行搜检,外表不得有裂缝褶皱、撕破及壁厚不均等缺点。
第1篇一、工程概况本工程为某城市燃气管道工程,主要包括燃气管道的铺设、安装、调试及验收等工作。
工程范围包括管道的敷设、阀门井、补偿器、调压器等设备的安装,以及管道的试压、吹扫、试运行等。
二、施工准备1. 施工组织机构成立项目施工领导小组,负责工程的全面管理工作。
下设工程技术组、施工组、质量保证组、安全保卫组、材料设备组等,明确各组成员的职责和权限。
2. 技术准备(1)熟悉工程图纸,了解工程特点和施工要求。
(2)组织施工人员学习施工方案,确保施工人员掌握施工技术。
(3)编制施工组织设计,明确施工顺序、施工方法、施工进度等。
3. 材料设备准备(1)根据工程量计算,提前订购所需材料,确保材料供应。
(2)对进场的材料设备进行验收,确保其质量符合要求。
三、施工工艺1. 管道铺设(1)开挖沟槽,按设计要求进行测量、放样。
(2)根据设计要求,选择合适的管道铺设方法,如直埋法、架空法等。
(3)管道铺设过程中,注意保持管道的平直,避免弯曲、扭曲。
(4)管道连接处应牢固,密封性能良好。
2. 设备安装(1)根据设计要求,安装阀门井、补偿器、调压器等设备。
(2)设备安装完成后,进行试压、吹扫,确保设备运行正常。
3. 管道试压、吹扫(1)管道安装完成后,进行压力试验,试验压力应符合设计要求。
(2)压力试验合格后,进行管道吹扫,确保管道内无杂物。
4. 管道试运行(1)管道试运行前,对管道进行试压、吹扫,确保管道运行正常。
(2)试运行过程中,观察管道运行情况,发现问题及时处理。
四、质量控制1. 材料设备质量(1)严格按照国家标准、行业标准选购材料设备。
(2)对进场的材料设备进行验收,确保其质量符合要求。
2. 施工质量(1)严格按照施工规范进行施工,确保施工质量。
(2)对施工过程中的关键工序进行监督检查,确保施工质量。
(3)对施工质量进行评定,对不合格的工程进行整改。
五、安全措施1. 严格执行施工现场安全管理制度,确保施工安全。
燃气管道施工安全措施及注意事项燃气管道施工是一项具有较高风险的工程,施工过程中必须严格遵守各项安全措施和注意事项,以确保工人和施工现场的安全。
以下是燃气管道施工的安全措施及注意事项:1. 施工前的准备工作:- 确保施工人员具备相应的燃气管道施工资质和相关经验。
- 在施工现场设置明显的施工警示标志,以提醒外来人员注意安全。
- 定期检查施工设备和工具的完好性和安全性能。
2. 安全培训和防护措施:- 对施工人员进行必要的安全培训,了解施工现场的风险和安全操作规程。
- 提供适当的个人防护装备,包括头盔、防护鞋、安全带等,保护施工人员的人身安全。
3. 施工现场的安全管理:- 设置专门的安全管理人员,负责现场的安全监督和管理。
- 设立临时围挡、防护网等设施,确保施工现场的安全与封闭。
- 当有其他施工活动或临近人群时,采取相应的安全措施,隔离施工区域,确保施工的连续性和周边人员的安全。
4. 爆破施工的安全措施:- 爆破施工必须由具备专业爆破资质的人员进行。
- 清理施工现场及周边区域,确保没有可燃和易爆物品存在。
- 周边区域必须以安全防护线或警告牌进行标示,提醒人们注意安全,保持距离。
5. 燃气管道的施工注意事项:- 施工前需确保所使用的材料符合相关标准和要求。
- 检查燃气管道的质量和强度,防止施工过程中发生管道破裂或漏气等问题。
- 严格遵循施工图纸和设计要求进行施工,确保管道的布置合理、连接牢固。
6. 管道通水试验的安全措施:- 在通水试验前,确保管道的连接部位紧固可靠,无渗漏现象。
- 试验过程中,对试压泵、试压管道等设备进行检查和维护,确保其正常运行。
- 在试验过程中,禁止在附近进行其他施工活动,确保人员安全。
7. 施工结束后的安全工作:- 清理施工现场,清除杂物和废弃物。
- 对施工设备和工具进行检查、维护和储存,确保其使用寿命和安全性能。
- 编制施工记录和安全日志,总结工程施工中的经验和教训,为后续工程提供参考。
燃气工程施工方案与技术措施燃气工程是指利用燃气作为能源的工程项目,包括燃气管道、燃气设备等。
燃气作为清洁、高效的能源在工业生产和生活中有着重要的应用价值。
在进行燃气工程施工时,需要制定科学规范的施工方案和技术措施,以确保施工质量和安全。
以下将介绍燃气工程施工方案及技术措施的相关内容。
施工方案1. 规划设计在进行燃气工程施工前,首先需要进行详细的规划设计工作。
规划设计要充分考虑周边环境、管道走向、设备选型等因素,制定合理的施工路线和方案。
2. 材料采购施工过程中需要大量的管道、阀门、连接件等材料,而燃气工程对材料的质量要求较高,因此在采购材料时应选择信誉可靠的供应商,并进行严格的质量检验。
3. 施工队伍组建施工队伍是燃气工程施工的核心力量,需要具备专业技能和丰富经验。
在组建施工队伍时应注重培训和配备专业人员。
4. 安全防护燃气工程施工过程中存在一定的危险性,因此安全防护工作至关重要。
在施工现场应设置安全警示标识,配备必要的安全设施,确保施工人员的安全。
技术措施1. 排水排气在进行燃气管道施工时,需要进行排水排气工作,确保管道内无水、无杂质、无空气,以保证管道正常使用。
2. 焊接工艺燃气管道连接通常采用焊接工艺,而焊接质量直接影响管道的安全性。
因此在进行焊接工作时应选择合适的焊接材料、设备,并严格按照工艺规程进行操作。
3. 设备安装调试在安装燃气设备时需要进行调试工作,以确保设备运行正常、稳定。
调试工作应由专业人员进行,并严格按照设备使用说明书执行。
4. 环境保护燃气工程施工涉及到土地开挖、物料运输等工作,可能对周边环境造成影响。
因此在施工过程中应做好环境保护工作,减少对环境的污染。
通过以上的施工方案和技术措施,可以保障燃气工程施工的质量和安全,提高工程效率,为燃气能源的应用提供可靠保障。
希望以上内容对燃气工程施工有所帮助。
燃气管道工程施工安全技术措施1.对参加施工的职工由专职的安全负责人进行安全教育,提高职工安全意识,坚持安全生产预防为主的方针。
施工前向施工班组人员进行安全技术交底,制定并实施安全技术措施;2.施工人员,进入现场正确穿戴劳动保护用品,特殊工种人员应持证上岗。
3.高空作业施工人员禁止穿硬底鞋,滑底鞋。
衣服要紧身,衣袖口裤脚要利落。
攀交爬梯或金属构件时注意防滑。
4.雨季施工用的跳板、平台板等,在施工前应清除其上的积水,并用气焊烤干。
5.高处作业时要搭建牢固的工作平台,平台上铁跳板要用铁线捆绑牢固,严禁使用探头跳。
人员上平台作业时要系好安全带。
6.汽车吊使用前要平整场地,吊车压脚要压实压牢;7.吊车起吊前,起重工要了解起重设备的负荷量和机械性能,明确吊件重量,不准超负荷起吊。
8.当重物吊起离地面300mm时,停止起吊,应停车检查绳索、卡环等受力是否均衡牢固,确认安全后方准起吊。
9.不准斜吊或拖吊重物,吊车钢丝绳必须垂直,吊物不准长时间停于空中。
10.指挥人员应站在车前面指挥,在吊起物件后,起重机回转半径范围内,指挥人员一定要严加看管,禁止有人在此区域行走或停留。
11.起重工、司机都必须听从指挥人员指挥,不得各自行事,如遇有疑意时,应意见统一后再行吊装。
12.不准直接用手除去吊起物件底下粘附的杂物,当物件尚未安好时不准松解钢丝绳和链子。
13.临边洞口作业要设置防护栏,预留洞孔要封盖,施工区域行走要注意周围是否有未封盖洞口。
14.制作挂梯要严格符合安全要求,攀登挂梯要确认是否安全。
操作平台要设置防护栏。
15.六级以上强风、雨、雾、雪、雷及看不清信号天气,应停止作业。
16.安装过程中对所安设备要做好设备防雨、防砸、防火、防偷盗工作;17.施工场地周围易燃易爆物品在施工过程中要清理干净,以免引起火灾;18.施工人员不准在进行电焊作业的近旁逗留和站立观看,以免电弧发出的强光激伤眼睛或飞出的火花烧伤。
19.施工用电源要由指挥部指定用电盘箱,设专职电工对用电进行管理;电工必须随时检查用电设备的运行情况,随时对线路电线进行检查,发现破皮或裸露的要及时进行抱扎处理,下班或施工间歇期间要关闸;20.气焊作业时,氧气、乙炔瓶禁止混放,防火帽要佩戴齐全,气瓶安全距离大于5米,距明火距离大于10米。
燃气管道施工方法燃气管道的施工是确保燃气供应安全和顺利进行的重要环节。
正确的施工方法能有效地预防燃气泄漏和其他安全隐患,确保燃气管道的牢固性和可靠性。
本文将介绍一些常见的燃气管道施工方法,以供参考。
一、规划阶段在进行燃气管道的施工之前,必须进行详细的规划。
规划阶段的工作主要包括以下几个方面:1. 选址和勘察:根据相关规定和要求,选取适当的位置进行施工,并进行地质勘察、环境调查等工作,确保施工地点的可行性和安全性。
2. 设计和图纸:根据工程需求和现场情况,进行燃气管道的设计,并制定相应的施工图纸。
设计和图纸必须符合相关标准和规范。
3. 安全评估与风险控制:对施工过程可能存在的安全隐患进行评估,并采取相应的风险控制措施,确保施工过程安全可靠。
二、施工准备在进行燃气管道的施工之前,需要进行充分的施工准备工作,以保证施工的顺利进行。
1. 材料采购:根据设计和施工需求,采购符合标准和规范要求的燃气管道材料。
2. 人力和设备准备:组织有经验的施工人员,配备必要的工具和设备,确保施工过程顺利进行。
3. 现场清理和安全措施:清理施工现场,排除可能影响施工的障碍物。
同时,设置必要的安全警示标志和措施,确保施工过程的安全性。
三、管道安装燃气管道安装是燃气管道施工的核心环节。
在进行管道安装时,应遵循以下步骤:1. 排线布置:根据图纸和设计要求,在施工现场进行管道的排线布置,确定管道的走向和位置。
2. 开挖和回填:根据排线结果,进行管道的挖掘和回填工作。
注意挖掘深度和回填的质量,确保管道的埋深和牢固性。
3. 管道的拼接和焊接:根据设计要求,对管道进行拼接和焊接。
焊接必须符合相关的焊接工艺和标准,确保焊缝的牢固和密封。
4. 管道支架和固定:在安装过程中,要确保管道的支架和固定装置合理可靠,能够承受管道的重量和应力。
四、测试和验收在燃气管道完成安装后,必须进行测试和验收工作,以确保燃气管道的质量和安全性。
1. 气密性测试:对新安装的燃气管道进行气密性测试。
燃气管道工程施工技术措施一、开挖土方1.在人行道挖槽时,应设置临时出入口以方便车辆和行人进出道路或建筑物。
2.在车行道挖槽时,在槽坑上面应提供及铺设足够保持机动车畅通的钢板,横过主车道钢板的厚度不低于20mm,次车道不低于16mm,钢板每边搭接50cm以上。
钢板之设计应防止车轮打滑,并符合有关部门的要求。
3.挖掘管坑时,适当支撑,防止塌方,施工时应全面考虑,以免开挖面积过大。
4.挖出的泥土除回填外,其余要全部运走;回填的泥土应堆放于不妨碍行人、车辆安全的地方。
5.对地下设施、管道、电缆及植物等设施提供有效地支撑和保护,以免损坏。
6. 埋地燃气管道埋深要求:埋在庭院(指绿化带及载货汽车不能进入之地)时覆土层≥0.3米,在人行道或绿化带下时,覆土层≥0.6米,当埋在车行道和厂区规划道下时,覆土层≥0.9米。
穿越机动车道或主要街路时,过路管道应加设大二级钢质套管,套管作加强级防腐。
7. 燃气埋地管道与其它相邻管道水平净距应满足以下要求:给水管:≥0.5米;排水管:≥1.2米;电杆:≥1.0米;通信电缆及电力电缆:≥0.5米(直埋),≥1.0米(导管内);街树:≥0.75米。
8. 燃气埋地管道与其它相邻管道垂直净距应满足以下要求:给水管及排水管:≥0.15米;电缆:≥0.5米(直埋),≥0.15米(导管内)。
9. 燃气埋地管道与建、构筑物基础水平净距不小于1.5米,如无法满足必须采取有效的防护措施,净距可适当缩小,但距建筑物基础不应小于0.5米且距建筑物外墙面不应小于1.0米。
10. 管沟的开挖可参考《输油输气管道线路工程施工及验收规范》(SY0401-1998)11. 管沟底必须是平整的实土层,并在沟底填充100mm 厚的干河砂。
12. 燃气管道回填应在管道吹扫和压力试验合格后进行,回填时先用河砂填至管顶上部100~150mm处压实后再回填至管顶以上500mm处,管顶0.5m内不得有碎石、砖块、垃圾等杂物,回填土应分层人工夯实。
13. 回土至管顶0.3m处铺设警示带,管道平面转向、三通、钢塑接头、末端等处上方地面上需埋设标志桩,在管道直线段每隔50米设置标志桩,当标志桩设在人行道、车行道时,标志桩与路面平齐;当设在绿化带上时,应高出地面0.1米,并准确牢靠。
二、管道安装1.管道材质检查:管道组成件及管道支承件必须具有制造厂的质量证明书、管道的材质、规格、型号。
质量应符合设计文件的规定,并进行外观质量检查,不得存在裂缝、折叠、斩折、离层发纹和结疤等缺陷,凡是受损深度超过管壁厚度的10%即不可用。
所有工程设备、管材、管件必须具有齐全的技术资料、合格证和质量证明书,否则严禁使用。
2.阀门检查:安装前,应检查并核对阀门型号、规格、产品合格证及产品质量说明书,检查阀门外观质量并逐个进行清洗,并逐个进行壳体试验和密封试验,其中壳体试验为公称压力的1.5倍,停压5分钟,以壳体填料无渗漏为合格;密封试验压力以公称压力进行,以阀瓣封面不漏为合格,阀门试压合格后应及时排尽介质。
所有阀门都必须有合格证,应符合燃气阀门标准《钢制阀门一般要求》。
调压器等关键设备需在供货方指导下进行安装调试。
3.试验使用的压力表必须经校验合格,且在有效期内,量程宜为试验压力的1.5~2.0倍,阀门试验用压力表的精度等级不得低于1.5级。
4.管道选用《输送流体用无缝钢管》GB/T8163-1999、20#无缝钢管和Q235B直缝钢管以及《燃气用埋地聚乙烯管材》聚乙烯管,工艺管道上所有管件应符合标准《钢制对焊无缝管件》GB12459-2005。
对于DN50管道上安装的压力表、排气阀可采用直接开口焊接。
5.工艺水平管道应有0.003/m的坡度,坡向燃气设备两侧或主管,具体见图纸。
6.沿墙敷设的工艺管道用单臂支架支撑,具体位置现场确定。
7.管道穿墙时应加套管保护,套管规格比穿越管线直径大二级,套管与燃气管之间用沥青油麻密封。
穿墙处两端与墙平齐。
8.水平管道安装设支架,支架依不同管径其最大间距为:DN80—6.5m;DN50—5.0m;地上管道安装时管道距墙的净距:室外管不小于100mm,室内管不小于30mm。
9.管道除必要的法兰、螺纹连接外,其余的采用焊接连接,对接焊管道要进行外观检查,其外观质量不得低于现行国家标准《现场设备、工业管道焊接工程施工及验收规范》GB50236-98的Ⅲ级要求。
对所有管道焊缝内部质量采用X 射线照相检验不得低于现行国家标准《承压设备无损检测》JB4730中的Ⅲ级质量要求;抽检数量不应少于焊缝总数的15%,且每个焊工不应少于一个焊缝。
套管内应尽量减少焊缝,如有应做100%射线探伤。
焊条采用J422。
10.法兰连接时,中压管道法兰垫片采用GB539/Y400耐油橡胶石棉板垫片,厚度不小于1.5mm,螺纹连接时,连接处用聚四氟乙烯胶带密封,中压管道紧固件螺栓为8.8级(GB5782),螺母为8.0级(GB6170)。
11.法兰连接应与管道同心,并应保证螺栓自由插入,法兰螺栓孔对中安装。
法兰平行,其偏差不得大于法兰外径的1.5‰,且不得大于2mm。
不得用强紧螺栓的方法消除歪斜。
12.管道连接应在沟边进行,连接结束后,应进行接头外观检查,合格后下沟,下沟时应避免擦伤、扭曲或过大的拉力和弯力。
13.管线安装允许偏差符合以下规定:14.PE管施工要求:1)、对不同级别、不同熔体流动速率的聚乙烯原料制造的管材或管件,不同标准尺寸比(SDR值)的聚乙烯燃气管道连接时,必须采用电熔连接。
施工前应进行试验,判定试验连接质量合格后,方可进行热熔连接。
2)、PE管之间采用热熔连接和电熔连接;dh90以上管道采用热熔连接,dh90及以下采用电熔连接。
3)、PE管道敷设不得强制拉直,管道允许弯曲半径应符合CJJ63-95中的以下规定:A)当管道上无承插接头时,应符合下表规定:4)、热熔连接的焊接接头连接完成后,应进行100%外观检测及切除所有翻边,进行检查,并应符合国家现行标准《聚乙烯燃气管道工程技术规程》CJJ63-95的要求。
5)、PE管电熔连接的焊接连接完成后,应进行外观检查,并应符合国家现行标准《聚乙烯燃气管道工程技术规程》CJJ63-95的要求。
6)、管道敷设:本段管线采用穿越敷设方式,由于甲方未能提供详细的地下隐蔽工程资料,燃气管道穿越深度不小于3.5m。
a. 燃气埋地管道与其它相邻管道水平净距应满足以下要求:给水管:≥0.5米;排水管:≥1.2米;电杆:≥1.0米;通信电缆及电力电缆:≥0.5米(直埋),≥1.0米(导管内);街树:≥0.75米。
b. 燃气埋地管道与其它相邻管道垂直净距应满足以下要求:给水管及排水管:≥0.15米;电缆:≥0.5米(直埋),≥0.15米(导管内)。
7)、燃气管道坡向管道最低点不得小于i=0.003,并坡向市政主管道。
8)、焊工应具有相应的资格证书。
焊工资格考试应符合《钢质管道焊接及验收》SY/T4103-95的规定,并应有焊接乙烯管的焊工资格。
9)、采用PE管时,应先做相同人员、工况条件下的焊接试验。
10)、顶管作业,作业坑应有足够的长度和宽度,基本尺寸为8米和5米,其深度应根据穿越深度和设备型号确定。
作业坑底铺设枕木和导轨,导轨作为套管前进的轨道。
承受顶进反力的作业坑背面应采取加强措施。
11)、在地下水位高的地段,开挖作业坑应采取有效的降水措施,保证顶管作业正常进行。
12)、顶管作业时,应认真加以控制、仔细检查和测量,轴线偏差不超过顶进长度的1.5%。
13)、顶管作业开始以后,应连续进行,不宜中途停止。
三、管道焊接1. 管道除必要的法兰、螺纹连接外,其余均采用氩电连焊,氩弧焊进行根焊,电焊进行填充和盖面焊。
根焊必须焊透,背面成型良好,相邻两层的焊条接头点应错开20mm 以上。
每遍焊完后应认真清渣,除去表面气孔,夹渣等缺陷,并同时做好焊接工艺评定报告;焊接工艺评定编号依照:PQR110-GTAW/SMAW-I1-3/7;焊丝为HxxMn2SiA,φ2mm,电焊条为E4303,φ2.5~3.2。
GTAW为氩弧焊,SMAW为手工电弧焊。
焊接坡口形式及焊接电流、电压等参数如下图示:焊接电流为(A ):GTAW :75~90;SMAW :75~120;电弧电压(V ):GTAW :12~15;SMAW :22~23。
2.焊工具体的现场焊接按焊接工艺卡进行。
3.管子对接焊缝与支吊架边缘之间距离不应小于50mm ;同一直管段上两对接焊缝中心面间的距离:公称直径小于150 mm 时不应小于管子外径。
4.焊接要求:(1) 不宜在焊缝及其边缘上开孔。
(2) 焊件的切割和坡口加工宜采用机械方法,在采用热加工方法加工坡口后,必须除去坡口表面的氧化皮,熔渣及影响接头质量的表面层,并应将凹凸不平处打磨平整。
GTAWSMAWSMAW(3)焊件组对应将坡口及其内外侧表面不小于10 mm范围的油漆垢,锈刺等清理干净且不得有裂纹夹层等缺陷,管件不得进行强行组对。
(4)管子或管件对接焊缝组对时,内壁应平整,内壁错边量不宜超过厚度的10%,且不应大于2 mm。
(5)焊条在使用前应按规定进行烘干,并应在使用过程中保持干燥,焊丝使用前应清除其表面的油污、锈蚀等。
(6)下列焊接环境如无有效防护措施,严禁施焊。
a)手工焊时,风速>8m/s;氩弧焊时,风速>2m/sb)相对湿度大于90%;c)下雨;(7)焊接完毕后,应对焊缝外表面进行检查,并应符合如下规定:a)形状、尺寸及外观应符合技术标准和设计图纸的规定。
b)不得有裂纹、气孔、弧坑和肉眼可见的夹渣等缺陷,焊缝上的熔渣和两侧物必须清除干净。
c)焊缝与母材应圆滑过渡。
d)焊缝表面咬边,角焊缝焊角尺寸应符合有关标准规定和图纸要求。
e)焊缝外观检查:宽度:坡口上口宽+(2~4)mm;余高:0~1.6mm。
局部不超过3mm,且长度不大于50mm。
四、管道防腐1.非埋地设备,管道、管架外防腐管道、支架等(不锈钢管除外)金属构件采用机械除锈达St2级,并将外表面抹干净后,涂C53-31红丹醇酸防锈底漆两道,再涂C04-2醇酸磁漆两道,后涂面漆;以上必须在所涂的漆层固化后并擦干净方可刷下一道漆。
涂料均采用T001稀释剂,稀释剂的用量为涂料的15%;燃气工艺管道涂黄色警示漆,用醒目颜色标出管道内介质流向。
2.施工时,应注意以下问题:(1)涂底漆前,钢管表面应清除油垢、灰渣、铁锈。
(2)涂底漆时表面应干燥。
3.埋地管道防腐(1)埋地钢质管道和接口处防腐采用聚乙烯胶粘带加强级防腐或环氧煤沥青特加强级防腐。