最新ZL50装载机驱动桥设计说明书(现搞)
- 格式:doc
- 大小:2.89 MB
- 文档页数:46
前言欢迎您使用我厂生产的X C M G-Z L50G轮式装载机。
本说明书介绍了X C M G-Z L50G装载机的性能参数、结构原理、保养、调整及常见故障排除等方面的内容。
应常备本说明书,使所有的相关人员定期阅读并充分利用本说明书及配套带的相关其它维护使用说明书,将使车辆处于良好状态。
由于车辆设计的不断改进和用户需求配置的不同,本说明书中所反映出的数据、规格、结构等可能与车辆有些差异,请予谅解。
关于车辆最新信息或对本说明书的疑问,请垂询徐州装载机厂或您的经销商。
本说明书对人身安全的事项,使用★标志表示。
对于有★标志的条目,请车辆操纵、维修、保养或者管理人员务必特别注意。
注意在开始操作车辆之前,务必完全理解本说明书。
同时也请详细阅读随本机配套带的相应发动机、空调等维修使用说明书。
目录XCMG-ZL50G装载机整机外形和结构布置图第一章用途、技术性能和参数(一)用途(二)技术参数第二章操纵及使用(一)新车辆的管理使用方法(二)驾驶室仪表和控制(三)操纵(四)作业第三章安全注意事项(一)基本常识(二)操作前后(三)行驶(四)装卸作业时(五)其他事项第四章主要部件结构(一)发动机(二)传动系统(三)液压系统(四)制动系统(五)机罩控制系统(六)电器设备及仪表(七)空调系统第五章检查和维修(一)出车前后的检查保养(二)定期检查和维修(三)油、水供给(四)各部件检查和维修保养第六章贮放(一)日常贮放(二)长期贮放(三)长期贮放后使用时第七章常见故障和排除方法第一章用途、技术性能和参数一、用途本机是单斗、前卸、铰接、轮胎式装载机。
广泛应用于建筑工地、港口、码头、车站、货场等地方,进行铲装或短距离转运松土、砂石、煤炭、垃圾等松散物料,还能进行牵引、平地、堆装、倒垛等作业,是一种多用途高效率的工程机械。
本机具有下列特点:1.采用铰接式车架,铰接中心置于两轴距中心使得转弯半径小,机动灵活,便于在狭窄场地作业。
2.采用液力机械式传动。
ZL50装载机计算说明书装载机总体布置装载机的总体设计是根据其主要用途,作业条件及生产情况,合理地选择机型、各总成结构形式、性能参数及整体尺寸等并行合理布置。
由于任务书已对部分结构进行规定,再通过对现有机型类比、分析,ZL50装载机总体布置确定如下:1.1 确定机型及总成部件结构形式1.1.1 行走装置的选择从作业条件与对象,作业效率与成本,以及驾驶员的工作条件等因素出发,行走装置选择轮胎式装载机与履带式装载机相比有如下优点:a)自重轻,行走速度快,机动性好,作业循环时间短,作业效率高,运输及修理费用低。
b)轮胎式装载机在碎石硬路面作业时因轮胎有缓冲作用对机器冲击振动较小,可延长机器寿命,减轻家事员疲劳等。
1.1.2 传动形式的选择图1-1轮式装载机行走机构构成框图此次装载机传动系的设计采用液力机械传动系,因为它与机械传动系相比具有以下优点:a)在保持一定插入力的同时举升动臂或转动铲斗以减少铲掘阻力,缩短作业循环时间。
b)可随外载荷的变化而自动调整车速,因而可减少变速箱换挡,简化变速机构与操作。
c)液力机械传动配有动力换挡变速箱,其可在不停车情况下换挡,操作轻便、动力换挡时间短、生产率高。
d)变矩器的可透性小,当运行阻力变化时发动机的转速变化小。
1.1.3 发动机类型的选择和计算1.1.3.1 柴油机的型式工程机械无论采用何种动力传动方式,都是以内燃机作为动力装置,主要采用柴油机, 这是因为工程机械功率较大(如铲土运输机械一般都在60?以上,而且逐步向大型发展),柴油机的经济性比汽油机好。
现代工程机械,以装置水冷四冲程柴油机作为动力源的占绝对优势,只有少数几种机型,采用风冷或二冲程柴油机作为动力源。
这说明,尽管风冷式柴油机对环境温度的适应性强(其缺水、气温变化幅度大的沙漠及高原地区有显著优点),但是,与其相比,水冷式柴油机在结构坚固性,使用可靠性,冷却效果,以及工艺性方面都优于风冷式柴油机。
因此,现代工程机械在选用动力源时,优先选用的还是水冷式柴油机(风冷式柴油机由于不存在漏水问题,故其多用于振动压路机上)。
前言轮式装载机属于铲土运输机械类,装载机主要用来装卸成堆散料,也能进行轻度的铲掘工作。
由于它适用于建筑、农业、矿山、铁道、公路、水电等国民经济各个部门的土石方施工机械,在国内外产量与品种的发展都较快,是工程机械中的一个主要机种。
随着我国加入WTO组织和西部大开发的进程,及水电、港口、公路等基础设施建设项目的增多,国外先进工程机械先后涌入中国市场,我国工程机械设施同时面临着前所未有的机遇和挑战。
这也意味着我国工程机械行业对技术人才的技术素质提出了更高的要求。
根据装载机不同的使用要求,发展形成了不同的结构类型。
通常,按使用场合的不同,分成露天用装载机和井下用装载机;接行走系统结构不同,分成轮式装载机与履带式装载机;按卸料方式不同,分为前卸式(前端式)、后卸式与回转式装载机。
该设计主要论述露天工程用的轮式装载机的设计。
轮式装载机的设计,大致要经历:明确任务、调查研究、制订设计任务书,进行整车布置、确定整机的主要性能参数,进行各部件的方案设计与强度计算,技术设计和工艺设计,试验鉴定和修改定型等这样一些阶段。
对于装载机的设计是否成功,首先是从能否满足使用要求,好造、好用、好修,具备较高的作业生产串和较低的使用成本来衡量的。
这体现在设计工作中,就是应当使装载机具有较完善的技术经济性能与指标以及先进的部件结构方案。
作者:左凤(陕理工机械工程学院机械设计制造及其自动化专业073班陕西汉中 723003)指导教师:何亚娟摘要本次设计主要进行的工作装置的设计。
装载机采掘和卸载货物的作业是通过工作装置的运动实现的。
装载机的工作装置由铲斗,动臂、摇臂及连杆等组成。
铲斗以铲装物料;动臂和动臂油缸的作用是提升铲斗并使之与车架连接;转斗油缸通过摇臂,连杆使铲斗转动。
动臂的升降和铲斗的转动采用液压操作。
先对装载机的发展概况及设计的指导思想、特点、任务进行概述,然后确定方案,在技术设计部分罗列了ZL50装载机的主要技术性能和参数,进行了牵引特性计算,工作装置设计。
Z L50装载机驱动桥的结构设计前言本课题是对Z L50装载机驱动桥的结构设计。
故本说明书将以“驱动桥设计”内容对驱动桥及其主要零部件的结构型式与设计计算作一一介绍。
本设计是作者的毕业设计,其中包含了四年来学过的专业课程及专业基础课程的知识,是对四年学习成果的检验,也是为毕业后的工作热身。
本设计根据多本资料的设计方法和数据进行,也适当运用了自己的一些想法。
本设计说明书共七部分:总体方案论证,主减速器设计,差速器设计,半轴设计,轮边减速器设计,轴承、花键、螺栓设计与校核及其他设计与校核。
由驱动桥的结构组成、功用、工作特点及设计要求讲起,详细地分析了驱动桥总成的结构型式及布置方,全面介绍了驱动桥车轮的传动装置和桥壳的各种结构型式与设计计算方法。
设计思路是,选定总体方案之后,按照动力的传递方向和传递顺序设计各个总成及各个零件,根据相似性设计,参照同种机型设计。
每一部分的设计都采用偏安全的设计方法,且每一部分设计之后都有相应的校核,不合格者回馈设计,确保每一部分满足最危险工况。
本设计是机械电子工程学院工程机械专业206级学生毕业设计。
在设计过程中得到了连晋毅等老师的大力指导和帮助,在此表示衷心的感谢。
由于本人设计经验不足,且专业基础知识不牢,其中可能会有不少缺点和不妥之处,恳请各位老师批评指正。
1111毕业设计(论文)任务书学院(直属系):机电工程学院时间:2010年3月16日说明:一式两份,一份装订入学生毕业设计(论文)内,一份交学院(直属系)。
目录摘要 (I)Abstract (II)第一章总体方案论证 (1)1.1非断开式驱动桥 (2)1.2断开式驱动桥 (2)1.3多桥驱动的布置 (2)第二章主减速器设计 (4)2.1结构型式 (4)2.2支承方案 (6)2.3主减速器锥齿轮设计 (6)第三章差速器设计 (18)3.1差速器基本参数的选择 (18)3.2差速器齿轮几何参数 (20)3.3差速器齿轮强度计算 (20)第四章半轴设计 (22)4.1半轴的型式 (22)4.2计算载荷的计算 (23)4.3半轴杆部直径的计算 (24)第五章轮边减速器设计 (25)5.1轮边减速器传动方案 (25)5.2行星排的配齿计算 (26)5.3初步计算齿轮的主要参数 (27)5.4啮合参数的计算 (28)5.5几何尺寸计算 (30)5.6装配条件验算 (30)5.7强度验算 (31)第六章花键、轴承、螺栓 (33)6.1花键的选择与校核 (33)6.2主要轴承的校核 (36)6.3主要螺栓的选择与校核 (42)参考文献 (45)设计总结 (46)附录1 (47)附录2 (55)Z L50轮式装载机驱动桥设计摘要本次设计内容为Z L50装载机驱动桥设计,大致上分为主传动的设计,差速器的设计,半轴的设计,最终传动的设计四大部分。
1 绪论装载机概述1.1.1 装载机简介装载机属于铲土运输机械类,是一种通过安装在前端一个完整的铲斗支撑结构和连杆,随机器向前运动进行装载或挖掘,以及提升、运输和卸载的自行式履带或轮胎机械。
它广泛用于公路、铁路、建筑、水电、港口和矿山等工程建设。
装载机具有作业速度快、效率高、机动性好、操作轻便等优点,因此成为工程建设中土石方施工的主要机种之一,对于加快工程建设速度,减轻劳动强度,提高工程质量,降低工程成本都发挥着重要的作用,是现代机械化施工中不可缺少的装备之一。
1.1.2 装载机的主要技术性能参数标志装载机的主要技术性能参数有铲斗容量、额定载重量、发动机额定功率、整机质量、最大行驶速度、最小转弯半径、最大牵引力、最大掘起力、最大卸载高度、卸载距离、工作装置动作三项和等。
(1)铲斗容量一般指铲斗的额定容量,为铲斗平装容量与堆尖部分体积之和,用 m3 表示。
(2)额定载重量指在保证装载机稳定工作的前提下,铲斗的最大载重量,单位为 kg 。
(3)发动机额定功率发动机额定功率又称发动机标定功率或总功率,是表明装载机作业能力的一项重要参数。
发动机功率分为有效功率和总功率,有效功率是指在29°C 和746mmHg(1mmHg=)压力情况下,在发动机飞轮上实有的功率(也称飞轮功率)。
国产装载机上所标有的功率一般指总功率,即包括发动机有效功率和风扇、燃油泵、润滑油泵、滤清器等辅助设备所消耗的功率。
单位为 kw。
(4)整机质量(工作质量)指装载机设备应有的工作装置和随机工具,加足燃油,润滑系统、液压系统和冷却系统都加足液体,并且带有规定形式和尺寸的空载铲斗和司机标定质量(75kg±3kg)时的主机质量。
它关系到装载机使用的经济性、可靠性和附着性能,单位为 kg 。
(5)最大行驶速度指铲斗空载,装载机行驶于坚硬的地面上,前进和后退各档能达到最大速度,它影响装载机的生产率和安排施工方案,单位为 km/h 。
毕业论文—ZL50装载机驱动桥设计解析分类号密级U D C中国地质大学江城学院毕业论文(设计)ZL50装载机驱动桥的设计姓名:洪娟娟专业:机械设计制造及其自动化班级:25000902学号:2500090222指导教师:赵丽娟论文外文题目:Design of ZL50 loader drive axle 论文主题词:ZL50装载机驱动桥设计外文主题词:ZL50 loader drive axle design论文答辩日期:答辩委员会主席:评阅教师:原创性声明本人呈交的学位论文,是在导师的指导下,独立进行研究工作所取得的成果,所有数据、图片资料真实可靠。
尽我所知,除文中已经注明引用的内容外,本学位论文的研究成果不包含他人享有著作权的内容。
对本论文所涉及的研究工作做出贡献的其他个人和集体,均已在文中以明确的方式标明。
本学位论文的知识产权归属于培养单位。
本人签名:日期:I摘要本次设计内容为ZL50装载机驱动桥设计,大致分为主传动的设计,差速器的设计,轮边减速器设计,半轴的设计四大部分。
其中主传动锥齿轮采用35 o螺旋锥齿轮,这种类型的齿轮的基本参数和几何参数的计算是本次设计的重点所在。
将齿轮的几个基本参数,如齿数,模数,从动齿轮的分度圆直径等确定以后,用大量的公式可计算出齿轮的所有几何参数,进而进行齿轮的受力分析和强度校核。
了解了差速器,半轴和最终传动的结构和工作原理以后,结合设计要求,合理选择它们的形式及尺寸。
本次设计差速器齿轮选用直齿圆锥齿轮,半轴采用全浮式,最终传动采用单行星排减速形式。
关键词: 装载机驱动桥设计ABSTRACTThe design of ZL50 loader drive axle design is roughly divided into the main drive design, the differential design, wheel reductor and the axle design. The main drive bevel gear used 35 oSpiral bevel gear, the basic parameters and the calculation of geometry parameters for this type of gear is the focus of this design. When the gears of a few basic parameters, such as number of teeth, module, driven gear such as sub-degree diameter were determined , all geometric parameters of gears can be calculated using a large number of formulas, and then the gear stress analysis and strength check can be operated . Understanding the structure and working principles of the differential, half shaft and final drive of the future, combined with the design requirements, their form and size were rightly selected. Straight bevel gear was selected for differential gear, full floating for axle and a single row of slow form planetary for final drive. Keywords:shovel loader drive bridge design目录1 概述 (1)2 动力机与液力变矩器匹配 (2)3 传动比计算及其分配 (3)4 主传动器设计 (5)4.1主传动器的结构形式 (5)4.1.1 主传动器的齿轮类型 (5)4.1.2 主传动器的减速形式 (6)4.1.3 主传动器主从动锥齿轮的支承方式 (6) 4.1.4 主传动器的润滑 (8)4.2主传动器的基本参数选择与计算 (8)4.2.1 主传动器计算载荷的确定 (8)4.2.2 主传动器锥齿轮主要参数的选择 (10) 4.2.4 主传动器螺旋锥齿轮的强度计算 (16)5 差速器设计 (21)5.1差速器的差速原理 (21)5.2差速器齿轮的材料 (22)5.3锥齿轮差速器的结构 (22)5.4对称式圆锥行星齿轮差速器的设计 (23) 5.4.1 差速器参数的确定 (23)5.4.2 差速器齿轮的润滑 (26)5.4.3 差速器齿轮的几何计算 (26)5.4.4 差速器齿轮的强度计算 (27)6 驱动半轴的设计 (28)6.1半轴的结构形式分析 (28)6.2半轴的结构设计 (29)6.3半轴的材料与热处理 (29)6.4全浮式半轴的强度计算 (30)7 轮边减速器设计 (31)7.1齿圈式行星机构中齿轮齿数的选择 (32)7.2行星齿轮传动的配齿计算 (32)7.2.1 保证行星齿轮正常传动时传动比的要求 (32) 7.2.2 保证行星齿轮正常传动的条件 (32)7.3行星齿轮传动的几何尺寸和啮合参数计算 (33) 7.3.1 行星齿轮参数的确定 (33)7.3.2 行星齿轮几何参数的确定 (35)7.4行星齿轮传动强度计算及校核 (38)7.4.1 行星齿轮弯曲疲劳强度计算及校核 (38)7.4.2 接触疲劳应力校核 (39)8 驱动桥壳设计 (40)8.1铸造整体式桥壳的结构 (40)8.2桥壳铸件结构设计时注意事项 (41)结论 (42)致谢 (43)参考文献 (44)附录1 概述装载机是一种广泛用于公路、铁路、矿山、建筑、水电、港口等工程的土石方工程施工机械,它的作业对象是各种土壤,砂石料、灰料及其他建筑路用散装物料等。
装载机总体布置装载机的总体设计是根据其主要用途,作业条件及生产情况,合理地选择机型、各总成结构形式、性能参数及整体尺寸等并行合理布置。
由于任务书已对部分结构进行规定,再通过对现有机型类比、分析,ZL50装载机总体布置确定如下:1.1 确定机型及总成部件结构形式1.1.1 行走装置的选择从作业条件与对象,作业效率与成本,以及驾驶员的工作条件等因素出发,行走装置选择轮胎式装载机与履带式装载机相比有如下优点:a)自重轻,行走速度快,机动性好,作业循环时间短,作业效率高,运输及修理费用低。
b)轮胎式装载机在碎石硬路面作业时因轮胎有缓冲作用对机器冲击振动较小,可延长机器寿命,减轻家事员疲劳等。
1.1.2 传动形式的选择图1-1轮式装载机行走机构构成框图此次装载机传动系的设计采用液力机械传动系,因为它与机械传动系相比具有以下优点: a)在保持一定插入力的同时举升动臂或转动铲斗以减少铲掘阻力,缩短作业循环时间。
b)可随外载荷的变化而自动调整车速,因而可减少变速箱换挡,简化变速机构与操作。
c)液力机械传动配有动力换挡变速箱,其可在不停车情况下换挡,操作轻便、动力换挡时间短、生产率高。
d)变矩器的可透性小,当运行阻力变化时发动机的转速变化小。
1.1.3 发动机类型的选择和计算1.1.3.1 柴油机的型式工程机械无论采用何种动力传动方式,都是以内燃机作为动力装置,主要采用柴油机, 这是因为工程机械功率较大(如铲土运输机械一般都在60〜以上,而且逐步向大型发展), 柴油机的经济性比汽油机好。
现代工程机械,以装置水冷四冲程柴油机作为动力源的占绝对优势,只有少数几种机 型,采用风冷或二冲程柴油机作为动力源。
这说明,尽管风冷式柴油机对环境温度的适应 性强(其缺水、气温变化幅度大的沙漠及高原地区有显著优点),但是,与其相比,水冷 式柴油机在结构坚固性,使用可靠性,冷却效果,以及工艺性方面都优于风冷式柴油机。
因此,现代工程机械在选用动力源时,优先选用的还是水冷式柴油机(风冷式柴油机由于 不存在漏水问题,故其多用于振动压路机上)。
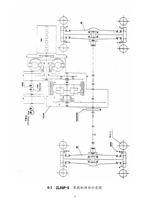
0-1 ZL50F-5装载机传动示意图图0-2 ZL50F-5装载机带抓具外形尺寸图图0-3 ZL50F-5装载机带铲斗外形尺寸图一、用途及特点1、用途ZL50F-5型装载机是一种中大型、多用途和高效率的工程机械、配有抓具、铲斗、铲叉等多种工作装置,适用于原条、原木的装卸、归楞和在基建工程、道路修筑、养护中从事砂石、泥土、煤炭等散装物料的铲挖、装卸、短距离运输、以及推土、平地、起重、牵引等作业。
它同样适用于具有相似作业的各个矿山、工厂、车站、码头、货场、仓库等其它场所。
2、特点ZL50F-5型装载机为前端式、四轮驱动、铰接式车架、液压转向的装载机,其主要特点如下:1.选配名牌发动机,具有较大的功率储备,保证整机具有良好的使用性能和寿命。
2.采用液力机械传动,双桥驱动,轮边减速,传动部分平稳可靠。
3.采用低压宽基越野花纹轮胎和摆动式后桥,对地面附着力大而接地比压小,越野及爬坡力强,能在恶劣的地面条件下行驶和工作。
4.铰接式车架全液压转向,转弯半径小,操纵轻便灵活,安全可靠,结构紧凑,维修方便。
5.制动系统为单管路的气顶油钳盘式制动。
制动力大,拆装方便,安全可靠。
6. 新颖的Z形反转连杆、单摇臂、高支点工作装置,掘起力大,工作效率高。
7. 工作装置采用先导控制液压操纵,轻便省力。
8. 全封闭驾驶室,宽敞明亮,视野广阔,座椅减震性好,乘座舒适。
9.整机外观采用具有自主知识产权专利的设计,符合国际潮流,整机外形美观协调。
二、主要技术性能和参数1、技术性能额定载重量5t额定铲斗容量3m3抓具最小夹紧直径(通用抓具) φ850mm 最大卸载高度:抓具(倾斜15o) 3404mm铲斗(倾斜45o) 3050mm 最大卸载高度时的卸载距离:抓具1840mm铲斗1107mm 动臂举升时间 6.2s动臂下降时间 3.8s铲斗或抓具前倾时间(空载) 1.8s车速前进后退1档0-12km/h 0-16km/h 2档0-37km/h ――最小转弯半径(前轮外侧) 5970mm (铲斗外侧) 6575mm 最大爬坡能力30o最大牵引力137kN掘起力160kN2、主要尺寸和重量车长:(抓具平放地面) 8246mn (铲斗平放地面) 8200mm 车宽(轮外侧) 2800mm车高(驾驶室顶) 3500mm铲斗宽度2946mm抓具宽度2100mm轴距3100mm轮距2200mm最小离地间隙(下铰接点) 450mm牵引钩中心高1105mm车重:加满油水带抓具时全重16.4(1±5%)t 加满油水带铲斗时全重16.3(1±5%)t3、发动机注:根据不同地区、不同用户的要求,在保证整机性能前提下,ZL50F-5可能选配了其他发动机,请用户参见随机的发动机说明书。
1 绪论1.1 装载机概述1.1。
1 装载机简介装载机属于铲土运输机械类,是一种通过安装在前端一个完整的铲斗支撑结构和连杆,随机器向前运动进行装载或挖掘,以及提升、运输和卸载的自行式履带或轮胎机械。
它广泛用于公路、铁路、建筑、水电、港口和矿山等工程建设.装载机具有作业速度快、效率高、机动性好、操作轻便等优点,因此成为工程建设中土石方施工的主要机种之一,对于加快工程建设速度,减轻劳动强度,提高工程质量,降低工程成本都发挥着重要的作用,是现代机械化施工中不可缺少的装备之一。
1.1.2 装载机的主要技术性能参数标志装载机的主要技术性能参数有铲斗容量、额定载重量、发动机额定功率、整机质量、最大行驶速度、最小转弯半径、最大牵引力、最大掘起力、最大卸载高度、卸载距离、工作装置动作三项和等。
(1)铲斗容量一般指铲斗的额定容量,为铲斗平装容量与堆尖部分体积之和,用m3 表示。
(2)额定载重量指在保证装载机稳定工作的前提下,铲斗的最大载重量,单位为kg 。
(3)发动机额定功率发动机额定功率又称发动机标定功率或总功率,是表明装载机作业能力的一项重要参数。
发动机功率分为有效功率和总功率,有效功率是指在29°C 和746mmHg(1mmHg=133。
322Pa)压力情况下,在发动机飞轮上实有的功率(也称飞轮功率)。
国产装载机上所标有的功率一般指总功率,即包括发动机有效功率和风扇、燃油泵、润滑油泵、滤清器等辅助设备所消耗的功率.单位为kw。
(4)整机质量(工作质量)指装载机设备应有的工作装置和随机工具,加足燃油,润滑系统、液压系统和冷却系统都加足液体,并且带有规定形式和尺寸的空载铲斗和司机标定质量(75kg±3kg)时的主机质量。
它关系到装载机使用的经济性、可靠性和附着性能,单位为kg 。
(5)最大行驶速度指铲斗空载,装载机行驶于坚硬的地面上,前进和后退各档能达到最大速度,它影响装载机的生产率和安排施工方案,单位为km/h 。
(二)定期维护和保养合适的润滑和维护可确保装载机的无故障运行和长的使用寿命。
由于延长了装载机的运行期限和降低作业成本,因而大大地补偿了在有计划的定期维护中所需的时间和费用。
定期保养分为:50,100,250,500,1000,2000小时☆每50小时维护1.紧固前后传动轴联接螺栓。
2.检查变速箱油位。
3.检查润滑油门操纵手制动、变速操纵系统。
4.向风扇轴、前后车架铰接点、传动轴、副车架等各润滑点压注黄油。
5.松开油箱底部的放油塞,使沉淀物和混合的水随燃油一起排出。
☆每100小时维护1.检查轮辋与制动盘固定螺栓紧度。
2.检查前后桥油位。
3.后桥铰销处加注润滑脂。
4.清洗空气滤清器。
5.测量轮胎压力作业前轮胎在冷状态下测量轮胎充气压力。
前轮343千帕,后轮294千帕6.检查发动机油量,如需要时,从滤油口加入发动机油。
☆每250次小时维护只有在第一个250小时作业后,才进行以下的维护:·燃油滤清器更换滤芯·发动机气门间隙检查和调整1.清洗机油、柴油滤清器。
2.测量和加添蓄电池液并清洗表面,接头涂薄层凡士林。
3.检查工作装置,前后车架、副车架各受力焊缝、固定螺栓,是否有裂缝与松动;紧固轮毂螺母。
4.检查停车制动鼓的磨损状态。
5.调整风扇皮带张紧度。
在发电机皮带轮和风扇皮带中间一点用手指压下(约6kg力) 正常的皮带张紧挠度应约l0mm。
调整后,牢牢地拧紧锁紧螺栓和螺母。
6.润滑:在铲斗销、铲斗连杆销、摇臂销、转斗缸销、提升缸销、提升臂铰销、转向缸销等处加注黄油。
☆每500小时维护,同时应进行每50、100和250小时的维护1.紧固前后桥与车架联接螺栓。
2.检查调整手制动间隙。
3.更换柴油机机油。
4.润滑:铰接销、前传动轴和后传动轴黄油嘴处加注黄油。
★如果制动垫磨损超出最大极限,制动不灵是非常危险的,当制动垫磨损达到接近极限时需要更频繁地检查。
☆每1000小时维护,同时应进行每50、100、250和500小时维护。
ZL50型装载机修理作业指导书发动机发动机部分详见内燃机修理技术规范一、ZL50型轮式装载机双涡轮变矩器分解ZL50装载机变矩器变速箱总成由双涡轮四元件液力变矩器和简单行星式动力换档变速器组成(一)将变矩器-变速器总成从装载机上吊出(1)准备接油器具(如油桶),拧下变速箱下面的放油螺塞,把变矩器-变速器总成(以后简称双变总成)内的润滑油放干净;(2)拆去变速器前、后输出轴与前、后传动轴的连接螺栓;(3)拆去与双变总成连接的各种管路;(4)打开变矩器壳上盖窗口,从窗口中伸入扳手,拆下弹性板外缘与飞轮连接的一圈螺栓;(5)拆去飞轮壳与变矩器壳连接螺栓;(6)将双变总成从装载机上吊出,用支架支撑,变矩器朝下,变速器端盖朝上。
(二)变矩器与变速器分离(1)将工作油泵、变速泵、转向泵逐个拆下;(2)拆去变速操纵阀;(3)将变速器端盖等零件逐个拆去,直至取出倒档活塞总成;(4)将变矩器-变速器翻身,变矩器朝上,用支架支撑;(5)松去变速器箱体与变矩器壳体的连接螺栓,用起吊螺栓、钢丝绳挂钩起吊,将变矩器与变速器分箱。
起吊时必须平正,以免损坏轴承。
二、变矩器检修(一)拆卸1、将变矩器——变速器装配体从装载机上吊下后,放到适当的位置,使变矩器朝上。
垫起变速器后边,以便使变速输出轴及制动盘脱离地面,并将变速器支撑牢固。
2、拆去弹性板内缘与罩轮内缘的6只固定螺栓,取下6个垫圈和1块垫板,就可以从罩轮上取下弹性板。
3、罩轮和泵轮是用24个螺栓螺母副连接的,将它们拧下后,在安装弹性板的螺孔中沿直径相对位置拧入两个M12的螺栓,借以拉出罩轮。
必需拆下罩轮上的轴承时,应采用专门的轴承拉具。
4、涡轮罩上开有圆孔,用两个起子插入其中,起子后部压在泵轮上,就可以用手将两个涡轮及涡轮罩等(总成)撬开,并从泵轮上取出。
注意:T1涡轮18和涡轮罩23的共同端面上有一V形槽,是装配时对准位置用的记号。
若此记号已模糊不清,可用小三角锉刀重新刻一个不深于1mm的V形槽记号。
1 绪论1.1 装载机概述1.1.1 装载机简介装载机属于铲土运输机械类,是一种通过安装在前端一个完整的铲斗支撑结构和连杆,随机器向前运动进行装载或挖掘,以及提升、运输和卸载的自行式履带或轮胎机械。
它广泛用于公路、铁路、建筑、水电、港口和矿山等工程建设。
装载机具有作业速度快、效率高、机动性好、操作轻便等优点,因此成为工程建设中土石方施工的主要机种之一,对于加快工程建设速度,减轻劳动强度,提高工程质量,降低工程成本都发挥着重要的作用,是现代机械化施工中不可缺少的装备之一。
1.1.2 装载机的主要技术性能参数标志装载机的主要技术性能参数有铲斗容量、额定载重量、发动机额定功率、整机质量、最大行驶速度、最小转弯半径、最大牵引力、最大掘起力、最大卸载高度、卸载距离、工作装置动作三项和等。
(1)铲斗容量一般指铲斗的额定容量,为铲斗平装容量与堆尖部分体积之和,用m3 表示。
(2)额定载重量指在保证装载机稳定工作的前提下,铲斗的最大载重量,单位为kg 。
(3)发动机额定功率.资发动机额定功率又称发动机标定功率或总功率,是表明装载机作业能力的一项重要参数。
发动机功率分为有效功率和总功率,有效功率是指在29°C 和746mmHg(1mmHg=133.322Pa)压力情况下,在发动机飞轮上实有的功率(也称飞轮功率)。
国产装载机上所标有的功率一般指总功率,即包括发动机有效功率和风扇、燃油泵、润滑油泵、滤清器等辅助设备所消耗的功率。
单位为kw。
(4)整机质量(工作质量)指装载机设备应有的工作装置和随机工具,加足燃油,润滑系统、液压系统和冷却系统都加足液体,并且带有规定形式和尺寸的空载铲斗和司机标定质量(75kg±3kg)时的主机质量。
它关系到装载机使用的经济性、可靠性和附着性能,单位为kg 。
(5)最大行驶速度指铲斗空载,装载机行驶于坚硬的地面上,前进和后退各档能达到最大速度,它影响装载机的生产率和安排施工方案,单位为km/h 。
机械专业毕业设计液压驱动煤矿装载机总体与传动部分设计学院:机械与动力工程学院指导教师:班级:学号::摘要装载机是一种广泛用于公路、铁路、建筑、水电、港口、矿山等建设工程的土石方施工机械,它主要用于铲装土壤、砂石、石灰、煤炭等散状物料,也可对矿石、硬土等作轻度铲挖作业。
换装不同的辅助工作装置还可进行推土、起重和其他物料如木材的装卸作业。
在道路,特别是在高等级公路施工中,装载机还用于路基工程的填挖,沥青混合料和水泥混凝土料场的集料与装料等作业。
此外还可进行推运土壤、刮平地面和牵引其他机械等作业。
由于装载机具有作业速度快、效率高、机动性好、操作轻便等优点,因此它成为工程建设中土石方施工的主要机种之一。
本次设计报告共包括四个部分,是对整个设计过程的描述和总结。
第一部分:前言;第二部分:正文;第三部分:结论;第四部分:参考文献。
其中,正文的容有:(1)矿用装载机机型的确定,总体部分的参数确定和机构形式的确定,(2)传动部分相关齿轮的设计校核,各个构件的转速确定,构件扭矩的计算与校核,液压换挡操纵油路的确定。
关键词:总体参数,液力变矩器,变速箱,离合器AbstractLoader is a widely used in highway, railway, construction, utilities, ports, mines and other construction projects earthwork construction machinery, it is mainly used for loading shovel of soil, sand, lime, coal and other bulk materials, but also on the ore , slightly hard soil such as digging shovel operation. Dress can be different for earth-moving equipment auxiliary work, lifting and other materials such as timber loading and unloading operations. The road, especially in highway construction, the loader is also used for foundation excavation and filling works, asphalt and cement concrete aggregate material site and loading and other operations. In addition also the pushing of soil, ground and traction Calibrating other mechanical and other operations. As with the operating speed loader, high efficiency, mobility, easy operation, etc., so it becomes the construction of earth and stone construction in one of the main models. The design report includes four chapters, the entire design process is described and summarized. Part I: Introduction; Part II: Text; Part III: Conclusion; Part IV: Reference. Among them, the body includes: (1) mining loader models to determine the overall parameters of some form of identification and determination of institutions, (2) the design of gear transmission part related to verification, to determine the speed of each component, component twist moment calculation and checking, the determination of the hydraulic shift control circuit. Key words: general parameters, torque converter, gearbox, clutch目录第一章前言51.1 设计目的51.2 选题意义51.3 装载机的分类51.4 选用原则71.5 主要部件71.6 国外装载机的现状与发展趋势8第二章装载机总体设计102.1 机型的确定102.1.1 行走装置的选择102.1.2 传动形式的选择102.2 装载机总体参数的确定102.2.1 基本参数的确定112.2.2 装载机的桥荷力分配112.2.3 铲斗的后倾角与卸载角122.2.4 发动机功率132.3 装载机的总体布置132.3.1总体布置的容132.3.2 总体布置的原则132.3.3 总体布置的基准选择142.3.4 对各部件布置的具体要求142.4 装载机的稳定性16第三章液力变矩器设计173.1 传动系的分类与其应用围173.2 液力变矩器的结构与工作原理223.3 液力变矩器的基本特性参数233.4 液力变矩器设计243.4.1 变矩器的力矩计算方程243.5 液力变矩器形式的选择263.5.1 变矩器性能的评价指标263.5.2 液力变矩器的类型273.6 液力变矩器的输出轴转速的计算与有效直径D的计算303.7 提高变矩器反拖性能的措施323.8 变矩器的结构设计35第四章动力换挡行星变速箱的设计354.1 传动系总传动比的分配364.1.1 装载机各档传动比的确定364.1.2 各档传动比的分配374.2 变速箱的设计374.2.1 传动方案的选择与传动简图的设计374.2.2 行星排特性参数的确定404.3 变速箱中相关齿轮的计算与校核404.3.1 配齿计算404.3.2 传动效率的计算414.3.3 行星排中各齿轮的相关参数计算414.4 各档工作时各构件的转速424.5 变速箱工作时各构件扭矩的计算434.5.1 变速箱各档输入扭矩的确定434.5.2 变速箱上各构件扭矩的计算444.6 变速箱各零部件的校核454.6.1 行星排中各相关齿轮的强度校核454.6.2 变速箱输出轴齿轮的设计与校核504.6.3 变速箱输出轴的设计与校核524.6.4 输出轴轴承的选择与其校核554.6.5 离合器的计算与其校核564.7 装载机液压换挡操纵油路57第五章结论60参考文献61第一章前言1.1 设计目的毕业设计是学生理论联系实际的重要课题,是学生综合运用,巩固基础理论,专业技术和专业知识的机会。
第 0 页课程设计任务书组 号:第七组组 长:曹勤怀组 员:周恭剑 韩焕炎 白绚课程设计题目三驱动桥设计参数:1. 车辆自重KN G 100=,满载重KN 50,全桥驱动,03.0,8.0==f ϕ,动力半径m r k 69.0=2. 变矩器系数75.3=k i ;变速箱最大传动比696.2=∑i ;主传动传动比625.4=主i ;终传动传动比875.4=终i 。
3. 齿轮材料:主动齿轮CrMnTi 20,从动齿轮MnVB 20。
渗碳淬火处理,工作寿命8年,每天10小时工作,载荷循环次数大于710,轻度冲击。
4. 最大输出功率180KW ,额定转速2200r/min ,主传动齿轮螺旋角为35度。
5. 具体设计任务● 查阅相关资料,根据其发动机和变速箱的参数、汽车动力性的要求,确定驱动桥主减速器的形式,对驱动桥总体进行方案设计和结构设计。
● 校核满载时的驱动力,对汽车的动力性进行验算。
● 根据设计参数对主要零件部件进行设计与强度计算。
● 主要针对具体任务,完成6千字的设计说明书。
● 小组长职责(1)分配任务;(2)协调设计进度;(3)对没有按时完成设计任务的组员加以警告;(4)与指导教师及时沟通设计进度。
● 完成整装配图和零件图的绘制。
每位同学的具体任务由组长进行分配,然后经指导教师认可(每个人根据零件复杂程度分配2-3个主要零件),零件图由具体负责设计的同学绘制。
●在每个人的说明书中标明本小组所有人员设计的具体任务。
●每个小组成员均要交一份机构装配图(手工绘制),一份设计说明书(每个人根据自己设计内容,因此每个人的设计说明书是不同的),两份零件图(要求1:1绘制)●每个小组组长的说明书是可以综合组员的设计内容,还需绘制草稿一份(1:1)。
第 1 页第 0 页目 录1 主传动器设计 ------------------------------------ 01.1 螺旋锥齿轮的设计计算 ------------------------------- 01.1.1 齿数的选择 ----------------------------------- 01.1.2 从动锥齿轮节圆直径d 2的选择 ------------------ 01.2 螺旋锥齿轮的强度校核 ------------------------------- 61.2.1 齿轮材料的选择 ------------------------------- 61.2.2 锥齿轮的强度校核 ----------------------------- 7 2 差速器设计 ------------------------------------- 142.1 圆锥直齿轮差速器基本参数的选择 -------------------- 142.1.1 差速器球面直径的确定 ------------------------ 142.1.2 差速器齿轮系数的选择 ------------------------ 142.2 差速器直齿锥齿轮强度计算 -------------------------- 172.2.1 齿轮材料的选取 ------------------------------ 172.2.2 齿轮强度校核计算 ---------------------------- 172.3 行星齿轮轴直径z d 的确定 --------------------------- 18 3 半轴设计 --------------------------------------- 183.1 半轴计算扭矩j M 的确定 ----------------------------- 183.2 半轴杆部直径的选择 -------------------------------- 183.3 半轴强度验算 -------------------------------------- 19 4 最终传动设计 ----------------------------------- 194.1 行星排行星轮数目和齿轮齿数的确定 ------------------ 194.1.1 行星轮数目的选择 ---------------------------- 194.1.2 行星排各齿轮齿数的确定 ---------------------- 204.1.3 同心条件校核 -------------------------------- 204.1.4 装配条件的校核 ------------------------------ 204.1.5 相邻条件的校核 ------------------------------ 214.2 齿轮变位 ------------------------------------------ 214.2.1 太阳轮行星轮传动变位系数计算(t-x ) --------- 224.2.2 行星轮与齿圈传动变位系数计算(x-q ) --------- 224.3 齿轮的几何尺寸 ------------------------------------ 234.4 齿轮的校核 ---------------------------------------- 254.4.1 齿轮材料的选择------------------------------ 264.4.2 接触疲劳强度计算---------------------------- 264.4.3 弯曲疲劳强度校核---------------------------- 274.5 行星传动的结构设计-------------------------------- 274.5.1 太阳轮的结构设计---------------------------- 274.5.2 行星轮结构设计------------------------------ 274.5.3 行星轮轴的结构设计-------------------------- 274.5.4 轴承的选择---------------------------------- 285 各主要花键螺栓轴承的选择与校核----------------- 295.1 花键的选择及其强度校核--------------------------- 295.1.1 主传动中差速器半轴齿轮花键的选择------------ 295.1.2 轮边减速器半轴与太阳轮处花键的选择---------- 315.1.3 主传动输入法兰处花键的选择与校核------------ 315.2 螺栓的选择及强度校核----------------------------- 325.2.1 验算轮边减速器行星架、轮辋、轮毂联接所用螺栓的强度----------------------------------------------- 325.2.2 从动锥齿轮与差速器壳联接螺栓校核------------ 335.3 轴承的校核--------------------------------------- 345.3.1 作用在主传动锥齿轮上的力-------------------- 345.3.2 轴承的初选及支承反力的确定------------------ 355.3.3 轴承寿命的计算------------------------------ 35 心得体会------------------------------------------ 37参考文献------------------------------------------ 45第 1 页第 0 页1 主传动器设计主传动器的功用是改变传力方向,并将变速箱输出轴的转矩降低,扭矩增大。
Z L50装载机驱动桥设计说明书(现搞)仅供学习与交流,如有侵权请联系网站删除 谢谢44课程设计任务书组 号:第七组组 长:曹勤怀组 员:周恭剑 韩焕炎 白绚任 务 分 配 表组 别姓 名任 务组长曹勤怀组员1周恭剑组员2韩焕炎组员3白绚驱动桥总成装配图,协调组员设计及绘图主传动器设计及最终传动设计差速器设计半轴设计课程设计题目三驱动桥设计参数:1. 车辆自重KN G 100=,满载重KN 50,全桥驱动,03.0,8.0==f ϕ,动力半径m r k 69.0=仅供学习与交流,如有侵权请联系网站删除 谢谢442. 变矩器系数75.3=k i ;变速箱最大传动比696.2=∑i ;主传动传动比625.4=主i ;终传动传动比875.4=终i 。
3. 齿轮材料:主动齿轮CrMnTi 20,从动齿轮MnVB 20。
渗碳淬火处理,工作寿命8年,每天10小时工作,载荷循环次数大于710,轻度冲击。
4. 最大输出功率180KW ,额定转速2200r/min ,主传动齿轮螺旋角为35度。
5. 具体设计任务● 查阅相关资料,根据其发动机和变速箱的参数、汽车动力性的要求,确定驱动桥主减速器的形式,对驱动桥总体进行方案设计和结构设计。
● 校核满载时的驱动力,对汽车的动力性进行验算。
● 根据设计参数对主要零件部件进行设计与强度计算。
● 主要针对具体任务,完成6千字的设计说明书。
● 小组长职责(1)分配任务;(2)协调设计进度;(3)对没有按时完成设计任务的组员加以警告;(4)与指导教师及时沟通设计进度。
● 完成整装配图和零件图的绘制。
每位同学的具体任务由组长进行分配,然后经指导教师认可(每个人根据零件复杂程度分配2-3个主要零件),零件图由具体负责设计的同学绘制。
● 在每个人的说明书中标明本小组所有人员设计的具体任务。
● 每个小组成员均要交一份机构装配图(手工绘制),一份设计说明书(每个人根据自己设计内容,因此每个人的设计说明书是不同的),两份零件图(要求1:1绘制)● 每个小组组长的说明书是可以综合组员的设计内容,还需绘制草稿一份(1:1)。
仅供学习与交流,如有侵权请联系网站删除 谢谢44目 录驱动桥设计 ---------------------------------------------------------------------------- 1 1 主传动器设计 ---------------------------------------------------------------------- 01.1 螺旋锥齿轮的设计计算 -------------------------------------------------- 01.1.1 齿数的选择 --------------------------------------------------------- 01.1.2 从动锥齿轮节圆直径d 2的选择 -------------------------------- 01.2 螺旋锥齿轮的强度校核 -------------------------------------------------- 71.2.1 齿轮材料的选择 --------------------------------------------------- 71.2.2 锥齿轮的强度校核 ------------------------------------------------ 72 差速器设计 ---------------------------------------------------------------------- 152.1 圆锥直齿轮差速器基本参数的选择 --------------------------------- 162.1.1 差速器球面直径的确定 ---------------------------------------- 162.1.2 差速器齿轮系数的选择 ---------------------------------------- 162.2 差速器直齿锥齿轮强度计算 ---------------------------------------- 192.2.1 齿轮材料的选取 ------------------------------------------------- 192.2.2 齿轮强度校核计算 ---------------------------------------------- 192.3 行星齿轮轴直径z d 的确定 ------------------------------------------ 20 3 半轴设计 -------------------------------------------------------------------------- 203.1 半轴计算扭矩j M 的确定 ---------------------------------------------- 213.2 半轴杆部直径的选择 --------------------------------------------------- 213.3 半轴强度验算 ------------------------------------------------------------ 21 4 最终传动设计 -------------------------------------------------------------------- 224.1 行星排行星轮数目和齿轮齿数的确定 --------------------------- 224.1.1 行星轮数目的选择 ---------------------------------------------- 224.1.2 行星排各齿轮齿数的确定 ------------------------------------- 224.1.3 同心条件校核 ---------------------------------------------------- 234.1.4 装配条件的校核 ------------------------------------------------- 234.1.5 相邻条件的校核------------------------------------------------- 234.2 齿轮变位 ------------------------------------------------------------------ 244.2.1 太阳轮行星轮传动变位系数计算(t-x) ------------------ 244.2.2 行星轮与齿圈传动变位系数计算(x-q) ----------------- 264.3 齿轮的几何尺寸 --------------------------------------------------------- 264.4 齿轮的校核 --------------------------------------------------------------- 294.4.1 齿轮材料的选择------------------------------------------------- 294.4.2 接触疲劳强度计算---------------------------------------------- 304.4.3 弯曲疲劳强度校核---------------------------------------------- 314.5 行星传动的结构设计 --------------------------------------------------- 314.5.1 太阳轮的结构设计---------------------------------------------- 314.5.2行星轮结构设计-------------------------------------------------- 314.5.3行星轮轴的结构设计-------------------------------------------- 314.5.4 轴承的选择------------------------------------------------------- 325 各主要花键螺栓轴承的选择与校核 ----------------------------------------- 335.1 花键的选择及其强度校核 --------------------------------------------- 335.1.1 主传动中差速器半轴齿轮花键的选择 --------------------- 345.1.2 轮边减速器半轴与太阳轮处花键的选择 ------------------ 355.1.3 主传动输入法兰处花键的选择与校核 --------------------- 355.2 螺栓的选择及强度校核---------------------------------------------- 375.2.1 验算轮边减速器行星架、轮辋、轮毂联接所用螺栓的强度 -------------------------------------------------------------------------- 375.2.2 从动锥齿轮与差速器壳联接螺栓校核 --------------------- 375.3 轴承的校核------------------------------------------------------------- 385.3.1 作用在主传动锥齿轮上的力---------------------------------- 385.3.2 轴承的初选及支承反力的确定------------------------------- 405.3.3 轴承寿命的计算------------------------------------------------- 41心得体会 ---------------------------------------------------------------------------- 43仅供学习与交流,如有侵权请联系网站删除谢谢44参考文献 ---------------------------------------------------------------------------- 44仅供学习与交流,如有侵权请联系网站删除谢谢44仅供学习与交流,如有侵权请联系网站删除 谢谢441 主传动器设计主传动器的功用是改变传力方向,并将变速箱输出轴的转矩降低,扭矩增大。