冷热电三联产原理图
- 格式:doc
- 大小:146.00 KB
- 文档页数:9
冷热电三联供的形式:内燃机+余热利用系统;燃气轮机+余热发电机组;燃气轮机+余热利用系统;微燃机+余热利用系统。
内燃机+余热利用系统:内燃机:四冲程内燃机;吸气冲程、压缩冲程、做功冲程、排气冲程。
内燃机余热:烟气、缸套水;余热利用系统:热水烟气直燃机、板式换热器。
余热利用系统:制冷:烟气→烟气热水型直燃机中烟气高发;缸套水→烟气热水直燃机中热水发生器。
制热:烟气→烟气热水型直燃机中烟气高发;缸套水→板式换热器。
设计参数及原则设计参数:对象:办公楼,建筑面积:2万平冷负荷:50w/m2,热负荷:56w/m2电负荷:30-67w/m2采暖期:11月-4月,128天制冷期:6月-9月,88天每个工作日,机组运行10小时7:30-17:30周六日不起动,采用市网运行设计原则:以办公楼最低电负荷为标准选配发电机,产生的余热即烟气和缸套水进入烟气热水型直燃机和板式换热器制冷制热。
机组选型:电负荷:0.03×20000=600KW冷负荷:0.05×20000=1000KW热负荷:0.056×20000=1120KW发电机选型:J312额定发电功率:635KW 发电效率:40.4%额定余热功率:744KW 排热效率:46.5%可利用烟气:3400kg/h,402KW,500℃可利用热水:26.6m3/h,342KW,79-95℃:发电机组参数采用颜巴赫系列利用的余热主要为:烟气和缸套水余热机组选型:BZHE125型出力系数为:100%燃气、50%烟气、23%热水出力系数:在多能量源的条件下,某一能量源的额定功率占额定总功率的比例。
额定制冷量:1454KW 天然气:106m3/h额定制热量:1121KW 天然气:120m3/h烟气量:4873m3/h,热水量:41.1m3/h:余热机组参数采用远大系列。
负荷计算:制冷:该直燃机烟气出力最多为满负荷的50%,出力系数为0.5。
计算公式:制冷量=排烟量/额定排烟量×额定制冷功率×出力系数×发电机负荷比例。
楼宇冷热电三联产设计一引言对于公寓式住宅,楼宇冷热电联产系统是一种非常好的方式。
楼宇冷热电联产系统是以燃气轮机为动力,并与吸收式制冷机/余热锅炉配套,同时提供制冷、采暖、卫生热水和电力的系统。
该系统具有能源利用率高、环境污染小、运行灵活、能量(冷、热、电)输送损失小等特点。
这是一种分布式能源系统不但最大限度地利用了能源,而且减少了对电网的依赖性,增加了能源的安全性。
水泵水泵图1冷热电三联产原理图二楼宇系统的的分析原则2.1负荷预测于任何一栋建筑物而言,能够准确掌握其负荷需求,是进行楼宇热电冷联供系统的首要条件。
具体预测分为:一是按照不同季节、不同时间对建筑物的冷、热和电进行逐时预测;二是比较同类地区、同类建筑的负荷需求进行估算;三是结合建筑物的使用特点,要合理确定同时利用系数。
2.2设备选择对于楼宇热电冷联供系统中,主要设备就是燃气轮机和澳化铿吸收式制冷机组或者是烟气直燃双效吸收式制冷机组以及余热锅炉。
因此,下面对燃气轮机、制冷机组和余热锅炉的基本情况作简单介绍。
2.2.1 燃气轮机系统当前,世界上生产燃气轮机的厂家主要有,西门子、Solar和Bowna等,前面三家是大型燃气轮机的生产厂商,产品主要用于燃气轮机发电厂。
而美国的Solar透平公司主要生产小型燃气轮机有Saturn20等型号,能满足1-13WM的发电需求,这些燃气轮机也主要应用于热电冷联供项目上,其特点和优势所在:以Sola 小型燃气轮机为主体的热电冷联供系统比其它热电冷联供系统更加坚固耐用,一般可以连续运行30 年,Solar 燃气轮机的大修周期为3-4 万小时;适用于多种气体燃料和液体燃料,并且还能在不同形态的燃料之间随时进行切换,这一性能,又为供热和供电用户的功能安全提供了保障;生产高品质的余热,不仅可以用于各种工艺生产,而且还可以实现联合循环热电冷联供,达到高效利用能源的目的;余热回收的方式简单,热电联供千瓦造价较低;运行费用低,热效率高,经济效益好。
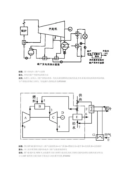
标题:图1热电冷三联产示意图篇名:热电冷联产节能判定的新方法说明:如图1、2所示,三联产系统由供热、发电及溴化锂吸收式制冷组成,共有Z级回热加热和热网加热器;分产系统由供热(工业炉)、发电(凝汽式机组)及CJFD2000标题:图2 ST IG循环热电冷三联产总能系统A—压气机B—燃烧室C—透平D—发电机E—余热锅炉篇名:双工质并联型联合循环热电冷三联产总能系统的研究说明:ST IG循环是1974年,由美籍华人程大酋博士提出的,因此又称程式循环(如图2虚框内部分所示)。
它与HAT循环的主要区别在于软水注入的位置不同篊JFD2002标题:图7 HAT循环三联产总能系统的火用效率与回热度和透平进口温度的关系篇名:HAT循环构成热电冷三联产总能系统的热经济性计算与分析说明:图7为HAT循环三联产系统的火用效率和回热度与透平进口温度T4的关系。
如图所示,系统火用效率随回热度变化的规律和系统能量利用率随回热度盋JFD2002标题:图6 HAT循环三联产系统的能量利用率与循环回热度和透平进口温度的关系篇名:HAT循环构成热电冷三联产总能系统的热经济性计算与分析说明:如果只从循环的作功效率看,为保证循环经济性,不应降低HAT循环的回热度U。
但是,从系统的能量利用率和系统的火用效率看,又是另一情况。
图6蜟JFD2002标题:1-压气机;2-饱和蒸发器;3-回热器;4-燃烧室5-湿空气透平;6-供热设备;7-制冷机图2最简单的HAT循环三联产形式篇名:HAT循环构成热电冷三联产总能系统的可行性分析说明:(5)由于水蒸气成分的存在,大大降低了燃烧室内NOx的生成量,即使不采用其他措施,燃气轮机排气中的NOx含量也能被控制在5×10-6VV内。
另外,由CJFD2002标题:图1煤气热电三联产工艺篇名:煤气热电联产系统设计和运行问题探讨说明:煤气热电三联产技术是将循环流化床锅炉和干馏煤气发生炉紧密结合,实现在一套系统中煤气、热力和电力的联合生产。
标题:图1热电冷三联产示意图
篇名:热电冷联产节能判定的新方法
说明:如图1、2所示,三联产系统由供热、发电及溴化锂吸收式制冷组成,共有Z级回热加热和热网加热器;分产系统由供热(工业炉)、发电(凝汽式机组)及CJFD2000
标题:图2 ST IG循环热电冷三联产总能系统A—压气机B—燃烧室C—透平D—发电机E—余热锅炉
篇名:双工质并联型联合循环热电冷三联产总能系统的研究
说明:ST IG循环是1974年,由美籍华人程大酋博士提出的,因此又称程式循环(如图2虚框内部分所示)。
它与HAT循环的主要区别在于软水注入的位置不同篊JFD2002
标题:图7 HAT循环三联产总能系统的火用效率与回热度和透平进口温度的关系
篇名:HAT循环构成热电冷三联产总能系统的热经济性计算与分析
说明:图7为HAT循环三联产系统的火用效率和回热度与透平进口温度T4的关系。
如图所示,系统火用效率随回热度变化的规律和系统能量利用率随回热度盋JFD2002
标题:图6 HAT循环三联产系统的能量利用率与循环回热度和透平进口温度的关系
篇名:HAT循环构成热电冷三联产总能系统的热经济性计算与分析
说明:如果只从循环的作功效率看,为保证循环经济性,不应降低HAT循环的回热度U。
但是,从系统的能量
利用率和系统的火用效率看,又是另一情况。
图6蜟JFD2002
标题:1-压气机;2-饱和蒸发器;3-回热器;4-燃烧室5-湿空气透平;6-供热设备;7-制冷机图2最简单的HAT循环三联产形式
篇名:HAT循环构成热电冷三联产总能系统的可行性分析
说明:(5)由于水蒸气成分的存在,大大降低了燃烧室内NOx的生成量,即使不采用其他措施,燃气轮机排气中的NOx含量也能被控制在5×10-6VV内。
另外,由CJFD2002
标题:图1煤气热电三联产工艺
篇名:煤气热电联产系统设计和运行问题探讨
说明:煤气热电三联产技术是将循环流化床锅炉和干馏煤气发生炉紧密结合,实现在一套系统中煤气、热力和电力的联合生产。
即煤首先送入气化炉干馏艭JFD2003
标题:图1燃气三联产系统方案1示意图
篇名:以天然气为燃料的冷热电联产系统
说明:2.3燃用天然气的冷热电联产的系统方案典型冷热电联产系统一般包括:动力系统和发电机(供电)、余热回收装置(供热)、制冷系统(供冷)等.针对睠JFD2003
标题:图2燃气三联产系统方案2示意图
篇名:以天然气为燃料的冷热电联产系统
说明:2.3燃用天然气的冷热电联产的系统方案典型冷热电联产系统一般包括:动力系统和发电机(供电)、余热回收装置(供热)、制冷系统(供冷)等.针对睠JFD2003
标题:图3燃气三联产系统方案3示意图
篇名:以天然气为燃料的冷热电联产系统
说明:2.3燃用天然气的冷热电联产的系统方案典型冷热电联产系统一般包括:动力系统和发电机(供电)、余热回收装置(供热)、制冷系统(供冷)等.针对睠JFD2003
标题:图1“三联产”回转式干馏器系统
篇名:“三联产”回转式干馏器的密封
说明:在正常运行中,回转式干馏器按一定的速度匀速转动,其回转本体法兰与相应静止的部件之间应紧密接
触,保持可靠的密封,见图1。
否则,干馏器内部CJFD2003
标题:图1冷热电三联产原理图
篇名:冷热电三联产在我国的发展前景
说明:冷热电三联产系统主要由热源、一级管网、冷暖站、二级管网和用户设备组成(图1)。
一般冬季
标题:图1“三联产”工业性放大试验原理图
篇名:应用干馏煤气发生装置的“三联产”工艺探索
说明:整个三联产装置由干馏器、循环流化床以及一些连结载体组成,它的工艺流程见图1。
标题:图1浦东国际机场能源中心燃机热、电、冷三联产系统
篇名:燃气轮机热电联产系统的应用和完善
说明:1机场能源中心的燃机三联产系统1.1设备配置(图1)收稿日期:2004 08 29
标题:图2热电冷三联产系统能量转换示意图
篇名:生物质能用于热电冷三联供系统的可行性
说明:热电冷三联产系统集制冷、供暖和发电过程一体化,是一种建立在能源梯级利用概念基础上的多联产总能系统。
在三联产系统中,燃料燃烧的高品位CJFD2005
标题:图1热电冷三联产系统流程
篇名:住宅小区天然气热电冷三联产方案及其技术经济性能分析
说明:三联产系统主要采用燃气轮机+余热直燃溴化锂制冷机组组成,流程见图1[2]。