电磁阀控制气缸原理图
- 格式:pdf
- 大小:218.42 KB
- 文档页数:5
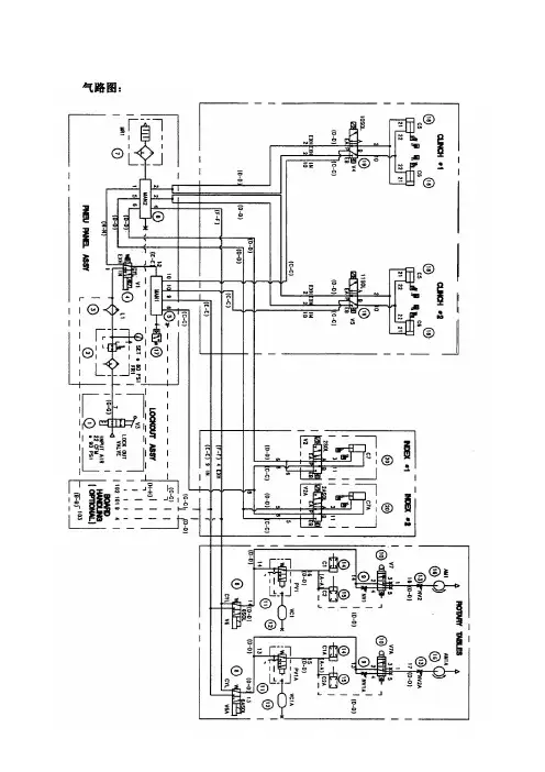
气路图:气压要求:(psi 磅/每平方英寸)气源气压为90 psi机器的内部气压为80 psi气管颜色认别:黑色气管:此种颜色的气管为主气管,当机器的plam开关按下后该气管中仍有压缩空气存在,如想除去气管内的压缩空气需将机器的主气阀关闭。
蓝色气管:此种颜色的气管为进气管,安装于电磁阀和气缸之间,只有当电磁阀处于异通状态时气管内才有压缩空气存在,如想除支气管内的压缩空气只需将机器的Plam 开关按下。
黄色气管:此种颜色的气管为出气管,安装于电磁阀和气缸之间,当电磁阀处于静止状态时气管内没有压缩空气。
气路图的说明:CLINCH部分:组成部件:双动气缸(C5,C6)、二位五通电磁阀(V4,V5)气动过程:当电磁阀(V4,V5)处于右位(静止状态)时,压缩空气通过气管⒑进入气缸(C5,C6),使气缸的推杆退回。
当电磁阀(V4,V5)处于左位(导通状态)时,压缩空气通过气管⒉进入气缸(C5,C6),使气缸的推杆推出。
从而完成切脚并压脚成形。
INDEX部分:组成部件:双动气缸(C7,C7A)、二位五通电磁阀(V2,V2A)气动过程:当电磁阀(V2,V2A)处于右位(静止状态)时,压缩空气通过气管⒒进入气缸(C7,C7A),使气缸的推杆推出。
当电磁阀(V2,V2A)处于左位(导通状态)时,压缩空气通过气管⒊进入气缸(C7,C7A),使气缸的推杆退回。
从而完成进料动作。
ROTARY TABLES部分:组成部件:气动马达(AM1,AM1A)、截流阀2(NV2,NV2A)、二位五通气阀(V7,V7A)、截流阀1(NV1,NV1A)、单动弹簧压入式气缸(C1,C1A)、单动弹簧压出工气缸(C2,C2A)、二位二通气阀(PV1,PV1A)、储气灌(VC1,VC1A)、二位二通电磁阀(V6,V6A)气动过程:(因左右两部分转台气路工作原理完全相同,现以其中一部分为例加以说明)当电磁阀(V6)处于左位(静止状态)时此气动部分没有压缩空气进入。
电磁阀工作原理纵观国外电磁阀,到目前为止,从动作方式上可分为三大类即:直动式、反冲式、先导式,而从阀瓣结构和材料上的不同以及原理上的区别反冲式又可分为:膜片式反冲电磁阀、活塞式反冲电磁阀;先导式又可分为:先导式膜片电磁阀、先导式活塞电磁阀;从阀座及密封材料上分又可分为:软密封电磁阀、钢性密封电磁阀、半钢性密封电磁阀。
一、直动式电磁阀原理:常闭型直动式电磁阀通电时,电磁线圈产生电磁吸力把阀芯提起,使关闭件离远开阀座密封副打开;断电时,电磁力消失,靠弹簧力把关闭元件压在阀座上阀门关闭。
(常开型与此相反)特点:在真空、负压、零压差时能正常工作,DN50以下可任意安装,但电磁头体积较大。
如我公司引进HERION公司技术生产的直动电磁阀可用于1.33×10-4 Mpa真空。
二、反冲型电磁阀原理:它的原理是一种直动和先导相结合,通电时,电磁阀先将辅阀打开,主阀下腔压力大于上腔压力而利用压差及电磁阀的同时作用把阀门开启;断电时,辅阀利用弹簧力或介质压力推动关闭件,向下移动便阀门关闭。
特点:在零压差或高压时也能可靠工作,但功率及体积较大,要求竖直安装。
三、先导式电磁阀原理:通电时,电磁力驱动先导阀打开先导阀,主阀上腔压力迅速下降,在主阀上下腔形成压差,依靠介质压力推动主阀关闭件上移,阀门开启;断电时,弹簧力把先导阀关闭,入口介质压力通过先导孔迅速进入主阀上腔在上腔形成压差,从而使主阀关闭。
特点:体积小,功率低,但介质压差围受限,必须满足压差条件。
两位三通电磁阀通常与单作用气动执行机构配套使用,两位是两个位置可控:开-关,三通是有三个通道通气,一般情况下1个通道与气源连接,另外两个通道1个与执行机构的进气口连接,1个与执行机构排气口连接,具体的工作原理可以参照单作用气动执行机构的工作原理图。
两位五通电磁阀通常与双作用气动执行机构配套使用,两位是两个位置可控:开-关,五通是有五个通道通气,其中1个与气源连接,两个与双作用气缸的外部气室的进出气口连接,两个与部气室的进出气口接连,具体的工作原理可参照双作用气动执行机构工作原理在气路(或液路)上来说,两位三通电磁阀具有1个进气孔(接进气气源)、1个出气孔(提供给目标设备气源)、1个排气孔(一般安装一个消声器,如果不怕噪音的话也可以不装_)。
电磁阀工作原理图:如图:A —电磁阀进气口;B 、C —电磁阀出气口;D 、E —电磁阀排气口;F —电磁阀阀体;G —电磁阀线圈;H —电磁阀阀芯;I —汽缸前进气口;J —汽缸后进气口;K —汽缸体;L —汽缸杆;操作:1、当电磁阀线圈G 得电时,阀芯H 动作,使压缩空气经电磁阀进气口A ,电磁阀出气口C ,进入汽缸后进气口J 在气压的作用下推动汽缸杆L ;而汽缸内的空气经汽缸进气口I ,电磁阀出气口B ,排气口D 排出。
2、当电磁阀线圈G 失电时,阀芯H 动作,使压缩空气经电磁阀进气口A ,电磁阀出气口B ,进入汽缸后进气口I 在气压的作用下推动汽缸杆L ;而汽缸内的空气经汽缸进气口J ,电磁阀出气口C ,排气口E 排出。
JI D A EC BD A EB C F GHJI K L如图:A —小阀芯;B—气管;C —电磁阀铁芯;D —进气口;E —阀芯;在小阀芯A 处应有一个恢复力机构如弹簧,使电磁阀铁芯C 失电后小阀芯A 能离开电磁阀铁芯C 恢复到初态。
动作说明;当电磁阀无电时,由于小阀芯A 堵住气管B 使阀芯E 不会移动。
当电磁阀得电时,由于小阀芯A 受电磁阀铁芯C 的吸引而使气管B 打开,使压缩空气推动阀芯E 移动。
EACBD电磁阀英文名称:solenoid valve 定义:用电磁铁操纵阀芯移动的阀。
电磁阀是用电磁控制的工业设备,用在工业控制系统中调整介质的方向、流量、速度和其他的参数。
电磁阀是用电磁的效应进行控制,主要的控制方式由继电器控制。
这样,电磁阀可以配合不同的电路来实现预期的控制,而控制的精度和灵活性都能够保证。
电磁阀有很多种,不同的电磁阀在控制系统的不同位置发挥作用,最常用的是单向阀、安全阀、方向控制阀、速度调节阀等。
电磁阀里有密闭的腔,在不同位置开有通孔,每个孔都通向不同电磁阀的油管,腔中间是阀,两面是两块电磁铁,哪面的磁铁线圈通电阀体就会被吸引到哪边,通过控制阀体的移动来挡住或漏出不同的排油的孔,而进油孔是常开的,液压油就会进入不同的排油管,然后通过油的压力来推动油缸的活塞,活塞又带动活塞杆,活塞杆带动机械装置动。
电磁阀工作原理纵观国内外电磁阀,到目前为止,从动作方式上可分为三大类即:直动式、反冲式、先导式,而从阀瓣结构与材料上得不同以及原理上得区别反冲式又可分为:膜片式反冲电磁阀、活塞式反冲电磁阀;先导式又可分为:先导式膜片电磁阀、先导式活塞电磁阀;从阀座及密封材料上分又可分为:软密封电磁阀、钢性密封电磁阀、半钢性密封电磁阀。
一、直动式电磁阀原理:常闭型直动式电磁阀通电时,电磁线圈产生电磁吸力把阀芯提起,使关闭件离远开阀座密封副打开;断电时,电磁力消失,靠弹簧力把关闭元件压在阀座上阀门关闭。
(常开型与此相反)ﻫ特点:在真空、负压、零压差时能正常工作,DN50以下可任意安装,但电磁头体积较大。
如我公司引进HERION公司技术生产得直动电磁阀可用于1、33×10-4 Mpa真空。
ﻫ二、反冲型电磁阀ﻫ原理:它得原理就是一种直动与先导相结合,通电时,电磁阀先将辅阀打开,主阀下腔压力大于上腔压力而利用压差及电磁阀得同时作用把阀门开启;断电时,辅阀利用弹簧力或介质压力推动关闭件,向下移动便阀门关闭。
特点:在零压差或高压时也能可靠工作,但功率及体积较大,要求竖直安装。
ﻫ三、先导式电磁阀原理:通电时,电磁力驱动先导阀打开先导阀,主阀上腔压力迅速下降,在主阀上下腔内形成压差,依靠介质压力推动主阀关闭件上移,阀门开启;断电时,弹簧力把先导阀关闭,入口介质压力通过先导孔迅速进入主阀上腔在上腔内形成压差,从而使主阀关闭。
特点:体积小,功率低,但介质压差范围受限,必须满足压差条件。
ﻫ两位三通电磁阀通常与单作用气动执行机构配套使用,两位就是两个位置可控:开-关,三通就是有三个通道通气,一般情况下1个通道与气源连接,另外两个通道1个与执行机构得进气口连接,1个与执行机构排气口连接,具体得工作原理可以参照单作用气动执行机构得工作原理图。
ﻫ两位五通电磁阀通常与双作用气动执行机构配套使用,两位就是两个位置可控:开-关,五通就是有五个通道通气,其中1个与气源连接,两个与双作用气缸得外部气室得进出气口连接,两个与内部气室得进出气口接连,具体得工作原理可参照双作用气动执行机构工作原理ﻫ在气路(或液路)上来说,两位三通电磁阀具有1个进气孔(接进气气源)、1个出气孔(提供给目标设备气源)、1个排气孔(一般安装一个消声器,如果不怕噪音得话也可以不装_)。
垂直气缸电磁阀的选用与注意事项安全。
例如:当气缸垂直使用时,由于断电、急停等特殊情况,设备必须立刻停止动作,不允许继续举升或下降,通常我们有两种方法,一种是直接用中封电磁阀,另一种是使用气压锁,下面就简单介绍一下这两种结构的原理与区别。
二、两种阀的结构原理图1是三位五通中封电磁阀。
当左侧电磁线圈通电,即14进气,23排气,气缸将伸出;当右侧电磁线圈通电,即12进气,45排气,气缸将缩回;当两侧电磁线圈都不通电时,2、4都不与大气相连,即封住气缸两腔气体,从而保证垂直滑台不会继续动作,影响,但是,由于三位五通中封电磁阀属于滑阀的一种,即中间阀芯是滑动配合,这就意味着中封电磁阀不可能长时间不泄露,但不会瞬间移动,所以使用时还要注意。
图2是用气控单向阀+有泄压功能换向阀组成的气控锁,这里以三位五通中泄电磁阀为例。
当电磁阀左侧通电,进气气流延1、4、A1、B1进入气缸无杆腔,同时P2通气,使得气控单向阀打开,气缸有杆腔排气沿着B2、A2、2、3排到大气中,气缸将伸出;当电磁阀右侧得通电,则进气流延1、2、A2、B2进入气缸有杆腔,同时P1通气,使得气控单向阀打开,气缸无杆腔排气沿着B1、A1、4、5排到大气中,气缸将缩回;当气缸两侧都不得电,2与3通大气,4与5通大气,即P1、P2都不通气,由单向阀自身结构,自动使得B1、A1,B2、A2断开,从而封住气缸两腔气体,使得气缸停止不动,起到安全保护作用。
由于气控单向阀的自身结构特点,其密封性要比滑阀好,所以维持垂直滑台状态的时间要比三位五通中封阀好些,但是成本较高,气路相对复杂,建议实际使用时根据实际情况,选择合适的气路。
值得一提的是,有些对电磁阀接触不多、不太了解的人,可能不会太注意用气控锁的时候采用的三位五通中泄阀,实际应用过程中可能会用气控锁配中封电磁阀,觉得这样气控锁可以防泄漏,中封阀也能防泄漏,效果更佳,其实不然,反而弄巧成拙,原因是气控阀先导口的开启压力相对较低,以FESTO氣控单向阀HGL-1/8-B为例,先导孔的开启压力2-10bar,而正常气路的气源压力在4-6bar,即正常情况三位五通中封电磁阀封住时,气管内残余的气体压力足可以将气控单向阀的先导口打开,使得气控单向阀失效,起不到密封效果,本系统与直接用三位五通中封电磁阀等同。
电磁阀气缸工作原理
嘿,你问电磁阀气缸工作原理啊?这事儿还挺有意思呢。
你看啊,电磁阀和气缸就像是一对好搭档。
先说电磁阀吧,它就像个小开关。
平时呢,它是关着的,就像一扇门紧紧关着。
当有电流通过的时候呢,它就“啪”地一下打开了。
这电流就像是一个小信号,告诉电
磁阀:“嘿,该开门啦!”
然后呢,说说气缸。
气缸就像一个小罐子,里面有个
活塞。
这个活塞就像个小调皮鬼,可以在气缸里跑来跑去。
当电磁阀打开的时候,气就会通过电磁阀进入气缸。
这气就像一股小力量,推着活塞动起来。
活塞一动呢,就
可以带动别的东西一起动啦。
比如说,要是用在工厂里,活塞可以推动一个机械臂,让机械臂去干活。
要是用在汽车上,活塞可以推动刹车片,让汽车停下来。
等不需要活塞动的时候呢,电磁阀就会再次关上。
这时候,气就进不来了,活塞也就停下来了。
总之呢,电磁阀气缸就是靠着电磁阀这个小开关,控制着气进入气缸,让活塞动起来。
就像一个小魔法,让气变成了动力。
气路图:气压要求:(psi 磅/每平方英寸)气源气压为90 psi机器的内部气压为80 psi气管颜色认别:黑色气管:此种颜色的气管为主气管,当机器的plam开关按下后该气管中仍有压缩空气存在,如想除去气管内的压缩空气需将机器的主气阀关闭。
蓝色气管:此种颜色的气管为进气管,安装于电磁阀和气缸之间,只有当电磁阀处于异通状态时气管内才有压缩空气存在,如想除支气管内的压缩空气只需将机器的Plam 开关按下。
黄色气管:此种颜色的气管为出气管,安装于电磁阀和气缸之间,当电磁阀处于静止状态时气管内没有压缩空气。
气路图的说明:CLINCH部分:组成部件:双动气缸(C5,C6)、二位五通电磁阀(V4,V5)气动过程:当电磁阀(V4,V5)处于右位(静止状态)时,压缩空气通过气管⒑进入气缸(C5,C6),使气缸的推杆退回。
当电磁阀(V4,V5)处于左位(导通状态)时,压缩空气通过气管⒉进入气缸(C5,C6),使气缸的推杆推出。
从而完成切脚并压脚成形。
INDEX部分:组成部件:双动气缸(C7,C7A)、二位五通电磁阀(V2,V2A)气动过程:当电磁阀(V2,V2A)处于右位(静止状态)时,压缩空气通过气管⒒进入气缸(C7,C7A),使气缸的推杆推出。
当电磁阀(V2,V2A)处于左位(导通状态)时,压缩空气通过气管⒊进入气缸(C7,C7A),使气缸的推杆退回。
从而完成进料动作。
ROTARY TABLES部分:组成部件:气动马达(AM1,AM1A)、截流阀2(NV2,NV2A)、二位五通气阀(V7,V7A)、截流阀1(NV1,NV1A)、单动弹簧压入式气缸(C1,C1A)、单动弹簧压出工气缸(C2,C2A)、二位二通气阀(PV1,PV1A)、储气灌(VC1,VC1A)、二位二通电磁阀(V6,V6A)气动过程:(因左右两部分转台气路工作原理完全相同,现以其中一部分为例加以说明)当电磁阀(V6)处于左位(静止状态)时此气动部分没有压缩空气进入。
电磁阀工作原理纵观国内外电磁阀,到目前为止,从动作方式上可分为三大类即:直动式、反冲式、先导式,而从阀瓣结构和材料上的不同以及原理上的区别反冲式又可分为:膜片式反冲电磁阀、活塞式反冲电磁阀;先导式又可分为:先导式膜片电磁阀、先导式活塞电磁阀;从阀座及密封材料上分又可分为:软密封电磁阀、钢性密封电磁阀、半钢性密封电磁阀。
一、直动式电磁阀原理:常闭型直动式电磁阀通电时,电磁线圈产生电磁吸力把阀芯提起,使关闭件离远开阀座密封副打开;断电时,电磁力消失,靠弹簧力把关闭元件压在阀座上阀门关闭。
(常开型与此相反)特点:在真空、负压、零压差时能正常工作,DN50以下可任意安装,但电磁头体积较大。
如我公司引进HERION公司技术生产的直动电磁阀可用于1。
33×10—4 Mpa真空。
二、反冲型电磁阀原理:它的原理是一种直动和先导相结合,通电时,电磁阀先将辅阀打开,主阀下腔压力大于上腔压力而利用压差及电磁阀的同时作用把阀门开启;断电时,辅阀利用弹簧力或介质压力推动关闭件,向下移动便阀门关闭。
特点:在零压差或高压时也能可靠工作,但功率及体积较大,要求竖直安装。
三、先导式电磁阀原理:通电时,电磁力驱动先导阀打开先导阀,主阀上腔压力迅速下降,在主阀上下腔内形成压差,依靠介质压力推动主阀关闭件上移,阀门开启;断电时,弹簧力把先导阀关闭,入口介质压力通过先导孔迅速进入主阀上腔在上腔内形成压差,从而使主阀关闭。
特点:体积小,功率低,但介质压差范围受限,必须满足压差条件。
两位三通电磁阀通常与单作用气动执行机构配套使用,两位是两个位置可控:开—关,三通是有三个通道通气,一般情况下1个通道与气源连接,另外两个通道1个与执行机构的进气口连接,1个与执行机构排气口连接,具体的工作原理可以参照单作用气动执行机构的工作原理图.两位五通电磁阀通常与双作用气动执行机构配套使用,两位是两个位置可控:开-关,五通是有五个通道通气,其中1个与气源连接,两个与双作用气缸的外部气室的进出气口连接,两个与内部气室的进出气口接连,具体的工作原理可参照双作用气动执行机构工作原理在气路(或液路)上来说,两位三通电磁阀具有1个进气孔(接进气气源)、1个出气孔(提供给目标设备气源)、1个排气孔(一般安装一个消声器,如果不怕噪音的话也可以不装@_@)。
电磁阀工作原理纵观国内外电磁阀,到目前为止,从动作方式上可分为三大类即:直动式、反冲式、先导式,而从阀瓣结构和材料上的不同以及原理上的区别反冲式又可分为:膜片式反冲电磁阀、活塞式反冲电磁阀;先导式又可分为:先导式膜片电磁阀、先导式活塞电磁阀;从阀座及密封材料上分又可分为:软密封电磁阀、钢性密封电磁阀、半钢性密封电磁阀。
一、直动式电磁阀原理:常闭型直动式电磁阀通电时,电磁线圈产生电磁吸力把阀芯提起,使关闭件离远开阀座密封副打开;断电时,电磁力消失,靠弹簧力把关闭元件压在阀座上阀门关闭。
(常开型与此相反)特点:在真空、负压、零压差时能正常工作,DN50以下可任意安装,但电磁头体积较大。
如我公司引进HERION公司技术生产的直动电磁阀可用于1.33×10-4 Mpa真空。
二、反冲型电磁阀原理:它的原理是一种直动和先导相结合,通电时,电磁阀先将辅阀打开,主阀下腔压力大于上腔压力而利用压差及电磁阀的同时作用把阀门开启;断电时,辅阀利用弹簧力或介质压力推动关闭件,向下移动便阀门关闭。
特点:在零压差或高压时也能可靠工作,但功率及体积较大,要求竖直安装。
三、先导式电磁阀原理:通电时,电磁力驱动先导阀打开先导阀,主阀上腔压力迅速下降,在主阀上下腔内形成压差,依靠介质压力推动主阀关闭件上移,阀门开启;断电时,弹簧力把先导阀关闭,入口介质压力通过先导孔迅速进入主阀上腔在上腔内形成压差,从而使主阀关闭。
特点:体积小,功率低,但介质压差范围受限,必须满足压差条件。
两位三通电磁阀通常与单作用气动执行机构配套使用,两位是两个位置可控:开-关,三通是有三个通道通气,一般情况下1个通道与气源连接,另外两个通道1个与执行机构的进气口连接,1个与执行机构排气口连接,具体的工作原理可以参照单作用气动执行机构的工作原理图。
两位五通电磁阀通常与双作用气动执行机构配套使用,两位是两个位置可控:开-关,五通是有五个通道通气,其中1个与气源连接,两个与双作用气缸的外部气室的进出气口连接,两个与内部气室的进出气口接连,具体的工作原理可参照双作用气动执行机构工作原理在气路(或液路)上来说,两位三通电磁阀具有1个进气孔(接进气气源)、1个出气孔(提供给目标设备气源)、1个排气孔(一般安装一个消声器,如果不怕噪音的话也可以不装@_@)。
电磁阀从原理上分为三大类:直动式、分步直动式、先导式。
而从阀瓣结构和材料上的不同与原理上的区别又分为六个分支小类:直动膜片结构、分步直动膜片结构、先导膜片结构、直动活塞结构、分步直动活塞结构、先导活塞结构。
一、直动式电磁阀原理:通电时,电磁阀线圈产生电磁力把关闭件从阀座上提起,阀门打开;断电时,电磁力消失,弹簧力把关闭件压在阀座上,阀门关闭。
特点:在真空、负压、零压时能正常工作,但通径一般不超过25mm。
二、分步直动式电磁阀原理:它是一种直动和先导式相结合的原理,当入口与出口没有压差时,通电后,电磁力直接把先导小阀和主阀关闭件依次向上提起,阀门打开。
当入口与出口达到启动压差时,通电后,电磁力先打开先导小阀,主阀下压力上升,上腔压力下降,从而利用弹簧力或介质压力推动关闭件,向下移动,使阀门关闭。
特点:在零压或真空、高压时亦能可靠动作,但功率较大,要求必须水平安装。
三、先导式电磁阀原理:通电时,电磁力把先导孔打开,上腔室压力迅速下降,在关闭件周围形成上低下高的压差,流体压力推动关闭件移动,阀门打开;断电时,弹簧力把先导孔关闭,入口压力通过旁通孔迅速进入上腔室在关阀件周围形成下低上高的压差,流体压力推动关闭件向下移动,关闭阀门。
特点:流体压力范围上限较高,可任意安装(需定制)但必须满足流体压差条件。
四.二位五通电磁阀原理图解电-气转化组件将电讯号转化为气动讯号,电气讯号输入控制了气动输出。
最常用的电-气转换组件是电磁阀(Solenoid actuated valves) 。
电磁阀既是电器控制部分和气动执行部分的接口,也是和气源系统的接口。
电磁阀接受命令去释放,停止或改变压缩空气的流向,在电-气动控制中,电磁阀可以实现的功能有:气动执行组件动作的方向控制,ON/OFF 开关量控制,OR/NOT/AND 逻辑控制。
在电磁阀家族中,最重要的是电磁控制换向阀(Solenoid actuated directional control valves) 。
气缸磁性开关工作原理-标准化文件发布号:(9556-EUATWK-MWUB-WUNN-INNUL-DDQTY-KII气缸磁性开关工作原理气缸磁性开关特点磁性开关气缸用于检测气缸行程的位置,不需再行程两端设置机控阀(或行程开关)及其安装架,不需要在活塞杆端部设置撞块,所以使用方便、结构紧凑。
可靠性高,寿命长、成本低、开关反应时间快,故得到广泛应用。
气缸磁性开关是将磁性开关装在气缸的缸筒外侧。
气缸可以使各种型号的气缸,但缸筒必须是导磁性弱、隔磁性强的材料,如硬铝、不锈钢、黄铜等。
在非磁性体的活塞上安装一个永久磁铁(橡胶磁铁)的磁环,随活塞移动的磁环靠近开关时,舌簧开关的两根簧片被磁化而相互吸引,触点闭合;当磁环移开开关后,簧片失磁,触点断开。
出点闭合或断开时发出电信号(或使电信号消失),控制相应电磁阀完成切换动作。
如下图所示。
磁性开关内部一般还带有开关动作的指示灯和过电压保护电路,用树脂塑封在一个壳体内。
气缸磁性开关的安装方法常见的有以下几种安装方法:1)用钢带固定2)固定在导轨上3)卡固在拉杆上4)直接安装气缸磁性开关的安装位置磁性开关可以安装在行程末端,也可以安装在行程中间的任意位置上。
对于要将磁性开关安装在行程中间的情况(例如要使活塞在行程中途的某一位置停止),开关的安装位置可按照如下方法确定。
在活塞应停止位置使活塞固定,让磁性开关在活塞的上方左右移动,找出开关开始吸合时的位置,则左右吸合位置的中间位置便是开关的最高灵敏度位置。
磁性开关应固定在这个最高灵敏度位置。
当要将开关安装在行程末端时,为保证开关安装在最高灵敏度位置,对不同气缸,在样本上,都已经标出离侧端盖和无杆侧端盖的距离A和B。
气缸磁性开关使用注意事项1)从安全考虑,两磁性开关的间距应比最大磁滞距离大3mm。
2)磁性开关不得装在强磁场设备旁(如电焊设备等)。
3)两个以上气缸磁性开关平行使用时,为防止磁性体移动的相互干扰,影响检测精度,两缸筒间距离一般应大于40mm。
发动机缸内电磁阀工作原理
发动机缸内电磁阀是控制发动机气缸进、排气的重要部件。
其工作原理如下:
1. 电磁阀定位:当车辆点火启动时,控制单元会向电磁阀发送信号,使电磁阀定位在相应的位置。
2. 进气阶段:在发动机的进气冲程中,电磁阀会处于开启状态,通过控制阀芯的位置来控制进气门的开启程度。
进气阀门打开后,活塞向下运动,吸入空气燃料混合物。
3. 混合气爆燃:进气结束后,电磁阀关闭,阻止进气门打开。
活塞向上运动,压缩空气燃料混合物,形成高温高压的混合气体。
在活塞接近顶部时,点火系统会发出火花,引起点火。
混合气体在火花的作用下爆燃,产生驱动力推动活塞向下运动。
4. 排气阶段:爆燃后,电磁阀再次打开,使排气门开启。
活塞再次向上运动,将燃烧产物排出气缸,经过排气管排出发动机。
通过控制电磁阀的开闭,发动机能够实现进气、缸内爆燃和排气等工作过程的正常运行。
神威气动 文档标题:电磁阀控制气缸原理图
一、电磁阀控制气缸原理图的介绍:
引导活塞在缸内进行直线往复运动的圆筒形金属机件。
空气在发动机气缸中通过膨胀将热能转化为机械能;气体在压缩机气缸中接受活塞压缩而提高压力。
涡轮机、旋转活塞式发动机等的壳体通常也称“气缸”。
气缸的应用领域:印刷(张力控制)、半导体(点焊机、芯片研磨)、自动化控制、机器人等等。
二、气缸种类:
①单作用气缸:仅一端有活塞杆,从活塞一侧供气聚能产生气压,气压推动活塞产生推力伸出,靠弹簧或自重返回。
②双作用气缸:从活塞两侧交替供气,在一个或两个方向输出力。
③膜片式气缸:用膜片代替活塞,只在一个方向输出力,用弹簧复位。
它的密封性能好,但行程短。
④冲击气缸:这是一种新型元件。
它把压缩气体的压力能转换为活塞高速(10~20米/秒)
运动的动能,借以做功。
⑤无杆气缸:没有活塞杆的气缸的总称。
有磁性气缸,缆索气缸两大类。
做往复摆动的气缸称摆动气缸,由叶片将内腔分隔为二,向两腔交替供气,输出轴做摆动运动,摆动角小于280°。
此外,还有回转气缸、气液阻尼缸和步进气缸等。
三、气缸结构:
气缸是由缸筒、端盖、活塞、活塞杆和密封件等组成,其内部结构如图所示:
2:端盖
端盖上设有进排气通口,有的还在端盖内设有缓冲机构。
杆侧端盖上设有密封圈和防尘圈,以防止从活塞杆处向外漏气和防止外部灰尘混入缸内。
杆侧端盖上设有导向套,以提高气缸的导向精度,承受活塞杆上少量的横向负载,减小活塞杆伸出时的下弯量,延长气缸使用寿命。
导向套通常使用烧结含油合金、前倾铜铸件。
端盖过去常用可锻铸铁,为减轻重量并防锈,常使用铝合金压铸,微型缸有使用黄铜材料的。
3:活塞
活塞是气缸中的受压力零件。
为防止活塞左右两腔相互窜气,设有活塞密封圈。
活塞上的耐磨环可提高气缸的导向性,减少活塞密封圈的磨耗,减少摩擦阻力。
耐磨环长使用聚氨酯、聚四氟乙烯、夹布合成树脂等材料。
活塞的宽度由密封圈尺寸和必要的滑动部分长度来决定。
滑动部分太短,易引起早期磨损和卡死。
活塞的材质常用铝合金和铸铁,小型缸的活塞有黄
神威气动 铜制成的。
4:活塞杆
活塞杆是气缸中最重要的受力零件。
通常使用高碳钢、表面经镀硬铬处理、或使用不锈钢、以防腐蚀,并提高密封圈的耐磨性。
5:密封圈
回转或往复运动处的部件密封称为动密封,静止件部分的密封称为静密封。
缸筒与端盖的连接方法主要有以下几种:
整体型、铆接型、螺纹联接型、法兰型、拉杆型。
6:气缸工作时要靠压缩空气中的油雾对活塞进行润滑。
也有小部分免润滑气缸。
四、气缸工作原理:
1:根据工作所需力的大小来确定活塞杆上的推力和拉力。
由此来选择气缸时应使气缸的输出力稍有余量。
若缸径选小了,输出力不够,气缸不能正常工作;但缸径过大,不仅使设备笨重、成本高,同时耗气量增大,造成能源浪费。
在夹具设计时,应尽量采用增力机构,以减少气缸的尺寸。
2:下面是气缸理论出力的计算公式:
F:气缸理论输出力(kgf)
F′:效率为85%时的输出力(kgf)--(F′=F×85%)
D:气缸缸径(mm)
P:工作压力(kgf/C㎡)
例:直径340mm的气缸,工作压力为3kgf/cm2时,其理论输出力为多少?芽输出力是多少?
将P、D连接,找出F、F′上的点,得:
F=2800kgf;F′=2300kgf
在工程设计时选择气缸缸径,可根据其使用压力和理论推力或拉力的大小,从经验表1-1
神威气动 中查出。
例:有一气缸其使用压力为5kgf/cm2,在气缸推出时其推力为132kgf,(气缸效率为85%)问:该选择多大的气缸缸径?
由气缸的推力132kgf和气缸的效率85%,可计算出气缸的理论推力为F=F′/85%=155(kgf)
由使用压力5kgf/cm2和气缸的理论推力,查出选择缸径为?63的气缸便可满足使用要求。
五:气缸图片展示:
抱紧气缸如下图:
带阀气缸:
神威气动
带锁气缸
迷你气缸
神威气动 笔型气缸
薄型气缸
手指气缸。